P
UNIVE
Program
FE
RSIDA
ma de
Bioco
HOR
LEO
RTILI
ADE FE
ESCO
Pós-G
ombust
RACIMA
ONARD
IZANT
RI
EDERA
LA DE
Gradua
tíveis e
AR PINH
DO PEÇA
TES N
O DE JA
2011
L DO R
QUÍMI
ação em
e Petro
HEIRO C
ANHA O
NITRO
ANEIRO
1
RIO DE
ICA
m Eng
oquím
COTRIM
OZORIO
OGENA
E JANE
genhar
ica
M
O
ADOS
EIRO
ia de
S
HORACIMAR PINHEIRO COTRIM
LEONARDO PEÇANHA OZORIO
FERTILIZANTES NITROGENADOS
Trabalho apresentado ao Programa de Pós-Graduação
em Engenharia de Biocombustíveis e Petroquímica,
Escola de Química, Universidade Federal do Rio de
Janeiro, como requisito à aprovação na disciplina de
Fertilizantes.
Prof. D. Sc. Valeria Castro de Almeida
RIO DE JANEIRO
2011
i
Sumário
Lista de figuras .........................................................................................................................ii
Lista de Equações ....................................................................................................................v
Lista de tabelas........................................................................................................................vi
1. Introdução........................................................................................................................ 1
1.1. Fertilizantes nitrogenados ......................................................................................... 3
1.2. Aplicação de fertilizantes no Brasil............................................................................ 5
1.3. Importância econômica ............................................................................................. 8
1.4. Cenário de produção de fertilizantes nacional .......................................................... 9
2. Insumos nitrogenados para a produção de fertilizantes ................................................ 11
2.1 Processo de produção de amônia........................................................................... 11
2.1.1 Cenário de produção de amônia no Brasil....................................................... 13
2.1.2 Preparo do gás de síntese............................................................................... 15
2.1.3 Aspectos termodinâmicos da síntese de amônia............................................. 28
2.1.4 Aspectos cinéticos da síntese de amônia........................................................ 30
2.1.5 Processo .......................................................................................................... 36
2.2 Processo de produção de ácido nítrico................................................................... 44
2.2.1 Processo .......................................................................................................... 45
2.2.2 Produção do ácido nítrico diluído (30%-70%).................................................. 47
2.2.3 Produção do ácido nítrico concentrado (98-99%)............................................ 63
3. Processos de produção de fertilizantes nitrogenados ................................................... 66
3.1 Processo de produção de uréia .............................................................................. 66
3.1.1 Características do processo............................................................................. 66
3.1.2 Processos de produção ................................................................................... 75
3.1.3 Tecnologia de formação do produto ................................................................ 84
3.2 Processo de produção de nitrato de amônio........................................................... 86
3.3 Processo de produção de sulfato de amônio.......................................................... 95
3.4 Processo de produção de MAP e DAP ................................................................. 100
4. Conclusão.................................................................................................................... 108
Referências.......................................................................................................................... 109
ii
Lista de figuras
Figura 1: Fluxograma da cadeia produtiva de fertilizantes (SEAE, 2011) .............................. 3
Figura 2: Produção de fertilizantes nitrogenados (Fertipar).................................................... 4
Figura 3: Consumo de fertilizantes no Brasil, por cultura no ano de 2004 (ANDA)................ 5
Figura 4: Produção e vendas de fertilizantes, no Brasil. (ANDA) ........................................... 6
Figura 5: Balança comercial de fertilizantes, no Brasil (ANDA).............................................. 6
Figura 6: Produção, consumo, exportação e importação de fertilizantes nitrogenados, no
Brasil (ANDA) .......................................................................................................................... 7
Figura 7: Reator de amônia TVA (Tennessee Valley Authority) (Adaptado de MURASE;
ROBERTS; CONVERSE, 1970)............................................................................................ 13
Figura 8: Distribuição de produção de amônia no Brasil (Elaboração própria) .................... 14
Figura 9: Matéria prima utilizada na produção de amônia no Brasil (Elaboração própria) ... 14
Figura 10: Aplicação da amônia no Brasil (Elaboração própria)........................................... 15
Figura 11: Pré-aquecimento dos reagentes a 593ºC – Oxidação parcial da mistura –
Composição de equilíbrio (CHAUVEL; LEFEBVRE, 1989)................................................... 19
Figura 12: Bases principais de produção de amônia (CHAUVEL; LEFEBVRE, 1989)......... 19
Figura 13: Efeito da razão CH4:H2O na reforma adiabática para produção de H2 (Elaboração
própria) .................................................................................................................................. 25
Figura 14: Dependência da entalpia de reação com a temperatura (Elaboração própria)... 29
Figura 15: Equilíbrio da síntese de amônia (CHAUVEL; LEFEBVRE, 1989) ....................... 29
Figura 16: Taxa de reação da síntese de amônia (CHAUVEL; LEFEBVRE, 1989) ............. 33
Figura 17: Determinação da taxa máxima de reação da síntese de amônia (CHAUVEL;
LEFEBVRE, 1989)................................................................................................................. 33
Figura 18: Perfil de temperatura e fração molar de amônia simulado para um reator
autotérmico TVA (Tennessee Valley Authority), considerando a cinética de Temkin e Pyzhev
(elaboração própria) .............................................................................................................. 34
Figura 19: Influência da razão H2:N2 na temperatura de reação ao longo de um reator
autotérmico TVA (elaboração própria)................................................................................... 34
Figura 20: Influência da %inertes da alimentação na temperatura de reação ao longo de um
reator autotérmico TVA (elaboração própria) ........................................................................ 35
Figura 21: Influência da pressão na temperatura de reação ao longo de um reator
autotérmico TVA (elaboração própria)................................................................................... 35
Figura 22: Esquema básico do reciclo de síntese de amônia (CHAUVEL; LEFEBVRE, 1989)
............................................................................................................................................... 38
Figura 23: Exemplos de reatores de síntese de amônia ...................................................... 39
Figura 24: Reatores de síntese de amônia: Tecnologia Casale (a) e (b), Conversor S-300
Haldor Topsoe (c), Conversor Uhde (d) ................................................................................ 39
Figura 25: Síntese de amônia pela oxidação parcial de hidrocarbonetos ............................ 40
Figura 26: Síntese de amônia pela reforma a vapor de hidrocarbonetos............................. 40
Figura 27: Processo KBR de produção de amônia............................................................... 41
Figura 28: Processo Haldor Topsoe de produção de amônia .............................................. 41
Figura 29: Processo Casale de produção de amônia padrão............................................... 42
Figura 30: Processo Casale de produção de amônia de grande capacidade ...................... 42
Figura 31: Processo Uhde Dual-Pressure de produção de amônia ..................................... 43
Figura 32: Processo Ostwald................................................................................................ 46
iii
Figura 33: Foto da tela de platina-ródio por microscopia de varedura eletrônica (A-Estágio
inicial; B-Estágio altamente ativado) (ULLMANN, 2005)....................................................... 50
Figura 34: Conversão da amônia para óxido nítrico sobre tela de platina como função da
temperatura (a – 100 kPa; b – 400 kPa) (ULLMANN, 2005)................................................. 52
Figura 35: Perda de metais preciosos na combustão de amônia para óxido nitríco como
função da temperatura e composição do catalisador ((a) Pt; (b) Pt-Rh 98/2; (c) Pt-Rh 90/10)
(ULLMANN, 2005) ................................................................................................................. 52
Figura 36: Conversão da amônia para óxido nítrico sobre tela de platina (a) e perdas de
platina (b) como uma função da composição do catalisador (ULLMANN, 2005).................. 53
Figura 37: Diagrama de processo de uma planta de ácido nítrico usando o processo de
pressão única (EPA, 2010).................................................................................................... 54
Figura 38: Reatores de oxidação catalítica da amônia ((a) sistema de recuperação de calor -
Lentjes; (b) sistema integrado de recuperação de calor - Steinmüller) (ULLMANN, 2005).. 54
Figura 39: Modelo não estequiométrico da absorção de óxidos de nitrogênio em água
(ULLMANN, 2005) ................................................................................................................. 59
Figura 40:Torre de absorção ((a) entrada de gás nitroso, (b) comportimento interno, (c)
compartimento externo) (ULLMANN, 2005) .......................................................................... 60
Figura 41:Diagrama de Toniolo para uma torre de absorção (AB processo de absorção;
BC processo de oxidação) (ULLMANN, 2005) .................................................................. 61
Figura 42: Planta de pressão dupla da Uhde Krupp (MAURER; BARTSCH, 2001)............. 62
Figura 43:Equilíbrio líquido-vapor para ácido nítrico-água (MAURER; BARTSCH, 2001) ... 63
Figura 44:Diagrama de fase para o sistema HNO3-H2O (MATHESWARAN et al, 2007) ..... 63
Figura 45:Equilíbrio líquido-vapor para ácido nítrico-água e H2SO4 (MAURER; BARTSCH,
2001)...................................................................................................................................... 64
Figura 46:Fluxograma de processo simplificado para um processo de produção direto de
ácido nítrico concentrado com oxigênio (ULLMANN, 2005).................................................. 65
Figura 47:Equilíbrio físico-químico da produção da uréia (ULLMANN, 2005)...................... 67
Figura 48:Conversão de CO2 em equilíbrio químico em função da temperatura – NH3:CO2 =
3,5; H2O:CO2 = 0,25 (mistura inicial) (ULLMANN, 2005)....................................................... 68
Figura 49:Conversão de NH3 em equilíbrio químico em função da temperatura – NH3:CO2 =
3,5; H2O:CO2 = 0,25 (mistura inicial) (ULLMANN, 2005)....................................................... 69
Figura 50:Rendimento de uréia na fase líquida em equilíbrio químico em função da
temperatura – NH3:CO2 = 3,5; H2O:CO2 = 0,25 (mistura inicial) (ULLMANN, 2005)............. 69
Figura 51:Rendimento de uréia na fase líquida em equilíbrio químico em função da razão
H2O:CO2 – NH3:CO2 = 3,5; T = 190ºC (mistura inicial) (ULLMANN, 2005) ........................... 70
Figura 52:Rendimento de uréia na fase líquida em equilíbrio químico em função da razão
NH3:CO2 – H2O:CO2 = 0,25; T = 190ºC (mistura inicial) (ULLMANN, 2005) ......................... 71
Figura 53:Diagrama de processo típico para uma planta de uréia: a) compressor de CO2; b)
bomba de alta pressão de amônia; c) reator de uréia; d) vaso de decomposição de média
pressão; e) coluna de separação de amônia-carbamato; f) vaso de decomposição de baixa
pressão; g) evaporador; h) prilling; i) desabsorvedora. j) seção de condensação a vácuo
(ULLMANN, 2005) ................................................................................................................. 80
Figura 54:Diagrama conceitual de balanço térmico de um processo convencional de uréia
(ULLMANN, 2005) ................................................................................................................. 80
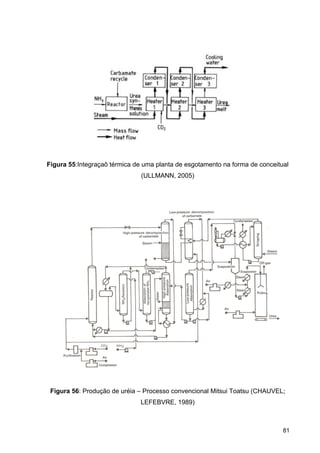
Figura 55:Integraçaõ térmica de uma planta de esgotamento na forma de conceitual
(ULLMANN, 2005) ................................................................................................................. 81
iv
Figura 56: Produção de uréia – Processo convencional Mitsui Toatsu (CHAUVEL;
LEFEBVRE, 1989)................................................................................................................. 81
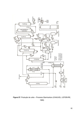
Figura 57: Produção de uréia – Processo Stamicarbon (CHAUVEL; LEFEBVRE, 1989).... 82
Figura 58: Neutralizador (Soc. Belge de l'azote - SBA); A) nível de enchimento; a) tubo de
alimentação de amônia; b) tubo de alimentação de ácido nítrico; c) tubo de alimentação
opcional de vapor; d) do tubo interno; e) compartimento interno; f) compartimento exterior; g)
câmara vapor; h) topo do neutralizador; i) tomada de vapor; k) Container; l) saída da solução
(ULLMANN, 2005) ................................................................................................................. 87
Figura 59: Processo UCB. a) Reator; b) Lavadora; c) Evaporador de filme descendente
(ULLMANN, 2005) ................................................................................................................. 88
Figura 60: Processo Stamicarbon: a) Neutralizador; b) Tanque intermediário; c) Surplus
steam condenser; d) Purificador de Amônia; e) Condensador; f) Tanque de solução de
amônia diluída; g) Tanque de condensado; h) Resfriador; i) Evaporador; k) Separador; l)
Seal pot; m) tanque de armazenamento de solução de nitrato de amônio 95% (ULLMANN,
2005)...................................................................................................................................... 89
Figura 61: NSM/Norsk Hydro process; a) Evaporador de amônia/ superaquecedor; b) Pré-
aquecedor do ácido nítrico; c) Caldeira; d) Reator; e) Separador; f) Scrubber; g) Flash; h)
Evaporador; i) Separador; k) Condensador; l) Ejetor; m) Tanque (ULLMANN, 2005) .......... 90
Figura 62: Processo BASF para conversão do nitrato de calico; a) Torre de absorção; b)
Condensador; c) Solução de NH4NO3 – (NH4)2CO3; d) Solução NH4NO3 suja; e) Vaso de
Reação; f) Decantador; g) Filtro de classificação; h) Filtro de correia (ULLMANN, 2005) .... 92
Figura 63: Processo ICI com torre prilling; a) Neutralizadores de Nitrato de Amônio; b)
Evaporador de filme descendente; c) Filtro; d) Torre Prilling; e) Peneira (ULLMANN, 2005) 93
Figura 64: Processos de reciclo de sal; a) parafuso de granulação; b) Tambor de Secagem;
c) Tambor de resfriamento; d) Telas; e) Triturador................................................................ 94
Figura 65: Saturador de sulfato de amônio; a) centrífuga; b) tanque de licor mãe............... 97
Figura 66: Processo PhoSAI para produção de grãos de MAP ; a) Fan; b) Separador; c)
Lavadora de gases; d) Reator; e) Pin mixer; f) Tela; g) Oversize crusher .......................... 101
Figura 67: Processo Hydro Minifos para MAP; a) Evaporador de amônia; b) Reator
pressurizado; c) Torre Spray ............................................................................................... 101
Figura 68: ERT – Processo Espindesa para DAP; a) Vaso tampão; b) Lavadora; c) Reator
tubular; d)Torre DAP; e) Discharge scraper; f) Fan............................................................. 103
Figura 69: Processo de granulação de DAP da Hydro Fertilizers, com reator pressurizado.
a) Tail-gas scrubber; b) Ammonia scrubber; c) Bag filter; d) Reator Pressurizado; e)
Granulador; f) Dryer; g) Ciclone; h) Screens; i) Crusher; j) Fluidized-bed cooler; k), l) Surge
tanks .................................................................................................................................... 104
Figura 70: Processo da AZF com dois reatores tubulares para granulação de DAP; a, b)
reatores tubulares; c) Granulador; d) Secador - resfriador; e) Tela; f) Moinho.................... 105
Figura 71: Processo TVA para granulação de DAP; a) Lavadora; b) Pré-neutralizador; c)
Surge; d) Granulador; e) Secador; f) Telas; g) Esmagador; h) Refrigerador ; i) Ciclone; j) Fan
............................................................................................................................................. 106
v
Lista de Equações
Equação 1: Reação de síntese de amônia........................................................................... 11
Equação 2: Reações de hidrodessulfurização e remoção de H2S ....................................... 16
Equação 3: Reação simplificada de oxidação parcial de hidrocarbonetos........................... 17
Equação 4: Razão de alimentação para síntese de amônia ................................................ 18
Equação 5: Reações de reforma para o metano.................................................................. 20
Equação 6: Relação do gás saindo da reforma primária...................................................... 21
Equação 7: Reações do processo de metanação................................................................ 27
Equação 8: Entalpia de reação para gás ideal..................................................................... 28
Equação 9: Relação da constante de equilíbrio com a temperatura.................................... 28
Equação 10: Cinética da síntese de amônia de Temkin e Pyzhev....................................... 31
Equação 11: Cinética da síntese de amônia de Dyson e Simon.......................................... 32
Equação 12: Oxidação da amônia........................................................................................ 45
Equação 13: Oxidação do óxido nítrico................................................................................ 46
Equação 14: Absorção do NO2 em água.............................................................................. 46
Equação 15: Reações durante a oxidação da amônia......................................................... 48
Equação 16: Temperatura de reação da combustão da amônia em função da temperatura
da mistura e razão de amônia na alimentação...................................................................... 53
Equação 17: Reação de dimerização do dióxido de nitrogênio............................................ 55
Equação 18: Formação do trióxido de dinitrogênio .............................................................. 55
Equação 19: Taxa de reação da oxidação do NO................................................................ 55
Equação 20: Dependência da constante da taxa com a temperatura.................................. 56
Equação 21: Taxa da reação de dimerização do NO2.......................................................... 56
Equação 22: Constante de equilíbrio da reação de dimerização do NO2............................. 57
Equação 23: Taxa da reação de formação do N2O3............................................................. 57
Equação 24: Constante de equilíbrio da reação de formação do N2O3................................ 57
Equação 25: Reação de N2O4 e água .................................................................................. 58
Equação 26: Dissociação do HNO2 ...................................................................................... 58
Equação 27: Reação de produção de uréia ......................................................................... 66
Equação 28: Reação de formação do biureto a partir da uréia............................................ 71
Equação 29: Reação de hidrólise da uréia........................................................................... 72
Equação 30: Pressão de dissociação do carbamato líquido................................................ 74
Equação 31: Taxa de formação semi-empírica de biureto................................................... 75
Equação 32: Equação de produção de nitrato de amônio do nitrato de cálcio .................... 91
Equação 33: Equação de produção de sulfato de amônio................................................... 96
Equação 34: Produção do sulfato de amônio a partir do gesso........................................... 98
vi
Lista de tabelas
Tabela 1: Diferenças na qualidade de fertilizantes minerais e orgânicos (BNDES, 2006) ..... 2
Tabela 2: Características químicas dos principais fertilizantes nitrogenados, comercializados
no Brasil. (Fertipar).................................................................................................................. 4
Tabela 3: Produção, Exportação, Importação e Consumo Aparente de Fertilizantes no
Brasil, no ano 2004 (ANDA) .................................................................................................... 7
Tabela 4: Produção, Importação e Oferta de fertilizantes intermediários e finais (mil
toneladas) – 2008 (AMA)......................................................................................................... 8
Tabela 5: Maiores Fabricantes Mundiais de Fertilizantes – 2004 (YARA FERTILIZER
INDUSTRY HANDBOOK, 2005).............................................................................................. 9
Tabela 6: Dados da reforma secundária com ar (CHAUVEL; LEFEBVRE, 1989)................ 23
Tabela 7: Dados da conversão catalítica de CO (CHAUVEL; LEFEBVRE, 1989) ............... 24
Tabela 8: Limites de explosividade de misturas de amônia-ar em pressão atmosférica
(ULLMANN, 2005) ................................................................................................................. 51
Tabela 9: Dados típicos de projeto para queimadores de amônia (ULLMANN, 2005)......... 51
1
1. Introdução
Segundo a legislação brasileira, Decreto 86.955 de 18 de fevereiro de 1982,
fertilizantes são definidos como “substâncias minerais ou orgânicas, naturais ou
sintéticas, fornecedoras de um ou mais nutrientes das plantas”. Sendo a função
destes repor os elementos retirados do solo em cada colheita, visando a
manutenção ou aumento da produtividade.
Pode-se definir, os elementos químicos constituintes dos fertilizantes em duas
categorias, de acordo com a quantidade e proporção, sendo os macronutrientes -
carbono, hidrogênio, oxigênio, nitrogênio, fósforo, potássio, cálcio, magnésio e
enxofre - e os micronutrientes - cloro, cobre, ferro, manganês, molibdênio, zinco,
sódio, silício e cobalto. A insuficiência de qualquer um dos nutrientes no solo,
resultará no mal desenvolvimento da planta. Comumente nota-se a deficiência de
nitrogênio, fósforo e potássio, sendo estes os constituintes básicos da formulação de
fertilizantes, NPK, onde o percentual de nitrogênio é dado pela forma elementar, o
teor de fósforo é dado pelo percentual de pentóxido de fósforo (P2O5) e o de
potássio pela forma de óxido de potássio (K2O). A deficiência destes três nutrientes
é mais notada devido as suas atuações nas plantas. O nitrogênio é um componente
das proteínas e da clorofila, que são fundamentais para o crescimento da planta e
sua produção. O fósforo participa do processo de armazenamento e utilização de
energia, possibilita o crescimento das raízes e a melhora da qualidade dos grãos, e
contribui na aceleração da maturação dos frutos. Enquanto que, o potássio atua no
interior das células promovendo o equilíbrio de cargas, e o controle de hidratação.
(BNDES; 2006)
Avaliando-se comercialmente, apenas o nitrogênio, o fósforo e o potássio
apresentam uma produção rentável, devido ao fato dos outros macro e
micronutrientes, serem utilizados em quantidades muito pequenas.
Os fertilizantes podem ser classificados em três tipos: mineral, orgânico e
organomineral. Fertilizante mineral consiste em um produto mineral, natural ou
sintético, produzido por um processo químico, físico ou físico-químico, e que fornece
um ou mais nutrientes as plantas. O fertilizante orgânico é um produto orgânico,
2
podendo ser produzido pelos mesmos processos do mineral e ainda por processo
bioquímico, natural ou controlado. Enquanto que, os fertilizantes organominerais
consistem na mistura de fertilizantes dos dois grupos anteriores.
Tabela 1: Diferenças na qualidade de fertilizantes minerais e orgânicos (BNDES,
2006)
Para avaliar a qualidade de fertilizantes e a sua empregabilidade em
determinados terrenos, deve-se considerar alguns fatores, como a granulometria –
tamanho e forma da partícula, possibilita a estimativa do tempo de dissolução do
fertilizante, assim como a regulagem do maquinário para distribuição deste no solo –
, consistência – resistência física dos grãos, sendo imprescindível para o
armazenamento e transporte dos grãos –, fluidez – facilidade de escoamento do
fertilizante, referindo-se a distribuição mecânica no momento da aplicação –,
densidade – está diretamente ligada a fluidez, sendo um fator importante no caso de
fertilizantes líquidos, principalmente.
A cadeia de produção de fertilizantes se baseia na obtenção de produtos
intermediários, como ácido nítrico, ácido sulfúrico e ácido fosfórico, a partir das
matérias-primas amônia, enxofre e rocha fosfática. Com o uso dos intermediários
faz-se a síntese dos fertilizantes básicos, que são uréia, nitrato de amônio, sulfato de
amônio, monosulfato de amônia (MAP), dissulfato de amônia (DAP), termofosfato
(TSP), superfosfato triplo e superfosfato simples (SSP) e a rocha fosfática acidulada.
E por meio de processos de granulação e mistura produz-se os fertilizantes finais,
3
NPK`s, que são comercializados e aplicados na agricultura (TAGLIALEGNA et al.,
2001). A Figura 1, apresenta o fluxograma da cadeia produtiva de fertilizantes.
Figura 1: Fluxograma da cadeia produtiva de fertilizantes (SEAE, 2011)
1.1. Fertilizantes nitrogenados
Os fertilizantes nitrogenados são produzidos a partir de amônia anidra (NH3),
que é um gás gerado na reação do nitrogênio, do ar, com o hidrogênio proveniente
4
do gás de síntese de diferentes fontes – gás natural, nafta, óleo combustível e outros
derivados de petróleo. Atualmente a fonte de hidrogênio mais utilizada é o gás
natural, devido ao fato deste ser uma melhor fonte de hidrogênio e por gerar um
menor impacto ambiental quando comparado com outras fontes. A Figura 2
apresenta as rotas de produção de alguns fertilizantes nitrogenados.
Figura 2: Produção de fertilizantes nitrogenados (Fertipar)
Na Tabela 2 estão presentes os principais fertilizantes nitrogenados
comercializados no Brasil, onde se apresenta o percentual de nitrogênio em função
de diferentes tipos de radicais químicos: nitrato (NO3
-
), amônio (NH4
+
) e uréia
[OC(NH2)2].
Tabela 2: Características químicas dos principais fertilizantes nitrogenados,
comercializados no Brasil. (Fertipar)
5
1.2. Aplicação de fertilizantes no Brasil
O mercado de fertilizantes no Brasil é sazonal, onde cerca de 70% da
comercialização é no segundo semestre do ano, no plantio das safras de verão.
Como pode ser visto na Figura 3, praticamente metade da demanda nacional de
fertilizantes se deve as culturas de soja e milho. A dependência de fertilizantes para
a cultura de soja no Brasil se reflete diretamente no preço desta commodity,
acarretando em variações bruscas e esporádicas (DIAS; FERNANDES, 2006).
Figura 3: Consumo de fertilizantes no Brasil, por cultura no ano de 2004 (ANDA)
No Brasil há uma forte dependência no uso de fertilizantes, que ao analisar a
Figura 4 pode-se notar quão desproporcional é a relação entre a venda e a produção
destes no país. Tal fato acarreta a forte demanda por importações, que pode ser
notada na Figura 5.
6
Figura 4: Produção e vendas de fertilizantes, no Brasil. (ANDA)
Figura 5: Balança comercial de fertilizantes, no Brasil (ANDA)
A dependência na exportação de fertilizantes pelo país, pode ser notada ao
se avaliar o caso especifico dos fertilizantes nitrogenados, Figura 6, onde se
evidencia o alto consumo em relação a produção nacional. Na Tabela 3 e Tabela 4,
nota-se que o mercado de fertilizante nitrogenados no país, no ano de 2004 e 2008,
7
é suprido por importações, cerca de 60% do consumo nacional. Onde no ano de
2004 aproximadamente 20% da amônia, 86% do sulfato de amônio, 98% do DAP, e
de 69% do MAP são dependentes do mercado externo. Enquanto que no ano de
2008, os percentuais obtidos são 86% de sua demanda por sulfato de amônio, 73%
de uréia, 72% de nitrato de amônia, 90% de Fosfato Monoamônio (MAP) e 100% de
Fosfato Diamônio (DAP). Tais valores obtidos na literatura são tidos como atuais
devido aos valores percentuais terem se mantidos relativamente inalterados.
Figura 6: Produção, consumo, exportação e importação de fertilizantes
nitrogenados, no Brasil (ANDA)
Tabela 3: Produção, Exportação, Importação e Consumo Aparente de Fertilizantes
no Brasil, no ano 2004 (ANDA)
8
Tabela 4: Produção, Importação e Oferta de fertilizantes intermediários e finais (mil
toneladas) – 2008 (AMA)
Para a produção de amônia no país faz-se o uso do gás natural, o gás de
refinaria e o resíduo asfáltico, no entanto atualmente a oferta de gás natural também
é dependente de importação, principalmente da Bolívia.
1.3. Importância econômica
Atualmente o maior produtor mundial de fertilizantes é o grupo Yara
International, sendo que no setor de fertilizantes nitrogenados as companhias de
maior destaque são a Agrium, com sede no Canadá e o grupo Terra Nitrogen (U.K.)
Limited é parte da Terra Industries Inc, produtor internacional líder de produtos de
nitrogênio e metanol.
9
Tabela 5: Maiores Fabricantes Mundiais de Fertilizantes – 2004 (YARA FERTILIZER
INDUSTRY HANDBOOK, 2005)
1.4. Cenário de produção de fertilizantes nacional
Embora, no Brasil, o agronegócio seja o setor que mais emprega na cadeia
produtiva e que por muitas vezes tenha alcançado um superávit da balança
comercial do país, os fertilizantes apresentam um déficit, que se aproxima de 25%
de todo o déficit do setor químico no país, uma quantia de aproximadamente US$ 8
bilhões/ano.
Atualmente, somente a Fafen (Fábrica de Fertilizantes Nitrogenados),
localizada em Laranjeiras – SE, e a Ultrafertil, em Cubatão – SP e Araucária – PR
produzem matérias-primas para fertilizantes nitrogenados. Destas, a Ultrafertil
apresenta déficit enquanto que a Fafen superávit na produção de amônia anidra,
sendo o excedente vendido no próprio mercado brasileiro. Os principais paises
exportadores para o Brasil são a Rússia e Ucrânia.
É necessário o aumento nas escalas de produção. Em 1975, acreditava-se
que a implantação de novas unidades com capacidade total de produção de 3.975
t/dia de amônia seria o necessário, no entanto foram observadas apenas pequenas
expansões nas unidades existentes.
A expansão da produção é uma alternativa para obtenção do equilíbrio da
balança comercial, buscando uma diminuição das importações. Três fatores são
determinantes na viabilidade de um projeto desta magnitude: localização, garantia
de fornecimento e o preço do gás natural (BNDES, 2006).
10
Recentemente, a Petrobras anunciou que investira em uma nova unidade,
denominada Unidade de Fertilizantes Nitrogenados III - UFN III, que possibilitará a
produção de um milhão de toneladas por ano, cerca de 50% da demanda atual do
país, a partir de 2013. Os investimentos, US$ 2 bilhões, são para uma nova fábrica
de uréia, amônia e gás carbônico, que processará 1 milhão de t/ano de uréia e 600
mil t/ano de amônia. A UFN III será a terceira fábrica de Petrobras, o local de sua
instalação ainda não foi definido, as outras duas estão em funcionamento e se
localizam na Bahia e no Sergipe (PETROBRAS, 2009).
A Fosfertil (atual Valefértil), detentora das unidades de produção de amônia
em Cubatão/SP e Araucária/PR, manifestou, em setembro de 2009, o desejo de
implantar um projeto de grande porte para produção de nitrogenados, porém ainda
sem localização definida. A unidade teria a capacidade de produzir 1 milhão de t/ano
de amônia e de uréia, sendo um investimento avaliado em R$1,5 a 1,8 bilhão de
reais (BRASILMINERAL, 2009).
Nos próximos anos, há a possibilidade de produção de nitrogênio a partir das
reservas de gás natural de Urucu, no Amazonas. Com a operação do gasoduto de
Urucu-Coari-Manaus, em 2009, a Superintendência da Zona Franca de Manaus
(SUFRAMA) começou a estudar a possibilidade de produção de amônia. E ainda
com a descoberta de novos poços que possuem início de produção programada
para 2011, o Brasil superará o dobro da sua produção em um espaço de 5 anos,
sendo de 32 milhões em 2008 para o valor estimado de 71 milhões em 2012 (SGM,
2009).
2
2
é us
carv
eficie
base
de r
meta
míni
tama
emb
(EFM
com
hidro
emp
temp
de c
segu
2. Insum
2.1 Pro
A amôn
sualmente
vão ou elet
ente, com
eada em g
O consu
reforma a
ade do ex
mo prátic
anho típico
bora capac
MA, 2011).
O proc
erciais em
ogênio sob
pregadas n
peratura no
calor entre
uinte reaçã
mos nitrog
cesso de
nia é produ
hidrocarb
tricidade. A
m aproxima
ás natural
umo de en
vapor é 4
xcesso de
o é assu
o de gran
cidades de
.
cesso de
m alta press
bre um cat
no reator v
o reator é
o efluente
ão:
Equ
genados
e produçã
uzida basic
bonetos, qu
A reforma
adamente
(EFMA, 20
ergia total
40-50% a
consumo
mido ser
ndes planta
1800 t/d e
síntese d
são que co
talisador a
variam de
mantida p
e e a alim
3 	
uação 1: R
s para a p
ão de amô
camente da
ue fornece
a vapor d
77% da
011).
para a pro
cima do m
é devido
aproxima
as de am
e maiores
da amônia
onsiste na
a elevadas
120 a 60
elo calor d
entação d
2 		 ΔH
Reação de
produção
ônia
a água, ar
e o hidrog
de hidroca
capacidad
odução de
mínimo te
a perdas
damente
ônia com
não sejam
a é um d
a reação de
s temperatu
00 atm. A
de reação a
do reator (G
H 92.2
e síntese de
o de fert
r e energia
gênio, mas
arbonetos
de mundia
amônia e
rmodinâm
de comp
130% do
trem únic
m incomuns
dos mais
e uma mis
uras e pre
reação é
através do
GAINES, 1
22
kJ
mol	N2
e amônia
tilizantes
a. A fonte d
s também
leves é a
l de amô
m plantas
ico. Mais
ressão. O
mínimo t
co é 1000
s para nov
antigos
stura de ni
essões. As
exotérmica
o uso de um
1977). Bas
11
s
de energia
pode ser
rota mais
nia sendo
modernas
do que a
consumo
teórico. O
0-1500 t/d,
as plantas
processos
trogênio e
s pressões
a e a alta
m trocador
seia-se na
a
r
s
o
s
a
o
O
s
s
e
s
a
r
a
12
Esta reação é muito exotérmica e, por isso, o projeto do reator deve ser de
maneira a controlar a temperatura no ponto desejado para a conversão que foi
considerada econômica (MURASE; ROBERTS; CONVERSE, 1970).
O gás de síntese de amônia é preparado pela reforma catalítica de gás
natural no reformador primário a alta pressão, e com vapor d’água superaquecido; e
com ar no reformador secundário para injetar-se nitrogênio. A quantidade de ar é
ajustada para garantir que a razão molar H2/N2 seja 3:1 (MURASE; ROBERTS;
CONVERSE, 1970).
O monóxido de carbono (CO) é convertido a dióxido de carbono (CO2) pela
reação de deslocamento com o vapor d’água (do reformador a vapor), catalisada
pelo óxido de ferro. O CO2 é, então, removido da mistura gasosa pelo uso de DEA
(dietanolamina). A mistura de hidrogênio e nitrogênio, com razão de 3:1 e isenta de
CO, é comprimida e enviada para o reator de amônia. O reator é constituído por um
casco de alta pressão que encerra uma seção de catálise e um trocador de calor.
Este, localizado abaixo da seção de catálise, aquece o gás de alimentação com os
gases que saem da zona reacional (MURASE; ROBERTS; CONVERSE, 1970).
Na seção de catálise são inseridos, verticalmente, tubos de resfriamento. A
alimentação entra pela parte inferior do reator e escoa através do trocador de calor e
dos tubos de resfriamento para o topo do reator. Então, mudando a direção de
escoamento (agora para baixo), passa pela zona reacional e sai pelo trocador de
calor (MURASE; ROBERTS; CONVERSE, 1970).
13
Figura 7: Reator de amônia TVA (Tennessee Valley Authority) (Adaptado de
MURASE; ROBERTS; CONVERSE, 1970)
As altas pressões empregadas no processo (Equação 1) de produção de
amônia foram superadas pelo desenvolvimento do processo KAAP (Kellogg
Advanced Ammonia Process, pertencente à KBR), que utiliza rutênio sobre um
suporte de carbono grafítico de alta área superficial estabilizado. Devido ao caráter
de metal precioso do rutênio, este catalisador custa mais que os catalisadores
convencionais de magnetita (KBR, 2010).
O catalisador KAAP tem uma atividade intrínseca de dez a vinte vezes
maiores do que os catalisadores convencionais de magnetita, que permite a
operação a 90 atm na pressão de síntese de reciclo. Esta pressão é metade a dois
terços da pressão de operação dos processos convencionais de produção de
amônia em reciclo. Nesta pressão, um compressor de menor capacidade é
requerido e a espessura das tubulações é diminuída resultando em economias nos
equipamentos da planta e custos de operação. A fabricação do catalisador e seu
desempenho de operação são garantidos pela BASF Catalysts LLC, sob licença
exclusiva a KBR (KBR, 2010).
2.1.1 Cenário de produção de amônia no Brasil
S
insta
mil t
Fosf
resid
(Figu
(Figu
Segundo a
alada de p
toneladas a
fértil (Figur
Figura 8:
A princi
dual, nafta
ura 9). E a
ura 10).
Fi
a ABIQUI
produção d
anuais em
ra 8).
Distribuiçã
pal matéria
, resíduo a
a principal d
igura 9: M
M (Anuár
de amônia
m 2009, ten
ão de produ
a-prima uti
asfáltico e
destinação
Matéria prim
(E
rio da Ind
no Brasil
ndo como o
ução de am
ilizada nac
gás de co
o da amôn
ma utilizada
laboração
dústria Qu
de é apro
os principa
mônia no B
cionalment
oqueira uti
ia é a prod
a na produ
própria)
uímica, 20
oximadame
ais produto
Brasil (Elab
te é o gás
ilizados em
dução de f
ução de am
009) a ca
ente 1 milh
ores a Pet
boração pr
natural, se
m menor q
fertilizantes
mônia no B
14
apacidade
hão e 550
robrás e a
rópria)
endo o gás
quantidade
s no Brasil
rasil
4
e
0
a
s
e
l
2
prep
reaç
oxid
carv
Dess
com
com
usua
Fig
2.1.2 Prep
Para a
parar uma
ção (Equaç
Isto pod
ação parc
vão, ou a re
sulfurizaç
A maior
postos sul
postos su
almente na
gura 10: Ap
paro do gá
produção
mistura d
ção 1) (CH
de ser alc
cial ou a
eforma a v
ção da ma
ria dos ca
lfurosos. A
ulfurosos.
a seção de
plicação da
ás de sínt
do gás de
de nitrogê
AUVEL; LE
ançado de
gaseificaç
vapor do m
téria prim
talisadores
A matéria p
O gás
e convecçã
a amônia n
ese
e síntese
ênio/hidrog
EFEBVRE
epois de u
ção de fra
etano ou n
ma
s usados
prima norm
de alimen
ão do refor
no Brasil (E
para produ
gênio obed
E, 1989).
uma série
ações pes
nafta (CHA
nos proce
malmente c
ntação é
rmador prim
Elaboração
ução de a
decendo à
de operaç
sadas de
AUVEL; LE
essos é se
contém até
pré-aque
mário, e en
o própria)
amônia é n
à estequio
ções empr
hidrocarbo
EFEBVRE,
ensível ao
é 5 mg S/N
cido a 3
ntão tratad
15
necessário
ometria da
regando a
onetos ou
1989).
enxofre e
Nm3
como
350-400ºC,
do no vaso
5
o
a
a
u
e
o
o
16
de dessulfurização, onde os compostos de enxofre são hidrogenados para H2S,
tipicamente usando um catalisador de cobalto-molibdênio, e então adsorvidos sobre
óxido de zinco em forma de grãos (EFMA, 2011).
Equação 2: Reações de hidrodessulfurização e remoção de H2S
Desta forma, o enxofre é removido para níveis menores do que 0,1 ppm S no
gás de alimentação. O sulfeto de zinco permanece no leito de absorção. O
hidrogênio para a reação é geralmente reciclado da seção de síntese (EFMA, 2011).
Processo de oxidação parcial com oxigênio
O processo de oxidação parcial é usado para a gaseificação de matérias
primas pesadas tais como óleos residuais e carvão. Hidrocarbonetos extremamente
viscosos e resíduos plásticos podem também ser utilizados como frações da
alimentação. O processo de oxidação parcial oferece uma alternativa para utilização
futura de tais resíduos (EFMA, 2011).
Uma unidade de separação de ar é necessária para a produção de oxigênio
para a etapa de oxidação parcial. O nitrogênio é adicionado na lavagem com
nitrogênio liquido para remover impurezas do gás de síntese e para obter a razão de
hidrogênio/nitrogênio necessária no gás de síntese (EFMA, 2011).
A gaseificação por oxidação parcial é um processo não catalítico que é
realizado a altas pressões (> 50 bar) e temperaturas ao redor de 1400ºC. O modelo
da reação simplificada é (EFMA, 2011):
R-SH + H2 H2S + R-H
H2S + ZnO ZnS +H2O
17
Equação 3: Reação simplificada de oxidação parcial de hidrocarbonetos
Adicionalmente, CO2, CH4 e alguma fuligem são formados. Os compostos
sulfurosos na alimentação são convertidos para sulfeto de hidrogênio. Compostos
minerais são transformados em cinzas específicas. O gás de processo é libertado
dos sólidos pela lavagem com água depois da recuperação do calor residual e
fuligem é reciclado para a alimentação. Os componentes nas cinzas são drenados
com o condensado de processo e/ou junto com uma parte da fuligem. Em algumas
unidades, a fuligem é separada da água no estágio principal de filtração para evitar o
acúmulo de cinzas nas unidades posteriores no ciclo de gaseificação. Os metais
pesados, tais como V, Ni e Fe são recuperados. O H2S no gás de processo é
separado em uma etapa de absorção seletiva e reprocessado para enxofre
elementar em uma unidade Claus (EFMA, 2011).
A síntese de amônia é completamente similar a aquele usada pelas plantas
de reforma a vapor, mas mais simples e mais eficientes, devido a alta pureza do gás
de síntese provenientes das unidades de lavagem de nitrogênio líquido e a não
necessidade da purga no reciclo de síntese (EFMA, 2011).
A sequência de operações é como se segue (Figura 12-a):
a) Destilação do ar;
b) Oxidação parcial de hidrocarbonetos por oxigênio;
c) Remoção de carbono e recuperação de calor;
d) Possível remoção de H2S e conversão a enxofre;
e) Conversão catalítica de CO por vapor (conversão de deslocamento);
f) Remoção de CO2;
g) Remoção de CO por nitrogênio líquido que introduz o nitrogênio necessário
para formar a mistura N2+3H2;
-CHn- + 0.5 O2 CO + H2n/2
18
Em geral, estes tratamentos não são diferentes daqueles usados para
produzir hidrogênio. Entretanto, desde que uma quantidade excessiva de gases
inertes (metano, argônio, hélio) não pode ser tolerada no gás de síntese, as
condições operacionais da oxidação parcial são ajustadas para que o conteúdo de
metano seja baixo (Figura 11). Além disso, a lavagem com nitrogênio líquido deve
ser processada a uma temperatura em que a pressão de vapor do nitrogênio é tal
que o gás lavado remova a quantidade necessária de nitrogênio gasoso, tal que
(CHAUVEL; LEFEBVRE, 1989):
1
3
Equação 4: Razão de alimentação para síntese de amônia
Esta operação que é específica para o uso de hidrogênio produzido para a
síntese de amônia, é similar em principio ao usado para separar monóxido de
carbono por lavagem com metano líquido. Seu valor é, portanto duplo (CHAUVEL;
LEFEBVRE, 1989):
a) Evitar a presença de hidrocarbonetos residuais, que atuam como diluentes no
hidrogênio produzido, pela troca deles por nitrogênio, que é um reagente. O
efluente produzido então contém menos do que 1 ppm em volume de CO e
CH4. Por outro lado, o conteúdo de nitrogênio é pelo menos de 2 a 8 % em
volume, que normalmente impede qualquer outra aplicação;
b) Ajustar a composição do gás de síntese de amônia de acordo com a
necessidade da reação.
19
Figura 11: Pré-aquecimento dos reagentes a 593ºC – Oxidação parcial da mistura –
Composição de equilíbrio (CHAUVEL; LEFEBVRE, 1989).
Figura 12: Bases principais de produção de amônia (CHAUVEL; LEFEBVRE, 1989).
20
Processo baseado na reforma a vapor de hidrocarbonetos
De forma simplificada, o processo de reforma pode ser dividido em duas
etapas: a primeira etapa chamada de reforma primária é caracterizada pela reação
de gás natural e vapor d’água em altas temperaturas (1073 – 1173K) e em altas
pressões (~ 30atm) para a produção de hidrogênio e óxidos de carbono. As
principais reações que ocorrem são (YAMAMOTO, 1990):
Equação 5: Reações de reforma para o metano
A reação é realizada em um reator multi-tubular preenchido com catalisador
de níquel, cromo ou ferro. Os gases resultantes do reformador primário saem com
uma temperatura em torno de 1073 K e passam diretamente para o reformador
secundário (segunda etapa) (YAMAMOTO, 1990).
Na reforma secundária, o metano residual proveniente da reforma primária é
reduzido a um nível muito baixo em um reator do tipo catalítico adiabático de leito
fixo em vista do equilíbrio atingido em temperaturas maiores que as obtidas no
reformador primário. Isto é conseguido adicionando ar ao gás de processo que
também provê o nitrogênio requerido posteriormente para a síntese de amônia. O
calor é gerado pela reação em fase homogênea do oxigênio do ar com parte do
hidrogênio que é produzido no reformador primário e com parte do metano e do
monóxido de carbono residual. As reações de reforma a vapor e de deslocamento
de água acontecem predominantemente no leito catalítico e, como o processo é
globalmente endotérmico, a temperatura dos gases declina progressivamente até a
saída do reator (YAMAMOTO, 1990).
A sequência de operações é mostrada a seguir (Figura 12-b):
+ -206 kJ/gmolCH4 OH2 CO+ H23 
CO + OH2
CO2 + H2 42 kJ/gmol
21
a) Tratamento a vapor (reforma a vapor);
b) Conversão de metano residual por ar, que contribui para o nitrogênio
necessário (reforma secundária ou pós-combustão);
c) Conversão catalítica do CO por vapor (conversão de deslocamento);
d) Remoção de CO2;
e) Remoção de CO pelo tratamento de derivados cuprosos (Cu+
) (Processo
Cosorb, por exemplo) ou com metanol; a metanação pode ser também
utilizada se a quantidade de CH4 correspondente a de monóxido de carbono
no gás poder ser tolerada no projeto para a síntese de amônia.
Na saída do estágio de reforma primária, a composição do gás deveria
satisfazer a seguinte equação (CHAUVEL; LEFEBVRE, 1989):
21%	 	24%	 	
Equação 6: Relação do gás saindo da reforma primária
Desde que 10% de CO2 é formado nas temperaturas de operação dos
reatores de reforma, é fácil calcular que o efluente deve conter aproximadamente
0,35%-0,42% de metano residual (CHAUVEL; LEFEBVRE, 1989).
Portanto, parece preferível converter metano por ar, de modo que o nitrogênio
necessário é introduzido. Esta operação é realizada a temperatura comparável, em
ordem a manter os níveis térmicos exigidos para as sequências de operações
sucessivas e evitar excessivamente a perturbação das composições da corrente.
Isto é feito na presença de um catalisador baseado em níquel similar ao empregado
no reator de reforma primária, para garantir a conversão do conteúdo de
hidrocarbonetos leves no meio diluído. A pós-combustão (reforma secundária) é
então processada adiabaticamente, entre 850ºC e 1000ºC, na pressão que é
também próxima ao da reforma a vapor inicial (CHAUVEL; LEFEBVRE, 1989).
22
A Tabela 6 dá alguns resultados típicos da reforma secundária por ar de
efluentes produzidos na reforma primária, tanto gás natural ou de nafta (CHAUVEL;
LEFEBVRE, 1989).
Adicionalmente, para evitar um inicio excessivamente severo da reforma
primária, a reforma secundária oferece uma vantagem de melhorar a recuperação
térmica total a altos níveis térmicos (CHAUVEL; LEFEBVRE, 1989).
A conversão catalítica do CO contida na mistura gasosa obtida depois da
reforma secundária é processada do mesmo modo como para a produção de
hidrogênio, ou seja, em dois reatores ou apenas um. Tabela 7 dá um número de
resultados característicos. A VHSV (Volume hourly specific velocity) varia de 1500 a
3000 h-1
(CHAUVEL; LEFEBVRE, 1989).
23
Tabela 6: Dados da reforma secundária com ar (CHAUVEL; LEFEBVRE, 1989)
Analisando as reações de reforma do metano (Equação 5), observa-se que
com a diminuição da razão CH4:H2O (excesso de vapor) ambas reações tendem a
ser favorecidas para direita, aumentando assim a produção de hidrogênio e
diminuindo a produção de CO (Figura 13). Contudo para um aumento da razão
metano/vapor o hidrogênio tende a ser consumido devido a baixa conversão na
reação metano-vapor e seu consumo na reação de deslocamento gás d’água fica
deslocada para esquerda (Figura 13).
Matéria-prima da reforma primária Gás Natural Nafta
Reforma secundária Matéria-prima Produto Produto
Composição (%vol)
H2 69,30 55,30 56,10
CO 9,70 13,00 10,20
CO2 10,40 7,50 11,20
CH4 10,60 0,35 0,37
N2 - 23,60 21,90
Ar - 0,25 0,23
Total 100,00 100,00 100,00
Ar/gás seco 0,41 - 0,40
H2O/gás seco 0,77 0,57 0,56
Temperatura na saída do reator (ºC) - 1000 1000
Pressão (MPa absoluta) - 3,1 1,5
24
Tabela 7: Dados da conversão catalítica de CO (CHAUVEL; LEFEBVRE, 1989)
Composições e condições
Reator
1ário
Reator
2ário
Reator
único
Matéria-prima (%vol)
CH4 0,37 0,35 0,37
CO2 11,20 18,22 11,20
CO 10,20 1,40 10,20
H2 56,10 59,60 56,10
N2 21,90 20,23 21,90
Ar 0,23 0,20 0,23
Pressão (MPa absoluto) 1,4 1,4 1,4
Vapor/gás seco 1,25 1,25 1,25
Temperatura de entrada (ºC) 370 260 200
Produto (%vol)
CH4 0,35 0,34 0,34
CO2 18,22 19,00 19,00
CO 1,40 0,20 0,20
H2 59,60 60,10 60,10
N2 20,23 20,16 20,16
Ar 0,20 0,20 0,20
Vapor/gás seco 1,05 1,20 1,10
Temperatura de saída (ºC) 415 275 260
25
Figura 13: Efeito da razão CH4:H2O na reforma adiabática para produção de H2
(Elaboração própria)
Processo de conversão catalítica do CO
O gás de processo do reformador secundário contém 12-15% CO (base seca
de gás), e a maioria do CO é convertido pela seção de Shift (“deslocamento”) de
acordo com a reação (EFMA, 2011):
No conversor de alta temperatura (HTS – High Temperature Shift), o gás é
passado através de um leito contendo óxido de ferro/óxido de cromo a
aproximadamente 400ºC, onde o conteúdo de CO é reduzido para aproximadamente
3% (base seca de gás), limitado pelo equilíbrio de deslocamento na temperatura
atual de operação. Existe uma tendência de usar catalisadores contendo cobre para
aumentar a conversão. O gás da HTS é resfriado e passado através do conversor de
baixa temperatura (LTS – Low Temperature Shift). O conversor LTS é preenchido
 
0.0 0.4 0.8 1.2 1.6
2600
2800
3000
3200
3400
3600
3800
4000
4200
4400
4600
H2
CO
CH4:H2O
H2,Kmol/h
500
600
700
800
900
1000
CO,Kmol/h
CO + OH2
CO2 + H2 42 kJ/gmol
26
com catalisador baseado em óxido de cobre/óxido de zinco, e opera a
aproximadamente 200-220ºC. O conteúdo de CO residual no gás convertido é
aproximadamente 0,2-0,4% (base seca de gás). Um conteúdo de CO residual baixo
é importante para a eficiência do processo (EFMA, 2011).
Processo de remoção do CO2
O gás de processo do conversor de baixa temperatura contém principalmente
H2, N2, CO2 e o excesso de vapor de processo. O gás é resfriado e a maioria do
excesso de vapor é condensado antes de entrar no sistema de remoção de CO2. O
condensado contem normalmente 1500-2000 ppm de amônia e 800-1200 ppm de
metanol. Menores quantidades de aminas, ácido fórmico e ácido acético podem
estar presentes no condensado (EFMA, 2011).
O calor liberado durante o resfriamento/condensação é usado para:
 regeneração da solução de lavagem de CO2;
 acionamento de uma unidade de refrigeração por absorção;
 pré-aquecimento da água de alimentação da caldeira.
A quantidade de calor liberado depende da razão de vapor para carbono do
processo. Se todo calor de baixo nível é usado para a remoção de CO2 ou
refrigeração da absorção, o calor de alto nível deve ser usado para o sistema de
alimentação de água. Um processo de energia eficiente deveria ter, portanto um
sistema de remoção de CO2 com um baixo nível de demanda de calor (EFMA,
2011).
O CO2 é removido em um processo de absorção química ou física. O solvente
usado no processo de absorção química são principalmente soluções aquosas de
amina MEA (Mono etanolamina), aMEA (Metil dietanolamina ativada) ou soluções de
carbonato de potássio quente. Os solventes usados nos processos de absorção
física são glicóis de dimetiléters (Selexol), carbonato de propileno, entre outros. O
processo MEA possui um alto consumo de energia para regeneração (EFMA, 2011).
27
A faixa típica de consumo de calor em processos modernos de absorção é
30-60 MJ/kmol CO2. Os processos de absorção física podem ser projetados para
consumo nulo de calor, mas para comparação com os processos químicos, as
exigências de energia mecânica devem também ser consideradas. Os conteúdos de
CO2 residual são geralmente na faixa de 100-1000 ppm em volume, dependendo do
tipo e projeto da unidade de remoção. Conteúdos abaixos de aproximadamente 50
ppm em volume são atingíveis (EFMA, 2011).
Processo de metanação
As pequenas quantidades de CO e CO2, remanescentes no gás de síntese
são venenos para o catalisador de síntese de amônia, e devem ser removidos pela
sua conversão para CH4 no metanador (EFMA, 2011):
Equação 7: Reações do processo de metanação
As reações ocorrem em aproximadamente 300ºC em um reator preenchido
com um catalisador contendo níquel. O metano é um gás inerte na reação de
síntese, mas a água deve ser removida antes de entrar no conversor. Isto é feito
primeiramente por resfriamento e condensação após o metanador, e finalmente por
condensação/absorção na amônia produzida no reciclo ou no gás de reposição da
unidade de secagem (EFMA, 2011).
CO H23+ CH4 + H2O
CO2
H2+ CH4 + 2 H2O4
28
2.1.3 Aspectos termodinâmicos da síntese de amônia
A reação:
H298
o
= -92 kJ/mol N2
É exotérmica e endotérmica (endentrópica). A reação somente é endotérmica
para temperaturas acima de 3500ºC que estão completamente fora da faixa de
operação de unidades de produção de amônia (Figura 14).
∆ 77294 54,24 0,01919 					 	 /
Equação 8: Entalpia de reação para gás ideal
Iniciando com uma expressão apropriada para o valor da constante de
equilíbrio (Kp) (Equação 9), pode-se mostrar que a produção de amônia é favorecida
pela alta pressão e baixa temperatura. A Figura 15 mostra este resultado
graficamente pelo fornecimento da composição de equilíbrio de uma mistura
estequiométrica de N2+ 3H2 (CHAUVEL; LEFEBVRE, 1989).
2940
6,178
Equação 9: Relação da constante de equilíbrio com a temperatura
NH3N2 + H23 2
29
Figura 14: Dependência da entalpia de reação com a temperatura (Elaboração
própria)
Figura 15: Equilíbrio da síntese de amônia (CHAUVEL; LEFEBVRE, 1989)
30
2.1.4 Aspectos cinéticos da síntese de amônia
Para acelerar a aproximação do equilíbrio, os catalisadores de óxido
empregados são do grupo 7 de metais, exclusivamente o ferro na prática (Fe3O4).
Um numero de promotores ajudam a melhorar o desempenho, incluindo Al2O3 que
aumenta a área superficial ativa das partículas, e K2O, SiO2, MgO, CaO, etc., que
melhora a estabilidade, e aumenta a atividade e resistência ao envenenamento.
Sistemas atualmente sob desenvolvimento fazem uso de derivados de rutênio, para
substituir ou para ser usado junto com aqueles de ferro, modificados por compostos
de rubídio, titânio e cério (CHAUVEL; LEFEBVRE, 1989).
O catalisador pode ser fornecido para os usuários:
a) Na forma de óxido, que deve então ser reduzidos na unidade pela mistura de
N2+3H2 – isto significa um intervalo de condicionamento durando de 4 a 10
dias;
b) Na forma pré-reduzida não pirofórica, que é imediatamente operacional mas
mais caro.
Sistemas de catalisadores padrões são apenas ativos acima de 400ºC (Figura
15). Eles são especialmente estáveis quando as seguintes exigências são
observadas (CHAUVEL; LEFEBVRE, 1989):
a) A temperatura no leito não deve exceder 550ºC;
b) O gás de reposição deve ser livre de compostos de enxofre, arsênico e
fósforo, bem como cloreto e, em geral, derivados halogenados que
constituem venenos permanentes;
c) O conteúdo de compostos oxigenados, os quais representam venenos
temporários, devem satisfazer a certas limitações, tais como: O2, CO2 < 1
ppm; CO, H2O, CO+CO2 < 2 ppm. O nível de pureza necessária é alcançada
pela repetição do tratamento da lavagem com nitrogênio liquido ou
31
metanação, como requisitado. A umidade é então removida pela secagem ou
por criogenia.
Metano e argônio não são venenos de catalisador, mas desde que eles são
inertes na reação, eles são susceptíveis de acumular no reciclo de síntese se não
forem removidos por uma purga contínua. Isto pode estar implícito e natural pela
simples dissolução e arraste de amônia produzida, se o conteúdo do gás de
reposição é baixo, menos do que 0,01%, por exemplo, em processos incluindo a
lavagem com nitrogênio liquido. É obrigatório para altas concentrações, que são
acima de 1% se a metanação é realizada, e, neste caso, o gás de reciclo pode
conter mais do que 10% a 15% de metano e argônio. Dependendo das condições de
operação, a vida do catalisador pode ser tão longa quanto dez anos (CHAUVEL;
LEFEBVRE, 1989).
A equação básica mais amplamente aceita para expressar a cinética da
síntese de amônia é aquela de Temkin e Pyzhev (1940). Ela expressa a taxa de
reação como uma função das pressões parciais dos reagentes e produtos:
. ,
,
Equação 10: Cinética da síntese de amônia de Temkin e Pyzhev1
Onde k1 e k2 são as constantes da taxa da síntese e reações de decomposição.
Cálculos precisos devem considerar a atividade dos diferentes componentes
da mistura e a presença do catalisador. Uma das muitas equações derivadas que
considera a influência destes fatores é aquela de Dyson e Simon (1968), que usa a
seguinte expressão (CHAUVEL; LEFEBVRE, 1989):
1
ki=ki0*exp[-Eai/(RT)], onde k10, k20, Ea1, Ea2 ,R são 1,78954.104
kmol.atm-1,5
/(m3
.h),
2,5714.1016
kmol.atm0,5
/(m3
.h), 20800 kcal/kmolN2, 47400 kcal/kmol N2, 1,985887
kcal/kmol.K) respectivamente.
32
Equação 11: Cinética da síntese de amônia de Dyson e Simon
.
VNH3 – taxa de reação de produção NH3 (kmol NH3/(h.m3
de catalisador))
k2 – constante da taxa da reação de decomposição (kmol/(h.m3
))
k20 – constante
E2 – energia de ativação
R – constante dos gases ideais
T – temperatura absoluta
fN2, fH2, fNH3 – fugacidades dos reagentes e produtos
ka – constante de equilíbrio
a – constante dependente do tipo de catalisador (~ 0,5 para óxidos de ferro)
Para fornecer uma idéia geral, para o catalisador Montecatinin, a = 0,55,
E=163473 kJ/mol, log k20 = 14,7102, e para o catalisador Haldor Topsoe, a = 0,692,
E=179529 kJ/mol, log k20 = 15.2059 (CHAUVEL; LEFEBVRE, 1989).
Para partículas de catalisadores muito pequenas, esta equação deve ser
corrigida por um fator de eficiência que considera a difusão em sistemas catalíticos
industriais, onde o diâmetro da partícula atinge 6 a 12 mm (CHAUVEL; LEFEBVRE,
1989).
Na sua forma simplificada (Temkin e Pyzhev), a expressão para a taxa de
conversão pode ser representada por uma rede de curvas na Figura 16. Um exame
neste gráfico mostra que, para obter uma taxa de reação máxima, independente da
conversão, o reator deve ser dimensionado para alcançar gradientes de temperatura
33
que, em qualquer ponto, serve para atingir estes valores ótimos (CHAUVEL;
LEFEBVRE, 1989).
Como uma regra, a análise cinética mostra que a taxa máxima de reação é
obtida se uma razão H2/N2 inicial de 2,5/1 prevalece no reator, enquanto que a
estequiometria é 3/1 (Figura 17). A VHSV normalmente varia de 10000 a 50000 h-1
(CHAUVEL; LEFEBVRE, 1989).
Figura 16: Taxa de reação da síntese de amônia (CHAUVEL; LEFEBVRE, 1989)
Figura 17: Determinação da taxa máxima de reação da síntese de amônia
(CHAUVEL; LEFEBVRE, 1989)
34
Figura 18: Perfil de temperatura e fração molar de amônia simulado para um reator
autotérmico TVA (Tennessee Valley Authority), considerando a cinética de Temkin e
Pyzhev (elaboração própria)
Figura 19: Influência da razão H2:N2 na temperatura de reação ao longo de um
reator autotérmico TVA (elaboração própria)
35
Figura 20: Influência da %inertes da alimentação na temperatura de reação ao
longo de um reator autotérmico TVA (elaboração própria)
Figura 21: Influência da pressão na temperatura de reação ao longo de um reator
autotérmico TVA (elaboração própria)
36
2.1.5 Processo
O processo de síntese de amônia até aproximadamente 1965 era operado a
pressões acima de 30-35 MPa. A maioria dos processos subsequentes adotaram
uma baixa pressão de operação, a aproximadamente 20-25 MPa absolutos e até 15-
20 MPa absolutos para alimentações muito puras pelo processo de lavagem com
nitrogênio líquido, por exemplo. Para melhorar a otimização de energia, certos
projetos da ICI, SNAM Progetti e Pullman-Kellogg recomendaram pressões de
operação ainda menores do que 5 MPa absoluto. Entretanto, isto significa usar uma
carga inicial de catalisador muito maior e maiores taxas de gás de recirculação não
convertidos. As temperaturas variam aproximadamente entre 480ºC e 500ºC
(CHAUVEL; LEFEBVRE, 1989).
A síntese da amônia é realizada sobre catalisador de ferro a pressões
geralmente na faixa de 100-250 bar e temperaturas na faixa de 350-550ºC (EFMA,
2011).
Apenas 20-30% é reagido por passe no conversor devido a condições não
favoráveis de equilíbrio. A amônia que é formada é separada do gás de reciclo por
resfriamento/condensação, e o gás reagido é substituído pelo gás de síntese de
reposição, mantendo então o reciclo de pressão. Adicionalmente, um extensor
trocador de calor é necessário porque a reação é exotérmica e a ampla faixa de
temperatura no reciclo. Um catalisador de síntese de amônia desenvolvido
recentemente contendo rutênio sobre um suporte de grafite possui uma atividade
muito mais alta por unidade de volume e tem um potencial de aumentar a conversão
e abaixar as pressões de operação (EFMA, 2011).
Um fluxograma padrão para a operação da síntese de amônia compreende os
seguintes elementos principais (Figura 22) (CHAUVEL; LEFEBVRE, 1989):
a) Um compressor centrífugo multi-estágio acionado por uma turbina à vapor,
que pressuriza a alimentação bem como os gases de reciclo;
b) Um reator multi-camada, normalmente vertical, com escoamento axial das
correntes, projetado para alcançar circulação interna de efluentes gasosos,
37
planejado para pré-aquecer a alimentação e, acima de tudo, remover o calor
gerado pela reação;
c) Uma sucessão de trocadores de calor e separadores de alta pressão
projetados para obter amônia líquida e para circular os gases não convertidos
para o compressor, que compõe o reciclo de síntese. Em certas instalações
recentes, um trocador de contato direto é instalado na saída do reator, com
tubos concêntricos duplos ou tubos de gás, para a produção de vapor de alta
pressão usados para acionar as turbinas;
d) Um ciclo de refrigeração de NH3 por compressão/expansão de Joule
Thomson compreendendo três estágios de temperatura (13,5ºC, -7,5ºC e -
33,5ºC) para liquefazer a amônia produzida a aproximadamente a -23,5ºC.
Os reciclos de síntese são normalmente de dois tipos, dependendo se a
amônia é recuperada antes ou depois da compressão. O primeiro fluxograma
(Figura 22) usa menos energia, mas ambos reciclos lavam os gases com amônia
líquida, permitindo a dissolução parcial das impurezas e estendendo a vida do
catalisador (CHAUVEL; LEFEBVRE, 1989).
Os arranjos do reciclo de síntese diferem com respeito ao pontos no reciclo
em que o gás de reposição (make-up) é liberado e o gás de purga e a amônia são
retirados. O melhor arranjo é adicionar o gás de make-up depois da condensação da
amônia e a frente do conversor. A purga no reciclo deveria ser retirada depois da
separação da amônia, e antes da adição do gás de make-up. Esta configuração
depende que o gás de make-up seja tratado em uma etapa de secagem antes de
entrar no reciclo. Um gás de make-up contendo traços de água ou CO2 deve ser
adicionado antes da condensação da amônia, com efeitos negativos tanto para a
condensação da amônia e quanto para o consumo de energia (EFMA, 2011).
Processos de reforma convencionais com metanação como o último passo de
purificação produz um gás de síntese contendo inertes (metano e argônio) em
quantidades que não se dissolvem na amônia condensada. A maior parte destes
inertes é removida pela retirada de uma corrente de purga do reciclo. O tamanho
desta corrente controla o nível de inertes no reciclo de aproximadamente 10-15%. O
gás de purga é lavado com água para remover a amônia antes de ser usado como
38
combustível, ou antes, de ser enviado para uma unidade de recuperação de
hidrogênio (EFMA, 2011).
A condensação da amônia está longe de ser completa se o resfriamento é
com água ou ar, e é geralmente não satisfatória (dependendo da pressão no reciclo
e a temperatura do meio de resfriamento). A vaporização da amônia é usada como
um refrigerante na maioria das plantas de amônia, para alcançar concentração de
amônia suficientemente baixas no gás de reciclo do conversor. Os vapores de
amônia são liquefeitos depois da recompressão no compressor da refrigeração.
Uma característica inovadora destes processos obviamente reside no tipo de
catalisador empregado, e também, no nível de tecnologia, no projeto do reator. Dois
tipos de equipamentos são normalmente disponíveis, reatores tubulares e de leitos
múltiplos (Figura 23) (CHAUVEL; LEFEBVRE, 1989).
Figura 22: Esquema básico do reciclo de síntese de amônia (CHAUVEL;
LEFEBVRE, 1989)
39
Figura 23: Exemplos de reatores de síntese de amônia
(a) (b) (c) (d)
Figura 24: Reatores de síntese de amônia: Tecnologia Casale (a) e (b), Conversor
S-300 Haldor Topsoe (c), Conversor Uhde (d)
40
Figura 25: Síntese de amônia pela oxidação parcial de hidrocarbonetos
Figura 26: Síntese de amônia pela reforma a vapor de hidrocarbonetos
41
Figura 27: Processo KBR de produção de amônia
Figura 28: Processo Haldor Topsoe de produção de amônia
42
Figura 29: Processo Casale de produção de amônia padrão
Figura 30: Processo Casale de produção de amônia de grande capacidade
43
Figura 31: Processo Uhde Dual-Pressure de produção de amônia
44
2.2 Processo de produção de ácido nítrico
O ácido nítrico é um ácido forte que ocorre na natureza apenas na forma de
sais de nitrato. Quando a produção em larga escala começou, o nitrato de sódio
(Salitre do Chile) foi utilizado como matéria prima. No início do século 20 as reservas
do salitre do Chile foram consideradas estar próximas da exaustão, assim um
processo foi desenvolvido para substituir o nitrogênio de nitratos naturais por
nitrogênio atmosférico. Três técnicas foram usadas industrialmente (ULLMANN,
2005):
a) Produção de monóxido de nitrogênio pela reação de nitrogênio atmosférico e
oxigênio a temperaturas maiores que 2000ºC (processo direto);
b) Produção de amônia pela hidrólise de cianamida de cálcio sob pressão;
c) Produção de amônia de nitrogênio e hidrogênio.
A combustão direta do ar em um arco elétrico, desenvolvida por Birkeland e
Eyde, foi abandonada devido a sua baixa eficiência energética. Processos diretos
posteriores, tal como a síntese térmica do monóxido de nitrogênio com combustíveis
fósseis ou a síntese de monóxido de nitrogênio em reatores nucleares não
ganharam ampla aceitação. A produção de amônia da cianamida de cálcio foi
apenas transitória. A amônia produzida do nitrogênio e hidrogênio pelo processo
Haber-Bosch é, entretanto, ainda usado como a matéria prima para a produção de
ácido nítrico (ULLMANN, 2005).
A etapa crucial na produção de ácido nítrico, a combustão catalítica da
amônia, foi desenvolvida por Ostwald por volta da virada do século. Os mais
importantes parâmetros de projeto para uma planta de ácido nítrico foram
determinados primeiramente em testes de laboratório e depois em uma planta piloto.
A primeira unidade de produção empregando o processo de Ostwald entrou em
operação em 1906 em Gerthe na Alemanha (ULLMANN, 2005).
45
Em 1991, haviam aproximadamente 65 plantas de produção de ácido nítrico
nos Estados Unidos com uma capacidade total de 11 milhões de toneladas de HNO3
por ano. As plantas variam em tamanho de 6000 a 7000 toneladas por ano.
Aproximadamente 70% do ácido nítrico produzido é consumido como um
intermediário na produção di nitrato de amônio (NH4NO3), que por sua vez é usado
como fertilizante. A maioria das plantas de ácido nítrico está localizada em regiões
agrícolas tais como o Centro-oeste, Centro-sul, e Estados do Golfo devido à alta
demanda de fertilizantes nestas áreas. Outros 5% a 10% do ácido nítrico produzido
é usado para a oxidação orgânica na produção de ácido adípico (EPA, 2010).
O ácido nítrico é também usado na oxidação orgânica para produção de ácido
tereftálico e outros compostos orgânicos. A produção de explosivos utiliza ácido
nítrico para nitrações orgânicas. Nitrações com ácido nítrico são usadas na
produção de nitrobenzeno, dinitrotolueno, e outros intermediários químicos. Outras
utilizações finais do ácido nítrico são a separação de ouro e prata, munições
militares, decapagem de aço e metal, fotogravura, e acidulação de rochas fosfáticas
(EPA, 2010).
2.2.1 Processo
A produção industrial do ácido nítrico pelo processo Ostwald é descrito a
seguir. O processo envovle três etapas químicas (Figura 32) (ULLMANN, 2005):
1) Oxidação catalítica da amônia com oxigênio atmosférico para resultar em
óxido nítrico:
Equação 12: Oxidação da amônia
4 NH3 5 O2+ 4 NO + 6 H2O
2
3
2) Oxidaçã
dinitrogê
3) Absorçã
ão do óx
ênio:
E
ão dos óxid
Eq
2 NO
xido nítrico
quação 13
dos de nitr
quação 14
Figura
3 NO2
+ O2
o para d
3: Oxidaçã
rogênio pa
4: Absorção
a 32: Proce
H2O+
2 NO
ióxido de
ão do óxido
ra resultar
o do NO2 e
esso Ostwa
2 HNO
2 H = - 1
nitrogêni
o nítrico
em ácido
em água
ald
NO+O3
1127 kJ/m
io ou tet
nítrico:
ol
46
róxido de
6
e
47
O modo em que estas três etapas são implementadas caracteriza vários
processos de ácido nítrico. No processo de pressão única (“single-pressure”), a
combustão da amônia e a absorção de NOx acontecem na mesma pressão de
operação. Isto inclui os processos de pressão média (230-600 kPa) e alta pressão
(700-1100 kPa). Muito poucas unidades atualmente empregam baixa pressão (100-
220 kPa) para ambos processos de combustão e absorção (ULLMANN, 2005).
Em processos de dupla pressão, a pressão na absorção é maior do que a da
combustão. Plantas modernas de pressão dupla caracterizam-se por operar a
combustão a 400-600 kPa e absorção a 900-1400 kPa. Um trabalho intensivo sobre
a combustão da amônia bem como a oxidação e absorção dos óxidos de nitrogênio
foram bem documentados desde o início da década de 20. Até agora a combustão
da amônia foi considerada como uma reação catalítica de superfície heterogênea
com reações laterais indesejadas. A oxidação do monóxido de nitrogênio é um raro
exemplo de uma reação homogênea de terceira ordem na fase gás. A absorção do
NOx é uma reação heterogênea entre fases fluidas (isto é, gás e líquido) (ULLMANN,
2005).
O ácido nítrico produzido pelo processo mencionado produz um ácido diluído
que pode ter concentrações de 30% a 70%. Ele pode ser concentrado por uma
segunda etapa que combina a desidratação, branqueamento, condensação, e
absorção para produzir ácido nítrico de alta concentração a partir do ácido nítrico
diluído. O ácido nítrico de alta concentração geralmente possui mais que 90% de
ácido nítrico (EPA, 2010).
2.2.2 Produção do ácido nítrico diluído (30%-70%)
O processo de produção do ácido nítrico diluído é realizado pela oxidação
catalítica a alta temperatura da amônia conforme a Figura 33. Este processo
tipicamente consiste de três etapas: oxidação da amônia, oxidação do óxido nítrico,
e absorção. Cada etapa corresponde a uma reação química distinta (EPA, 2010).
48
Oxidação da amônia
Primeiramente, uma mistura de 1:9 de amônia/ar é oxidada na temperatura de
750ºC a 800ºC assim que passa através de um conversor catalítico, de acordo com
a seguinte reação (EPA, 2010):
Reação principal:
Reações laterais:
Equação 15: Reações durante a oxidação da amônia
O catalisador mais comum usado é feito de uma tela de 90% de platina e 10%
ródio construída de fios finos na forma de quadrados. Sob estas condições a
oxidação da amônia para óxido nítrico (NO) processa-se em uma reação exotérmica
com uma faixa de rendimento de 93% a 98%. As temperaturas de oxidação podem
variar de 750ºC a 900ºC. Altas temperaturas do catalisador aumentam a seletividade
de reação na direção da produção de NO. Baixas temperaturas do catalisador
tendem a ser mais seletiva na direção de subprodutos: nitrogênio (N2) e óxido nitroso
4 NH3 5 O2+ 4 NO + 6 H2O H = -904 kJ/mol
4 NH3
4 O2+ 2 N2O + 6 H2O H = -1105 kJ/mol
4 NH3
3 O2+ 2 N2 + 6 H2O H = -1268 kJ/mol
2 NO N2 + O2 H = -90 kJ/mol
4 NH3 + 6 NO 5 N2 + 6 H2O H = -1808 kJ/mol
49
(N2O). O óxido nítrico é um poluente e o óxido nitroso é conhecido como um gás de
efeito estufa. A mistura de dióxido de nitrogênio/dímero passa então através de um
recuperador de calor e um filtro de platina (EPA, 2010).
Em temperaturas baixas (200-400ºC), a taxa de oxidação da amônia é
limitada pela cinética da reação. Os subprodutos nitrogênio e especialmente N2O
são formados preferencialmente. Entre 400-600ºC, a taxa de reação torna-se
limitada pela transferência de massa, que é então dominante acima de 600ºC. O
controle pela transferência de massa relaciona a taxa de difusão da amônia através
do filme de gás na superfície do catalisador. O produto neste regime de reação é o
NO (ULLMANN, 2005).
A superfície do catalisador experimenta uma pressão parcial de amônia e
uma pressão parcial de oxigênio diminuída devido a limitações de transferência de
massa. A reação lateral catalítica entre amônia e óxido nítrico é acelerada por um
aumento das pressões parciais de ambas as espécies sobre a superfície do
catalisador. Se o envenenamento da superfície do catalisador ocorre, o número de
sítios diminui e a pressão parcial, particularmente da amônia, aumenta nos centros
ativos remanescentes. O resultado é o aumento na formação de subprodutos. Na
prática, este deslocamento é compensado pelo aumento da temperatura, isto é, a
reação é novamente deslocada na região limitada pela difusão gás-filme
(ULLMANN, 2005).
No início na campanha a superfície do catalisador possui uma superfície
regular e, portanto, apenas uma limitação suave de transferência de massa na fase
gás, que resulta em um rendimento inicial menor do óxido nítrico. Depois de um
pequeno tempo de serviço, entretanto, a área superficial do catalisador aumenta
grandemente devido a mudanças micro-estruturais e interações com os constituintes
voláteis do catalisador (Figura 33). O crescimento da área superficial do catalisador
aumenta a limitação de transferência de massa na fase gás e, portanto, o
rendimento do óxido nítrico (ULLMANN, 2005).
50
Figura 33: Foto da tela de platina-ródio por microscopia de varedura eletrônica (A-
Estágio inicial; B-Estágio altamente ativado) (ULLMANN, 2005)
Do ponto de vista da engenharia, a combustão da amônia é uma das reações
catalíticas mais eficientes (máxima conversão de 98% possível). De acordo com a
estequiometria da Equação 12, a mistura reacional de amônia/ar deveria conter
14,38% de amônia. Entretanto, uma razão menor de amônia/ar é empregada por
uma variedade de razões, sendo a mais importe que a conversão diminui com uma
razão muito alta, e também porque amônia e ar formam uma mistura explosiva.
Devido à mistura de amônia e ar na prática industrial ser incompleta, razões maiores
podem ocorrer localmente, sendo assim necessária a inclusão de uma margem de
segurança abaixo do limite de explosividade. O limite de explosividade diminui com a
pressão de modo que queimadores de alta pressão podem operar com até 11% de
amônia, enquanto que em sistemas de baixa pressão é possível operar com 13,5%
de amônia. O limite de explosividade também depende da velocidade de
escoamento e do conteúdo de água na mistura reacional (ULLMANN, 2005).
De acordo com o princípio de Le Chatelier, o aumento no volume na Equação
12 implica que a conversão declina assim que a pressão aumenta (Figura 34). Se as
velocidades do gás são muito altas ou o número de telas catalíticas é insuficiente, a
conversão para óxido nítrico diminui devido a reação da amônia com óxido nítrico
51
formando nitrogênio e água. Se as velocidades do gás são muito baixas ou se
muitas telas foram usadas, ocorre a decomposição do óxido nítrico em nitrogênio e
oxigênio (ULLMANN, 2005).
Tabela 8: Limites de explosividade de misturas de amônia-ar em pressão
atmosférica (ULLMANN, 2005)
Velocidade de
escoamento
(m/s)
Limite de explosividade
inferior
(%NH3)
Limite de explosividade
superior
(%NH3)
0 15.5 27,5
3 28 38
5-8 30 40
12 32 37
14 nenhum nenhum
Tabela 9: Dados típicos de projeto para queimadores de amônia (ULLMANN, 2005)
Pressão
(MPa)
Número de
telas
Velocidade
do gás
(m/s)
Temperatura
de reação
(ºC)
Perda de
catalisador
(g/t HNO3)
O,1-0,2 3-5 0,4-1,0 840-850 0,05-0,10
0,3-0,7 6-10 1-3 880-900 0,15-0,20
0,8-1,2 20-50 2-4 900-950 0,25-0,50
52
Figura 34: Conversão da amônia para óxido nítrico sobre tela de platina como
função da temperatura (a – 100 kPa; b – 400 kPa) (ULLMANN, 2005)
Figura 35: Perda de metais preciosos na combustão de amônia para óxido nitríco
como função da temperatura e composição do catalisador ((a) Pt; (b) Pt-Rh 98/2; (c)
Pt-Rh 90/10) (ULLMANN, 2005)
53
Uma alta temperatura de reação promove a combustão da amônia (Figura
34), mais temperaturas altas diminuem a conversão. Temperaturas até 950ºC foram
realizadas, mas as perdas de catalisadores, principalmente devido a vaporização,
aumentaram grandemente (Figura 36). O modo usual de manter a conversão em
direção do fim da campanha, apesar da desativação e perdas de catalisador, é
aumentando a temperatura. A razão amônia/ar é diretamente relacionada a
temperatura de reação: um aumento de 1% na proporção de amônia aumenta a
temperatura em cerca de 68 K. Se a temperatura é muito baixa, a conversão para
óxido nítrico diminui. A temperatura de reação também depende da temperatura da
mistura de entrada. A fórmula seguinte apresenta um valor aproximado emºC
(ULLMANN, 2005):
. 68
Equação 16: Temperatura de reação da combustão da amônia em função da
temperatura da mistura e razão de amônia na alimentação
Figura 36: Conversão da amônia para óxido nítrico sobre tela de platina (a) e perdas
de platina (b) como uma função da composição do catalisador (ULLMANN, 2005)
Figu
Fig
d
ura 37: Dia
gura 38: Re
de calor - L
agrama de
(a)
eatores de
Lentjes; (b)
e processo
de pres
e oxidação
) sistema in
(U
de uma pl
ssão única
catalítica
ntegrado d
ULLMANN
lanta de ác
a (EPA, 201
da amônia
de recupera
N, 2005)
cido nítrico
10)
(b)
a ((a) sistem
ação de ca
o usando o
)
ma de recu
alor - Stein
54
o processo
uperação
müller)
4
55
Oxidação do óxido nítrico
O óxido nítrico formado durante a oxidação da amônia deve ser oxidado. A
corrente de processo é passada através de um resfriador/condensador e resfriado
até 38ºC ou menos a pressões de até 8 bar absoluto. O óxido nítrico reage não
cataliticamente com o oxigênio residual para formar o dióxido de nitrogênio (NO2) e
seu dímero, o tetróxido de dinitrogênio (N2O4) conforme a Equação 13 e Equação 17
(EPA, 2010)
Esta reação lenta e homogênea é dependente de alta temperatura e pressão.
Operando a baixas temperaturas e alta pressão promove a máxima produção de
NO2 com um tempo mínimo de reação (EPA, 2010). Reações laterais também
ocorrem:
Equação 17: Reação de dimerização do dióxido de nitrogênio
Equação 18: Formação do trióxido de dinitrogênio
Para descrever a cinética da oxidação do óxido nítrico (Equação 17), usa-se
uma equação da taxa de terceira ordem (ULLMANN, 2005):
Equação 19: Taxa de reação da oxidação do NO
2 NO2
N2O4 H = - 58.08 kJ/mol
NO + NO2 N2O3 H = - 40 kJ/mol
56
Onde:
r: taxa de reação, kmol.m-3
.s-1
kp: constante da taxa de reação, atm-2
s-1
R; constante universal do gases, m3
.atm.kmol-1
.K-1
T: Temperatura, K
p: pressão parcial, atm
652,1
1,0366
Equação 20: Dependência da constante da taxa com a temperatura
Esta reação não é usual porque ela processa-se mais rápido a baixas
temperaturas do que a altas temperaturas, isto é, a taxa de reação tem um
coeficiente de temperatura negativo. Devido ao fato do equilíbrio no sistema de
dimerização do dióxido de nitrogênio ser atingido muito rápido, uma fórmula de
equilíbrio pode ser assumida, onde Kp é constante de equilíbrio (ULLMANN, 2005).
Equação 21: Taxa da reação de dimerização do NO2
A taxa de dimerização é praticamente independente da temperatura, tal que a
constante da taxa (kp) a 25ºC é 5,7.105
atm-1
s-1
, podendo ser usada para todas
temperaturas de interesse técnico. Hoftyzr e Kwanten deram a seguinte equação
para a constante de equilíbrio NO2-N2O4 (ULLMANN, 2005):
57
0,698 10
Equação 22: Constante de equilíbrio da reação de dimerização do NO2
Para a formação do trióxido de dinitrogênio a seguinte fórmula de equilíbrio
pode ser escrita:
Equação 23: Taxa da reação de formação do N2O3
A constante de equilíbrio pode ser determinada como:
0,698 10
Equação 24: Constante de equilíbrio da reação de formação do N2O3
58
Absorção
A mistura de NO2/N2O4 entra em um processo de absorção depois de ser
resfriada. A mistura é bombeada na base de uma torre de absorção, enquanto que o
N2O4 líquido é adicionado em um ponto superior. A água de processo deionizada
entra no topo da coluna. Ambos os líquidos escoam em contracorrente a mistura
gasosa de NO2/N2O4. A oxidação é realizada nos espaços livres entre as bandejas,
enquanto que a absorção ocorre nas bandejas. A absorção nas bandejas são
geralmente bandejas perfuradas ou valvuladas. A reação exotérmica ocorre
conforme a Equação 14 (EPA, 2010):
A rota principal para formação do ácido envolve duas etapas na fase líquida.
Primeiramente, o N2O4 dissolvido reage com a água resultando em ácido nítrico e
nitroso (ULLMANN, 2005):
Equação 25: Reação de N2O4 e água
O ácido nitroso então se dissocia a ácido nítrico, água e óxido nítrico, sendo
que o NO é transportado através da interface no seio do gás:
Equação 26: Dissociação do HNO2
N2O4 + H2O HNO3
HNO2+ H = - 87,0 kJ/mol
3 HNO2
HNO3 H2O+ 2 NO+ H = - 15,3 kJ/mol
59
Figura 39: Modelo não estequiométrico da absorção de óxidos de nitrogênio em
água (ULLMANN, 2005)
Uma corrente de ar secundária é introduzida na coluna para re-oxidar o NO
que é formado na Equação 14 e/ou Equação 26. Este ar secundário remove o NO2
do ácido produzido. Uma solução aquosa de 55-65% (tipicamente) de ácido nítrico é
retirado da base da torre. A concentração do ácido pode variar de 30% a 70% de
ácido nítrico. A concentração do ácido depende da temperatura, pressão, número de
estágios de absorção, e concentração dos óxidos de nitrogênio entrando na
absorvedora (EPA, 2010).
Existem dois tipos básicos usados para produzir o ácido nítrico diluído: (1)
Processo de estágio de pressão única, e (2) processo de estágio duplo de pressão.
No passado, as plantas de ácido nítrico foram operadas em pressão única, variando
da pressão atmosférica de 1 atm a 13,8 atm absoluto. Entretanto, desde que a
reação da Equação 12 é favorecida por baixas pressões e as reações da Equação
13 e Equação 14 são favorecidas por pressões mais altas, novas plantas tendem a
operar um sistema de estágio duplo de pressão, incorporando um compressor entre
60
o reator de oxidação de amônia e o condensador. A reação de oxidação é
processada de pressões levemente negativas até aproximadamente 4 atm absoluto,
e as reações de absorção são processadas em 8-14 atm absoluto (EPA, 2010).
Figura 40:Torre de absorção ((a) entrada de gás nitroso, (b) comportimento interno,
(c) compartimento externo) (ULLMANN, 2005)
No sistema de pressão de estágio duplo, o ácido nítrico formado na
absorvedora (base) é geralmente enviado para um branqueador externo onde ar é
usado para remover (branquear) qualquer óxido de nitrogênio dissolvido. Os gases
branqueados são então comprimidos e passados através da absorvedora. O gás
residual da absorvedora (destilado) é enviado para um separador de arraste para a
remoção da mistura ácida. Depois, o gás residual é reaquecido no trocador de calor
61
da oxidação da amônia para aproximadamente 200ºC. No passo final, ocorre a
expansão do gás na turbina de recuperação de potência. A energia térmica
produzida nesta turbina pode ser usada para acionar o compressor (EPA, 2010).
Figura 41:Diagrama de Toniolo para uma torre de absorção (AB processo de
absorção; BC processo de oxidação) (ULLMANN, 2005)
62
Figura 42: Planta de pressão dupla da Uhde Krupp (MAURER; BARTSCH, 2001)
63
2.2.3 Produção do ácido nítrico concentrado (98-99%)
O ácido nítrico produzido industrialmente contém aproximadamente 50-70 %
em massa de HNO3. Isto é alto suficiente para a produção de fertilizantes, mas os
processos de nitração na química orgânica industrial demandam o ácido
concentrado (98-100%). A destilação, o modo mais simples para concentrar o ácido
diluído, falha porque o ácido nítrico e a água formam um azeótropo (68,4% HNO3 na
pressão atmosférica) (ULLMANN, 2005).
Figura 43:Equilíbrio líquido-vapor para ácido nítrico-água (MAURER; BARTSCH,
2001)
Figura 44:Diagrama de fase para o sistema HNO3-H2O (MATHESWARAN et al,
2007)
64
O ácido nítrico concentrado é produzido diretamente ou indiretamente. No
processo direto, a água gerada na combustão da amônia é retirada por um rápido
resfriamento para resultar em uma mistura de gás nitroso do qual o ácido
concentrado pode ser produzido diretamente em um dos dois modos (ULLMANN,
2005).
No primeiro, o NOx completamente oxidado pode ser separado na forma
líquida pela absorção no ácido nítrico concentrado, e então levado para um reator
onde é reagido com oxigênio e água (ou ácido fraco) sob pressão para resultar em
ácido concentrado. No segundo, os gases nitrosos podem reagir com o ácido
azeotropico para formar um ácido concentrado que pode ser convertido facilmente
para ácido concentrado e azeotropico por destilação. O último produto é tanto
reciclado completamente ou usado na produção ordinária de ácido diluído
(ULLMANN, 2005).
Figura 45:Equilíbrio líquido-vapor para ácido nítrico-água e H2SO4 (MAURER;
BARTSCH, 2001)
65
No processo indireto, a concentração é baseada na destilação extrativa e
retificação com ácido sulfúrico ou nitrato de magnésio (ULLMANN, 2005).
Do ponto de vista da engenharia de processo, o processo de nitrato de
magnésio tem as seguintes vantagens (ULLMANN, 2005):
1) A instalação é muito compacta. Nenhum tanque de armazenamento é
necessário, que reduz as perdas de energia;
2) Devido ao fato do passo de reconcentração do nitrato de magnésio ser
processado em um vaso de aço inoxidável, praticamente nenhum material de
construção crítico é necessário;
3) O nitrato de magnésio pode ser transportado em sacos, e é, portanto, muito
mais fácil de manusear do que o ácido sulfúrico;
4) O condensado de ácido nítrico diluído, que é produzido quando a solução de
nitrato de magnésio é reconcentrada, é parcialmente reusada na absorção de
NOx. Perdas de ácido nítrico são muito poucas.
Figura 46:Fluxograma de processo simplificado para um processo de produção
direto de ácido nítrico concentrado com oxigênio (ULLMANN, 2005)
66
3. Processos de produção de fertilizantes nitrogenados
3.1 Processo de produção de uréia
A uréia (NH2CONH2) ocorre em condições normais na forma de um sólido que
se decompõe antes de atingir o ponto de ebulição, e que é industrialmente
sintetizado pela reação de amônia com dióxido de carbono. É um intermediário
importante na produção de fertilizantes (CHAUVEL; LEFEBVRE, 1989).
3.1.1 Características do processo
Reação
Em todos os processos comerciais, a uréia é produzida pela reação de
amônia e CO2 a temperatura e pressão elevadas de acordo com as reações de
Basaroff (ULLMANN, 2005):
Equação 27: Reação de produção de uréia
A primeira conversão é exotérmica e a segunda é endotérmica. Como a
primeira reação produz mais calor do que é consumido pela segunda, a reação
global é exotérmica. Um esquema do processo global e equilíbrio físico-químico
envolvido é mostrado na Figura 47 (ULLMANN, 2005).
2 NH3 (g) + CO2 (g)
NH2-COONH4 (l) Ho
298 = -151 kJ/mol
NH2-COONH4 (l) NH2-CO-NH2 (l) + H2O (l) Ho
298 = -32 kJ/mol
67
Figura 47:Equilíbrio físico-químico da produção da uréia (ULLMANN, 2005)
Os processos diferem principalmente nas condições (composição,
temperatura e pressão) em que estão reação são processadas. Tradicionalmente, a
composição da fase líquida na zona de reação é expressa por duas razões molares:
geralmente, as razões molares NH3:CO2 e H2O:CO2. Ambas refletem a composição
da mistura inicial da reação (Equação 27) (ULLMANN, 2005).
Com as equações balanceadas (Equação 27), e nas condições de operação,
é impossível alcançar a conversão total dos reagentes (NH3 e CO2) e o
desaparecimento completo do produto intermediário (carbamato de amônio). Esta
condição que é devido as propriedades termodinâmicas dos reagentes e produtos, é
agravada mais ainda pelo fato que a reação de conversão carbamato para uréia ser
muito mais devagar do que a formação do carbamato. Isto torna necessário operar
em dois estágios (CHAUVEL; LEFEBVRE, 1989):
a) No primeiro, o efluente obtido consiste de uréia (40-60 %m), carbamato de
amônio, e amônia de dióxido de carbono não convertido;
b) No segundo, o carbamato de amônio é removido pela decomposição através
da reação reversa de formação, gerando assim os reagentes iniciais.
68
A conversão alcançável por passe, ditada pelo equilíbrio químico em função
da temperatura passa através de um máximo (Figura 48 e Figura 49). Este efeito é
geralmente atribuído ao fato que a concentração do carbamato de amônio em
função da temperatura passa através de um máximo. Este máximo de concentração
de carbamato de amônio pode ser explicado, pelo menos qualitativamente, pelos
efeitos caloríficos das reações na Equação 27 (ULLMANN, 2005).
Figura 48:Conversão de CO2 em equilíbrio químico em função da temperatura –
NH3:CO2 = 3,5; H2O:CO2 = 0,25 (mistura inicial) (ULLMANN, 2005)
A influência da composição da mistura inicial no equilíbrio químico pode ser
explicado pela Equação 27 e pela lei da ação das massas (ULLMANN, 2005):
a) Aumentando a razão NH3:CO2 aumenta a conversão de CO2, mas reduz a
conversão de NH3;
b) Aumentando a quantidade de água na mistura inicial resulta na diminuição da
conversão de CO2 e NH3.
Fi
Fig
tem
igura 49:C
NH3:C
gura 50:Re
mperatura
Conversão
CO2 = 3,5;
endimento
– NH3:CO
de NH3 em
H2O:CO2
de uréia n
O2 = 3,5; H2
m equilíbrio
= 0,25 (mi
a fase líqu
2O:CO2 = 0
o químico e
istura inicia
uida em eq
0,25 (mistu
em função
al) (ULLMA
uilíbrio quí
ura inicial)
o da tempe
ANN, 2005
ímico em f
(ULLMANN
69
eratura –
5)
função da
N, 2005)
9
70
Figura 51:Rendimento de uréia na fase líquida em equilíbrio químico em função da
razão H2O:CO2 – NH3:CO2 = 3,5; T = 190ºC (mistura inicial) (ULLMANN, 2005)
O rendimento da uréia (isto é, a concentração da uréia na fase líquida) é
considerado a melhor ferramenta para julgar os parâmetros ótimos de processo do
que o CO2 ou NH3, visto que uma escolha arbitrária de um dos componentes como
parâmetro para avaliar a ótima conversão da reação pode facilmente levar a
conclusões erradas (ULLMANN, 2005).
A Figura 50 ilustra o rendimento da uréia como uma função da temperatura
que passa através de um máximo, que é função da composição. A Figura 51 mostra
o efeito negativo do excesso de água no rendimento de uréia; portanto, um dos
objetivos no projeto de um sistema de reciclo deve ser a minimização da água no
reciclo. A Figura 52 mostra que o rendimento da uréia em função da razão NH3:CO2
atinge um máximo um pouco acima da razão estequiométrica (2 : 1). Esta é uma das
razões porque todos os processos comerciais operam a razões de NH3:CO2 acima
da razão estequiométrica. Outra razão importante para isto pode ser encontrada da
fase de equilíbrio no sistema NH3-CO2-H2O-Uréia (ULLMANN, 2005).
71
Figura 52:Rendimento de uréia na fase líquida em equilíbrio químico em função da
razão NH3:CO2 – H2O:CO2 = 0,25; T = 190ºC (mistura inicial) (ULLMANN, 2005)
A reação lateral principal leva a formação de biureto, especialmente durante a
recuperação e purificação da uréia, quando o efluente bruto é submetido a uma
temperatura excessivamente alta (CHAUVEL; LEFEBVRE, 1989):
Equação 28: Reação de formação do biureto a partir da uréia
O biureto é um veneno para vegetais se seu conteúdo é muito alto. Sua
concentração deve ser mantida abaixo de 0,9% em massa. Na prática, a uréia
contem menos do que 0,3% em massa (CHAUVEL; LEFEBVRE, 1989).
A reação de formação do biureto (Equação 28) também se aproxima do
equilíbrio no reator de uréia. A alta concentração de NH3 no reator desloca a reação
NH2-CO-NH2 NH2-CO-NH-CO-NH2 + NH3
72
para esquerda de tal modo que apenas uma pequena quantidade de biureto é
formada no reator. Nas seções seguintes da planta, o NH3 é removido da solução de
uréia, criando deste modo uma força motora para a formação do biureto. O grau em
que o biureto é formado é determinado pela cinética de reação, de modo que para
diminuir sua formação deve-se diminuir o tempo de contato da solução de uréia com
altas temperaturas (ULLMANN, 2005).
Outra reação lateral é a hidrólise da uréia:
Equação 29: Reação de hidrólise da uréia
No reator a reação da Equação 29 aproxima-se do equilíbrio, e em todas as
seções seguintes da planta as concentrações de NH3 e CO2 na solução de uréia
tendem a deslocarem para direita. O grau em que a reação ocorre é determinado
pela temperatura (altas temperaturas favorecem a hidrólise) e pela cinética de
reação. O modo para diminuir a hidrólise da uréia é similar as ações para evitar a
formação de biureto (ULLMANN, 2005).
Condições de operação
A. Reação de síntese
A uréia é sintetizada da amônia e gás carbônico a temperaturas variando de
170ºC a 210ºC, e a pressões entre 12 MPa e 30 MPa absoluto. A tendência atual é
usar uma pressão de aproximadamente 15 MPa absoluto. A temperatura de reação
deve ser tal que (CHAUVEL; LEFEBVRE, 1989):
a) O carbamato de amônio é líquido (> 183ºC);
NH2-CO-NH2 + H2O NH2-COONH4 2 NH3 + CO2
73
b) A conversão no equilíbrio seja máxima: cálculos mostram que esta
temperatura aumenta diretamente com a razão NH3:CO2, e a faixa de 180ºC a
190ºC é geralmente selecionada.
O processo geralmente difere pela composição do gás de alimentação do
reator. Alguns processos empregam um grande excesso de amônia com a razão
NH3:CO2 variando de 4 a 6. Isto alcança altas conversões de CO2 (75-80%). Outros
usam apenas um pequeno excesso ou até operam com reagentes em proporções
estequiométricas. Isto leva a uma menor conversão (40-50%) e necessita de reciclo
de gases não convertidos (CHAUVEL; LEFEBVRE, 1989).
Em vista de efeitos inibitórios de oxigênio na ação corrosiva do meio
reacional, pequenas quantidades de ar são adicionadas na alimentação do CO2.
Entretanto, se o CO2 empregado é obtido da planta de amônia, deve-se primeiro
livrar-se do hidrogênio por oxidação catalítica, para evitar perigo de explosão
subsequentes (CHAUVEL; LEFEBVRE, 1989).
B. Reação de decomposição do carbamato de amônio
Este é o ponto onde o processo exibe ampla diferença. Dois métodos são
teoricamente disponíveis para processar a reação de decomposição (CHAUVEL;
LEFEBVRE, 1989):
a) Abaixamento da temperatura e pressão
Abaixando a temperatura e pressão desloca o equilíbrio em direção
aos reagentes iniciais. A mistura gasosa é então re-comprimida, causando
sua re-combinação, e a solução de carbamato é reciclada (CHAUVEL;
LEFEBVRE, 1989).
Se amônia é presente em excesso, ela separa da solução de
carbamato e é reciclada na forma gasosa. Para minimizar os custos totais da
re-compressão dos compostos gasosos, a decomposição é processada em
dois estágios, e o gás produzido é reciclado depois de cada estágio. Como
74
regra, a primeira opera a 2 MPa absoluto, a segunda a 0,1-0,2 MPa absoluto,
a temperaturas na faixa de 160-200ºC (CHAUVEL; LEFEBVRE, 1989).
b) Deslocamento do equilíbrio de dissociação
Baseado na lei da ação das massas e a lei de Dalton, pode ser
mostrado que a pressão de dissociação (P) do carbamato de amônio nos
componentes gasosos é governado pela equação (CHAUVEL; LEFEBVRE,
1989):
0,53
.
.
Equação 30: Pressão de dissociação do carbamato líquido
Onde Ps(T) é a pressão de dissociação da mistura estequiométrica
NH3:CO2 = 2 em função da temperatura, yNH3 e yCO2 são as frações molares
na fase gás.
Claramente, se a proporção de um dos componentes na fase gás é
aumentada, yNH3  1 ou yCO2  1, a pressão de dissociação tende em direção
ao infinito. Por isso parece possível alcançar a decomposição do carbamato
pelo esgotamento (stripping) por amônia ou gás carbônico (CHAUVEL;
LEFEBVRE, 1989).
Este recurso oferece a vantagem de alcançar a decomposição do
carbamato a uma pressão igual ao da síntese, e, portanto, reduzindo os
custos de re-compressão da mistura de CO2/NH3 (CHAUVEL; LEFEBVRE,
1989).
C. Reação de formação do biureto
75
O biureto aparece principalmente durante a concentração da uréia e durante a
formação dos grãos. Sua taxa de formação durante a evaporação varia diretamente
com a temperatura e taxa de reação, e inversamente com a pressão (CHAUVEL;
LEFEBVRE, 1989):
100 	 é .
0,55. ,
	
100 	 é .
. ,
. 10
,
,
Equação 31: Taxa de formação semi-empírica de biureto
3.1.2 Processos de produção
As principais peculiaridades e desafios do processo de produção de uréia são
(ULLMANN, 2005):
a) O limite termodinâmico na conversão por passe através do reator de uréia,
combinado com o comportamento azeotropico do sistema NH3-CO2, necessita
de um projeto astuto do sistema de reciclo;
b) O produto carbamato de amônio intermediário é extremamente corrosivo.
Uma combinação própria das condições de processo, materiais de
construção, e dimensionamento de equipamento é, portanto, essencial;
c) A ocorrência das duas reações laterais – hidrólise da uréia e formação do
biureto – deve ser considerada.
Os tipos principais de processos podem ser distinguidos:
a) Processos convencionais
b) Tecnologias caracterizando a decomposição do carbamato de amônio por
esgotamento (gas stripping)
76
Processos convencionais
a. Processo de passe único
Estes são os primeiros, operando a 24 MPa absoluto, e aproximadamente
180-190ºC, em que o carbamato é decomposto a aproximadamente a 160ºC por
uma simples expansão em dois estágios (1,7 MPa e 0,2 MPa absoluto). A amônia e
o dióxido de carbono recuperados são enviados para outras unidades (ácido nítrico,
sulfato de amônia, nitrato de amônia, etc.). Este tipo de instalação foi abandonado
com o aumento da capacidade das unidades de produção, e a conseqüente
necessidade para encontrar mercados para os subprodutos (CHAUVEL;
LEFEBVRE, 1989).
b. Processo com reciclo parcial da amônia líquida
O efluente do reator de síntese é expandido e enviado para uma coluna, em
que o excesso de amônia é separado, condensado e reciclado como um líquido para
o reator. O carbamato é então decomposto por dois estágios de expansão
(CHAUVEL; LEFEBVRE, 1989).
c. Processo de reciclo total
O carbamato de amônio é decomposto pela expansão em vários estágios
(dois a quatro). A amônia e o dióxido de carbono em excesso ou liberado pode então
ser reciclado para o reator que opera a aproximadamente a 20-21 MPa absoluto, e
aproximadamente 200ºC, por duas variantes possíveis (CHAUVEL; LEFEBVRE,
1989):
77
1) Na forma gasosa, que apresenta a desvantagem de gerar um alto custo de
recompressão, embora uma melhoria significante fosse fornecida pela
introdução de compressores centrífugos.
2) Na forma líquida (amônia e carbamato de amônio), pela associação com cada
estágio de expansão (normalmente dois) de uma absorvedora operando na
mesma pressão. Esta operação, na presença de água, garante a
recombinação dos reagentes depois de sua condensação, resultando em uma
solução aquosa de carbamato na base, bem como a evaporação no topo da
coluna, devido a exotermicidade da reação, do excesso de amônia que é
então re-condensado. Estes reciclos de líquidos eliminam a necessidade de
compressores, mas dão um aumento substancial de corrosão.
d. Processos integrados
Esta versão desenvolvida em particular pela SNAM, Mitsui Toatsu, Ammonia
Casale, etc., integra as unidades de produção de amônia e uréia. Ela oferece as
seguintes vantagens (CHAUVEL; LEFEBVRE, 1989):
a) Eliminação dos custos de compressão de CO2, que é produzido diretamente
pela preparação do gás de síntese de amônia;
b) Uso direto da amônia;
c) Simplificação do estágio de absorção de CO2 na unidade de produção de
amônia, devido ao desaparecimento da seção de regeneração do absorvente,
desde que o CO2 é diretamente recuperado por meio de uma solução aquosa
de carbamato e amônia.
Processos com decomposição do carbamato por esgotamento (gas stripping)
O processo de esgotamento de CO2 desenvolvido pela Stamicarbon
caracteriza-se que a maior parte do reciclo da NH3 e CO2 não convertidos ocorre na
fase gás, tal que nenhum dos reciclos está associado com uma grande reciclo de
água para a zona de síntese. Outra característica que diferencia entre processos
78
convencionais e de esgotamento em termos de esquema de reciclo, podem ser
encontrados no modo que o calor é fornecido para a zona de recirculação (Figura 48
e Figura 49) (ULLMANN, 2005).
Os processos de decomposição do carbamato por esgotamento são
processos de reciclo total operando com um reciclo de produtos não convertidos a
pressão praticamente constante, variando entre 15 MPa e 20 MPa absoluto
(CHAUVEL; LEFEBVRE, 1989).
Como em técnicas convencionais, a uréia é produzida em aproximadamente
180ºC para 200ºC. Por outro lado, o carbamato residual é decomposto na pressão
de síntese, pela redução de sua pressão parcial por meio do esgotamento por gás. A
recombinação dos reagentes então liberada ocorre depois sua condensação, pela
passagem em uma absorvedora ou uma lavadora, que também serve para re-
condensar as frações vaporizadas durante a reação, e para alcançar o reciclo
enteiramente na forma líquida. Para minimizar os problemas de corrosão, os
diferentes efluentes são normalmente forçados a escoar por gravidade, ou por
vaporização, ou até por meio de ejetores (CHAUVEL; LEFEBVRE, 1989).
Características técnicas de processos de reciclo total
Esquema básico
Os reagentes, purificados para remover o CO e umidade, são comprimidos
separadamente e então introduzidas no reator, onde o carbamato é rapidamente
formado (Figura 56). O reator geralmente opera adiabaticamente, e a temperatura
deve ser controlada estritamente devido a severa corrosão pelas soluções de
carbamato de amônio acima de 200ºC (CHAUVEL; LEFEBVRE, 1989).
O efluente do reator, consistindo de uréia, carbamato de amônia e reagentes
não convertidos, é sujeito pela alteração das condições de operação para a
decomposição que converte parte do carbamato de amônio para CO2 e NH3. O
produto gasoso resultante é comprimido e condensado. Isto leva a uma formação
renovada do carbamato que é reciclado para um reator em solução aquosa,
79
enquanto que o excesso de amônia é misturado com amônia de alimentação. Toda
operação é repetida para decompor todo o carbamato, e obter uma solução final que
contem 72-76 % em massa de uréia, e a pureza final desejada pode ser obtida por
um tratamento de polimento (CHAUVEL; LEFEBVRE, 1989).
Se o conteúdo de biureto estiver na faixa de 0,7-0,9 % (padrão de
fertilizantes), várias operações de evaporação são primeiramente conduzidas sob
vácuo com tempo de residência limitado, seguido por centrifugação, e terminando na
pulverização do produto em uma torre de “prilling2
” (perolação). Baixos conteúdos de
biureto (0,2-0,3 %) necessitam cristalização fracionada seguida por granulação
(CHAUVEL; LEFEBVRE, 1989).
Técnicas convencionais de prilling fazem uso de torres em que uréia fundida é
introduzida no topo por meio de um pulverizador. Estas torres de prilling naturais e
corrente forçada de ar também agem como resfriadores. Portanto, para obter grãos
de tamanho grande (4 a 6 mm), exigidos para certos usos de fertilizantes, as torres
podem ser de até 50 a 80 metros de altura (CHAUVEL; LEFEBVRE, 1989).
Processos Stamicarbon
O processo Stamicarbon I é uma técnica de reciclo convencional total. Sua
principal característica consiste de introduzir pequenas quantidades de oxigênio no
meio reacional para minimizar a corrosão. Isto foi seguido pelo processo
Stamicarbon II (Figura 57), baseado na decomposição de carbamato de amônio pelo
esgotamento com CO2. O reciclo da síntese de uréia caracteriza-se por quatro
passos principais neste caso (CHAUVEL; LEFEBVRE, 1989):
2
Processo que forma cristais ou aglomerados do tamanho de grãos do material pela ação de uma
corrente de ar ascendente sobre uma solução quente em queda.
80
Figura 53:Diagrama de processo típico para uma planta de uréia: a) compressor de
CO2; b) bomba de alta pressão de amônia; c) reator de uréia; d) vaso de
decomposição de média pressão; e) coluna de separação de amônia-carbamato; f)
vaso de decomposição de baixa pressão; g) evaporador; h) prilling; i)
desabsorvedora. j) seção de condensação a vácuo (ULLMANN, 2005)
Figura 54:Diagrama conceitual de balanço térmico de um processo convencional de
uréia (ULLMANN, 2005)
81
Figura 55:Integraçaõ térmica de uma planta de esgotamento na forma de conceitual
(ULLMANN, 2005)
Figura 56: Produção de uréia – Processo convencional Mitsui Toatsu (CHAUVEL;
LEFEBVRE, 1989)
82
Figura 57: Produção de uréia – Processo Stamicarbon (CHAUVEL; LEFEBVRE,
1989)
83
a) Condensação do CO2 e amônia para formar carbamato. Esta operação ocorre
em um trocador de calor convencional, entre 150ºC e 170ºC, a
aproximadamente 14,5 MPa absoluto. Ele usa a amônia líquida alimentada
bem como o reciclo secundário de uma fase aquosa, consistindo de
carbamato e reagentes residuais, que são introduzidas juntas por meio de um
ejetor para minimizar os problemas de corrosão a temperaturas elevadas. A
condensação também ocorre no reciclo primário de reagentes não
convertidos que, juntos com o make-up de CO2, é tomado do estágio de
decomposição do carbamato pelo esgotamento por gás. A reação é
exotérmica e produz vapor de baixa pressão;
b) A conversão do carbamato para uréia, em um reator vertical operando entre
170ºC e 185ºC, a pressão de 14,5 MPa absoluto, com uma razão de NH3:CO2
de 2,8 a 2,9 (valor teórico de 2,4), tempo de residência de 45 a 60 minutos, e
conversão por passe de aproximadamente 60%;
c) Decomposição do carbamato não convertido por arraste usando CO2
alimentado. Isto também ocorre a 14,5 MPa absoluto, aproximadamente a
185ºC, em um trocador de calor de filme descendente, aquecido no lado
casco por vapor de alta pressão.O make-up de CO2 é primeiro livre do
hidrogênio por oxidação sobre um catalisador de platina. Esta operação ajuda
a separar 85% do CO2 não convertido e amônia;
d) Reciclo dos reagentes não reagidos, tanto na forma gasosa diretamente, ou
indiretamente na forma líquida, depois de tratar a solução aquosa de uréia do
estágio de esgotamento. Depois da expansão a 0,2-0,3 MPa absoluto, esta
operação inclui uma destilação durante o qual as frações gasosas, depois de
resfriar e parcialmente condensar, recombinam parcialmente para formar o
carbamato. Os gases residuais são lavados para minimizar as perdas de
reagentes.
84
Independentemente da concentração da uréia em uma série de
evaporadores, o resto do diagrama compreende a passagem através da torre de
prilling, bem como tratamentos de recuperação e antipoluição sobre as diferentes
correntes de gás e líquido (CHAUVEL; LEFEBVRE, 1989).
3.1.3 Tecnologia de formação do produto
Existem duas tecnologias para formação dos grãos de uréia: Prilling e granulação.
Prilling
Por muito tempo o processo de prilling foi largamente utilizado como
tecnologia para a forma final da uréia. Neste processo, a uréia fundida é distribuída
na forma de gotas em uma torre. Esta distribuição é realizada tanto por chuveiros ou
pelo uso de dispersores rotatórios equipados com furos. As gotas de uréia
solidificam assim que elas caem pela torre, sendo resfriadas em contracorrente com
o ar ascendente. O processo de prilling possui várias desvantagens (ULLMANN,
2005):
1) O tamanho do produto é limitado a um diâmetro médio máximo de
aproximadamente 2,1 mm. O produto com tamanho maior necessitaria de
altas torres de prilling que não são viáveis econômicamente; além disso,
gotas maiores tendem a ser instáveis;
2) Durante o processo de prilling há a formação de poeira muito fina. A remoção
desta poeira é tecnicamente difícil e uma operação cara;
3) A resistência ao esmagamento e resistência ao choque dos grãos são
limitados, fazendo o produto menos adequado para transporte a granel sobre
longas distâncias. Este problema pode ser largamente superado com técnicas
85
apropriadas para melhorar as propriedades físicas, tal como semeadura para
melhorar a resistência ao choque ou adição de formaldeído para melhorar a
resistência ao esmagamento e suprimir a tendência de aglutinação.
Granulação
Os inconvenientes do prilling iniciaram o desenvolvimento de várias técnicas
de granulação. Estas técnicas desviaram da técnica de prilling no ponto em que a
uréia é pulverizada em grãos, que gradualmente aumenta o tamanho como um
processo contínuo. O calor de solidificação é removido pelo resfriamento a ar ou,
para algumas técnicas de granulação, evaporação da água. Desde que o tempo de
contato entre a uréia líquida e o ar neste processo é muito menor do que no prilling,
a poeira formada no processo de granulação é muito mais grosseira, portanto,
permitindo ser removida muito mais facilmente do ar de resfriamento (ULLMANN,
2005).
Sistemas de granulação por tambor foram desenvolvidos, por exemplo, por C
& I Girdler, Kaltenbach-Thuring, e Montedison. Os processos de granulação Pan
também foram desenvolvidos, por exemplo, pela Norsk Hydro e a Tennessee Valley
Authority (TVA). Mais recentemente técnicas de granulação por leitos de jorro e
leitos fluidizados foram introduzidos. Uma técnica de leito de jorro foi desenvolvida
pela Toyo Engineering Corporation; entretanto, a tecnologia de leito fluidizado da
Hydro Agri parece ser a bem mais sucedida neste momento (ULLMANN, 2005).
Todos os processos de granulação necessitam a adição de formaldeído ou
componentes contendo formaldeído. Também é comum para todas as técnicas de
granulação obter o produto com diâmetros maiores se comparados com o processo
de prilling. Entretanto, suas capacidades a este respeito diferem uns dos outros até
certo ponto (ULLMANN, 2005).
Embora as melhorias provocadas pela granulação estarem acima de qualquer
dúvida, as técnicas de prilling ainda tem um lugar devido ao seu baixo investimento
e baixos custos variáveis associados com o prilling se comparado com a granulação
(ULLMANN, 2005).
86
3.2 Processo de produção de nitrato de amônio
A rota mais comum para a produção do nitrato de amônio é por meio da
neutralização do ácido nítrico com amônia. Há uma segunda via de produção, mais
utilizada na Europa, onde é feita a reação de nitrato de cálcio com NH3 e CO2.
A partir de amônia e ácido nítrico
A neutralização do ácido nítrico (45 - 65% HNO3) com NH3 gasosa é
acompanhada pela liberação de 100-115 J/mol de NH4NO3 (NITROGEN, 1967),
podendo este calor ser utilizado para evaporar completa ou parcialmente a água.
Neste processo pode-se obter soluções de 95 – 97% de nitrato de amônio,
dependendo da concentração e da pressão do ácido nítrico. Para evitar o
superaquecimento em um determinado local no reator e a decomposição do nitrato
de amônio é necessário que no momento da neutralização os reagentes sejam
misturados completamente e de maneira rápida.
Na Figura 58, tem-se um projeto de um neutralizador (ULLMANN, 2005). A
amônia e o ácido entram na câmara de neutralização, através dos tubos a e b. O
neutralizador é preenchido com solução de nitrato de amônio até a marca A.
Enquanto que a solução ferve vigorosamente no compartimento exterior f, a ebulição
é suprimida no compartimento interno e devido a uma diferença de pressão. A
temperatura do processo pressurizado está em torno de 180ºC. Sendo que o
parâmetro mais importante a ser controlado é o pH, pois assim evita-se a introdução
de cloretos, metais pesados e materiais orgânicos. O material utilizado para a
produção de neutralizadores e evaporadores são ligas de aço inoxidável com Cr-Ni.
87
Figura 58: Neutralizador (Soc. Belge de l'azote - SBA); A) nível de enchimento; a)
tubo de alimentação de amônia; b) tubo de alimentação de ácido nítrico; c) tubo de
alimentação opcional de vapor; d) do tubo interno; e) compartimento interno; f)
compartimento exterior; g) câmara vapor; h) topo do neutralizador; i) tomada de
vapor; k) Container; l) saída da solução (ULLMANN, 2005)
As diferenças nas plantas comerciais encontram-se na pressão que se aplica
no sistema. A Chemico, utiliza o processo a pressão reduzida, enquanto que o
processo Uhde e o SBA aplicam pressão, sendo caracterizados por utilizar menores
temperaturas e apresentarem menor corrosão. A possibilidade de uso do calor
gerado na neutralização se torna maior quando esta é realizada sob pressão, sendo
esta uma diferença entre os processos (ULLMANN, 2005).
A figura 59, apresenta o processo UCB, onde um trocador de calor no reator
de pressão usa parte do calor de reação para produzir vapor (ULLMANN, 2005).
Amônia e ácido nítrico (52 - 63% HNO3) são pré-aquecidos e pulverizados no
reator. A pressão no reator é de aproximadamente 0.45 MPa, a temperatura é de
170-180ºC, e o pH é 3-5, sendo o pH mantido nesta faixa para controle da proporção
de reagentes.
88
O trocador de calor resfria a mistura reacional, enquanto que a neutralização
segue estável. A solução de nitrato de amônio deixa o reator com uma concentração
de 75-80%, sendo concentrada por evaporação em um evaporador de filme
descendente até a concentração de 95%.
O pH 3–5, reduz as perdas de nitrogênio para o processo de vaporização. As
condições são ajustadas para que não haja acumulo de vapor durante o processo.
Figura 59: Processo UCB. a) Reator; b) Lavadora; c) Evaporador de filme
descendente (ULLMANN, 2005)
Outro processo pressurizado é o Stamicarbon, apresentado na Figura 60. O
neutralizador é um reator loop que está ligado a um separador. Solução reacional
circula no sistema sem a utilização de bomba, apenas por meio do uso do calor
gerado.
89
Figura 60: Processo Stamicarbon: a) Neutralizador; b) Tanque intermediário; c)
Surplus steam condenser; d) Purificador de Amônia; e) Condensador; f) Tanque de
solução de amônia diluída; g) Tanque de condensado; h) Resfriador; i) Evaporador;
k) Separador; l) Seal pot; m) tanque de armazenamento de solução de nitrato de
amônio 95% (ULLMANN, 2005)
Ácido nítrico (60% em peso), amônia pré-aquecida, e uma pequena
quantidade de ácido sulfúrico são introduzidos na extremidade inferior do reciclo. O
reator opera a 0.4 MPa e 178ºC. A solução de nitrato de amônio formada no reator
tem uma concentração de 78%. O vapor removido no topo do separador é passado
através de um eliminador de névoa e é usado principalmente para concentrar a
solução de NH4NO3 a 95% em um evaporador a vácuo. O excesso de vapor é
condensado, e a amônia é recuperada a partir do condensado e devolvida ao reator.
Em um segundo evaporador, a concentração pode ser aumentada para 98-99,5%. A
temperatura da solução de nitrato de amônio é mantida abaixo de 180ºC durante
toda neutralização e evaporação.
90
O processo NSM/Norsk Hydro pressure, representado na Figura 61, usa
amônia pré-aquecida e ácido nítrico.
Figura 61: NSM/Norsk Hydro process; a) Evaporador de amônia/ superaquecedor;
b) Pré-aquecedor do ácido nítrico; c) Caldeira; d) Reator; e) Separador; f) Scrubber;
g) Flash; h) Evaporador; i) Separador; k) Condensador; l) Ejetor; m) Tanque
(ULLMANN, 2005)
A pressão no reator é entre 0,4 e 0.5 MPa, e a temperatura varia de 170-
180ºC, estas condições se aplicam a uma solução 70-80%. Por meio de uma
circulação forçada e um efeito de sifão térmico a solução circula através do reator.
Parte do calor da reação é utilizada para gerar vapor puro, em uma caldeira externa;
alguns vaporizam água no reator, produzindo vapor de processo, que é usado para
concentrar a solução de nitrato de amônio a 95%. As perdas de amônia são
mantidas pequenas lavando o vapor de processo com ácido nítrico que é adicionado
a uma solução de nitrato de amônio em circulação no sistema. Em um evaporador a
vácuo especial é possível obter uma maior concentração da solução de NH4NO3 a
99,5%.
91
O processo Stengel, que é utilizado largamente no Estados Unidos, produz
diretamente nitrato de amônio anidro (ULLMANN, 2005).
A amônia e o ácido nítrico 58% são pré-aquecido com vapor e alimentados
em um reator de tubo vertical, com uma pressão de 0.35 MPa e a temperatura de
240ºC. A mistura de NH4NO3 e vapor é expandida em um separador centrífugo a
vácuo. Após a decapagem com ar quente, produz-se nitrato de amônio 99,8%
fundido, que é descarregado em uma cinta de aço resfriado, onde solidifica, sendo
posteriormente quebrado ou granulado.
Em todos estes processos a manutenção do pH desejado é o mais
importante. Onde as temperaturas de reação estão abaixo de 170ºC, o pH é mantido
entre 2,4 e 4 para minimizar as perdas de nitrogênio. Em neutralizadores sob
pressão, o pH é mais alto, 4,6 a 5,4, devido à necessidade causada pelas
temperaturas mais elevadas e maior perigo de decomposição.
A partir da conversão de nitrato de cálcio tetra-hidratado
O nitrato de cálcio tetrahidratado, que é um subproduto da produção de
fertilizante nitrofosfato, é tratado com amônia e dióxido de carbono para formar
nitrato de amônio e carbonato de cálcio:
Equação 32: Equação de produção de nitrato de amônio do nitrato de cálcio
O calor da reação é suficiente para evaporar toda a água, porém, um
procedimento direto não é possível por causa do equilíbrio desfavorável a
temperaturas elevadas. No processo BASF, Figura 62, a remoção de calor é
realizada a partir da reação do Ca(NO3)2 com (NH4)2CO3 : NH3 e CO2, que estão
92
dissolvidos em uma solução de NH4NO3. As duas soluções reagiram a 50ºC, sendo
mínimo o calor produzido.
Figura 62: Processo BASF para conversão do nitrato de calico; a) Torre de
absorção; b) Condensador; c) Solução de NH4NO3 – (NH4)2CO3; d) Solução NH4NO3
suja; e) Vaso de Reação; f) Decantador; g) Filtro de classificação; h) Filtro de correia
(ULLMANN, 2005)
O tamanho dos grãos gerados é influenciado pela maneira que se faz a
introdução dos reagentes. Após a reação a solução de NH4NO3, aproximadamente
65%, é separada do CaCO3 em um filtro de correia e concentrado por evaporação.
Granulação
O nitrato de amônio puro tem um teor de nitrogênio de 35%, enquanto que o
comercializado como fertilizante possui um teor de N de 34,5% ou 33,5%. Ele
geralmente contém aditivos para estabilizar o grão e melhorar as propriedades de
armazenamento.
93
Vários processos foram desenvolvidos para granulação sendo o Prilling o
preferido para grandes usinas produzindo mais de 1.000 t por dia, enquanto os
outros processos também são adequados para saídas mais baixos, em torno de 250
t por dia (ULLMANN, 2005).
O Prilling começa a partir do derretimento do sal contendo cerca de 0,5% de
água. Torres de pulverização retangulares ou redondas de até 70 m de altura são
usadas. A Figura 63 mostra um diagrama de uma planta prilling de nitrato de
amônio.
Figura 63: Processo ICI com torre prilling; a) Neutralizadores de Nitrato de Amônio;
b) Evaporador de filme descendente; c) Filtro; d) Torre Prilling; e) Peneira
(ULLMANN, 2005)
A solução é pulverizada através de bicos pulverizadores, placas ou
centrífugas perfuradas localizadas no topo da torre. O ar frio é puxado através da
torre contracorrente para remover o calor, acarretando na cristalização. Como as
gotas caem através da torre, solidificam-se em grânulos redondos, que são lançadas
ao pé da torre prilling, sendo posteriormente resfriado.
Não há nenhuma necessidade do granulado ser seco se o nitrato de amônio
99,5% foi derretido e pulverizado. O grão perolizado tem um diâmetro 2-3 mm,
portanto, menor do que da maioria dos outros processos. O tamanho do grão é
94
afetado, em certa maneira, pela forma do bico, pelas seções de perfuração cruz e da
velocidade de rotação da centrífuga de pulverização, e pela viscosidade do fundido.
O processo de reciclo de sal desenvolvido pela BASF, Figura 64, para
granulação do nitrato de amônio, produz grânulos de 2-4 mm. O processo pode ser
modificado, por exemplo, organizando um tambor rotativo após o parafuso de remo
para melhorar a granulação, através da realização de secagem ou de resfriamento
em um leito fluidizado, ou submetendo o granulado à triagem quente ou fria. (BASF,
1928).
Figura 64: Processos de reciclo de sal; a) parafuso de granulação; b) Tambor de
Secagem; c) Tambor de resfriamento; d) Telas; e) Triturador
95
3.3 Processo de produção de sulfato de amônio
Atualmente, há quatro rotas para a produção de sulfato de amônio, são elas:
1) utilizando gás gerado na queima do coque;
2) A partir de amônia e ácido sulfúrico;
3) Co-produtos em sínteses orgânicas, tais como a produção de caprolactama;
4) A patir de gesso, amônia, e dióxido de carbono.
A partir do gás gerado na queima do coque
Esta forma de produção de sulfato de amônio vem sendo reduzida
consideravelmente, devido ao fechamento de siderúrgicas e a evolução de seus
processos que estão produzindo menos coque para a formação do sal. (NITROGEN,
1983)
No processo de direto os gases impuros do forno são introduzidos em ácido
sulfúrico para produzir sulfato de amônio, que fica contaminado por produtos
coloridos. No processo indireto a amônia é levada para fora do gás de alto forno com
água, lançado com uma suspensão de cal, e finalmente introduzido em ácido
sulfúrico.
A partir de amônia e ácido sulfúrico
O calor da reação entre amônia e ácido sulfúrico é suficiente para evaporar
toda a água, se uma concentração de ácido de 70% ou mais for usada.
96
Equação 33: Equação de produção de sulfato de amônio
Atualmente, a reação é realizada em saturadores, que são dispositivos
derivados dos cristalizadores por evaporação comumente utilizada anteriormente
(ULLMANN, 2005).
No processo de saturação, Figura 65, neutralização e cristalização são
realizadas em só um aparelho. O ácido sulfúrico é entregue para o lado de sucção e
o amoníaco para o lado da pressão da bomba de circulação forçada. A cristalização
da solução metaestável dá tamanhos de partículas, geralmente, entre 0,5 mm e 3
mm. O sal é continuamente descarregado na extremidade inferior do saturador,
sendo posteriormente separado em centrífugas, secos, e resfriado, e o licor mãe é
devolvido ao saturador. As impurezas no ácido sulfúrico podem afetar
negativamente a cristalização, logo pequenas quantidades de ácido fosfórico, uréia,
ou sais inorgânicos são adicionados para promover o crescimento de cristal.
97
Figura 65: Saturador de sulfato de amônio; a) centrífuga; b) tanque de licor mãe
Como um co-produto em sínteses orgânicas
O sulfato de amônio é um co-produto na produção de fibras sintéticas, tais
como caprolactama, acrilonitrila, metacrilato de metila, e na produção de ácido
fórmico e acrilamida. A fonte mais importante é a produção de caprolactama, que é
necessário para nylon 6. O processo de caprolactama convencional produz 2,5-4,5 t
de sulfato de amônio por tonelada de lactâmicos. Onde 0,3-2,8 t é formado no
estágio oximação e cerca de 1,7 t na fase de rearranjo de Beckmann. Cristalizadores
são usados na evaporação de soluções de sulfato de amônio que resultam da
produção da caprolactama. Os processos desenvolvidos pela BASF, Inventa, Toray
Industries, Snia Viscosa, Techni-Chem, Kanebo, e DSM reduziram a 2,5-4,5 t, em
alguns casos, para 1,7-1,8 t por tonelada de lactâmicos (ULLMANN, 2005).
98
A partir de gesso
Utiliza-se, a anidrita e gipsita que reagem com NH3 e CO2:
Equação 34: Produção do sulfato de amônio a partir do gesso
O processo desenvolvido pela BASF durante a Primeira Guerra Mundial
mantém-se importante onde há escassez de ácido sulfúrico, como na Índia,
Paquistão e Turquia.
O gesso finamente moído é reagido com uma solução de carbonato de
amônio em uma cascata de vasos agitados. O tempo de permanência é de várias
horas. A mistura reacional de carbonato de cálcio e solução de sulfato de amônio é
filtrada em filtros rotativos a vácuo. A solução de sulfato de amônio, ligeiramente
turva, é filtrada em filtros prensa, acidificada com H2SO4, e processada em
cristalizadores de evaporação de vários estágios para formar uma granulação
grossa de sulfato de amônio.
Granulação e armazenamento
Cristalizadores típicos geralmente produzem um grão de 0,5 a 3 mm, que
pode ser seco para um teor de água inferior a 0,1%. O teor de ácido livre não deve
exceder 0,03%, e o teor de N não deve ser inferior a 21%. Os grãos são protegidos
contra quebra, geralmente por pequenas quantidades (0,1%) de surfactantes, e são
armazenados.
99
Geralmente o sulfato de amônio utilizado em misturas de fertilizantes é
granulado. Podendo ser obtido através de compactação, granulação pan, ou
utilizando o TVA Ammoniator Granulador. Melhorias na granulação podem ser
obtidas através da adição de aditivos, como por exemplo, sal de cálcio. Pode-se
citar, a granulação mista de soluções concentradas de uréia e cristais de sulfato de
amônio, em um granulador pan, dá um granulado duro de elevado teor de nitrogênio
(30 - 43% N) adequado para a mistura em massa (ULLMANN, 2005).
100
3.4 Processo de produção de MAP e DAP
Por um longo tempo, fertilizantes sólidos de fosfato de amônio foram
produzidos apenas em forma granular em uma neutralização integrada ao processo
de granulação. Este ainda é o caso do DAP, mas desde meados dos anos 1960, a
capacidade de produção considerável era de MAP em pó (ULLMANN, 2005).
Fosfato de monoamônio, MAP
Os processos utilizados para a produção de pó de MAP (tamanho de partícula
0,1-1,5 mm) são relativamente simples. Todos os processos são estruturados para
dar bom armazenamento, manuseio e propriedades de granulação, quando utilizado
para a fabricação do MAP, DAP, ou outros fertilizantes NP / NPK.
No processo PhoSAI da Scottish Agricultural Industries, Figura 65, a amônia
reage com ácido fosfórico (concentração mínima de 42% P2O5) em um reator de
tanque agitado (d) para produzir uma pasta com uma relação N / P de 1,4 (ponto de
solubilidade máxima), sob pressão atmosférica. A pasta flui para um misturador
pinos (e) em que a relação N / P volta para cerca de 1,0 pela adição de mais ácido
fosfórico concentrado. Durante esta etapa, a solubilidade diminui e mais água
evapora devido ao calor de reação e cristalização. Um produto sólido é formado, e
que normalmente contém 6 - 8% de umidade. Este é revestido (f) e as partículas
grandes são moídas, após o qual o produto pode ser armazenado sem trituração
adicional (ULLMANN, 2005).
101
Figura 66: Processo PhoSAI para produção de grãos de MAP ; a) Fan; b)
Separador; c) Lavadora de gases; d) Reator; e) Pin mixer; f) Tela; g) Oversize
crusher
No processo Minifos da Fisons (agora Fertilizantes Hydro), ver Figura 67,
amônia e o ácido fosfórico (45 - 54% P2O5) reagem, em (b) a 0,21 MPa para dar
uma relação N / P de 1. O produto líquido é pulverizado por expansão em uma torre
de sopro natural (c), onde as gotículas solidificam para formar um pó com 6-8% de
umidade residual (ULLMANN, 2005).
Figura 67: Processo Hydro Minifos para MAP; a) Evaporador de amônia; b) Reator
pressurizado; c) Torre Spray
102
Processos alternativos com base na utilização de um reator de tubo em vez
de um reator tanque foram desenvolvidos por Gardinier SA, Swift Agricultural &
Chemical Corporation, e ERT – Espindesa. A umidade do produto relatada é de 2%,
o que resulta em menos aglomeração (ULLMANN, 2005).
Plantas mais recentes para produção de MAP em pó são baseadas no uso de
reatores de tubo (incluindo os concebidos por Fertilizantes Hydro). Quantidades
consideráveis de pó MAP são produzidas a partir de "ácidos de lodo" da clarificação
de ácido fosfórico com teor de sólidos até 20%.
Fosfato de diamônio, DAP
Com base nos resultados favoráveis obtidos com um reator de tubo para
fabricação de MAP, a ERT - Espindesa experimentou para a produção de DAP, ver
Figura 68. O DAP tem uma solubilidade alta em água e em citrato com elevado teor
de P2O5, provavelmente devido ao curto tempo de residência no reator, que não
produz os sais insolúveis que são normalmente formados em plantas de longo
tempo de retenção. O mesmo efeito foi observado com MAP formado em um reator
de tubo.
103
Figura 68: ERT – Processo Espindesa para DAP; a) Vaso tampão; b) Lavadora; c)
Reator tubular; d)Torre DAP; e) Discharge scraper; f) Fan
MAP e DAP granular
O ácido fosfórico e amônia reagem em dois ou três vasos em série à pressão
atmosférica em condições que se aproveitam de solubilidade e as propriedades de
pressão de vapor.
Inicialmente, três vasos reatores eram utilizados. A neutralização para MAP é
realizada no primeiro. No segundo, mais amônia é injetado até cerca de 80%, e o
DAP é formado. A amonização final ocorreu no terceiro reator, mas foi mais tarde
realizado no blunger (pugmill) do circuito de granulação. Devido à baixa solubilidade
do DAP o processo deve ser executado com um alto teor de água para manter a
fluidez. Altos índices de reciclagem também são necessários para evitar o excesso
de granulação na blunger, e para dar um granulado úmido contendo 4-6% de água.
Tipicamente, esses índices de reciclagem são entre 11: 1 e 8: 1, dependendo de
onde a amonização final ocorre. Os grânulos são secos em um secador rotativo. Os
grânulos menores e partículas quebradas são reciclados. O resfriamento do produto
104
(de tamanho 1,5-3 mm) não é essencial, mas é recomendado para minimizar a
perda de amônia e garantir uma boa estabilidade no armazenamento.
A redução da razão de reciclagem (por exemplo, para 4:1) é alcançada
através da realização de pré-neutralização a uma relação N / P de 1,4 em um reator
de pressão operando em uma sobre pressão 0,1 MPa, assim que o ponto de
ebulição da mistura de reação é elevada por 20ºC em comparação com a operação
à pressão atmosférica, ver Figura 69. Assim, a dependência da temperatura
acentuada da solubilidade do fosfato de amônio em água permite a operação em um
menor teor de água, mantendo o fosfato de amônio em solução. A quantidade de
água alimentada para o granulador é, portanto, minimizado (ULLMANN, 2005).
Figura 69: Processo de granulação de DAP da Hydro Fertilizers, com reator
pressurizado. a) Tail-gas scrubber; b) Ammonia scrubber; c) Bag filter; d) Reator
Pressurizado; e) Granulador; f) Dryer; g) Ciclone; h) Screens; i) Crusher; j) Fluidized-
bed cooler; k), l) Surge tanks
105
Em uma tentativa de simplificar ainda mais as plantas DAP e reduzir a taxa de
reciclo a TVA, CROS SA, e ERT - Espindesa veêm tentando usar reatores tubulares
diretamente liberando o resíduo no granulador rotativo, em vez de aplicar um tanque
de pré-neutralização (ULLMANN, 2005).
CROS e ERT - Espindesa em seus relatórios de operação demonstram estar
sendo bem sucedidas, mas experiências em várias plantas EUA foram
decepcionantes por causa da elevada entrada de calor no granulador (ULLMANN,
2005).
CdF - Chimie AZF originalmente tinha a mesma experiência, mas conseguiu
através da introdução de um segundo reator de tubo a pulverização no secador, ver
Figura 70 (ULLMANN, 2005).
Figura 70: Processo da AZF com dois reatores tubulares para granulação de DAP;
a, b) reatores tubulares; c) Granulador; d) Secador - resfriador; e) Tela; f) Moinho
Cerca de metade do ácido fosfórico é alimentada a um reator de tubo (a) que
opera em N / P = 1,4 e lança seu produto no granulador (c). O ácido restante é
106
alimentado em um segundo reator de tubo (b) em N / P = 1,1, que é lançado na
forma de spray no secador (d). Amônia extra é introduzida por baixo do leito.
O reator de tubo (b) no secador produz pó MAP. Parte deste é levado para o
ciclones do loop de despoeiramento, o restante cristaliza no produto DAP.
A relação de reciclagem deste processo é menor do que com um pré-
neutralizador convencional; e o consumo de combustível do secador também é
reduzido.
O MAP granulado é produzido nos mesmos tipos de plantas que o DAP. O
processo mais comum é o TVA, com um pré-neutralizador e de tambor rotativo de
amonização, ver Figura 71. Pré-neutralizador é operado a uma relação N / P de 0,6,
um ponto de alta solubilidade, e mais amônia é adicionada no granulador para
aumentar a razão molar de 1,0.
Figura 71: Processo TVA para granulação de DAP; a) Lavadora; b) Pré-
neutralizador; c) Surge; d) Granulador; e) Secador; f) Telas; g) Esmagador; h)
Refrigerador ; i) Ciclone; j) Fan
107
Em contraste com a produção de DAP, a recuperação de amônia por lavagem
ácida não é necessária, mas todos os gases são limpos para recuperar poeiras e
cinzas. Plantas granuladoras de MAP podem ser mais simples, mas a maioria das
unidades é projetada de modo que ambos os produtos podem ser feitos na mesma
planta.
Os processos com reatores tubulares têm sido muito bem sucedidos na
produção de MAP. Eles operam com uma perda de amônia muito leve, e pouco ou
nenhum calor adicional é necessário para a secagem. Em algumas plantas, pré-
neutralizadores foram substituídos por reatores de tubos (ULLMANN, 2005).
108
4. Conclusão
O Brasil apresenta uma forte dependência no uso de fertilizantes, porém com
uma relação desproporcional entre a venda e produção destes no país, o que
acarreta em uma forte demanda por importações. Os fertilizantes apresentam um
déficit, que se aproxima de 25% de todo o déficit do setor químico no país, uma
quantia de aproximadamente US$ 8 bilhões/ano.
A expansão da produção de fertilizantes é uma alternativa para obtenção do
equilíbrio da balança comercial, buscando uma diminuição das importações, contudo
os fatores determinantes para a viabilidade do projeto devem ser avaliados
(localização, garantia de fornecimento e o preço do gás natural). Por meio da análise
destes fatores empresas, como por exemplo, a Petrobras e Fosfértil, estão buscando
implantar novos projetos para produção de fertilizantes básicos.
No âmbito das tecnologias de produção de fertilizantes e insumos básicos,
constata-se que as tecnologias estão bem desenvolvidas restando apenas
aperfeiçoamentos e otimizações de processos.
109
Referências
1. Dias, V. P.; Fernandes, E.; Fertilizantes: uma visão global sintética;
BNDES Setorial, Rio de Janeiro, n. 24, p. 97-138, 2006.
2. Taglialegna, G.H.F.; Paes Leme, M.F.; Sousa, E.L.L.; Concentration of the
Brazilian fertilizer industry and company strategies; IAMA Congress,
Sidney, 2001.
3. Secretaria de Acompanhamento Econômico – SEAE; Ministério da Fazenda;
Panorama do mercado de fertilizantes – Maio/2011.
4. Fertipar Fertilizantes. Disponível em <www.fertipar.com.br>. Acesso em 04
Agosto 2011.
5. Lima, P. C. R.; Fábrica de fertilizantes nitrogenados e produção de etanol
no norte fluminense. Câmara dos Deputados, 2007.
6. Associação Nacional para Difusão de Adubos – ANDA. Disponível em
<www.anda.org.br>. Acesso em 04 Agosto 2011.
7. Associação de misturadores de adubo do Brasil – AMA Brasil. Disponível em
<http://www.amabrasil.agr.br/>. Acesso em 04 Agosto 2011.
8. Yara Fertilizer Industry Handbook, 2005.
9. PETROBRAS. Plano Estratégico 2020. Disponível em
<www.petrobras.com.br>. Acesso em 04 Agosto 2011.
10.BRASILmineral; Fosfertil decide manter programa de investimentos, Ano
XXVI. n.287; p. 54-59, 2009.
110
11.Secretaria de Geologia, Mineração e Transformação Mineral –SGM; Ministério
de Minas e Energia – MME; Relatório Técnico 75 - Perfil dos Fertilizantes
N-P-K, 2009.
12.EFMA. Production of Ammonia, Vol 1. Disponível em
<http://www.efma.org/>. Acesso em 04 Agosto 2011.
13.GAINES, Larray D. Optimal Temperatures for Ammonia Synthesis
Converters. Ind. Eng. Chem, Process Des. Dev., No. 3, Vol. 17, 1977, pp
381-389.
14.MURASE, A.; ROBERTS, Howard L.; CONVERSE, Alvin O. Optimal Thermal
Design of an Autothermal Ammonia Synthesis Reactor. Ind. Eng. Chem.
Process Des. Develop., Vol. 9, No. 4, 1970. pg 503-513.
15.KBR. KAAP™ Ammonia Synthesis Converter.Disponível em:
<http://www.kbr.com/Technologies/Proprietary-Equipment/KAAP-Ammonia-
Synthesis-Converter/>. Acesso em 03 Agosto 2011.
16.ABIQUIM. Projetos de Investimentos 2009/2014. São Paulo, Nov, 2009.
17.CHAUVEL, A., e LEFEBVRE, G. Petrochemical Processes,Vol. 1. 2ª Edição.
Paris: Éditions Technip, 1989. pg 64-81.
18. YAMAMOTO, Carlos Itsuo. Modelagem Matemática e Simulação de
Reforma Secundária em processo de produção de amônia. Tese de
mestrado, Universidade de São Paulo, São Paulo, 1988.
19.ULLMANN's Encyclopedia of Industrial Chemistry. In: THIEMANN, M.;
SCHEIBLER, E.; WIEGAND, K. W. Nitric Acid, Nitrous Acid, and Nitrogen
Oxides. Weinheim: Wiley-VCH Verlag GmbH & Co., 2005.
20.EPA. Available and emerging technologies for reducing greenhouse gas
emissions from the nitric acid production industry. North Carolina: U.S.
Environmental Protection Agency, 2010. Disponível em < http://www.epa.gov/
111
nsr/ghgdocs/nitricacid.pdf>. Acesso em 06 Agosto 2011.
21.MAURER, Rainer e BARTSCH, Uwe. Krupp Uhde Nitric Acid Technology -
Enhanced Plant Design for the Production of Azeotropic Nitric Acid.
Alemanha, 2001. Disponível em <www.diquima.upm.es/docencia/tqi/docs/
nitrico_az.pdf>. Acesso em 06 Agosto 2011.
22.MATHESWARAN, M. et al. Factors Affecting Flux and Water Separation
Performance in Air Gap Membrane Distillation. J. Ind. Eng. Chem, Vol 13,
No 6, 2007. pg 965-970.
23.ULLMANN's Encyclopedia of Industrial Chemistry. In: MEESSEN, J. H.;
PETERSEN, H. Urea. Weinheim: Wiley-VCH Verlag GmbH & Co., 2005.

Fertilizantes nitrogenados

  • 1.
    P UNIVE Program FE RSIDA ma de Bioco HOR LEO RTILI ADE FE ESCO Pós-G ombust RACIMA ONARD IZANT RI EDERA LADE Gradua tíveis e AR PINH DO PEÇA TES N O DE JA 2011 L DO R QUÍMI ação em e Petro HEIRO C ANHA O NITRO ANEIRO 1 RIO DE ICA m Eng oquím COTRIM OZORIO OGENA E JANE genhar ica M O ADOS EIRO ia de S
  • 2.
    HORACIMAR PINHEIRO COTRIM LEONARDOPEÇANHA OZORIO FERTILIZANTES NITROGENADOS Trabalho apresentado ao Programa de Pós-Graduação em Engenharia de Biocombustíveis e Petroquímica, Escola de Química, Universidade Federal do Rio de Janeiro, como requisito à aprovação na disciplina de Fertilizantes. Prof. D. Sc. Valeria Castro de Almeida RIO DE JANEIRO 2011
  • 3.
    i Sumário Lista de figuras.........................................................................................................................ii Lista de Equações ....................................................................................................................v Lista de tabelas........................................................................................................................vi 1. Introdução........................................................................................................................ 1 1.1. Fertilizantes nitrogenados ......................................................................................... 3 1.2. Aplicação de fertilizantes no Brasil............................................................................ 5 1.3. Importância econômica ............................................................................................. 8 1.4. Cenário de produção de fertilizantes nacional .......................................................... 9 2. Insumos nitrogenados para a produção de fertilizantes ................................................ 11 2.1 Processo de produção de amônia........................................................................... 11 2.1.1 Cenário de produção de amônia no Brasil....................................................... 13 2.1.2 Preparo do gás de síntese............................................................................... 15 2.1.3 Aspectos termodinâmicos da síntese de amônia............................................. 28 2.1.4 Aspectos cinéticos da síntese de amônia........................................................ 30 2.1.5 Processo .......................................................................................................... 36 2.2 Processo de produção de ácido nítrico................................................................... 44 2.2.1 Processo .......................................................................................................... 45 2.2.2 Produção do ácido nítrico diluído (30%-70%).................................................. 47 2.2.3 Produção do ácido nítrico concentrado (98-99%)............................................ 63 3. Processos de produção de fertilizantes nitrogenados ................................................... 66 3.1 Processo de produção de uréia .............................................................................. 66 3.1.1 Características do processo............................................................................. 66 3.1.2 Processos de produção ................................................................................... 75 3.1.3 Tecnologia de formação do produto ................................................................ 84 3.2 Processo de produção de nitrato de amônio........................................................... 86 3.3 Processo de produção de sulfato de amônio.......................................................... 95 3.4 Processo de produção de MAP e DAP ................................................................. 100 4. Conclusão.................................................................................................................... 108 Referências.......................................................................................................................... 109
  • 4.
    ii Lista de figuras Figura1: Fluxograma da cadeia produtiva de fertilizantes (SEAE, 2011) .............................. 3 Figura 2: Produção de fertilizantes nitrogenados (Fertipar).................................................... 4 Figura 3: Consumo de fertilizantes no Brasil, por cultura no ano de 2004 (ANDA)................ 5 Figura 4: Produção e vendas de fertilizantes, no Brasil. (ANDA) ........................................... 6 Figura 5: Balança comercial de fertilizantes, no Brasil (ANDA).............................................. 6 Figura 6: Produção, consumo, exportação e importação de fertilizantes nitrogenados, no Brasil (ANDA) .......................................................................................................................... 7 Figura 7: Reator de amônia TVA (Tennessee Valley Authority) (Adaptado de MURASE; ROBERTS; CONVERSE, 1970)............................................................................................ 13 Figura 8: Distribuição de produção de amônia no Brasil (Elaboração própria) .................... 14 Figura 9: Matéria prima utilizada na produção de amônia no Brasil (Elaboração própria) ... 14 Figura 10: Aplicação da amônia no Brasil (Elaboração própria)........................................... 15 Figura 11: Pré-aquecimento dos reagentes a 593ºC – Oxidação parcial da mistura – Composição de equilíbrio (CHAUVEL; LEFEBVRE, 1989)................................................... 19 Figura 12: Bases principais de produção de amônia (CHAUVEL; LEFEBVRE, 1989)......... 19 Figura 13: Efeito da razão CH4:H2O na reforma adiabática para produção de H2 (Elaboração própria) .................................................................................................................................. 25 Figura 14: Dependência da entalpia de reação com a temperatura (Elaboração própria)... 29 Figura 15: Equilíbrio da síntese de amônia (CHAUVEL; LEFEBVRE, 1989) ....................... 29 Figura 16: Taxa de reação da síntese de amônia (CHAUVEL; LEFEBVRE, 1989) ............. 33 Figura 17: Determinação da taxa máxima de reação da síntese de amônia (CHAUVEL; LEFEBVRE, 1989)................................................................................................................. 33 Figura 18: Perfil de temperatura e fração molar de amônia simulado para um reator autotérmico TVA (Tennessee Valley Authority), considerando a cinética de Temkin e Pyzhev (elaboração própria) .............................................................................................................. 34 Figura 19: Influência da razão H2:N2 na temperatura de reação ao longo de um reator autotérmico TVA (elaboração própria)................................................................................... 34 Figura 20: Influência da %inertes da alimentação na temperatura de reação ao longo de um reator autotérmico TVA (elaboração própria) ........................................................................ 35 Figura 21: Influência da pressão na temperatura de reação ao longo de um reator autotérmico TVA (elaboração própria)................................................................................... 35 Figura 22: Esquema básico do reciclo de síntese de amônia (CHAUVEL; LEFEBVRE, 1989) ............................................................................................................................................... 38 Figura 23: Exemplos de reatores de síntese de amônia ...................................................... 39 Figura 24: Reatores de síntese de amônia: Tecnologia Casale (a) e (b), Conversor S-300 Haldor Topsoe (c), Conversor Uhde (d) ................................................................................ 39 Figura 25: Síntese de amônia pela oxidação parcial de hidrocarbonetos ............................ 40 Figura 26: Síntese de amônia pela reforma a vapor de hidrocarbonetos............................. 40 Figura 27: Processo KBR de produção de amônia............................................................... 41 Figura 28: Processo Haldor Topsoe de produção de amônia .............................................. 41 Figura 29: Processo Casale de produção de amônia padrão............................................... 42 Figura 30: Processo Casale de produção de amônia de grande capacidade ...................... 42 Figura 31: Processo Uhde Dual-Pressure de produção de amônia ..................................... 43 Figura 32: Processo Ostwald................................................................................................ 46
  • 5.
    iii Figura 33: Fotoda tela de platina-ródio por microscopia de varedura eletrônica (A-Estágio inicial; B-Estágio altamente ativado) (ULLMANN, 2005)....................................................... 50 Figura 34: Conversão da amônia para óxido nítrico sobre tela de platina como função da temperatura (a – 100 kPa; b – 400 kPa) (ULLMANN, 2005)................................................. 52 Figura 35: Perda de metais preciosos na combustão de amônia para óxido nitríco como função da temperatura e composição do catalisador ((a) Pt; (b) Pt-Rh 98/2; (c) Pt-Rh 90/10) (ULLMANN, 2005) ................................................................................................................. 52 Figura 36: Conversão da amônia para óxido nítrico sobre tela de platina (a) e perdas de platina (b) como uma função da composição do catalisador (ULLMANN, 2005).................. 53 Figura 37: Diagrama de processo de uma planta de ácido nítrico usando o processo de pressão única (EPA, 2010).................................................................................................... 54 Figura 38: Reatores de oxidação catalítica da amônia ((a) sistema de recuperação de calor - Lentjes; (b) sistema integrado de recuperação de calor - Steinmüller) (ULLMANN, 2005).. 54 Figura 39: Modelo não estequiométrico da absorção de óxidos de nitrogênio em água (ULLMANN, 2005) ................................................................................................................. 59 Figura 40:Torre de absorção ((a) entrada de gás nitroso, (b) comportimento interno, (c) compartimento externo) (ULLMANN, 2005) .......................................................................... 60 Figura 41:Diagrama de Toniolo para uma torre de absorção (AB processo de absorção; BC processo de oxidação) (ULLMANN, 2005) .................................................................. 61 Figura 42: Planta de pressão dupla da Uhde Krupp (MAURER; BARTSCH, 2001)............. 62 Figura 43:Equilíbrio líquido-vapor para ácido nítrico-água (MAURER; BARTSCH, 2001) ... 63 Figura 44:Diagrama de fase para o sistema HNO3-H2O (MATHESWARAN et al, 2007) ..... 63 Figura 45:Equilíbrio líquido-vapor para ácido nítrico-água e H2SO4 (MAURER; BARTSCH, 2001)...................................................................................................................................... 64 Figura 46:Fluxograma de processo simplificado para um processo de produção direto de ácido nítrico concentrado com oxigênio (ULLMANN, 2005).................................................. 65 Figura 47:Equilíbrio físico-químico da produção da uréia (ULLMANN, 2005)...................... 67 Figura 48:Conversão de CO2 em equilíbrio químico em função da temperatura – NH3:CO2 = 3,5; H2O:CO2 = 0,25 (mistura inicial) (ULLMANN, 2005)....................................................... 68 Figura 49:Conversão de NH3 em equilíbrio químico em função da temperatura – NH3:CO2 = 3,5; H2O:CO2 = 0,25 (mistura inicial) (ULLMANN, 2005)....................................................... 69 Figura 50:Rendimento de uréia na fase líquida em equilíbrio químico em função da temperatura – NH3:CO2 = 3,5; H2O:CO2 = 0,25 (mistura inicial) (ULLMANN, 2005)............. 69 Figura 51:Rendimento de uréia na fase líquida em equilíbrio químico em função da razão H2O:CO2 – NH3:CO2 = 3,5; T = 190ºC (mistura inicial) (ULLMANN, 2005) ........................... 70 Figura 52:Rendimento de uréia na fase líquida em equilíbrio químico em função da razão NH3:CO2 – H2O:CO2 = 0,25; T = 190ºC (mistura inicial) (ULLMANN, 2005) ......................... 71 Figura 53:Diagrama de processo típico para uma planta de uréia: a) compressor de CO2; b) bomba de alta pressão de amônia; c) reator de uréia; d) vaso de decomposição de média pressão; e) coluna de separação de amônia-carbamato; f) vaso de decomposição de baixa pressão; g) evaporador; h) prilling; i) desabsorvedora. j) seção de condensação a vácuo (ULLMANN, 2005) ................................................................................................................. 80 Figura 54:Diagrama conceitual de balanço térmico de um processo convencional de uréia (ULLMANN, 2005) ................................................................................................................. 80 Figura 55:Integraçaõ térmica de uma planta de esgotamento na forma de conceitual (ULLMANN, 2005) ................................................................................................................. 81
  • 6.
    iv Figura 56: Produçãode uréia – Processo convencional Mitsui Toatsu (CHAUVEL; LEFEBVRE, 1989)................................................................................................................. 81 Figura 57: Produção de uréia – Processo Stamicarbon (CHAUVEL; LEFEBVRE, 1989).... 82 Figura 58: Neutralizador (Soc. Belge de l'azote - SBA); A) nível de enchimento; a) tubo de alimentação de amônia; b) tubo de alimentação de ácido nítrico; c) tubo de alimentação opcional de vapor; d) do tubo interno; e) compartimento interno; f) compartimento exterior; g) câmara vapor; h) topo do neutralizador; i) tomada de vapor; k) Container; l) saída da solução (ULLMANN, 2005) ................................................................................................................. 87 Figura 59: Processo UCB. a) Reator; b) Lavadora; c) Evaporador de filme descendente (ULLMANN, 2005) ................................................................................................................. 88 Figura 60: Processo Stamicarbon: a) Neutralizador; b) Tanque intermediário; c) Surplus steam condenser; d) Purificador de Amônia; e) Condensador; f) Tanque de solução de amônia diluída; g) Tanque de condensado; h) Resfriador; i) Evaporador; k) Separador; l) Seal pot; m) tanque de armazenamento de solução de nitrato de amônio 95% (ULLMANN, 2005)...................................................................................................................................... 89 Figura 61: NSM/Norsk Hydro process; a) Evaporador de amônia/ superaquecedor; b) Pré- aquecedor do ácido nítrico; c) Caldeira; d) Reator; e) Separador; f) Scrubber; g) Flash; h) Evaporador; i) Separador; k) Condensador; l) Ejetor; m) Tanque (ULLMANN, 2005) .......... 90 Figura 62: Processo BASF para conversão do nitrato de calico; a) Torre de absorção; b) Condensador; c) Solução de NH4NO3 – (NH4)2CO3; d) Solução NH4NO3 suja; e) Vaso de Reação; f) Decantador; g) Filtro de classificação; h) Filtro de correia (ULLMANN, 2005) .... 92 Figura 63: Processo ICI com torre prilling; a) Neutralizadores de Nitrato de Amônio; b) Evaporador de filme descendente; c) Filtro; d) Torre Prilling; e) Peneira (ULLMANN, 2005) 93 Figura 64: Processos de reciclo de sal; a) parafuso de granulação; b) Tambor de Secagem; c) Tambor de resfriamento; d) Telas; e) Triturador................................................................ 94 Figura 65: Saturador de sulfato de amônio; a) centrífuga; b) tanque de licor mãe............... 97 Figura 66: Processo PhoSAI para produção de grãos de MAP ; a) Fan; b) Separador; c) Lavadora de gases; d) Reator; e) Pin mixer; f) Tela; g) Oversize crusher .......................... 101 Figura 67: Processo Hydro Minifos para MAP; a) Evaporador de amônia; b) Reator pressurizado; c) Torre Spray ............................................................................................... 101 Figura 68: ERT – Processo Espindesa para DAP; a) Vaso tampão; b) Lavadora; c) Reator tubular; d)Torre DAP; e) Discharge scraper; f) Fan............................................................. 103 Figura 69: Processo de granulação de DAP da Hydro Fertilizers, com reator pressurizado. a) Tail-gas scrubber; b) Ammonia scrubber; c) Bag filter; d) Reator Pressurizado; e) Granulador; f) Dryer; g) Ciclone; h) Screens; i) Crusher; j) Fluidized-bed cooler; k), l) Surge tanks .................................................................................................................................... 104 Figura 70: Processo da AZF com dois reatores tubulares para granulação de DAP; a, b) reatores tubulares; c) Granulador; d) Secador - resfriador; e) Tela; f) Moinho.................... 105 Figura 71: Processo TVA para granulação de DAP; a) Lavadora; b) Pré-neutralizador; c) Surge; d) Granulador; e) Secador; f) Telas; g) Esmagador; h) Refrigerador ; i) Ciclone; j) Fan ............................................................................................................................................. 106
  • 7.
    v Lista de Equações Equação1: Reação de síntese de amônia........................................................................... 11 Equação 2: Reações de hidrodessulfurização e remoção de H2S ....................................... 16 Equação 3: Reação simplificada de oxidação parcial de hidrocarbonetos........................... 17 Equação 4: Razão de alimentação para síntese de amônia ................................................ 18 Equação 5: Reações de reforma para o metano.................................................................. 20 Equação 6: Relação do gás saindo da reforma primária...................................................... 21 Equação 7: Reações do processo de metanação................................................................ 27 Equação 8: Entalpia de reação para gás ideal..................................................................... 28 Equação 9: Relação da constante de equilíbrio com a temperatura.................................... 28 Equação 10: Cinética da síntese de amônia de Temkin e Pyzhev....................................... 31 Equação 11: Cinética da síntese de amônia de Dyson e Simon.......................................... 32 Equação 12: Oxidação da amônia........................................................................................ 45 Equação 13: Oxidação do óxido nítrico................................................................................ 46 Equação 14: Absorção do NO2 em água.............................................................................. 46 Equação 15: Reações durante a oxidação da amônia......................................................... 48 Equação 16: Temperatura de reação da combustão da amônia em função da temperatura da mistura e razão de amônia na alimentação...................................................................... 53 Equação 17: Reação de dimerização do dióxido de nitrogênio............................................ 55 Equação 18: Formação do trióxido de dinitrogênio .............................................................. 55 Equação 19: Taxa de reação da oxidação do NO................................................................ 55 Equação 20: Dependência da constante da taxa com a temperatura.................................. 56 Equação 21: Taxa da reação de dimerização do NO2.......................................................... 56 Equação 22: Constante de equilíbrio da reação de dimerização do NO2............................. 57 Equação 23: Taxa da reação de formação do N2O3............................................................. 57 Equação 24: Constante de equilíbrio da reação de formação do N2O3................................ 57 Equação 25: Reação de N2O4 e água .................................................................................. 58 Equação 26: Dissociação do HNO2 ...................................................................................... 58 Equação 27: Reação de produção de uréia ......................................................................... 66 Equação 28: Reação de formação do biureto a partir da uréia............................................ 71 Equação 29: Reação de hidrólise da uréia........................................................................... 72 Equação 30: Pressão de dissociação do carbamato líquido................................................ 74 Equação 31: Taxa de formação semi-empírica de biureto................................................... 75 Equação 32: Equação de produção de nitrato de amônio do nitrato de cálcio .................... 91 Equação 33: Equação de produção de sulfato de amônio................................................... 96 Equação 34: Produção do sulfato de amônio a partir do gesso........................................... 98
  • 8.
    vi Lista de tabelas Tabela1: Diferenças na qualidade de fertilizantes minerais e orgânicos (BNDES, 2006) ..... 2 Tabela 2: Características químicas dos principais fertilizantes nitrogenados, comercializados no Brasil. (Fertipar).................................................................................................................. 4 Tabela 3: Produção, Exportação, Importação e Consumo Aparente de Fertilizantes no Brasil, no ano 2004 (ANDA) .................................................................................................... 7 Tabela 4: Produção, Importação e Oferta de fertilizantes intermediários e finais (mil toneladas) – 2008 (AMA)......................................................................................................... 8 Tabela 5: Maiores Fabricantes Mundiais de Fertilizantes – 2004 (YARA FERTILIZER INDUSTRY HANDBOOK, 2005).............................................................................................. 9 Tabela 6: Dados da reforma secundária com ar (CHAUVEL; LEFEBVRE, 1989)................ 23 Tabela 7: Dados da conversão catalítica de CO (CHAUVEL; LEFEBVRE, 1989) ............... 24 Tabela 8: Limites de explosividade de misturas de amônia-ar em pressão atmosférica (ULLMANN, 2005) ................................................................................................................. 51 Tabela 9: Dados típicos de projeto para queimadores de amônia (ULLMANN, 2005)......... 51
  • 9.
    1 1. Introdução Segundo alegislação brasileira, Decreto 86.955 de 18 de fevereiro de 1982, fertilizantes são definidos como “substâncias minerais ou orgânicas, naturais ou sintéticas, fornecedoras de um ou mais nutrientes das plantas”. Sendo a função destes repor os elementos retirados do solo em cada colheita, visando a manutenção ou aumento da produtividade. Pode-se definir, os elementos químicos constituintes dos fertilizantes em duas categorias, de acordo com a quantidade e proporção, sendo os macronutrientes - carbono, hidrogênio, oxigênio, nitrogênio, fósforo, potássio, cálcio, magnésio e enxofre - e os micronutrientes - cloro, cobre, ferro, manganês, molibdênio, zinco, sódio, silício e cobalto. A insuficiência de qualquer um dos nutrientes no solo, resultará no mal desenvolvimento da planta. Comumente nota-se a deficiência de nitrogênio, fósforo e potássio, sendo estes os constituintes básicos da formulação de fertilizantes, NPK, onde o percentual de nitrogênio é dado pela forma elementar, o teor de fósforo é dado pelo percentual de pentóxido de fósforo (P2O5) e o de potássio pela forma de óxido de potássio (K2O). A deficiência destes três nutrientes é mais notada devido as suas atuações nas plantas. O nitrogênio é um componente das proteínas e da clorofila, que são fundamentais para o crescimento da planta e sua produção. O fósforo participa do processo de armazenamento e utilização de energia, possibilita o crescimento das raízes e a melhora da qualidade dos grãos, e contribui na aceleração da maturação dos frutos. Enquanto que, o potássio atua no interior das células promovendo o equilíbrio de cargas, e o controle de hidratação. (BNDES; 2006) Avaliando-se comercialmente, apenas o nitrogênio, o fósforo e o potássio apresentam uma produção rentável, devido ao fato dos outros macro e micronutrientes, serem utilizados em quantidades muito pequenas. Os fertilizantes podem ser classificados em três tipos: mineral, orgânico e organomineral. Fertilizante mineral consiste em um produto mineral, natural ou sintético, produzido por um processo químico, físico ou físico-químico, e que fornece um ou mais nutrientes as plantas. O fertilizante orgânico é um produto orgânico,
  • 10.
    2 podendo ser produzidopelos mesmos processos do mineral e ainda por processo bioquímico, natural ou controlado. Enquanto que, os fertilizantes organominerais consistem na mistura de fertilizantes dos dois grupos anteriores. Tabela 1: Diferenças na qualidade de fertilizantes minerais e orgânicos (BNDES, 2006) Para avaliar a qualidade de fertilizantes e a sua empregabilidade em determinados terrenos, deve-se considerar alguns fatores, como a granulometria – tamanho e forma da partícula, possibilita a estimativa do tempo de dissolução do fertilizante, assim como a regulagem do maquinário para distribuição deste no solo – , consistência – resistência física dos grãos, sendo imprescindível para o armazenamento e transporte dos grãos –, fluidez – facilidade de escoamento do fertilizante, referindo-se a distribuição mecânica no momento da aplicação –, densidade – está diretamente ligada a fluidez, sendo um fator importante no caso de fertilizantes líquidos, principalmente. A cadeia de produção de fertilizantes se baseia na obtenção de produtos intermediários, como ácido nítrico, ácido sulfúrico e ácido fosfórico, a partir das matérias-primas amônia, enxofre e rocha fosfática. Com o uso dos intermediários faz-se a síntese dos fertilizantes básicos, que são uréia, nitrato de amônio, sulfato de amônio, monosulfato de amônia (MAP), dissulfato de amônia (DAP), termofosfato (TSP), superfosfato triplo e superfosfato simples (SSP) e a rocha fosfática acidulada. E por meio de processos de granulação e mistura produz-se os fertilizantes finais,
  • 11.
    3 NPK`s, que sãocomercializados e aplicados na agricultura (TAGLIALEGNA et al., 2001). A Figura 1, apresenta o fluxograma da cadeia produtiva de fertilizantes. Figura 1: Fluxograma da cadeia produtiva de fertilizantes (SEAE, 2011) 1.1. Fertilizantes nitrogenados Os fertilizantes nitrogenados são produzidos a partir de amônia anidra (NH3), que é um gás gerado na reação do nitrogênio, do ar, com o hidrogênio proveniente
  • 12.
    4 do gás desíntese de diferentes fontes – gás natural, nafta, óleo combustível e outros derivados de petróleo. Atualmente a fonte de hidrogênio mais utilizada é o gás natural, devido ao fato deste ser uma melhor fonte de hidrogênio e por gerar um menor impacto ambiental quando comparado com outras fontes. A Figura 2 apresenta as rotas de produção de alguns fertilizantes nitrogenados. Figura 2: Produção de fertilizantes nitrogenados (Fertipar) Na Tabela 2 estão presentes os principais fertilizantes nitrogenados comercializados no Brasil, onde se apresenta o percentual de nitrogênio em função de diferentes tipos de radicais químicos: nitrato (NO3 - ), amônio (NH4 + ) e uréia [OC(NH2)2]. Tabela 2: Características químicas dos principais fertilizantes nitrogenados, comercializados no Brasil. (Fertipar)
  • 13.
    5 1.2. Aplicação defertilizantes no Brasil O mercado de fertilizantes no Brasil é sazonal, onde cerca de 70% da comercialização é no segundo semestre do ano, no plantio das safras de verão. Como pode ser visto na Figura 3, praticamente metade da demanda nacional de fertilizantes se deve as culturas de soja e milho. A dependência de fertilizantes para a cultura de soja no Brasil se reflete diretamente no preço desta commodity, acarretando em variações bruscas e esporádicas (DIAS; FERNANDES, 2006). Figura 3: Consumo de fertilizantes no Brasil, por cultura no ano de 2004 (ANDA) No Brasil há uma forte dependência no uso de fertilizantes, que ao analisar a Figura 4 pode-se notar quão desproporcional é a relação entre a venda e a produção destes no país. Tal fato acarreta a forte demanda por importações, que pode ser notada na Figura 5.
  • 14.
    6 Figura 4: Produçãoe vendas de fertilizantes, no Brasil. (ANDA) Figura 5: Balança comercial de fertilizantes, no Brasil (ANDA) A dependência na exportação de fertilizantes pelo país, pode ser notada ao se avaliar o caso especifico dos fertilizantes nitrogenados, Figura 6, onde se evidencia o alto consumo em relação a produção nacional. Na Tabela 3 e Tabela 4, nota-se que o mercado de fertilizante nitrogenados no país, no ano de 2004 e 2008,
  • 15.
    7 é suprido porimportações, cerca de 60% do consumo nacional. Onde no ano de 2004 aproximadamente 20% da amônia, 86% do sulfato de amônio, 98% do DAP, e de 69% do MAP são dependentes do mercado externo. Enquanto que no ano de 2008, os percentuais obtidos são 86% de sua demanda por sulfato de amônio, 73% de uréia, 72% de nitrato de amônia, 90% de Fosfato Monoamônio (MAP) e 100% de Fosfato Diamônio (DAP). Tais valores obtidos na literatura são tidos como atuais devido aos valores percentuais terem se mantidos relativamente inalterados. Figura 6: Produção, consumo, exportação e importação de fertilizantes nitrogenados, no Brasil (ANDA) Tabela 3: Produção, Exportação, Importação e Consumo Aparente de Fertilizantes no Brasil, no ano 2004 (ANDA)
  • 16.
    8 Tabela 4: Produção,Importação e Oferta de fertilizantes intermediários e finais (mil toneladas) – 2008 (AMA) Para a produção de amônia no país faz-se o uso do gás natural, o gás de refinaria e o resíduo asfáltico, no entanto atualmente a oferta de gás natural também é dependente de importação, principalmente da Bolívia. 1.3. Importância econômica Atualmente o maior produtor mundial de fertilizantes é o grupo Yara International, sendo que no setor de fertilizantes nitrogenados as companhias de maior destaque são a Agrium, com sede no Canadá e o grupo Terra Nitrogen (U.K.) Limited é parte da Terra Industries Inc, produtor internacional líder de produtos de nitrogênio e metanol.
  • 17.
    9 Tabela 5: MaioresFabricantes Mundiais de Fertilizantes – 2004 (YARA FERTILIZER INDUSTRY HANDBOOK, 2005) 1.4. Cenário de produção de fertilizantes nacional Embora, no Brasil, o agronegócio seja o setor que mais emprega na cadeia produtiva e que por muitas vezes tenha alcançado um superávit da balança comercial do país, os fertilizantes apresentam um déficit, que se aproxima de 25% de todo o déficit do setor químico no país, uma quantia de aproximadamente US$ 8 bilhões/ano. Atualmente, somente a Fafen (Fábrica de Fertilizantes Nitrogenados), localizada em Laranjeiras – SE, e a Ultrafertil, em Cubatão – SP e Araucária – PR produzem matérias-primas para fertilizantes nitrogenados. Destas, a Ultrafertil apresenta déficit enquanto que a Fafen superávit na produção de amônia anidra, sendo o excedente vendido no próprio mercado brasileiro. Os principais paises exportadores para o Brasil são a Rússia e Ucrânia. É necessário o aumento nas escalas de produção. Em 1975, acreditava-se que a implantação de novas unidades com capacidade total de produção de 3.975 t/dia de amônia seria o necessário, no entanto foram observadas apenas pequenas expansões nas unidades existentes. A expansão da produção é uma alternativa para obtenção do equilíbrio da balança comercial, buscando uma diminuição das importações. Três fatores são determinantes na viabilidade de um projeto desta magnitude: localização, garantia de fornecimento e o preço do gás natural (BNDES, 2006).
  • 18.
    10 Recentemente, a Petrobrasanunciou que investira em uma nova unidade, denominada Unidade de Fertilizantes Nitrogenados III - UFN III, que possibilitará a produção de um milhão de toneladas por ano, cerca de 50% da demanda atual do país, a partir de 2013. Os investimentos, US$ 2 bilhões, são para uma nova fábrica de uréia, amônia e gás carbônico, que processará 1 milhão de t/ano de uréia e 600 mil t/ano de amônia. A UFN III será a terceira fábrica de Petrobras, o local de sua instalação ainda não foi definido, as outras duas estão em funcionamento e se localizam na Bahia e no Sergipe (PETROBRAS, 2009). A Fosfertil (atual Valefértil), detentora das unidades de produção de amônia em Cubatão/SP e Araucária/PR, manifestou, em setembro de 2009, o desejo de implantar um projeto de grande porte para produção de nitrogenados, porém ainda sem localização definida. A unidade teria a capacidade de produzir 1 milhão de t/ano de amônia e de uréia, sendo um investimento avaliado em R$1,5 a 1,8 bilhão de reais (BRASILMINERAL, 2009). Nos próximos anos, há a possibilidade de produção de nitrogênio a partir das reservas de gás natural de Urucu, no Amazonas. Com a operação do gasoduto de Urucu-Coari-Manaus, em 2009, a Superintendência da Zona Franca de Manaus (SUFRAMA) começou a estudar a possibilidade de produção de amônia. E ainda com a descoberta de novos poços que possuem início de produção programada para 2011, o Brasil superará o dobro da sua produção em um espaço de 5 anos, sendo de 32 milhões em 2008 para o valor estimado de 71 milhões em 2012 (SGM, 2009).
  • 19.
    2 2 é us carv eficie base de r meta míni tama emb (EFM com hidro emp temp dec segu 2. Insum 2.1 Pro A amôn sualmente vão ou elet ente, com eada em g O consu reforma a ade do ex mo prátic anho típico bora capac MA, 2011). O proc erciais em ogênio sob pregadas n peratura no calor entre uinte reaçã mos nitrog cesso de nia é produ hidrocarb tricidade. A m aproxima ás natural umo de en vapor é 4 xcesso de o é assu o de gran cidades de . cesso de m alta press bre um cat no reator v o reator é o efluente ão: Equ genados e produçã uzida basic bonetos, qu A reforma adamente (EFMA, 20 ergia total 40-50% a consumo mido ser ndes planta 1800 t/d e síntese d são que co talisador a variam de mantida p e e a alim 3 uação 1: R s para a p ão de amô camente da ue fornece a vapor d 77% da 011). para a pro cima do m é devido aproxima as de am e maiores da amônia onsiste na a elevadas 120 a 60 elo calor d entação d 2 ΔH Reação de produção ônia a água, ar e o hidrog de hidroca capacidad odução de mínimo te a perdas damente ônia com não sejam a é um d a reação de s temperatu 00 atm. A de reação a do reator (G H 92.2 e síntese de o de fert r e energia gênio, mas arbonetos de mundia amônia e rmodinâm de comp 130% do trem únic m incomuns dos mais e uma mis uras e pre reação é através do GAINES, 1 22 kJ mol N2 e amônia tilizantes a. A fonte d s também leves é a l de amô m plantas ico. Mais ressão. O mínimo t co é 1000 s para nov antigos stura de ni essões. As exotérmica o uso de um 1977). Bas 11 s de energia pode ser rota mais nia sendo modernas do que a consumo teórico. O 0-1500 t/d, as plantas processos trogênio e s pressões a e a alta m trocador seia-se na a r s o s a o O s s e s a r a
  • 20.
    12 Esta reação émuito exotérmica e, por isso, o projeto do reator deve ser de maneira a controlar a temperatura no ponto desejado para a conversão que foi considerada econômica (MURASE; ROBERTS; CONVERSE, 1970). O gás de síntese de amônia é preparado pela reforma catalítica de gás natural no reformador primário a alta pressão, e com vapor d’água superaquecido; e com ar no reformador secundário para injetar-se nitrogênio. A quantidade de ar é ajustada para garantir que a razão molar H2/N2 seja 3:1 (MURASE; ROBERTS; CONVERSE, 1970). O monóxido de carbono (CO) é convertido a dióxido de carbono (CO2) pela reação de deslocamento com o vapor d’água (do reformador a vapor), catalisada pelo óxido de ferro. O CO2 é, então, removido da mistura gasosa pelo uso de DEA (dietanolamina). A mistura de hidrogênio e nitrogênio, com razão de 3:1 e isenta de CO, é comprimida e enviada para o reator de amônia. O reator é constituído por um casco de alta pressão que encerra uma seção de catálise e um trocador de calor. Este, localizado abaixo da seção de catálise, aquece o gás de alimentação com os gases que saem da zona reacional (MURASE; ROBERTS; CONVERSE, 1970). Na seção de catálise são inseridos, verticalmente, tubos de resfriamento. A alimentação entra pela parte inferior do reator e escoa através do trocador de calor e dos tubos de resfriamento para o topo do reator. Então, mudando a direção de escoamento (agora para baixo), passa pela zona reacional e sai pelo trocador de calor (MURASE; ROBERTS; CONVERSE, 1970).
  • 21.
    13 Figura 7: Reatorde amônia TVA (Tennessee Valley Authority) (Adaptado de MURASE; ROBERTS; CONVERSE, 1970) As altas pressões empregadas no processo (Equação 1) de produção de amônia foram superadas pelo desenvolvimento do processo KAAP (Kellogg Advanced Ammonia Process, pertencente à KBR), que utiliza rutênio sobre um suporte de carbono grafítico de alta área superficial estabilizado. Devido ao caráter de metal precioso do rutênio, este catalisador custa mais que os catalisadores convencionais de magnetita (KBR, 2010). O catalisador KAAP tem uma atividade intrínseca de dez a vinte vezes maiores do que os catalisadores convencionais de magnetita, que permite a operação a 90 atm na pressão de síntese de reciclo. Esta pressão é metade a dois terços da pressão de operação dos processos convencionais de produção de amônia em reciclo. Nesta pressão, um compressor de menor capacidade é requerido e a espessura das tubulações é diminuída resultando em economias nos equipamentos da planta e custos de operação. A fabricação do catalisador e seu desempenho de operação são garantidos pela BASF Catalysts LLC, sob licença exclusiva a KBR (KBR, 2010). 2.1.1 Cenário de produção de amônia no Brasil
  • 22.
    S insta mil t Fosf resid (Figu (Figu Segundo a aladade p toneladas a fértil (Figur Figura 8: A princi dual, nafta ura 9). E a ura 10). Fi a ABIQUI produção d anuais em ra 8). Distribuiçã pal matéria , resíduo a a principal d igura 9: M M (Anuár de amônia m 2009, ten ão de produ a-prima uti asfáltico e destinação Matéria prim (E rio da Ind no Brasil ndo como o ução de am ilizada nac gás de co o da amôn ma utilizada laboração dústria Qu de é apro os principa mônia no B cionalment oqueira uti ia é a prod a na produ própria) uímica, 20 oximadame ais produto Brasil (Elab te é o gás ilizados em dução de f ução de am 009) a ca ente 1 milh ores a Pet boração pr natural, se m menor q fertilizantes mônia no B 14 apacidade hão e 550 robrás e a rópria) endo o gás quantidade s no Brasil rasil 4 e 0 a s e l
  • 23.
    2 prep reaç oxid carv Dess com com usua Fig 2.1.2 Prep Para a pararuma ção (Equaç Isto pod ação parc vão, ou a re sulfurizaç A maior postos sul postos su almente na gura 10: Ap paro do gá produção mistura d ção 1) (CH de ser alc cial ou a eforma a v ção da ma ria dos ca lfurosos. A ulfurosos. a seção de plicação da ás de sínt do gás de de nitrogê AUVEL; LE ançado de gaseificaç vapor do m téria prim talisadores A matéria p O gás e convecçã a amônia n ese e síntese ênio/hidrog EFEBVRE epois de u ção de fra etano ou n ma s usados prima norm de alimen ão do refor no Brasil (E para produ gênio obed E, 1989). uma série ações pes nafta (CHA nos proce malmente c ntação é rmador prim Elaboração ução de a decendo à de operaç sadas de AUVEL; LE essos é se contém até pré-aque mário, e en o própria) amônia é n à estequio ções empr hidrocarbo EFEBVRE, ensível ao é 5 mg S/N cido a 3 ntão tratad 15 necessário ometria da regando a onetos ou 1989). enxofre e Nm3 como 350-400ºC, do no vaso 5 o a a u e o o
  • 24.
    16 de dessulfurização, ondeos compostos de enxofre são hidrogenados para H2S, tipicamente usando um catalisador de cobalto-molibdênio, e então adsorvidos sobre óxido de zinco em forma de grãos (EFMA, 2011). Equação 2: Reações de hidrodessulfurização e remoção de H2S Desta forma, o enxofre é removido para níveis menores do que 0,1 ppm S no gás de alimentação. O sulfeto de zinco permanece no leito de absorção. O hidrogênio para a reação é geralmente reciclado da seção de síntese (EFMA, 2011). Processo de oxidação parcial com oxigênio O processo de oxidação parcial é usado para a gaseificação de matérias primas pesadas tais como óleos residuais e carvão. Hidrocarbonetos extremamente viscosos e resíduos plásticos podem também ser utilizados como frações da alimentação. O processo de oxidação parcial oferece uma alternativa para utilização futura de tais resíduos (EFMA, 2011). Uma unidade de separação de ar é necessária para a produção de oxigênio para a etapa de oxidação parcial. O nitrogênio é adicionado na lavagem com nitrogênio liquido para remover impurezas do gás de síntese e para obter a razão de hidrogênio/nitrogênio necessária no gás de síntese (EFMA, 2011). A gaseificação por oxidação parcial é um processo não catalítico que é realizado a altas pressões (> 50 bar) e temperaturas ao redor de 1400ºC. O modelo da reação simplificada é (EFMA, 2011): R-SH + H2 H2S + R-H H2S + ZnO ZnS +H2O
  • 25.
    17 Equação 3: Reaçãosimplificada de oxidação parcial de hidrocarbonetos Adicionalmente, CO2, CH4 e alguma fuligem são formados. Os compostos sulfurosos na alimentação são convertidos para sulfeto de hidrogênio. Compostos minerais são transformados em cinzas específicas. O gás de processo é libertado dos sólidos pela lavagem com água depois da recuperação do calor residual e fuligem é reciclado para a alimentação. Os componentes nas cinzas são drenados com o condensado de processo e/ou junto com uma parte da fuligem. Em algumas unidades, a fuligem é separada da água no estágio principal de filtração para evitar o acúmulo de cinzas nas unidades posteriores no ciclo de gaseificação. Os metais pesados, tais como V, Ni e Fe são recuperados. O H2S no gás de processo é separado em uma etapa de absorção seletiva e reprocessado para enxofre elementar em uma unidade Claus (EFMA, 2011). A síntese de amônia é completamente similar a aquele usada pelas plantas de reforma a vapor, mas mais simples e mais eficientes, devido a alta pureza do gás de síntese provenientes das unidades de lavagem de nitrogênio líquido e a não necessidade da purga no reciclo de síntese (EFMA, 2011). A sequência de operações é como se segue (Figura 12-a): a) Destilação do ar; b) Oxidação parcial de hidrocarbonetos por oxigênio; c) Remoção de carbono e recuperação de calor; d) Possível remoção de H2S e conversão a enxofre; e) Conversão catalítica de CO por vapor (conversão de deslocamento); f) Remoção de CO2; g) Remoção de CO por nitrogênio líquido que introduz o nitrogênio necessário para formar a mistura N2+3H2; -CHn- + 0.5 O2 CO + H2n/2
  • 26.
    18 Em geral, estestratamentos não são diferentes daqueles usados para produzir hidrogênio. Entretanto, desde que uma quantidade excessiva de gases inertes (metano, argônio, hélio) não pode ser tolerada no gás de síntese, as condições operacionais da oxidação parcial são ajustadas para que o conteúdo de metano seja baixo (Figura 11). Além disso, a lavagem com nitrogênio líquido deve ser processada a uma temperatura em que a pressão de vapor do nitrogênio é tal que o gás lavado remova a quantidade necessária de nitrogênio gasoso, tal que (CHAUVEL; LEFEBVRE, 1989): 1 3 Equação 4: Razão de alimentação para síntese de amônia Esta operação que é específica para o uso de hidrogênio produzido para a síntese de amônia, é similar em principio ao usado para separar monóxido de carbono por lavagem com metano líquido. Seu valor é, portanto duplo (CHAUVEL; LEFEBVRE, 1989): a) Evitar a presença de hidrocarbonetos residuais, que atuam como diluentes no hidrogênio produzido, pela troca deles por nitrogênio, que é um reagente. O efluente produzido então contém menos do que 1 ppm em volume de CO e CH4. Por outro lado, o conteúdo de nitrogênio é pelo menos de 2 a 8 % em volume, que normalmente impede qualquer outra aplicação; b) Ajustar a composição do gás de síntese de amônia de acordo com a necessidade da reação.
  • 27.
    19 Figura 11: Pré-aquecimentodos reagentes a 593ºC – Oxidação parcial da mistura – Composição de equilíbrio (CHAUVEL; LEFEBVRE, 1989). Figura 12: Bases principais de produção de amônia (CHAUVEL; LEFEBVRE, 1989).
  • 28.
    20 Processo baseado nareforma a vapor de hidrocarbonetos De forma simplificada, o processo de reforma pode ser dividido em duas etapas: a primeira etapa chamada de reforma primária é caracterizada pela reação de gás natural e vapor d’água em altas temperaturas (1073 – 1173K) e em altas pressões (~ 30atm) para a produção de hidrogênio e óxidos de carbono. As principais reações que ocorrem são (YAMAMOTO, 1990): Equação 5: Reações de reforma para o metano A reação é realizada em um reator multi-tubular preenchido com catalisador de níquel, cromo ou ferro. Os gases resultantes do reformador primário saem com uma temperatura em torno de 1073 K e passam diretamente para o reformador secundário (segunda etapa) (YAMAMOTO, 1990). Na reforma secundária, o metano residual proveniente da reforma primária é reduzido a um nível muito baixo em um reator do tipo catalítico adiabático de leito fixo em vista do equilíbrio atingido em temperaturas maiores que as obtidas no reformador primário. Isto é conseguido adicionando ar ao gás de processo que também provê o nitrogênio requerido posteriormente para a síntese de amônia. O calor é gerado pela reação em fase homogênea do oxigênio do ar com parte do hidrogênio que é produzido no reformador primário e com parte do metano e do monóxido de carbono residual. As reações de reforma a vapor e de deslocamento de água acontecem predominantemente no leito catalítico e, como o processo é globalmente endotérmico, a temperatura dos gases declina progressivamente até a saída do reator (YAMAMOTO, 1990). A sequência de operações é mostrada a seguir (Figura 12-b): + -206 kJ/gmolCH4 OH2 CO+ H23  CO + OH2 CO2 + H2 42 kJ/gmol
  • 29.
    21 a) Tratamento avapor (reforma a vapor); b) Conversão de metano residual por ar, que contribui para o nitrogênio necessário (reforma secundária ou pós-combustão); c) Conversão catalítica do CO por vapor (conversão de deslocamento); d) Remoção de CO2; e) Remoção de CO pelo tratamento de derivados cuprosos (Cu+ ) (Processo Cosorb, por exemplo) ou com metanol; a metanação pode ser também utilizada se a quantidade de CH4 correspondente a de monóxido de carbono no gás poder ser tolerada no projeto para a síntese de amônia. Na saída do estágio de reforma primária, a composição do gás deveria satisfazer a seguinte equação (CHAUVEL; LEFEBVRE, 1989): 21% 24% Equação 6: Relação do gás saindo da reforma primária Desde que 10% de CO2 é formado nas temperaturas de operação dos reatores de reforma, é fácil calcular que o efluente deve conter aproximadamente 0,35%-0,42% de metano residual (CHAUVEL; LEFEBVRE, 1989). Portanto, parece preferível converter metano por ar, de modo que o nitrogênio necessário é introduzido. Esta operação é realizada a temperatura comparável, em ordem a manter os níveis térmicos exigidos para as sequências de operações sucessivas e evitar excessivamente a perturbação das composições da corrente. Isto é feito na presença de um catalisador baseado em níquel similar ao empregado no reator de reforma primária, para garantir a conversão do conteúdo de hidrocarbonetos leves no meio diluído. A pós-combustão (reforma secundária) é então processada adiabaticamente, entre 850ºC e 1000ºC, na pressão que é também próxima ao da reforma a vapor inicial (CHAUVEL; LEFEBVRE, 1989).
  • 30.
    22 A Tabela 6dá alguns resultados típicos da reforma secundária por ar de efluentes produzidos na reforma primária, tanto gás natural ou de nafta (CHAUVEL; LEFEBVRE, 1989). Adicionalmente, para evitar um inicio excessivamente severo da reforma primária, a reforma secundária oferece uma vantagem de melhorar a recuperação térmica total a altos níveis térmicos (CHAUVEL; LEFEBVRE, 1989). A conversão catalítica do CO contida na mistura gasosa obtida depois da reforma secundária é processada do mesmo modo como para a produção de hidrogênio, ou seja, em dois reatores ou apenas um. Tabela 7 dá um número de resultados característicos. A VHSV (Volume hourly specific velocity) varia de 1500 a 3000 h-1 (CHAUVEL; LEFEBVRE, 1989).
  • 31.
    23 Tabela 6: Dadosda reforma secundária com ar (CHAUVEL; LEFEBVRE, 1989) Analisando as reações de reforma do metano (Equação 5), observa-se que com a diminuição da razão CH4:H2O (excesso de vapor) ambas reações tendem a ser favorecidas para direita, aumentando assim a produção de hidrogênio e diminuindo a produção de CO (Figura 13). Contudo para um aumento da razão metano/vapor o hidrogênio tende a ser consumido devido a baixa conversão na reação metano-vapor e seu consumo na reação de deslocamento gás d’água fica deslocada para esquerda (Figura 13). Matéria-prima da reforma primária Gás Natural Nafta Reforma secundária Matéria-prima Produto Produto Composição (%vol) H2 69,30 55,30 56,10 CO 9,70 13,00 10,20 CO2 10,40 7,50 11,20 CH4 10,60 0,35 0,37 N2 - 23,60 21,90 Ar - 0,25 0,23 Total 100,00 100,00 100,00 Ar/gás seco 0,41 - 0,40 H2O/gás seco 0,77 0,57 0,56 Temperatura na saída do reator (ºC) - 1000 1000 Pressão (MPa absoluta) - 3,1 1,5
  • 32.
    24 Tabela 7: Dadosda conversão catalítica de CO (CHAUVEL; LEFEBVRE, 1989) Composições e condições Reator 1ário Reator 2ário Reator único Matéria-prima (%vol) CH4 0,37 0,35 0,37 CO2 11,20 18,22 11,20 CO 10,20 1,40 10,20 H2 56,10 59,60 56,10 N2 21,90 20,23 21,90 Ar 0,23 0,20 0,23 Pressão (MPa absoluto) 1,4 1,4 1,4 Vapor/gás seco 1,25 1,25 1,25 Temperatura de entrada (ºC) 370 260 200 Produto (%vol) CH4 0,35 0,34 0,34 CO2 18,22 19,00 19,00 CO 1,40 0,20 0,20 H2 59,60 60,10 60,10 N2 20,23 20,16 20,16 Ar 0,20 0,20 0,20 Vapor/gás seco 1,05 1,20 1,10 Temperatura de saída (ºC) 415 275 260
  • 33.
    25 Figura 13: Efeitoda razão CH4:H2O na reforma adiabática para produção de H2 (Elaboração própria) Processo de conversão catalítica do CO O gás de processo do reformador secundário contém 12-15% CO (base seca de gás), e a maioria do CO é convertido pela seção de Shift (“deslocamento”) de acordo com a reação (EFMA, 2011): No conversor de alta temperatura (HTS – High Temperature Shift), o gás é passado através de um leito contendo óxido de ferro/óxido de cromo a aproximadamente 400ºC, onde o conteúdo de CO é reduzido para aproximadamente 3% (base seca de gás), limitado pelo equilíbrio de deslocamento na temperatura atual de operação. Existe uma tendência de usar catalisadores contendo cobre para aumentar a conversão. O gás da HTS é resfriado e passado através do conversor de baixa temperatura (LTS – Low Temperature Shift). O conversor LTS é preenchido   0.0 0.4 0.8 1.2 1.6 2600 2800 3000 3200 3400 3600 3800 4000 4200 4400 4600 H2 CO CH4:H2O H2,Kmol/h 500 600 700 800 900 1000 CO,Kmol/h CO + OH2 CO2 + H2 42 kJ/gmol
  • 34.
    26 com catalisador baseadoem óxido de cobre/óxido de zinco, e opera a aproximadamente 200-220ºC. O conteúdo de CO residual no gás convertido é aproximadamente 0,2-0,4% (base seca de gás). Um conteúdo de CO residual baixo é importante para a eficiência do processo (EFMA, 2011). Processo de remoção do CO2 O gás de processo do conversor de baixa temperatura contém principalmente H2, N2, CO2 e o excesso de vapor de processo. O gás é resfriado e a maioria do excesso de vapor é condensado antes de entrar no sistema de remoção de CO2. O condensado contem normalmente 1500-2000 ppm de amônia e 800-1200 ppm de metanol. Menores quantidades de aminas, ácido fórmico e ácido acético podem estar presentes no condensado (EFMA, 2011). O calor liberado durante o resfriamento/condensação é usado para:  regeneração da solução de lavagem de CO2;  acionamento de uma unidade de refrigeração por absorção;  pré-aquecimento da água de alimentação da caldeira. A quantidade de calor liberado depende da razão de vapor para carbono do processo. Se todo calor de baixo nível é usado para a remoção de CO2 ou refrigeração da absorção, o calor de alto nível deve ser usado para o sistema de alimentação de água. Um processo de energia eficiente deveria ter, portanto um sistema de remoção de CO2 com um baixo nível de demanda de calor (EFMA, 2011). O CO2 é removido em um processo de absorção química ou física. O solvente usado no processo de absorção química são principalmente soluções aquosas de amina MEA (Mono etanolamina), aMEA (Metil dietanolamina ativada) ou soluções de carbonato de potássio quente. Os solventes usados nos processos de absorção física são glicóis de dimetiléters (Selexol), carbonato de propileno, entre outros. O processo MEA possui um alto consumo de energia para regeneração (EFMA, 2011).
  • 35.
    27 A faixa típicade consumo de calor em processos modernos de absorção é 30-60 MJ/kmol CO2. Os processos de absorção física podem ser projetados para consumo nulo de calor, mas para comparação com os processos químicos, as exigências de energia mecânica devem também ser consideradas. Os conteúdos de CO2 residual são geralmente na faixa de 100-1000 ppm em volume, dependendo do tipo e projeto da unidade de remoção. Conteúdos abaixos de aproximadamente 50 ppm em volume são atingíveis (EFMA, 2011). Processo de metanação As pequenas quantidades de CO e CO2, remanescentes no gás de síntese são venenos para o catalisador de síntese de amônia, e devem ser removidos pela sua conversão para CH4 no metanador (EFMA, 2011): Equação 7: Reações do processo de metanação As reações ocorrem em aproximadamente 300ºC em um reator preenchido com um catalisador contendo níquel. O metano é um gás inerte na reação de síntese, mas a água deve ser removida antes de entrar no conversor. Isto é feito primeiramente por resfriamento e condensação após o metanador, e finalmente por condensação/absorção na amônia produzida no reciclo ou no gás de reposição da unidade de secagem (EFMA, 2011). CO H23+ CH4 + H2O CO2 H2+ CH4 + 2 H2O4
  • 36.
    28 2.1.3 Aspectos termodinâmicosda síntese de amônia A reação: H298 o = -92 kJ/mol N2 É exotérmica e endotérmica (endentrópica). A reação somente é endotérmica para temperaturas acima de 3500ºC que estão completamente fora da faixa de operação de unidades de produção de amônia (Figura 14). ∆ 77294 54,24 0,01919 / Equação 8: Entalpia de reação para gás ideal Iniciando com uma expressão apropriada para o valor da constante de equilíbrio (Kp) (Equação 9), pode-se mostrar que a produção de amônia é favorecida pela alta pressão e baixa temperatura. A Figura 15 mostra este resultado graficamente pelo fornecimento da composição de equilíbrio de uma mistura estequiométrica de N2+ 3H2 (CHAUVEL; LEFEBVRE, 1989). 2940 6,178 Equação 9: Relação da constante de equilíbrio com a temperatura NH3N2 + H23 2
  • 37.
    29 Figura 14: Dependênciada entalpia de reação com a temperatura (Elaboração própria) Figura 15: Equilíbrio da síntese de amônia (CHAUVEL; LEFEBVRE, 1989)
  • 38.
    30 2.1.4 Aspectos cinéticosda síntese de amônia Para acelerar a aproximação do equilíbrio, os catalisadores de óxido empregados são do grupo 7 de metais, exclusivamente o ferro na prática (Fe3O4). Um numero de promotores ajudam a melhorar o desempenho, incluindo Al2O3 que aumenta a área superficial ativa das partículas, e K2O, SiO2, MgO, CaO, etc., que melhora a estabilidade, e aumenta a atividade e resistência ao envenenamento. Sistemas atualmente sob desenvolvimento fazem uso de derivados de rutênio, para substituir ou para ser usado junto com aqueles de ferro, modificados por compostos de rubídio, titânio e cério (CHAUVEL; LEFEBVRE, 1989). O catalisador pode ser fornecido para os usuários: a) Na forma de óxido, que deve então ser reduzidos na unidade pela mistura de N2+3H2 – isto significa um intervalo de condicionamento durando de 4 a 10 dias; b) Na forma pré-reduzida não pirofórica, que é imediatamente operacional mas mais caro. Sistemas de catalisadores padrões são apenas ativos acima de 400ºC (Figura 15). Eles são especialmente estáveis quando as seguintes exigências são observadas (CHAUVEL; LEFEBVRE, 1989): a) A temperatura no leito não deve exceder 550ºC; b) O gás de reposição deve ser livre de compostos de enxofre, arsênico e fósforo, bem como cloreto e, em geral, derivados halogenados que constituem venenos permanentes; c) O conteúdo de compostos oxigenados, os quais representam venenos temporários, devem satisfazer a certas limitações, tais como: O2, CO2 < 1 ppm; CO, H2O, CO+CO2 < 2 ppm. O nível de pureza necessária é alcançada pela repetição do tratamento da lavagem com nitrogênio liquido ou
  • 39.
    31 metanação, como requisitado.A umidade é então removida pela secagem ou por criogenia. Metano e argônio não são venenos de catalisador, mas desde que eles são inertes na reação, eles são susceptíveis de acumular no reciclo de síntese se não forem removidos por uma purga contínua. Isto pode estar implícito e natural pela simples dissolução e arraste de amônia produzida, se o conteúdo do gás de reposição é baixo, menos do que 0,01%, por exemplo, em processos incluindo a lavagem com nitrogênio liquido. É obrigatório para altas concentrações, que são acima de 1% se a metanação é realizada, e, neste caso, o gás de reciclo pode conter mais do que 10% a 15% de metano e argônio. Dependendo das condições de operação, a vida do catalisador pode ser tão longa quanto dez anos (CHAUVEL; LEFEBVRE, 1989). A equação básica mais amplamente aceita para expressar a cinética da síntese de amônia é aquela de Temkin e Pyzhev (1940). Ela expressa a taxa de reação como uma função das pressões parciais dos reagentes e produtos: . , , Equação 10: Cinética da síntese de amônia de Temkin e Pyzhev1 Onde k1 e k2 são as constantes da taxa da síntese e reações de decomposição. Cálculos precisos devem considerar a atividade dos diferentes componentes da mistura e a presença do catalisador. Uma das muitas equações derivadas que considera a influência destes fatores é aquela de Dyson e Simon (1968), que usa a seguinte expressão (CHAUVEL; LEFEBVRE, 1989): 1 ki=ki0*exp[-Eai/(RT)], onde k10, k20, Ea1, Ea2 ,R são 1,78954.104 kmol.atm-1,5 /(m3 .h), 2,5714.1016 kmol.atm0,5 /(m3 .h), 20800 kcal/kmolN2, 47400 kcal/kmol N2, 1,985887 kcal/kmol.K) respectivamente.
  • 40.
    32 Equação 11: Cinéticada síntese de amônia de Dyson e Simon . VNH3 – taxa de reação de produção NH3 (kmol NH3/(h.m3 de catalisador)) k2 – constante da taxa da reação de decomposição (kmol/(h.m3 )) k20 – constante E2 – energia de ativação R – constante dos gases ideais T – temperatura absoluta fN2, fH2, fNH3 – fugacidades dos reagentes e produtos ka – constante de equilíbrio a – constante dependente do tipo de catalisador (~ 0,5 para óxidos de ferro) Para fornecer uma idéia geral, para o catalisador Montecatinin, a = 0,55, E=163473 kJ/mol, log k20 = 14,7102, e para o catalisador Haldor Topsoe, a = 0,692, E=179529 kJ/mol, log k20 = 15.2059 (CHAUVEL; LEFEBVRE, 1989). Para partículas de catalisadores muito pequenas, esta equação deve ser corrigida por um fator de eficiência que considera a difusão em sistemas catalíticos industriais, onde o diâmetro da partícula atinge 6 a 12 mm (CHAUVEL; LEFEBVRE, 1989). Na sua forma simplificada (Temkin e Pyzhev), a expressão para a taxa de conversão pode ser representada por uma rede de curvas na Figura 16. Um exame neste gráfico mostra que, para obter uma taxa de reação máxima, independente da conversão, o reator deve ser dimensionado para alcançar gradientes de temperatura
  • 41.
    33 que, em qualquerponto, serve para atingir estes valores ótimos (CHAUVEL; LEFEBVRE, 1989). Como uma regra, a análise cinética mostra que a taxa máxima de reação é obtida se uma razão H2/N2 inicial de 2,5/1 prevalece no reator, enquanto que a estequiometria é 3/1 (Figura 17). A VHSV normalmente varia de 10000 a 50000 h-1 (CHAUVEL; LEFEBVRE, 1989). Figura 16: Taxa de reação da síntese de amônia (CHAUVEL; LEFEBVRE, 1989) Figura 17: Determinação da taxa máxima de reação da síntese de amônia (CHAUVEL; LEFEBVRE, 1989)
  • 42.
    34 Figura 18: Perfilde temperatura e fração molar de amônia simulado para um reator autotérmico TVA (Tennessee Valley Authority), considerando a cinética de Temkin e Pyzhev (elaboração própria) Figura 19: Influência da razão H2:N2 na temperatura de reação ao longo de um reator autotérmico TVA (elaboração própria)
  • 43.
    35 Figura 20: Influênciada %inertes da alimentação na temperatura de reação ao longo de um reator autotérmico TVA (elaboração própria) Figura 21: Influência da pressão na temperatura de reação ao longo de um reator autotérmico TVA (elaboração própria)
  • 44.
    36 2.1.5 Processo O processode síntese de amônia até aproximadamente 1965 era operado a pressões acima de 30-35 MPa. A maioria dos processos subsequentes adotaram uma baixa pressão de operação, a aproximadamente 20-25 MPa absolutos e até 15- 20 MPa absolutos para alimentações muito puras pelo processo de lavagem com nitrogênio líquido, por exemplo. Para melhorar a otimização de energia, certos projetos da ICI, SNAM Progetti e Pullman-Kellogg recomendaram pressões de operação ainda menores do que 5 MPa absoluto. Entretanto, isto significa usar uma carga inicial de catalisador muito maior e maiores taxas de gás de recirculação não convertidos. As temperaturas variam aproximadamente entre 480ºC e 500ºC (CHAUVEL; LEFEBVRE, 1989). A síntese da amônia é realizada sobre catalisador de ferro a pressões geralmente na faixa de 100-250 bar e temperaturas na faixa de 350-550ºC (EFMA, 2011). Apenas 20-30% é reagido por passe no conversor devido a condições não favoráveis de equilíbrio. A amônia que é formada é separada do gás de reciclo por resfriamento/condensação, e o gás reagido é substituído pelo gás de síntese de reposição, mantendo então o reciclo de pressão. Adicionalmente, um extensor trocador de calor é necessário porque a reação é exotérmica e a ampla faixa de temperatura no reciclo. Um catalisador de síntese de amônia desenvolvido recentemente contendo rutênio sobre um suporte de grafite possui uma atividade muito mais alta por unidade de volume e tem um potencial de aumentar a conversão e abaixar as pressões de operação (EFMA, 2011). Um fluxograma padrão para a operação da síntese de amônia compreende os seguintes elementos principais (Figura 22) (CHAUVEL; LEFEBVRE, 1989): a) Um compressor centrífugo multi-estágio acionado por uma turbina à vapor, que pressuriza a alimentação bem como os gases de reciclo; b) Um reator multi-camada, normalmente vertical, com escoamento axial das correntes, projetado para alcançar circulação interna de efluentes gasosos,
  • 45.
    37 planejado para pré-aquecera alimentação e, acima de tudo, remover o calor gerado pela reação; c) Uma sucessão de trocadores de calor e separadores de alta pressão projetados para obter amônia líquida e para circular os gases não convertidos para o compressor, que compõe o reciclo de síntese. Em certas instalações recentes, um trocador de contato direto é instalado na saída do reator, com tubos concêntricos duplos ou tubos de gás, para a produção de vapor de alta pressão usados para acionar as turbinas; d) Um ciclo de refrigeração de NH3 por compressão/expansão de Joule Thomson compreendendo três estágios de temperatura (13,5ºC, -7,5ºC e - 33,5ºC) para liquefazer a amônia produzida a aproximadamente a -23,5ºC. Os reciclos de síntese são normalmente de dois tipos, dependendo se a amônia é recuperada antes ou depois da compressão. O primeiro fluxograma (Figura 22) usa menos energia, mas ambos reciclos lavam os gases com amônia líquida, permitindo a dissolução parcial das impurezas e estendendo a vida do catalisador (CHAUVEL; LEFEBVRE, 1989). Os arranjos do reciclo de síntese diferem com respeito ao pontos no reciclo em que o gás de reposição (make-up) é liberado e o gás de purga e a amônia são retirados. O melhor arranjo é adicionar o gás de make-up depois da condensação da amônia e a frente do conversor. A purga no reciclo deveria ser retirada depois da separação da amônia, e antes da adição do gás de make-up. Esta configuração depende que o gás de make-up seja tratado em uma etapa de secagem antes de entrar no reciclo. Um gás de make-up contendo traços de água ou CO2 deve ser adicionado antes da condensação da amônia, com efeitos negativos tanto para a condensação da amônia e quanto para o consumo de energia (EFMA, 2011). Processos de reforma convencionais com metanação como o último passo de purificação produz um gás de síntese contendo inertes (metano e argônio) em quantidades que não se dissolvem na amônia condensada. A maior parte destes inertes é removida pela retirada de uma corrente de purga do reciclo. O tamanho desta corrente controla o nível de inertes no reciclo de aproximadamente 10-15%. O gás de purga é lavado com água para remover a amônia antes de ser usado como
  • 46.
    38 combustível, ou antes,de ser enviado para uma unidade de recuperação de hidrogênio (EFMA, 2011). A condensação da amônia está longe de ser completa se o resfriamento é com água ou ar, e é geralmente não satisfatória (dependendo da pressão no reciclo e a temperatura do meio de resfriamento). A vaporização da amônia é usada como um refrigerante na maioria das plantas de amônia, para alcançar concentração de amônia suficientemente baixas no gás de reciclo do conversor. Os vapores de amônia são liquefeitos depois da recompressão no compressor da refrigeração. Uma característica inovadora destes processos obviamente reside no tipo de catalisador empregado, e também, no nível de tecnologia, no projeto do reator. Dois tipos de equipamentos são normalmente disponíveis, reatores tubulares e de leitos múltiplos (Figura 23) (CHAUVEL; LEFEBVRE, 1989). Figura 22: Esquema básico do reciclo de síntese de amônia (CHAUVEL; LEFEBVRE, 1989)
  • 47.
    39 Figura 23: Exemplosde reatores de síntese de amônia (a) (b) (c) (d) Figura 24: Reatores de síntese de amônia: Tecnologia Casale (a) e (b), Conversor S-300 Haldor Topsoe (c), Conversor Uhde (d)
  • 48.
    40 Figura 25: Síntesede amônia pela oxidação parcial de hidrocarbonetos Figura 26: Síntese de amônia pela reforma a vapor de hidrocarbonetos
  • 49.
    41 Figura 27: ProcessoKBR de produção de amônia Figura 28: Processo Haldor Topsoe de produção de amônia
  • 50.
    42 Figura 29: ProcessoCasale de produção de amônia padrão Figura 30: Processo Casale de produção de amônia de grande capacidade
  • 51.
    43 Figura 31: ProcessoUhde Dual-Pressure de produção de amônia
  • 52.
    44 2.2 Processo deprodução de ácido nítrico O ácido nítrico é um ácido forte que ocorre na natureza apenas na forma de sais de nitrato. Quando a produção em larga escala começou, o nitrato de sódio (Salitre do Chile) foi utilizado como matéria prima. No início do século 20 as reservas do salitre do Chile foram consideradas estar próximas da exaustão, assim um processo foi desenvolvido para substituir o nitrogênio de nitratos naturais por nitrogênio atmosférico. Três técnicas foram usadas industrialmente (ULLMANN, 2005): a) Produção de monóxido de nitrogênio pela reação de nitrogênio atmosférico e oxigênio a temperaturas maiores que 2000ºC (processo direto); b) Produção de amônia pela hidrólise de cianamida de cálcio sob pressão; c) Produção de amônia de nitrogênio e hidrogênio. A combustão direta do ar em um arco elétrico, desenvolvida por Birkeland e Eyde, foi abandonada devido a sua baixa eficiência energética. Processos diretos posteriores, tal como a síntese térmica do monóxido de nitrogênio com combustíveis fósseis ou a síntese de monóxido de nitrogênio em reatores nucleares não ganharam ampla aceitação. A produção de amônia da cianamida de cálcio foi apenas transitória. A amônia produzida do nitrogênio e hidrogênio pelo processo Haber-Bosch é, entretanto, ainda usado como a matéria prima para a produção de ácido nítrico (ULLMANN, 2005). A etapa crucial na produção de ácido nítrico, a combustão catalítica da amônia, foi desenvolvida por Ostwald por volta da virada do século. Os mais importantes parâmetros de projeto para uma planta de ácido nítrico foram determinados primeiramente em testes de laboratório e depois em uma planta piloto. A primeira unidade de produção empregando o processo de Ostwald entrou em operação em 1906 em Gerthe na Alemanha (ULLMANN, 2005).
  • 53.
    45 Em 1991, haviamaproximadamente 65 plantas de produção de ácido nítrico nos Estados Unidos com uma capacidade total de 11 milhões de toneladas de HNO3 por ano. As plantas variam em tamanho de 6000 a 7000 toneladas por ano. Aproximadamente 70% do ácido nítrico produzido é consumido como um intermediário na produção di nitrato de amônio (NH4NO3), que por sua vez é usado como fertilizante. A maioria das plantas de ácido nítrico está localizada em regiões agrícolas tais como o Centro-oeste, Centro-sul, e Estados do Golfo devido à alta demanda de fertilizantes nestas áreas. Outros 5% a 10% do ácido nítrico produzido é usado para a oxidação orgânica na produção de ácido adípico (EPA, 2010). O ácido nítrico é também usado na oxidação orgânica para produção de ácido tereftálico e outros compostos orgânicos. A produção de explosivos utiliza ácido nítrico para nitrações orgânicas. Nitrações com ácido nítrico são usadas na produção de nitrobenzeno, dinitrotolueno, e outros intermediários químicos. Outras utilizações finais do ácido nítrico são a separação de ouro e prata, munições militares, decapagem de aço e metal, fotogravura, e acidulação de rochas fosfáticas (EPA, 2010). 2.2.1 Processo A produção industrial do ácido nítrico pelo processo Ostwald é descrito a seguir. O processo envovle três etapas químicas (Figura 32) (ULLMANN, 2005): 1) Oxidação catalítica da amônia com oxigênio atmosférico para resultar em óxido nítrico: Equação 12: Oxidação da amônia 4 NH3 5 O2+ 4 NO + 6 H2O
  • 54.
    2 3 2) Oxidaçã dinitrogê 3) Absorçã ãodo óx ênio: E ão dos óxid Eq 2 NO xido nítrico quação 13 dos de nitr quação 14 Figura 3 NO2 + O2 o para d 3: Oxidaçã rogênio pa 4: Absorção a 32: Proce H2O+ 2 NO ióxido de ão do óxido ra resultar o do NO2 e esso Ostwa 2 HNO 2 H = - 1 nitrogêni o nítrico em ácido em água ald NO+O3 1127 kJ/m io ou tet nítrico: ol 46 róxido de 6 e
  • 55.
    47 O modo emque estas três etapas são implementadas caracteriza vários processos de ácido nítrico. No processo de pressão única (“single-pressure”), a combustão da amônia e a absorção de NOx acontecem na mesma pressão de operação. Isto inclui os processos de pressão média (230-600 kPa) e alta pressão (700-1100 kPa). Muito poucas unidades atualmente empregam baixa pressão (100- 220 kPa) para ambos processos de combustão e absorção (ULLMANN, 2005). Em processos de dupla pressão, a pressão na absorção é maior do que a da combustão. Plantas modernas de pressão dupla caracterizam-se por operar a combustão a 400-600 kPa e absorção a 900-1400 kPa. Um trabalho intensivo sobre a combustão da amônia bem como a oxidação e absorção dos óxidos de nitrogênio foram bem documentados desde o início da década de 20. Até agora a combustão da amônia foi considerada como uma reação catalítica de superfície heterogênea com reações laterais indesejadas. A oxidação do monóxido de nitrogênio é um raro exemplo de uma reação homogênea de terceira ordem na fase gás. A absorção do NOx é uma reação heterogênea entre fases fluidas (isto é, gás e líquido) (ULLMANN, 2005). O ácido nítrico produzido pelo processo mencionado produz um ácido diluído que pode ter concentrações de 30% a 70%. Ele pode ser concentrado por uma segunda etapa que combina a desidratação, branqueamento, condensação, e absorção para produzir ácido nítrico de alta concentração a partir do ácido nítrico diluído. O ácido nítrico de alta concentração geralmente possui mais que 90% de ácido nítrico (EPA, 2010). 2.2.2 Produção do ácido nítrico diluído (30%-70%) O processo de produção do ácido nítrico diluído é realizado pela oxidação catalítica a alta temperatura da amônia conforme a Figura 33. Este processo tipicamente consiste de três etapas: oxidação da amônia, oxidação do óxido nítrico, e absorção. Cada etapa corresponde a uma reação química distinta (EPA, 2010).
  • 56.
    48 Oxidação da amônia Primeiramente,uma mistura de 1:9 de amônia/ar é oxidada na temperatura de 750ºC a 800ºC assim que passa através de um conversor catalítico, de acordo com a seguinte reação (EPA, 2010): Reação principal: Reações laterais: Equação 15: Reações durante a oxidação da amônia O catalisador mais comum usado é feito de uma tela de 90% de platina e 10% ródio construída de fios finos na forma de quadrados. Sob estas condições a oxidação da amônia para óxido nítrico (NO) processa-se em uma reação exotérmica com uma faixa de rendimento de 93% a 98%. As temperaturas de oxidação podem variar de 750ºC a 900ºC. Altas temperaturas do catalisador aumentam a seletividade de reação na direção da produção de NO. Baixas temperaturas do catalisador tendem a ser mais seletiva na direção de subprodutos: nitrogênio (N2) e óxido nitroso 4 NH3 5 O2+ 4 NO + 6 H2O H = -904 kJ/mol 4 NH3 4 O2+ 2 N2O + 6 H2O H = -1105 kJ/mol 4 NH3 3 O2+ 2 N2 + 6 H2O H = -1268 kJ/mol 2 NO N2 + O2 H = -90 kJ/mol 4 NH3 + 6 NO 5 N2 + 6 H2O H = -1808 kJ/mol
  • 57.
    49 (N2O). O óxidonítrico é um poluente e o óxido nitroso é conhecido como um gás de efeito estufa. A mistura de dióxido de nitrogênio/dímero passa então através de um recuperador de calor e um filtro de platina (EPA, 2010). Em temperaturas baixas (200-400ºC), a taxa de oxidação da amônia é limitada pela cinética da reação. Os subprodutos nitrogênio e especialmente N2O são formados preferencialmente. Entre 400-600ºC, a taxa de reação torna-se limitada pela transferência de massa, que é então dominante acima de 600ºC. O controle pela transferência de massa relaciona a taxa de difusão da amônia através do filme de gás na superfície do catalisador. O produto neste regime de reação é o NO (ULLMANN, 2005). A superfície do catalisador experimenta uma pressão parcial de amônia e uma pressão parcial de oxigênio diminuída devido a limitações de transferência de massa. A reação lateral catalítica entre amônia e óxido nítrico é acelerada por um aumento das pressões parciais de ambas as espécies sobre a superfície do catalisador. Se o envenenamento da superfície do catalisador ocorre, o número de sítios diminui e a pressão parcial, particularmente da amônia, aumenta nos centros ativos remanescentes. O resultado é o aumento na formação de subprodutos. Na prática, este deslocamento é compensado pelo aumento da temperatura, isto é, a reação é novamente deslocada na região limitada pela difusão gás-filme (ULLMANN, 2005). No início na campanha a superfície do catalisador possui uma superfície regular e, portanto, apenas uma limitação suave de transferência de massa na fase gás, que resulta em um rendimento inicial menor do óxido nítrico. Depois de um pequeno tempo de serviço, entretanto, a área superficial do catalisador aumenta grandemente devido a mudanças micro-estruturais e interações com os constituintes voláteis do catalisador (Figura 33). O crescimento da área superficial do catalisador aumenta a limitação de transferência de massa na fase gás e, portanto, o rendimento do óxido nítrico (ULLMANN, 2005).
  • 58.
    50 Figura 33: Fotoda tela de platina-ródio por microscopia de varedura eletrônica (A- Estágio inicial; B-Estágio altamente ativado) (ULLMANN, 2005) Do ponto de vista da engenharia, a combustão da amônia é uma das reações catalíticas mais eficientes (máxima conversão de 98% possível). De acordo com a estequiometria da Equação 12, a mistura reacional de amônia/ar deveria conter 14,38% de amônia. Entretanto, uma razão menor de amônia/ar é empregada por uma variedade de razões, sendo a mais importe que a conversão diminui com uma razão muito alta, e também porque amônia e ar formam uma mistura explosiva. Devido à mistura de amônia e ar na prática industrial ser incompleta, razões maiores podem ocorrer localmente, sendo assim necessária a inclusão de uma margem de segurança abaixo do limite de explosividade. O limite de explosividade diminui com a pressão de modo que queimadores de alta pressão podem operar com até 11% de amônia, enquanto que em sistemas de baixa pressão é possível operar com 13,5% de amônia. O limite de explosividade também depende da velocidade de escoamento e do conteúdo de água na mistura reacional (ULLMANN, 2005). De acordo com o princípio de Le Chatelier, o aumento no volume na Equação 12 implica que a conversão declina assim que a pressão aumenta (Figura 34). Se as velocidades do gás são muito altas ou o número de telas catalíticas é insuficiente, a conversão para óxido nítrico diminui devido a reação da amônia com óxido nítrico
  • 59.
    51 formando nitrogênio eágua. Se as velocidades do gás são muito baixas ou se muitas telas foram usadas, ocorre a decomposição do óxido nítrico em nitrogênio e oxigênio (ULLMANN, 2005). Tabela 8: Limites de explosividade de misturas de amônia-ar em pressão atmosférica (ULLMANN, 2005) Velocidade de escoamento (m/s) Limite de explosividade inferior (%NH3) Limite de explosividade superior (%NH3) 0 15.5 27,5 3 28 38 5-8 30 40 12 32 37 14 nenhum nenhum Tabela 9: Dados típicos de projeto para queimadores de amônia (ULLMANN, 2005) Pressão (MPa) Número de telas Velocidade do gás (m/s) Temperatura de reação (ºC) Perda de catalisador (g/t HNO3) O,1-0,2 3-5 0,4-1,0 840-850 0,05-0,10 0,3-0,7 6-10 1-3 880-900 0,15-0,20 0,8-1,2 20-50 2-4 900-950 0,25-0,50
  • 60.
    52 Figura 34: Conversãoda amônia para óxido nítrico sobre tela de platina como função da temperatura (a – 100 kPa; b – 400 kPa) (ULLMANN, 2005) Figura 35: Perda de metais preciosos na combustão de amônia para óxido nitríco como função da temperatura e composição do catalisador ((a) Pt; (b) Pt-Rh 98/2; (c) Pt-Rh 90/10) (ULLMANN, 2005)
  • 61.
    53 Uma alta temperaturade reação promove a combustão da amônia (Figura 34), mais temperaturas altas diminuem a conversão. Temperaturas até 950ºC foram realizadas, mas as perdas de catalisadores, principalmente devido a vaporização, aumentaram grandemente (Figura 36). O modo usual de manter a conversão em direção do fim da campanha, apesar da desativação e perdas de catalisador, é aumentando a temperatura. A razão amônia/ar é diretamente relacionada a temperatura de reação: um aumento de 1% na proporção de amônia aumenta a temperatura em cerca de 68 K. Se a temperatura é muito baixa, a conversão para óxido nítrico diminui. A temperatura de reação também depende da temperatura da mistura de entrada. A fórmula seguinte apresenta um valor aproximado emºC (ULLMANN, 2005): . 68 Equação 16: Temperatura de reação da combustão da amônia em função da temperatura da mistura e razão de amônia na alimentação Figura 36: Conversão da amônia para óxido nítrico sobre tela de platina (a) e perdas de platina (b) como uma função da composição do catalisador (ULLMANN, 2005)
  • 62.
    Figu Fig d ura 37: Dia gura38: Re de calor - L agrama de (a) eatores de Lentjes; (b) e processo de pres e oxidação ) sistema in (U de uma pl ssão única catalítica ntegrado d ULLMANN lanta de ác a (EPA, 201 da amônia de recupera N, 2005) cido nítrico 10) (b) a ((a) sistem ação de ca o usando o ) ma de recu alor - Stein 54 o processo uperação müller) 4
  • 63.
    55 Oxidação do óxidonítrico O óxido nítrico formado durante a oxidação da amônia deve ser oxidado. A corrente de processo é passada através de um resfriador/condensador e resfriado até 38ºC ou menos a pressões de até 8 bar absoluto. O óxido nítrico reage não cataliticamente com o oxigênio residual para formar o dióxido de nitrogênio (NO2) e seu dímero, o tetróxido de dinitrogênio (N2O4) conforme a Equação 13 e Equação 17 (EPA, 2010) Esta reação lenta e homogênea é dependente de alta temperatura e pressão. Operando a baixas temperaturas e alta pressão promove a máxima produção de NO2 com um tempo mínimo de reação (EPA, 2010). Reações laterais também ocorrem: Equação 17: Reação de dimerização do dióxido de nitrogênio Equação 18: Formação do trióxido de dinitrogênio Para descrever a cinética da oxidação do óxido nítrico (Equação 17), usa-se uma equação da taxa de terceira ordem (ULLMANN, 2005): Equação 19: Taxa de reação da oxidação do NO 2 NO2 N2O4 H = - 58.08 kJ/mol NO + NO2 N2O3 H = - 40 kJ/mol
  • 64.
    56 Onde: r: taxa dereação, kmol.m-3 .s-1 kp: constante da taxa de reação, atm-2 s-1 R; constante universal do gases, m3 .atm.kmol-1 .K-1 T: Temperatura, K p: pressão parcial, atm 652,1 1,0366 Equação 20: Dependência da constante da taxa com a temperatura Esta reação não é usual porque ela processa-se mais rápido a baixas temperaturas do que a altas temperaturas, isto é, a taxa de reação tem um coeficiente de temperatura negativo. Devido ao fato do equilíbrio no sistema de dimerização do dióxido de nitrogênio ser atingido muito rápido, uma fórmula de equilíbrio pode ser assumida, onde Kp é constante de equilíbrio (ULLMANN, 2005). Equação 21: Taxa da reação de dimerização do NO2 A taxa de dimerização é praticamente independente da temperatura, tal que a constante da taxa (kp) a 25ºC é 5,7.105 atm-1 s-1 , podendo ser usada para todas temperaturas de interesse técnico. Hoftyzr e Kwanten deram a seguinte equação para a constante de equilíbrio NO2-N2O4 (ULLMANN, 2005):
  • 65.
    57 0,698 10 Equação 22:Constante de equilíbrio da reação de dimerização do NO2 Para a formação do trióxido de dinitrogênio a seguinte fórmula de equilíbrio pode ser escrita: Equação 23: Taxa da reação de formação do N2O3 A constante de equilíbrio pode ser determinada como: 0,698 10 Equação 24: Constante de equilíbrio da reação de formação do N2O3
  • 66.
    58 Absorção A mistura deNO2/N2O4 entra em um processo de absorção depois de ser resfriada. A mistura é bombeada na base de uma torre de absorção, enquanto que o N2O4 líquido é adicionado em um ponto superior. A água de processo deionizada entra no topo da coluna. Ambos os líquidos escoam em contracorrente a mistura gasosa de NO2/N2O4. A oxidação é realizada nos espaços livres entre as bandejas, enquanto que a absorção ocorre nas bandejas. A absorção nas bandejas são geralmente bandejas perfuradas ou valvuladas. A reação exotérmica ocorre conforme a Equação 14 (EPA, 2010): A rota principal para formação do ácido envolve duas etapas na fase líquida. Primeiramente, o N2O4 dissolvido reage com a água resultando em ácido nítrico e nitroso (ULLMANN, 2005): Equação 25: Reação de N2O4 e água O ácido nitroso então se dissocia a ácido nítrico, água e óxido nítrico, sendo que o NO é transportado através da interface no seio do gás: Equação 26: Dissociação do HNO2 N2O4 + H2O HNO3 HNO2+ H = - 87,0 kJ/mol 3 HNO2 HNO3 H2O+ 2 NO+ H = - 15,3 kJ/mol
  • 67.
    59 Figura 39: Modelonão estequiométrico da absorção de óxidos de nitrogênio em água (ULLMANN, 2005) Uma corrente de ar secundária é introduzida na coluna para re-oxidar o NO que é formado na Equação 14 e/ou Equação 26. Este ar secundário remove o NO2 do ácido produzido. Uma solução aquosa de 55-65% (tipicamente) de ácido nítrico é retirado da base da torre. A concentração do ácido pode variar de 30% a 70% de ácido nítrico. A concentração do ácido depende da temperatura, pressão, número de estágios de absorção, e concentração dos óxidos de nitrogênio entrando na absorvedora (EPA, 2010). Existem dois tipos básicos usados para produzir o ácido nítrico diluído: (1) Processo de estágio de pressão única, e (2) processo de estágio duplo de pressão. No passado, as plantas de ácido nítrico foram operadas em pressão única, variando da pressão atmosférica de 1 atm a 13,8 atm absoluto. Entretanto, desde que a reação da Equação 12 é favorecida por baixas pressões e as reações da Equação 13 e Equação 14 são favorecidas por pressões mais altas, novas plantas tendem a operar um sistema de estágio duplo de pressão, incorporando um compressor entre
  • 68.
    60 o reator deoxidação de amônia e o condensador. A reação de oxidação é processada de pressões levemente negativas até aproximadamente 4 atm absoluto, e as reações de absorção são processadas em 8-14 atm absoluto (EPA, 2010). Figura 40:Torre de absorção ((a) entrada de gás nitroso, (b) comportimento interno, (c) compartimento externo) (ULLMANN, 2005) No sistema de pressão de estágio duplo, o ácido nítrico formado na absorvedora (base) é geralmente enviado para um branqueador externo onde ar é usado para remover (branquear) qualquer óxido de nitrogênio dissolvido. Os gases branqueados são então comprimidos e passados através da absorvedora. O gás residual da absorvedora (destilado) é enviado para um separador de arraste para a remoção da mistura ácida. Depois, o gás residual é reaquecido no trocador de calor
  • 69.
    61 da oxidação daamônia para aproximadamente 200ºC. No passo final, ocorre a expansão do gás na turbina de recuperação de potência. A energia térmica produzida nesta turbina pode ser usada para acionar o compressor (EPA, 2010). Figura 41:Diagrama de Toniolo para uma torre de absorção (AB processo de absorção; BC processo de oxidação) (ULLMANN, 2005)
  • 70.
    62 Figura 42: Plantade pressão dupla da Uhde Krupp (MAURER; BARTSCH, 2001)
  • 71.
    63 2.2.3 Produção doácido nítrico concentrado (98-99%) O ácido nítrico produzido industrialmente contém aproximadamente 50-70 % em massa de HNO3. Isto é alto suficiente para a produção de fertilizantes, mas os processos de nitração na química orgânica industrial demandam o ácido concentrado (98-100%). A destilação, o modo mais simples para concentrar o ácido diluído, falha porque o ácido nítrico e a água formam um azeótropo (68,4% HNO3 na pressão atmosférica) (ULLMANN, 2005). Figura 43:Equilíbrio líquido-vapor para ácido nítrico-água (MAURER; BARTSCH, 2001) Figura 44:Diagrama de fase para o sistema HNO3-H2O (MATHESWARAN et al, 2007)
  • 72.
    64 O ácido nítricoconcentrado é produzido diretamente ou indiretamente. No processo direto, a água gerada na combustão da amônia é retirada por um rápido resfriamento para resultar em uma mistura de gás nitroso do qual o ácido concentrado pode ser produzido diretamente em um dos dois modos (ULLMANN, 2005). No primeiro, o NOx completamente oxidado pode ser separado na forma líquida pela absorção no ácido nítrico concentrado, e então levado para um reator onde é reagido com oxigênio e água (ou ácido fraco) sob pressão para resultar em ácido concentrado. No segundo, os gases nitrosos podem reagir com o ácido azeotropico para formar um ácido concentrado que pode ser convertido facilmente para ácido concentrado e azeotropico por destilação. O último produto é tanto reciclado completamente ou usado na produção ordinária de ácido diluído (ULLMANN, 2005). Figura 45:Equilíbrio líquido-vapor para ácido nítrico-água e H2SO4 (MAURER; BARTSCH, 2001)
  • 73.
    65 No processo indireto,a concentração é baseada na destilação extrativa e retificação com ácido sulfúrico ou nitrato de magnésio (ULLMANN, 2005). Do ponto de vista da engenharia de processo, o processo de nitrato de magnésio tem as seguintes vantagens (ULLMANN, 2005): 1) A instalação é muito compacta. Nenhum tanque de armazenamento é necessário, que reduz as perdas de energia; 2) Devido ao fato do passo de reconcentração do nitrato de magnésio ser processado em um vaso de aço inoxidável, praticamente nenhum material de construção crítico é necessário; 3) O nitrato de magnésio pode ser transportado em sacos, e é, portanto, muito mais fácil de manusear do que o ácido sulfúrico; 4) O condensado de ácido nítrico diluído, que é produzido quando a solução de nitrato de magnésio é reconcentrada, é parcialmente reusada na absorção de NOx. Perdas de ácido nítrico são muito poucas. Figura 46:Fluxograma de processo simplificado para um processo de produção direto de ácido nítrico concentrado com oxigênio (ULLMANN, 2005)
  • 74.
    66 3. Processos deprodução de fertilizantes nitrogenados 3.1 Processo de produção de uréia A uréia (NH2CONH2) ocorre em condições normais na forma de um sólido que se decompõe antes de atingir o ponto de ebulição, e que é industrialmente sintetizado pela reação de amônia com dióxido de carbono. É um intermediário importante na produção de fertilizantes (CHAUVEL; LEFEBVRE, 1989). 3.1.1 Características do processo Reação Em todos os processos comerciais, a uréia é produzida pela reação de amônia e CO2 a temperatura e pressão elevadas de acordo com as reações de Basaroff (ULLMANN, 2005): Equação 27: Reação de produção de uréia A primeira conversão é exotérmica e a segunda é endotérmica. Como a primeira reação produz mais calor do que é consumido pela segunda, a reação global é exotérmica. Um esquema do processo global e equilíbrio físico-químico envolvido é mostrado na Figura 47 (ULLMANN, 2005). 2 NH3 (g) + CO2 (g) NH2-COONH4 (l) Ho 298 = -151 kJ/mol NH2-COONH4 (l) NH2-CO-NH2 (l) + H2O (l) Ho 298 = -32 kJ/mol
  • 75.
    67 Figura 47:Equilíbrio físico-químicoda produção da uréia (ULLMANN, 2005) Os processos diferem principalmente nas condições (composição, temperatura e pressão) em que estão reação são processadas. Tradicionalmente, a composição da fase líquida na zona de reação é expressa por duas razões molares: geralmente, as razões molares NH3:CO2 e H2O:CO2. Ambas refletem a composição da mistura inicial da reação (Equação 27) (ULLMANN, 2005). Com as equações balanceadas (Equação 27), e nas condições de operação, é impossível alcançar a conversão total dos reagentes (NH3 e CO2) e o desaparecimento completo do produto intermediário (carbamato de amônio). Esta condição que é devido as propriedades termodinâmicas dos reagentes e produtos, é agravada mais ainda pelo fato que a reação de conversão carbamato para uréia ser muito mais devagar do que a formação do carbamato. Isto torna necessário operar em dois estágios (CHAUVEL; LEFEBVRE, 1989): a) No primeiro, o efluente obtido consiste de uréia (40-60 %m), carbamato de amônio, e amônia de dióxido de carbono não convertido; b) No segundo, o carbamato de amônio é removido pela decomposição através da reação reversa de formação, gerando assim os reagentes iniciais.
  • 76.
    68 A conversão alcançávelpor passe, ditada pelo equilíbrio químico em função da temperatura passa através de um máximo (Figura 48 e Figura 49). Este efeito é geralmente atribuído ao fato que a concentração do carbamato de amônio em função da temperatura passa através de um máximo. Este máximo de concentração de carbamato de amônio pode ser explicado, pelo menos qualitativamente, pelos efeitos caloríficos das reações na Equação 27 (ULLMANN, 2005). Figura 48:Conversão de CO2 em equilíbrio químico em função da temperatura – NH3:CO2 = 3,5; H2O:CO2 = 0,25 (mistura inicial) (ULLMANN, 2005) A influência da composição da mistura inicial no equilíbrio químico pode ser explicado pela Equação 27 e pela lei da ação das massas (ULLMANN, 2005): a) Aumentando a razão NH3:CO2 aumenta a conversão de CO2, mas reduz a conversão de NH3; b) Aumentando a quantidade de água na mistura inicial resulta na diminuição da conversão de CO2 e NH3.
  • 77.
    Fi Fig tem igura 49:C NH3:C gura 50:Re mperatura Conversão CO2= 3,5; endimento – NH3:CO de NH3 em H2O:CO2 de uréia n O2 = 3,5; H2 m equilíbrio = 0,25 (mi a fase líqu 2O:CO2 = 0 o químico e istura inicia uida em eq 0,25 (mistu em função al) (ULLMA uilíbrio quí ura inicial) o da tempe ANN, 2005 ímico em f (ULLMANN 69 eratura – 5) função da N, 2005) 9
  • 78.
    70 Figura 51:Rendimento deuréia na fase líquida em equilíbrio químico em função da razão H2O:CO2 – NH3:CO2 = 3,5; T = 190ºC (mistura inicial) (ULLMANN, 2005) O rendimento da uréia (isto é, a concentração da uréia na fase líquida) é considerado a melhor ferramenta para julgar os parâmetros ótimos de processo do que o CO2 ou NH3, visto que uma escolha arbitrária de um dos componentes como parâmetro para avaliar a ótima conversão da reação pode facilmente levar a conclusões erradas (ULLMANN, 2005). A Figura 50 ilustra o rendimento da uréia como uma função da temperatura que passa através de um máximo, que é função da composição. A Figura 51 mostra o efeito negativo do excesso de água no rendimento de uréia; portanto, um dos objetivos no projeto de um sistema de reciclo deve ser a minimização da água no reciclo. A Figura 52 mostra que o rendimento da uréia em função da razão NH3:CO2 atinge um máximo um pouco acima da razão estequiométrica (2 : 1). Esta é uma das razões porque todos os processos comerciais operam a razões de NH3:CO2 acima da razão estequiométrica. Outra razão importante para isto pode ser encontrada da fase de equilíbrio no sistema NH3-CO2-H2O-Uréia (ULLMANN, 2005).
  • 79.
    71 Figura 52:Rendimento deuréia na fase líquida em equilíbrio químico em função da razão NH3:CO2 – H2O:CO2 = 0,25; T = 190ºC (mistura inicial) (ULLMANN, 2005) A reação lateral principal leva a formação de biureto, especialmente durante a recuperação e purificação da uréia, quando o efluente bruto é submetido a uma temperatura excessivamente alta (CHAUVEL; LEFEBVRE, 1989): Equação 28: Reação de formação do biureto a partir da uréia O biureto é um veneno para vegetais se seu conteúdo é muito alto. Sua concentração deve ser mantida abaixo de 0,9% em massa. Na prática, a uréia contem menos do que 0,3% em massa (CHAUVEL; LEFEBVRE, 1989). A reação de formação do biureto (Equação 28) também se aproxima do equilíbrio no reator de uréia. A alta concentração de NH3 no reator desloca a reação NH2-CO-NH2 NH2-CO-NH-CO-NH2 + NH3
  • 80.
    72 para esquerda detal modo que apenas uma pequena quantidade de biureto é formada no reator. Nas seções seguintes da planta, o NH3 é removido da solução de uréia, criando deste modo uma força motora para a formação do biureto. O grau em que o biureto é formado é determinado pela cinética de reação, de modo que para diminuir sua formação deve-se diminuir o tempo de contato da solução de uréia com altas temperaturas (ULLMANN, 2005). Outra reação lateral é a hidrólise da uréia: Equação 29: Reação de hidrólise da uréia No reator a reação da Equação 29 aproxima-se do equilíbrio, e em todas as seções seguintes da planta as concentrações de NH3 e CO2 na solução de uréia tendem a deslocarem para direita. O grau em que a reação ocorre é determinado pela temperatura (altas temperaturas favorecem a hidrólise) e pela cinética de reação. O modo para diminuir a hidrólise da uréia é similar as ações para evitar a formação de biureto (ULLMANN, 2005). Condições de operação A. Reação de síntese A uréia é sintetizada da amônia e gás carbônico a temperaturas variando de 170ºC a 210ºC, e a pressões entre 12 MPa e 30 MPa absoluto. A tendência atual é usar uma pressão de aproximadamente 15 MPa absoluto. A temperatura de reação deve ser tal que (CHAUVEL; LEFEBVRE, 1989): a) O carbamato de amônio é líquido (> 183ºC); NH2-CO-NH2 + H2O NH2-COONH4 2 NH3 + CO2
  • 81.
    73 b) A conversãono equilíbrio seja máxima: cálculos mostram que esta temperatura aumenta diretamente com a razão NH3:CO2, e a faixa de 180ºC a 190ºC é geralmente selecionada. O processo geralmente difere pela composição do gás de alimentação do reator. Alguns processos empregam um grande excesso de amônia com a razão NH3:CO2 variando de 4 a 6. Isto alcança altas conversões de CO2 (75-80%). Outros usam apenas um pequeno excesso ou até operam com reagentes em proporções estequiométricas. Isto leva a uma menor conversão (40-50%) e necessita de reciclo de gases não convertidos (CHAUVEL; LEFEBVRE, 1989). Em vista de efeitos inibitórios de oxigênio na ação corrosiva do meio reacional, pequenas quantidades de ar são adicionadas na alimentação do CO2. Entretanto, se o CO2 empregado é obtido da planta de amônia, deve-se primeiro livrar-se do hidrogênio por oxidação catalítica, para evitar perigo de explosão subsequentes (CHAUVEL; LEFEBVRE, 1989). B. Reação de decomposição do carbamato de amônio Este é o ponto onde o processo exibe ampla diferença. Dois métodos são teoricamente disponíveis para processar a reação de decomposição (CHAUVEL; LEFEBVRE, 1989): a) Abaixamento da temperatura e pressão Abaixando a temperatura e pressão desloca o equilíbrio em direção aos reagentes iniciais. A mistura gasosa é então re-comprimida, causando sua re-combinação, e a solução de carbamato é reciclada (CHAUVEL; LEFEBVRE, 1989). Se amônia é presente em excesso, ela separa da solução de carbamato e é reciclada na forma gasosa. Para minimizar os custos totais da re-compressão dos compostos gasosos, a decomposição é processada em dois estágios, e o gás produzido é reciclado depois de cada estágio. Como
  • 82.
    74 regra, a primeiraopera a 2 MPa absoluto, a segunda a 0,1-0,2 MPa absoluto, a temperaturas na faixa de 160-200ºC (CHAUVEL; LEFEBVRE, 1989). b) Deslocamento do equilíbrio de dissociação Baseado na lei da ação das massas e a lei de Dalton, pode ser mostrado que a pressão de dissociação (P) do carbamato de amônio nos componentes gasosos é governado pela equação (CHAUVEL; LEFEBVRE, 1989): 0,53 . . Equação 30: Pressão de dissociação do carbamato líquido Onde Ps(T) é a pressão de dissociação da mistura estequiométrica NH3:CO2 = 2 em função da temperatura, yNH3 e yCO2 são as frações molares na fase gás. Claramente, se a proporção de um dos componentes na fase gás é aumentada, yNH3  1 ou yCO2  1, a pressão de dissociação tende em direção ao infinito. Por isso parece possível alcançar a decomposição do carbamato pelo esgotamento (stripping) por amônia ou gás carbônico (CHAUVEL; LEFEBVRE, 1989). Este recurso oferece a vantagem de alcançar a decomposição do carbamato a uma pressão igual ao da síntese, e, portanto, reduzindo os custos de re-compressão da mistura de CO2/NH3 (CHAUVEL; LEFEBVRE, 1989). C. Reação de formação do biureto
  • 83.
    75 O biureto apareceprincipalmente durante a concentração da uréia e durante a formação dos grãos. Sua taxa de formação durante a evaporação varia diretamente com a temperatura e taxa de reação, e inversamente com a pressão (CHAUVEL; LEFEBVRE, 1989): 100 é . 0,55. , 100 é . . , . 10 , , Equação 31: Taxa de formação semi-empírica de biureto 3.1.2 Processos de produção As principais peculiaridades e desafios do processo de produção de uréia são (ULLMANN, 2005): a) O limite termodinâmico na conversão por passe através do reator de uréia, combinado com o comportamento azeotropico do sistema NH3-CO2, necessita de um projeto astuto do sistema de reciclo; b) O produto carbamato de amônio intermediário é extremamente corrosivo. Uma combinação própria das condições de processo, materiais de construção, e dimensionamento de equipamento é, portanto, essencial; c) A ocorrência das duas reações laterais – hidrólise da uréia e formação do biureto – deve ser considerada. Os tipos principais de processos podem ser distinguidos: a) Processos convencionais b) Tecnologias caracterizando a decomposição do carbamato de amônio por esgotamento (gas stripping)
  • 84.
    76 Processos convencionais a. Processode passe único Estes são os primeiros, operando a 24 MPa absoluto, e aproximadamente 180-190ºC, em que o carbamato é decomposto a aproximadamente a 160ºC por uma simples expansão em dois estágios (1,7 MPa e 0,2 MPa absoluto). A amônia e o dióxido de carbono recuperados são enviados para outras unidades (ácido nítrico, sulfato de amônia, nitrato de amônia, etc.). Este tipo de instalação foi abandonado com o aumento da capacidade das unidades de produção, e a conseqüente necessidade para encontrar mercados para os subprodutos (CHAUVEL; LEFEBVRE, 1989). b. Processo com reciclo parcial da amônia líquida O efluente do reator de síntese é expandido e enviado para uma coluna, em que o excesso de amônia é separado, condensado e reciclado como um líquido para o reator. O carbamato é então decomposto por dois estágios de expansão (CHAUVEL; LEFEBVRE, 1989). c. Processo de reciclo total O carbamato de amônio é decomposto pela expansão em vários estágios (dois a quatro). A amônia e o dióxido de carbono em excesso ou liberado pode então ser reciclado para o reator que opera a aproximadamente a 20-21 MPa absoluto, e aproximadamente 200ºC, por duas variantes possíveis (CHAUVEL; LEFEBVRE, 1989):
  • 85.
    77 1) Na formagasosa, que apresenta a desvantagem de gerar um alto custo de recompressão, embora uma melhoria significante fosse fornecida pela introdução de compressores centrífugos. 2) Na forma líquida (amônia e carbamato de amônio), pela associação com cada estágio de expansão (normalmente dois) de uma absorvedora operando na mesma pressão. Esta operação, na presença de água, garante a recombinação dos reagentes depois de sua condensação, resultando em uma solução aquosa de carbamato na base, bem como a evaporação no topo da coluna, devido a exotermicidade da reação, do excesso de amônia que é então re-condensado. Estes reciclos de líquidos eliminam a necessidade de compressores, mas dão um aumento substancial de corrosão. d. Processos integrados Esta versão desenvolvida em particular pela SNAM, Mitsui Toatsu, Ammonia Casale, etc., integra as unidades de produção de amônia e uréia. Ela oferece as seguintes vantagens (CHAUVEL; LEFEBVRE, 1989): a) Eliminação dos custos de compressão de CO2, que é produzido diretamente pela preparação do gás de síntese de amônia; b) Uso direto da amônia; c) Simplificação do estágio de absorção de CO2 na unidade de produção de amônia, devido ao desaparecimento da seção de regeneração do absorvente, desde que o CO2 é diretamente recuperado por meio de uma solução aquosa de carbamato e amônia. Processos com decomposição do carbamato por esgotamento (gas stripping) O processo de esgotamento de CO2 desenvolvido pela Stamicarbon caracteriza-se que a maior parte do reciclo da NH3 e CO2 não convertidos ocorre na fase gás, tal que nenhum dos reciclos está associado com uma grande reciclo de água para a zona de síntese. Outra característica que diferencia entre processos
  • 86.
    78 convencionais e deesgotamento em termos de esquema de reciclo, podem ser encontrados no modo que o calor é fornecido para a zona de recirculação (Figura 48 e Figura 49) (ULLMANN, 2005). Os processos de decomposição do carbamato por esgotamento são processos de reciclo total operando com um reciclo de produtos não convertidos a pressão praticamente constante, variando entre 15 MPa e 20 MPa absoluto (CHAUVEL; LEFEBVRE, 1989). Como em técnicas convencionais, a uréia é produzida em aproximadamente 180ºC para 200ºC. Por outro lado, o carbamato residual é decomposto na pressão de síntese, pela redução de sua pressão parcial por meio do esgotamento por gás. A recombinação dos reagentes então liberada ocorre depois sua condensação, pela passagem em uma absorvedora ou uma lavadora, que também serve para re- condensar as frações vaporizadas durante a reação, e para alcançar o reciclo enteiramente na forma líquida. Para minimizar os problemas de corrosão, os diferentes efluentes são normalmente forçados a escoar por gravidade, ou por vaporização, ou até por meio de ejetores (CHAUVEL; LEFEBVRE, 1989). Características técnicas de processos de reciclo total Esquema básico Os reagentes, purificados para remover o CO e umidade, são comprimidos separadamente e então introduzidas no reator, onde o carbamato é rapidamente formado (Figura 56). O reator geralmente opera adiabaticamente, e a temperatura deve ser controlada estritamente devido a severa corrosão pelas soluções de carbamato de amônio acima de 200ºC (CHAUVEL; LEFEBVRE, 1989). O efluente do reator, consistindo de uréia, carbamato de amônia e reagentes não convertidos, é sujeito pela alteração das condições de operação para a decomposição que converte parte do carbamato de amônio para CO2 e NH3. O produto gasoso resultante é comprimido e condensado. Isto leva a uma formação renovada do carbamato que é reciclado para um reator em solução aquosa,
  • 87.
    79 enquanto que oexcesso de amônia é misturado com amônia de alimentação. Toda operação é repetida para decompor todo o carbamato, e obter uma solução final que contem 72-76 % em massa de uréia, e a pureza final desejada pode ser obtida por um tratamento de polimento (CHAUVEL; LEFEBVRE, 1989). Se o conteúdo de biureto estiver na faixa de 0,7-0,9 % (padrão de fertilizantes), várias operações de evaporação são primeiramente conduzidas sob vácuo com tempo de residência limitado, seguido por centrifugação, e terminando na pulverização do produto em uma torre de “prilling2 ” (perolação). Baixos conteúdos de biureto (0,2-0,3 %) necessitam cristalização fracionada seguida por granulação (CHAUVEL; LEFEBVRE, 1989). Técnicas convencionais de prilling fazem uso de torres em que uréia fundida é introduzida no topo por meio de um pulverizador. Estas torres de prilling naturais e corrente forçada de ar também agem como resfriadores. Portanto, para obter grãos de tamanho grande (4 a 6 mm), exigidos para certos usos de fertilizantes, as torres podem ser de até 50 a 80 metros de altura (CHAUVEL; LEFEBVRE, 1989). Processos Stamicarbon O processo Stamicarbon I é uma técnica de reciclo convencional total. Sua principal característica consiste de introduzir pequenas quantidades de oxigênio no meio reacional para minimizar a corrosão. Isto foi seguido pelo processo Stamicarbon II (Figura 57), baseado na decomposição de carbamato de amônio pelo esgotamento com CO2. O reciclo da síntese de uréia caracteriza-se por quatro passos principais neste caso (CHAUVEL; LEFEBVRE, 1989): 2 Processo que forma cristais ou aglomerados do tamanho de grãos do material pela ação de uma corrente de ar ascendente sobre uma solução quente em queda.
  • 88.
    80 Figura 53:Diagrama deprocesso típico para uma planta de uréia: a) compressor de CO2; b) bomba de alta pressão de amônia; c) reator de uréia; d) vaso de decomposição de média pressão; e) coluna de separação de amônia-carbamato; f) vaso de decomposição de baixa pressão; g) evaporador; h) prilling; i) desabsorvedora. j) seção de condensação a vácuo (ULLMANN, 2005) Figura 54:Diagrama conceitual de balanço térmico de um processo convencional de uréia (ULLMANN, 2005)
  • 89.
    81 Figura 55:Integraçaõ térmicade uma planta de esgotamento na forma de conceitual (ULLMANN, 2005) Figura 56: Produção de uréia – Processo convencional Mitsui Toatsu (CHAUVEL; LEFEBVRE, 1989)
  • 90.
    82 Figura 57: Produçãode uréia – Processo Stamicarbon (CHAUVEL; LEFEBVRE, 1989)
  • 91.
    83 a) Condensação doCO2 e amônia para formar carbamato. Esta operação ocorre em um trocador de calor convencional, entre 150ºC e 170ºC, a aproximadamente 14,5 MPa absoluto. Ele usa a amônia líquida alimentada bem como o reciclo secundário de uma fase aquosa, consistindo de carbamato e reagentes residuais, que são introduzidas juntas por meio de um ejetor para minimizar os problemas de corrosão a temperaturas elevadas. A condensação também ocorre no reciclo primário de reagentes não convertidos que, juntos com o make-up de CO2, é tomado do estágio de decomposição do carbamato pelo esgotamento por gás. A reação é exotérmica e produz vapor de baixa pressão; b) A conversão do carbamato para uréia, em um reator vertical operando entre 170ºC e 185ºC, a pressão de 14,5 MPa absoluto, com uma razão de NH3:CO2 de 2,8 a 2,9 (valor teórico de 2,4), tempo de residência de 45 a 60 minutos, e conversão por passe de aproximadamente 60%; c) Decomposição do carbamato não convertido por arraste usando CO2 alimentado. Isto também ocorre a 14,5 MPa absoluto, aproximadamente a 185ºC, em um trocador de calor de filme descendente, aquecido no lado casco por vapor de alta pressão.O make-up de CO2 é primeiro livre do hidrogênio por oxidação sobre um catalisador de platina. Esta operação ajuda a separar 85% do CO2 não convertido e amônia; d) Reciclo dos reagentes não reagidos, tanto na forma gasosa diretamente, ou indiretamente na forma líquida, depois de tratar a solução aquosa de uréia do estágio de esgotamento. Depois da expansão a 0,2-0,3 MPa absoluto, esta operação inclui uma destilação durante o qual as frações gasosas, depois de resfriar e parcialmente condensar, recombinam parcialmente para formar o carbamato. Os gases residuais são lavados para minimizar as perdas de reagentes.
  • 92.
    84 Independentemente da concentraçãoda uréia em uma série de evaporadores, o resto do diagrama compreende a passagem através da torre de prilling, bem como tratamentos de recuperação e antipoluição sobre as diferentes correntes de gás e líquido (CHAUVEL; LEFEBVRE, 1989). 3.1.3 Tecnologia de formação do produto Existem duas tecnologias para formação dos grãos de uréia: Prilling e granulação. Prilling Por muito tempo o processo de prilling foi largamente utilizado como tecnologia para a forma final da uréia. Neste processo, a uréia fundida é distribuída na forma de gotas em uma torre. Esta distribuição é realizada tanto por chuveiros ou pelo uso de dispersores rotatórios equipados com furos. As gotas de uréia solidificam assim que elas caem pela torre, sendo resfriadas em contracorrente com o ar ascendente. O processo de prilling possui várias desvantagens (ULLMANN, 2005): 1) O tamanho do produto é limitado a um diâmetro médio máximo de aproximadamente 2,1 mm. O produto com tamanho maior necessitaria de altas torres de prilling que não são viáveis econômicamente; além disso, gotas maiores tendem a ser instáveis; 2) Durante o processo de prilling há a formação de poeira muito fina. A remoção desta poeira é tecnicamente difícil e uma operação cara; 3) A resistência ao esmagamento e resistência ao choque dos grãos são limitados, fazendo o produto menos adequado para transporte a granel sobre longas distâncias. Este problema pode ser largamente superado com técnicas
  • 93.
    85 apropriadas para melhoraras propriedades físicas, tal como semeadura para melhorar a resistência ao choque ou adição de formaldeído para melhorar a resistência ao esmagamento e suprimir a tendência de aglutinação. Granulação Os inconvenientes do prilling iniciaram o desenvolvimento de várias técnicas de granulação. Estas técnicas desviaram da técnica de prilling no ponto em que a uréia é pulverizada em grãos, que gradualmente aumenta o tamanho como um processo contínuo. O calor de solidificação é removido pelo resfriamento a ar ou, para algumas técnicas de granulação, evaporação da água. Desde que o tempo de contato entre a uréia líquida e o ar neste processo é muito menor do que no prilling, a poeira formada no processo de granulação é muito mais grosseira, portanto, permitindo ser removida muito mais facilmente do ar de resfriamento (ULLMANN, 2005). Sistemas de granulação por tambor foram desenvolvidos, por exemplo, por C & I Girdler, Kaltenbach-Thuring, e Montedison. Os processos de granulação Pan também foram desenvolvidos, por exemplo, pela Norsk Hydro e a Tennessee Valley Authority (TVA). Mais recentemente técnicas de granulação por leitos de jorro e leitos fluidizados foram introduzidos. Uma técnica de leito de jorro foi desenvolvida pela Toyo Engineering Corporation; entretanto, a tecnologia de leito fluidizado da Hydro Agri parece ser a bem mais sucedida neste momento (ULLMANN, 2005). Todos os processos de granulação necessitam a adição de formaldeído ou componentes contendo formaldeído. Também é comum para todas as técnicas de granulação obter o produto com diâmetros maiores se comparados com o processo de prilling. Entretanto, suas capacidades a este respeito diferem uns dos outros até certo ponto (ULLMANN, 2005). Embora as melhorias provocadas pela granulação estarem acima de qualquer dúvida, as técnicas de prilling ainda tem um lugar devido ao seu baixo investimento e baixos custos variáveis associados com o prilling se comparado com a granulação (ULLMANN, 2005).
  • 94.
    86 3.2 Processo deprodução de nitrato de amônio A rota mais comum para a produção do nitrato de amônio é por meio da neutralização do ácido nítrico com amônia. Há uma segunda via de produção, mais utilizada na Europa, onde é feita a reação de nitrato de cálcio com NH3 e CO2. A partir de amônia e ácido nítrico A neutralização do ácido nítrico (45 - 65% HNO3) com NH3 gasosa é acompanhada pela liberação de 100-115 J/mol de NH4NO3 (NITROGEN, 1967), podendo este calor ser utilizado para evaporar completa ou parcialmente a água. Neste processo pode-se obter soluções de 95 – 97% de nitrato de amônio, dependendo da concentração e da pressão do ácido nítrico. Para evitar o superaquecimento em um determinado local no reator e a decomposição do nitrato de amônio é necessário que no momento da neutralização os reagentes sejam misturados completamente e de maneira rápida. Na Figura 58, tem-se um projeto de um neutralizador (ULLMANN, 2005). A amônia e o ácido entram na câmara de neutralização, através dos tubos a e b. O neutralizador é preenchido com solução de nitrato de amônio até a marca A. Enquanto que a solução ferve vigorosamente no compartimento exterior f, a ebulição é suprimida no compartimento interno e devido a uma diferença de pressão. A temperatura do processo pressurizado está em torno de 180ºC. Sendo que o parâmetro mais importante a ser controlado é o pH, pois assim evita-se a introdução de cloretos, metais pesados e materiais orgânicos. O material utilizado para a produção de neutralizadores e evaporadores são ligas de aço inoxidável com Cr-Ni.
  • 95.
    87 Figura 58: Neutralizador(Soc. Belge de l'azote - SBA); A) nível de enchimento; a) tubo de alimentação de amônia; b) tubo de alimentação de ácido nítrico; c) tubo de alimentação opcional de vapor; d) do tubo interno; e) compartimento interno; f) compartimento exterior; g) câmara vapor; h) topo do neutralizador; i) tomada de vapor; k) Container; l) saída da solução (ULLMANN, 2005) As diferenças nas plantas comerciais encontram-se na pressão que se aplica no sistema. A Chemico, utiliza o processo a pressão reduzida, enquanto que o processo Uhde e o SBA aplicam pressão, sendo caracterizados por utilizar menores temperaturas e apresentarem menor corrosão. A possibilidade de uso do calor gerado na neutralização se torna maior quando esta é realizada sob pressão, sendo esta uma diferença entre os processos (ULLMANN, 2005). A figura 59, apresenta o processo UCB, onde um trocador de calor no reator de pressão usa parte do calor de reação para produzir vapor (ULLMANN, 2005). Amônia e ácido nítrico (52 - 63% HNO3) são pré-aquecidos e pulverizados no reator. A pressão no reator é de aproximadamente 0.45 MPa, a temperatura é de 170-180ºC, e o pH é 3-5, sendo o pH mantido nesta faixa para controle da proporção de reagentes.
  • 96.
    88 O trocador decalor resfria a mistura reacional, enquanto que a neutralização segue estável. A solução de nitrato de amônio deixa o reator com uma concentração de 75-80%, sendo concentrada por evaporação em um evaporador de filme descendente até a concentração de 95%. O pH 3–5, reduz as perdas de nitrogênio para o processo de vaporização. As condições são ajustadas para que não haja acumulo de vapor durante o processo. Figura 59: Processo UCB. a) Reator; b) Lavadora; c) Evaporador de filme descendente (ULLMANN, 2005) Outro processo pressurizado é o Stamicarbon, apresentado na Figura 60. O neutralizador é um reator loop que está ligado a um separador. Solução reacional circula no sistema sem a utilização de bomba, apenas por meio do uso do calor gerado.
  • 97.
    89 Figura 60: ProcessoStamicarbon: a) Neutralizador; b) Tanque intermediário; c) Surplus steam condenser; d) Purificador de Amônia; e) Condensador; f) Tanque de solução de amônia diluída; g) Tanque de condensado; h) Resfriador; i) Evaporador; k) Separador; l) Seal pot; m) tanque de armazenamento de solução de nitrato de amônio 95% (ULLMANN, 2005) Ácido nítrico (60% em peso), amônia pré-aquecida, e uma pequena quantidade de ácido sulfúrico são introduzidos na extremidade inferior do reciclo. O reator opera a 0.4 MPa e 178ºC. A solução de nitrato de amônio formada no reator tem uma concentração de 78%. O vapor removido no topo do separador é passado através de um eliminador de névoa e é usado principalmente para concentrar a solução de NH4NO3 a 95% em um evaporador a vácuo. O excesso de vapor é condensado, e a amônia é recuperada a partir do condensado e devolvida ao reator. Em um segundo evaporador, a concentração pode ser aumentada para 98-99,5%. A temperatura da solução de nitrato de amônio é mantida abaixo de 180ºC durante toda neutralização e evaporação.
  • 98.
    90 O processo NSM/NorskHydro pressure, representado na Figura 61, usa amônia pré-aquecida e ácido nítrico. Figura 61: NSM/Norsk Hydro process; a) Evaporador de amônia/ superaquecedor; b) Pré-aquecedor do ácido nítrico; c) Caldeira; d) Reator; e) Separador; f) Scrubber; g) Flash; h) Evaporador; i) Separador; k) Condensador; l) Ejetor; m) Tanque (ULLMANN, 2005) A pressão no reator é entre 0,4 e 0.5 MPa, e a temperatura varia de 170- 180ºC, estas condições se aplicam a uma solução 70-80%. Por meio de uma circulação forçada e um efeito de sifão térmico a solução circula através do reator. Parte do calor da reação é utilizada para gerar vapor puro, em uma caldeira externa; alguns vaporizam água no reator, produzindo vapor de processo, que é usado para concentrar a solução de nitrato de amônio a 95%. As perdas de amônia são mantidas pequenas lavando o vapor de processo com ácido nítrico que é adicionado a uma solução de nitrato de amônio em circulação no sistema. Em um evaporador a vácuo especial é possível obter uma maior concentração da solução de NH4NO3 a 99,5%.
  • 99.
    91 O processo Stengel,que é utilizado largamente no Estados Unidos, produz diretamente nitrato de amônio anidro (ULLMANN, 2005). A amônia e o ácido nítrico 58% são pré-aquecido com vapor e alimentados em um reator de tubo vertical, com uma pressão de 0.35 MPa e a temperatura de 240ºC. A mistura de NH4NO3 e vapor é expandida em um separador centrífugo a vácuo. Após a decapagem com ar quente, produz-se nitrato de amônio 99,8% fundido, que é descarregado em uma cinta de aço resfriado, onde solidifica, sendo posteriormente quebrado ou granulado. Em todos estes processos a manutenção do pH desejado é o mais importante. Onde as temperaturas de reação estão abaixo de 170ºC, o pH é mantido entre 2,4 e 4 para minimizar as perdas de nitrogênio. Em neutralizadores sob pressão, o pH é mais alto, 4,6 a 5,4, devido à necessidade causada pelas temperaturas mais elevadas e maior perigo de decomposição. A partir da conversão de nitrato de cálcio tetra-hidratado O nitrato de cálcio tetrahidratado, que é um subproduto da produção de fertilizante nitrofosfato, é tratado com amônia e dióxido de carbono para formar nitrato de amônio e carbonato de cálcio: Equação 32: Equação de produção de nitrato de amônio do nitrato de cálcio O calor da reação é suficiente para evaporar toda a água, porém, um procedimento direto não é possível por causa do equilíbrio desfavorável a temperaturas elevadas. No processo BASF, Figura 62, a remoção de calor é realizada a partir da reação do Ca(NO3)2 com (NH4)2CO3 : NH3 e CO2, que estão
  • 100.
    92 dissolvidos em umasolução de NH4NO3. As duas soluções reagiram a 50ºC, sendo mínimo o calor produzido. Figura 62: Processo BASF para conversão do nitrato de calico; a) Torre de absorção; b) Condensador; c) Solução de NH4NO3 – (NH4)2CO3; d) Solução NH4NO3 suja; e) Vaso de Reação; f) Decantador; g) Filtro de classificação; h) Filtro de correia (ULLMANN, 2005) O tamanho dos grãos gerados é influenciado pela maneira que se faz a introdução dos reagentes. Após a reação a solução de NH4NO3, aproximadamente 65%, é separada do CaCO3 em um filtro de correia e concentrado por evaporação. Granulação O nitrato de amônio puro tem um teor de nitrogênio de 35%, enquanto que o comercializado como fertilizante possui um teor de N de 34,5% ou 33,5%. Ele geralmente contém aditivos para estabilizar o grão e melhorar as propriedades de armazenamento.
  • 101.
    93 Vários processos foramdesenvolvidos para granulação sendo o Prilling o preferido para grandes usinas produzindo mais de 1.000 t por dia, enquanto os outros processos também são adequados para saídas mais baixos, em torno de 250 t por dia (ULLMANN, 2005). O Prilling começa a partir do derretimento do sal contendo cerca de 0,5% de água. Torres de pulverização retangulares ou redondas de até 70 m de altura são usadas. A Figura 63 mostra um diagrama de uma planta prilling de nitrato de amônio. Figura 63: Processo ICI com torre prilling; a) Neutralizadores de Nitrato de Amônio; b) Evaporador de filme descendente; c) Filtro; d) Torre Prilling; e) Peneira (ULLMANN, 2005) A solução é pulverizada através de bicos pulverizadores, placas ou centrífugas perfuradas localizadas no topo da torre. O ar frio é puxado através da torre contracorrente para remover o calor, acarretando na cristalização. Como as gotas caem através da torre, solidificam-se em grânulos redondos, que são lançadas ao pé da torre prilling, sendo posteriormente resfriado. Não há nenhuma necessidade do granulado ser seco se o nitrato de amônio 99,5% foi derretido e pulverizado. O grão perolizado tem um diâmetro 2-3 mm, portanto, menor do que da maioria dos outros processos. O tamanho do grão é
  • 102.
    94 afetado, em certamaneira, pela forma do bico, pelas seções de perfuração cruz e da velocidade de rotação da centrífuga de pulverização, e pela viscosidade do fundido. O processo de reciclo de sal desenvolvido pela BASF, Figura 64, para granulação do nitrato de amônio, produz grânulos de 2-4 mm. O processo pode ser modificado, por exemplo, organizando um tambor rotativo após o parafuso de remo para melhorar a granulação, através da realização de secagem ou de resfriamento em um leito fluidizado, ou submetendo o granulado à triagem quente ou fria. (BASF, 1928). Figura 64: Processos de reciclo de sal; a) parafuso de granulação; b) Tambor de Secagem; c) Tambor de resfriamento; d) Telas; e) Triturador
  • 103.
    95 3.3 Processo deprodução de sulfato de amônio Atualmente, há quatro rotas para a produção de sulfato de amônio, são elas: 1) utilizando gás gerado na queima do coque; 2) A partir de amônia e ácido sulfúrico; 3) Co-produtos em sínteses orgânicas, tais como a produção de caprolactama; 4) A patir de gesso, amônia, e dióxido de carbono. A partir do gás gerado na queima do coque Esta forma de produção de sulfato de amônio vem sendo reduzida consideravelmente, devido ao fechamento de siderúrgicas e a evolução de seus processos que estão produzindo menos coque para a formação do sal. (NITROGEN, 1983) No processo de direto os gases impuros do forno são introduzidos em ácido sulfúrico para produzir sulfato de amônio, que fica contaminado por produtos coloridos. No processo indireto a amônia é levada para fora do gás de alto forno com água, lançado com uma suspensão de cal, e finalmente introduzido em ácido sulfúrico. A partir de amônia e ácido sulfúrico O calor da reação entre amônia e ácido sulfúrico é suficiente para evaporar toda a água, se uma concentração de ácido de 70% ou mais for usada.
  • 104.
    96 Equação 33: Equaçãode produção de sulfato de amônio Atualmente, a reação é realizada em saturadores, que são dispositivos derivados dos cristalizadores por evaporação comumente utilizada anteriormente (ULLMANN, 2005). No processo de saturação, Figura 65, neutralização e cristalização são realizadas em só um aparelho. O ácido sulfúrico é entregue para o lado de sucção e o amoníaco para o lado da pressão da bomba de circulação forçada. A cristalização da solução metaestável dá tamanhos de partículas, geralmente, entre 0,5 mm e 3 mm. O sal é continuamente descarregado na extremidade inferior do saturador, sendo posteriormente separado em centrífugas, secos, e resfriado, e o licor mãe é devolvido ao saturador. As impurezas no ácido sulfúrico podem afetar negativamente a cristalização, logo pequenas quantidades de ácido fosfórico, uréia, ou sais inorgânicos são adicionados para promover o crescimento de cristal.
  • 105.
    97 Figura 65: Saturadorde sulfato de amônio; a) centrífuga; b) tanque de licor mãe Como um co-produto em sínteses orgânicas O sulfato de amônio é um co-produto na produção de fibras sintéticas, tais como caprolactama, acrilonitrila, metacrilato de metila, e na produção de ácido fórmico e acrilamida. A fonte mais importante é a produção de caprolactama, que é necessário para nylon 6. O processo de caprolactama convencional produz 2,5-4,5 t de sulfato de amônio por tonelada de lactâmicos. Onde 0,3-2,8 t é formado no estágio oximação e cerca de 1,7 t na fase de rearranjo de Beckmann. Cristalizadores são usados na evaporação de soluções de sulfato de amônio que resultam da produção da caprolactama. Os processos desenvolvidos pela BASF, Inventa, Toray Industries, Snia Viscosa, Techni-Chem, Kanebo, e DSM reduziram a 2,5-4,5 t, em alguns casos, para 1,7-1,8 t por tonelada de lactâmicos (ULLMANN, 2005).
  • 106.
    98 A partir degesso Utiliza-se, a anidrita e gipsita que reagem com NH3 e CO2: Equação 34: Produção do sulfato de amônio a partir do gesso O processo desenvolvido pela BASF durante a Primeira Guerra Mundial mantém-se importante onde há escassez de ácido sulfúrico, como na Índia, Paquistão e Turquia. O gesso finamente moído é reagido com uma solução de carbonato de amônio em uma cascata de vasos agitados. O tempo de permanência é de várias horas. A mistura reacional de carbonato de cálcio e solução de sulfato de amônio é filtrada em filtros rotativos a vácuo. A solução de sulfato de amônio, ligeiramente turva, é filtrada em filtros prensa, acidificada com H2SO4, e processada em cristalizadores de evaporação de vários estágios para formar uma granulação grossa de sulfato de amônio. Granulação e armazenamento Cristalizadores típicos geralmente produzem um grão de 0,5 a 3 mm, que pode ser seco para um teor de água inferior a 0,1%. O teor de ácido livre não deve exceder 0,03%, e o teor de N não deve ser inferior a 21%. Os grãos são protegidos contra quebra, geralmente por pequenas quantidades (0,1%) de surfactantes, e são armazenados.
  • 107.
    99 Geralmente o sulfatode amônio utilizado em misturas de fertilizantes é granulado. Podendo ser obtido através de compactação, granulação pan, ou utilizando o TVA Ammoniator Granulador. Melhorias na granulação podem ser obtidas através da adição de aditivos, como por exemplo, sal de cálcio. Pode-se citar, a granulação mista de soluções concentradas de uréia e cristais de sulfato de amônio, em um granulador pan, dá um granulado duro de elevado teor de nitrogênio (30 - 43% N) adequado para a mistura em massa (ULLMANN, 2005).
  • 108.
    100 3.4 Processo deprodução de MAP e DAP Por um longo tempo, fertilizantes sólidos de fosfato de amônio foram produzidos apenas em forma granular em uma neutralização integrada ao processo de granulação. Este ainda é o caso do DAP, mas desde meados dos anos 1960, a capacidade de produção considerável era de MAP em pó (ULLMANN, 2005). Fosfato de monoamônio, MAP Os processos utilizados para a produção de pó de MAP (tamanho de partícula 0,1-1,5 mm) são relativamente simples. Todos os processos são estruturados para dar bom armazenamento, manuseio e propriedades de granulação, quando utilizado para a fabricação do MAP, DAP, ou outros fertilizantes NP / NPK. No processo PhoSAI da Scottish Agricultural Industries, Figura 65, a amônia reage com ácido fosfórico (concentração mínima de 42% P2O5) em um reator de tanque agitado (d) para produzir uma pasta com uma relação N / P de 1,4 (ponto de solubilidade máxima), sob pressão atmosférica. A pasta flui para um misturador pinos (e) em que a relação N / P volta para cerca de 1,0 pela adição de mais ácido fosfórico concentrado. Durante esta etapa, a solubilidade diminui e mais água evapora devido ao calor de reação e cristalização. Um produto sólido é formado, e que normalmente contém 6 - 8% de umidade. Este é revestido (f) e as partículas grandes são moídas, após o qual o produto pode ser armazenado sem trituração adicional (ULLMANN, 2005).
  • 109.
    101 Figura 66: ProcessoPhoSAI para produção de grãos de MAP ; a) Fan; b) Separador; c) Lavadora de gases; d) Reator; e) Pin mixer; f) Tela; g) Oversize crusher No processo Minifos da Fisons (agora Fertilizantes Hydro), ver Figura 67, amônia e o ácido fosfórico (45 - 54% P2O5) reagem, em (b) a 0,21 MPa para dar uma relação N / P de 1. O produto líquido é pulverizado por expansão em uma torre de sopro natural (c), onde as gotículas solidificam para formar um pó com 6-8% de umidade residual (ULLMANN, 2005). Figura 67: Processo Hydro Minifos para MAP; a) Evaporador de amônia; b) Reator pressurizado; c) Torre Spray
  • 110.
    102 Processos alternativos combase na utilização de um reator de tubo em vez de um reator tanque foram desenvolvidos por Gardinier SA, Swift Agricultural & Chemical Corporation, e ERT – Espindesa. A umidade do produto relatada é de 2%, o que resulta em menos aglomeração (ULLMANN, 2005). Plantas mais recentes para produção de MAP em pó são baseadas no uso de reatores de tubo (incluindo os concebidos por Fertilizantes Hydro). Quantidades consideráveis de pó MAP são produzidas a partir de "ácidos de lodo" da clarificação de ácido fosfórico com teor de sólidos até 20%. Fosfato de diamônio, DAP Com base nos resultados favoráveis obtidos com um reator de tubo para fabricação de MAP, a ERT - Espindesa experimentou para a produção de DAP, ver Figura 68. O DAP tem uma solubilidade alta em água e em citrato com elevado teor de P2O5, provavelmente devido ao curto tempo de residência no reator, que não produz os sais insolúveis que são normalmente formados em plantas de longo tempo de retenção. O mesmo efeito foi observado com MAP formado em um reator de tubo.
  • 111.
    103 Figura 68: ERT– Processo Espindesa para DAP; a) Vaso tampão; b) Lavadora; c) Reator tubular; d)Torre DAP; e) Discharge scraper; f) Fan MAP e DAP granular O ácido fosfórico e amônia reagem em dois ou três vasos em série à pressão atmosférica em condições que se aproveitam de solubilidade e as propriedades de pressão de vapor. Inicialmente, três vasos reatores eram utilizados. A neutralização para MAP é realizada no primeiro. No segundo, mais amônia é injetado até cerca de 80%, e o DAP é formado. A amonização final ocorreu no terceiro reator, mas foi mais tarde realizado no blunger (pugmill) do circuito de granulação. Devido à baixa solubilidade do DAP o processo deve ser executado com um alto teor de água para manter a fluidez. Altos índices de reciclagem também são necessários para evitar o excesso de granulação na blunger, e para dar um granulado úmido contendo 4-6% de água. Tipicamente, esses índices de reciclagem são entre 11: 1 e 8: 1, dependendo de onde a amonização final ocorre. Os grânulos são secos em um secador rotativo. Os grânulos menores e partículas quebradas são reciclados. O resfriamento do produto
  • 112.
    104 (de tamanho 1,5-3mm) não é essencial, mas é recomendado para minimizar a perda de amônia e garantir uma boa estabilidade no armazenamento. A redução da razão de reciclagem (por exemplo, para 4:1) é alcançada através da realização de pré-neutralização a uma relação N / P de 1,4 em um reator de pressão operando em uma sobre pressão 0,1 MPa, assim que o ponto de ebulição da mistura de reação é elevada por 20ºC em comparação com a operação à pressão atmosférica, ver Figura 69. Assim, a dependência da temperatura acentuada da solubilidade do fosfato de amônio em água permite a operação em um menor teor de água, mantendo o fosfato de amônio em solução. A quantidade de água alimentada para o granulador é, portanto, minimizado (ULLMANN, 2005). Figura 69: Processo de granulação de DAP da Hydro Fertilizers, com reator pressurizado. a) Tail-gas scrubber; b) Ammonia scrubber; c) Bag filter; d) Reator Pressurizado; e) Granulador; f) Dryer; g) Ciclone; h) Screens; i) Crusher; j) Fluidized- bed cooler; k), l) Surge tanks
  • 113.
    105 Em uma tentativade simplificar ainda mais as plantas DAP e reduzir a taxa de reciclo a TVA, CROS SA, e ERT - Espindesa veêm tentando usar reatores tubulares diretamente liberando o resíduo no granulador rotativo, em vez de aplicar um tanque de pré-neutralização (ULLMANN, 2005). CROS e ERT - Espindesa em seus relatórios de operação demonstram estar sendo bem sucedidas, mas experiências em várias plantas EUA foram decepcionantes por causa da elevada entrada de calor no granulador (ULLMANN, 2005). CdF - Chimie AZF originalmente tinha a mesma experiência, mas conseguiu através da introdução de um segundo reator de tubo a pulverização no secador, ver Figura 70 (ULLMANN, 2005). Figura 70: Processo da AZF com dois reatores tubulares para granulação de DAP; a, b) reatores tubulares; c) Granulador; d) Secador - resfriador; e) Tela; f) Moinho Cerca de metade do ácido fosfórico é alimentada a um reator de tubo (a) que opera em N / P = 1,4 e lança seu produto no granulador (c). O ácido restante é
  • 114.
    106 alimentado em umsegundo reator de tubo (b) em N / P = 1,1, que é lançado na forma de spray no secador (d). Amônia extra é introduzida por baixo do leito. O reator de tubo (b) no secador produz pó MAP. Parte deste é levado para o ciclones do loop de despoeiramento, o restante cristaliza no produto DAP. A relação de reciclagem deste processo é menor do que com um pré- neutralizador convencional; e o consumo de combustível do secador também é reduzido. O MAP granulado é produzido nos mesmos tipos de plantas que o DAP. O processo mais comum é o TVA, com um pré-neutralizador e de tambor rotativo de amonização, ver Figura 71. Pré-neutralizador é operado a uma relação N / P de 0,6, um ponto de alta solubilidade, e mais amônia é adicionada no granulador para aumentar a razão molar de 1,0. Figura 71: Processo TVA para granulação de DAP; a) Lavadora; b) Pré- neutralizador; c) Surge; d) Granulador; e) Secador; f) Telas; g) Esmagador; h) Refrigerador ; i) Ciclone; j) Fan
  • 115.
    107 Em contraste coma produção de DAP, a recuperação de amônia por lavagem ácida não é necessária, mas todos os gases são limpos para recuperar poeiras e cinzas. Plantas granuladoras de MAP podem ser mais simples, mas a maioria das unidades é projetada de modo que ambos os produtos podem ser feitos na mesma planta. Os processos com reatores tubulares têm sido muito bem sucedidos na produção de MAP. Eles operam com uma perda de amônia muito leve, e pouco ou nenhum calor adicional é necessário para a secagem. Em algumas plantas, pré- neutralizadores foram substituídos por reatores de tubos (ULLMANN, 2005).
  • 116.
    108 4. Conclusão O Brasilapresenta uma forte dependência no uso de fertilizantes, porém com uma relação desproporcional entre a venda e produção destes no país, o que acarreta em uma forte demanda por importações. Os fertilizantes apresentam um déficit, que se aproxima de 25% de todo o déficit do setor químico no país, uma quantia de aproximadamente US$ 8 bilhões/ano. A expansão da produção de fertilizantes é uma alternativa para obtenção do equilíbrio da balança comercial, buscando uma diminuição das importações, contudo os fatores determinantes para a viabilidade do projeto devem ser avaliados (localização, garantia de fornecimento e o preço do gás natural). Por meio da análise destes fatores empresas, como por exemplo, a Petrobras e Fosfértil, estão buscando implantar novos projetos para produção de fertilizantes básicos. No âmbito das tecnologias de produção de fertilizantes e insumos básicos, constata-se que as tecnologias estão bem desenvolvidas restando apenas aperfeiçoamentos e otimizações de processos.
  • 117.
    109 Referências 1. Dias, V.P.; Fernandes, E.; Fertilizantes: uma visão global sintética; BNDES Setorial, Rio de Janeiro, n. 24, p. 97-138, 2006. 2. Taglialegna, G.H.F.; Paes Leme, M.F.; Sousa, E.L.L.; Concentration of the Brazilian fertilizer industry and company strategies; IAMA Congress, Sidney, 2001. 3. Secretaria de Acompanhamento Econômico – SEAE; Ministério da Fazenda; Panorama do mercado de fertilizantes – Maio/2011. 4. Fertipar Fertilizantes. Disponível em <www.fertipar.com.br>. Acesso em 04 Agosto 2011. 5. Lima, P. C. R.; Fábrica de fertilizantes nitrogenados e produção de etanol no norte fluminense. Câmara dos Deputados, 2007. 6. Associação Nacional para Difusão de Adubos – ANDA. Disponível em <www.anda.org.br>. Acesso em 04 Agosto 2011. 7. Associação de misturadores de adubo do Brasil – AMA Brasil. Disponível em <http://www.amabrasil.agr.br/>. Acesso em 04 Agosto 2011. 8. Yara Fertilizer Industry Handbook, 2005. 9. PETROBRAS. Plano Estratégico 2020. Disponível em <www.petrobras.com.br>. Acesso em 04 Agosto 2011. 10.BRASILmineral; Fosfertil decide manter programa de investimentos, Ano XXVI. n.287; p. 54-59, 2009.
  • 118.
    110 11.Secretaria de Geologia,Mineração e Transformação Mineral –SGM; Ministério de Minas e Energia – MME; Relatório Técnico 75 - Perfil dos Fertilizantes N-P-K, 2009. 12.EFMA. Production of Ammonia, Vol 1. Disponível em <http://www.efma.org/>. Acesso em 04 Agosto 2011. 13.GAINES, Larray D. Optimal Temperatures for Ammonia Synthesis Converters. Ind. Eng. Chem, Process Des. Dev., No. 3, Vol. 17, 1977, pp 381-389. 14.MURASE, A.; ROBERTS, Howard L.; CONVERSE, Alvin O. Optimal Thermal Design of an Autothermal Ammonia Synthesis Reactor. Ind. Eng. Chem. Process Des. Develop., Vol. 9, No. 4, 1970. pg 503-513. 15.KBR. KAAP™ Ammonia Synthesis Converter.Disponível em: <http://www.kbr.com/Technologies/Proprietary-Equipment/KAAP-Ammonia- Synthesis-Converter/>. Acesso em 03 Agosto 2011. 16.ABIQUIM. Projetos de Investimentos 2009/2014. São Paulo, Nov, 2009. 17.CHAUVEL, A., e LEFEBVRE, G. Petrochemical Processes,Vol. 1. 2ª Edição. Paris: Éditions Technip, 1989. pg 64-81. 18. YAMAMOTO, Carlos Itsuo. Modelagem Matemática e Simulação de Reforma Secundária em processo de produção de amônia. Tese de mestrado, Universidade de São Paulo, São Paulo, 1988. 19.ULLMANN's Encyclopedia of Industrial Chemistry. In: THIEMANN, M.; SCHEIBLER, E.; WIEGAND, K. W. Nitric Acid, Nitrous Acid, and Nitrogen Oxides. Weinheim: Wiley-VCH Verlag GmbH & Co., 2005. 20.EPA. Available and emerging technologies for reducing greenhouse gas emissions from the nitric acid production industry. North Carolina: U.S. Environmental Protection Agency, 2010. Disponível em < http://www.epa.gov/
  • 119.
    111 nsr/ghgdocs/nitricacid.pdf>. Acesso em06 Agosto 2011. 21.MAURER, Rainer e BARTSCH, Uwe. Krupp Uhde Nitric Acid Technology - Enhanced Plant Design for the Production of Azeotropic Nitric Acid. Alemanha, 2001. Disponível em <www.diquima.upm.es/docencia/tqi/docs/ nitrico_az.pdf>. Acesso em 06 Agosto 2011. 22.MATHESWARAN, M. et al. Factors Affecting Flux and Water Separation Performance in Air Gap Membrane Distillation. J. Ind. Eng. Chem, Vol 13, No 6, 2007. pg 965-970. 23.ULLMANN's Encyclopedia of Industrial Chemistry. In: MEESSEN, J. H.; PETERSEN, H. Urea. Weinheim: Wiley-VCH Verlag GmbH & Co., 2005.