N-1996 REV. B 12 / 2008
PROPRIEDADE DA PETROBRAS 1 página
Projeto de Redes Elétricas em
Envelopes de Concreto e com Cabos
Diretamente no Solo
CONTEC
Comissão de Normalização
Técnica
SC-06
Eletricidade
1a
Emenda
Esta é a 1a
Emenda da PETROBRAS N-1996 REV. B, e se destina a modificar o seu texto nas partes
indicadas a seguir:
NOTA 1 As novas páginas com as alterações efetuadas estão colocadas nas posições
correspondentes.
NOTA 2 As páginas emendadas, com a indicação da data da emenda, estão colocadas no final da
norma, em ordem cronológica, e não devem ser utilizadas.
Figura A-2: (1a
Emenda)
Alteração da figura.
____________
N-1996 REV. B FEV / 2000
PROPRIEDADE DA PETROBRAS 23 páginas
PROJETO DE REDES ELÉTRICAS EM
ENVELOPES DE CONCRETO E COM
CABOS DIRETAMENTE NO SOLO
Procedimento
Esta Norma substitui e cancela a sua revisão anterior.
Esta Norma é a Revalidação da revisão anterior.
Cabe à CONTEC - Subcomissão Autora, a orientação quanto à interpretação do texto
desta Norma. O Órgão da PETROBRAS usuário desta Norma é o responsável pela
adoção e aplicação dos itens da mesma.
CONTEC
Comissão de Normas
Técnicas
Requisito Mandatório: Prescrição estabelecida como a mais adequada e que deve ser
utilizada estritamente em conformidade com esta Norma. Uma eventual resolução de
não seguí-la ("não-conformidade" com esta Norma) deve ter fundamentos técnico-
gerenciais e deve ser aprovada e registrada pelo Órgão da PETROBRAS usuário desta
Norma. É caracterizada pelos verbos: “dever”, “ser”, “exigir”, “determinar” e outros
verbos de caráter impositivo.
SC - 06
Prática Recomendada (não-mandatória): Prescrição que pode ser utilizada nas
condições previstas por esta Norma, mas que admite (e adverte sobre) a possibilidade
de alternativa (não escrita nesta Norma) mais adequada à aplicação específica. A
alternativa adotada deve ser aprovada e registrada pelo Órgão da PETROBRAS usuário
desta Norma. É caracterizada pelos verbos: “recomendar”, “poder”, “sugerir” e
“aconselhar” (verbos de caráter não-impositivo). É indicada pela expressão: [Prática
Recomendada].
Eletricidade
Cópias dos registros das "não-conformidades" com esta Norma, que possam contribuir
para o aprimoramento da mesma, devem ser enviadas para a CONTEC - Subcomissão
Autora.
As propostas para revisão desta Norma devem ser enviadas à CONTEC - Subcomissão
Autora, indicando a sua identificação alfanumérica e revisão, o item a ser revisado, a
proposta de redação e a justificativa técnico-econômica. As propostas são apreciadas
durante os trabalhos para alteração desta Norma.
“A presente Norma é titularidade exclusiva da PETRÓLEO BRASILEIRO
S.A. – PETROBRAS, de uso interno na Companhia, e qualquer reprodução
para utilização ou divulgação externa, sem a prévia e expressa autorização
da titular, importa em ato ilícito nos termos da legislação pertinente,
através da qual serão imputadas as responsabilidades cabíveis. A
circulação externa será regulada mediante cláusula própria de Sigilo e
Confidencialidade, nos termos do direito intelectual e propriedade
industrial.”
Apresentação
As normas técnicas PETROBRAS são elaboradas por Grupos de Trabalho –
GTs (formados por especialistas da Companhia e das suas Subsidiárias), são comentadas pelos
Representantes Locais (representantes das Unidades Industriais, Empreendimentos de Engenharia,
Divisões Técnicas e Subsidiárias), são aprovadas pelas Subcomissões Autoras – SCs (formadas por
técnicos de uma mesma especialidade, representando os Órgãos da Companhia e as Subsidiárias) e
aprovadas pelo Plenário da CONTEC (formado pelos representantes das Superintendências dos
Órgãos da Companhia e das suas Subsidiárias, usuários das normas). Uma norma técnica
PETROBRAS está sujeita a revisão em qualquer tempo pela sua Subcomissão Autora e deve ser
reanalisada a cada 5 (cinco) anos para ser revalidada, revisada ou cancelada. As normas técnicas
PETROBRAS são elaboradas em conformidade com a norma PETROBRAS N-1. Para
informações completas sobre as normas técnicas PETROBRAS, ver Catálogo de Normas Técnicas
PETROBRAS.
N-1996 REV. B FEV / 2000
2
PREFÁCIO
Esta Norma PETROBRAS N-1996 REV. B FEV/2000 é a Revalidação da Norma
PETROBRAS N-1996 REV. A AGO/99, não tendo sido alterado o seu conteúdo.
1 OBJETIVO
1.1 Esta Norma fixa as condições exigíveis para projeto de redes elétricas em envelope de
concreto e com cabos lançados diretamente no solo, para instalações da PETROBRAS.
1.2 Esta Norma se aplica a serviços iniciados a partir da data de sua edição.
1.3 Esta Norma contém Requisitos Mandatórios e Práticas Recomendadas.
2 DOCUMENTOS COMPLEMENTARES
Os documentos relacionados a seguir são citados no texto e contêm prescrições válidas para a
presente Norma.
PETROBRAS N-298 - Simbolos Gráficos e Designações Empregados nos
Desenhos de Detalhamento de Instalações Elétricas
Industriais;
PETROBRAS N-305 - Acessórios para Caixas de Enfiação (Manholes-EMH);
PETROBRAS N-1711 - Detalhes de Caixa de Enfiação (Manholes-EMH) para
Uso em Rede Elétrica Subterrânea;
PETROBRAS N-1818 - Eletroduto Rígido - Requisição de Material;
PETROBRAS N-1842 - Caixa de Enfiação com Tampa Lisa - Requisição de
Material;
PETROBRAS N-2040 - Apresentação de Projetos de Eletricidade;
PETROBRAS N-2356 - Implantação de Rede Telefônica em Prédio e Unidade;
NFPA 70 - National Electrical Code;
IEC 287 - Calculation of the Continuous Current Rating of Cables
(100 % Load Factor).
3 DEFINIÇÕES
Para os propósitos desta Norma são adotadas as definições indicadas nos itens 3.1 e 3.2.
N-1996 REV. B FEV / 2000
3
3.1 Rede Elétrica Subterrânea Principal
Conjunto de instalações destinado a efetuar a interligação entre as diversas subestações que
compõem o sistema elétrico de distribuição e a central de geração e/ou de recebimento de
energia elétrica. Esta alimentação compreende principalmente a alimentação de força,
controle, sinalização e comunicação.
3.2 Rede Elétrica Subterrânea Secundária
Conjunto de instalações elétricas não abrangido pelo item anterior.
4 CONDIÇÕES GERAIS
4.1 Escolha do Tipo da Rede
4.1.1 Cabos Lançados Diretamente no Solo
Este tipo de instalação deve ser adotado, apenas, quando ocorrerem todas as seguintes
condições:
a) solo sem contaminação química capaz de afetar o cabo;
b) disponibilidade de área para instalação;
c) instalação externa à áreas de processo;
d) estudo técnico-econômico indique ser vantajoso;
e) solo com característica física adequada.
Nota: Solo pantanoso com recalque contínuo é um exemplo de solo inadequado.
4.1.2 Cabos em Envelopes de Concreto
Este tipo de instalação deve ser adotado preferencialmente. Seu uso é obrigatório nos
seguintes casos:
a) exigência de normas específicas como por exemplo, alimentação de unidades por
parte de concessionária de energia elétrica;
b) instalação do sistema de comunicações, conforme norma PETROBRAS N-2356.
4.2 Interferências com Sistemas e Estruturas
4.2.1 A escolha do caminhamento das redes principais deve atender aos seguintes critérios:
a) evitar passagem por áreas destinadas a futuras instalações;
N-1996 REV. B FEV / 2000
4
b) evitar passagem em:
- unidades de processo;
- interior de diques de tanques;
- casas de bombas;
- áreas destinadas à instalação de equipamentos externos das subestações;
- áreas pavimentadas;
c) evitar que a rede fique instalada paralelamente: abaixo ou acima de tubulações
subterrâneas; ou sob tubulações aparentes;
d) minimizar o comprimento da rede;
e) permitir ampliações;
f) minimizar as mudanças de direção;
g) reduzir o volume de escavação e os serviços de recomposição do terreno;
h) facilitar o lançamento e a manutenção dos cabos e redes.
4.2.2 A escolha do caminhamento das redes secundárias deve atender aos seguintes critérios:
a) idem alíneas a), d), e), f), g), h) anteriores;
b) manter espaçamento adequado de linhas ou equipamentos que operam com
temperatura externa acima do ambiente;
c) manter espaçamento adequado entre cabos do sistema de instrumentação e os
outros sistemas.
4.3 Detalhamento
4.3.1 O projeto deve prever a identificação através da pigmentação vermelha (vermelhão) na
face superior dos envelopes. Quando utilizada lajotas para proteção dos cabos diretamente
enterrados conforme FIGURA A-2, a pigmentação também é necessária.
4.3.2 O afloramento das redes deve ser feito através de eletroduto de aço galvanizado do tipo
pesado, especificado de acordo com a norma PETROBRAS N-1818 e protegido por envelope
de concreto. Caso a continuação da rede após o afloramento (instalação aparente) seja em
eletrodutos de alumínio, a transição entre o eletroduto de aço e o eletroduto de alumínio deve
ocorrer na luva embutida no concreto. (item 4.3.6)
4.3.3 A locação do afloramento dos eletrodutos de alimentação, controle e aterramento de
motores deve ser posicionada em plantas ou desenhos de detalhes.
4.3.4 A extremidade livre do eletroduto aflorado deve se situar a 300 mm acima do piso
acabado e ser dotada de luva roscada.
4.3.5 A profundidade da rede nos pontos de afloramento deve permitir a execução do raio
mínimo de curvatura para os eletrodutos de proteção dos cabos, de forma que a curva se inicie
e termine abaixo do nível do solo.
N-1996 REV. B FEV / 2000
5
4.3.6 Devem ser previstas luvas nos postos de afloramento de eletrodutos, embutidas no
concreto, a 50 mm da superfície de afloramento, de forma a permitir uma fácil substituição de
partes corroídas dos eletrodutos.
4.3.7 O raio mínimo de curvatura para eletrodutos deve ser estabelecido em função do raio
mínimo de curvatura para os cabos que devem ocupá-los, bem como em função da capacidade
de dobramento dos eletrodutos sem sofrer danos mecânicos (8 vezes o diâmetro externo do
eletroduto).
4.3.8 No projeto da rede elétrica deve-se procurar minimizar o volume de escavação e o de
recomposição do terreno.
4.3.9 A bitola mínima para eletroduto de aço galvanizado deve ser 25 mm (1”) e para
eletroduto não metálico 50 mm (2”).
4.3.10 A taxa de ocupação dos eletrodutos por cabos de baixa e média tensão deve ser a
seguinte:
a) 53% no caso de um condutor ou cabo;
b) 31% no caso de dois condutores ou cabos;
c) 40% no caso de três ou mais condutores ou cabos.
4.3.11 A capacidade de condução de corrente dos cabos instalados em redes subterrâneas
deve seguir as recomendações da IEC 287.
5 CONDIÇÕES ESPECÍFICAS
5.1 Cabos Lançados Diretamente no Solo
5.1.1 Na escolha do caminhamento da rede deve ser considerado os seguintes raios de
curvatura dos cabos:
a) cabos secos não armados:
- 8 vezes o diâmetro externo;
b) cabos armados ou blindados:
- 12 vezes o diâmetro externo;
c) cabos isolados com papel impregnado:
- 20 vezes o diâmetro externo.
N-1996 REV. B FEV / 2000
6
5.1.2 A distância horizontal entre a parede da vala e redes de esgoto, drenagem, tubulações
subterrâneas e fundações não deve ser menor do que 300 mm.
5.1.3 O espaçamento mínimo entre os cabos de uma rede deve atender aos valores indicados
na TABELA 1.
TABELA 1 - ESPAÇAMENTO MÍNIMO ENTRE CABOS EM REDES
DIRETAMENTE ENTERRADAS
Caso Espaçamento (mm)
Entre cabos de força 200
Entre cabos de força e controle 150
Entre cabos de controle 100
Nota: 3 cabos unipolares em formação trifólio devem ser considerados como um cabo de
força tripolar para efeito da TABELA acima.
5.1.4 A disposição dos cabos na rede deve atender ao recomendado nas FIGURAS A-1 e A-2
do ANEXO A.
5.1.5 O afloramento dos cabos deve ser feito através de eletroduto metálico em envelope de
concreto, conforme FIGURA A-3 do ANEXO A.
5.1.6 Pode-se conseguir uma redução na profundidade de lançamento dos cabos usando-se o
critério: para cada 50 mm de concreto de proteção (lajotas), a profundidade pode ser reduzida
de 150 mm. [Prática Recomendada]
5.1.7 A profundidade máxima recomendada para a vala deve ser de 1 200 mm. O
recobrimento mínimo da rede elétrica deve respeitar as tabelas 300-5 e 710-4 b do NFPA 70.
[Prática Recomendada]
5.1.8 O caminhamento das redes com cabos diretamente enterrado deve ser identificado
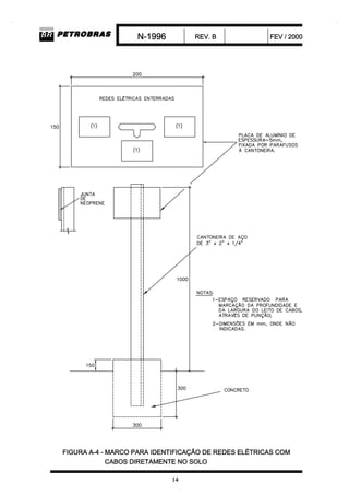
através de marcos, de acordo com a FIGURA A-4 do ANEXO A, localizados da seguinte
maneira:
a) nos pontos onde os cabos sofram mudança de direção;
b) em pontos regularmente espaçados com distância não superiores a 30 m.
N-1996 REV. B FEV / 2000
7
Notas: 1) Cada marco deve conter, no mínimo, um número de identificação e informações
sobre o tipo e tensão dos cabos sinalizados pelo marco.
2) Em área pavimentada a sinalização deve ser feita no piso, conforme
FIGURA A-2 do ANEXO A.
5.1.9 Os cruzamentos das redes com rodovias, ferrovias ou outros tipos de vias de trânsito
pesado devem ser projetados de acordo com a FIGURA A-5 do ANEXO A.
5.1.10 Os cruzamentos entre cabos de força, força com controle e/ou instrumentação devem
seguir as recomendações contidas nas FIGURAS A-6, A-7, A-8 e A-9 do ANEXO A.
5.1.11 Os cabos devem ser cobertos conforme FIGURA A-2, com misturas de areias naturais
com granulometrias escolhidas a fim de se obter um alto grau de compactação do solo com
elevada densidade a seco e, protegidos ainda por placas de concreto (lajotas). Acima das
placas de concreto deve ser depositada areia compactada até o nível do piso.
5.1.12 Cabos de aterramento com função específica de interligação à malha de terra podem
correr na mesma vala dos cabos isolados, dispostos nos cantos inferiores. Cabos de
aterramento integrantes da malha de aterramento não devem correr na mesma vala dos cabos
isolados.
5.2 Redes Elétricas em Envelopes de Concreto
5.2.1 Devem ser utilizados eletrodutos de aço galvanizado do tipo pesado. O uso de
eletrodutos de PVC é aceito para circuitos de iluminação pública desde que o envelope seja
específico para esta finalidade.
5.2.2 Nas travessias de ruas e em locais de movimentação de veículos pesados e/ou cargas, a
rede deve ser suficientemente armada com vistas a absorver os esforços provenientes das
sobrecargas que porventura existirem durante a fase de construção e/ou operação.
5.2.3 O envelope deve ser projetado de maneira a não haver acúmulo de água no interior dos
eletrodutos. Não devem existir pontos baixos na rede entre extremidades dos segmentos do
envelope.
5.2.4 Devem ser tomados cuidados na execução do projeto da rede de envelopes, a fim de
evitar o acúmulo d’água nas caixas de passagem. Para tal, deve ser estudado o tipo mais
adequado do sistema de drenagem a ser utilizado.
N-1996 REV. B FEV / 2000
8
5.2.5 As declividades mínima e máxima dos envelopes devem ser, respectivamente, 0,25 % e
20 %.
5.2.6 As extremidade dos eletrodutos de afloramento não devem ficar em nível mais baixo do
que a caixa subterrânea de onde parte o segmento do envelope.
5.2.7 O dimensionamento da seção do envelope deve ser feito de acordo com a
FIGURA A-10 do ANEXO A.
5.2.8 Cada envelope deve conter no máximo 36 eletrodutos. Na impossibilidade de atender
ao recomendado, a projetista deve consultar a PETROBRAS sobre a possibilidade de se
aumentar este número.
5.2.9 A distância máxima permitida entre caixas consecutivas para redes principais e
secundárias deve ser, respectivamente, de 100 m e 60 m. A distância máxima de 100 m para
as redes principais aplica-se apenas a trechos retos. Distâncias maiores são permitidas desde
que justificadas através de memória de cálculo.
5.2.10 A soma de todas as deflexões existentes no trecho do envelope entre dois pontos de
puxamento não deve ultrapassar 270°. O esforço de tração no puxamento e o esforço lateral
nos campos de trajeto devem ser verificados por memória de cálculo.
5.2.11 A distância mínima entre envelopes paralelos deve ser de 500 mm.
5.2.12 Nas “áreas classificadas” não são permitidas caixas de passagem subterrâneas. Neste
caso devem ser utilizadas caixas acima do solo com tipo de proteção adequado à classificação
de área.
5.2.13 Nas Redes Elétricas principais devem ser utilizados caixas do tipo “manhole”.
5.2.14 O dimensionamento dos “manholes” deve ser conforme a norma PETROBRAS
N-1711. Os acessórios para caixas de enfiação devem ser conforme a norma PETROBRAS
N-305.
5.2.15 As caixas de passagem não cobertas pelo item anterior devem respeitar as seguintes
recomendações:
a) a distância mínima entre a face inferior da janela e o fundo da caixa deve ser de
200 mm;
N-1996 REV. B FEV / 2000
9
b) a distância mínima entre a face vertical da janela e a parede adjacente deve ser de
300 mm.
5.2.16 A formação dos envelopes deve seguir os seguintes critérios:
a) os eletrodutos do sistema de comunicação devem se situar na parte superior do
envelope, com espaçamento conforme norma PETROBRAS N-2356;
b) os eletrodutos ocupados por cabos de força devem se situar na periferia do
envelope;
c) deve ser observada a posição do eletroduto em relação a direção de sua
ramificação, tendo em vista evitar os cruzamentos e interferências;
d) a seção reta do envelope deve ser retangular;
e) a disposição e a quantidade de eletrodutos devem evitar o recorte desta seção.
5.2.17 A determinação da quantidade, bitola e locação dos eletrodutos reservas é função dos
critérios de projeto específicos para a instalação. Na ausência dessa orientação específica,
devem ser previstos no mínimo, 20 % de eletrodutos reservas em cada seção de envelope,
critério este aplicável a seções contendo 3 ou mais eletrodutos. Esses eletrodutos devem ser
levados até o interior da subestação ou da unidade, aflorando de forma distribuída.
5.2.18 Nas interferências entre as redes de envelopes e as tubulações enterradas ou canaletas
de drenagem deve-se utilizar os procedimentos indicados na FIGURA A-11 do ANEXO A.
5.2.19 Em redes principais utilizando “manholes” os pontos de puxamento dos cabos
telefônicos devem ser providos por meio de “handholes” conforme indicado na
FIGURA A-12 do ANEXO A. Os dutos telefônicos devem ser desviados para estas caixas de
maneira tal que as curvas sejam suaves e em concordância geométrica.
5.2.20 Os eletrodutos destinados ao sistema de instrumentação devem ocupar envelopes
separados dos destinados aos circuitos de força e controle.
5.2.21 O sistema de aterramento deve acompanhar o envelope de concreto, sendo o cabo terra
lançado paralelamente a este, diretamente no solo e a uma profundidade mínima de 600 mm.
0 cabo terra deve ser interligado à caixa através de haste deaterramento, conforme indicado na
FIGURA A-12 do ANEXO A.
5.2.22 A distância horizontal entre a parede da vala e redes de esgoto, drenagem, tubulações
subterrâneas e fundações não deve ser menor do que 300 mm. Deve também ser respeitada
uma distância horizontal mínima de 600 mm entre o envelope de concreto e redes de esgoto,
drenagem, tubulações subterrâneas e fundações.
N-1996 REV. B FEV / 2000
10
5.2.23 Devem ser previstos acessórios para a terminação dos eletrodutos visando a proteção
mecânica dos cabos e o aterramento dos eletrodutos.
5.2.24 Os acessórios para suporte dos cabos nas caixas tipo “manhole” devem estar de acordo
com a norma PETROBRAS N-305.
5.2.25 A profundidade mínima do topo dos envelopes de concreto deve ser 600 mm, sendo
admitido, excepcionalmente, para solução de interferência, 450 mm.
6 ACEITAÇÃO DO PROJETO
6.1 A aceitação do projeto fica condicionada à observância desta Norma.
6.2 A apresentação do projeto deve ser conforme a norma PETROBRAS N-2040.
_____________
/ANEXO A
N 1996-projeto de redes eletricas em envelopes com cabos dir
N 1996-projeto de redes eletricas em envelopes com cabos dir
N 1996-projeto de redes eletricas em envelopes com cabos dir
N 1996-projeto de redes eletricas em envelopes com cabos dir
N 1996-projeto de redes eletricas em envelopes com cabos dir
N 1996-projeto de redes eletricas em envelopes com cabos dir
N 1996-projeto de redes eletricas em envelopes com cabos dir
N 1996-projeto de redes eletricas em envelopes com cabos dir
N 1996-projeto de redes eletricas em envelopes com cabos dir
N 1996-projeto de redes eletricas em envelopes com cabos dir
N 1996-projeto de redes eletricas em envelopes com cabos dir
N 1996-projeto de redes eletricas em envelopes com cabos dir
N 1996-projeto de redes eletricas em envelopes com cabos dir
N 1996-projeto de redes eletricas em envelopes com cabos dir

N 1996-projeto de redes eletricas em envelopes com cabos dir

  • 1.
    N-1996 REV. B12 / 2008 PROPRIEDADE DA PETROBRAS 1 página Projeto de Redes Elétricas em Envelopes de Concreto e com Cabos Diretamente no Solo CONTEC Comissão de Normalização Técnica SC-06 Eletricidade 1a Emenda Esta é a 1a Emenda da PETROBRAS N-1996 REV. B, e se destina a modificar o seu texto nas partes indicadas a seguir: NOTA 1 As novas páginas com as alterações efetuadas estão colocadas nas posições correspondentes. NOTA 2 As páginas emendadas, com a indicação da data da emenda, estão colocadas no final da norma, em ordem cronológica, e não devem ser utilizadas. Figura A-2: (1a Emenda) Alteração da figura. ____________
  • 2.
    N-1996 REV. BFEV / 2000 PROPRIEDADE DA PETROBRAS 23 páginas PROJETO DE REDES ELÉTRICAS EM ENVELOPES DE CONCRETO E COM CABOS DIRETAMENTE NO SOLO Procedimento Esta Norma substitui e cancela a sua revisão anterior. Esta Norma é a Revalidação da revisão anterior. Cabe à CONTEC - Subcomissão Autora, a orientação quanto à interpretação do texto desta Norma. O Órgão da PETROBRAS usuário desta Norma é o responsável pela adoção e aplicação dos itens da mesma. CONTEC Comissão de Normas Técnicas Requisito Mandatório: Prescrição estabelecida como a mais adequada e que deve ser utilizada estritamente em conformidade com esta Norma. Uma eventual resolução de não seguí-la ("não-conformidade" com esta Norma) deve ter fundamentos técnico- gerenciais e deve ser aprovada e registrada pelo Órgão da PETROBRAS usuário desta Norma. É caracterizada pelos verbos: “dever”, “ser”, “exigir”, “determinar” e outros verbos de caráter impositivo. SC - 06 Prática Recomendada (não-mandatória): Prescrição que pode ser utilizada nas condições previstas por esta Norma, mas que admite (e adverte sobre) a possibilidade de alternativa (não escrita nesta Norma) mais adequada à aplicação específica. A alternativa adotada deve ser aprovada e registrada pelo Órgão da PETROBRAS usuário desta Norma. É caracterizada pelos verbos: “recomendar”, “poder”, “sugerir” e “aconselhar” (verbos de caráter não-impositivo). É indicada pela expressão: [Prática Recomendada]. Eletricidade Cópias dos registros das "não-conformidades" com esta Norma, que possam contribuir para o aprimoramento da mesma, devem ser enviadas para a CONTEC - Subcomissão Autora. As propostas para revisão desta Norma devem ser enviadas à CONTEC - Subcomissão Autora, indicando a sua identificação alfanumérica e revisão, o item a ser revisado, a proposta de redação e a justificativa técnico-econômica. As propostas são apreciadas durante os trabalhos para alteração desta Norma. “A presente Norma é titularidade exclusiva da PETRÓLEO BRASILEIRO S.A. – PETROBRAS, de uso interno na Companhia, e qualquer reprodução para utilização ou divulgação externa, sem a prévia e expressa autorização da titular, importa em ato ilícito nos termos da legislação pertinente, através da qual serão imputadas as responsabilidades cabíveis. A circulação externa será regulada mediante cláusula própria de Sigilo e Confidencialidade, nos termos do direito intelectual e propriedade industrial.” Apresentação As normas técnicas PETROBRAS são elaboradas por Grupos de Trabalho – GTs (formados por especialistas da Companhia e das suas Subsidiárias), são comentadas pelos Representantes Locais (representantes das Unidades Industriais, Empreendimentos de Engenharia, Divisões Técnicas e Subsidiárias), são aprovadas pelas Subcomissões Autoras – SCs (formadas por técnicos de uma mesma especialidade, representando os Órgãos da Companhia e as Subsidiárias) e aprovadas pelo Plenário da CONTEC (formado pelos representantes das Superintendências dos Órgãos da Companhia e das suas Subsidiárias, usuários das normas). Uma norma técnica PETROBRAS está sujeita a revisão em qualquer tempo pela sua Subcomissão Autora e deve ser reanalisada a cada 5 (cinco) anos para ser revalidada, revisada ou cancelada. As normas técnicas PETROBRAS são elaboradas em conformidade com a norma PETROBRAS N-1. Para informações completas sobre as normas técnicas PETROBRAS, ver Catálogo de Normas Técnicas PETROBRAS.
  • 3.
    N-1996 REV. BFEV / 2000 2 PREFÁCIO Esta Norma PETROBRAS N-1996 REV. B FEV/2000 é a Revalidação da Norma PETROBRAS N-1996 REV. A AGO/99, não tendo sido alterado o seu conteúdo. 1 OBJETIVO 1.1 Esta Norma fixa as condições exigíveis para projeto de redes elétricas em envelope de concreto e com cabos lançados diretamente no solo, para instalações da PETROBRAS. 1.2 Esta Norma se aplica a serviços iniciados a partir da data de sua edição. 1.3 Esta Norma contém Requisitos Mandatórios e Práticas Recomendadas. 2 DOCUMENTOS COMPLEMENTARES Os documentos relacionados a seguir são citados no texto e contêm prescrições válidas para a presente Norma. PETROBRAS N-298 - Simbolos Gráficos e Designações Empregados nos Desenhos de Detalhamento de Instalações Elétricas Industriais; PETROBRAS N-305 - Acessórios para Caixas de Enfiação (Manholes-EMH); PETROBRAS N-1711 - Detalhes de Caixa de Enfiação (Manholes-EMH) para Uso em Rede Elétrica Subterrânea; PETROBRAS N-1818 - Eletroduto Rígido - Requisição de Material; PETROBRAS N-1842 - Caixa de Enfiação com Tampa Lisa - Requisição de Material; PETROBRAS N-2040 - Apresentação de Projetos de Eletricidade; PETROBRAS N-2356 - Implantação de Rede Telefônica em Prédio e Unidade; NFPA 70 - National Electrical Code; IEC 287 - Calculation of the Continuous Current Rating of Cables (100 % Load Factor). 3 DEFINIÇÕES Para os propósitos desta Norma são adotadas as definições indicadas nos itens 3.1 e 3.2.
  • 4.
    N-1996 REV. BFEV / 2000 3 3.1 Rede Elétrica Subterrânea Principal Conjunto de instalações destinado a efetuar a interligação entre as diversas subestações que compõem o sistema elétrico de distribuição e a central de geração e/ou de recebimento de energia elétrica. Esta alimentação compreende principalmente a alimentação de força, controle, sinalização e comunicação. 3.2 Rede Elétrica Subterrânea Secundária Conjunto de instalações elétricas não abrangido pelo item anterior. 4 CONDIÇÕES GERAIS 4.1 Escolha do Tipo da Rede 4.1.1 Cabos Lançados Diretamente no Solo Este tipo de instalação deve ser adotado, apenas, quando ocorrerem todas as seguintes condições: a) solo sem contaminação química capaz de afetar o cabo; b) disponibilidade de área para instalação; c) instalação externa à áreas de processo; d) estudo técnico-econômico indique ser vantajoso; e) solo com característica física adequada. Nota: Solo pantanoso com recalque contínuo é um exemplo de solo inadequado. 4.1.2 Cabos em Envelopes de Concreto Este tipo de instalação deve ser adotado preferencialmente. Seu uso é obrigatório nos seguintes casos: a) exigência de normas específicas como por exemplo, alimentação de unidades por parte de concessionária de energia elétrica; b) instalação do sistema de comunicações, conforme norma PETROBRAS N-2356. 4.2 Interferências com Sistemas e Estruturas 4.2.1 A escolha do caminhamento das redes principais deve atender aos seguintes critérios: a) evitar passagem por áreas destinadas a futuras instalações;
  • 5.
    N-1996 REV. BFEV / 2000 4 b) evitar passagem em: - unidades de processo; - interior de diques de tanques; - casas de bombas; - áreas destinadas à instalação de equipamentos externos das subestações; - áreas pavimentadas; c) evitar que a rede fique instalada paralelamente: abaixo ou acima de tubulações subterrâneas; ou sob tubulações aparentes; d) minimizar o comprimento da rede; e) permitir ampliações; f) minimizar as mudanças de direção; g) reduzir o volume de escavação e os serviços de recomposição do terreno; h) facilitar o lançamento e a manutenção dos cabos e redes. 4.2.2 A escolha do caminhamento das redes secundárias deve atender aos seguintes critérios: a) idem alíneas a), d), e), f), g), h) anteriores; b) manter espaçamento adequado de linhas ou equipamentos que operam com temperatura externa acima do ambiente; c) manter espaçamento adequado entre cabos do sistema de instrumentação e os outros sistemas. 4.3 Detalhamento 4.3.1 O projeto deve prever a identificação através da pigmentação vermelha (vermelhão) na face superior dos envelopes. Quando utilizada lajotas para proteção dos cabos diretamente enterrados conforme FIGURA A-2, a pigmentação também é necessária. 4.3.2 O afloramento das redes deve ser feito através de eletroduto de aço galvanizado do tipo pesado, especificado de acordo com a norma PETROBRAS N-1818 e protegido por envelope de concreto. Caso a continuação da rede após o afloramento (instalação aparente) seja em eletrodutos de alumínio, a transição entre o eletroduto de aço e o eletroduto de alumínio deve ocorrer na luva embutida no concreto. (item 4.3.6) 4.3.3 A locação do afloramento dos eletrodutos de alimentação, controle e aterramento de motores deve ser posicionada em plantas ou desenhos de detalhes. 4.3.4 A extremidade livre do eletroduto aflorado deve se situar a 300 mm acima do piso acabado e ser dotada de luva roscada. 4.3.5 A profundidade da rede nos pontos de afloramento deve permitir a execução do raio mínimo de curvatura para os eletrodutos de proteção dos cabos, de forma que a curva se inicie e termine abaixo do nível do solo.
  • 6.
    N-1996 REV. BFEV / 2000 5 4.3.6 Devem ser previstas luvas nos postos de afloramento de eletrodutos, embutidas no concreto, a 50 mm da superfície de afloramento, de forma a permitir uma fácil substituição de partes corroídas dos eletrodutos. 4.3.7 O raio mínimo de curvatura para eletrodutos deve ser estabelecido em função do raio mínimo de curvatura para os cabos que devem ocupá-los, bem como em função da capacidade de dobramento dos eletrodutos sem sofrer danos mecânicos (8 vezes o diâmetro externo do eletroduto). 4.3.8 No projeto da rede elétrica deve-se procurar minimizar o volume de escavação e o de recomposição do terreno. 4.3.9 A bitola mínima para eletroduto de aço galvanizado deve ser 25 mm (1”) e para eletroduto não metálico 50 mm (2”). 4.3.10 A taxa de ocupação dos eletrodutos por cabos de baixa e média tensão deve ser a seguinte: a) 53% no caso de um condutor ou cabo; b) 31% no caso de dois condutores ou cabos; c) 40% no caso de três ou mais condutores ou cabos. 4.3.11 A capacidade de condução de corrente dos cabos instalados em redes subterrâneas deve seguir as recomendações da IEC 287. 5 CONDIÇÕES ESPECÍFICAS 5.1 Cabos Lançados Diretamente no Solo 5.1.1 Na escolha do caminhamento da rede deve ser considerado os seguintes raios de curvatura dos cabos: a) cabos secos não armados: - 8 vezes o diâmetro externo; b) cabos armados ou blindados: - 12 vezes o diâmetro externo; c) cabos isolados com papel impregnado: - 20 vezes o diâmetro externo.
  • 7.
    N-1996 REV. BFEV / 2000 6 5.1.2 A distância horizontal entre a parede da vala e redes de esgoto, drenagem, tubulações subterrâneas e fundações não deve ser menor do que 300 mm. 5.1.3 O espaçamento mínimo entre os cabos de uma rede deve atender aos valores indicados na TABELA 1. TABELA 1 - ESPAÇAMENTO MÍNIMO ENTRE CABOS EM REDES DIRETAMENTE ENTERRADAS Caso Espaçamento (mm) Entre cabos de força 200 Entre cabos de força e controle 150 Entre cabos de controle 100 Nota: 3 cabos unipolares em formação trifólio devem ser considerados como um cabo de força tripolar para efeito da TABELA acima. 5.1.4 A disposição dos cabos na rede deve atender ao recomendado nas FIGURAS A-1 e A-2 do ANEXO A. 5.1.5 O afloramento dos cabos deve ser feito através de eletroduto metálico em envelope de concreto, conforme FIGURA A-3 do ANEXO A. 5.1.6 Pode-se conseguir uma redução na profundidade de lançamento dos cabos usando-se o critério: para cada 50 mm de concreto de proteção (lajotas), a profundidade pode ser reduzida de 150 mm. [Prática Recomendada] 5.1.7 A profundidade máxima recomendada para a vala deve ser de 1 200 mm. O recobrimento mínimo da rede elétrica deve respeitar as tabelas 300-5 e 710-4 b do NFPA 70. [Prática Recomendada] 5.1.8 O caminhamento das redes com cabos diretamente enterrado deve ser identificado através de marcos, de acordo com a FIGURA A-4 do ANEXO A, localizados da seguinte maneira: a) nos pontos onde os cabos sofram mudança de direção; b) em pontos regularmente espaçados com distância não superiores a 30 m.
  • 8.
    N-1996 REV. BFEV / 2000 7 Notas: 1) Cada marco deve conter, no mínimo, um número de identificação e informações sobre o tipo e tensão dos cabos sinalizados pelo marco. 2) Em área pavimentada a sinalização deve ser feita no piso, conforme FIGURA A-2 do ANEXO A. 5.1.9 Os cruzamentos das redes com rodovias, ferrovias ou outros tipos de vias de trânsito pesado devem ser projetados de acordo com a FIGURA A-5 do ANEXO A. 5.1.10 Os cruzamentos entre cabos de força, força com controle e/ou instrumentação devem seguir as recomendações contidas nas FIGURAS A-6, A-7, A-8 e A-9 do ANEXO A. 5.1.11 Os cabos devem ser cobertos conforme FIGURA A-2, com misturas de areias naturais com granulometrias escolhidas a fim de se obter um alto grau de compactação do solo com elevada densidade a seco e, protegidos ainda por placas de concreto (lajotas). Acima das placas de concreto deve ser depositada areia compactada até o nível do piso. 5.1.12 Cabos de aterramento com função específica de interligação à malha de terra podem correr na mesma vala dos cabos isolados, dispostos nos cantos inferiores. Cabos de aterramento integrantes da malha de aterramento não devem correr na mesma vala dos cabos isolados. 5.2 Redes Elétricas em Envelopes de Concreto 5.2.1 Devem ser utilizados eletrodutos de aço galvanizado do tipo pesado. O uso de eletrodutos de PVC é aceito para circuitos de iluminação pública desde que o envelope seja específico para esta finalidade. 5.2.2 Nas travessias de ruas e em locais de movimentação de veículos pesados e/ou cargas, a rede deve ser suficientemente armada com vistas a absorver os esforços provenientes das sobrecargas que porventura existirem durante a fase de construção e/ou operação. 5.2.3 O envelope deve ser projetado de maneira a não haver acúmulo de água no interior dos eletrodutos. Não devem existir pontos baixos na rede entre extremidades dos segmentos do envelope. 5.2.4 Devem ser tomados cuidados na execução do projeto da rede de envelopes, a fim de evitar o acúmulo d’água nas caixas de passagem. Para tal, deve ser estudado o tipo mais adequado do sistema de drenagem a ser utilizado.
  • 9.
    N-1996 REV. BFEV / 2000 8 5.2.5 As declividades mínima e máxima dos envelopes devem ser, respectivamente, 0,25 % e 20 %. 5.2.6 As extremidade dos eletrodutos de afloramento não devem ficar em nível mais baixo do que a caixa subterrânea de onde parte o segmento do envelope. 5.2.7 O dimensionamento da seção do envelope deve ser feito de acordo com a FIGURA A-10 do ANEXO A. 5.2.8 Cada envelope deve conter no máximo 36 eletrodutos. Na impossibilidade de atender ao recomendado, a projetista deve consultar a PETROBRAS sobre a possibilidade de se aumentar este número. 5.2.9 A distância máxima permitida entre caixas consecutivas para redes principais e secundárias deve ser, respectivamente, de 100 m e 60 m. A distância máxima de 100 m para as redes principais aplica-se apenas a trechos retos. Distâncias maiores são permitidas desde que justificadas através de memória de cálculo. 5.2.10 A soma de todas as deflexões existentes no trecho do envelope entre dois pontos de puxamento não deve ultrapassar 270°. O esforço de tração no puxamento e o esforço lateral nos campos de trajeto devem ser verificados por memória de cálculo. 5.2.11 A distância mínima entre envelopes paralelos deve ser de 500 mm. 5.2.12 Nas “áreas classificadas” não são permitidas caixas de passagem subterrâneas. Neste caso devem ser utilizadas caixas acima do solo com tipo de proteção adequado à classificação de área. 5.2.13 Nas Redes Elétricas principais devem ser utilizados caixas do tipo “manhole”. 5.2.14 O dimensionamento dos “manholes” deve ser conforme a norma PETROBRAS N-1711. Os acessórios para caixas de enfiação devem ser conforme a norma PETROBRAS N-305. 5.2.15 As caixas de passagem não cobertas pelo item anterior devem respeitar as seguintes recomendações: a) a distância mínima entre a face inferior da janela e o fundo da caixa deve ser de 200 mm;
  • 10.
    N-1996 REV. BFEV / 2000 9 b) a distância mínima entre a face vertical da janela e a parede adjacente deve ser de 300 mm. 5.2.16 A formação dos envelopes deve seguir os seguintes critérios: a) os eletrodutos do sistema de comunicação devem se situar na parte superior do envelope, com espaçamento conforme norma PETROBRAS N-2356; b) os eletrodutos ocupados por cabos de força devem se situar na periferia do envelope; c) deve ser observada a posição do eletroduto em relação a direção de sua ramificação, tendo em vista evitar os cruzamentos e interferências; d) a seção reta do envelope deve ser retangular; e) a disposição e a quantidade de eletrodutos devem evitar o recorte desta seção. 5.2.17 A determinação da quantidade, bitola e locação dos eletrodutos reservas é função dos critérios de projeto específicos para a instalação. Na ausência dessa orientação específica, devem ser previstos no mínimo, 20 % de eletrodutos reservas em cada seção de envelope, critério este aplicável a seções contendo 3 ou mais eletrodutos. Esses eletrodutos devem ser levados até o interior da subestação ou da unidade, aflorando de forma distribuída. 5.2.18 Nas interferências entre as redes de envelopes e as tubulações enterradas ou canaletas de drenagem deve-se utilizar os procedimentos indicados na FIGURA A-11 do ANEXO A. 5.2.19 Em redes principais utilizando “manholes” os pontos de puxamento dos cabos telefônicos devem ser providos por meio de “handholes” conforme indicado na FIGURA A-12 do ANEXO A. Os dutos telefônicos devem ser desviados para estas caixas de maneira tal que as curvas sejam suaves e em concordância geométrica. 5.2.20 Os eletrodutos destinados ao sistema de instrumentação devem ocupar envelopes separados dos destinados aos circuitos de força e controle. 5.2.21 O sistema de aterramento deve acompanhar o envelope de concreto, sendo o cabo terra lançado paralelamente a este, diretamente no solo e a uma profundidade mínima de 600 mm. 0 cabo terra deve ser interligado à caixa através de haste deaterramento, conforme indicado na FIGURA A-12 do ANEXO A. 5.2.22 A distância horizontal entre a parede da vala e redes de esgoto, drenagem, tubulações subterrâneas e fundações não deve ser menor do que 300 mm. Deve também ser respeitada uma distância horizontal mínima de 600 mm entre o envelope de concreto e redes de esgoto, drenagem, tubulações subterrâneas e fundações.
  • 11.
    N-1996 REV. BFEV / 2000 10 5.2.23 Devem ser previstos acessórios para a terminação dos eletrodutos visando a proteção mecânica dos cabos e o aterramento dos eletrodutos. 5.2.24 Os acessórios para suporte dos cabos nas caixas tipo “manhole” devem estar de acordo com a norma PETROBRAS N-305. 5.2.25 A profundidade mínima do topo dos envelopes de concreto deve ser 600 mm, sendo admitido, excepcionalmente, para solução de interferência, 450 mm. 6 ACEITAÇÃO DO PROJETO 6.1 A aceitação do projeto fica condicionada à observância desta Norma. 6.2 A apresentação do projeto deve ser conforme a norma PETROBRAS N-2040. _____________ /ANEXO A