PIP-Indústria de óleo de
soja
Referências:
SHREVE, R. Norris; BRINK JR., Joseph A. Indústrias de processos químicos. 4. ed. Rio de
Janeiro, RJ: Guanabara Koogan, c1997. 717 p.
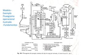
Modelo -
Exemplo
Fluxograma
operacional
ilustrado
-Fundamentos
a) 38.000kg/h de grãos, 12 % umidade
✓ os grãos são pesados e limpos,
✓ são partidos entre rolos ondulados e
armazenados (sem modificação no teor de
umidade)
✓ passam por um cozedor vertical ou
condicionador rotatórios a tubos de vapor,
✓ são amassados em flocos finos ( ~0,025 cm)
e seguem para o extrator (elevador de
canecas e esteira transportadora)
✓ a moagem libera parte do óleo contido no
grão
I - Área de preparo do grão e extração contínua a solvente
a) 38.000kg/h de grãos, 12 % umidade
b) extração contínua por solvente (hexano) em
extrator de cestos contracorrentes;
✓ recuperação de até 98% do óleo : (~14,2 Kg/hl)
✓ Farinha (flocos final) com teor de ~44 a 46% de proteína
✓ aumento do teor de proteína pode ser elevado por
descascamento do grão ( prévio ou terminal ( 41% e 50%))
✓ limite econômico: 0,5% de óleo na massa de grãos final
(flocos)
✓ a extração ocorre principalmente por difusão do solvente
nas paredes celulares até o equilíbrio;
✓ a velocidade de difusão é diretamente proporcional a área
superficial da partícula e inversamente proporcional a uma
potência de espessura com circulação livre do solvente.
✓ a massa de flocos final (torta) é encaminhada ao torrefador
de flocos e evaporador de solvente (DTS) (30.000kg/h)
✓ ver detalhes do reciclo do solvente (18.000kg/h solv.)
II-Extração contínua por solvente
Modelos de extratores contínuos
Extrator tipo Bollman e tipo Rotocel
Modelos – Características - Extrator tipo Bollman e tipo Rotocel
O controle da extração
monitora as seguintes variáveis:
(Fonte: Manual para Extração - Bunge, 2007):
1. Concentração da miscela:
❖ miscela à saída do extrator: indicação do rendimento em óleo da
extração
❖ miscela em recirculação: indicação do perfil de concentrações dentro
do extrator
2. Temperatura de extração: deve-se controlar a temperatura dos sólidos e
do hexano à entrada;
3. Retenção de solvente: O valor obtido dá a indicação sobre a existência
ou não de problemas na drenagem e percolação.
III- Área de obtenção de farinha de soja – dissolventização
a) 38.000kg/h de grãos, 12 % umidade
b) Extração a solvente com recuperação de até 98% do óleo: (~14,2 Kg/hl)
-farinha (torta/flocos) com teor de ~44 a 46% de proteína
-limite econômico : 0,5% de óleo na massa de grãos/flocos finais
c) A massa de flocos extraídos (torta) é torrada
para aumentar seu valor nutritivo em um DTS-
dissolventizador /tostador
✓ A massa de flocos, exauridas de óleo, são
encaminhadas ao tostador
✓ Uso de 5000 kg /h de vapor vivo
DTS - representação esquemática
Pontos críticos para se
efetuar o controle do DTS:
(Fonte: Manual para Extração - Bunge, 2007)
1. Temperatura dos gases: dá
uma indicação da eficiência
da dissolventização;
2. Quantidade de vapor
direto: O controle deveria
ser automático para
estabilizar a temperatura
dos gases;
3. Nível do leito;
4. Solvente residual;
5. Umidade da farinha.
IIIV- Área de separação do solvente da miscela por evaporação
a) 38.000kg/h de grãos, 12 % umidade
b) Extração a solvente com recuperação de até 98% do óleo : (~14,2
Kg/hl)
-farinha (torta/flocos)com teor de ~44 a 46% de proteína
-limite econômico : 0,5% de óleo na massa de grãos
d) A miscela é encaminhada para um
evaporador de solvente
✓ A miscela é pré aquecida e segue para um
evaporador para concentração do óleo e
recuperação do solvente (tanque de separação);
✓ Na saída do evaporador são 7000 kg /h de
óleo e 700 kg/h de solvente sendo
encaminhados para uma coluna de extração
à vácuo (finalização-stripper)
V- Área de recuperação do solvente e obtenção do óleo
d) O solvente passa por um evaporador de coluna ascendente e
posteriormente por uma coluna de extração a vácuo
d) No tanque de separação água-solvente chegam cerca de
20.000kg/h de hexano;
e) Nos condensadores de topo da coluna de extração tem-se
700 kg/h de hexano a 10 cmHg absolutos;
f) Na entrada da coluna de extração a vácuo tem-se 7.000kg/h
óleo e 700 kg/h hexano;
e) Nos condensadores de topo da coluna de extração tem-se
700 kg/h de hexano a 10 cmHg absolutos;
g) Na parte inferior da coluna injeta-se vapor (270kg/h)
h) Obtém-se 7.000 kg/h óleo
i) Tem-se 38.000 kg/hexano (após tanque de separação de água)
Evaporador de Película ou coluna Ascendente
Outra representação esquemática do processo de destilação do óleo bruto
(miscela concentrada) – economizadores e aquecedores antes da coluna de
extração ou stripping
Exemplo: no economizador ECON 1 (trocador de calor), usa-se os vapores
(hexano+vapor de água) quentes vindo do DTS para pré–aquecer a miscela e já
retirar um pouco do solvente contido nela. No ECON 3 usa-se um vapor-flash.
Destilação do Solvente - coluna
Os parâmetros mais importantes a serem
controlados na coluna são:
1. Concentração inicial da miscela: Manter o
valor constante para garantir o aproveitamento
energético dos gases;
2. Temperatura da miscela: Manter a
temperatura abaixo do valor máximo, para não
oxidar o óleo;
3. Vácuo: Deve ser mantido para garantir a
separação de solvente a baixas temperaturas;
4. Adição de vapor-direto: Procurar o equilíbrio
entre a temperatura e o vácuo.
Questões a responder?
a) Elabore um fluxograma de blocos orientado a
resíduos, efluentes e emissões para o processo.
(colocar todos os dados do processo)
b)Quais outras formas de obtenção de óleo?
c) Quais as características do hexano?
d)Ocorrem perdas de solvente? Onde? Explique.
e) Ocorrem perdas de água? Onde? Explique.
f) Quais outros resíduos e emissões são gerados?
g) Pesquise sobre a legislação aplicável a indústria
de óleo e o uso de hexano.
h)Quais fatores podem interferir no consumo de
solvente hexano na extração de óleo de soja?
Exercício
❖ Avalie a próxima figura, entenda e descreva as etapas do
processo produtivo
❖ Analise as figuras subsequentes (original e modificações) e
identifique cada uma das modificações, buscando uma
explicação para as mesmas.
Esquema Geral da extração de óleo bruto de soja
Fonte: http://repositorio.unicamp.br/bitstream/REPOSIP/321337/1/Paraiso_PauloRoberto_D.pdf
Área de destilação
e recuperação do
solvente - Original
Área de destilação e
recuperação do
solvente –
modificação 1
Área de destilação e
recuperação do
solvente –
modificação 2
Perdas do Solvente hexano
❖ Nos produtos (óleo e farinha);
❖ Nos efluentes (água e ar);
❖ Durante as paradas e reinício do processo (start-up)
arranques;
❖ Nas fugas em tubulações e equipamentos (flanges,
válvulas, vedações, portas e purgas);

Aula PIP Extração Óleo de Soja.pdf

  • 1.
    PIP-Indústria de óleode soja Referências: SHREVE, R. Norris; BRINK JR., Joseph A. Indústrias de processos químicos. 4. ed. Rio de Janeiro, RJ: Guanabara Koogan, c1997. 717 p.
  • 2.
  • 3.
    a) 38.000kg/h degrãos, 12 % umidade ✓ os grãos são pesados e limpos, ✓ são partidos entre rolos ondulados e armazenados (sem modificação no teor de umidade) ✓ passam por um cozedor vertical ou condicionador rotatórios a tubos de vapor, ✓ são amassados em flocos finos ( ~0,025 cm) e seguem para o extrator (elevador de canecas e esteira transportadora) ✓ a moagem libera parte do óleo contido no grão I - Área de preparo do grão e extração contínua a solvente
  • 4.
    a) 38.000kg/h degrãos, 12 % umidade b) extração contínua por solvente (hexano) em extrator de cestos contracorrentes; ✓ recuperação de até 98% do óleo : (~14,2 Kg/hl) ✓ Farinha (flocos final) com teor de ~44 a 46% de proteína ✓ aumento do teor de proteína pode ser elevado por descascamento do grão ( prévio ou terminal ( 41% e 50%)) ✓ limite econômico: 0,5% de óleo na massa de grãos final (flocos) ✓ a extração ocorre principalmente por difusão do solvente nas paredes celulares até o equilíbrio; ✓ a velocidade de difusão é diretamente proporcional a área superficial da partícula e inversamente proporcional a uma potência de espessura com circulação livre do solvente. ✓ a massa de flocos final (torta) é encaminhada ao torrefador de flocos e evaporador de solvente (DTS) (30.000kg/h) ✓ ver detalhes do reciclo do solvente (18.000kg/h solv.) II-Extração contínua por solvente
  • 5.
    Modelos de extratorescontínuos Extrator tipo Bollman e tipo Rotocel
  • 6.
    Modelos – Características- Extrator tipo Bollman e tipo Rotocel O controle da extração monitora as seguintes variáveis: (Fonte: Manual para Extração - Bunge, 2007): 1. Concentração da miscela: ❖ miscela à saída do extrator: indicação do rendimento em óleo da extração ❖ miscela em recirculação: indicação do perfil de concentrações dentro do extrator 2. Temperatura de extração: deve-se controlar a temperatura dos sólidos e do hexano à entrada; 3. Retenção de solvente: O valor obtido dá a indicação sobre a existência ou não de problemas na drenagem e percolação.
  • 7.
    III- Área deobtenção de farinha de soja – dissolventização a) 38.000kg/h de grãos, 12 % umidade b) Extração a solvente com recuperação de até 98% do óleo: (~14,2 Kg/hl) -farinha (torta/flocos) com teor de ~44 a 46% de proteína -limite econômico : 0,5% de óleo na massa de grãos/flocos finais c) A massa de flocos extraídos (torta) é torrada para aumentar seu valor nutritivo em um DTS- dissolventizador /tostador ✓ A massa de flocos, exauridas de óleo, são encaminhadas ao tostador ✓ Uso de 5000 kg /h de vapor vivo
  • 8.
    DTS - representaçãoesquemática Pontos críticos para se efetuar o controle do DTS: (Fonte: Manual para Extração - Bunge, 2007) 1. Temperatura dos gases: dá uma indicação da eficiência da dissolventização; 2. Quantidade de vapor direto: O controle deveria ser automático para estabilizar a temperatura dos gases; 3. Nível do leito; 4. Solvente residual; 5. Umidade da farinha.
  • 9.
    IIIV- Área deseparação do solvente da miscela por evaporação a) 38.000kg/h de grãos, 12 % umidade b) Extração a solvente com recuperação de até 98% do óleo : (~14,2 Kg/hl) -farinha (torta/flocos)com teor de ~44 a 46% de proteína -limite econômico : 0,5% de óleo na massa de grãos d) A miscela é encaminhada para um evaporador de solvente ✓ A miscela é pré aquecida e segue para um evaporador para concentração do óleo e recuperação do solvente (tanque de separação); ✓ Na saída do evaporador são 7000 kg /h de óleo e 700 kg/h de solvente sendo encaminhados para uma coluna de extração à vácuo (finalização-stripper)
  • 10.
    V- Área derecuperação do solvente e obtenção do óleo d) O solvente passa por um evaporador de coluna ascendente e posteriormente por uma coluna de extração a vácuo d) No tanque de separação água-solvente chegam cerca de 20.000kg/h de hexano; e) Nos condensadores de topo da coluna de extração tem-se 700 kg/h de hexano a 10 cmHg absolutos; f) Na entrada da coluna de extração a vácuo tem-se 7.000kg/h óleo e 700 kg/h hexano; e) Nos condensadores de topo da coluna de extração tem-se 700 kg/h de hexano a 10 cmHg absolutos; g) Na parte inferior da coluna injeta-se vapor (270kg/h) h) Obtém-se 7.000 kg/h óleo i) Tem-se 38.000 kg/hexano (após tanque de separação de água)
  • 11.
    Evaporador de Películaou coluna Ascendente
  • 12.
    Outra representação esquemáticado processo de destilação do óleo bruto (miscela concentrada) – economizadores e aquecedores antes da coluna de extração ou stripping Exemplo: no economizador ECON 1 (trocador de calor), usa-se os vapores (hexano+vapor de água) quentes vindo do DTS para pré–aquecer a miscela e já retirar um pouco do solvente contido nela. No ECON 3 usa-se um vapor-flash.
  • 13.
    Destilação do Solvente- coluna Os parâmetros mais importantes a serem controlados na coluna são: 1. Concentração inicial da miscela: Manter o valor constante para garantir o aproveitamento energético dos gases; 2. Temperatura da miscela: Manter a temperatura abaixo do valor máximo, para não oxidar o óleo; 3. Vácuo: Deve ser mantido para garantir a separação de solvente a baixas temperaturas; 4. Adição de vapor-direto: Procurar o equilíbrio entre a temperatura e o vácuo.
  • 14.
    Questões a responder? a)Elabore um fluxograma de blocos orientado a resíduos, efluentes e emissões para o processo. (colocar todos os dados do processo) b)Quais outras formas de obtenção de óleo? c) Quais as características do hexano? d)Ocorrem perdas de solvente? Onde? Explique. e) Ocorrem perdas de água? Onde? Explique. f) Quais outros resíduos e emissões são gerados? g) Pesquise sobre a legislação aplicável a indústria de óleo e o uso de hexano. h)Quais fatores podem interferir no consumo de solvente hexano na extração de óleo de soja?
  • 15.
    Exercício ❖ Avalie apróxima figura, entenda e descreva as etapas do processo produtivo ❖ Analise as figuras subsequentes (original e modificações) e identifique cada uma das modificações, buscando uma explicação para as mesmas.
  • 16.
    Esquema Geral daextração de óleo bruto de soja Fonte: http://repositorio.unicamp.br/bitstream/REPOSIP/321337/1/Paraiso_PauloRoberto_D.pdf
  • 17.
    Área de destilação erecuperação do solvente - Original
  • 18.
    Área de destilaçãoe recuperação do solvente – modificação 1
  • 19.
    Área de destilaçãoe recuperação do solvente – modificação 2
  • 20.
    Perdas do Solventehexano ❖ Nos produtos (óleo e farinha); ❖ Nos efluentes (água e ar); ❖ Durante as paradas e reinício do processo (start-up) arranques; ❖ Nas fugas em tubulações e equipamentos (flanges, válvulas, vedações, portas e purgas);