Desenho Técnico

Elétrico
e
Eletrônico
Profº: Fabio Curty
Índice
•
•
•
•
•
•
•
•
•
•
•
•
•
•
•
•
•
•
•
•
•
•
•
•
•
•
•
•
•
•
•
•
•
•
•
•
•
•
•
•
•
•
•
•
•
•
•
•

Introdução ........................................................
A padronização dos desenhos técnicos............
A evolução do Desenho Técnico.............................
Material...................................................................
Algumas Técnicas de Manuseio..........................
Uso da Régua “ T “..................................................
RECOMENDAÇÕES......
Esquadros....
Traçando linhas verticais.................
Traçando linhas horizontais..............
Formatos de Papel..................
Caligrafia Técnica....................
Padrão Vertical........
Padrão Inclinado (75º).......
Proporções.....................
Legenda.......................
Geometria - Figuras Planas............
Geometria - Espacial...........
Prismas.......
Pirâmides e Troncos...
Cones e Troncos......
Cilindro e Esfera..........
Introdução II (Elétrica).........................
Diagramas elétricos...........................................
Lampada Tomada e Interruptor Simples.......................
Lampada e Interruptor de duas seções..........................
Lâmpada e Dois Interruptores Paralelos (Three-Way)...
Lâmpada, Dois Interruptores Paralelos (Three-Way) e um
Intermediário (Four-Way)...............................................
Aparelhos de Sinalização (campainha e cigarra)............
Ligações de Lâmpadas • Fluorescentes..........................
Desenho Eletroeletrônico .............................................
Desenho Eletroeletrônico Predial...................................
Desenho Eletroeletrônico Predial (exemplos)................
Projeto de instalações • de residência...........................
Desenho Eletroeletrônico • Industrial.............................
Desenho • Eletroeletrônico............................................
Diagrama elétrico de potência.......................................
Diagrama • elétrico de Comando...................................
Diagrama de Desenho Eletrônico..................................
Componente de um diagrama elétrico...........................
Símbolos literais.............................................................
Diagrama Esquemático • Elétrico Industrial...................
Diagrama Unifilar............................................................
Diagrama Multifilar..........................................................
Diagrama Funcional (Elementar)...................................
Circuito Principal ou de Força........................................
Circuito Auxiliar ou de Comando....................................

1
1
2
2
3
3
4
4
5
5
6
7
7
7
8
8
10
11
11
12
13
13
14
17
18
18
20
21
22
23
24
24
25
27
28
29
29
30
30
30
31
32
32
32
33
33
33
•
•
•
•
•
•
•
•
•
•
•
•
•
•
•
•
•
•
•
•
•
•
•
•
•
•
•
•
•
•
•
•
•
•
•
•
•
•
•
•
•
•
•

Layout de Montagem de paineis elétricos.....................
Identificação de Bornes em Diagramas • de Interligação
Diagrama eletrônico........................................................
Desenho de diagrama eletrônico....................................
Desenho de esquema de blocos....................................
Desenho de esquema • simplificado...............................
Desenho de esquema completo.....................................
Desenho de vista • de localização..................................
Esquema de fiação.........................................................
Esquema de chapeado “ desenho de • circuito impresso “
Desenho de circuito impresso (PCI)...............................
Circuito impresso............................................................
Trilhas de circuito impresso............................................
Ilhas • de circuito impresso.............................................
Formato do desenho de ilhas (para PCI de única face)..
Posicionamento das trilhas de circuito impresso.............
Desenho de Leiaute • de circuito impresso.....................
Critérios para a criação de placa de circuito impresso PCI
O primeiro critério.............................................................
Segundo critério................................................................
Terceiro critério.................................................................
Projeto de placas de circuito impresso............................
Unidade Imperial Métrica.................................................
Encapsulamento..............................................................
Componentes PTH .........................................................
Compoentes SMD ..........................................................
Pads E Vias (PTH) .........................................................
Trilhas ............................................................................
Dicas básias de desenho ...............................................
Passo a Passo Desenho da PCI ...................................
Dimensionamento da largura do • desenho das trilhas...
Leiaute para • circuito impresso......................................
Leiaute de mapa de componentes “ top “.......................
Leiaute do lado • de solda “ botton “...............................
Leiaute de quadro • de distribuição (QD)........................
Leiaute de • painel de comando......................................
Simbologia de • Instalações Elétricas..............................
Simbologia Eletrônica......................................................
Outros Símbolos..............................................................
Exercícios........................................................................
Projeto Final.....................................................................
Tabela Cod Cores Resistores..........................................
Bibliografia.......................................................................

34
35
36
36
36
37
37
38
38
39
39
39
39
40
40
40
41
41
41
41
41
42
42
43
43
45
46
46
47
50
53
54
54
55
56
57
58
63
72
73
77
78
79
Introdução:
O desenho técnico é uma forma de expressão gráfica que tem por finalidade a
representação de forma, dimensão e posição de objetos de acordo com as diferentes
requeridas pelas diversas modalidades de engenharia e também da arquitetura. Utilizandose de um conjunto constituído por linhas, números, símbolos e indicações escritas
normalizadas internacionalmente, o desenho técnico é definido como linguagem gráfica
universal da engenharia (civil, mecânica) e da arquitetura. Assim como a linguagem verbal
escrita exige alfabetização, a execução e a interpretação da linguagem gráfica do desenho
técnico exige treinamento específico, porque são utilizadas figuras planas (bidimensionais)
para representar formas espaciais. Conhecendo-se a metodologia utilizada para elaboração
do desenho bidimensional é possível entender e conceber mentalmente a forma espacial
representada na figura plana. Na prática pode-se dizer que, para interpretar um desenho
técnico, é necessário enxergar o que não é visível e a capacidade de entender uma forma
espacial a partir de uma figura plana é chamada visão espacial.

• A padronização dos desenhos técnicos
Para transformar o desenho técnico em uma linguagem gráfica foi necessário
padronizar seus procedimentos de representação gráfica. Essa padronização é feita por meio
de normas técnicas seguidas e respeitadas internacionalmente. As normas técnicas são
resultantes do esforço cooperativo dos interessados em estabelecer códigos técnicos que
regulem relações entre produtores e consumidores, engenheiros, empreiteiros e clientes.
Cada país elabora suas normas técnicas e estas são acatadas em todo o seu território por
todos os que estão ligados, direta ou indiretamente, a este setor. No Brasil as normas são
aprovadas e editadas pela Associação Brasileira de Normas Técnicas – ABNT, fundada em
1940. Para favorecer o desenvolvimento da padronização internacional e facilitar o
intercâmbio de produtos e serviços entre as nações, os órgãos responsáveis pela
normalização em cada país, reunidos em Londres, criaram em 1947 a Organização
Internacional de Normalização (International Organization for Standardization – ISO). Quando
uma norma técnica proposta por qualquer país membro é aprovada por todos os países que
compõem a ISO, essa norma é organizada e editada como norma internacional. As normas
técnicas que regulam o desenho técnico são normas editadas pela ABNT, registradas pelo
INMETRO (Instituto Nacional de Metrologia, Normalização e Qualidade Industrial) como
normas brasileiras - NBR e estão em consonância com as normas internacionais aprovadas
pela ISO.
O estudo de desenho técnico apresentado será com intuito de dar condição ao aluno a
acompanhar, entender e interpretar os elementos que compõe os circuitos e esquemáticos
de eletricidade e eletrônica não indo muito além, porém dando condição e base para se
necessário continuidade aos estudos.

1
• A evolução do Desenho Técnico
Como em todos os ramos conhecidos da indústria, serviços, comércio entre outros o
desenho técnico eletrônico vem passando por uma grande mudança influenciada pela
informática e tecnologia. O surgimento ao longo dos anos de ferramentas de criação,
simulação e desenvolvimento de circuito vem mudando drasticamente a forma de criação
do projetistas que trabalham cada vez mais em ambientes virtuais de desenvolvimento tanto
pela facilidade que essa ferramentas oferecem, quanto pela necessidade de mercado que
exige soluções cada vez mas dinâmicas e atualizadas com o contexto atual.
Ferramentas como Multisin da National Instruments, Proteus da Eletronic Labs, Eagle
da Cadsoft colocam o desenvolvedor em contato com um ambiente de desenvolvimento
virtual que da total controle do projeto gerando a documentação necessária, verificando os
padrões e normas e executando o projeto em virtualização de seu funcionamento permitindo
ajustes e correções que poderiam em alguns casos inviabilizar ou até mesmo por todo um
projeto por agua a baixo. Possibilitam desde a descrição conceitual, passando pela análise
dos componentes e tecnologias, diagramação esquemática, simulação, criação da PCI (placa
de circuito Impresso), geração dos arquivos para confecção do produto e modelo 3D para
pré-aprovação e ideia da aparência real do produto pós produzido.
Isso leva a um produto de menor custo, sujeito a menos erros, maior flexibilidade
para modificações e adequações a novas necessidade.
do autor.

Material
• Par de esquadros em acrílico sem graduação;
• Lapiseira 0,5 ou 0,7 – grafite tipo HB;
• Borracha de vinil;
• Compasso de metal;
• Escala Triangular (Escalímetro) com a s escalas 1:100, 1:50, 1:20, 1:25, 1:75, 1:125;
• Fita crepe;
• Bloco Prancha Formato A4 ;
• Lixa para apontar o compasso;
• Gabarito para Desenho Tridente E-25.

2
• Algumas Técnicas de Manuseio
Para traçados apoiados em esquadro ou régua,
o grafite jamais deverá tocar suas superfícies, evitando
assim indesejáveis borrões.
Para conseguir isso, incline ligeiramente a
lapiseira/lápis conforme a figura ao lado.
O grafite do compasso deverá ser apontado em
forma de cunha,sendo o chanfro voltado para o lado
contrário da ponta seca, conforme o ilustrado abaixo:

• Uso da Régua “ T “
A régua “T” será utilizada sempre de modo horizontal, e seu manuseio se dará com a
mão que não utilizamos para desenhar, ou seja, se o indivíduo é destro, deverá
movimentá-la com a mão esquerda e vice-versa.
Com a régua “T” procede-se o traçado de linhas horizontais. Para o traçado de linhas
inclinadas e/ou horizontais, servirá como base para os esquadros, que deslizarão apoiados
sobre a mesma.

3
RECOMENDAÇÕES:
• O antebraço deve estar totalmente apoiado sobre a Prancheta;
• A mão deve segurar o lápis naturalmente, sem forçar, e também estar apoiada na prancheta;
• Deve-se evitar desenhar próximo às beiradas da prancheta, sem o apoio do antebraço;
• O antebraço não estando apoiado acarretará um maior esforço muscular, e, em
conseqüência, imperfeição no desenho;
• Os traços verticais, inclinados ou não, são geralmente desenhados de cima para baixo;
• Os traços horizontais são feitos da esquerda para a direita.

• Esquadros

Pode-se demarcar diversos angulos conjugando os esquadros:

4
Traçando linhas verticais com os esquadros:

Traçando Linhas Horizontais com os esquadros:

5
• Formatos de Papel
Os formatos de papel recomendados pela A.B.N.T. e suas respectivas margens são os
seguintes:

Designação

Espessura
da linha
(mm)

Margem (mm)

Dimensões(mm)
(Largura x Altura)
Esquerda

Direita

Superior

Inferior

A0

1189 x 841

25

10

10

10

1,4

A1

841 x 594

25

10

10

10

1,0

A2

594 x 420

25

7

7

7

0,7

A3

420 x 297

25

7

7

7

0,5

A4

210 x 297

25

7

7

7

0,5

Observação: Todas as dimensões da tabela acima tem como unidade mm
• Relação do tamanho dos formatos de papel.

6
• Caligrafia Técnica.
As letras e algarismos que compõe a caligrafia utilizada no desenho técnico seguem
normatização da A.B.N.T. (Associação Brasileira de Normas Técnicas).
Abaixo as duas formas de caligrafia a serem utilizadas.

• Padrão Vertical.

• Padrão Inclinado (75º).

7
• Proporções.

• A tabela abaixo apresenta as relações de proporção para letras e algarismos.
Dimensões

Valores mm

Altura letras maiúsculas

3,5

5

10

Altura letras minúsculas

2,5

3,5

7

5

7

14

Distância entre as linhas de base

• Legenda.
A legenda deve estar situada sempre no canto inferior direito, em todos
os formatos de papel, à exceção do formato A4, no qual a legenda se localiza
ao longo da largura da folha.
Dimensões da legenda:
- Formatos A0/ A1 : L = 175 / H = variável;
- Formatos A2/ A3/ A4 : L = 185/ H = variável.
Exemplo:

8
As legendas utilizadas nas indústrias variam de acordo com o padrão
adotado por cada uma delas, como se pode observar na figura abaixo:

A legenda consiste de:
1 - Título do desenho
2 - Número
3 - Escala
4 - Firma
5 - Data e nome
6 - Descrição dos componentes:

- quantidade
- denominação
- peça
- material, normas e dimensões

9
• Geometria - Figuras Planas

10
• Geometria - Espacial
Prismas:

Os prismas são classificados de acordo com o número de lados dos
polígonos das bases e conforme a inclinação das arestas laterais em relação aos
planos das bases.
De acordo com a base, temos:
- Prisma Triangular: as bases são triângulos;
- Prisma Quadrangular: as bases são quadriláteros;
- Prisma Pentagonal: as bases são pentágonos;
- Prisma Hexagonal: as bases são hexágonos;
Conforme a inclinação das arestas, temos:
- Prisma oblíquo é aquele cujas arestas laterais são oblíquas
aos planos das bases;
- Prisma reto é aquele cujas arestas laterais são
perpendiculares aos planos das bases.
As faces laterais de um prisma oblíquo são paralelogramos.
As faces laterais de um prisma reto são retângulos.
- Prisma regular é um prisma reto cujas bases são polígonos
regulares.
11
• Pirâmides e Troncos:

As pirâmides podem ser classificadas de acordo com a base como:
- Pirâmide Triangular, a base é um triângulo;
- Pirâmide Quadrangular, a base é um quadrado;
- Pirâmide Pentagonal, a base é um pentágono;
- Pirâmide Hexagonal, a base é um hexágono,
e assim por diante.
- Pirâmide Regular é aquela cuja base é um polígono regular.
Conforme a inclinação das arestas, temos:
- Pirâmide oblíqua é aquela cuja aresta que corresponde à altura (VO), tem
sua extremidade inferior localizada fora do centro do plano da base;
- Pirâmide reta é aquela cuja aresta que corresponde à altura (VO), tem
sua extremidade inferior localizada no centro do plano da base.
- Tronco de Pirâmide é a pirâmide seccionada por um plano paralelo à base.
Também podem ser retos ou oblíquos.

A base da pirâmide é a base maior do tronco e a secção é a base menor
do tronco.
A distância entre os planos das bases é a altura do tronco.
12
• Cones e Troncos:
Conforme a inclinação das arestas, temos:
- Cones ou troncos de cone oblíquos são aqueles cuja aresta que
corresponde à altura , tem sua extremidade inferior localizada fora do centro do
plano da base ;
- Cones ou troncos de cone oblíquos são aqueles cuja aresta que
corresponde à altura , tem sua extremidade inferior localizada fora do centro do
plano da base ;

• Cilindro e Esfera:
Conforme a inclinação das arestas, temos:
- Cilindros oblíquos são aqueles cujas arestas laterais (geratrizes)
são oblíquas aos planos das bases;
- Cilindros retos são aqueles cujas arestas laterais (geratrizes) são
perpendiculares aos planos das bases

13
• Introdução II (Elétrica)
Quando vamos executar uma instalação elétrica qualquer, necessitamos
de vários dados como: localização dos elementos, percursos de uma instalação,
condutores, distribuição da carga, proteções, etc...
Para que possamos representar estes dados, somos obrigados a utilizar a
planta baixa do prédio em questão. Nesta planta baixa, devemos representar, de
acordo com a norma geral de desenhos NB-8 da ABNT, o seguinte:
− a localização dos pontos de consumo de energia elétrica, seus
comandos e indicações dos circuitos a que estão ligados;
− a localização dos quadros e centros de distribuição; − o trajeto dos
condutores e sua projeção mecânica (inclusive dimensões dos con
dutos e caixas);
− um diagrama unifilar discriminando os circuitos, seção dos condu
tores, dispositivos de manobra e proteção;
− as características do material a empregar, suficientes para indicar
adequabilidade de seu emprego tanto nos casos comuns, como em
condições especiais.
Como a planta baixa se encontra reduzida numa proporçao 50 ou 100
vezes menor, seria impossível representarmos os componentes de uma instalação tais como eles se apresentam abaixo.

Seria trabalhoso e desnecessário desenhá-lo em tamanho menor, por isso,
utilizamos uma forma de diagrama reduzido, denominado esquema unifilar, onde
os dispositivos de comando, proteção, fontes de consumo, condutores etc.,
sãorepresentados como nos exemplos abaixo:

14
Estes e outros símbolos são normalizados pela ABNT através de normas
específicas.
Este esquema unifilar é somente representado em plantas baixas, mas o
eletricista necessita de um outro tipo de esquema chamado multifilar, onde se
mostram detalhes de ligações e funcionamento, representando todos os seus
condutores, assim como símbolos explicativos do funcionamento, como demonstra o esquema a seguir:

Para o eletricista, o modelo de uma instalação elétrica não lhe adianta, pois
um prédio dificilmente é igual a outro, apesar das ligações serem semelhantes.
O desenho de esquemas elétricos conforme normas recomendadas pela
ABNT é uma linguagem que deve ser conhecida tanto pelos engenheiros como
pelos projetistas e eletricistas; portanto, é indispensável a todos os que se
dedicarem ao ramo específico da eletricidade.
O estudo destes esquemas objetiva capacitar o educando a ler, interpretar
e executar esquemas de circuitos elétricos, a fim de que possamos transportar o
que foi escrito pelo projetista, sob forma de desenho na planta baixa, para a obra
a ser executada.
Os desenhos das plantas de arquitetura, dos detalhes, etc., são feitos não
com as dimensões reais, pois exigiriam um papel do tamanho daquilo que estamos desenhando. No caso de uma planta baixa, seria tão grande que não caberia
no cômodo, além de difícil de ler.
Desenhamos aquilo que desejamos, reduzindo todas as dimensões proporcionalmente segundo uma escala. Podemos, por exemplo, reduzir todas igualmente 10 vezes. Temos neste caso uma escala de 1:10 (lê-se: um para dez).
Fica claro, portanto, que a escala é uma relação entre a dimensão usada
para representar um objeto no desenho e a sua dimensão real.

15
Alguns exemplos servirão para clarear os conceitos.
1o Exemplo - Um objeto tem 10 metros de comprimento. Se seu comprimento for representado num desenho por 1 metro, qual foi a escala usada?

2o Exemplo - Sabemos que a escala usada numa planta baixa é 1:50.
Medindo, no desenho, a largura de uma sala encontramos 3,4 cm. Qual a dimensão real da sala?

3,4 cm x 0,5 = 1,7 metros
3,4 cm representam 1,7 metros.
3o Exemplo - Um terreno está sendo representado em escala num desenho. Se o terreno de 12 metros está representado no desenho por 24 centímetros, qual a escala usada no desenho?

Obs.:Escala de 1:50 (a mais comum em arquitetura).
Cada metro no desenho corresponde a 50 metros reais ou seja:
1 cm --------------------- corresponde a---------------------------- 0,5m
Medimos com o metro sobre o desenho 4,7 cm. Isto corresponde a 4,7 x
0,5 = 2,35 m. Devemos, portanto marcar na obra 2,35 m.

Escala de 1:100
Cada metro no desenho corresponde a 100 metros reais, ou seja:
1 cm ---------------------corresponde a------------------------------ 1m
Medimos com o metro sobre o desenho 6,9 cm. Devemos marcar na obra
6,9 x 1 = 6,9 m.
16
Escala de 1:20
Cada metro no desenho corresponde a 20 metros reais, ou seja:
1 cm ---------------------corresponde a------------------------------ 0,2 m
Medimos com o metro sobre o desenho 6,75 cm. Devemos marcar na obra
6,75 x 0,2 = 1,35.

Escala de 1:25
Cada metro no desenho corresponde a 25 metros reais, ou seja:
1 cm ---------------------corresponde a------------------------------ 0,25 m
Medimos com o metro sobre o desenho 35,4mm ou 3,54cm. Devemos marcar na obra 3,54 x 0,25 = 0,885m ou 88,5cm.

• Diagramas elétricos
Esquema Multifilar

Esquema Unifilar

17
•

Lampada Tomada e Interruptor Simples:
Esquema Multifilar

Esquema Unifilar

•

Lampada e Interruptor de duas seções:
Esquema Multifilar

18
Esquema Unifilar

Quando deserjamos representar, num esquema unifilar, um grupo de
lâmpadas em um mesmo ponto (lustre), devemos ndicar, ao lado do símbolo de
lâmpadas, o número de lâmpadas do grupo na ordem de acendimento.
Exemplo: Um lustre com 3 lâmpadas, em que uma seção acenda 2
lâmpadas e outra seção, comande a terceira lâmpada.
Esquema Multifilar

19
Esquema Unifilar

•

Lâmpada e Dois Interruptores Paralelos (Three-Way)
Esquema Multifilar

Esquema Unifilar

20
•

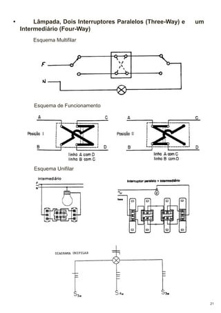
Lâmpada, Dois Interruptores Paralelos (Three-Way) e
Intermediário (Four-Way)

um

Esquema Multifilar

Esquema de Funcionamento

Esquema Unifilar

21
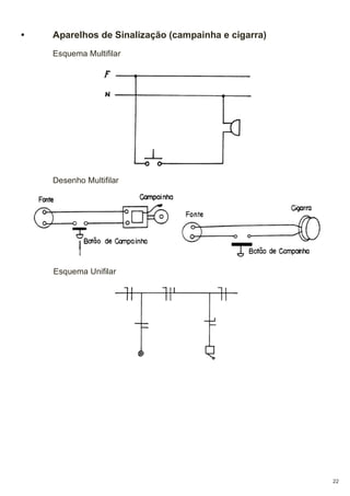
•

Aparelhos de Sinalização (campainha e cigarra)
Esquema Multifilar

Desenho Multifilar

Esquema Unifilar

22
•

Ligações de Lâmpadas Fluorescentes
Na prática, chamamos de lâmpada fluorescente, a um conjunto composto
de lâmpada propriamente dita, reator, suporte e calha, se for de partida rápida.
O tipo “convencional” ainda é composto por um “starter”.
Para que possamos ligar este conjunto à rede, é necessário que interliguemos seus componentes. Esta operação só será possível mediante a leitura do
esquema de ligação afixado no reator, sendo que este esquema varia conforme
o tipo de reator e seu fabricante.
Abaixo, vemos alguns exemplos de esquemas de ligação de reatores.
Ligação de reator simples, tipo “convencional”.

Ligação de reator duplo, tipo “convencional”.

Ligação de reator duplo, tipo “partida rápida”.

23
• Desenho Eletroeletrônico
O desenho elétrico ou eletrônico é uma representação do circuito elétrico
que define o seu tipo ou o sistema para o qual foi projetado. Esta representação
deve possuir uma informação completa dos elementos que compõem um circuito
elétrico. O desenho elétrico de uma instalação elétrica predial, por exemplo,
mostra a disposição dos componentes, as conexões de fiação elétrica, a
localização de lâmpadas, tomadas, interruptores e os valores de potência
dissipada na carga, entre outras informações que facilitam a interpretação e
compreensão de seu funcionamento.O desenho elétrico ou eletrônico deve
mostrar as disposições dos componentes e das conexões de fiações elétricas
num plano cujos elementos estão representados por símbolos gráficos simplificados e padronizado pela norma vigente no país.
O desenho eletroeletrônico se divide basicamente em três grupos:
- Predial;
- Industrial;
- Eletrônicos.

• Desenho Eletroeletrônico Predial
O desenho eletroeletrônico Predial se refere a um diagrama elétrico de uma
instalação de quadro de força com sistema de proteção, distribuição de fiação
parametrizada em todas as dependências do prédio, potência de cargas
(lâmpadas), localização de tomadas etc. O desenho deve conter todas as
informações necessárias para a sua compreensão a fim de facilitar a execução
da instalação elétrica do prédio sempre em conformidade com a norma vigente
do país. O tamanho e o número de folhas para o desenho podem ser definidos
de acordo com a dimensão e complexidade da instalação predial a ser projetada.A figura abaixo mostra um desenho de diagrama elétrico predial com a distribuição de cargas com respectivas tomadas e interruptores nas dependências
de uma residência.
Os projetos de instalações são constituídos de planta(s) baixa(s) e/ou
cortes esquemáticos. O traçado será executado – tanto para a planta baixa,
quantopara os cortes – sempre com linhas finas estreitas. O desenho da planta
baixadeve ser simplificado, com a omissão de informações gráficas
desnecessáriaspara o projeto em si, como representação de portas, pisos e
louças. Tais elementos “poluiriam” visualmente o desenho, e poderiam tornar
confusa a comprensão e a leitura do mesmo. O elemento prioritário nesse caso
será sempre o traçado das instalações, que devem estar em destaque através
da mais absoluta clareza. Dessa forma, o traçado referente aos elementos
relativos às instalações bem como suas especificações e dimensionamento
(caixas, eletrodutos,etc.) será executado através de linhas cheias .

24
• Desenho Eletroeletrônico Predial (exemplos).
Exemplo de uma planta geral de instalação de luz de residência. Trata-se
de instalação tubulada em eletrodutos, alimentada por sistema monofásico.

25
Exemplo de uma planta geral de instalação de luz com instalação aberta
em isoladores “cleat”.

26
• Projeto de instalações de residência.
Exemplo de projeto:

27
• Desenho Eletroeletrônico Industrial
Existe uma variedade de tipos de desenhos eletroeletrônicos considerados
industriais. Os desenhos eletroeletrônicos industriais podem se referir a uma
representação gráfica desde o fornecimento de energia pela concessionária até
toda a instalação produtiva e administrativa de um departamento industrial.
Por exemplo, um motor de uma máquina produtiva acionado por um
sistema elétrico de comando pode ser considerado um desenho eletroeletrônico
industrial. A figura abaixo mostra o desenho de um sistema de comando de um
motor de um dispositivo industrial.

28
• Desenho Eletroeletrônico
No campo de eletroeletrônica, os desenhos de diagramas elétricos de
equipamentos e sistemas elétricos podem ser divididos em dois grupos:
- Diagrama elétrico de potência;
- Diagrama elétrico de comando.
Diagrama elétrico de potência:
Dentre inúmeros desenhos de circuitos elétricos de potência temos
um exemplo de um sistema elétrico de geração, transmissão, e distribuição de
energia elétrica. A representação pode ser de forma simplificada em diagrama
em blocos de forma a mostrar a distribuição das tensões específicas de uma
fonte de potencial energético, geração e suas ramificações até o consumidor.

Podemos citar como um dos desenhos eletroeletrônico de potência mais
conhecido o de sistema de acionamento de motores monofásicos ou trifásicos
onde o acionamento da etapa de potência é feito através um sistema de comando
remoto Na figura abaixo está mostrado um diagrama de potência.

29
• Diagrama elétrico de Comando
O desenho de um sistema de comando é um circuito elétrico formado de
elementos de acionamentos de baixa potência, ou seja, a carga é o próprio
elemento que forma o circuito. A finalidade deste circuito é obter uma isolação
elétrica entre o operador e a máquina de potência durante a manobra de
acionamento. O acionamento de carga de potência baixa pode ser direto e para
as cargas de potências altas o acionamento deve ser remoto. O diagrama elétrico
de comando é representado por símbolos de componentes como seguranças
fusíveis, relé de proteção termomagnético, contatores, botoeiras, etc. e não são
representados por símbolos de componentes de potência que operam com
correntes e tensões elevadas e principalmente em cargas indutivas ou capacitivas em Corrente Alternada. A figura abaixo mostra, como exemplo, um circuito
de comando básico para acionamento de um elemento de potência.

• Diagrama de Desenho Eletrônico
São considerados desenhos de diagrama eletrônico os que se referem aos
circuitos constituídos por grupos de componentes, tais como resistores,
capacitores, indutores e semicondutores ou sistemas similares.
A simbologia empregada nos desenhos de eletrônica é normalizada na
série NBR da ABNT.

• Componente de um diagrama elétrico
Os componentes são representações de elementos que formam um circuito
elétrico, tais como, equipamentos, conjuntos ou subconjuntos, e podem ser
representados por símbolos gráficos em um diagrama elétrico ou eletrônico. Os
componentes são representações de elementos que formam um circuito elétrico,
tais como, equipamentos, conjuntos ou subconjuntos, e podem ser representados
por símbolos gráficos em um diagrama elétrico ou eletrônico.
Obs.: Nesse ponto do estudo é de extrema importância que o aluno faça download do resumo “ Simbologia e aparência dos componentes.” o mesmo encontra-se na aba Eletrônica/analise de circuito/leituras e apostilas,
facilitando a relação simbolo aparência física dos componentes.
30
• Símbolos literais
Os símbolos literais são formados por uma letra maiúscula inicial colocada
ao lado dos componentes, seguida de uma numeração, formadas por letras ou
combinações alfanumérica para particularizar cada elemento do circuito (NBR
5280 de Abril de 1983). Deve-se seguir a orientação, numerando os componentes
de cima para baixo e da esquerda para a direita do diagrama esquemático. A
figura abaixo mostra o circuito elétrico de acionamento de um motor com exemplo
de aplicação dos símbolos literais.

O diagrama elétrico de comando e potência define o tipo de componente
através de seus símbolos literais como, por exemplo:
S1 = Botoeira 1;
S2 = Botoeira 2;
K1 = Contator 1.
Os símbolos literais facilitam a localização do elemento ou componentes e
a sua posição no circuito elétrico.

31
•

Diagrama Esquemático Elétrico Industrial
Destinado a facilitar o estudo e a compreensão do funcionamento de uma
instalação ou parte dela. Os elementos do diagrama dispõem-se de forma que
possam facilitar sua interpretação e não seguindo a disposição espacial real. Isto
quer dizer que diversos elementos condutores de corrente e os dispositivos de
comando e proteção estão representados conforme a sua posição no circuito
elétrico e independente da relação construtiva destes elementos. Os diagramas
esquemáticos são classificados em 3 tipos:

•

Diagrama Unifilar
Representação simplificada, geralmente unipolar das ligações, sem o circuito de comando, onde só os componentes principais são considerados. Em
princípio todo projeto para uma instalação elétrica deveria começar por um diagrama unifilar.

•

Diagrama Multifilar
É a representação da ligação de todos os seus componentes e condutores.
Em contraposição ao unifilar, todos os componentes são representados, sendo
que a posição ocupada não precisa obedecer a posição física real em que se encontram. Como ambos os circuitos, (principal e auxiliar) são representados simultaneamente no diagrama, não se tem uma visão exata da “função” da
instalação, dificultando, acima de tudo a localização de uma eventual falha, numa
instalação de grande porte.

32
•

Diagrama Funcional (Elementar)
A medida que os diagramas multifilares foram perdendo a utilidade, foram
sendo substituídos pelos funcionais. Este tipo de diagrama representa com
clareza os processo e o modo de atuação dos contatos, facilitando a
compreensão da instalação e o acompanhamento dos diversos circuitos na localização de eventuais defeitos.

• Basicamente o Diagrama Funcional é composto por 2 circuitos: como ja ciatado
acima porem veremos agora um pouco mas detalhadamente.
Circuito Principal ou de Força:
Onde estão localizados todos os elementos que tem interferência direta na alimentação da máquina, ou seja, aqueles elementos por onde circula a
corrente que alimenta a respectiva máquina.
Circuito Auxiliar ou de Comando:
Onde estão todos os elementos que atuam indiretamente na abertura,
fechamento e sinalização dos dispositivos utilizados no acionamento da máquina,
em condições normais e anormais de funcionamento.
Os diagramas funcionais são os mais importantes do ponto de vista de
projeto, permitindo obter uma idéia de conjunto sobre o sistema de comando
adotado, que é a base de partida, proporcionando os dados fundamentais para
a posterior realização dos diagramas de interligação, nos trabalhos de montagem
como também a preparação da lista de materiais.

33
• .

Layout de Montagem de paineis elétricos.

O Layout de montagem constituem um documento importante para orientar
a montagem, localização e reparação de falhas em todos os equipamentos que
constituem uma instalação elétrica.
O layout que envolva máquinas, equipamentos elétricos, i n s t a l a ç õ e s ,
etc., deve refletir a distribuição real dos dispositivos,barramentos, condutores,
etc., e seus elementos separados, como indicar os caminhos empregados para
a interconexão dos contatos destes elementos.

34
•

Identificação de Bornes em Diagramas de Interligação
Se duas ou mais partes de uma instalação estão interligadas entre si por
condutores, estes são ligados em ambos os lados a blocos terminais (régua de
bornes). Tanto os terminais quanto os conjuntos de bornes são identificados por
letras e números. Para os condutores, foi escolhido o critério da identificação do
seu destino em cada borne de conexão. Observe o exemplo abaixo que representa uma interligação de 3 réguas de bornes com suas respectivas numerações.

35
• Diagrama eletrônico
Nas atividades que envolvem projetos eletrônicos, o uso da expressão
gráfica de esquemas é muito importante para a simplificação da complexidade
de um circuito elétrico que utiliza numerosos componentes e dispositivos.
A representação do circuito elétrico em seus diversos tipos facilita as
localizações reais dos dispositivos do projeto e das partes dos componentes.

• Desenho de diagrama eletrônico.
No desenvolvimento de um projeto eletrônico a documentação deve conter
desenhos de diagramas eletrônicos em forma de esquemas de bloco, simples
com descrição do funcionamento básico da etapa do projeto e uma descrição
funcional detalhada dos componentes com o desenho de esquema eletrônico
completo.
O desenho de esquema completo deverá servir para a montagem ou
execução do projeto. O diagrama eletrônico pode ser simples e ou completo, e
tem a finalidade de interpretação do funcionamento do circuito de forma simples
como bloco ou de forma funcional como de componente.
O diagrama eletrônico pode ser apresentado basicamente das seguintes
formas de desenhos esquemas:
- Esquema de blocos;
- Esquema simplificado;
- Esquema completo;
- Esquema de vista de localização;
- Esquema de fiação;
- Esquema de chapeado.

• Desenho de esquema de blocos
O esquema de blocos é uma representação do circuito desenhada por
linhas simples em figuras geométricas, e nela estão contidas as informações
funcionais básicas, interligadas por setas que indicam o curso do sinal através
do sistema ou do circuito elétrico do dispositivo.
A figura abaixo mostra um circuito eletrônico na forma de esquema de blocos.

36
• Desenho de esquema simplificado
O esquema simplificado é um desenho de circuito elementar representado
através de símbolos gráficos, que não mencionam valores de componentes, mas
indicam as ligações básicas necessárias à compreensão de seu funcionamento.
O esquema simplificado tem por finalidade facilitar a compreensão de
funcionamento de circuito elétrico ou eletrônico.
A figura abaixo mostra um circuito elétrico simplificado de um comando de sensor
por Opto-switch.

• Desenho de esquema completo
O esquema completo é um diagrama elétrico que possui todas as
informações identificadas, quanto à numeração e valores. O esquema completo
deve possuir as descrições do circuito elétrico devidamente inscrito na legenda,
assim como, suas alterações e especificações para proporcionar todas as informações necessárias à compreensão do seu funcionamento.
A figura a seguir mostra um exemplo de esquema elétrico completo.

37
• Desenho de vista de localização
O esquema de vista de localização é um desenho que identifica a
disposição dos componentes ou das peças que constituem o aparelho,
mostrando as suas localizações. Como o desenho requer muito tempo para ser
elaborado, esse tipo de desenho pode ser feito com auxílio de uma foto. Sobre
a foto são adicionadas as identificações, mostrando a disposição e a localização
dos componentes.
Na figura abaixo temos um desenho de esquema de vista de localização de uma
placa de circuito impresso.

• Esquema de fiação
O esquema de fiação é o desenho que informa como e onde estão
localizados e identificados os componentes, nos quais as ligações são
feitasatravés de fios condutores. É um diagrama esquemático que mostra o
circuito como se vê e é chamado também de esquema funcional. Nesse tipo de
desenho os componentes do circuito elétrico estão identificados conforme o
grupo ao qual pertencem com seus respectivos símbolos literais.

38
• Esquema de chapeado “ desenho de circuito impresso “
O desenho de esquema de chapeado é conhecido como desenho de
circuito impresso. Os desenhos de circuitos impressos são representações de
ligações feitas entre a traçagem e seus componentes devidamente identificados.
A figura a seguir mostra um desenho de esquema de chapeado ou circuito
impresso de um circuito eletrônico.

• Layout “Leiaute”
Layout: é uma palavra inglesa, muitas vezes usada na forma portuguesa leiaute",
que significa plano, arranjo, esquema, design, projeto.

• Desenho de circuito impresso (PCI)
Antes de iniciar o desenho de circuito impresso apresentaremos conceitos
básicos importantes na elaboração desse circuito. Pois, dependendo do leiaute
do circuito impresso é necessário que o projetista tenha um profundo
conhecimento da natureza elétrica do projeto.

• Circuito impresso
O circuito impresso é constituído por uma placa de isolante, sobre a qual é
adicionado um laminado de cobre impresso que interliga os componentes do
circuito elétrico. O nome circuito impresso é dado ao sistema devido a sua grande
semelhança com uma impressão gráfica.

• Trilhas de circuito impresso
As trilhas são constituídas por um conjunto de desenhos de filetes
destinados a interconectar os componentes do circuito elétrico.

39
• Ilhas de circuito impresso
Os desenhos de ilhas são formados por várias “bolinhas” na extremidade
ou em pontos estratégicos das trilhas, contendo um furo. Esses furos servem
para fixar os terminais dos componentes, à qual vai fixado através da soldagem
após a fabricação da placa de circuito impresso.

• Formato do desenho de ilhas (para PCI de única face)
Para desenhar as ilhas de um leiaute de PCI pode-se escolher o formato
redondo ou retangular. Os desenhos de ilhas devem possuir uma área útil em
torno do furo, capaz de proporcionar uma boa soldagem do terminal do
componente. Embora não exista uma regra para dimensionar o tamanho da ilha
é conveniente faze-la proporcionalmente maior que o desenho das trilhas. A
escolha do tamanho da ilha deve ser feita de acordo com o componente e o
diâmetro do furo.
O dimensionamento da ilha com uma área de soldagem muito pequena
não proporciona uma boa soldagem o que pode provocar o descolamento do
laminado pelo aquecimento da solda durante a soldagem do componente. De
modo geral, aconselha-se que o diâmetro da ilha seja o dobro da largura da pista.

• Posicionamento das trilhas de circuito impresso
A configuração dos filetes depende de vários fatores específicos. O principal
é a própria natureza do projeto do circuito impresso, a que se destina, ou seja,
para cada circuito existem diferentes detalhes que devem ser considerados
quando da elaboração do formato das trilhas condutoras.
Dependendo da natureza do projeto, o posicionamento do desenho das
trilhas no leiaute de PCI pode ser fator importante no funcionamento do circuito
após a sua confecção.
Desta forma, o projetista deve possuir conhecimento detalhado do circuito
elétrico para desenhar a configuração das trilhas e escolher a melhor
configuração a fim de obter uma boa qualidade de funcionamento do circuito após
a execução do projeto.
O posicionamento do desenho das trilhas pode causar dois efeitos que são:
- Efeito da indutância entre as trilhas;
- Capacitância entre as trilhas.
O efeito da indutância é causado pelo posicionamento do desenho das
trilhas no desenho da placa de circuito impresso. Este efeito é bem mais
importante que os efeitos causados pela capacitância produzida entre as trilhas,
embora possa parecer contrário.

40
• Desenho de Leiaute de circuito impresso
A distribuição dos componentes sobre a placa num desenho de leiaute de
circuito impresso nunca deve ser feita aleatoriamente. Ao contrário, deve
obedecer a vários critérios, entre os quais são importantes a simplificação do
traçado e a obediência aos parâmetros elétricos do circuito eletrônico a que se
destina.

• Critérios para a criação de placa de circuito impresso PCI.
O primeiro critério, mais simples e lógico, é a distribuição dos
componentes nos leiautes da placa de circuito impresso que deve ser feita de
forma a manter a mesma disposição dos componentes do diagrama elétrico.
Deve formar um desenho homogêneo, ou seja, comos componentes distribuídos
de forma a evitar aglomerações ou espaços vazios. O desenho de leiaute deve
ser elaborado com o mínimo possível de trilhas longas ou dando voltas, obtendo
desta forma, caminhos de ligações mais curtos entre os componentes.
Segundo critério é que o projetista de circuito impresso deve possuir
razoável conhecimento de eletrônica, para que possa identificar a natureza do
circuito, se é de alta ou baixa freqüência, se possui correntes elevadas, se é
digital ou analógico,etc.
Terceiro critério a se levar em conta, são as distâncias entre os elementos
(componentes) do circuito e a possível interação entre eles, tais como
efeito térmico, capacitância entre elementos, efeito eletromagnético, irradiação
de sinais de radiofreqüência (osciladores e geradores de clock), etc.
Se não forem levados em consideração estes critérios na elaboração
do desenho da placa de circuito impresso (PCI ) pode haver perturbações
imprevisíveis no funcionamento do circuito após a elaboração do leiaute
da placa de circuito impresso.

Embora existam circuitos que funcionam perfeitamente mesmo se
montados em placa de circuito impresso com os componentes distribuídos
aleatoriamente num leiaute, ou seja, de forma que a montagem seja do tipo
“ qualquer jeito”, determinados circuitos, principalmente circuitos de alta
freqüência, só podem ser testados e melhorados quando já montados em placa,
refazendo-se novamente o desenho de leiaute da PCI após o teste.

41
• .PROJETO DE PLACAS DE CIRCUITO IMPRESSO.
Para garantir um perfeito funcionamento e durabilidade, o projeto de um
circuito eletrônico deve contemplar um bom desenho da placa de circuito
impresso (PCI). O desenho, a espessura de trilhas e a disposição dos
componentes na placa de circuito devem seguir regras para assegurar que o
diagrama esquemático do circuito se comporte como desejado e que as normas
de compatibilidade eletromagnética1 sejam respeitadas.
O desenho de uma PCI é baseado no diagrama esquemático do circuito, o
qual é feito em um software adequado. Dependendo da complexidade do projeto
o circuito necessitará ser simulado e até mesmo montado para garantir que
realmente funcionará. Após o projeto do circuito com todos os seus componentes,
é hora de desenhar a PCI. Os programas profissionais de projeto permitem que
as conexões do diagrama esquemático sejam exportadas para o software de
desenho (no caso do PROTEUS, o ARES). Neste ponto, entram as habilidades
de desenho e conhecimento técnico do desenhista.

• UNIDADE IMPERIAL E MÉTRICA
A unidade mais empregada ainda é a polegada, assim a maioria dos
componenteseletrônicos possui suas dimensões nessa unidade, bem como as
trilhas e vias nos softwares de desenho. A polegada é chamada de unidade imperial enquanto o milímetro é a unidade métrica. A Tabela abaixo apresenta a relação entre essas unidades e os nomes usuais encontrados.
Imperial (polegada)

Métrica (mm)

Nome usual

1

25,4 (2,54cm)

1 inch pitch ou pitch

0.2

5,08

0.2 inch pitch ou pitch

0.1

2,54

100 mils ou 100 th (thou)

0.05

1,27

50 mils ou 50 th (thou)

0.01

0,25

10 mils ou 10 th (thou)

100 mils é o valor de referência no desenho dos encapsulamentos dos
componentes (distância entre pinos), seguido de suas frações, como 50, 75
e 200 mils, por exemplo. Para os desenhos a regra geral é sempre usar a
unidade imperial.

O circuito projetado não pode produzir interferência em outros equipamentos, nem sofrer interferência externa,
sendo que os níveis de ruído produzidos devem respeitar normas específicas.
1

42
• Encapsulamento
Os invólucros dos componentes eletrônicos ou encapsulamentos estão
disponíveis em bibliotecas fornecidas com o software de desenho. Todavia, todo
desenhista acaba criando seus próprios componentes, pois muitos não existem
e outros necessitam ser alterados para se adequar às necessidades do projeto.
Existem dois tipos de componentes eletrônicos, os que utilizam terminais que
atravessam a placa de circuito impresso (PTH - Plated Through-Hole, inserido
através de furo) e os componentes que são soldados na superfície da placa (SMD
– Surface Mount Device, dispositivos de montagem na superfície). Todo desenhista deve se familiarizar com o nome dado aos diversos encapsulamentos para
poder definir que tipo de componente será empregado na montagem da placa.
Os encapsulamentos são desenhados conforme espaçamento entre os
pinos do componente, sendo representados por pads. Para componentes PTH,
os pads indicam o cobre em torno do pino do componente e o diâmetro do furo
por onde o pino será inserido. Para componentes SMD, os pads são áreas de
cobre que ficarão na superfície da placa para a soldagem dos terminais do componente. O encapsulamento também apresenta o desenho que será impresso
sobre a PCI, o que facilita a identificação do tipo de componente eletrônico,
fornecendo referência para a sua solda e orientação.
• Componentes PTH
Abaixo são apresentados alguns exemplos de encapsulamentos para capacitores eletrolíticos e cerâmicos, com seus respectivos nomes. Observar que
as distâncias entre os pinos são dadas em mils (th).

Encapsulamento para capacitores eletrolíticos e cerâmicos PTH.

Para resistores o tamanho do encapsulamento está geralmente associado
com a potência que será dissipada pelo mesmo. Na Figura abaixo são
apresentados exemplos, com os respectivos nomes, para resistores PTH.

Encapsulamento para resistores PTH.
43
Da mesma forma que os resistores, para os diodos, o tamanho do
encapsulamento está relacionado com a capacidade de dissipação de potência
(no caso dos diodos, também com a capacidade de condução de corrente).
Alguns exemplos são apresentados na Figura abaixo, nos desenhos o retângulo
menor do encapsulamento indica o catodo do diodo.

Encapsulamento para diodos PTH.

Abaixo são apresentados alguns encapsulamentos para componentes
eletrônicos de 3 terminais, tais como: transistores, triacs, tiristores, reguladores
e sensores. A sequência dos pinos é indicada pelo desenho do encapsulamento.

Encapsulamento para componentes eletrônicos de 3 terminais.

Uma grande parcela de circuitos integrados com mais de 3 pinos emprega
o encapsulamento duplo em linha (DIL – Dual In Line), conforme exemplos da
Figura abaixo.

Circuitos integrados com encapsulamento duplo em linha.

Para concluir os exemplos de encapsulamentos PTH, na Figura abaixo são
apresentados exemplos de barras de pinos em linha simples e dupla.

Encapsulamento para barra de pinos.

44
• Componentes SMD
Os componentes de superfície são feitos para serem soldados na superfície
das placas de circuito impresso, apresentando tamanho inferior aos componentes
PTH de mesma funcionalidade. Assim, eles são adequados para a miniaturização
de circuitos eletrônicos, permitindo a produção de PCIs extremamente pequenas.
Entretanto, sua solda manual é complicada, exigindo ferros de solda com pontas
bem finas ou equipamentos especiais. Quando a placa de circuito impresso
empregar componentes SMDs e a solda dos mesmos for manual (com ferro de
solda) é importante aumentar o tamanho usual dos pads dos encapsulamentos,
facilitando, assim, a soldagem.
Na Figura abaixo são apresentados exemplos de encapsulamentos usuais para
componentes passivos, a maioria para capacitores e resistores (0402 → 1512),
um transistor (SOT23) e um diodo (DSM). O tamanho do componente tem relação
com a potência que os mesmos podem dissipar. Quanto menor o componente,
mais difícil é a sua solda manual.

Encapsulamentos SMD: componentes passivos 0402 – 2512, SOT23 para transistor e DSM para diodo.

Os circuitos integrados SMD possuem uma infinidade de encapsulamento,
incluindo componentes com pinos na parte de baixo, formando uma matriz de
pontos (BGA - Ball Grid Array, soldado somente com máquina). Na Figura abaixo
são apresentados dois encapsulamentos comuns para circuitos integrados: o
TQFQ (Thin Quad Flat Pack), empregado, por exemplo, no microcontrolador
ATmega32 do kit ATmega++; e o encapsulamento SOIC (Small-Outline Integrated
Circuit) empregado em uma infinidade de circuitos integrados, tais como: ADCs,
D/As, amplificadores operacionais e circuitos de lógica digital.

Exemplos de encapsulamentos de circuitos integrados SMD.

45
• Pad´s E Vias (PTH)
Como comentado, o pad descreve o cobre em torno do pino de um
componente (neste caso, PTH). É o local onde será realizada a solda do
componente e por onde o pino será inserido. Portanto, o pad possui um furo
interno. Quando se desenha uma PCI deve-se ter o cuidado de não se errar
as dimensões dos pads, senão se torna muito difícil atravessar os pinos dos
componentes pelos furos. Existem basicamente três tipos de pads: os circulares
(DILCC), os quadrados (DILSQ) e os retangulares (STDDIL). Na Fig. D.9 são
apresentados algumas configurações de pads circulares e quadrados, o primeiro
número descreve a dimensão externa do pad, o segundo o diâmetro do furo
(em mils).

Pads PTH, X-Y (X = diâmetro ou largura externa, Y = diâmetro do furo interno, em mils).

As vias são similares aos pads, entretanto, são empregadas para realizar
conexões elétricas em placas com mais de uma superfície de cobre. Servem,
portanto, para ligar eletricamente as trilhas da parte superior da placa às trilhas
da parte inferior, ou de camadas intermediárias se houverem.
Dimensões usuais de vias são: 40-15 th, 50-20 th, 60-20 th, 70-20 th,
80-20 th. Como não será transpassada por pino, o diâmetro interno da via é
menor que o dos pads. É boa prática manter o diâmetro das vias igual ao dobro
da largura da trilha que conecta. Em frequências elevadas as vias maiores
possuem maior indutância, por isso, devem ser evitadas.
• Trilhas
Trilha é o caminho de cobre sobre a superfície da placa do circuito impresso
por onde as correntes elétricas do circuito fluirão. Quanto menor o cumprimento
da trilha, menor será sua resistência, capacitância e indutância intrínseca. Quanto
mais espessa, maior sua resistência mecânica e elétrica. Na Fig. D.10 são apresentadas as trilhas usuais empregadas em PCIs. Quando menor o tamanho da
trilha, mais difícil e caro é o seu processo de fabricação.

46
Trilhas e suas larguras.

Uma questão importante no desenho das trilhas é a distância entre trilhas
adjacentes ou entre pontos eletricamente distintos. A distância é empregada de
acordo com a diferença de tensão entre os pontos em questão. A Tabela abaixo
apresenta a distância mínima entre trilhas para diferentes potenciais elétricos a
que possam estar submetidas; a mesma distância vale para os pads, vias, etc.
Geralmente é bom aumentar essas distâncias, melhorando o isolamento entre
as trilhas.
Tensão (DC ou AC de pico)

Distância entre trilhas

0-30 V

0,1mm

8 mils

31-50 V

0,6mm

25 mils

51-100 V

1,5mm

60 mils

101-170V

3,2mm

150 mils

171-250V

6,4mm

300 mils

251-500 V

12,5mm

500 mils

Distância mínima entre trilhas de acordo com a diferença de potencia que estarão sujeitas.

• Dicas básicas de Desenho eletrônico
A seguir são apresentadas inúmeras regras para um bom desenho da placa
de circuito impresso. As regras ou são de estética ou de compatibilidade
eletromagnética. É bom compreender que toda regra pode ter exceções desde
que se saiba o que se está fazendo. Com a prática, as técnicas de desenho vão
sendo aperfeiçoadas e os desenhos terão uma melhor aparência e organização,
apresentando também, robustez elétrica e mecânica.
- Organizar os componentes na PCI empregando simetria sempre
que possível. A disposição dos componentes deve ser bem pensada, de acordo
com as questões elétricas, de fixação da placa após montada e conforme será
realizada a solda (automatizada).
- Dispor os componentes com ligações entre si o mais próximo
possível. Conexões curtas.

ERRADO

CERTO
47
- O dimensionamento das trilhas, vias e pads devem ser adequados
aos componentes, tensões e correntes que estarão presentes no circuito.
- Empregar polígonos nas trilhas sempre que possível.

ERRADO

CERTO

- Empregar trilhas de maior espessura sempre que possível (a
espessura de uma única trilha pode diminuir e aumentar, dependendo do
desenho).
- Nos planos de alimentação utilizar a maior área de cobre possível.
- No desenho das trilhas, evitar mudanças de direção com ângulos
de 90° ou outros que não 45°. O padrão é 45° e não deve ser alterado. Este
ângulo melhora o desenho da placa e suas características elétricas evitando
efeitos resistivos.

ERRADO

CERTO

- Separar espacialmente circuitos de potência de circuitos digitais.
- Separar terra digital de terra analógico. A interconexão entre estes
terras pode ser realizada em um ou mais pontos. Depende das questões de
compatibilidade eletromagnética.
- Se possível, os circuitos digitais de maior frequência devem ficar
localizados no centro da placa.
- Para placas com mais de uma superfície de cobre, criar planos
independentes de terra e alimentação (VCC). Quando a placa possuir apenas
duas faces, pode ser criado apenas um plano de terra.
- As trilhas de alimentação devem ser bem dispostas no desenho: se
forem críticas, devem ser as primeiras a ser desenhadas. Procurar distribuir
homogeneamente as correntes elétricas ao longo do circuito de cobre. As trilhas
de terra e alimentação devem ser as mais largas possíveis e ainda devem estar
próximas, evitando laços de corrente.
48
- Evitar trilhas de potência ao longo da extensão da placa. Se a placa
tiver uma entrada de tensão alternada e uma saída de baixa tensão, uma deve
estar de um lado da placa e outra, do outro.
- Evitar a proximidade entre trilhas de potência e sinal e mesmo de
alta potência e baixa potência. Caso o cruzamento das vias não puder ser
evitado, em placas com mais de uma face de cobre, cruzar perpendicularmente
vias de sinal e de potência. Regra geral: vias de sinal e potência devem estar
afastadas.
- Aumentar a espessura do cobre próximo a terminais, vias, etc, sempre mantendo a estética. Isto melhora as características elétricas da trilha com o
componente que faz contato e aumenta a robustez mecânica para retrabalhos
de soldagem.
- Não deixar planos de cobre isolados sem conexão ao terra do circuito.
- Aterrar a carcaça metálica de componentes que as tenham, tais
como: cristais osciladores, dissipadores e blindagens.
- Em placas de face simples usar, preferencialmente, ligações com
fios externos (jumpers) com orientação vertical e horizontal. Jamais fazer estas
ligações entre pinos de componentes, é necessário colocar pads para isto.
- Capacitores de filtro para ruídos de alta frequência, os chamados
capacitores de desacoplamento (geralmente de 100 nF), só tem utilidade se são
colocados próximo ao circuito integrado que devem proteger.
- Se o circuito trabalhar em freqüências elevadas, onde o
comprimento das trilhas é próximo ao comprimento de onda dos sinais
empregados, muito das considerações acima terão que ser avaliadas. Questões
de compatibilidade eletromagnética (emitir ruído elétrico ou sofrer interferência
de ruídos externos) podem exigir desenhos fora do senso comum, com estética
ruim, mas que apresentam as características elétricas desejadas.
- Dependendo da complexidade do circuito, pode ser empregada uma
placa de face simples (cobre em somente um dos lados), dupla face (cobre em
ambos lados) ou com N camadas, formando um sanduíche. Quanto mais simples
a placa, menor é o seu custo. O viés da placa de face simples é a quantidade de
jumpers que a mesma pode exigir e a sua menor robustez elétrica. Tudo vai
depender do custo benefício do projeto.
- As placas podem ser feitas de fenolite (um tipo de papel impregnado
com resina) ou fibra de vidro, com espessuras de 1 mm, 1,6 mm (padrão), 1,8
mm e 2,5 mm. As melhores são as de fibra de vidro e, obviamente, as mais caras.

49
• Passo a passo desenhando uma PCI
Desenhar o diagrama esquemático do circuito tendo a PCI em mente.
Testar e ter certeza da funcionalidade do circuito. Nas Figuras abaixo são
apresentados exemplos de desenho de um mesmo diagrama esquemático: um
ruim e outro bom. Em um diagrama esquemático as linhas de conexão devem
apresentar simetria, organização e serem capazes de expressar com clareza as
ligações elétricas.

ERRADO

CERTO

Diagrama esquemático de circuitos eletrônicos: a) desenho confuso e b) desenho organizado.

Transferir as ligações elétricas, o chamado netlist, para o software de
confecção da PCI. A Figura abaixo apresenta esta etapa: observar a
organização dada aos componentes conforme o diagrama.

50
Organizar os componentes na placa - etapa fundamental. Deve-se
gastar um bom tempo dispondo da melhor forma os componentes eletrônicos na
placa, pois isto facilitará e garantirá uma boa qualidade no desenho final. A Figura
anterior apresenta uma boa organização. A organização, também depende do
local onde a placa será fixada. Dependendo do software empregado é possível
visualizar tridimensionalmente como ficará a montagem da placa como
demostrada abaixo.

Imagem tridimensional da disposição dos componentes eletrônicos na PCI.

Utilizar a ferramenta do software de desenho para a geração
automática das trilhas e conexões do circuito. Após isto, desfazer as trilhas e
voltar ao passo 3 até obter uma melhor organização das ligações elétricas.
Após a geração automática das trilhas, refazer manualmente trilha
por trilha, de acordo com as regras de desenho. Um bom desenho é feito
manualmente, jamais de forma automática. Nas figuras que seguem é
apresentado o desenho da PCI para o circuito da pagina anterior.

ERRADO

CERTO

Na PCI errada percebe-se o descuido com os ângulos das trilhas,
diferentes de 45°, o emprego de uma mínima área de cobre e conexões mal
feitas. Já na PCI certa é utilizada uma maior área de cobre, com o emprego de
polígonos e trilhas largas; as conexões são robustas e eletricamente eficientes.

51
Depois de desenhadas as trilhas, colocam-se os planos de terra e alimentação. Isto permite uma melhor distribuição das correntes ao longo da placa,
como apresentado na Figura abaixo.

PCI com um plano de terra maciço,

PCI com plano de terra quadriculado e relieve pins.

Ambos os modelos estão corretos, porem houve um maior cuidado pelo projetista na segunda PCI.

O plano de terra ou alimentação pode ser maciço (cobre contínuo) ou
quadriculado e possuir conexões nos pads para facilitar a soldagem (relieve pins),
as quais são importantes quando a placa será soldada automaticamente. Existe
certa controvérsia sobre qual forma de plano é melhor: se maciço ou
quadriculado. Sob transformadores, o plano quadriculado deve ter melhor
resultado na diminuição das correntes parasitas (correntes de Foucault).
Detalhes finais: revisão das regras empregadas e desenho da parte
impressa da placa (silkscreen). A parte impressa é muito importante para a
montagem e uso da PCI, pois contém dados, como: a numeração dos
componentes, nomes de pinos e outras funcionalidades. Deve conter o nome ou
número da placa, data e versão do projeto, bem como a assinatura do desenhista.
Estas informações podem ser feitas no cobre da placa. Uma placa que se preza
deve ser assinada!
Conferir calmamente todo o trabalho, incluindo a revisão das conexões
elétricas entre os componentes eletrônicos.
Nas PCIs acima, para uma melhor visualização, a superfície do desenho
não foi espelhada. A superfície de cobre na prática estará na parte inferior da
placa e os componentes serão colocados na parte superior, lembrando que essas
são placas de face simples.

52
• Dimensionamento da largura do desenho das trilhas
A largura e a extensão do desenho das trilhas, assim como o diâmetro do
desenho das ilhas de conexão não deve ser uma escolha aleatória. Sabe-se, por
exemplo, que, quanto maior a largura das trilhas, maior será a confiabilidade do
circuito impresso, embora nem sempre seja possível respeitar totalmente este
detalhe, principalmente quando se deseja projetar circuitos impressos com alta
densidade de componentes.
Na verdade, a largura da trilha depende da ordem de grandeza das
correntes envolvidas no circuito.
O efeito causado pela circulação da corrente elétrica no condutor
manifestase de duas formas, devido à resistência elétrica da trilha:
- Criação de uma diferença de potencial (queda de tensão);
- Dissipação de calor por efeito JOULE (dissipação de potência).
Esses efeitos devem ser considerados na elaboração do leiaute da PCI, pois podem
ser prejudiciais ao funcionamento dos circuitos após a sua confecção e montagem.

CORRENTE

LARGURA DA TRILHA (mil/th) LARGURA DA TRILHA (mil/th)

(A)

para 1 oz

para 2 oz

1

10

5

2

30

15

3

50

25

4

80

40

5

110

55

6

150

75

7

180

90

8

220

110

9

260

130

10

300

150

Oz é a espessura do cobre depositada sobre o laminado (fenolite, fibra de vidro,
composite etc).
A espessura do cobre do laminado é especificado pelo fabricante de placa de circuito
impresso, o mais comum é 1 oz.
Exemplificando, para uma largura de trilha de 30 mils, usando-se uma placa com
espessura de 1 oz, essa trilha suportará 2 A.
53
• Leiaute para circuito impresso
O desenho de leiaute para circuito impresso pode ser traçado pelo método
manual sobre a prancheta utilizando réguas, gabaritos, decalques e tinta
nanquim sobre folhas especiais para de desenho.
No entanto, com o advento da tecnologia da informática existem inúmeros
Softwares de eletrônica que auxiliam no desenho de esquemas elétricos e
desenhos de leiautes da PCI.
Esses programas são destinados a projetos de eletrônica e geram toda a
documentação necessária para a fabricação da PCI.
O Software de eletrônica é uma ferramenta poderosa que gera além de
todos os leiautes da PCI, lista de material, arquivos para os furos de inserção
de componentes em máquinas de comando numérico computadorizado (CNC),
relatórios etc. permite também converter desenhos de esquema elétrico em
desenhos de leiaute da PCI ou vice-versa de forma automática.
Para a fabricação da placa de circuito impresso pelo processo manual de
desenhos de leiaute são necessários basicamente;
- Desenho de leiaute de mapa de componentes;
- Desenho de leiaute do lado da solda.
Através destes leiautes desenhados pelo método manual podem se gerar
os demais documentos para a fabricação da PCI.
Em caso de utilização de software de eletrônica, os desenhos de leiaute
demapa de componentes e de leiaute do lado da solda geram automaticamente
todos os demais documentos necessários para a fabricação da PCI.

• Leiaute de mapa de componentes “ top “
O mapa de componentes é conhecido como desenhos de simbologia. Este
desenho é o leiaute de componentes que será impresso na superfície da placa
de circuito impresso e serve para a identificação dos componentes que vão ser
inseridos na placa de circuito impresso durante a montagem do circuito.
O mapa de componentes é conhecido como desenhos de simbologia. Este
desenho é o leiaute de componentes que será impresso na superfície da placa
de circuito impresso e serve para a identificação dos componentes que vão ser
inseridos na placa de circuito impresso durante a montagem do circuito.

54
A figura abaixo mostra um leiaute de componentes de uma PCI.

retirado do site te1.com.br

• Leiaute do lado de solda “ botton “
É o traçado condutor do lado da placa onde será efetuada a soldagem dos
componentes, soquetes, terminais, etc. Esta face é a face oposta à do mapa de
componentes. No caso de uma placa de dupla face, o lado da solda pode ser na
face de componentes.
Para elaborar o traçado do lado da solda devemos tomar certos cuidados
quanto ao acabamento do traçado, do dimensionamento das trilhas e outros
critérios.
Nos desenhos feitos manualmente, tanto o leiaute de mapa de componentes ou leiaute do lado da solda devem ser desenhados na escala de 4:1 ou
2:1 para posteriormente serem reduzidos à escala 1:1 a fim de reduzir as imperfeições do traçado manual.
Na elaboração de leiautes por meio de software de eletrônica a escala
usada é de 1:1

55
Na figura abaixo temos um exemplo de um desenho de leiaute do lado da
PCI. Esta face é oposta a de leiaute de componentes.

soldade uma

retirado do site te1.com.br

• Leiaute de quadro de distribuição (QD)
Quadro de distribuição é um equipamento elétrico destinado a receber
energia elétrica através de uma ou mais alimentações e distribuí-la a um ou mais
circuitos, podendo também desempenhar funções de proteção,seccionamento,
controle e ou medição.
Um quadro de distribuição pode ser entendido como o “coração” de uma
instalação elétrica, já que distribui energia elétrica por toda a edificação e
acomoda os dispositivos de proteção dos diversos circuitos elétricos de acordo
com a norma NBR IEC 60050 (826).
A figura abaixo mostra um exemplo de um desenho de leiaute de quadro de
distribuição (QD).

56
• Leiaute de painel de comando
O desenho de leiaute de painel de comando é uma representação que
identifica a localização física dos elementos a se tornar facilmente compreensível
junto com o diagrama de execução (ou disposição).
Esse tipo de desenho de execução se origina da concepção de um projeto
a partir de um diagrama de fácil compreensão.
Na figura abaixo temos a representação de um circuito de potência e comando
com a finalidade de representar um leiaute de comando elétrico em execução.

Através da representação de um diagrama elétrico elabora-se um painel
de comando conforme mostrado na figura que segue.

Obs.: sempre verificara a legislação vigente pois os modelos podem sofre modificações dispostas nas normas ABNT.
57
• Simbologia de Instalações Elétricas
Os símbolos gráficos usados nos diagramas unifilar são definidos pela
norma NBR5444, para serem usados em planta baixa (arquitetônica) do imóvel.
Neste tipo de planta é indicada a localização exata dos circuitos de luz, de força,
de telefone e seus respectivos aparelhos.
As tabelas a seguir mostram a simbologia do sistema unifilar para instalações elétricas prediais (NBR5444).
É importante resaltar que mediante a inumeras alterações que ocorrem nas
NR´s, sempre verificar ao inicio de um projeto qual a atual vigente afim de evitar
transtornos e problemas na omologação ou certificação dos projetos. Deve se
levar em conta também a possibilidade de casos omissos ou não previstos na
legislação e por efeito se disponível usar a regra internacional para o caso ISO.

30
58
59
60
61
62
• Simbologia Eletrônica
O uso de símbolos gráficos em desenhos de esquemas elétricos serve para
representar os componentes, os equipamentos, as relações entre estes e os
efeitos físicos que integram o funcionamento completo ou parcial dos mesmos.
Os símbolos gráficos de circuitos elétricos são usados geralmente em projetos
de instalações prediais, industriais e em qualquer aplicação elétrica que precise
de uma esquematização através de gráficos.
As tabelas a seguir mostram exemplos de símbolos utilizados em desenhos
técnicos relacionado a diagramas de circuitos eletroeletrônicos ou na
esquematização de projetos de circuitos eletrônicos. Os símbolos gráficos são
estabelecidos pelas normas (NBRs) da ABNT.

63
64
65
66
67
68
69
70
Apesar de haver um grande esforço no sentido da normatização alguns simbolos podem
sofre variação de continente para continente ou em layout´s proprietário assim como também
os literais que acompanham a descrição de cada componente.

71
• Outros Símbolos

72
• Exercícios
1) Seguindo o esquema abaixo desenvolva a placa PCI do desenho. “ lado das trihas “

73
2) Seguindo o esquema abaixo desenvolva a placa PCI do desenho. “ lado das trihas e
componentes “

74
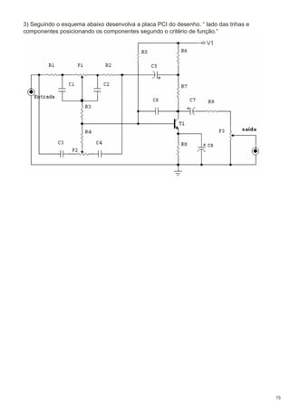
3) Seguindo o esquema abaixo desenvolva a placa PCI do desenho. “ lado das trihas e
componentes posicionando os componentes segundo o critério de função.“

75
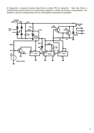
4) Seguindo o esquema abaixo desenvolva a placa PCI do desenho. “ lado das trihas e
componentes posicionando os componentes segundo o critério de função e necessidade. crie
também a lista de componentes com as informações necessária a aquisição“

76
• Projeto Final.
Desenvolver um circuito com no mínimo 5 componentes contendo esquema eletrico
e diagrama, lista de componentes desenho das faces da placa “ Top e botton “ confeccionar a placa e apresenta-lo funcionando.
Obs.: o projeto deve ser previamente submetido a análise do professor para
aprovação.

77
Tabela de Resistores Comerciais

prof: Fabio Curty

78
• Bibliografia.
- SENAI - Serviço Nacional de Aprendizagem Industrial, CPM - Programa de Certificação de Pessoal de Manutenção 2006 e Curso Técnico em desenho Técnico
2005.
- Lima, Charles Borges de. Técnicas de Projetos Eletrônicos com os Microcontroladores AVR. 2010.
- Curty, Fabio Pereira. Técnicas de desenvolvimento e projetos eletrônicos para
microcontroladores, do esquemático ao 3D. Acervo pessoal 2011.

79

Desenho técnico eletrônico

  • 1.
  • 2.
    Índice • • • • • • • • • • • • • • • • • • • • • • • • • • • • • • • • • • • • • • • • • • • • • • • • Introdução ........................................................ A padronizaçãodos desenhos técnicos............ A evolução do Desenho Técnico............................. Material................................................................... Algumas Técnicas de Manuseio.......................... Uso da Régua “ T “.................................................. RECOMENDAÇÕES...... Esquadros.... Traçando linhas verticais................. Traçando linhas horizontais.............. Formatos de Papel.................. Caligrafia Técnica.................... Padrão Vertical........ Padrão Inclinado (75º)....... Proporções..................... Legenda....................... Geometria - Figuras Planas............ Geometria - Espacial........... Prismas....... Pirâmides e Troncos... Cones e Troncos...... Cilindro e Esfera.......... Introdução II (Elétrica)......................... Diagramas elétricos........................................... Lampada Tomada e Interruptor Simples....................... Lampada e Interruptor de duas seções.......................... Lâmpada e Dois Interruptores Paralelos (Three-Way)... Lâmpada, Dois Interruptores Paralelos (Three-Way) e um Intermediário (Four-Way)............................................... Aparelhos de Sinalização (campainha e cigarra)............ Ligações de Lâmpadas • Fluorescentes.......................... Desenho Eletroeletrônico ............................................. Desenho Eletroeletrônico Predial................................... Desenho Eletroeletrônico Predial (exemplos)................ Projeto de instalações • de residência........................... Desenho Eletroeletrônico • Industrial............................. Desenho • Eletroeletrônico............................................ Diagrama elétrico de potência....................................... Diagrama • elétrico de Comando................................... Diagrama de Desenho Eletrônico.................................. Componente de um diagrama elétrico........................... Símbolos literais............................................................. Diagrama Esquemático • Elétrico Industrial................... Diagrama Unifilar............................................................ Diagrama Multifilar.......................................................... Diagrama Funcional (Elementar)................................... Circuito Principal ou de Força........................................ Circuito Auxiliar ou de Comando.................................... 1 1 2 2 3 3 4 4 5 5 6 7 7 7 8 8 10 11 11 12 13 13 14 17 18 18 20 21 22 23 24 24 25 27 28 29 29 30 30 30 31 32 32 32 33 33 33
  • 3.
    • • • • • • • • • • • • • • • • • • • • • • • • • • • • • • • • • • • • • • • • • • • Layout de Montagemde paineis elétricos..................... Identificação de Bornes em Diagramas • de Interligação Diagrama eletrônico........................................................ Desenho de diagrama eletrônico.................................... Desenho de esquema de blocos.................................... Desenho de esquema • simplificado............................... Desenho de esquema completo..................................... Desenho de vista • de localização.................................. Esquema de fiação......................................................... Esquema de chapeado “ desenho de • circuito impresso “ Desenho de circuito impresso (PCI)............................... Circuito impresso............................................................ Trilhas de circuito impresso............................................ Ilhas • de circuito impresso............................................. Formato do desenho de ilhas (para PCI de única face).. Posicionamento das trilhas de circuito impresso............. Desenho de Leiaute • de circuito impresso..................... Critérios para a criação de placa de circuito impresso PCI O primeiro critério............................................................. Segundo critério................................................................ Terceiro critério................................................................. Projeto de placas de circuito impresso............................ Unidade Imperial Métrica................................................. Encapsulamento.............................................................. Componentes PTH ......................................................... Compoentes SMD .......................................................... Pads E Vias (PTH) ......................................................... Trilhas ............................................................................ Dicas básias de desenho ............................................... Passo a Passo Desenho da PCI ................................... Dimensionamento da largura do • desenho das trilhas... Leiaute para • circuito impresso...................................... Leiaute de mapa de componentes “ top “....................... Leiaute do lado • de solda “ botton “............................... Leiaute de quadro • de distribuição (QD)........................ Leiaute de • painel de comando...................................... Simbologia de • Instalações Elétricas.............................. Simbologia Eletrônica...................................................... Outros Símbolos.............................................................. Exercícios........................................................................ Projeto Final..................................................................... Tabela Cod Cores Resistores.......................................... Bibliografia....................................................................... 34 35 36 36 36 37 37 38 38 39 39 39 39 40 40 40 41 41 41 41 41 42 42 43 43 45 46 46 47 50 53 54 54 55 56 57 58 63 72 73 77 78 79
  • 4.
    Introdução: O desenho técnicoé uma forma de expressão gráfica que tem por finalidade a representação de forma, dimensão e posição de objetos de acordo com as diferentes requeridas pelas diversas modalidades de engenharia e também da arquitetura. Utilizandose de um conjunto constituído por linhas, números, símbolos e indicações escritas normalizadas internacionalmente, o desenho técnico é definido como linguagem gráfica universal da engenharia (civil, mecânica) e da arquitetura. Assim como a linguagem verbal escrita exige alfabetização, a execução e a interpretação da linguagem gráfica do desenho técnico exige treinamento específico, porque são utilizadas figuras planas (bidimensionais) para representar formas espaciais. Conhecendo-se a metodologia utilizada para elaboração do desenho bidimensional é possível entender e conceber mentalmente a forma espacial representada na figura plana. Na prática pode-se dizer que, para interpretar um desenho técnico, é necessário enxergar o que não é visível e a capacidade de entender uma forma espacial a partir de uma figura plana é chamada visão espacial. • A padronização dos desenhos técnicos Para transformar o desenho técnico em uma linguagem gráfica foi necessário padronizar seus procedimentos de representação gráfica. Essa padronização é feita por meio de normas técnicas seguidas e respeitadas internacionalmente. As normas técnicas são resultantes do esforço cooperativo dos interessados em estabelecer códigos técnicos que regulem relações entre produtores e consumidores, engenheiros, empreiteiros e clientes. Cada país elabora suas normas técnicas e estas são acatadas em todo o seu território por todos os que estão ligados, direta ou indiretamente, a este setor. No Brasil as normas são aprovadas e editadas pela Associação Brasileira de Normas Técnicas – ABNT, fundada em 1940. Para favorecer o desenvolvimento da padronização internacional e facilitar o intercâmbio de produtos e serviços entre as nações, os órgãos responsáveis pela normalização em cada país, reunidos em Londres, criaram em 1947 a Organização Internacional de Normalização (International Organization for Standardization – ISO). Quando uma norma técnica proposta por qualquer país membro é aprovada por todos os países que compõem a ISO, essa norma é organizada e editada como norma internacional. As normas técnicas que regulam o desenho técnico são normas editadas pela ABNT, registradas pelo INMETRO (Instituto Nacional de Metrologia, Normalização e Qualidade Industrial) como normas brasileiras - NBR e estão em consonância com as normas internacionais aprovadas pela ISO. O estudo de desenho técnico apresentado será com intuito de dar condição ao aluno a acompanhar, entender e interpretar os elementos que compõe os circuitos e esquemáticos de eletricidade e eletrônica não indo muito além, porém dando condição e base para se necessário continuidade aos estudos. 1
  • 5.
    • A evoluçãodo Desenho Técnico Como em todos os ramos conhecidos da indústria, serviços, comércio entre outros o desenho técnico eletrônico vem passando por uma grande mudança influenciada pela informática e tecnologia. O surgimento ao longo dos anos de ferramentas de criação, simulação e desenvolvimento de circuito vem mudando drasticamente a forma de criação do projetistas que trabalham cada vez mais em ambientes virtuais de desenvolvimento tanto pela facilidade que essa ferramentas oferecem, quanto pela necessidade de mercado que exige soluções cada vez mas dinâmicas e atualizadas com o contexto atual. Ferramentas como Multisin da National Instruments, Proteus da Eletronic Labs, Eagle da Cadsoft colocam o desenvolvedor em contato com um ambiente de desenvolvimento virtual que da total controle do projeto gerando a documentação necessária, verificando os padrões e normas e executando o projeto em virtualização de seu funcionamento permitindo ajustes e correções que poderiam em alguns casos inviabilizar ou até mesmo por todo um projeto por agua a baixo. Possibilitam desde a descrição conceitual, passando pela análise dos componentes e tecnologias, diagramação esquemática, simulação, criação da PCI (placa de circuito Impresso), geração dos arquivos para confecção do produto e modelo 3D para pré-aprovação e ideia da aparência real do produto pós produzido. Isso leva a um produto de menor custo, sujeito a menos erros, maior flexibilidade para modificações e adequações a novas necessidade. do autor. Material • Par de esquadros em acrílico sem graduação; • Lapiseira 0,5 ou 0,7 – grafite tipo HB; • Borracha de vinil; • Compasso de metal; • Escala Triangular (Escalímetro) com a s escalas 1:100, 1:50, 1:20, 1:25, 1:75, 1:125; • Fita crepe; • Bloco Prancha Formato A4 ; • Lixa para apontar o compasso; • Gabarito para Desenho Tridente E-25. 2
  • 6.
    • Algumas Técnicasde Manuseio Para traçados apoiados em esquadro ou régua, o grafite jamais deverá tocar suas superfícies, evitando assim indesejáveis borrões. Para conseguir isso, incline ligeiramente a lapiseira/lápis conforme a figura ao lado. O grafite do compasso deverá ser apontado em forma de cunha,sendo o chanfro voltado para o lado contrário da ponta seca, conforme o ilustrado abaixo: • Uso da Régua “ T “ A régua “T” será utilizada sempre de modo horizontal, e seu manuseio se dará com a mão que não utilizamos para desenhar, ou seja, se o indivíduo é destro, deverá movimentá-la com a mão esquerda e vice-versa. Com a régua “T” procede-se o traçado de linhas horizontais. Para o traçado de linhas inclinadas e/ou horizontais, servirá como base para os esquadros, que deslizarão apoiados sobre a mesma. 3
  • 7.
    RECOMENDAÇÕES: • O antebraçodeve estar totalmente apoiado sobre a Prancheta; • A mão deve segurar o lápis naturalmente, sem forçar, e também estar apoiada na prancheta; • Deve-se evitar desenhar próximo às beiradas da prancheta, sem o apoio do antebraço; • O antebraço não estando apoiado acarretará um maior esforço muscular, e, em conseqüência, imperfeição no desenho; • Os traços verticais, inclinados ou não, são geralmente desenhados de cima para baixo; • Os traços horizontais são feitos da esquerda para a direita. • Esquadros Pode-se demarcar diversos angulos conjugando os esquadros: 4
  • 8.
    Traçando linhas verticaiscom os esquadros: Traçando Linhas Horizontais com os esquadros: 5
  • 9.
    • Formatos dePapel Os formatos de papel recomendados pela A.B.N.T. e suas respectivas margens são os seguintes: Designação Espessura da linha (mm) Margem (mm) Dimensões(mm) (Largura x Altura) Esquerda Direita Superior Inferior A0 1189 x 841 25 10 10 10 1,4 A1 841 x 594 25 10 10 10 1,0 A2 594 x 420 25 7 7 7 0,7 A3 420 x 297 25 7 7 7 0,5 A4 210 x 297 25 7 7 7 0,5 Observação: Todas as dimensões da tabela acima tem como unidade mm • Relação do tamanho dos formatos de papel. 6
  • 10.
    • Caligrafia Técnica. Asletras e algarismos que compõe a caligrafia utilizada no desenho técnico seguem normatização da A.B.N.T. (Associação Brasileira de Normas Técnicas). Abaixo as duas formas de caligrafia a serem utilizadas. • Padrão Vertical. • Padrão Inclinado (75º). 7
  • 11.
    • Proporções. • Atabela abaixo apresenta as relações de proporção para letras e algarismos. Dimensões Valores mm Altura letras maiúsculas 3,5 5 10 Altura letras minúsculas 2,5 3,5 7 5 7 14 Distância entre as linhas de base • Legenda. A legenda deve estar situada sempre no canto inferior direito, em todos os formatos de papel, à exceção do formato A4, no qual a legenda se localiza ao longo da largura da folha. Dimensões da legenda: - Formatos A0/ A1 : L = 175 / H = variável; - Formatos A2/ A3/ A4 : L = 185/ H = variável. Exemplo: 8
  • 12.
    As legendas utilizadasnas indústrias variam de acordo com o padrão adotado por cada uma delas, como se pode observar na figura abaixo: A legenda consiste de: 1 - Título do desenho 2 - Número 3 - Escala 4 - Firma 5 - Data e nome 6 - Descrição dos componentes: - quantidade - denominação - peça - material, normas e dimensões 9
  • 13.
    • Geometria -Figuras Planas 10
  • 14.
    • Geometria -Espacial Prismas: Os prismas são classificados de acordo com o número de lados dos polígonos das bases e conforme a inclinação das arestas laterais em relação aos planos das bases. De acordo com a base, temos: - Prisma Triangular: as bases são triângulos; - Prisma Quadrangular: as bases são quadriláteros; - Prisma Pentagonal: as bases são pentágonos; - Prisma Hexagonal: as bases são hexágonos; Conforme a inclinação das arestas, temos: - Prisma oblíquo é aquele cujas arestas laterais são oblíquas aos planos das bases; - Prisma reto é aquele cujas arestas laterais são perpendiculares aos planos das bases. As faces laterais de um prisma oblíquo são paralelogramos. As faces laterais de um prisma reto são retângulos. - Prisma regular é um prisma reto cujas bases são polígonos regulares. 11
  • 15.
    • Pirâmides eTroncos: As pirâmides podem ser classificadas de acordo com a base como: - Pirâmide Triangular, a base é um triângulo; - Pirâmide Quadrangular, a base é um quadrado; - Pirâmide Pentagonal, a base é um pentágono; - Pirâmide Hexagonal, a base é um hexágono, e assim por diante. - Pirâmide Regular é aquela cuja base é um polígono regular. Conforme a inclinação das arestas, temos: - Pirâmide oblíqua é aquela cuja aresta que corresponde à altura (VO), tem sua extremidade inferior localizada fora do centro do plano da base; - Pirâmide reta é aquela cuja aresta que corresponde à altura (VO), tem sua extremidade inferior localizada no centro do plano da base. - Tronco de Pirâmide é a pirâmide seccionada por um plano paralelo à base. Também podem ser retos ou oblíquos. A base da pirâmide é a base maior do tronco e a secção é a base menor do tronco. A distância entre os planos das bases é a altura do tronco. 12
  • 16.
    • Cones eTroncos: Conforme a inclinação das arestas, temos: - Cones ou troncos de cone oblíquos são aqueles cuja aresta que corresponde à altura , tem sua extremidade inferior localizada fora do centro do plano da base ; - Cones ou troncos de cone oblíquos são aqueles cuja aresta que corresponde à altura , tem sua extremidade inferior localizada fora do centro do plano da base ; • Cilindro e Esfera: Conforme a inclinação das arestas, temos: - Cilindros oblíquos são aqueles cujas arestas laterais (geratrizes) são oblíquas aos planos das bases; - Cilindros retos são aqueles cujas arestas laterais (geratrizes) são perpendiculares aos planos das bases 13
  • 17.
    • Introdução II(Elétrica) Quando vamos executar uma instalação elétrica qualquer, necessitamos de vários dados como: localização dos elementos, percursos de uma instalação, condutores, distribuição da carga, proteções, etc... Para que possamos representar estes dados, somos obrigados a utilizar a planta baixa do prédio em questão. Nesta planta baixa, devemos representar, de acordo com a norma geral de desenhos NB-8 da ABNT, o seguinte: − a localização dos pontos de consumo de energia elétrica, seus comandos e indicações dos circuitos a que estão ligados; − a localização dos quadros e centros de distribuição; − o trajeto dos condutores e sua projeção mecânica (inclusive dimensões dos con dutos e caixas); − um diagrama unifilar discriminando os circuitos, seção dos condu tores, dispositivos de manobra e proteção; − as características do material a empregar, suficientes para indicar adequabilidade de seu emprego tanto nos casos comuns, como em condições especiais. Como a planta baixa se encontra reduzida numa proporçao 50 ou 100 vezes menor, seria impossível representarmos os componentes de uma instalação tais como eles se apresentam abaixo. Seria trabalhoso e desnecessário desenhá-lo em tamanho menor, por isso, utilizamos uma forma de diagrama reduzido, denominado esquema unifilar, onde os dispositivos de comando, proteção, fontes de consumo, condutores etc., sãorepresentados como nos exemplos abaixo: 14
  • 18.
    Estes e outrossímbolos são normalizados pela ABNT através de normas específicas. Este esquema unifilar é somente representado em plantas baixas, mas o eletricista necessita de um outro tipo de esquema chamado multifilar, onde se mostram detalhes de ligações e funcionamento, representando todos os seus condutores, assim como símbolos explicativos do funcionamento, como demonstra o esquema a seguir: Para o eletricista, o modelo de uma instalação elétrica não lhe adianta, pois um prédio dificilmente é igual a outro, apesar das ligações serem semelhantes. O desenho de esquemas elétricos conforme normas recomendadas pela ABNT é uma linguagem que deve ser conhecida tanto pelos engenheiros como pelos projetistas e eletricistas; portanto, é indispensável a todos os que se dedicarem ao ramo específico da eletricidade. O estudo destes esquemas objetiva capacitar o educando a ler, interpretar e executar esquemas de circuitos elétricos, a fim de que possamos transportar o que foi escrito pelo projetista, sob forma de desenho na planta baixa, para a obra a ser executada. Os desenhos das plantas de arquitetura, dos detalhes, etc., são feitos não com as dimensões reais, pois exigiriam um papel do tamanho daquilo que estamos desenhando. No caso de uma planta baixa, seria tão grande que não caberia no cômodo, além de difícil de ler. Desenhamos aquilo que desejamos, reduzindo todas as dimensões proporcionalmente segundo uma escala. Podemos, por exemplo, reduzir todas igualmente 10 vezes. Temos neste caso uma escala de 1:10 (lê-se: um para dez). Fica claro, portanto, que a escala é uma relação entre a dimensão usada para representar um objeto no desenho e a sua dimensão real. 15
  • 19.
    Alguns exemplos servirãopara clarear os conceitos. 1o Exemplo - Um objeto tem 10 metros de comprimento. Se seu comprimento for representado num desenho por 1 metro, qual foi a escala usada? 2o Exemplo - Sabemos que a escala usada numa planta baixa é 1:50. Medindo, no desenho, a largura de uma sala encontramos 3,4 cm. Qual a dimensão real da sala? 3,4 cm x 0,5 = 1,7 metros 3,4 cm representam 1,7 metros. 3o Exemplo - Um terreno está sendo representado em escala num desenho. Se o terreno de 12 metros está representado no desenho por 24 centímetros, qual a escala usada no desenho? Obs.:Escala de 1:50 (a mais comum em arquitetura). Cada metro no desenho corresponde a 50 metros reais ou seja: 1 cm --------------------- corresponde a---------------------------- 0,5m Medimos com o metro sobre o desenho 4,7 cm. Isto corresponde a 4,7 x 0,5 = 2,35 m. Devemos, portanto marcar na obra 2,35 m. Escala de 1:100 Cada metro no desenho corresponde a 100 metros reais, ou seja: 1 cm ---------------------corresponde a------------------------------ 1m Medimos com o metro sobre o desenho 6,9 cm. Devemos marcar na obra 6,9 x 1 = 6,9 m. 16
  • 20.
    Escala de 1:20 Cadametro no desenho corresponde a 20 metros reais, ou seja: 1 cm ---------------------corresponde a------------------------------ 0,2 m Medimos com o metro sobre o desenho 6,75 cm. Devemos marcar na obra 6,75 x 0,2 = 1,35. Escala de 1:25 Cada metro no desenho corresponde a 25 metros reais, ou seja: 1 cm ---------------------corresponde a------------------------------ 0,25 m Medimos com o metro sobre o desenho 35,4mm ou 3,54cm. Devemos marcar na obra 3,54 x 0,25 = 0,885m ou 88,5cm. • Diagramas elétricos Esquema Multifilar Esquema Unifilar 17
  • 21.
    • Lampada Tomada eInterruptor Simples: Esquema Multifilar Esquema Unifilar • Lampada e Interruptor de duas seções: Esquema Multifilar 18
  • 22.
    Esquema Unifilar Quando deserjamosrepresentar, num esquema unifilar, um grupo de lâmpadas em um mesmo ponto (lustre), devemos ndicar, ao lado do símbolo de lâmpadas, o número de lâmpadas do grupo na ordem de acendimento. Exemplo: Um lustre com 3 lâmpadas, em que uma seção acenda 2 lâmpadas e outra seção, comande a terceira lâmpada. Esquema Multifilar 19
  • 23.
    Esquema Unifilar • Lâmpada eDois Interruptores Paralelos (Three-Way) Esquema Multifilar Esquema Unifilar 20
  • 24.
    • Lâmpada, Dois InterruptoresParalelos (Three-Way) e Intermediário (Four-Way) um Esquema Multifilar Esquema de Funcionamento Esquema Unifilar 21
  • 25.
    • Aparelhos de Sinalização(campainha e cigarra) Esquema Multifilar Desenho Multifilar Esquema Unifilar 22
  • 26.
    • Ligações de LâmpadasFluorescentes Na prática, chamamos de lâmpada fluorescente, a um conjunto composto de lâmpada propriamente dita, reator, suporte e calha, se for de partida rápida. O tipo “convencional” ainda é composto por um “starter”. Para que possamos ligar este conjunto à rede, é necessário que interliguemos seus componentes. Esta operação só será possível mediante a leitura do esquema de ligação afixado no reator, sendo que este esquema varia conforme o tipo de reator e seu fabricante. Abaixo, vemos alguns exemplos de esquemas de ligação de reatores. Ligação de reator simples, tipo “convencional”. Ligação de reator duplo, tipo “convencional”. Ligação de reator duplo, tipo “partida rápida”. 23
  • 27.
    • Desenho Eletroeletrônico Odesenho elétrico ou eletrônico é uma representação do circuito elétrico que define o seu tipo ou o sistema para o qual foi projetado. Esta representação deve possuir uma informação completa dos elementos que compõem um circuito elétrico. O desenho elétrico de uma instalação elétrica predial, por exemplo, mostra a disposição dos componentes, as conexões de fiação elétrica, a localização de lâmpadas, tomadas, interruptores e os valores de potência dissipada na carga, entre outras informações que facilitam a interpretação e compreensão de seu funcionamento.O desenho elétrico ou eletrônico deve mostrar as disposições dos componentes e das conexões de fiações elétricas num plano cujos elementos estão representados por símbolos gráficos simplificados e padronizado pela norma vigente no país. O desenho eletroeletrônico se divide basicamente em três grupos: - Predial; - Industrial; - Eletrônicos. • Desenho Eletroeletrônico Predial O desenho eletroeletrônico Predial se refere a um diagrama elétrico de uma instalação de quadro de força com sistema de proteção, distribuição de fiação parametrizada em todas as dependências do prédio, potência de cargas (lâmpadas), localização de tomadas etc. O desenho deve conter todas as informações necessárias para a sua compreensão a fim de facilitar a execução da instalação elétrica do prédio sempre em conformidade com a norma vigente do país. O tamanho e o número de folhas para o desenho podem ser definidos de acordo com a dimensão e complexidade da instalação predial a ser projetada.A figura abaixo mostra um desenho de diagrama elétrico predial com a distribuição de cargas com respectivas tomadas e interruptores nas dependências de uma residência. Os projetos de instalações são constituídos de planta(s) baixa(s) e/ou cortes esquemáticos. O traçado será executado – tanto para a planta baixa, quantopara os cortes – sempre com linhas finas estreitas. O desenho da planta baixadeve ser simplificado, com a omissão de informações gráficas desnecessáriaspara o projeto em si, como representação de portas, pisos e louças. Tais elementos “poluiriam” visualmente o desenho, e poderiam tornar confusa a comprensão e a leitura do mesmo. O elemento prioritário nesse caso será sempre o traçado das instalações, que devem estar em destaque através da mais absoluta clareza. Dessa forma, o traçado referente aos elementos relativos às instalações bem como suas especificações e dimensionamento (caixas, eletrodutos,etc.) será executado através de linhas cheias . 24
  • 28.
    • Desenho EletroeletrônicoPredial (exemplos). Exemplo de uma planta geral de instalação de luz de residência. Trata-se de instalação tubulada em eletrodutos, alimentada por sistema monofásico. 25
  • 29.
    Exemplo de umaplanta geral de instalação de luz com instalação aberta em isoladores “cleat”. 26
  • 30.
    • Projeto deinstalações de residência. Exemplo de projeto: 27
  • 31.
    • Desenho EletroeletrônicoIndustrial Existe uma variedade de tipos de desenhos eletroeletrônicos considerados industriais. Os desenhos eletroeletrônicos industriais podem se referir a uma representação gráfica desde o fornecimento de energia pela concessionária até toda a instalação produtiva e administrativa de um departamento industrial. Por exemplo, um motor de uma máquina produtiva acionado por um sistema elétrico de comando pode ser considerado um desenho eletroeletrônico industrial. A figura abaixo mostra o desenho de um sistema de comando de um motor de um dispositivo industrial. 28
  • 32.
    • Desenho Eletroeletrônico Nocampo de eletroeletrônica, os desenhos de diagramas elétricos de equipamentos e sistemas elétricos podem ser divididos em dois grupos: - Diagrama elétrico de potência; - Diagrama elétrico de comando. Diagrama elétrico de potência: Dentre inúmeros desenhos de circuitos elétricos de potência temos um exemplo de um sistema elétrico de geração, transmissão, e distribuição de energia elétrica. A representação pode ser de forma simplificada em diagrama em blocos de forma a mostrar a distribuição das tensões específicas de uma fonte de potencial energético, geração e suas ramificações até o consumidor. Podemos citar como um dos desenhos eletroeletrônico de potência mais conhecido o de sistema de acionamento de motores monofásicos ou trifásicos onde o acionamento da etapa de potência é feito através um sistema de comando remoto Na figura abaixo está mostrado um diagrama de potência. 29
  • 33.
    • Diagrama elétricode Comando O desenho de um sistema de comando é um circuito elétrico formado de elementos de acionamentos de baixa potência, ou seja, a carga é o próprio elemento que forma o circuito. A finalidade deste circuito é obter uma isolação elétrica entre o operador e a máquina de potência durante a manobra de acionamento. O acionamento de carga de potência baixa pode ser direto e para as cargas de potências altas o acionamento deve ser remoto. O diagrama elétrico de comando é representado por símbolos de componentes como seguranças fusíveis, relé de proteção termomagnético, contatores, botoeiras, etc. e não são representados por símbolos de componentes de potência que operam com correntes e tensões elevadas e principalmente em cargas indutivas ou capacitivas em Corrente Alternada. A figura abaixo mostra, como exemplo, um circuito de comando básico para acionamento de um elemento de potência. • Diagrama de Desenho Eletrônico São considerados desenhos de diagrama eletrônico os que se referem aos circuitos constituídos por grupos de componentes, tais como resistores, capacitores, indutores e semicondutores ou sistemas similares. A simbologia empregada nos desenhos de eletrônica é normalizada na série NBR da ABNT. • Componente de um diagrama elétrico Os componentes são representações de elementos que formam um circuito elétrico, tais como, equipamentos, conjuntos ou subconjuntos, e podem ser representados por símbolos gráficos em um diagrama elétrico ou eletrônico. Os componentes são representações de elementos que formam um circuito elétrico, tais como, equipamentos, conjuntos ou subconjuntos, e podem ser representados por símbolos gráficos em um diagrama elétrico ou eletrônico. Obs.: Nesse ponto do estudo é de extrema importância que o aluno faça download do resumo “ Simbologia e aparência dos componentes.” o mesmo encontra-se na aba Eletrônica/analise de circuito/leituras e apostilas, facilitando a relação simbolo aparência física dos componentes. 30
  • 34.
    • Símbolos literais Ossímbolos literais são formados por uma letra maiúscula inicial colocada ao lado dos componentes, seguida de uma numeração, formadas por letras ou combinações alfanumérica para particularizar cada elemento do circuito (NBR 5280 de Abril de 1983). Deve-se seguir a orientação, numerando os componentes de cima para baixo e da esquerda para a direita do diagrama esquemático. A figura abaixo mostra o circuito elétrico de acionamento de um motor com exemplo de aplicação dos símbolos literais. O diagrama elétrico de comando e potência define o tipo de componente através de seus símbolos literais como, por exemplo: S1 = Botoeira 1; S2 = Botoeira 2; K1 = Contator 1. Os símbolos literais facilitam a localização do elemento ou componentes e a sua posição no circuito elétrico. 31
  • 35.
    • Diagrama Esquemático ElétricoIndustrial Destinado a facilitar o estudo e a compreensão do funcionamento de uma instalação ou parte dela. Os elementos do diagrama dispõem-se de forma que possam facilitar sua interpretação e não seguindo a disposição espacial real. Isto quer dizer que diversos elementos condutores de corrente e os dispositivos de comando e proteção estão representados conforme a sua posição no circuito elétrico e independente da relação construtiva destes elementos. Os diagramas esquemáticos são classificados em 3 tipos: • Diagrama Unifilar Representação simplificada, geralmente unipolar das ligações, sem o circuito de comando, onde só os componentes principais são considerados. Em princípio todo projeto para uma instalação elétrica deveria começar por um diagrama unifilar. • Diagrama Multifilar É a representação da ligação de todos os seus componentes e condutores. Em contraposição ao unifilar, todos os componentes são representados, sendo que a posição ocupada não precisa obedecer a posição física real em que se encontram. Como ambos os circuitos, (principal e auxiliar) são representados simultaneamente no diagrama, não se tem uma visão exata da “função” da instalação, dificultando, acima de tudo a localização de uma eventual falha, numa instalação de grande porte. 32
  • 36.
    • Diagrama Funcional (Elementar) Amedida que os diagramas multifilares foram perdendo a utilidade, foram sendo substituídos pelos funcionais. Este tipo de diagrama representa com clareza os processo e o modo de atuação dos contatos, facilitando a compreensão da instalação e o acompanhamento dos diversos circuitos na localização de eventuais defeitos. • Basicamente o Diagrama Funcional é composto por 2 circuitos: como ja ciatado acima porem veremos agora um pouco mas detalhadamente. Circuito Principal ou de Força: Onde estão localizados todos os elementos que tem interferência direta na alimentação da máquina, ou seja, aqueles elementos por onde circula a corrente que alimenta a respectiva máquina. Circuito Auxiliar ou de Comando: Onde estão todos os elementos que atuam indiretamente na abertura, fechamento e sinalização dos dispositivos utilizados no acionamento da máquina, em condições normais e anormais de funcionamento. Os diagramas funcionais são os mais importantes do ponto de vista de projeto, permitindo obter uma idéia de conjunto sobre o sistema de comando adotado, que é a base de partida, proporcionando os dados fundamentais para a posterior realização dos diagramas de interligação, nos trabalhos de montagem como também a preparação da lista de materiais. 33
  • 37.
    • . Layout deMontagem de paineis elétricos. O Layout de montagem constituem um documento importante para orientar a montagem, localização e reparação de falhas em todos os equipamentos que constituem uma instalação elétrica. O layout que envolva máquinas, equipamentos elétricos, i n s t a l a ç õ e s , etc., deve refletir a distribuição real dos dispositivos,barramentos, condutores, etc., e seus elementos separados, como indicar os caminhos empregados para a interconexão dos contatos destes elementos. 34
  • 38.
    • Identificação de Bornesem Diagramas de Interligação Se duas ou mais partes de uma instalação estão interligadas entre si por condutores, estes são ligados em ambos os lados a blocos terminais (régua de bornes). Tanto os terminais quanto os conjuntos de bornes são identificados por letras e números. Para os condutores, foi escolhido o critério da identificação do seu destino em cada borne de conexão. Observe o exemplo abaixo que representa uma interligação de 3 réguas de bornes com suas respectivas numerações. 35
  • 39.
    • Diagrama eletrônico Nasatividades que envolvem projetos eletrônicos, o uso da expressão gráfica de esquemas é muito importante para a simplificação da complexidade de um circuito elétrico que utiliza numerosos componentes e dispositivos. A representação do circuito elétrico em seus diversos tipos facilita as localizações reais dos dispositivos do projeto e das partes dos componentes. • Desenho de diagrama eletrônico. No desenvolvimento de um projeto eletrônico a documentação deve conter desenhos de diagramas eletrônicos em forma de esquemas de bloco, simples com descrição do funcionamento básico da etapa do projeto e uma descrição funcional detalhada dos componentes com o desenho de esquema eletrônico completo. O desenho de esquema completo deverá servir para a montagem ou execução do projeto. O diagrama eletrônico pode ser simples e ou completo, e tem a finalidade de interpretação do funcionamento do circuito de forma simples como bloco ou de forma funcional como de componente. O diagrama eletrônico pode ser apresentado basicamente das seguintes formas de desenhos esquemas: - Esquema de blocos; - Esquema simplificado; - Esquema completo; - Esquema de vista de localização; - Esquema de fiação; - Esquema de chapeado. • Desenho de esquema de blocos O esquema de blocos é uma representação do circuito desenhada por linhas simples em figuras geométricas, e nela estão contidas as informações funcionais básicas, interligadas por setas que indicam o curso do sinal através do sistema ou do circuito elétrico do dispositivo. A figura abaixo mostra um circuito eletrônico na forma de esquema de blocos. 36
  • 40.
    • Desenho deesquema simplificado O esquema simplificado é um desenho de circuito elementar representado através de símbolos gráficos, que não mencionam valores de componentes, mas indicam as ligações básicas necessárias à compreensão de seu funcionamento. O esquema simplificado tem por finalidade facilitar a compreensão de funcionamento de circuito elétrico ou eletrônico. A figura abaixo mostra um circuito elétrico simplificado de um comando de sensor por Opto-switch. • Desenho de esquema completo O esquema completo é um diagrama elétrico que possui todas as informações identificadas, quanto à numeração e valores. O esquema completo deve possuir as descrições do circuito elétrico devidamente inscrito na legenda, assim como, suas alterações e especificações para proporcionar todas as informações necessárias à compreensão do seu funcionamento. A figura a seguir mostra um exemplo de esquema elétrico completo. 37
  • 41.
    • Desenho devista de localização O esquema de vista de localização é um desenho que identifica a disposição dos componentes ou das peças que constituem o aparelho, mostrando as suas localizações. Como o desenho requer muito tempo para ser elaborado, esse tipo de desenho pode ser feito com auxílio de uma foto. Sobre a foto são adicionadas as identificações, mostrando a disposição e a localização dos componentes. Na figura abaixo temos um desenho de esquema de vista de localização de uma placa de circuito impresso. • Esquema de fiação O esquema de fiação é o desenho que informa como e onde estão localizados e identificados os componentes, nos quais as ligações são feitasatravés de fios condutores. É um diagrama esquemático que mostra o circuito como se vê e é chamado também de esquema funcional. Nesse tipo de desenho os componentes do circuito elétrico estão identificados conforme o grupo ao qual pertencem com seus respectivos símbolos literais. 38
  • 42.
    • Esquema dechapeado “ desenho de circuito impresso “ O desenho de esquema de chapeado é conhecido como desenho de circuito impresso. Os desenhos de circuitos impressos são representações de ligações feitas entre a traçagem e seus componentes devidamente identificados. A figura a seguir mostra um desenho de esquema de chapeado ou circuito impresso de um circuito eletrônico. • Layout “Leiaute” Layout: é uma palavra inglesa, muitas vezes usada na forma portuguesa leiaute", que significa plano, arranjo, esquema, design, projeto. • Desenho de circuito impresso (PCI) Antes de iniciar o desenho de circuito impresso apresentaremos conceitos básicos importantes na elaboração desse circuito. Pois, dependendo do leiaute do circuito impresso é necessário que o projetista tenha um profundo conhecimento da natureza elétrica do projeto. • Circuito impresso O circuito impresso é constituído por uma placa de isolante, sobre a qual é adicionado um laminado de cobre impresso que interliga os componentes do circuito elétrico. O nome circuito impresso é dado ao sistema devido a sua grande semelhança com uma impressão gráfica. • Trilhas de circuito impresso As trilhas são constituídas por um conjunto de desenhos de filetes destinados a interconectar os componentes do circuito elétrico. 39
  • 43.
    • Ilhas decircuito impresso Os desenhos de ilhas são formados por várias “bolinhas” na extremidade ou em pontos estratégicos das trilhas, contendo um furo. Esses furos servem para fixar os terminais dos componentes, à qual vai fixado através da soldagem após a fabricação da placa de circuito impresso. • Formato do desenho de ilhas (para PCI de única face) Para desenhar as ilhas de um leiaute de PCI pode-se escolher o formato redondo ou retangular. Os desenhos de ilhas devem possuir uma área útil em torno do furo, capaz de proporcionar uma boa soldagem do terminal do componente. Embora não exista uma regra para dimensionar o tamanho da ilha é conveniente faze-la proporcionalmente maior que o desenho das trilhas. A escolha do tamanho da ilha deve ser feita de acordo com o componente e o diâmetro do furo. O dimensionamento da ilha com uma área de soldagem muito pequena não proporciona uma boa soldagem o que pode provocar o descolamento do laminado pelo aquecimento da solda durante a soldagem do componente. De modo geral, aconselha-se que o diâmetro da ilha seja o dobro da largura da pista. • Posicionamento das trilhas de circuito impresso A configuração dos filetes depende de vários fatores específicos. O principal é a própria natureza do projeto do circuito impresso, a que se destina, ou seja, para cada circuito existem diferentes detalhes que devem ser considerados quando da elaboração do formato das trilhas condutoras. Dependendo da natureza do projeto, o posicionamento do desenho das trilhas no leiaute de PCI pode ser fator importante no funcionamento do circuito após a sua confecção. Desta forma, o projetista deve possuir conhecimento detalhado do circuito elétrico para desenhar a configuração das trilhas e escolher a melhor configuração a fim de obter uma boa qualidade de funcionamento do circuito após a execução do projeto. O posicionamento do desenho das trilhas pode causar dois efeitos que são: - Efeito da indutância entre as trilhas; - Capacitância entre as trilhas. O efeito da indutância é causado pelo posicionamento do desenho das trilhas no desenho da placa de circuito impresso. Este efeito é bem mais importante que os efeitos causados pela capacitância produzida entre as trilhas, embora possa parecer contrário. 40
  • 44.
    • Desenho deLeiaute de circuito impresso A distribuição dos componentes sobre a placa num desenho de leiaute de circuito impresso nunca deve ser feita aleatoriamente. Ao contrário, deve obedecer a vários critérios, entre os quais são importantes a simplificação do traçado e a obediência aos parâmetros elétricos do circuito eletrônico a que se destina. • Critérios para a criação de placa de circuito impresso PCI. O primeiro critério, mais simples e lógico, é a distribuição dos componentes nos leiautes da placa de circuito impresso que deve ser feita de forma a manter a mesma disposição dos componentes do diagrama elétrico. Deve formar um desenho homogêneo, ou seja, comos componentes distribuídos de forma a evitar aglomerações ou espaços vazios. O desenho de leiaute deve ser elaborado com o mínimo possível de trilhas longas ou dando voltas, obtendo desta forma, caminhos de ligações mais curtos entre os componentes. Segundo critério é que o projetista de circuito impresso deve possuir razoável conhecimento de eletrônica, para que possa identificar a natureza do circuito, se é de alta ou baixa freqüência, se possui correntes elevadas, se é digital ou analógico,etc. Terceiro critério a se levar em conta, são as distâncias entre os elementos (componentes) do circuito e a possível interação entre eles, tais como efeito térmico, capacitância entre elementos, efeito eletromagnético, irradiação de sinais de radiofreqüência (osciladores e geradores de clock), etc. Se não forem levados em consideração estes critérios na elaboração do desenho da placa de circuito impresso (PCI ) pode haver perturbações imprevisíveis no funcionamento do circuito após a elaboração do leiaute da placa de circuito impresso. Embora existam circuitos que funcionam perfeitamente mesmo se montados em placa de circuito impresso com os componentes distribuídos aleatoriamente num leiaute, ou seja, de forma que a montagem seja do tipo “ qualquer jeito”, determinados circuitos, principalmente circuitos de alta freqüência, só podem ser testados e melhorados quando já montados em placa, refazendo-se novamente o desenho de leiaute da PCI após o teste. 41
  • 45.
    • .PROJETO DEPLACAS DE CIRCUITO IMPRESSO. Para garantir um perfeito funcionamento e durabilidade, o projeto de um circuito eletrônico deve contemplar um bom desenho da placa de circuito impresso (PCI). O desenho, a espessura de trilhas e a disposição dos componentes na placa de circuito devem seguir regras para assegurar que o diagrama esquemático do circuito se comporte como desejado e que as normas de compatibilidade eletromagnética1 sejam respeitadas. O desenho de uma PCI é baseado no diagrama esquemático do circuito, o qual é feito em um software adequado. Dependendo da complexidade do projeto o circuito necessitará ser simulado e até mesmo montado para garantir que realmente funcionará. Após o projeto do circuito com todos os seus componentes, é hora de desenhar a PCI. Os programas profissionais de projeto permitem que as conexões do diagrama esquemático sejam exportadas para o software de desenho (no caso do PROTEUS, o ARES). Neste ponto, entram as habilidades de desenho e conhecimento técnico do desenhista. • UNIDADE IMPERIAL E MÉTRICA A unidade mais empregada ainda é a polegada, assim a maioria dos componenteseletrônicos possui suas dimensões nessa unidade, bem como as trilhas e vias nos softwares de desenho. A polegada é chamada de unidade imperial enquanto o milímetro é a unidade métrica. A Tabela abaixo apresenta a relação entre essas unidades e os nomes usuais encontrados. Imperial (polegada) Métrica (mm) Nome usual 1 25,4 (2,54cm) 1 inch pitch ou pitch 0.2 5,08 0.2 inch pitch ou pitch 0.1 2,54 100 mils ou 100 th (thou) 0.05 1,27 50 mils ou 50 th (thou) 0.01 0,25 10 mils ou 10 th (thou) 100 mils é o valor de referência no desenho dos encapsulamentos dos componentes (distância entre pinos), seguido de suas frações, como 50, 75 e 200 mils, por exemplo. Para os desenhos a regra geral é sempre usar a unidade imperial. O circuito projetado não pode produzir interferência em outros equipamentos, nem sofrer interferência externa, sendo que os níveis de ruído produzidos devem respeitar normas específicas. 1 42
  • 46.
    • Encapsulamento Os invólucrosdos componentes eletrônicos ou encapsulamentos estão disponíveis em bibliotecas fornecidas com o software de desenho. Todavia, todo desenhista acaba criando seus próprios componentes, pois muitos não existem e outros necessitam ser alterados para se adequar às necessidades do projeto. Existem dois tipos de componentes eletrônicos, os que utilizam terminais que atravessam a placa de circuito impresso (PTH - Plated Through-Hole, inserido através de furo) e os componentes que são soldados na superfície da placa (SMD – Surface Mount Device, dispositivos de montagem na superfície). Todo desenhista deve se familiarizar com o nome dado aos diversos encapsulamentos para poder definir que tipo de componente será empregado na montagem da placa. Os encapsulamentos são desenhados conforme espaçamento entre os pinos do componente, sendo representados por pads. Para componentes PTH, os pads indicam o cobre em torno do pino do componente e o diâmetro do furo por onde o pino será inserido. Para componentes SMD, os pads são áreas de cobre que ficarão na superfície da placa para a soldagem dos terminais do componente. O encapsulamento também apresenta o desenho que será impresso sobre a PCI, o que facilita a identificação do tipo de componente eletrônico, fornecendo referência para a sua solda e orientação. • Componentes PTH Abaixo são apresentados alguns exemplos de encapsulamentos para capacitores eletrolíticos e cerâmicos, com seus respectivos nomes. Observar que as distâncias entre os pinos são dadas em mils (th). Encapsulamento para capacitores eletrolíticos e cerâmicos PTH. Para resistores o tamanho do encapsulamento está geralmente associado com a potência que será dissipada pelo mesmo. Na Figura abaixo são apresentados exemplos, com os respectivos nomes, para resistores PTH. Encapsulamento para resistores PTH. 43
  • 47.
    Da mesma formaque os resistores, para os diodos, o tamanho do encapsulamento está relacionado com a capacidade de dissipação de potência (no caso dos diodos, também com a capacidade de condução de corrente). Alguns exemplos são apresentados na Figura abaixo, nos desenhos o retângulo menor do encapsulamento indica o catodo do diodo. Encapsulamento para diodos PTH. Abaixo são apresentados alguns encapsulamentos para componentes eletrônicos de 3 terminais, tais como: transistores, triacs, tiristores, reguladores e sensores. A sequência dos pinos é indicada pelo desenho do encapsulamento. Encapsulamento para componentes eletrônicos de 3 terminais. Uma grande parcela de circuitos integrados com mais de 3 pinos emprega o encapsulamento duplo em linha (DIL – Dual In Line), conforme exemplos da Figura abaixo. Circuitos integrados com encapsulamento duplo em linha. Para concluir os exemplos de encapsulamentos PTH, na Figura abaixo são apresentados exemplos de barras de pinos em linha simples e dupla. Encapsulamento para barra de pinos. 44
  • 48.
    • Componentes SMD Oscomponentes de superfície são feitos para serem soldados na superfície das placas de circuito impresso, apresentando tamanho inferior aos componentes PTH de mesma funcionalidade. Assim, eles são adequados para a miniaturização de circuitos eletrônicos, permitindo a produção de PCIs extremamente pequenas. Entretanto, sua solda manual é complicada, exigindo ferros de solda com pontas bem finas ou equipamentos especiais. Quando a placa de circuito impresso empregar componentes SMDs e a solda dos mesmos for manual (com ferro de solda) é importante aumentar o tamanho usual dos pads dos encapsulamentos, facilitando, assim, a soldagem. Na Figura abaixo são apresentados exemplos de encapsulamentos usuais para componentes passivos, a maioria para capacitores e resistores (0402 → 1512), um transistor (SOT23) e um diodo (DSM). O tamanho do componente tem relação com a potência que os mesmos podem dissipar. Quanto menor o componente, mais difícil é a sua solda manual. Encapsulamentos SMD: componentes passivos 0402 – 2512, SOT23 para transistor e DSM para diodo. Os circuitos integrados SMD possuem uma infinidade de encapsulamento, incluindo componentes com pinos na parte de baixo, formando uma matriz de pontos (BGA - Ball Grid Array, soldado somente com máquina). Na Figura abaixo são apresentados dois encapsulamentos comuns para circuitos integrados: o TQFQ (Thin Quad Flat Pack), empregado, por exemplo, no microcontrolador ATmega32 do kit ATmega++; e o encapsulamento SOIC (Small-Outline Integrated Circuit) empregado em uma infinidade de circuitos integrados, tais como: ADCs, D/As, amplificadores operacionais e circuitos de lógica digital. Exemplos de encapsulamentos de circuitos integrados SMD. 45
  • 49.
    • Pad´s EVias (PTH) Como comentado, o pad descreve o cobre em torno do pino de um componente (neste caso, PTH). É o local onde será realizada a solda do componente e por onde o pino será inserido. Portanto, o pad possui um furo interno. Quando se desenha uma PCI deve-se ter o cuidado de não se errar as dimensões dos pads, senão se torna muito difícil atravessar os pinos dos componentes pelos furos. Existem basicamente três tipos de pads: os circulares (DILCC), os quadrados (DILSQ) e os retangulares (STDDIL). Na Fig. D.9 são apresentados algumas configurações de pads circulares e quadrados, o primeiro número descreve a dimensão externa do pad, o segundo o diâmetro do furo (em mils). Pads PTH, X-Y (X = diâmetro ou largura externa, Y = diâmetro do furo interno, em mils). As vias são similares aos pads, entretanto, são empregadas para realizar conexões elétricas em placas com mais de uma superfície de cobre. Servem, portanto, para ligar eletricamente as trilhas da parte superior da placa às trilhas da parte inferior, ou de camadas intermediárias se houverem. Dimensões usuais de vias são: 40-15 th, 50-20 th, 60-20 th, 70-20 th, 80-20 th. Como não será transpassada por pino, o diâmetro interno da via é menor que o dos pads. É boa prática manter o diâmetro das vias igual ao dobro da largura da trilha que conecta. Em frequências elevadas as vias maiores possuem maior indutância, por isso, devem ser evitadas. • Trilhas Trilha é o caminho de cobre sobre a superfície da placa do circuito impresso por onde as correntes elétricas do circuito fluirão. Quanto menor o cumprimento da trilha, menor será sua resistência, capacitância e indutância intrínseca. Quanto mais espessa, maior sua resistência mecânica e elétrica. Na Fig. D.10 são apresentadas as trilhas usuais empregadas em PCIs. Quando menor o tamanho da trilha, mais difícil e caro é o seu processo de fabricação. 46
  • 50.
    Trilhas e suaslarguras. Uma questão importante no desenho das trilhas é a distância entre trilhas adjacentes ou entre pontos eletricamente distintos. A distância é empregada de acordo com a diferença de tensão entre os pontos em questão. A Tabela abaixo apresenta a distância mínima entre trilhas para diferentes potenciais elétricos a que possam estar submetidas; a mesma distância vale para os pads, vias, etc. Geralmente é bom aumentar essas distâncias, melhorando o isolamento entre as trilhas. Tensão (DC ou AC de pico) Distância entre trilhas 0-30 V 0,1mm 8 mils 31-50 V 0,6mm 25 mils 51-100 V 1,5mm 60 mils 101-170V 3,2mm 150 mils 171-250V 6,4mm 300 mils 251-500 V 12,5mm 500 mils Distância mínima entre trilhas de acordo com a diferença de potencia que estarão sujeitas. • Dicas básicas de Desenho eletrônico A seguir são apresentadas inúmeras regras para um bom desenho da placa de circuito impresso. As regras ou são de estética ou de compatibilidade eletromagnética. É bom compreender que toda regra pode ter exceções desde que se saiba o que se está fazendo. Com a prática, as técnicas de desenho vão sendo aperfeiçoadas e os desenhos terão uma melhor aparência e organização, apresentando também, robustez elétrica e mecânica. - Organizar os componentes na PCI empregando simetria sempre que possível. A disposição dos componentes deve ser bem pensada, de acordo com as questões elétricas, de fixação da placa após montada e conforme será realizada a solda (automatizada). - Dispor os componentes com ligações entre si o mais próximo possível. Conexões curtas. ERRADO CERTO 47
  • 51.
    - O dimensionamentodas trilhas, vias e pads devem ser adequados aos componentes, tensões e correntes que estarão presentes no circuito. - Empregar polígonos nas trilhas sempre que possível. ERRADO CERTO - Empregar trilhas de maior espessura sempre que possível (a espessura de uma única trilha pode diminuir e aumentar, dependendo do desenho). - Nos planos de alimentação utilizar a maior área de cobre possível. - No desenho das trilhas, evitar mudanças de direção com ângulos de 90° ou outros que não 45°. O padrão é 45° e não deve ser alterado. Este ângulo melhora o desenho da placa e suas características elétricas evitando efeitos resistivos. ERRADO CERTO - Separar espacialmente circuitos de potência de circuitos digitais. - Separar terra digital de terra analógico. A interconexão entre estes terras pode ser realizada em um ou mais pontos. Depende das questões de compatibilidade eletromagnética. - Se possível, os circuitos digitais de maior frequência devem ficar localizados no centro da placa. - Para placas com mais de uma superfície de cobre, criar planos independentes de terra e alimentação (VCC). Quando a placa possuir apenas duas faces, pode ser criado apenas um plano de terra. - As trilhas de alimentação devem ser bem dispostas no desenho: se forem críticas, devem ser as primeiras a ser desenhadas. Procurar distribuir homogeneamente as correntes elétricas ao longo do circuito de cobre. As trilhas de terra e alimentação devem ser as mais largas possíveis e ainda devem estar próximas, evitando laços de corrente. 48
  • 52.
    - Evitar trilhasde potência ao longo da extensão da placa. Se a placa tiver uma entrada de tensão alternada e uma saída de baixa tensão, uma deve estar de um lado da placa e outra, do outro. - Evitar a proximidade entre trilhas de potência e sinal e mesmo de alta potência e baixa potência. Caso o cruzamento das vias não puder ser evitado, em placas com mais de uma face de cobre, cruzar perpendicularmente vias de sinal e de potência. Regra geral: vias de sinal e potência devem estar afastadas. - Aumentar a espessura do cobre próximo a terminais, vias, etc, sempre mantendo a estética. Isto melhora as características elétricas da trilha com o componente que faz contato e aumenta a robustez mecânica para retrabalhos de soldagem. - Não deixar planos de cobre isolados sem conexão ao terra do circuito. - Aterrar a carcaça metálica de componentes que as tenham, tais como: cristais osciladores, dissipadores e blindagens. - Em placas de face simples usar, preferencialmente, ligações com fios externos (jumpers) com orientação vertical e horizontal. Jamais fazer estas ligações entre pinos de componentes, é necessário colocar pads para isto. - Capacitores de filtro para ruídos de alta frequência, os chamados capacitores de desacoplamento (geralmente de 100 nF), só tem utilidade se são colocados próximo ao circuito integrado que devem proteger. - Se o circuito trabalhar em freqüências elevadas, onde o comprimento das trilhas é próximo ao comprimento de onda dos sinais empregados, muito das considerações acima terão que ser avaliadas. Questões de compatibilidade eletromagnética (emitir ruído elétrico ou sofrer interferência de ruídos externos) podem exigir desenhos fora do senso comum, com estética ruim, mas que apresentam as características elétricas desejadas. - Dependendo da complexidade do circuito, pode ser empregada uma placa de face simples (cobre em somente um dos lados), dupla face (cobre em ambos lados) ou com N camadas, formando um sanduíche. Quanto mais simples a placa, menor é o seu custo. O viés da placa de face simples é a quantidade de jumpers que a mesma pode exigir e a sua menor robustez elétrica. Tudo vai depender do custo benefício do projeto. - As placas podem ser feitas de fenolite (um tipo de papel impregnado com resina) ou fibra de vidro, com espessuras de 1 mm, 1,6 mm (padrão), 1,8 mm e 2,5 mm. As melhores são as de fibra de vidro e, obviamente, as mais caras. 49
  • 53.
    • Passo apasso desenhando uma PCI Desenhar o diagrama esquemático do circuito tendo a PCI em mente. Testar e ter certeza da funcionalidade do circuito. Nas Figuras abaixo são apresentados exemplos de desenho de um mesmo diagrama esquemático: um ruim e outro bom. Em um diagrama esquemático as linhas de conexão devem apresentar simetria, organização e serem capazes de expressar com clareza as ligações elétricas. ERRADO CERTO Diagrama esquemático de circuitos eletrônicos: a) desenho confuso e b) desenho organizado. Transferir as ligações elétricas, o chamado netlist, para o software de confecção da PCI. A Figura abaixo apresenta esta etapa: observar a organização dada aos componentes conforme o diagrama. 50
  • 54.
    Organizar os componentesna placa - etapa fundamental. Deve-se gastar um bom tempo dispondo da melhor forma os componentes eletrônicos na placa, pois isto facilitará e garantirá uma boa qualidade no desenho final. A Figura anterior apresenta uma boa organização. A organização, também depende do local onde a placa será fixada. Dependendo do software empregado é possível visualizar tridimensionalmente como ficará a montagem da placa como demostrada abaixo. Imagem tridimensional da disposição dos componentes eletrônicos na PCI. Utilizar a ferramenta do software de desenho para a geração automática das trilhas e conexões do circuito. Após isto, desfazer as trilhas e voltar ao passo 3 até obter uma melhor organização das ligações elétricas. Após a geração automática das trilhas, refazer manualmente trilha por trilha, de acordo com as regras de desenho. Um bom desenho é feito manualmente, jamais de forma automática. Nas figuras que seguem é apresentado o desenho da PCI para o circuito da pagina anterior. ERRADO CERTO Na PCI errada percebe-se o descuido com os ângulos das trilhas, diferentes de 45°, o emprego de uma mínima área de cobre e conexões mal feitas. Já na PCI certa é utilizada uma maior área de cobre, com o emprego de polígonos e trilhas largas; as conexões são robustas e eletricamente eficientes. 51
  • 55.
    Depois de desenhadasas trilhas, colocam-se os planos de terra e alimentação. Isto permite uma melhor distribuição das correntes ao longo da placa, como apresentado na Figura abaixo. PCI com um plano de terra maciço, PCI com plano de terra quadriculado e relieve pins. Ambos os modelos estão corretos, porem houve um maior cuidado pelo projetista na segunda PCI. O plano de terra ou alimentação pode ser maciço (cobre contínuo) ou quadriculado e possuir conexões nos pads para facilitar a soldagem (relieve pins), as quais são importantes quando a placa será soldada automaticamente. Existe certa controvérsia sobre qual forma de plano é melhor: se maciço ou quadriculado. Sob transformadores, o plano quadriculado deve ter melhor resultado na diminuição das correntes parasitas (correntes de Foucault). Detalhes finais: revisão das regras empregadas e desenho da parte impressa da placa (silkscreen). A parte impressa é muito importante para a montagem e uso da PCI, pois contém dados, como: a numeração dos componentes, nomes de pinos e outras funcionalidades. Deve conter o nome ou número da placa, data e versão do projeto, bem como a assinatura do desenhista. Estas informações podem ser feitas no cobre da placa. Uma placa que se preza deve ser assinada! Conferir calmamente todo o trabalho, incluindo a revisão das conexões elétricas entre os componentes eletrônicos. Nas PCIs acima, para uma melhor visualização, a superfície do desenho não foi espelhada. A superfície de cobre na prática estará na parte inferior da placa e os componentes serão colocados na parte superior, lembrando que essas são placas de face simples. 52
  • 56.
    • Dimensionamento dalargura do desenho das trilhas A largura e a extensão do desenho das trilhas, assim como o diâmetro do desenho das ilhas de conexão não deve ser uma escolha aleatória. Sabe-se, por exemplo, que, quanto maior a largura das trilhas, maior será a confiabilidade do circuito impresso, embora nem sempre seja possível respeitar totalmente este detalhe, principalmente quando se deseja projetar circuitos impressos com alta densidade de componentes. Na verdade, a largura da trilha depende da ordem de grandeza das correntes envolvidas no circuito. O efeito causado pela circulação da corrente elétrica no condutor manifestase de duas formas, devido à resistência elétrica da trilha: - Criação de uma diferença de potencial (queda de tensão); - Dissipação de calor por efeito JOULE (dissipação de potência). Esses efeitos devem ser considerados na elaboração do leiaute da PCI, pois podem ser prejudiciais ao funcionamento dos circuitos após a sua confecção e montagem. CORRENTE LARGURA DA TRILHA (mil/th) LARGURA DA TRILHA (mil/th) (A) para 1 oz para 2 oz 1 10 5 2 30 15 3 50 25 4 80 40 5 110 55 6 150 75 7 180 90 8 220 110 9 260 130 10 300 150 Oz é a espessura do cobre depositada sobre o laminado (fenolite, fibra de vidro, composite etc). A espessura do cobre do laminado é especificado pelo fabricante de placa de circuito impresso, o mais comum é 1 oz. Exemplificando, para uma largura de trilha de 30 mils, usando-se uma placa com espessura de 1 oz, essa trilha suportará 2 A. 53
  • 57.
    • Leiaute paracircuito impresso O desenho de leiaute para circuito impresso pode ser traçado pelo método manual sobre a prancheta utilizando réguas, gabaritos, decalques e tinta nanquim sobre folhas especiais para de desenho. No entanto, com o advento da tecnologia da informática existem inúmeros Softwares de eletrônica que auxiliam no desenho de esquemas elétricos e desenhos de leiautes da PCI. Esses programas são destinados a projetos de eletrônica e geram toda a documentação necessária para a fabricação da PCI. O Software de eletrônica é uma ferramenta poderosa que gera além de todos os leiautes da PCI, lista de material, arquivos para os furos de inserção de componentes em máquinas de comando numérico computadorizado (CNC), relatórios etc. permite também converter desenhos de esquema elétrico em desenhos de leiaute da PCI ou vice-versa de forma automática. Para a fabricação da placa de circuito impresso pelo processo manual de desenhos de leiaute são necessários basicamente; - Desenho de leiaute de mapa de componentes; - Desenho de leiaute do lado da solda. Através destes leiautes desenhados pelo método manual podem se gerar os demais documentos para a fabricação da PCI. Em caso de utilização de software de eletrônica, os desenhos de leiaute demapa de componentes e de leiaute do lado da solda geram automaticamente todos os demais documentos necessários para a fabricação da PCI. • Leiaute de mapa de componentes “ top “ O mapa de componentes é conhecido como desenhos de simbologia. Este desenho é o leiaute de componentes que será impresso na superfície da placa de circuito impresso e serve para a identificação dos componentes que vão ser inseridos na placa de circuito impresso durante a montagem do circuito. O mapa de componentes é conhecido como desenhos de simbologia. Este desenho é o leiaute de componentes que será impresso na superfície da placa de circuito impresso e serve para a identificação dos componentes que vão ser inseridos na placa de circuito impresso durante a montagem do circuito. 54
  • 58.
    A figura abaixomostra um leiaute de componentes de uma PCI. retirado do site te1.com.br • Leiaute do lado de solda “ botton “ É o traçado condutor do lado da placa onde será efetuada a soldagem dos componentes, soquetes, terminais, etc. Esta face é a face oposta à do mapa de componentes. No caso de uma placa de dupla face, o lado da solda pode ser na face de componentes. Para elaborar o traçado do lado da solda devemos tomar certos cuidados quanto ao acabamento do traçado, do dimensionamento das trilhas e outros critérios. Nos desenhos feitos manualmente, tanto o leiaute de mapa de componentes ou leiaute do lado da solda devem ser desenhados na escala de 4:1 ou 2:1 para posteriormente serem reduzidos à escala 1:1 a fim de reduzir as imperfeições do traçado manual. Na elaboração de leiautes por meio de software de eletrônica a escala usada é de 1:1 55
  • 59.
    Na figura abaixotemos um exemplo de um desenho de leiaute do lado da PCI. Esta face é oposta a de leiaute de componentes. soldade uma retirado do site te1.com.br • Leiaute de quadro de distribuição (QD) Quadro de distribuição é um equipamento elétrico destinado a receber energia elétrica através de uma ou mais alimentações e distribuí-la a um ou mais circuitos, podendo também desempenhar funções de proteção,seccionamento, controle e ou medição. Um quadro de distribuição pode ser entendido como o “coração” de uma instalação elétrica, já que distribui energia elétrica por toda a edificação e acomoda os dispositivos de proteção dos diversos circuitos elétricos de acordo com a norma NBR IEC 60050 (826). A figura abaixo mostra um exemplo de um desenho de leiaute de quadro de distribuição (QD). 56
  • 60.
    • Leiaute depainel de comando O desenho de leiaute de painel de comando é uma representação que identifica a localização física dos elementos a se tornar facilmente compreensível junto com o diagrama de execução (ou disposição). Esse tipo de desenho de execução se origina da concepção de um projeto a partir de um diagrama de fácil compreensão. Na figura abaixo temos a representação de um circuito de potência e comando com a finalidade de representar um leiaute de comando elétrico em execução. Através da representação de um diagrama elétrico elabora-se um painel de comando conforme mostrado na figura que segue. Obs.: sempre verificara a legislação vigente pois os modelos podem sofre modificações dispostas nas normas ABNT. 57
  • 61.
    • Simbologia deInstalações Elétricas Os símbolos gráficos usados nos diagramas unifilar são definidos pela norma NBR5444, para serem usados em planta baixa (arquitetônica) do imóvel. Neste tipo de planta é indicada a localização exata dos circuitos de luz, de força, de telefone e seus respectivos aparelhos. As tabelas a seguir mostram a simbologia do sistema unifilar para instalações elétricas prediais (NBR5444). É importante resaltar que mediante a inumeras alterações que ocorrem nas NR´s, sempre verificar ao inicio de um projeto qual a atual vigente afim de evitar transtornos e problemas na omologação ou certificação dos projetos. Deve se levar em conta também a possibilidade de casos omissos ou não previstos na legislação e por efeito se disponível usar a regra internacional para o caso ISO. 30
  • 62.
  • 63.
  • 64.
  • 65.
  • 66.
  • 67.
    • Simbologia Eletrônica Ouso de símbolos gráficos em desenhos de esquemas elétricos serve para representar os componentes, os equipamentos, as relações entre estes e os efeitos físicos que integram o funcionamento completo ou parcial dos mesmos. Os símbolos gráficos de circuitos elétricos são usados geralmente em projetos de instalações prediais, industriais e em qualquer aplicação elétrica que precise de uma esquematização através de gráficos. As tabelas a seguir mostram exemplos de símbolos utilizados em desenhos técnicos relacionado a diagramas de circuitos eletroeletrônicos ou na esquematização de projetos de circuitos eletrônicos. Os símbolos gráficos são estabelecidos pelas normas (NBRs) da ABNT. 63
  • 68.
  • 69.
  • 70.
  • 71.
  • 72.
  • 73.
  • 74.
  • 75.
    Apesar de haverum grande esforço no sentido da normatização alguns simbolos podem sofre variação de continente para continente ou em layout´s proprietário assim como também os literais que acompanham a descrição de cada componente. 71
  • 76.
  • 77.
    • Exercícios 1) Seguindoo esquema abaixo desenvolva a placa PCI do desenho. “ lado das trihas “ 73
  • 78.
    2) Seguindo oesquema abaixo desenvolva a placa PCI do desenho. “ lado das trihas e componentes “ 74
  • 79.
    3) Seguindo oesquema abaixo desenvolva a placa PCI do desenho. “ lado das trihas e componentes posicionando os componentes segundo o critério de função.“ 75
  • 80.
    4) Seguindo oesquema abaixo desenvolva a placa PCI do desenho. “ lado das trihas e componentes posicionando os componentes segundo o critério de função e necessidade. crie também a lista de componentes com as informações necessária a aquisição“ 76
  • 81.
    • Projeto Final. Desenvolverum circuito com no mínimo 5 componentes contendo esquema eletrico e diagrama, lista de componentes desenho das faces da placa “ Top e botton “ confeccionar a placa e apresenta-lo funcionando. Obs.: o projeto deve ser previamente submetido a análise do professor para aprovação. 77
  • 82.
    Tabela de ResistoresComerciais prof: Fabio Curty 78
  • 83.
    • Bibliografia. - SENAI- Serviço Nacional de Aprendizagem Industrial, CPM - Programa de Certificação de Pessoal de Manutenção 2006 e Curso Técnico em desenho Técnico 2005. - Lima, Charles Borges de. Técnicas de Projetos Eletrônicos com os Microcontroladores AVR. 2010. - Curty, Fabio Pereira. Técnicas de desenvolvimento e projetos eletrônicos para microcontroladores, do esquemático ao 3D. Acervo pessoal 2011. 79