EEA 
ELETROELETRÔNICA APLICADA 
Elaborado por: Unidade Joinville 
Revisado por: Wilerson Sturm 
REV.00
[ 2 / 113 ] Eletricidade Básica e Eletrônica Geral 
SUMÁRIO 
1 CONCEITOS BÁSICOS DE ELETRICIDADE........................................................................................................... 5 
1.1 TENSÃO ELÉTRICA.................................................................................................................................................... 5 
2 CORRENTE ELÉTRICA............................................................................................................................................... 9 
2.1 FLUXO REAL E CONVENCIONAL ......................................................................................................................... 11 
3 TENSÃO CONTINUA E ALTERNADA..................................................................................................................... 12 
4 RESITÊNCIA E RESISTIVIDADE............................................................................................................................. 13 
RESISTORES DE FILME............................................................................................................................................................. 14 
CAPACITORES....................................................................................................................................................................... 15 
CAPACITORES USANDO LETRAS EM SEUS VALORES. ................................................................................................................ 15 
INDUTÂNCIA.......................................................................................................................................................................... 19 
RELUTÂNCIA........................................................................................................................................................................... 19 
PERMEABILIDADE ................................................................................................................................................................... 20 
4.1 EFEITO JOULE ............................................................................................................................................................... 20 
4.2 POTÊNCIA ELÉTRICA..................................................................................................................................................... 21 
4.3 CONSUMO DE ENERGIA ................................................................................................................................................. 22 
5 LEI DE OHM................................................................................................................................................................. 24 
5.1 DEFINIÇÃO DE RESISTÊNCIA ELÉTRICA ......................................................................................................................... 25 
5.2 EXERCÍCIOS .................................................................................................................................................................. 27 
5.3 POTÊNCIA DISSIPADA NOS RESISTORES ......................................................................................................................... 28 
5.4 EXERCÍCIO.................................................................................................................................................................... 29 
6 LEIS DE KIRCHHOFF ................................................................................................................................................ 30 
6.1 LEI DE KIRCHHOFF PARA A TENSÃO (LKT)................................................................................................................... 30 
6.2 LEI DE KIRCHHOFF PARA A CORRENTE (LKC) .............................................................................................................. 32 
6.3 EXERCÍCIOS .................................................................................................................................................................. 34 
7 ASSOCIAÇÃO DE RESISTORES .............................................................................................................................. 36 
7.1 ASSOCIAÇÃO DE RESISTORES EM SÉRIE......................................................................................................................... 36 
7.1.1 Divisor de tensão ................................................................................................................................................. 40 
7.2 ASSOCIAÇÃO DE RESISTORES EM PARALELO................................................................................................................. 41 
7.3 EXERCÍCIOS .................................................................................................................................................................. 42 
7.4 CURTO-CIRCUITO.......................................................................................................................................................... 45 
7.5 EXERCÍCIO.................................................................................................................................................................... 47 
7.6 ANALISE DE MALHAS COM MAIS DE UMA MALHA.......................................................................................................... 50 
7.7 EXERCÍCIO:................................................................................................................................................................... 53 
8 ASSOCIAÇÃO DE CAPACITORES .......................................................................................................................... 53 
8.1 ASSOCIAÇÃO DE CAPACITORES EM SÉRIE..................................................................................................................... 53 
8.1.1 Propriedades........................................................................................................................................................ 54 
8.2 ASSOCIAÇÃO DE CAPACITORES EM PARALELO............................................................................................................. 55 
8.2.1 Propriedades........................................................................................................................................................ 55 
8.3 ENERGIA DE UM CAPACITOR......................................................................................................................................... 56 
9 PENSE UM POUCO! .................................................................................................................................................... 57 
10 EXERCÍCIOS DE APLICAÇÃO................................................................................................................................. 57 
SOCIESC
Eletricidade Básica e Eletrônica Geral 
SOCIESC 
[ 3 / 113 ] 
11 EXERCÍCIOS COMPLEMENTARES ....................................................................................................................... 58 
12 MATERIAIS SEMICONDUTORES ........................................................................................................................... 58 
13 DIODOS.......................................................................................................................................................................... 59 
13.1 PORTADORES DE CARGA.................................................................................................................................. 60 
13.2 SEMICONDUTOR INTRÍNSECO E EXTRÍNSECO............................................................................................. 60 
13.3 MATERIAL TIPO P................................................................................................................................................ 61 
13.4 MATERIAL TIPO N............................................................................................................................................... 62 
14 FABRICAÇÃO DE UM DIODO.................................................................................................................................. 63 
14.1 JUNÇÃO PN............................................................................................................................................................ 63 
14.1.1 Camada de Carga Espacial ............................................................................................................................. 64 
14.1.2 Polarizações da Junção PN ............................................................................................................................. 65 
15 TIPOS DE DIODOS ...................................................................................................................................................... 67 
15.1 DIODO ZENER ........................................................................................................................................................... 67 
15.2 DIODO EMISSOR DE LUZ (LED - LIGHT EMITTER DIODE)......................................................................................... 67 
15.3 FOTODIODO .............................................................................................................................................................. 68 
15.4 DIODO SCHOTTKY .................................................................................................................................................... 68 
15.5 VARACTOR ............................................................................................................................................................... 68 
15.6 DIODOS DE CORRENTE CONSTANTE........................................................................................................................... 69 
15.7 DIODOS DE RECUPERAÇÃO EM DEGRAU .................................................................................................................... 69 
15.8 DIODOS DE RETAGUARDA ......................................................................................................................................... 69 
15.9 DIODOS TÚNEL.......................................................................................................................................................... 69 
15.10 VARISTORES ............................................................................................................................................................. 70 
16 CURVA CARACTERÍSTICA DO DIODO ................................................................................................................ 70 
17 CONCEITO DE RETA DE CARGA........................................................................................................................... 71 
18 DIODO DE BAIXA POTÊNCIA.................................................................................................................................. 74 
18.1 TENSÃO ALTERNADA......................................................................................................................................... 74 
18.2 TENSÃO CONTÍNUA ............................................................................................................................................ 75 
18.3 O DIODO IDEAL .................................................................................................................................................... 76 
18.3.1 Característica I – V:......................................................................................................................................... 76 
19 CIRCUITOS COM DIODOS........................................................................................................................................ 81 
1. APLICAÇÕES E DIODOS ESPECIAIS ..................................................................................................................... 86 
1.1. CIRCUITOS MULTIPLICADORES DE TENSÃO ............................................................................................................... 86 
1.2. PROTEÇÃO CONTRA ALTA-TENSÃO ........................................................................................................................... 86 
1.3. ACIONAMENTO EM CIRCUITOS DIGITAIS.................................................................................................................... 87 
1.4. ESPECIFICAÇÕES DE DIODOS ..................................................................................................................................... 87 
20 CIRCUITOS RETIFICADORES................................................................................................................................. 88 
20.1 TRANSFORMADORES................................................................................................................................................. 88 
20.2 RETIFICADOR DE MEIA ONDA................................................................................................................................... 89 
20.3 RETIFICADOR DE ONDA-COMPLETA COM TAP .......................................................................................................... 91 
20.4 RETIFICADOR DE ONDA COMPLETA EM PONTE......................................................................................................... 92 
20.5 FILTRO CAPACITIVO.................................................................................................................................................. 93 
1.5. DIODO ZENER............................................................................................................................................................ 95 
1.5.1. Especificações...................................................................................................................................................... 95 
1.5.2. Regulador de Tensão com Zener.......................................................................................................................... 96 
1.5.3. Regulador de Tensão com Carga......................................................................................................................... 97 
21 TRANSISTOR BIPOLAR............................................................................................................................................. 99 
21.1 INTRODUÇÃO ............................................................................................................................................................ 99 
21.2 JUNÇÃO NPN E PNP................................................................................................................................................. 99 
21.3 POLARIZAÇÃO DO TRANSISTOR............................................................................................................................... 100
[ 4 / 113 ] Eletricidade Básica e Eletrônica Geral 
21.4 CURVA CARACTERÍSTICA DO TRANSISTOR ............................................................................................................. 102 
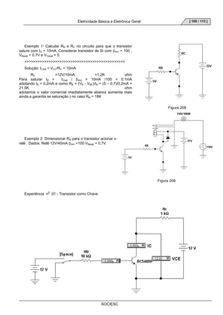
21.5 TRANSISTOR COMO CHAVE..................................................................................................................................... 102 
21.6 TRANSISTOR COMO AMPLIFICADOR........................................................................................................................ 107 
22 AMPLIFICADORES OPERACIONAIS(AMPOPS) ............................................................................................... 112 
22.1 AMPLIFICADOR OPERACIONAL NÃO INVERSOR ....................................................................................................... 112 
22.2 AMPLIFICADOR OPERACIONAL INVERSOR ............................................................................................................... 112 
22.3 AMPLIFICADOR OPERACIONAL SEGUIDOR .............................................................................................................. 113 
SOCIESC
Eletricidade Básica e Eletrônica Geral 
SOCIESC 
[ 5 / 113 ] 
1 CONCEITOS BÁSICOS DE ELETRICIDADE 
1.1 TENSÃO ELÉTRICA 
Diferença de Potencial Elétrica 
Podemos em muitas situações comparar os fenômenos da eletricidade com os fenômenos da mecânica física, 
pois, foi devido a ela, que se tiraram muitas conclusões ou teorias sobre os circuitos elétricos. Para começarmos a 
falar sobre diferença de potencial elétrica vamos inicialmente fazer uma analogia com a mecânica clássica. 
Imagine dois reservatórios de água localizados em diferentes níveis. 
Figura 1 
O que aconteceria se fizéssemos um buraco no fundo do reservatório de cima (1) e colocássemos um cano 
ligando-o ao reservatório de baixo (2)? 
É claro que toda a água se deslocaria naturalmente para o reservatório (2) e que, nesse deslocamento, sua 
energia potencial iria diminuir. 
Figura 2 
Suponha agora que você queira que o escoamento de água continue. Para isso, é necessário que a água que se 
encontra no reservatório (2) retorne ao reservatório (1). Mas este retorno não ocorre espontaneamente, e sim 
mediante o recebimento de energia por parte da água. 
Com o auxílio de um balde, você pode fornecer essa energia, pegando a água do reservatório de baixo e 
colocando-a no reservatório de cima. Devido a seu esforço muscular, a energia que você despende é recebida pela 
água sob forma de energia potencial. 
Figura 3
[ 6 / 113 ] Eletricidade Básica e Eletrônica Geral 
Dessa forma, o escoamento se mantém. 
É evidente que poderíamos obter um resultado melhor se usássemos uma bomba hidráulica de recalque. 
Figura 4 
Observe que a água que está embaixo é a mesma que vai chegar em cima. No entanto, devido às posições 
diferentes, em cima a água tem energia potencial maior do que embaixo. No esquema, indicamos este fato com os 
sinais (+) e (-). 
Continuando, você poderia indagar: Mas, a bomba não precisa receber energia para recalcar a água de (2) para 
SOCIESC 
(1)? 
Sem dúvida. E essa energia a bomba poderia receber ou de alguém que realiza um esforço muscular ou de um 
motor elétrico: 
Figura 5 
Continuemos apenas com o motor. 
E o motor trabalha de graça? 
Não. O motor, para funcionar, também precisa receber energia: a energia elétrica. Pela prática, você sabe que o 
motor é ligado na tomada para receber essa energia. Esta operação (ligar na tomada) se faz para que passe uma 
corrente elétrica pelo motor. Portanto, concluímos: 
A corrente elétrica é que traz energia para o funcionamento do motor. 
Figura 6 
Mas, se o motor consome energia, então a corrente elétrica, ao sair dele, tem menos energia do que ao entrar. 
No esquema acima, também indicamos este fato com os sinais (+) e (-). 
Conseqüentemente deve existir um aparelho que reponha a energia que a corrente fornece ao motor, para que 
ela possa continuar circulando.
Eletricidade Básica e Eletrônica Geral 
SOCIESC 
[ 7 / 113 ] 
O dispositivo capaz de fornecer energia à corrente elétrica chama-se gerador. 
Figura 7 
O terminal do gerador por onde a corrente chega com menos energia é chamado de pólo (ou borne) negativo e o 
terminal por onde a corrente sai com mais energia é o pólo (ou borne) positivo. 
Símbolo do gerador: 
Figura 8 
Mas, se o gerador fornece energia às cargas elétricas que o atravessam (corrente elétrica), ao mesmo tempo 
também está recebendo energia. Como um gerador recebe esta energia não nos interessa por enquanto, mas 
podemos dar um exemplo: 
Um dínamo de bicicleta, por exemplo, é um gerador que recebe energia do ciclista ao pedalar. Essa energia é 
parcialmente fornecida à corrente elétrica que acende a lâmpada. 
Figura 9 
O gerador alimenta o circuito. 
Mas, por que os elétrons começam a se locomover ordenadamente, constituindo a corrente elétrica? 
Para compreender este fato, precisamos entender o significado de um dos pólos. 
Já vimos que um átomo é neutro, isto é, tem carga total nula, pois nele o número de prótons é igual ao número de 
elétrons. Se o átomo perde elétrons, fica ionizado com carga positiva (é um cátion), e se ganha elétrons fica ionizado 
com carga negativa (é um ânion). O mesmo ocorre com todos os corpos. 
Um corpo tem carga total zero, quando nele o número de cargas negativas é igual ao número de cargas 
positivas. Se, perde elétrons, esse corpo fica eletrizado com carga positiva e, se ganha elétrons, fica com carga 
negativa.
[ 8 / 113 ] Eletricidade Básica e Eletrônica Geral 
Figura 10 
Com os pólos de um gerador ocorre algo semelhante. 
O pólo positivo (+) é um terminal em que há falta de elétrons, e o pólo negativo (-) é um terminal em que há excesso 
de elétrons. 
Isso ocorre porque dentro do gerador existe um processo físico ou químico que leva os elétrons do pólo 
positivo ao pólo negativo. Devido a este processo surge um “desequilíbrio elétrico” entre os terminais de um gerador. 
Tomemos como exemplo a pilha elétrica. Dentro deste gerador um processo químico (reação química) faz com 
que os elétrons sejam obrigados a deixar o pólo positivo e se localizar no pólo negativo, criando assim um 
desequilíbrio elétrico entre os pólos. Este desequilíbrio é responsável pela movimentação de cargas e, portanto, pela 
corrente elétrica. 
Figura 11 
O “desequilíbrio elétrico” existente entre os pólos de um gerador pode ser avaliado por meio de um grandeza física, 
indicada pela letra V, e que recebe o nome de diferença de potencial (ddp) ou tensão. 
Voltímetro é o instrumento que serve par medir a diferença de potencial ou tensão. Sua unidade no Sistema 
Internacional é volt (V). 
SOCIESC 
Símbolo do voltímetro: 
Figura 12 
Você vai compreender melhor se acompanhar atentamente o circuito abaixo. 
Considere uma lâmpada de lanterna ligada a uma pilha comum (V=1,5V), conforme o esquema:
Eletricidade Básica e Eletrônica Geral 
SOCIESC 
[ 9 / 113 ] 
Figura 13 
Se os fios de ligação são metálicos, então existem neles elétrons livres com muita mobilidade. 
Observe o que acontece no fio ligado ao pólo positivo (+) da pilha. Os elétrons livres desse fio são atraídos pelo 
pólo positivo; esse fio fica com falta de elétrons e, portanto, se torna positivo. Mas, ao chegar ao pólo positivo, esses 
elétrons são transportados para o negativo, pois o processo interno da pilha mantém esse desequilíbrio. 
Esses elétrons, em grande número no pólo negativo, caminham no fio até chegarem à chave aberta. Aí param, 
como automóveis numa estrada, diante de uma ponte elevadiça que se encontra aberta. 
Figura 14 
Portanto, não há corrente elétrica no circuito enquanto a chave estiver aberta, pois os elétrons não se 
movimentam ordenadamente. 
A carga positiva de um dado lado da chave é igual à carga negativa dos elétrons que saíram do lado positivo. 
E se fecharmos a chave? 
Os elétrons neutralizam o lado positivo da chave e são atraídos pelo pólo positivo do gerador. 
Mas cada elétron que chega ao pólo positivo é levado pelo processo externo ao pólo negativo. Então é obrigado 
a dar uma volta no circuito, pois o gerador mantém sempre um desequilíbrio elétrico entre os pólos, isto é, mantém 
sempre uma diferença de potencial. 
Figura 15 
No circuito há movimento ordenado de elétrons. Pelo circuito está passando uma corrente elétrica. 
2 CORRENTE ELÉTRICA
[ 10 / 113 ] Eletricidade Básica e Eletrônica Geral 
Quando falamos anteriormente em diferença de potencial tratamos de cargas paradas ou de eletricidade estática, 
agora, iniciamos o estudo de corrente elétrica, isto é, de cargas em movimentos. 
Exemplo de correntes elétricas existem em abundância, desde as grandes correntes, como as que constituem os 
relâmpagos, até as minúsculas correntes nervosas, que regulam nossa atividade muscular. As correntes na fiação 
elétrica doméstica, nas lâmpadas elétricas e aparelhos elétricos nos são bastante familiares. Um feixe de elétrons se 
move através do vácuo existente num tubo de imagem de um aparelho de televisão. Partículas carregadas de 
ambos os sinais fluem nos gases ionizados das lâmpadas fluorescente, nas baterias de rádios transistorizados e nas 
baterias de carros. Correntes elétricas em semicondutores são encontradas nas calculadoras de bolso e em chips 
que controlam os fornos de microondas e em máquinas de lavar elétricas. 
Quando, como na figura abaixo, introduzimos uma bateria na espira condutora, ela não fica mais sob um mesmo 
potencial. Campos elétricos atuam no interior do material que constitui o circuito, exercendo forças sobre os elétrons 
de condução e estabelecendo uma corrente. 
Figura 16 
A figura a seguir mostra uma seção de um condutor, parte de uma espira condutora, em que uma corrente foi 
SOCIESC 
estabelecida. 
Figura 17 
Quando uma variação de carga Δq passa através de um plano num intervalo de tempo Δt, definimos a corrente 
através desse plano como: 
I = Δq 
Δt 
Onde: 
I é a corrente elétrica, dado em Ampèr ( A ); 
Δq é a variação da carga elétrica pela seção transversal do condutor, dado em Coulomb ( C ); 
Δt é a variação do tempo pelo qual a carga passa pelo condutor, dado em segundos ( s ); 
Exemplo: 
1-Suponha que na figura abaixo passe 12,5x1018 elétrons pela secção transversal do condutor em um intervalo 
de tempo de 0 á 10 segundos, qual será a corrente que passa pelo condutor neste intervalo de tempo? 
Dados: Nº. de elétrons: 12,5x1018 elétrons
Eletricidade Básica e Eletrônica Geral 
SOCIESC 
[ 11 / 113 ] 
Para calcular a variação do tempo temos que fazer o tempo final menos o inicial 
Δt = ( tf – ti ) 
Δt = ( 10 – 0 ) 
Δt = 10 s 
Agora calculamos qual a variação de carga, e para tal é preciso apenas conhecer a carga final, pois já sabemos 
que o fluxo inicial é zero ( qi = 0 C ) e para calcular o fluxo final temos que transformar a carga dada em número de 
elétrons em Coulomb, então: 
1 Coulomb = 6,25 x 1018 elétrons onde; x = 2 C 
x Coulomb = 12,5 x 1018 elétrons 
e a variação de fluxo é Δq = ( qf –qi ) 
Δq = ( 2 C – 0 C ) 
Δq = 2 C 
Logo; a corrente elétrica que passa por este conduto é igual a: 
I = Δq onde; I = 2 C logo; I = 0,2 A 
Δt 10 s 
2.1 FLUXO REAL E CONVENCIONAL 
Na figura a seguir desenhamos as setas das correntes no sentido que um portador de carga positiva – repelido 
pelo terminal positivo da bateria e atraído pelo terminal negativo – Com efeito, os portadores de carga no condutor 
de cobre são elétrons detentores de carga negativa. 
Figura 18 
Estes elétrons circulam no sentido oposto aos das setas da corrente. Lembremos também que, numa lâmpada 
fluorescente, estão presentes portadores de carga de ambos os sinais. Uma vez que os portadores de carga positiva 
e negativa se movem em sentidos opostos, devemos escolher que fluxo de carga é representado por uma seta de 
corrente. 
Desenhamos as setas da corrente, na figura do circuito acima, no sentido horário, obedecendo á seguinte 
convenção histórica:
[ 12 / 113 ] Eletricidade Básica e Eletrônica Geral 
A seta da corrente é desenhada no sentido em que se moveriam os portadores positivos, mesmo que os portadores 
reais não sejam positivos. 
Apenas quando estamos interessados no mecanismo detalhado do transporte de carga, necessitamos prestar 
SOCIESC 
atenção aos sinais reais dos portadores de carga. 
Figura 19 
3 TENSÃO CONTINUA E ALTERNADA 
A corrente contínua (dc ou cc) é a corrente que passa através de um condutor ou de um circuito somente num 
sentido, como mostra o gráfico abaixo. A razão dessa corrente unidirecional se deve ao fato das fontes de tensão, 
como as pilhas e as baterias, manterem a mesma polaridade da tensão de saída. 
Figura 20 
A tensão fornecida por essas fontes é chamada de tensão de corrente contínua ou simplesmente de tensão dc ou 
tensão cc. Uma fonte de tensão contínua pode variar o valor da sua tensão de saída, mas se a polaridade for 
mantida, a corrente fluirá somente num sentido. 
Uma fonte de tensão alternada (tensão ca) inverte ou alterna periodicamente a sua polaridade, como na figura a 
seguir. Conseqüentemente, o sentido da corrente alternada resultante também é invertido periodicamente. Em 
termos do fluxo convencional, a corrente flui do terminal positivo da fonte de tensão, percorre o circuito e volta para o 
terminal negativo, mas quando o gerador alterna a sua polaridade, a corrente tem de inverter o seu sentido. Um 
exemplo comum é a linha de tensão ca usada na maioria das residências. Nesses sistemas sentidos da tensão e da 
corrente sofrem muitas inversões por segundo. 
Figura 21
Eletricidade Básica e Eletrônica Geral 
SOCIESC 
[ 13 / 113 ] 
R = k ⋅l 
R = k ⋅ 1 
A 
R k l = ⋅ 
A 
4 RESITÊNCIA E RESISTIVIDADE 
Defini-se resistência como: 
Capacidade de uma fio condutor ser opor a passagem de corrente elétrica através de sua estrutura. 
Verifica-se experimentalmente que a resistência elétrica de um resistor depende do material que o constitui e de 
suas dimensões. 
Para simplificar a análise dessa dependências, vamos considerar que os condutores tenham a forma de um fio 
cilíndrico como mostra a figura abaixo. Esta é a forma largamente utilizada tanto na transmissão de energia elétrica 
como na construção de resistores. 
Considere vários fios condutores de mesmo material, mesma área de secção transversal de comprimentos 
diferentes.Verifica-se que quanto maior o comprimento tanto maior é a resistência do fio. 
Mais precisamente: 
A resistência é diretamente proporcional ao comprimento do fio. 
Em símbolos: 
Se tomarmos vários condutores de mesmo material, mesmo comprimento, mas de diâmetro diferentes, 
verificamos que a resistência é inversamente proporcional à área da seção reta do fio. 
Em símbolo: 
Relacionando as duas conclusões acima, obtemos: 
A constante de proporcionalidade é uma característica do material e simboliza-se por . Recebe o nome de 
resistividade.
[ 14 / 113 ] Eletricidade Básica e Eletrônica Geral 
A resistência de um condutor é diretamente proporcional ao seu comprimento e inversamente proporcional à área 
SOCIESC 
da secção transversal do fio. 
Assim: 
R = ρ ⋅ l 
A 
No Sistema Internacional a unidade de resistividade é ohm-metro (Ωm). 
Condutância é o inverso de resistência. 
A unidade da condutividade mho (Ω-1) o Siemens (S) 
Resistores 
C = 1 
R 
Resistores de Filme 
Alguns fabricantes de resistores adotaram uma codificação especial para informar valores nos novos resistores 
de filme. No desenho abaixo, os resistores apresentam três faixas de cores para leitura do seu valor ôhmico e mais 
uma para indicar a tolerância. A cor que é pintada o corpo do componente, se refere ao tipo de resistor de filme. 
Note que um dos resistores, que é de precisão, tem 5 faixas para identificar o seu valor e mais uma faixa, destacada 
e mais larga, para indicar o coeficiente de temperatura. 
⇒ Filme de carbono (CR) BEGE 
⇒ Filme metálico (SRF) VERDE CLARO 
⇒ Filme vítreo metalazado (Metal Glazed) (VR) AZUL 
⇒ Filme metálico (MR) [ PRECISÃO ] VERDE ESCURO 
A B C D E F ------- ( Veja na tabela abaixo ) 
A cor, que é pintada o corpo dos resistores, ao lado, determina as diversas modalidades. Resistor de filme de 
carbono (CR), tem o corpo pintado de cor bege; resistor de filme metálico (SFR), tem o corpo pintado de cor verde 
claro; resistor de filme vítreo metalizado (Metal Glazed (VR)), tem a cor azul; e o de filme metálico (MR) [PRECISÃO] 
é verde escuro. 
A 
1º Dígito 
B 
2º Dígito 
C 
3º Dígito 
D 
Multiplicador (Ω) 
E 
Tolerância (%) 
F 
Coef. Temp. 
PRATA - - - 0,01 10 -
Eletricidade Básica e Eletrônica Geral 
SOCIESC 
[ 15 / 113 ] 
DOURADO - - - 0,1 5 - 
PRETO 0 0 0 1 - - 
MARROM 1 1 1 10 1 100 
VERMELHO 2 2 2 100 2 50 
LARANJA 3 3 3 1K - - 
AMARELO 4 4 4 10K - - 
VERDE 5 5 5 100K - - 
AZUL 6 6 6 1M - - 
VIOLETA 7 7 7 10M - - 
CINZA 8 8 8 - - - 
BRANCO 9 9 9 - - - 
CAPACITORES 
Alguns capacitores, apresentam uma codificação que é um pouco estranha para os técnicos experientes, e muito 
difícil de compreender, para o técnico novato. Observe o desenho abaixo 
No primeiro capacitor , devemos 
acrescentar mais 2 zeros após ao 1ª e 2ª algarismo. O valor do capacitor, que se lê 104, é de 1000 pF ou 1 nF ou 
0,001μ F. O valor do segundo capacitor é de 2200pF (Picofarad = x10-12F) ou 2,2 nF (Nanofarad = x10-9F) ou 0,022 
μF (Microfarad = x 10-6F). 
Capacitores usando letras em seus valores. 
O desenho abaixo, mostra capacitores que tem os seus valores, impressos em nanofarad (nF)=10-9F. Quando 
aparece no capacitor uma letra n minúscula, como um dos tipos apresentados ao lado por exemplo: 3n3, significa 
que este capacitor é de 3,3nF. No exemplo, o n minúsculo é colocado ao meio dos números, apenas para 
economizar uma vírgula e evitar erro de interpretação de seu valor. 
Multiplicando-se 3,3 por x10-9 = ( 
0,000.000.001 ), teremos 0,000.000.003.3 F. 
Para se transformar este valor em microfarad, devemos dividir por 10-6 = ( 0,000.001 ), que será igual a 0,0033μF. 
Para voltarmos ao valor em nF, devemos pegar 0,000.000.003.3F e dividir por 10-9 = ( 0,000.000.001 ), o resultado é 
3,3nF ou 3n3F.
[ 16 / 113 ] Eletricidade Básica e Eletrônica Geral 
Para transformar em 
picofarad, pegamos 0,000.000.003.3F e dividimos por x10-12, resultando 3300pF. Alguns fabricantes fazem 
capacitores com formatos e valores impressos como os apresentados abaixo. O nosso exemplo, de 3300pF, é o 
primeiro da fila. 
Note nos capacitores seguintes, envolvidos com um círculo azul, o aparecimento de uma letra maiúscula ao lado 
dos números. Esta letra refere-se a tolerância do capacitor, ou seja, o quanto que o capacitor pode variar de seu 
valor em uma temperatura padrão de 25° C. A letra J significa que este capacitor pode variar até 5% de seu valor, 
a letra K = 10% ou M = 20%. Segue na tabela abaixo, os códigos de tolerâncias de capacitância. 
Até 10pF Código Acima de 10pF 
0,1pF B 
0,25pF C 
0,5pF D 
1,0pF F 1% 
G 2% 
H 3% 
J 5% 
K 10% 
M 20% 
S -50% -20% 
Z +80% -20% 
SOCIESC 
ou 
+100% -20% 
P +100% -0% 
Agora, um pouco sobre coeficiente de temperatura TC, que define a variação da capacitância dentro de uma 
determinada faixa de temperatura. O TC é normalmente expresso em % ou ppm/°C ( partes por milhão / °C ). É 
usado uma seqüência de letras ou letras e números para representar os coeficientes. Observe o desenho abaixo.
Eletricidade Básica e Eletrônica Geral 
SOCIESC 
[ 17 / 113 ] 
Os capacitores ao lado são de coeficiente de temperatura linear e definido, com alta estabilidade de capacitância 
e perdas mínimas, sendo recomendados para aplicação em circuitos ressonantes, filtros, compensação de 
temperatura e acoplamento e filtragem em circuitos de RF. 
Na tabela abaixo estão mais alguns coeficientes de temperatura e as tolerâncias que são muito utilizadas por 
diversos fabricantes de capacitores.
[ 18 / 113 ] Eletricidade Básica e Eletrônica Geral 
Código Coeficiente de temperatura 
NPO -0 30ppm/° C 
N075 -75 30ppm/°C 
N150 -150 30ppm/°C 
N220 -220 60ppm/°C 
N330 -330 60ppm/°C 
N470 -470 60ppm/°C 
N750 -750 120ppm/°C 
N1500 -1500 250ppm/° C 
N2200 -2200 500ppm/°C 
N3300 -3300 500ppm/°C 
N4700 -4700 1000ppm/°C 
N5250 -5250 1000ppm/°C 
P100 +100 30ppm/°C 
Outra forma de representar coeficientes de temperatura é mostrado abaixo. É usada em capacitores que se 
caracterizam pela alta capacitância por unidade de volume (dimensões reduzidas) devido a alta constante dielétrica 
sendo recomendados para aplicação em desacoplamentos, acoplamentos e supressão de interferências em baixas 
tensões. 
Os coeficientes são também representados com seqüências de letras e números como por exemplo: X7R, Y5F e 
Z5U. Para um capacitor Z5U, a faixa de operação é de +10°C que significa Temperatura Mínima e +85°C que 
significa Temperatura Máxima e uma variação de Máxima de capacitância, dentro desses limites de temperatura, 
que não ultrapassa -56%, +22%. Veja as três tabelas abaixo para compreender este exemplo e entender outros 
coeficientes. 
SOCIESC
Eletricidade Básica e Eletrônica Geral 
SOCIESC 
[ 19 / 113 ] 
Temperatura 
Minima 
Temperatura 
Máxima 
Variação Máxima 
de Capacitância 
X -55°C 2 +45°C A 1.0% 
Y -30°C 4 +65°C B 1.5% 
Z +10°C 5 +85°C C 2.2% 
6 +105°C D 3.3% 
7 +125°C E 4.7% 
F 7.5% 
P 10% 
R 15% 
S 22% 
T -33%, +22% 
U -56%, +22% 
V -82%, +22% 
INDUTÂNCIA 
Como a quantidade dual da carga é o enlace de fluxo e a dual da diferença de potencial é a 
corrente, então a indutância é a razão dos enlaces de fluxo para as correntes que eles enlaçam 
A corrente I que flui no enrolamento de N espiras produz o fluxo total φ e Nφ linhas de enlace 
L N 
φ 
de fluxo. Esta definição é aplicável somente a um meio magnetizável que seja linear, de modo que o fluxo seja 
proporcional à corrente. Se materiais ferromagnéticos estiverem presentes, não há uma definição única para 
indutância que seja útil em todos os casos, e tem-se o foco voltado aos materiais lineares. 
O interior de qualquer condutor também 
contém fluxo magnético, e este fluxo 
envolve uma fração variável da corrente 
total, dependendo da sua localização. Estes 
enlaces de fluxo levam a uma indutância 
interna, que deve ser combinada à 
indutância externa para obter a indutância 
total. 
Relutância 
A relutância é definida como a relação entre a força magnetomotriz e o fluxo total, ou seja, 
ou 
I 
= 
=φℜ m V 
L 
μ 
A 
ℜ =
[ 20 / 113 ] Eletricidade Básica e Eletrônica Geral 
onde a relutância é medida em ampère-espira por weber. 
B = μH 
SOCIESC 
Permeabilidade 
A permeabilidade magnética é dada por: 
para um condutor com N enrolamentos e com uma área de seção transversal A, temos: 
4.1 Efeito Joule 
B Ni 
A 
ℜ 
= 
Um fato interessante: quando os elétrons caminham no interior de um condutor, eles se chocam contra os átomos 
do material de que é feito o fio. Nestes choques, parte da energia cinética de cada elétron se transfere aos átomos 
que começam a vibrar mais intensamente. No entanto, um aumento de vibração significa um aumento de 
temperatura.
Eletricidade Básica e Eletrônica Geral 
O aquecimento provocado pela maior vibração dos átomos é um fenômeno físico a que damos o nome de efeito 
SOCIESC 
[ 21 / 113 ] 
P = i ⋅V 
joule. 
É devido a este efeito joule que a lâmpada de filamento emite luz. Inúmeras são as aplicações práticas destes 
fenômenos. Exemplos: chuveiro, ferro de engomar, ferro elétrico, fusível, etc... 
O efeito joule é o fenômeno responsável pelo consumo de energia elétrica do circuito, quando essa energia se 
transforma em calor. 
4.2 Potência Elétrica 
Suponha que, no circuito anterior, a lâmpada gaste uma energia elétrica de 20 joules em cada 10 segundos. 
Esta energia é dada pela corrente elétrica que, por sua vez, a recebe da pilha. Note que a pilha (gerador) fornece 
ao circuito toda a energia gasta pela lâmpada; em outras palavras: o gerador alimenta o circuito. Em cada 10 
segundos a pilha fornece 20 joules de energia elétrica. 
Ora, 20 joules em cada 10 segundos é a mesma coisa que 2 joules por segundo; e 2 joules por segundo é a 
mesma coisa que 2 watts (W). 
Afirmamos então que a lâmpada gasta uma potência elétrica de 2 W. 
É evidente que o aparelho que consome energia poderia ser um motor ao invés de lâmpada. De qualquer forma: 
Se o aparelho consome energia, a potência em watts representa a energia consumida por segundo de uso. 
Ao comprar uma lâmpada, você já deve ter reparado que no vidro, além do nome do fabricante, aparecem dois 
valores numéricos como: 220V - 60W. 
São os dados nominais dessa lâmpada. O primeiro valor (220 V) é a tensão na qual a lâmpada deve ser ligada; o 
segundo valor (60W) é a potência que o aparelho vai consumir se satisfeita a tensão nominal. 
Se for gerador, sua potência em watts representa a energia fornecida ao circuito por unidade de tempo. 
Os dados nominais de um aparelho sempre devem ser conhecidos. E, quando são conhecidos, podemos até 
calcular a intensidade de corrente elétrica que passa pelo aparelho. 
Para fazê-lo, precisamos conhecer a expressão matemática que relaciona potência (P), intensidade de corrente 
elétrica (I) e diferença de potencial (V). 
Podemos demonstrar que: 
A potência elétrica é igual ao produto da intensidade de corrente elétrica pela diferença de potencial. 
P = i ⋅V 
Em símbolos, temos: 
A partir da expressão , podemos definir a unidade de diferença de potencial, no 
Sistema Internacional.
[ 22 / 113 ] Eletricidade Básica e Eletrônica Geral 
SOCIESC 
W = 
Em símbolos: V 
A 
Podemos dizer então que: 
1 volt é a diferença de potencial entre dois pontos de um circuito e que a potência elétrica dissipada (ou fornecida) é 
de 1 watt quando nesta parte do circuito passa uma corrente de intensidade de 1 ampère. 
4.3 Consumo de energia 
Vimos anteriormente que um condutor sofre um acréscimo de temperatura quando é atravessado por uma 
corrente elétrica. Esse fenômeno é chamado de efeito joule. O aquecimento ocorre porque os elétrons se chocam 
contra os átomos do material de que é feito o fio, que por isso aumentam sua energia de vibração. 
Figura 22 
Se entre os pontos A e B do circuito existe a diferença de potencial V e pelo condutor passa a corrente i, então a 
potência elétrica posta em jogo é dada por P = i ⋅V . 
Mas, toda energia elétrica dissipada neste trecho do circuito se transforma em energia térmica. 
Então, para se calcular a potência elétrica transformada em térmica, basta aplicar qualquer uma das expressões: 
P = i ⋅V ou P = R⋅i 2 ou 
P V 
2 
R 
= 
Lembramo-nos de que a potência dissipada representa a energia consumida por unidade de tempo, concluímos 
que no intervalo de tempo t a energia total consumida será: 
E = P⋅Δt 
Essa energia elétrica consumida é transformada em energia térmica que é recebida pelo meio ambiente sob 
forma de calor e às vezes também de luz (nas lâmpadas, por exemplo). 
Exemplo:
Eletricidade Básica e Eletrônica Geral 
SOCIESC 
[ 23 / 113 ] 
Um ferro elétrico como os seguintes dados nominais: 110V – 500W. Se este ferro ficar ligado durante 1 hora, qual 
será a energia elétrica consumida, ou qual será transformada em calor? 
Figura 23 
Isso significa: o ferro consome uma energia elétrica de 500 joules em cada segundo quando ele está ligado a 
uma tensão de 110V. Essa energia elétrica consumida é transformada em térmica e, portanto a energia elétrica 
consumida é transformada em térmica e, portanto a energia térmica liberada pela “resistência” do ferro, por segundo, 
é de 500 joules. 
Resolução: 
1 hora equivale a 3600s 
Se em 1 segundo o ferro gasta 500J, em 3600s vai gastar 3600 vezes mais. 
Assim a energia consumida vale: 
E = 500 . 3600 
P t 
E = 1800 000 joules 
Que também é a energia transformada em calor. 
Você já deve ter ouvido falar em quilowatt-hora (kWh). O que vem a ser o quilowatt-hora? 
Pegue uma conta de luz e note que esta unidade (kWh) refere-se á energia. Na conta de luz aparece no 
quadrinho referente a consumo de energia. 
A unidade do quilowatt-hora não pertence a nenhum sistema de unidades em especial: é uma unidade mista. 
kWh quer dizer 1 000 watts-hora. 
1 000 Wh = 1 000 W . 3 600 s 
kWh = 3 600 000 W.s = 3 600 000 joules. 
Cada quilowatt-hora equivale a 3 600 000 joules. 
Em certo mês o preço cobrado por cada kWh usado em uma residência anda por volta de R$ 1,20. Então o ferro 
elétrico, dado no exemplo anterior, usado durante 1 hora, consumindo 1 800 000 joules, gasta ½ kWh e portanto vai 
dar uma despesa de apenas R$0,60! 
Com o preço do kWh dado acima, calcule, qual seria o gasto de um banho de meia hora, tomado num chuveiro 
com os seguintes dados nominais: 220V – 2000W.
[ 24 / 113 ] Eletricidade Básica e Eletrônica Geral 
SOCIESC 
5 LEI DE OHM 
Para chegar a esta lei, vamos imaginar uma situação real, já conhecida de todos: uma pequena lâmpada de 
lanterna alimentada por uma única pilha, conforme o esquema abaixo: 
Figura 24 
Com auxílio de um voltímetro e de um amperímetro podemos medir a tensão aplicada pela pilha e a intensidade 
de corrente elétrica do circuito, respectivamente. O que acontece se colocarmos uma outra pilha no circuito, 
conforme o esquema abaixo? 
Figura 25 
Percebemos que a leitura do voltímetro aumenta. Isso acarreta um aumento de intensidade de corrente elétrica, 
pois uma maior tensão representa um maior desequilíbrio elétrico. Assim, o brilho da lâmpada e o valor indicado pelo 
amperímetro também aumentam. 
De modo geral, podemos dizer que, ao aplicarmos uma diferença de potencial aos terminais de um condutor, este 
é percorrido por uma corrente elétrica tanto mais intensa quanto maior for a tensão aplicada. 
Existem certos condutores em que a ddp aplicada em seus extremos é proporcional à intensidade da corrente 
elétrica que passa por eles. 
Mais precisamente, Simon Ohm (1789-1854) verificou experimentalmente o que hoje chamamos de Lei de Ohm. 
A Lei de Ohm afirma: A diferença de potencial (V) aplicada nos extremos de um condutor é, para uma dada 
temperatura, diretamente proporcional à intensidade de corrente elétrica(I) que por ele passa. 
Essa lei, que é uma verdade experimental só para determinados condutores, pode ser tratada matematicamente. 
Suponha que você tenha anotado os valores das tensões aplicadas e os correspondentes valores das 
intensidades de corrente elétrica. 
Colocando em ordenada os valores de V e em abscissa os valores de i, obtemos uma curva que representa 
graficamente o comportamento elétrico do condutor. Essa curva caracteriza o condutor, sendo por isso chamada de 
sua curva característica.
Eletricidade Básica e Eletrônica Geral 
SOCIESC 
[ 25 / 113 ] 
Gráfico 1 
Se essa curva característica for uma reta oblíqua ascendente que passa pela origem, o condutor recebe o nome 
de condutor ôhmico, pois obedece à Lei de Ohm. 
Assim, se dobra V ⇒ dobra o i 
se dobra V ⇒ triplica o i 
etc... 
Isso nos informa que V e I são grandezas diretamente proporcionais. 
5.1 Definição de resistência elétrica 
Os condutores que obedecem à Lei de Ohm são chamados de condutores ôhmicos ou lineares. 
São representados pelo símbolo: 
Figura 26 
Mas na prática nem todos os condutores obedecem à Lei de Ohm, porque não possuem o que chamamos de 
resistência constante. 
O condutor que não obedece à Lei de Ohm é chamado de não-linear ou não-ohmico. Este condutor tem 
resistência variável. Por exemplo, uma lâmpada de filamento. 
O quociente entre a ddp e a intensidade de corrente elétrica I denomina-se resistência elétrica do fio condutor e 
representa-se por R. 
Em símbolos: 
V = constante ⇒ V = R ⋅ i 
R 
i 
Antes de interpretarmos fisicamente o que vem a ser resistência elétrica de um condutor, convém definir a 
unidade dessa nova grandeza, no Sistema Internacional. 
Se 
R = V , então unidade de R é o ohm (Ω) 
i 
Para você ter uma primeira idéia do significado desta grandeza, considere um fio condutor por onde passa uma 
corrente elétrica.
[ 26 / 113 ] Eletricidade Básica e Eletrônica Geral 
Você sabe que o condutor é constituído de átomos que vibram incessantemente em torno de posições fixas e que 
a corrente elétrica é devida ao movimento de elétrons que, em seu movimento no interior do fio, se chocam contra 
os átomos do material. Então o próprio material, apesar de condutor de eletricidade, oferece certa dificuldade ao 
movimento dos elétrons e, portanto, à passagem da corrente elétrica. 
Podemos encarar a resistência elétrica do fio como a medida desta dificuldade ou como a medida da oposição que o 
condutor oferece à passagem da corrente elétrica. 
Por que a resistência de um condutor nem sempre é constante, ou por que certos condutores não obedecem á 
SOCIESC 
Lei de Ohm? 
Explica-se assim: 
Com a passagem da corrente elétrica pelo condutor, há choques dos elétrons contra os átomos do material, com 
conseqüente aumento da temperatura (efeito Joule). Este fato acarreta dois fenômenos opostos no condutor: um 
aumento da energia de vibração dos átomos do material, opondo-se à corrente elétrica (aumento da resistência); e 
um aumento do número de cargas livres e também de suas velocidades, favorecendo a passagem de corrente 
elétrica (diminuição da resistência). 
Quando os dois fenômenos se contrabalançam, o condutor é ôhmico ou linear, pois sua resistência permanece 
constante. 
Gráfico 2 
Quando o primeiro fenômeno predomina, a resistência do condutor aumenta com a temperatura, e é o que ocorre 
com o filamento de uma lâmpada incandescente. 
Gráfico 3 
Quando o segundo fenômeno é predominante, a resistência diminui com o aumento da temperatura, e é, por 
exemplo, o que acontece nos condutores eletrolíticos. 
Gráfico 4 
Apliquemos agora a Lei de Ohm para nos familiarizarmos com as grandezas, unidades e fórmulas estudadas.
Eletricidade Básica e Eletrônica Geral 
SOCIESC 
[ 27 / 113 ] 
Exemplo: 
Calcule a diferença de potencial que deve ser aplicada nos terminais de um condutor de resistência de 100Ω, 
para que ele seja percorrido por uma corrente elétrica de intensidade de 0,5 ampère. 
Resolução: 
São dados: resistência elétrica______________ R = 100Ω 
Intensidade de corrente elétrica____ i = 0,5A 
Pede-se: diferença de potencial________________ V = ? 
A Lei de Ohm nos fornece a expressão V = R.i que, aplicada ao problema, resulta: 
V = 100 . 0,5 
V = 50 volts 
Resposta: Para que um condutor com resistência de 100Ω seja percorrido por 0,5A, deve aplicar-se uma tensão 
de 50V nos seus extremos. 
5.2 Exercícios 
1- Calcule a queda de potencial em um resistor de 22Ω ao ser percorrido por 10A. (R=220V) 
2- Calcule a intensidade de corrente elétrica que passa por um fio de cobre de resistência de 20Ω ao ser 
submetido a uma ddp de 5V. (i=250mA) 
3- Qual a resistência elétrica de um condutor que é percorrido por uma corrente de 1/2A quando fica sujeita a 
110V? (R=220Ω) 
4- Calcule a potência dissipada por um resistor de 50Ω quando sujeito a uma diferença de potencial de 200V. 
(P=800W) 
5- Qual é a potência elétrica consumida por um resistor de 100Ω a ser percorrido por 1/2A? (P=25W) 
6- Um ferro elétrico consome uma potência de 500 watts quando submetido a uma tensão de 100 volts. Calcule a 
resistência elétrica. (R=20Ω) 
7- Determine a potência elétrica dissipada no condutor do circuito abaixo: (P=180watts) 
Figura 27
[ 28 / 113 ] Eletricidade Básica e Eletrônica Geral 
P V 
2 
SOCIESC 
P = R⋅i 2 
R 
= 
5.3 Potência dissipada nos resistores 
Já estudamos que a potência posta em jogo num elemento de circuito é dada pela expressão: P = i . V 
Figura 28 
Se esse elemento de circuito é um resistor de resistência R, temos que V = R . i; 
Então a potência dissipada por um resistor pode ser escrita: 
P = i ⋅V ⇒ como V = R⋅i ⇒ P = i ⋅ R⋅i ⇒ 
Mas também podemos substituíram o valor de i na expressão de P: 
P = i ⋅V ⇒ como 
i = V ⇒ V 
R 
P = V ⋅ ⇒ 
R 
Note que essas duas fórmulas têm larga utilização, em particular nos problemas resolvidos anteriormente por 
outro método. 
Observações: 
1. Para um condutor de resistência constante (R constante): 
P = R . i2 nos informa que a potência elétrica dissipada é diretamente proporcional ao quadrado da intensidade 
de corrente elétrica que por ele passa. 
P = V2 / R nos informa que a potência elétrica dissipada é diretamente proporcional ao quadrado da diferença de 
potencial aplicada em seus terminais. 
Graficamente temos para R constante 
Gráfico 5 
2. Para uma corrente de intensidade constante (i constante) e resistência variável, a potência é diretamente 
proporcional à resistência.
Eletricidade Básica e Eletrônica Geral 
SOCIESC 
[ 29 / 113 ] 
Gráfico 6 
3. Para uma diferença de potencial constante ( V constante) e resistência variável, a potência é inversamente 
proporcional à resistência. 
Gráfico 7 
Exemplo: 
1. Um resistor de 100Ω é percorrido por uma corrente de 1/2A. Determine a potência elétrica que ele consome. 
Resolução: 
1o modo: 
São dados: R ⇒ 100Ω 
i ⇒ 1/2A 
Pede-se: potência elétrica ⇒ P = ? 
P= i . V ⇒ P= 2 . ( ? ) 
Mas V= R . i ⇒ V= 100 .2 ⇒ V= 200V 
Então, P= 2.200 ⇒ 
2o modo: 
P= R . i2 ⇒ P= 100 . (2)2 ⇒ P= 100 . 4 
5.4 Exercício 
Calcule a potência elétrica dissipada por uma lâmpada de filamento de 240Ω ao ser submetido a uma diferença 
de potencial de 120V. 
P= 400W 
P = 400W
[ 30 / 113 ] Eletricidade Básica e Eletrônica Geral 
SOCIESC 
6 LEIS DE KIRCHHOFF 
6.1 Lei de Kirchhoff para a tensão (LKT) 
A tensão aplicada a um circuito fechado é igual à soma das quedas de tensão naquele circuito. 
A lei de Kirchhoff para a tensão, ou leis das malhas, afirma que: 
Este fato será usado no estudo de circuitos série e será expresso baseado no seguinte principio: 
Tensão aplicada = soma de quedas de tensão 
VA = V1 + V2 + V3 
Onde VA é a tensão aplicada e V1, V2 e V3 são as quedas de tensão. 
Uma outra forma de se enunciar a LKT é: a soma algébrica da subidas e das quedas de tensão deve ser igual a 
zero. Uma fonte de tensão é considerada como um aumento de tensão, uma tensão através de um resistor consiste 
numa queda de tensão. Para facilitar a denominação, geralmente usam-se índices alfabéticos para indicar as fontes 
de tensão e índices numéricos para indicar as quedas de tensão. Esta forma da lei pode ser escrita transpondo os 
termos da direita da equação anterior para o lado esquerdo: 
Tensão aplicada – soma das quedas de tensão = 0 
Substituindo por letras: 
VA - V1 - V2 - V3 = 0 
Ou 
VA – (V1 + V2 + V3) = 0 
Introduzindo um símbolo novo, Σ, a letra grega maiúscula sigma, temos: 
ΣV = VA - V1 - V2 - V3 = 0 
Na qual ΣV é a soma algébrica de todas as tensões ao longo de qualquer circuito fechado, é igual a zero. Σ 
significa “somatório de”. 
Atribuímos um sinal positivo (+) para um aumento de tensão e um sinal negativo (-) para uma queda de tensão na 
fórmula V = 0. Veja a figura abaixo. Ao acompanhar as quedas de tensão ao negativo até o terminal positivo 
passando pela fonte de tensão. O percurso do terminal negativo até o terminal positivo passando pela fonte de 
tensão corresponde a um aumento de tensão. Continuamos a acompanhar o circuito do terminal positivo passando 
por todos os resistores e voltamos ao terminal negativo da fonte. Se começarmos pelo ponto a, da figura, o terminal 
negativo da bateria, e se percorrermos o circuito no sentido abcda, atravessamos VA do – para o + e VA = +100V. Se 
partirmos do ponto b e percorrermos o circuito no sentido oposto badcb, atravessamos VA do + para o – VA = -100V.
Eletricidade Básica e Eletrônica Geral 
SOCIESC 
[ 31 / 113 ] 
A queda de tensão através de qualquer resistência será negativa (-) se a percorremos no sentido do + para o -. 
Assim, na figura, se percorrermos o circuito no sentido abcda, V1 = -50V, V2 = -30V, e V3 = -20V. A queda de 
tensão será positiva (+) se atravessarmos a resistência no sentido do – para o +. Portanto, ao percorrermos o 
circuito no sentido abcda, teremos: 
ΣV = 0 
VA - V1 - V2 - V3 = 0 
100 –50 – 30 –20 = 0 
0 =0 
Exemplo: 
1- Determine o sentido da tensão ao longo do circuito abcd, abaixo, e a seguir escreva as expressões para as 
tensões ao longo do circuito. 
Figura 30 
Anote o sentido da corrente na figura, como mostra abaixo. Marque as polaridades + e – de cada resistor. 
VA é uma fonte de tensão (+). (É um aumento de tensão no sentido adotado para a corrente). 
V1 é uma queda de tensão (-). (É uma diminuição de tensão no sentido adotado para a corrente). 
V2 é uma queda de tensão (-). (Uma diminuição no sentido adotado). 
VB é uma fonte de tensão (-), (É uma diminuição de tensão no sentido adotado para a corrente). 
V3 é uma queda de tensão (-). (Uma diminuição no sentido adotado). 
ΣV = 0 
+VA - V1 - V2 -VB - V3 = 0 
Agrupando os aumentos e as quedas de tensão: 
+VA – (V1 + V2 +VB + V3) = 0 
Figura 29 
Figura 31
[ 32 / 113 ] Eletricidade Básica e Eletrônica Geral 
Observe que as quedas de tensão incluem uma fonte de tensão VB. Normalmente, uma fonte seria positiva. 
Neste caso, a polaridade da fonte age contra o sentido adotado para a corrente. 
Figura 32 
SOCIESC 
Portanto, o seu efeito é o de reduzir a tensão. 
2- Determine a tensão VB no circuito abaixo: 
O sentido do fluxo da corrente está indicado através da seta. Marque a polaridade das quedas de tensão através 
dos resistores. Percorra o circuito no sentido do fluxo da corrente partindo do ponto a. Escreva a equação do 
circuito: 
. 
ΣV = 0 
Utilize as regras do + e – para os aumentos e quedas de tensão respectivamente. 
+VA - V1 - V2 -VB - V3 = 0 
Tire o valor de VB. 
VB =+VA - V1 - V2 - V3 = 15 – 3 – 6 – 2 = 4 V 
Como se obteve um valor positivo de VB, o sentido adotado para a corrente é de fato o sentido real da corrente. 
6.2 Lei de Kirchhoff para a corrente (LKC) 
A lei de Kirchhoff para a corrente, ou lei dos nós, afirma que: 
A soma das correntes que entram numa junção é igual a soma das correntes que saem da junção. 
Suponha que tenhamos seis correntes saindo e entrando numa junção comum ou num ponto, por exemplo, o 
ponto P, como mostra a figura a seguir. Este ponto comum é também chamado de nó.
Eletricidade Básica e Eletrônica Geral 
SOCIESC 
[ 33 / 113 ] 
Figura 33 
A soma de todas as correntes que entram = A soma de todas as correntes que saem 
Substituindo por letras: 
I1 + I3 + I4 + I6 = I2 + I5 
Se considerarmos as correntes que entram numa junção como positivas (+) e as que saem da mesma junção 
como negativas (-) , então esta lei afirma também que a soma algébrica de todas as correntes que se encontram 
numa junção comum é zero. Utilizando O símbolo de somatório, Σ, temos: 
Σ I = 0 
Onde Σ I, a soma algébrica de todas as correntes num ponto comum é zero. 
I1 - I2 + I3 + I4 - I5+ I6 = 0 
Se transpusermos os termos negativos para o lado direito do sinal de igual, teremos a mesma forma da equação 
original. 
Exemplo: 
1- Escreva a equação para a corrente I1 na parte (a) e na parte (b) da figura abaixo: 
Figura 34 
A soma algébrica de todas as correntes em um nó é zero. As correntes que entram são +; as correntes que saem 
são -. 
(a) + I1 – I2 – I3 = 0
[ 34 / 113 ] Eletricidade Básica e Eletrônica Geral 
SOCIESC 
I1 = I2 + I3 
(b) +I1 – I2 – I3 – I4 = 0 
I1 = I2 + I3 + I4 
2- Calcule as correntes desconhecidas na parte a e na parte b da figura abaixo. 
Figura 35 
(a) + I1 – I2 – I3 = 0 
I1 = I2 + I3 = 7 – 3 – 4A 
(b) +I1 – I2 – I3 – I4 = 0 
I1 = I2 + I3 + I4 = –2 –3 +4 = –1A 
6.3 Exercícios 
1- Determine o sentido da tensão ao longo do circuito abcd, abaixo, e a seguir escreva as expressões para as 
tensões ao longo do circuito. 
Figura 36 
2- Determine a tensão VA no circuito a seguir:
Eletricidade Básica e Eletrônica Geral 
SOCIESC 
[ 35 / 113 ] 
Figura 37 
3- Escreva a equação para a corrente I2 na parte (a) e na parte (b) da figura a seguir: 
Figura 38 
4- Calcule as correntes desconhecidas na parte a e na parte b da figura abaixo. 
Figura 39
[ 36 / 113 ] Eletricidade Básica e Eletrônica Geral 
SOCIESC 
7 ASSOCIAÇÃO DE RESISTORES 
Até agora tratamos de condutores e resistores sem, no entanto, especificar perfeitamente seus significados. 
Na transmissão de energia elétrica e nos enrolamentos de motores e geradores, procura-se reduzir ao mínimo a 
resistência elétrica para evitar perdas por efeito joule. Para isso utilizam-se fios de materiais como o cobre e o 
alumínio, por apresentarem baixa resistência. São os condutores. 
Em outros casos, interessa-nos que os fios apresentem resistências elevadas para conseguir aquecimento, 
queda de potencial ou limitação de corrente elétrica. Para esses casos, utilizam-se fios de níquel-cromo, tungstênio, 
carvão, por apresentarem alta resistência. São os resistores. 
7.1 Associação de resistores em série 
Antes de ligarmos resistores eletricamente entre si para constituírem uma associação, vamos acompanhar um 
exemplo: 
Determinemos a intensidade da corrente elétrica indicada no amperímetro do circuito abaixo: 
Figura 40 
O amperímetro mede a intensidade i da corrente elétrica. 
São dados: V = 30V 
R = 15Ω 
Pede-se: i = ? 
i = V/R ⇒ i = 30/15 ⇒ i = 2A 
Mas suponha que o circuito contenha vários resistores associados em série como, por exemplo: 
Figura 41
Eletricidade Básica e Eletrônica Geral 
SOCIESC 
[ 37 / 113 ] 
Como podemos determinar a indicação do amperímetro? 
Para fazê-lo, imagine que os três resistores sejam tirados do circuito, que então apresenta o aspecto: 
Figura 42 
No lugar dos três resistores podemos, para efeito de cálculo, inserir um único, que, submetido à mesma ddp, seja 
percorrido pela mesma corrente e, portanto, consuma a mesma potência da associação dada. Esse resistor único 
recebe o nome de resistor equivalente. Sua resistência chama-se resistência equivalente, resultante ou total. 
O circuito então fica: 
Figura 43 
Continuemos com nosso problema-modelo. 
Nele, agora com uma única resistência, tudo fica simples. A indicação do amperímetro é 2A e a potência 
dissipada é de 60W. 
E o circuito original? 
A corrente do amperímetro é de 2A. Como o circuito é constituído de um único caminho, 2A é a corrente que 
passa em cada um dos resistores. 
Assim temos: 
Figura 44 
Note que a queda de potencial e a potência dissipada em cada resistor podem ser determinadas pela Lei de Ohm 
(V=R.i) e pela fórmula da potência (P=i.V).
[ 38 / 113 ] Eletricidade Básica e Eletrônica Geral 
SOCIESC 
Veja então: 
• Somando todas as quedas de potencial: 
V1 + V2 + V3 = 20 + 4 + 6 ⇒ 
Obtemos exatamente a elevação do potencial proporcionada pelo gerador (30V). 
• Somando-se todas as potências dissipadas nos resistores: 
P1 + P2 + P3 = 40 + 8 +12 ⇒ 
Obtemos a potência dissipada pelo resistor equivalente. 
Podemos então concluir: 
A resistência equivalente de uma associação em série de resistores é igual à soma das resistências de cada um dos 
resistores da associação. 
Exemplo: 
1- Determine, no circuito abaixo, a indicação do amperímetro, a queda de potencial em cada resistor e a potência 
que cada um deles dissipa. 
Vt = 30V 
Pt = 60W
Eletricidade Básica e Eletrônica Geral 
SOCIESC 
[ 39 / 113 ] 
Figura 45 
Resolução: 
Os resistores estão em série, pois continua havendo um único caminho para a corrente elétrica. 
A resistência equivalente é então: 
R = R1 + R2 + R3 = 30 + 40 + 20 ⇒ 
A indicação do amperímetro é calculada pela Lei de Ohm: 
i = V i = 45 i = 0,5 A 
R 90 
Cálculo da queda de potencial e da potência: 
Agora que você sabe como resolver um circuito com resistores em série, podemos justificar matematicamente por 
que somamos as resistências para obter a equivalente. 
Considere então três resistores em série: 
Figura 46 
Imagine agora o resistor equivalente de resistência R, que é percorrido pela mesma corrente i da associação 
quando suporta a mesma tensão V. 
R = 90Ω
[ 40 / 113 ] Eletricidade Básica e Eletrônica Geral 
Figura 47 
R = R1 + R2 + R3 
SOCIESC 
Temos que V = V1 + V2 + V3 
Aplicando a Lei de Ohm a cada resistor, temos: 
V = V1 + V2 + V3 
R.i = R1.i + R2.i + R3.i 
R.i = (R1 + R2 + R3).i ⇒ 
A fórmula deduzida para três resistores pode ser facilmente estendida a n resistores. 
Resistores em série constituem sempre um único caminho para a corrente elétrica. São exemplos de associação 
em série. 
a) iluminação pública em grandes cidades; 
b) iluminação de árvores de natal. 
7.1.1 DIVISOR DE TENSÃO 
Um exemplo muito comum do uso de resistores em série são os divisores de tensão, os quais são circuitos 
formados por apenas dois resistores. 
Para este tipo de circuito em particular existe uma fórmula que nos permite calcular as tensões sobre os dois 
resistores sem se preocuparmos com a corrente que passa sobre cada resistor. Esta fórmula é estabelecida através 
das relações da Lei de Ohm e a Lei de Kirchhoff para a tensão. 
Para explicar o que foi dito vamos seguir um exemplo. 
Suponha que tenhamos o seguinte circuito divisor de corrente, como mostra a figura abaixo: 
Figura 48 
Sabemos que neste circuito há uma corrente circulando através dos resistores os quais possuem em seus 
terminais uma diferença de potencial, ddp, para calcularmos a corrente que passa sobre estes componentes temos 
que calcular primeiramente a resistência total e então calcularmos a intensidade da corrente como mostrado a 
seguir: 
1 2 R = R + R
Eletricidade Básica e Eletrônica Geral 
V = i 1 , onde i é igual para os dois resistores mas como 
SOCIESC 
[ 41 / 113 ] 
Como nosso objetivo é calcular a tensão sobre um resistor sem precisarmos calcular a corrente vamos calcular 
V1 utilizando apenas a tensão da fonte e as resistências do circuito da seguinte maneira: 
Calculando V1 , 
R 
i = V , ou seja 
R 
tensão da fonte dividida pela resistência total, assim podemos substituir uma equação na outra e obtermos a 
fórmula do divisor de tensão. 
V R V 
1. 
R + 
R 
1 2 
1 
= 
Esta fórmula é de muita utilidade para resoluções instantâneas de alguns problemas, por isso, são importantes a 
sua memorização e o seu entendimento. Para o cálculo de V2, basta substituir o valor de R1 por R2. 
7.2 Associação de resistores em paralelo 
Considere uma fonte de tensão fixa, como a tomada de força instalada em sua casa. Suponha que você queira 
ligar uma lâmpada e um ferro elétrico nesta única tomada. 
Figura 49 
No exemplo acima, os dados nominais dos aparelhos podem ser, por exemplo: 
Lâmpada 1 ⇒ 110V - 55W 
Lâmpada 2 ⇒ 110V - 110W 
Ferro elétrico⇒ 110V - 550W 
Podemos então, para cada um desses aparelhos, calcular a intensidade da corrente elétrica e sua resistência:
[ 42 / 113 ] Eletricidade Básica e Eletrônica Geral 
= = 55 = e R = V 
= = 220 
Ω 110 
R V 
= = 110 = e = = =110Ω 
= = 550 = e R = V 
= = 22Ω 
SOCIESC 
i P 0,5 
Lâmpada 1⇒ A 
V 
110 
110 
0,5 
i 
i P 1 
Lâmpada 2 ⇒ A 
V 
110 
1 
i 
i P 5 
Ferro elétrico ⇒ A 
V 
110 
110 
5 
i 
Esquematicamente temos: 
Figura 50 
É importante perceber que a corrente elétrica que entra pelo extremo A reparte-se em cada um dos aparelhos, 
mas se junta novamente para sair pelo extremo B com a mesma intensidade. 
Na associação em paralelo, também vamos aprender como se calcula a resistência da associação, isto é, a 
resistência do resistor que, submetido a igual tensão, seja percorrido pela mesma corrente. 
Vamos primeiro deduzir a fórmula. Deduziremos para apenas três resistores. Mas podemos generalizar para n 
resistores. 
Figura 51 
O inverso da resistência equivalente de uma associação de resistores em paralelo é igual à soma dos inversos de 
cada uma das resistências dos resistores da associação. 
7.3 Exercícios 
1- Calcule a resistência equivalente da associação a seguir:
Eletricidade Básica e Eletrônica Geral 
SOCIESC 
[ 43 / 113 ] 
Figura 52 
2- Calcule você mesmo a resistência equivalente de cada uma das associações a seguir: 
Figura 53 
A resistência equivalente de uma associação em paralelo é sempre menor do que qualquer uma das resistências da 
associação. 
Nos circuitos a seguir acompanhe a resolução do primeiro problema e tente resolver os outros. 
3- Determine a intensidade de corrente elétrica que passa em cada resistor: 
a) 
Figura 54 
b) 
Figura 55 
Observe, nos dois exercícios acima, que o resistor de maior resistência é percorrido por menor corrente e do 
de menor resistência é percorrido por maior corrente. É o que ocorre nas associações em paralelo. Esse tipo de 
associação é usado nas instalações residenciais.
[ 44 / 113 ] Eletricidade Básica e Eletrônica Geral 
4- que a ddp nos terminais da associação abaixo vale 48V. Determine: 
a) a resistência equivalente; 
b) a intensidade total da corrente; 
c) a ddp nos terminais de cada um dos resistores; 
d) a intensidade da corrente que percorre cada resistor. 
Figura 56 
SOCIESC 
5- Dada a associação abaixo, determine: 
a) a resistência equivalente; 
b) a intensidade da corrente que percorre cada resistor; 
c) a intensidade total da corrente; 
d) o potencial de cada ponto assinalado; 
e) a potência dissipada em cada resistor. 
Figura 57 
6. Complete as frases abaixo: 
a) Numa associação em paralelo, o resistor percorrido pela menor corrente é o resistor de 
..................................resistência. 
b) Numa associação em paralelo, o resistor que dissipa maior potência é o resistor de 
.............................resistência.
Eletricidade Básica e Eletrônica Geral 
SOCIESC 
[ 45 / 113 ] 
7.4 Curto-circuito 
Quando estudamos a associação em paralelo, já vimos que pela maior resistência passa menor corrente, e que 
pela menor resistência passa maior corrente. 
Suponha que uma associação em paralelo seja constituída de dois condutores e um deles muito menor do que o 
outro. 
Neste circuito a intensidade da corrente elétrica que passa pelo menor é muito maior do que a outra (i1  i2 ). 
Isso significa que, da corrente total i que entra pelo ponto A, uma parcela mínima passa por R2 e praticamente a 
corrente toda se escoa por R1. 
Figura 58 
Imagine agora que R1 se torne tão pequeno que tenda a zero (R1 = 0). 
Concluímos que toda a corrente que entra por A passa por R1 para sair em B. 
Figura 59 
Nesse caso, a resistência R2 passa a não ter função elétrica e pode ser eliminada. A resistência total do 
circuito vale zero e os pontos A e B se dizem em curto-circuito, pois estão ligados por fios sem resistência. 
Note que a ddp entre A e B nesse caso também é zero. Assim podemos dizer que, eletricamente falando, A 
e B coincidem. 
Exemplo: 
1- Calcule a resistência equivalente entre A e B. 
Figura 60 
Resolução:
[ 46 / 113 ] Eletricidade Básica e Eletrônica Geral 
Quando se apresenta uma associação de resistores, a primeira providência a tomar é verificar a presença de fios 
SOCIESC 
sem resistência. 
Como fio sem resistência liga pontos que eletricamente são coincidentes, podemos, no circuito original, batizar 
os pontos que esse fio liga com o mesmo nome. Assim, no nosso esquema, temos: 
Figura 61 
Note que dois caminhos saem de A e que, depois de 4Ω e 6Ω, chegam ao mesmo ponto: 
Figura 62 
Do ponto X saem dois caminhos e depois de 6Ω e 4Ω chegam a B: 
Figura 63 
A partir deste esquema tudo é simples. 
A próxima etapa do cálculo reduz o circuito a: 
Figura 64 
E finalmente temos a resistência equivalente do circuito: 
Figura 65
Eletricidade Básica e Eletrônica Geral 
SOCIESC 
[ 47 / 113 ] 
2- Calcule a resistência equivalente entre A e B. 
Figura 66 
Resolução: 
Para chegar ao esquema simplificado, temos as seguintes passagens: 
Figura 67 
7.5 Exercício 
1. Calcule você mesmo a resistência equivalente das associações abaixo: 
a) 
Figura 68 
b)
[ 48 / 113 ] Eletricidade Básica e Eletrônica Geral 
SOCIESC 
Figura 69 
c) 
Figura 70 
d-1) 
Figura 71 
d-2) Se no circuito anterior o fio se romper no ponto X, qual será a nova resistência equivalente? 
Figura 72
Eletricidade Básica e Eletrônica Geral 
SOCIESC 
[ 49 / 113 ] 
e) 
Figura 73 
f) 
Figura 74 
g) 
Figura 75
[ 50 / 113 ] Eletricidade Básica e Eletrônica Geral 
7.6 Analise de malhas com mais de uma malha 
Percebeu-se que utilizamos os conceitos das leis de Kirchhoff, sendo que estas podem ser simplificadas através 
de um método que utiliza as correntes nas malhas. Não se leva em conta se o percurso contém ou não uma fonte de 
tensão. Ao se resolver um circuito utilizando as correntes nas malhas, precisamos escolher previamente quais os 
percursos que formarão as malhas. A seguir, designamos para cada malha a sua respectiva corrente de malha. Por 
conveniência, as correntes de malha são geralmente indicadas no sentido horário. Este sentido é arbitrário, mas o 
horário é o mais usado. Aplica-se então a lei de Kirchhoff para a tensão ao longo dos percursos de cada malha. As 
equações resultantes determinam as correntes de malha desconhecidas. A partir dessas correntes, pode-se calcular 
a corrente ou a tensão de qualquer resistor. 
Figura 76 - Circuito para análise de duas malhas 
Na figura anterior, temos um circuito com duas malhas chamadas de malha 1 e malha 2. A malha 1 é formada 
pelo percurso abcda, e a malha 2 é formada pelo trajeto adefa. São conhecida todas as resistências e todas as 
fontes de tensão. O procedimento para se determinar as correntes das malhas I1 e I2 é o seguinte: 
1º passo: Depois de escolher as malhas, mostre as correntes das malhas I1 e I2 no sentido horário. Indique a 
polaridade da tensão através de cada resistor, de acordo com o sentido adotado para a corrente. Lembre-se de que 
o fluxo convencional de corrente num resistor produz uma polaridade positiva onde a corrente entra. 
2º passo: Aplique a lei de Kirchhoff para a tensão, ΣV = 0, ao longo de cada malha. Percorra cada malha no 
sentido da corrente da malha. Observe que há duas correntes diferentes (I1 e I2) fluindo em sentidos opostos através 
do mesmo resistor, R2, que é comum a ambas as malhas. Por esse motivo aparecem dois conjuntos de polaridades 
para R2. Percorra a malha 1 no sentido abcda. 
SOCIESC 
V I R I R I R 
+ − ⋅ − ⋅ + ⋅ = 
1 1 1 2 2 2 
( ) 
( ) A 
A 
V I R R I R 
+ − ⋅ + + ⋅ = 
A 
1 1 2 2 2 
I R R I R V 
+ ⋅ + − ⋅ = 
1 1 2 2 2 
0 
0 
Observe que na primeira expressão I2R2 é positivo (+), pois passamos por uma queda de tensão do negativo para 
o positivo. 
Percorra a malha 2 no sentido adefa. 
I R I R I R V 
+ ⋅ − ⋅ + = 
1 2 1 2 2 3 0 
− ⋅ + ⋅ − ⋅ + = 
( ) B 
B 
I R I R R V 
1 2 2 2 3
Eletricidade Básica e Eletrônica Geral 
SOCIESC 
[ 51 / 113 ] 
Observe que I1.R2 é uma queda de tensão positiva, pois passamos por uma queda de tensão do negativo para o 
positivo. 
3º passo: Calcule I1 e I2 resolvendo as equações (1) e (2) simultaneamente. 
4º passo: Quando as correntes das malhas forem conhecidas, calcule todas as quedas de tensão através dos 
resistores utilizados da lei de Ohm. 
5º passo: Verifique a solução das correntes das malhas percorrendo a malha abcdefa. 
1 1 2 3 0 + − ⋅ − ⋅ − = A B V I R I R V 
Exemplo: 
Dados VA = 58V, VB =10V, R1= 4Ω, R2 = 3Ω, e R3 = 2Ω, calcule todas as correntes das malhas e as quedas de 
tensão no circuito. 
Figura 77 
1º passo: Escolha as duas malhas conforme a indicação da figura. Mostre a corrente da malha no sentido 
horário. Indique as polaridades através de cada resistor 
2º passo: Aplique ΣV=0 à malha 1 e à malha 2 e percorra a malha no sentido da corrente da malha. 
Malha 1, abcda: 
I I I 
58 4 3 3 0 
+ − ⋅ − ⋅ + ⋅ = 
1 1 2 
+ 7 ⋅ I − 3 ⋅ I 
= 
58 
1 2 
Malha 2, adefa: 
I I I 
3 3 2 10 0 
− ⋅ + ⋅ − ⋅ + = 
1 1 2 
3 I 5 I 
10 
+ ⋅ − ⋅ = 
1 2 
Observe que as correntes das malhas I1 e I2 passam através de R2, o resistor comum às duas malhas.
[ 52 / 113 ] Eletricidade Básica e Eletrônica Geral 
3º passo: Calcule I1 e I2 resolvendo as duas equações simultaneamente. 
SOCIESC 
7 3 58 1 2 + ⋅ I − ⋅ I = 
3 5 10 1 2 + ⋅ I − ⋅ I = 
Multiplicando a primeira por 5 e a Segunda por 3, obtêm-se as equações abaixo e a seguir subtrai-se estas 
equações: 
I I 
35 15 290 
+ ⋅ − ⋅ = 
1 2 
I I 
9 15 30 
+ ⋅ − ⋅ = 
1 2 
26 260 
I A 
I 
10 
1 
1 
= 
+ ⋅ = 
Substituindo I1=10A na equação: 
7 3 58 1 2 + ⋅ I − ⋅ I = 
Obtêm-se I2 
A corrente através do ramo da é: 
7(10) 3 58 
+ − ⋅ = 
I 
I 
3 58 70 
12 
− ⋅ = − 
70 58 
I 4 
A 
3 
3 
2 
2 
2 
= = 
− 
= 
I I I A da 10 4 6 1 2 = − = − = 
Figura 78 
Neste caso o sentido adotado para a corrente da malha estava correto, porque os valores das correntes são 
positivos. Se os valores das correntes fossem negativos, o sentido verdadeiro seria o oposto ao sentido adotado 
teoricamente para a corrente. 
4º passo: Calcule todas as quedas de tensão.
Eletricidade Básica e Eletrônica Geral 
SOCIESC 
[ 53 / 113 ] 
V = I . R = 10(4) = 
40 
V 
1 1 1 
V = ( I − I ). R = 6(3) = 
18 
V 
2 1 2 2 
V = I . R = 4(2) = 
8 
V 
3 2 3 
5º passo: Verifique a solução obtida para a corrente da malha percorrendo o laço abcdefa e aplicando a LKT. 
− − − = A B V V V V 
58 − 40 − 8 − 10 = 
0 
58 − 58 = 
0 
0 0 
0 1 3 
= 
7.7 Exercício: 
Calcule todas as correntes nas malhas e as quedas de tensão para o circuito de duas malhas que aparece na 
figura a seguir: 
Figura 79 
8 ASSOCIAÇÃO DE CAPACITORES 
Assim como os aparelhos em geral, os capacitores podem ser associados de vários modos, sendo os 
principais em série e em paralelo. Se numa associação encontramos ambos os tipos, chamaremos de 
associação mista. 
8.1 Associação de Capacitores em Série 
Figura 26.1: Associação de capacitores em SÉRIE. 
Na associação em série, ver Fig. 26.1 (a), quando uma fonte bateria de tensão é ligada nos terminais e 
, as cargas removidas de um terminal serão deslocadas para o outro, ou seja, as cargas em ambos os 
terminais são de mesmo módulo:
[ 54 / 113 ] Eletricidade Básica e Eletrônica Geral 
SOCIESC 
. Então 
Os capacitores adquirem diferentes d.d.p. e , respectivamente, tal que 
e assim 
e então a capacidade equivalente é dada por: 
8.1.1 PROPRIEDADES 
• Na associação em série, a capacitância equivalente do conjunto, será menor do que a menor das 
capacitâncias utilizadas; 
• Como as cargas são iguals nos dois capacitores em série, a d.d.p. do maior capacitor será a menor; 
• Se os capacitores ligados em série forem iguais , a d.d.p. de ambos será igual a e a 
capacitância equivalente será , a metade da capacitância de um dos capacitores; 
• Para uma associação em série de capacitores teremos
Eletricidade Básica e Eletrônica Geral 
SOCIESC 
[ 55 / 113 ] 
8.2 Associação de Capacitores em Paralelo 
Figura 26.2: Associação de capacitores em PARALELO. 
Neste caso, como os terminais de ambos os capacitores são ligados nos mesmo pontos e , conectados a 
uma bateria de tensão , a placa positiva de cada capacitor está ligada à placa positiva do outro, o mesmo 
acontecendo com as placas negativas. 
Observamos que a mesma d.d.p. é aplicada aos capacitores da associação. 
Cada capacitor adquire uma carga parcial: 
A capacidade equivalente é dada por: 
8.2.1 PROPRIEDADES 
• Na associação em paralelo, a capacitância equivalente do conjunto, será maior do que a maior das 
capacitâncias utilizadas; 
• Como as tensões são iguals nos dois capacitores em paralelo, a carga do maior capacitor será a maior das 
cargas;
[ 56 / 113 ] Eletricidade Básica e Eletrônica Geral 
• Se os capacitores ligados em paralelo forem iguais , a carga de ambos será a mesma e a 
capacitância equivalente será , o dobro da capacitância de um dos capacitores; 
• Para uma associação em paralelo de capacitores teremos 
SOCIESC 
8.3 Energia de um Capacitor 
Imaginemos um capacitor carregado. Liguemos agora suas armaduras por um fio condutor: as cargas 
negativas vão fluir para a outra armadura até que ambas se neutralizem. O tempo necessário para isso é 
muito pequeno, e muitas vezes a descarga vem acompanhada de uma faísca que salta dos extremos do 
condutor que une as armaduras. Conforme já estudamos anteriormente, o transporte de cargas elétricas entre 
pontos que possuem diferentes potenciais elétricos implica aparecimento de energia elétrica. Quando uma 
carga elétrica é transportada entre dois pontos, entre os quais existe uma diferença de potencial qualquer, 
o trabalho realizado é 
Na descarga do capacitor, porém, a d.d.p. varia, diminuindo à medida que uma parcela da carga vai se 
transferindo para a outra armadura. 
Como a carga total do capacitor é , e a d.d.p. varia de até zero durante o processo de 
descarga, podemos tomar o valor médio da tensão como sendo e calcular o trabalho 
e como esse trabalho foi realizado durante a descarga, podemos supor que essa energia estava armazenada no 
capacitor, como energia potencial elétrica. 
Assim, definimos a energia do capacitor como 
Observe que a expressão anterior pode ser reescrita de duas outras formas equivalentes:
Eletricidade Básica e Eletrônica Geral 
SOCIESC 
[ 57 / 113 ] 
9 PENSE UM POUCO! 
• Cite duas aplicações direta dos capacitores. 
• Alguém disse que os fios usados em circuitos elétricos servem para igualar o potencial elétrico nas partes 
conectadas nas suas duas pontas. O que você acha disso? 
Figura 26.3: Associação de capacitores MISTA. 
• Na figura 26.3, imagine que se conecte nos terminais e , os terminais (polos) de uma bateria de tensão 
. Sobre a figura, pinte de uma cor todas as partes que tem o mesmo potencial elétrico de , e de outra 
cor as partes que tem o mesmo potencial de . Observe o conclua você mesmo. 
10 EXERCÍCIOS DE APLICAÇÃO 
1. (UERJ) Uma associação de l.000 capacitores de cada um, associados em paralelo, é utilizada para 
armazenar energia. Qual o custo para se carregar esse conjunto até , supondo-se R$ l,00 o 
preço do ? 
2. (FAAP-SP) Associam-se em série três capacitores neutros com capacitâncias , 
e . Calcule a capacitância equivalente do sistema. 
3. Calcule a capacitância equivalente da associação mista mostrada na Fig. 26.3 (c), para os capacitores 
, e .
[ 58 / 113 ] Eletricidade Básica e Eletrônica Geral 
11 EXERCÍCIOS COMPLEMENTARES 
4. (FCC-BA) Determine a energia acumulada num conjunto de capacitores com capacitância total de 
SOCIESC 
e sob tensão de . 
5. (UCS-RS) Dois capacitores de capacitância e são associados em 
paralelo e a associação é submetida a uma d.d.p. V. O capacitor de capacitância se eletriza com carga 
elétrica , e o de capacitância , com carga elétrica . Determine e . 
6. (Acafe-SC) Qual a d.d.p. que deve ser aplicada a um capacitor, de capacitância , a fim de que 
armazene energia potencial elétrica de ? 
7. (UESB-BA) Um capacitor de um circuito de televisão tem uma capacitância de . Sendo a 
diferença de potencial entre seus terminais de , a energia que ele armazena é de: 
a) 
b) 
c) 
d) 
e) 
12 MATERIAIS SEMICONDUTORES 
Dentre os materiais mais utilizados no campo da Eletrônica, encontramos os semicondutores. A principal 
aplicação de um semicondutor é na fabricação de componentes eletrônicos como por exemplo, os integrados, para 
circuitos de computadores. 
Todos os dispositivos semicondutores, como os diodos, os transistores e os CI’s são feitos de materiais 
semicondutores. Todos os materiais podem ser classificados como condutores, semicondutores e isolantes. Esta 
classificação depende da capacidade de condução de corrente elétrica, o que por sua vez, depende da quantidade 
de elétrons livres no material.
Eletricidade Básica e Eletrônica Geral 
SOCIESC 
[ 59 / 113 ] 
Os bons condutores como a prata, o cobre e o alumínio apresentam muitos elétrons livres. Os isolantes como a 
mica, o vidro, o papel, a borracha e os plásticos têm poucos elétrons livres. Os materiais semicondutores 
apresentam características tanto dos condutores como dos isolantes e se situam entre os dois extremos, ou seja, 
não conduzem tão bem quanto os condutores, mas melhor do que os isolantes. 
Os materiais semicondutores mais usados são o silício (Si) e o germânio (Ge), que na sua forma pura (intrínseca) 
apresentam estrutura cristalina (sólida). O Ge e o Si são maus condutores porque suas estruturas apresentam 
poucos elétrons livres. Os elétrons mais afastados do núcleo são compartilhados por átomos adjacentes e formam 
um arranjo simétrico, ou seja, formam uma ligação covalente. 
Para se conseguir elétrons livres, o cristal puro é modificado pela adição controlada de impurezas (por exemplo, 
arsênico, antimônio e alumínio) em um processo chamado de doping. Esses, materiais são adicionados em 
quantidades extremamente pequenas, mas controladas, na proporção de uma parte para dez milhões, pois uma 
proporção maior tornaria a condutividade muito alta. Esses átomos de impurezas entram na estrutura cristalina 
básica. Com esse processo, a condutividade do Si aumenta 30 mil vezes. 
O silício tem uma distribuição intermediária entre metais e não metais: 
Z = 14 (1s2,, 2s2 , 2p6 , 3s2 , 3p2) 
Em temperaturas baixas, como por exemplo, 100 0C abaixo de zero, o silício é um isolante elétrico; em 
temperaturas mais altas (por exemplo, temperatura ambiente) é um condutor pobre – daí o nome de semicondutor. 
Além disso, a condutibilidade elétrica dos semicondutores aumenta com o aumento da temperatura, ao contrário dos 
metais. 
Possui 4 elétrons na camada de valência, sendo por isso tetravalente. A –273 0C o semicondutor se comporta 
como um isolante perfeito, pois não há elétrons livres ou fracamente ligados. 
Elevando-se a temperatura, os átomos recebem energia iniciando um processo de agitação térmica, quebrando a 
estabilidade, rompendo as ligações covalentes, liberando elétrons e originando na falta destes, lacunas ou buracos. 
A condutibilidade elétrica dos semi-metais pode ser aumentada pela adição de impurezas apropriadas, no 
processo chamado de dopagem (doping). 
13 DIODOS 
O diodo é o mais simples dispositivo eletrônico semicondutor existente e de ampla aplicação na área de 
eletrônica. A palavra diodo está relacionada aos dois eletrodos presentes no dispositivo. 
Sua construção consiste basicamente na formação de uma junção metalúrgica P-N. Quando em operação a 
região de depleção aumenta ou diminui de acordo com a polarização do dispositivo, ou seja ocorre a variação da 
altura da barreira de potencial, obtendo-se um funcionamento semelhante ao de uma chave, e sendo por isso 
bastante utilizado em circuitos eletrônicos. 
Existem no mercado vários tipos de diodos como: Zener, LED, fotodiodo, varistor, Schottky, diodos de corrente 
constante, diodos de recuperação em degrau (step-recovery diodes), diodos de retaguarda (back diodes), diodo de 
tunelamento, etc. As curvas características de cada tipo de diodo irão determinar sua aplicabilidade. A 
representação do símbolo de um diodo é mostrada na figura 143.
[ 60 / 113 ] Eletricidade Básica e Eletrônica Geral 
Figura 143 – Símbolo de um diodo, onde são apresentados seus terminais. 
Este símbolo representa um cátodo (terminal negativo) e um ânodo (terminal positivo). Através dele pode-se 
localizar facilmente o cátodo e o ânodo do dispositivo considerando a semelhança com a letra K. 
O silício apresenta uma rede cúbica do tipo diamante, a célula primitiva é formada por uma estrutura cúbica face 
centrada com mais quatro átomos colocados internamente ao cubo, esses átomos estão distribuídos dois em cada 
um dos planos (001) que cortam a célula 1/4 e a 3/4 da base de modo alternado, como ilustra a figura 144. 
Figura 144 – Estrutura interna de materiais semicondutores. 
SOCIESC 
13.1 PORTADORES DE CARGA 
Os portadores de carga são partículas que transportam a carga elétrica de um ponto a outro. O portador de carga 
negativa é o elétron, partícula esta muito conhecida e estudada por todos. O portador de carga positiva é a lacuna 
(buraco) que na realidade é a posição deixada pelo elétron na estrutura cristalina. Ou seja, é um vazio que se 
comporta como uma carga positiva, como mostra a figura 145. 
Figura 145 – Representação de um portador de carga positiva 
13.2 SEMICONDUTOR INTRÍNSECO E EXTRÍNSECO
Eletricidade Básica e Eletrônica Geral 
SOCIESC 
[ 61 / 113 ] 
Semicondutor intrínseco é aquele encontrado na natureza na sua forma mais pura, ou seja a concentração de 
portadores de carga positiva é igual à concentração de portadores de carga negativa. 
Semicondutores extrínsecos ou dopados são semicondutores intrínsecos onde introduzimos uma impureza para 
controlarmos as características elétricas do semicondutor. No caso do silício, como material semicondutor estas 
impurezas podem ser elementos da coluna III (trivalentes), como o alumínio (Al) ou o boro (B), ou da coluna V 
(pentavalente), como por exemplo o fósforo (P). 
13.3 MATERIAL TIPO P 
Quando introduzimos um átomo de uma impureza trivalente este possui somente três elétrons para completar as 
ligações covalentes, logo uma das ligações covalentes do silício ficará incompleta. 
Figura 146 - Diagrama representando um conjunto de átomos de Si, apresentando um átomo central trivalente 
(B), gerando uma lacuna na rede. 
No lugar assinalado, temos um buraco ou lacuna, por causa da falta de elétron. Esses buracos servirão de vias 
de transito para elétrons vindos de corrente elétrica externa, e com isso, o material será também um condutor 
elétrico. Este tipo de dopagem ocorre por falta de elétrons e por isso recebe o nome de dopagem positiva (p), e 
semicondutor do tipo P. Neste caso dizemos que as impurezas são receptoras de elétrons. 
A lacuna formada por falta de elétrons, dá ao material características receptivas, ou seja de atrair elétrons para 
completar a quarta ligação. Neste material, as lacunas serão em maioria e por isso denominadas de portadores 
majoritários. 
Existirão também elétrons que apareceram pelo rompimento das ligações covalentes, provocadas pelo 
fornecimento de energia ao material e serão denominados portadores minoritárias. 
O material tipo P pode ser representado conforme mostra a figura 147.
[ 62 / 113 ] Eletricidade Básica e Eletrônica Geral 
Figura 147 – Material extrínseco Tipo P 
O boro possui apenas três elétrons na última camada de valência. Se o misturarmos com o silício ele provocará 
uma deficiência de elétrons, dando origem a que chamamos de semicondutor tipo P (positivo). 
A condução de corrente se dá por que um átomo de boro em um grupo de átomos de silício deixa uma abertura 
onde falta um elétron. Esta abertura é chamada de lacuna. É possível que um elétron de um átomo próximo de 
desloque preenchendo esta lacuna, que será preenchida por um outro elétron e assim sucessivamente. 
SOCIESC 
13.4 MATERIAL TIPO N 
Se os átomos de impurezas adicionados à estrutura cristalina tiverem um elétron de valência a mais do que o 
átomo de cristal puro, esse elétron não forma uma ligação covalente. 
Quando introduzimos um átomo de uma impureza pentavalente este possui cinco elétrons para completar as 
ligações covalentes, sendo que um elétron excedente torna-se livre para se conduzir. A figura 148 mostra um 
material extrínseco tipo N. 
Figura 148 - Diagrama representando um conjunto de átomos de Si e uma impureza pentavalente central (P), 
gerando um elétron livre. 
A introdução de dopantes no material faz com que surjam íons no material, devido à não neutralização dos 
átomos doadores e aceitadores. 
Ao misturarmos o fósforo com o silício ocorrerá um aumento de carga negativa (excesso de elétrons), dando 
origem ao que chamamos de semicondutor tipo N (negativo). 
O transporte de corrente elétrica ocorre por que um átomo de fósforo em um grupo de átomos de silício doa um 
elétron extra. Este elétron extra, pode se mover através do cristal com relativa facilidade. 
Haverá um elétron a mais na estrutura, sob a ação de um campo elétrico ele vai se mover, transformando o 
material em condutor de eletricidade. Este tipo de dopagem ocorre por excesso de elétrons e por isso é chamado de 
dopagem negativa (N) e o semicondutor é chamado de semicondutor tipo N. Na verdade é suficiente um átomo de 
fósforo para cada 108 átomos de silício, para dar o efeito acima. 
Haverá quatro ligações completas, um elétron livre, por região do material e um íon positivo fixo à estrutura do 
cristal, dando ao cristal características doadoras, ou seja, de doar elétrons livres de maneira a ficar estável. 
Os elétrons serão os majoritários e as lacunas os minoritários. O material tipo N pode ser representado como 
mostra a figura 149.
Eletricidade Básica e Eletrônica Geral 
SOCIESC 
[ 63 / 113 ] 
Figura 149 - Material Extrínseco Tipo N 
Tanto os semicondutores tipo P como os do tipo N são chamados de semicondutores extrínsecos, pois o 
aumento da condutividade foi proporcionado por impurezas externas. 
14 FABRICAÇÃO DE UM DIODO 
Para se fabricar um diodo é necessária a formação de uma junção metalúrgica P-N. Inicialmente dopamos uma 
das faces da lâmina de silício intrínseco com dopantes tipo P. Em seguida dopamos a outra face da lâmina de silício 
com dopantes tipo N. Desta forma obtemos a junção PN. 
14.1 JUNÇÃO PN 
A partir dos semicondutores tipo N e tipo P, é possível construir diversos dispositivos, entre eles, os diodo 
semicondutor, com aplicações extremamente importantes para o projeto de sistemas eletrônicos. 
Para constituirmos os dispositivos semicondutores (como o diodo), é necessário unir os materiais tipo P (cujos 
portadores majoritários são lacunas) e tipo N (cujos portadores majoritários são elétrons) de maneira a formar a 
junção PN, como mostra figura 153. 
Figura 153 - Junção PN 
Efetuando-se a união, o excesso de elétrons do material tipo N tende a migrar para o material tipo P, visando o 
equilíbrio ou a estabilidade química – cada átomo do material tipo N que perde elétrons fica com oito elétrons na 
camada de valência, o mesmo acontecendo com átomos do material tipo P que tem a sua lacuna ocupada por este 
elétron.
[ 64 / 113 ] Eletricidade Básica e Eletrônica Geral 
Este fenômeno da ocupação de uma lacuna por um elétron é chamado de recombinação, como já foi visto 
SOCIESC 
anteriormente e mostra a figura 154. 
Figura 154 – Recombinação Elétron – Lacuna 
Durante este deslocamento elétrons e lacunas recombinam-se, anulando suas cargas, surgindo então uma região 
neutra denominada barreira de potencial (B.P.) ou camada de carga espacial (C.C.E.). 
A medida que elétrons e lacunas vão se recombinando, teremos um aumento da barreira de potencial até atingir 
um ponto de equilíbrio, isolando um material do outro, conforme a figura 155 mostra. 
Figura 155 – Junção PN não Polarizada com a Barreira de Potencial 
À medida que os átomos do material tipo próximos a junção recebem os primeiros elétrons preenchendo suas 
lacunas, no lado N forma-se uma região com íons positivos (falta de elétrons) e, no lado P, uma região com íons 
negativos (excesso de elétrons), dificultando ainda mais a passagem de elétrons do material N para o material P. 
14.1.1 CAMADA DE CARGA ESPACIAL 
Como a camada de depleção fica ionizada, cria-se uma diferença de potencial na junção chamada de barreira de 
potencial, cujo símbolo é Vγ, como mostra a figura 156.
Eletricidade Básica e Eletrônica Geral 
SOCIESC 
[ 65 / 113 ] 
Figura 156 – DDP na Barreira de Potencial 
Esta diferença de potencial Vγ, a 25 oC é de aproximadamente 0,7 V para os diodos de silício e 0,3 V para os 
diodos de germânio. 
Á medida que elétrons e lacunas vão se recombinando, teremos um aumento da barreira de potencial até atingir 
um ponto de equilíbrio, isolando um material do outro, conforme figura 157. 
Figura 157 – Junção PN não Polarizada com a Barreira de Potencial. 
14.1.2 POLARIZAÇÕES DA JUNÇÃO PN 
Podemos polarizar a junção PN de duas maneiras: 
1) Diretamente: 
A polarização direta consiste em ligarmos o pólo positivo de uma fonte ao lado P e o negativo ao lado N, 
conforme ilustrado pela figura 158. 
Figura 158 – Junção PN Polarizada Diretamente 
Nesse tipo de polarização, o pólo positivo atrairá os elétrons livres do lado N, fazendo vencer a barreira de 
potencial, originando assim uma corrente de elétrons do pólo positivo para o pólo positivo da bateria. O material, 
neste caso, tem características condutivas. Devido ao íons formados na barreira, aparecerá entre os terminais da 
junção um diferença de potencial, que para o semicondutor de silício está compreendida entre 0,5 e 0,8 V. 
2) Reversamente: 
A polarização reversa consiste em ligarmos o pólo positivo de uma fonte ao lado N e o negativo ao lado P, 
conforme nos mostra figura 159.
[ 66 / 113 ] Eletricidade Básica e Eletrônica Geral 
Figura 159 – Junção PN Reversamente Polarizada 
Por causa da polarização reversa, os elétrons do lado N são atraídos para o termina positivo e as lacunas 
para o terminal negativo da fonte, aumentando assim, a barreira de potencial. 
A barreira de potencial aumenta até que sua diferença de potencial se iguale à tensão da fonte alimentação. 
Por outro lado, existe uma corrente muito pequena formada pelos portadores minoritários, chamada corrente de 
fuga. 
Neste tipo de polarização, o pólo positivo atrairá os elétrons, aumentando assim a barreira de potencial, não 
havendo, portanto, condução de corrente elétrica, neste caso haverá somente a corrente de fuga (da ordem de 
nanoampéres), devido aos portadores minoritários. O material, neste caso, apresentará características isolantes, 
pois devido ao aumento da barreira de potencial, não haverá corrente. 
Com o devido encapsulamento e conexão dos terminais, a junção PN, se torna um componente eletrônico 
conhecido como diodo semicondutor, ou simplesmente diodo, cuja simbologia é vista na figura 160. 
Figura 160 – Simbologia do Diodo 
O lado P da junção é conhecido como anodo (A) do diodo enquanto o lado N é conhecido como catodo (K). 
Em polarização o diodo apresenta s mesmas características já estudadas para a junção PN, ou seja, quando 
polarizado diretamente conduz uma corrente de anodo para catodo e quando reversamente polarizado não conduz 
corrente elétrica. 
Figura 161 – Polarização Direta e Polarização Reversa 
A figura 161 mostra as polarizações direta e reversa de um diodo, onde a corrente é limitada por um resistor. 
Nota-se na polarização direta o fluxo de uma corrente ID, que é uma corrente de alta intensidade, que faz com que o 
diodo se comporte com um condutor ou uma resistência direta. 
SOCIESC
Eletricidade Básica e Eletrônica Geral 
Figura 162 – (a) Simbologia do diodo zener. (b) Curva característica do diodo zener. 
SOCIESC 
[ 67 / 113 ] 
15 TIPOS DE DIODOS 
Os diodos dividem-se em diodos zener, leds, fotodiodos, diodo schottky, varactor, recuperação em degrau, 
corrente constante, diodos túnel, varistores e diodos de retaguarda. 
15.1 Diodo Zener 
É um diodo utilizado como regulador de tensão, ele é feito para funcionar na região de ruptura. Analisando o 
gráfico IxV, figura 162 (b), pode-se verificar a existência de um joelho, onde encontramos uma região em que a 
tensão no diodo praticamente não se altera com um grande aumento de corrente, servindo como um regulador 
de tensão. Este diodo pode ser produzido com tensões de ruptura da ordem de unidades a dezenas de volts. 
Através de um gráfico Corrente x Tensão podemos verificar a existência de uma tensão quase constante 
para correntes reversas mais altas, é nesta faixa que o diodo Zener trabalha. 
15.2 Diodo Emissor de Luz (LED - Light Emitter Diode) 
Numa corrente direta, quando os elétrons recombinam-se com as lacunas (após passarem pela região de 
depleção), dissipam energia (ou seja, a diferença de energia inicial e final) de alguma forma. Diodos Zener por 
exemplo, dissipam esta energia na forma de calor, LEDs no entanto irradiam luz. Através da utilização de elementos 
como gálio, arsênio e o fósforo por exemplo, podem ser produzidos LEDs que irradiam no vermelho, laranja, 
amarelo, verde, azul ou infravermelho. A figura 163 mostra um led. 
Figura 163 – Simbologia do diodo emissor de luz
[ 68 / 113 ] Eletricidade Básica e Eletrônica Geral 
SOCIESC 
15.3 Fotodiodo 
Este é o nome dado a diodos que são produzidos especialmente para serem mais sensíveis à incidência de 
luz, aumentando a sua corrente reversa. Com o aumento da intensidade de luz o número de portadores minoritários 
aumenta, aumentando também a corrente reversa. A figura 164 mostra a simbologia de um fotodiodo. 
Figura 164 – Simbologia do fotodiodo. 
15.4 Diodo Schottky 
Este tipo de diodo serve para diminuir a quantidade de carga armadilhada no diodo. Um diodo comum ao 
passar da região direta de condução para a reversa, produz durante um curto tempo uma corrente reversa alta, 
resultante de cargas armadilhadas (portadores do outro material que por algum motivo não se recombinaram ou 
passaram para o outro lado da junção), sendo um efeito importante no uso de diodos através de freqüências altas; 
com a fabricação de um diodo utilizando-se ao invés do material P um metal (como ouro, prata ou platina), não 
haverão lacunas que possam armadilhar elétrons vindos do outro material durante a corrente direta, de forma que na 
passagem para corrente reversa não haverá este aumento de corrente citado. A figura 165 mostra a simbologia de 
um diodo Schottky. 
Figura 165 – Simbologia do diodo Schottky. 
15.5 Varactor 
O varactor funciona como um capacitor controlado por tensão. Imagine que o lado p e o lado n são as 
placas, e que a região de depleção representa o dielétrico, além disso, o circuito externo pode carregar esta 
capacitância retirando elétrons de valência do lado p e adicionando elétrons na banda de condução ao lado n. Desta 
maneira observamos a presença de um capacitor envolvido na estrutura. O ponto importante é que com o aumento 
da tensão reversa, a região de depleção aumenta, de maneira que a capacitância envolvida diminui, controlando-se 
a capacitância existente pela tensão aplicada no dispositivo. A figura 166 mostra a simbologia de um varactor.
Eletricidade Básica e Eletrônica Geral 
SOCIESC 
[ 69 / 113 ] 
Figura 166 – Simbologia do varactor. 
15.6 Diodos de corrente constante 
Este tipo de diodo tem uma função inversa com a do Zener, ao invés de manter uma tensão constante em 
correntes altas, ele mantém uma corrente constante em faixas de tensão, desta maneira podem funcionar como 
controladores de corrente. 
15.7 Diodos de recuperação em degrau 
Diodos deste tipo através de um nível perfil de dopagem, apresentam uma corrente reversa alta durante um 
pequeno espaço de tempo devido às cargas armazenadas, quando em freqüência alternada, passa da condução 
direta para reversa e cai logo a zero, sendo por isso chamado de diodo de recuperação em degrau. A figura 167 
mostra a simbologia de diodos de recuperação em degrau. 
Figura 167 – Simbologia dos diodos de recuperação em degrau. 
15.8 Diodos de retaguarda 
Através do aumento da dopagem de diodos Zener pode-se obter correntes altas em tensões reversas baixas, 
diminuindo-se a tensão de ruptura reversa a -0,1 V, por exemplo, de forma que conduz melhor reversamente do que 
diretamente (a partir de cerca de 0,7V), sendo denominados diodos de retaguarda. 
15.9 Diodos túnel 
Através do aumento na dopagem de diodos de retaguarda, pode-se distorcer a curva de um diodo, quando a 
tensão de ruptura chega aproximadamente a 0 V, de maneira que a curva obtida pode apresentar uma faixa de 
condução, onde o diodo conduz até um valor máximo, onde com o aumento ou diminuição da tensão direta dentro 
de uma faixa, diminui a corrente resultante. A figura 168 (a) e (b) mostram a simbologia dos diodos túnel e sua curva 
característica.
[ 70 / 113 ] Eletricidade Básica e Eletrônica Geral 
Figura 168 – (a) Simbologia do diodo túnel. (b) Curva característica do diodo túnel. 
SOCIESC 
15.10 Varistores 
São dispositivos que podem ser comparados a dois diodos Zener, um de costas para o outro, de maneira que 
há uma tensão de ruptura alta nos dois sentidos, podendo ser usados como filtros, ou para proteger 
equipamentos de picos de tensão. No entanto, os diodos podem apresentar variações em relação a esta curva, 
de acordo com sua estrutura e sua fabricação. A figura 169 abaixo representa, em (a) a curva de um diodo 
Zener e em (b) outra de um diodo túnel: 
Figura 169 – (a) Curva característica de um diodo zener. (b) Curva característica do diodo túnel. 
16 CURVA CARACTERÍSTICA DO DIODO 
Para Facilitar a compreensão do funcionamento do diodo semicondutor, pode-se escrever graficamente o seu 
comportamento através da curva característica que mostra a corrente em função da tensão aplicada, como mostra a 
figura 170. 
Figura 170 – Curva Característica do Diodo Semicondutor 
Este gráfico mostra que para tensões negativas (polarização reversa), a corrente é praticamente nula, 
caracterizando uma resistência elétrica muito alta, sendo esta tensão alimentada por Vbr (Tensão de ruptura).
Eletricidade Básica e Eletrônica Geral 
SOCIESC 
[ 71 / 113 ] 
Para tensões positivas (polarização direta), até Vγ a corrente é muito baixa, mas acima disso, ela passa a ser 
bastante alta, caracterizando uma resistência elétrica muito baixa, sendo esta corrente elétrica caracterizada por IDM 
(corrente direta máxima). 
A curva característica do diodo mostra que, como todo dispositivo elétrico e eletrônico, o diodo também tem 
certas características e limitações que são especificações dadas pelo fabricante. 
Principais Especificações do Diodo Semicondutor: 
Como a junção PN possui uma barreira de potencial natural Vγ, na polarização direta só existe corrente elétrica 
se a tensão aplicada ao diodo VD for: 
VD ≥ Vγ VD ≥ 0,7 V 
Na polarização direta, existe um valor de corrente máxima que o diodo pode conduzir (IDM) e uma potência 
máxima de dissipação (PDM), cuja relação é: 
PDM = VD x IDM 
Na polarização reversa, existe uma tensão reversa máxima que pode ser aplicada ao diodo chamada tensão de 
ruptura ou breakdown voltage (VBR). 
Na polarização reversa, existe uma corrente muito pequena denominada corrente de fuga (If). 
Exemplo: 
O diodo de código 1N4001 tem as seguintes especificações dadas pelo fabricante: 
- Corrente direta máxima → IDM = 1 A 
- Corrente de Fuga → IF = 10 uA 
- Tensão de Ruptura → VBR = 50 V 
- Potência Máxima → PDM = 1W 
17 CONCEITO DE RETA DE CARGA 
A ligação de um diodo a uma fonte de alimentação deve ser feita sempre utilizando-se um resistor limitador 
em série, para protegê-lo contra a corrente máxima, no qual o resistor limitador é o próprio resistor de carga RL, 
conforme ilustrado pela figura 171.
[ 72 / 113 ] Eletricidade Básica e Eletrônica Geral 
Figura 171 – Circuito de Alimentação do Diodo com Resistor de Carga 
Denomina-se ponto de trabalho ou ponto quiescente (Q) do diodo os valores de tensão VD e corrente ID aos 
SOCIESC 
quais ele está submetido num circuito. 
O ponto quiescente Q pode ser obtido através da curva característica do diodo, na qual traça-se uma reta 
de carga, conforme a figura 29. 
Figura 172 – Reta de Carga e Ponto Quiescente 
Para traçara reta de carga, procede-se da seguinte forma: 
1) Determina-se a tensão de corte Vc (tensão no diodo quando ele está aberto). 
Vc = Vcc 
2) Determina-se a corrente de saturação Is (Corrente no diodo quando ele está em curto). 
Is = Vcc / Rl 
3) Traça-se a reta de carga sobre a curva característica do diodo. 
4) Ponto quiescente (VD e ID) correspondem as coordenadas do ponto Q onde a reta de carga intercepta a curva 
característica do diodo. 
Pode-se também calcular a potência de dissipação pela equação: 
PD = VD x ID 
Exemplo:
Eletricidade Básica e Eletrônica Geral 
SOCIESC 
[ 73 / 113 ] 
Dada a curva característica de um diodo, determinar o seu ponto quiescente e sua potência de dissipação, 
sabendo-se que ele está ligado em série com um resistor de 50 ohm e alimentado por uma fonte de 2,2 V. 
Figura 173 
- Resolução: 
Vc = Vcc 
Vc = 2,2 V 
Is = Vcc/Rl = 2,2/50 = 44 mA 
Traça-se a reta de carga sobre curva característica do diodo. 
Assim, o ponto quiescente resultante é: 
VD = 1,2 V 
ID = 20 mA 
Finalmente, a potência dissipada pelo diodo vale: 
PD = VD x ID 
PD = 1,2 x 20 .10-3 
PD =24 m W 
Figura 174 
Exercício 
1)Determine a reta de carga, o ponto quiescente e a potência dissipada pelo diodo no circuito abaixo, dada a sua 
curva característica:
[ 74 / 113 ] Eletricidade Básica e Eletrônica Geral 
Figura 175 
SOCIESC 
Respostas: 
Vcc = 2V 
Is = 2 mA 
PD = 0,96 mW 
18 DIODO DE BAIXA POTÊNCIA 
O elemento fundamental não-linear de um circuito e o mais simples é o diodo. 
Assim como o resistor, o diodo tem dois terminais, mas diferente do mesmo, que possui uma relação linear 
(direta) entre a corrente que circula nele e a tensão aplicada, o diodo possui uma característica tensão-corrente não 
linear. 
Para compreendermos melhor este importante componente, estudaremos primeiramente as características de um 
diodo ideal, que, na prática não existe, mas possibilita a analise de suas funções sem a interferência de fatores 
externos. Logo após, estudaremos o diodo de junção de silício, explicando suas características gerais e técnicas 
para análise de circuitos com diodos. 
Das varias aplicações dos diodos, a mas comum em projetos é como retificadores de tensão, transformando 
tensão alternada em tensão contínua. Porém, é necessário entendermos as diferenças básicas entre estes dois tipos 
de tensão. 
18.1 TENSÃO ALTERNADA 
A tensão alternada é caracterizada pela constante mudança no sentido da corrente elétrica, ou seja, o sentido da 
corrente se inverte periodicamente. Em um dado momento a corrente flui de A para B, já no instante seguinte, ela 
inverte seu sentido, Fluindo de B para, conforme ilustra a figura 30.
Eletricidade Básica e Eletrônica Geral 
SOCIESC 
[ 75 / 113 ] 
Figura 176 – Corrente alternando em função do Tempo 
A corrente alterna devido, obviamente, a variação da tensão. Sendo assim, se observarmos as formas de 
onda de uma tensão em um aparelho próprio para isso (osciloscópio), veremos que hora os valores de tensão são 
positivos e hora são negativos, conforme nos mostra a figura 31. 
Figura 177 – Formas de Onda da Tensão Alternada 
Podemos observar que a Tensão alternada possa por valores positivos e negativos até que se complete um ciclo. 
O tempo necessário para que se complete um ciclo é chamado de período e é dado em segundos, e o 
número de ciclos completos em 1 segundo é chamado de freqüência e é dado em Hertz. Relacionando essas 
grandezas, obtemos que o Período é o inverso da freqüência: 
P = 1 / F 
18.2 TENSÃO CONTÍNUA 
Ao contrário da tensão alternada, a tensão contínua apresenta sempre o mesmo sinal. Assim, a corrente 
contínua possui sempre um valor positivo ou negativo. Note que ela pode alternar de valores, mas o sinal sempre 
será o mesmo. Isto é fundamental para entendermos os tipos de ondas que a tensão contínua pode nos fornecer, 
conforme mostra a figura:
[ 76 / 113 ] Eletricidade Básica e Eletrônica Geral 
Figura 178 – Formas de Onda de Tensão Contínua 
SOCIESC 
18.3 O DIODO IDEAL 
Considerado como o elemento não linear mais simples. 
Ele é um dispositivo de dois terminais tendo a simbologia conforme mostra a figura: 
Figura 179 – Símbologia do Diodo 
18.3.1 CARACTERÍSTICA I – V: 
Figura 180 – Característica I – V do Diodo Ideal 
Conforme mostra a figura 180, a característica de um diodo ideal pode ser interpretada da seguinte maneira:
Eletricidade Básica e Eletrônica Geral 
SOCIESC 
[ 77 / 113 ] 
Se uma tensão negativa for aplicada ao diodo, não haverá circulação de corrente e o diodo se comportará 
como um circuito aberto, como mostra a figura 181. 
Figura 181 – Diodo Alimentado com Tensão Negativa 
Um diodo que opera nesse modo é dito estar reversamente polarizado, a corrente é zero e é dito estar em 
corte. 
Se uma tensão positiva for aplicada ao diodo, haverá circulação de corrente e o diodo se comportará como um 
curto-circuito e a tensão sobre o diodo será zero, como mostra a figura 182. 
Figura 182 – Diodo Alimentado com Tensão Positiva 
Um diodo que opera nestas condições é dito estar diretamente polarizado, e está, portanto, conduzindo corrente. 
Exemplo 01: Pergunta: O diodo do circuito abaixo está conduzindo ou em corte? 
Resposta: Conduzindo (Polarização direta) 
Vdiodo = 0V 
Idiodo = ? 
Lei de Ohm: 
V = R x I 
I = 10/1K 
Logo: I = Idiodo = 10 mA 
Exemplo 02: 
Resposta : Não está conduzindo (Polarização Reversa). O diodo está em corte. 
Exercícios: 
Para os circuitos abaixo, calcule os valores das tensões e correntes indicadas (considere o diodo ideal, ou 
seja Vdiodo = 0).
[ 78 / 113 ] Eletricidade Básica e Eletrônica Geral 
Figura 183 
SOCIESC 
Diodo conduzindo (polarização direta) 
Lei de Kirchoff: 
-5+10K.I-5 = 0 
-10+10KI = 0 
I = 10/10k = 1mA 
V = +VD – VF 
V = 0 = 5 
V = - 5 V 
Respostas: V = -5V 
I = 1mA 
Figura 184 
Diodo polarizado reversamente (diodo aberto) 
Idiodo = 0 A 
VR = R x I = 0 V 
Vdiodo = -5+(-5) 
Vdiodo = -10 V 
Respostas:
Eletricidade Básica e Eletrônica Geral 
SOCIESC 
[ 79 / 113 ] 
V = 5V 
I = -10 V 
Figura 185 
Diodo em condução 
Lei de Kirchoff: 
-5 + 10K x I – 5 = 0 
I = 1 mA 
V = +VR – 5 
V = 10 – 5 = 5 V 
Respostas = V = 5V 
I = 1mA 
Figura 186 
Diodo em corte (não conduz corrente) 
VR = R x I 
VR = 0 
Vdiodo = -5-5 = -10 V 
Respostas: 
I = 0V V = -5V
[ 80 / 113 ] Eletricidade Básica e Eletrônica Geral 
SOCIESC 
Figura 187 
Respostas: 
I = 2 ma 
V = 0V 
Figura 188 
Respostas: 
I = 0 A 
V = 5V 
Figura 189 
Respostas: 
I = 0mA 
V = 5V 
h)
Eletricidade Básica e Eletrônica Geral 
SOCIESC 
[ 81 / 113 ] 
Figura 190 
Respostas: 
I = 2 mA 
V = 0V 
19 CIRCUITOS COM DIODOS 
Existem circuitos que podem não parecer claros a primeira vista, se nenhum ou ambos os diodos não 
estiverem em condução. Neste caso, é necessário que se faça uma suposição aceitável, continua-se com a análise 
do circuito e ao terminar, verifica-se se a solução é coerente. 
Ex: Supondo os diodos ideais, calcule os valores de I e V no circuito abaixo. 
Figura 191 
Resolução: 
Supondo D1 e D2 em corte:
[ 82 / 113 ] Eletricidade Básica e Eletrônica Geral 
SOCIESC 
Figura 192 
VR = R x I (0) 
V5K = 0 
VD1 = +10-0 = 10V ⇒ incoerente 
VD2 = +10 – (-10 )= +10 +10 = 20V ⇒ incoerente 
Supondo D1 conduzindo e d2 em corte: 
Figura 193 
I = ? 
V = R x I 
+10 – 0 = 5K x I 
I = 10 / 5K = 2 mA
Eletricidade Básica e Eletrônica Geral 
SOCIESC 
[ 83 / 113 ] 
VD2 = +0 – (-10) = 10V ⇒ incoerente 
Supondo D1 em corte e D2 em condução: 
Figura 194 
I= ? 
Lei de Kirchhoff 
-10 + (5K x I) + (10K x I) – 10 K = 0 
15 K x I = 20 
I = 1,33 mA 
V = + VD2 + V 10K – 10 
V = 13,3 – 10 = 3,3 V 
VD1 = + 3,3 – 0 = 3,3 V ⇒ incoerente 
Figura 195 
Supondo D1 e D2 em condução: 
I5K = ?
[ 84 / 113 ] Eletricidade Básica e Eletrônica Geral 
SOCIESC 
I5K = (10 – 0 )/ 5K 
I5K = 2 mA 
I D1 = 1 mA 
V = 0V 
I10K = 0 – (-10)/10K 
I10K = 10/10K = 1 mA 
Exercícios: 
1) Supondo os diodos ideais, calcule os valores de I e V nos circuitos abaixo: 
Figura 196 
Respostas: 
I = 1 mA 
V = 0 V 
Figura 197
Eletricidade Básica e Eletrônica Geral 
SOCIESC 
[ 85 / 113 ] 
Respostas: 
I = 0 
V = 3,3 V 
Figura 198 
Respostas: 
V = -3,3 V 
I = 0 mA 
Figura 199 
Respostas: 
ID1 = 0,75 mA 
V = 7,5 V
[ 86 / 113 ] Eletricidade Básica e Eletrônica Geral 
SOCIESC 
Figura 200 
1. APLICAÇÕES E DIODOS ESPECIAIS 
1.1. Circuitos multiplicadores de tensão 
São empregados para gerarem tensões duas, três, quatro ou mais vezes maiores que a tensão de pico do 
secundário do transformador. 
1.2. Proteção contra alta-tensão 
Diodos também são utilizados na proteção de dispositivos delicados contra altas tensões geradas por interrupção 
de corrente em circuitos indutivos. 
Quando um relé é desligado, por exemplo, na sua bobina surgem altas tensões que podem queimar o dispositivo 
que o controla, por exemplo, um transistor.
Eletricidade Básica e Eletrônica Geral 
SOCIESC 
[ 87 / 113 ] 
A tensão que aparece nestas condições tem polaridade inversa do acionamento. Assim se ligarmos um 
diodo em paralelo, conforme a figura abaixo, quando a tensão perigosa surgir ela polariza o diodo no sentido direto, 
fazendo-o conduzir e absorver a tensão, evitando que a mesma se propague pelo resto do circuito. 
Veja que na operação do transistor (dispositivo de comutação), o diodo está polarizado no sentido inverso, não 
influindo no acionamento. 
1.3. Acionamento em circuitos digitais 
Diodos também estão presentes em circuitos digitais funcionando como válvulas de retenção. Por exemplo, 
na figura a seguir, o diodo impede que a corrente volte para B, quando acionarmos a lâmpada por A. 
1.4. Especificações de diodos 
Mostraremos a seguir algumas características elétricas dos diodos mais comuns em circuitos eletrônicos. 
Informações completas podem ser obtidas em HandBooks ou em sites de fabricantes na Internet. 
Diodo IDM (mA) VBR (V) Uso 
1N 914 75 75 Geral 
1N 4148 200 75 Geral 
1N 4001 1000 50 Retificação 
1N 4002 1000 100 Retificação 
1N 4003 1000 200 Retificação 
1N 4004 1000 400 Retificação 
1N 4005 1000 600 Retificação
[ 88 / 113 ] Eletricidade Básica e Eletrônica Geral 
1N 4006 1000 800 Retificação 
1N 4007 1000 1000 Retificação 
BY 249 7000 300 Retificação 
Alguns endereços para pesquisa: 
http://www.semiconductors.phillips.com 
http://www.sci.siemens.com 
http://www.national.com 
SOCIESC 
20 CIRCUITOS RETIFICADORES 
A geração e distribuição de energia elétrica é efetuada na forma de tensões alternadas senoidais, porém vários 
aparelhos eletrônicos precisam de tensões contínuas. Sendo assim, necessitam de circuitos que transformam 
tensões alternadas em tensões contínuas. Estes circuitos são denominados de retificadores. 
Porém a tensão alternada na entrada de um circuito retificador deve ser adequada ao seu padrão de tensão, ou 
seja, à tensão da rede elétrica, antes de ser ligada ao retificador, precisa ser reduzida, trabalho este realizado pelo 
transformador. 
Ainda, após o retificador, é necessário eliminar as variações da tensão contínua para que a mesma torne-se 
constante, o que é feito através de filtros ou circuitos reguladores de tensão. 
A este conjunto de circuitos dá-se o nome de fonte de tensão ou fonte de alimentação. 
20.1 Transformadores 
O transformador é uma máquina elétrica que transforma níveis de tensão e corrente em um circuito. Dentre os 
vários tipos de trafos, vamos falar sobre dois: O trafo abaixador e o trafo abaixador com tap central.
Eletricidade Básica e Eletrônica Geral 
SOCIESC 
[ 89 / 113 ] 
O transformador é constituído por dois enrolamentos, o primário, no qual é ligado à tensão da rede, e o 
secundário, no qual pode ser ligado a carga. Um núcleo de aço, ferrite ou ar realiza o acoplamento magnético entre 
os enrolamentos. 
As relações entre as tensões e correntes dos enrolamentos estão relacionadas ao número de espiras destes 
enrolamentos. 
Idealmente a transformação ocorre sem perda de potência, isto é: 
V1. I1 = V2. I2 
Exemplo - Determinar o número de espiras do secundário de um transformador projetado para reduzir a tensão 
da rede de 220V para 12V eficazes, sabendo-se que ele possui 1000 espiras no enrolamento primário. 
O transformador com Tap Central permite a obtenção de duas tensões no seu secundário, geralmente de mesmo valor 
eficaz e com polaridade invertida. 
20.2 Retificador de Meia Onda 
O mais simples dos retificadores é o retificador de meia-onda. A sua constituição básica é um diodo em série com 
uma carga RL.
[ 90 / 113 ] Eletricidade Básica e Eletrônica Geral 
Pelo circuito do retificador de meia onda, vê-se que durante o semiciclo positivo de V2, o diodo conduz 
(polarização direta), fazendo com que a tensão de saída seja igual à de entrada. Porém, no semiciclo negativo, o 
diodo corta (polarização reversa), fazendo com que a tensão de saída seja nula e a tensão de entrada caia toda em 
cima do diodo como mostra a seguionte figura : 
Como a forma de onda na carga não é mais senoidal, embora a freqüência seja a mesma da tensão de 
entrada, o seu valor médio deixa de ser nulo, existindo uma corrente média dada por: 
Para que o diodo não queime, ele deve suportar tanto esta corrente média quanto a tensão de pico reversa: 
IDM  Im VBR  V2P 
Exemplo - No circuito abaixo determine: (a) a tensão média na carga. (b) corrente média (c) especificações do 
SOCIESC 
diodo.
Eletricidade Básica e Eletrônica Geral 
SOCIESC 
[ 91 / 113 ] 
20.3 Retificador de Onda-Completa com Tap 
O retificador de onda completa faz com que tanto o semiciclo positivo quanto o negativo caiam sobre a carga 
sempre com a mesma polaridade. 
Usando um trafo com tap central, isto é possível através do circuito mostrado na figura abaixo. 
Durante o semiciclo positivo, o diodo D1 conduz e o diodo D2 corta, fazendo com que a tensão na carga seja 
positiva e igual à tensão no secundário superior do transformador. 
Durante o semiciclo negativo o diodo D1 corta e o diodo D2 conduz, fazendo com que a tensão na carga tenha a 
mesma polaridade que a da situação anterior e a mesma amplitude. 
Neste caso a freqüência do sinal de saída dobra de valor e, portanto a tensão média na carga também 
dobra. Por outro lado, como a tensão de pico na carga é a metade da tensão de pico no secundário do trafo, a 
tensão média final é a mesma que se obteria usando um retificador de meia onda com este mesmo trafo.
[ 92 / 113 ] Eletricidade Básica e Eletrônica Geral 
Porém a vantagem esta na especificação do diodo e na qualidade da filtragem. 
Como cada diodo conduz somente num semiciclo, ele conduz metade da corrente média. Por outro lado, a 
tensão reversa que ele deve suportar corresponde a tensão total de pico do secundário. 
SOCIESC 
IDM  Im/2 VBR  V2P 
Exemplo - No circuito abaixo determine: (a) a tensão média na carga. (b) corrente média (c) especificações do 
diodo. 
20.4 Retificador de Onda Completa em Ponte 
Outro tipo de retificador de onda completa é mostrado na figura abaixo. Algumas vantagens são obtidas. 
Durante o semiciclo positivo, os diodos D1 e D3 conduzem e os diodos D2 e D4 cortam. Transferindo, assim, 
toda a tensão de entrada para a carga.
Eletricidade Básica e Eletrônica Geral 
SOCIESC 
[ 93 / 113 ] 
Durante o semiciclo negativo, os diodos D2 e D4 conduzem e os diodos D1 e D3 cortam, fazendo com que toda a 
tensão de entrada caia sobre a carga com a mesma polaridade que a do semiciclo positivo. 
Como neste caso a freqüência da tensão de saída dobra de valor, a tensão média na carga também dobra, 
ou seja: 
Os diodos são especificados a partir dos seguintes critérios: 
IDM  Im/2 VBR  V2P 
Exemplo - Um retificador em ponte recebe 25 Vrms e alimenta uma carga de 10 W . Determine: (a) a tensão 
média na carga. (b) corrente média (c) especificações do diodo.(d) formas de onda na carga e no diodo D1. 
20.5 Filtro capacitivo 
Para que a fonte de alimentação fique completa, falta ainda fazer a filtragem do sinal retificado para que o mesmo 
se aproxime o máximo possível de uma tensão contínua e constante. 
A utilização de um filtro capacitivo é muito comum nas fontes que não necessitam de boa regulação, ou seja, que 
podem ter pequenas oscilações na tensão de saída. Um exemplo é o eliminador de pilhas de uso geral. 
A figura abaixo mostra a ligação de um filtro capacitivo ligado a um retificador de onda completa em ponte.
[ 94 / 113 ] Eletricidade Básica e Eletrônica Geral 
Com o filtro o sinal de saída fica com a forma mostrada abaixo. 
Com o primeiro semiciclo do sinal retificado o capacitor carrega-se através dos diodos D1 e D3 até o valor de 
pico. Quando a tensão retificada diminui, os diodos que estavam conduzindo ficam reversamente polarizados, 
fazendo com que o capacitor se descarregue lentamente pela carga RL. 
Quando no segundo semiciclo, a tensão retificada fica maior que a tensão no capacitor, os diodos D2 e D4 passam a 
conduzir carregando novamente o capacitor até o valor de pico, e assim sucessivamente, formando uma ondulação 
chamada ripple. 
Quanto maior o capacitor ou a resistência de carga, menor será a ondulação. O valor médio da tensão de saída 
SOCIESC 
será chamado de Vmf. 
O valor de pico a pico do ripple pode ser calculado pela equação abaixo: 
Onde: 
Vmf: Tensão média após filtragem 
f: freqüência da ondulação 
RL: resistência de carga 
C: Capacitor de filtro
Eletricidade Básica e Eletrônica Geral 
SOCIESC 
[ 95 / 113 ] 
Assim, para o projeto de uma fonte de alimentação deve-se antes estipular a tensão média de saída e o ripple 
desejado, para em seguida, calcular o capacitor necessário para a filtragem, as especificações dos diodos e as 
especificações do transformador. 
Exemplo - Projetar uma fonte de alimentação com tensão de alimentação de 220 Vrms/60 Hz e tensão média de 
saída de 5 V com ripple de 0,1 V, para alimentar um circuito que tem resistência de entrada equivalente a 1 KW . 
Utilizar o retificador em ponte. 
1.5. Diodo zener 
O diodo zener é um dispositivo que tem quase as mesmas características que um diodo normal. A diferença está 
na forma como ele se comporta quando está polarizado reversamente. 
No diodo normal, polarizado reversamente, ocorre um fenômeno chamado de efeito avalanche ou efeito zener, 
que consiste num aumento repentino da corrente reversa, dissipando potência suficiente para ruptura da junção PN, 
danificando o diodo. A tensão na qual ocorre o efeito zener é chamada de tensão de ruptura ou Breakdown voltage 
(VBR) 
O diodo zener é construído com uma área de dissipação de potência suficiente para suportar o efeito 
avalanche. Assim, a tensão na qual este efeito ocorre é denominado de tensão zener (VZ) e pode variar em função 
do tamanho e do nível de dopagem da junção PN. Comercialmente são encontrados diodos com VZ de 2 a 200 
volts. 
Pela curva característica acima, observa-se que a tensão reversa VZ mantém-se praticamente constante quando 
a corrente reversa está entre IZmin (mínima) e IZmax (máxima). 
Nesta região, o diodo zener dissipa uma potência PZ que pode ser calculada por: 
PZ = VZ.IZ 
Com esta sua propriedade de tensão constante a grande aplicação do diodo Zener é de atuar como regulador de 
tensão. 
1.5.1. ESPECIFICAÇÕES 
As principais especificações do diodo zener são:
[ 96 / 113 ] Eletricidade Básica e Eletrônica Geral 
VD: Tensão de condução na polarização direta 
VZ: Tensão Zener 
IZmax: Corrente zener máxima 
IZmin: Corrente zener mínima (IZmin=0,1x IZmax) 
PZM: Potência zener máxima 
Os componentes fabricados pela Phillips recebem a codificação BZX79, BZV60, BZT03 e BZW03 de acordo com 
SOCIESC 
a PZM: 0,5; 0,5; 3,25 e 6 W, respectivamente. 
O valor da tensão zener forma o restante do código. Por exemplo um diodo com VZ=5,6V teria o código 
BZX79C5V6 ou BZV60C5V6. 
1.5.2. REGULADOR DE TENSÃO COM ZENER 
No circuito abaixo formado por um diodo zener polarizado reversamente pela fonte VE e um resistor limitador de 
corrente, temos que: 
VE = RS.IZ + VZ 
A tensão VZ permanece constante para correntes entre IZmin e IZmax. Podendo o diodo ser substituído pelo seu 
modelo ideal. 
Para uma melhor precisão nos cálculos pode-se usar o modelo real que contém uma resistência Rz em série. 
Na especificação de um circuito regulador devemos nos preocupar em definir limites para VE e RS de modo a 
não danificar o diodo.
Eletricidade Básica e Eletrônica Geral 
SOCIESC 
[ 97 / 113 ] 
Duas considerações devem ser observadas na obediência deste limite. 
O diodo zener não regula (desliga) caso que a corrente que passa por ele seja menor que a corrente zener mínima 
(IZmin). Esta condição limita o valor mínimo da tensão de entrada e o valor máximo da resistência limitadora de corrente. 
O diodo zener se danifica caso a corrente que passa por ele seja maior que a corrente zener máxima (), ou caso 
a potência dissipada por ele seja maior que a potência zener máxima (IZmax) 
Exemplo - Dado o circuito abaixo (Rs=120W ) e as especificações do diodo zener, determinar os valores 
máximos e mínimo da tensão de entrada para que o diodo zener funcione como um regulador de tensão. 
Diodo BZX79C6V2 - 0,5W - IZmin=5mA 
Exemplo - No circuito acima Ve está fixo em 25 V, determinar os valores máximos e mínimo da resistência RS 
para que o diodo zener funcione como um regulador de tensão. 
Diodo BZT03C9V1 - 3,25W - IZmin=50mA 
1.5.3. REGULADOR DE TENSÃO COM CARGA 
As quatro aplicações básicas dos reguladores de tensão, são as seguintes: 
• Estabilizar uma tensão de saída para uma carga fixa a partir de uma tensão constante. 
• Estabilizar uma tensão de saída para uma carga variável a partir de uma tensão constante. 
• Estabilizar uma tensão de saída para uma carga fixa a partir de uma tensão com ripple. 
• Estabilizar uma tensão de saída para uma carga variável a partir de uma tensão com ripple. 
O primeiro caso seria o mais simples, por exemplo, se desejássemos alimentar um aparelho de 4,5 V a partir de 
uma bateria de 12 V. O último caso é o mais geral, geralmente o encontrado nas fontes de tensão com filtros 
capacitivos. 
Basicamente, o projeto de um regulador de tensão com carga consiste no cálculo da resistência limitadora de 
corrente RS conhecendo-se as demais variáveis do circuito: 
• Tensão de entrada (constante ou com ripple) 
• Carga (fixa ou variável) 
• Tensão de saída esperada 
• Especificações do diodo zener
[ 98 / 113 ] Eletricidade Básica e Eletrônica Geral 
SOCIESC 
Equações fundamentais: 
IS = IZ+IL VZ=VL=RL.IL 
VE=RS.IS+VZ 
Exemplo - Determine RS do regulador de tensão acima para que uma fonte de tensão de 12 V fixos alimente um 
circuito com carga constante de 1 kW e tensão de 5,6 V, usando um diodo zener de VZ=5,6V e IZmax=100mA.. 
Solução: O resistor RS deve satisfazer as condições dadas pelas especificações do diodo. 
• Com a corrente mínima definimos o valor máximo para RS; 
• Com a corrente máxima definimos o valor mínimo para RS; 
• Definimos um valor comercial para RS dentro do intervalo estabelecido; 
• Calculamos a potência dissipada pelo resistor. 
Exemplo - Uma fonte de alimentação foi projetada para alimentar uma carga de 560W com tensão de 15V. 
Porém o sinal de saída do filtro capacitivo corresponde a uma tensão de 22V com ripple de 5Vpp. Determinar RS do 
regulador de tensão que elimina o ripple desta fonte e estabiliza sua tensão em 15V. 
Solução: O resistor RS deve satisfazer as condições dadas pelas especificações do diodo e pela variação da 
tensão de entrada. 
• Com a corrente mínima definimos o valor máximo para RS. A corrente mínima acontece para o valor 
mínimo de VE. 
• Com a corrente máxima definimos o valor mínimo para RS. A corrente máxima acontece para o valor 
máximo de VE. 
• Definimos um valor comercial para RS dentro do intervalo estabelecido. 
• Calculamos a potência dissipada pelo resistor. 
Exemplo - Suponha que um walk-man tem um consumo fixo de 0,45 W em 4,5 V. Projete um regulador de 
tensão para alimentá-lo através de uma bateria-12V usando o diodo BZX79B4V7(0,5W-5mA). 
Exemplo - Um eliminador de pilha fornece na sua saída uma tensão de 12V com ripple de 3Vpp. Projete um 
regulador de tensão para alimentar um circuito digital com consumo fixo em 150mA em 5V. Use o diodo BZX79C5V1 
(0,5W-5mA).
Eletricidade Básica e Eletrônica Geral 
SOCIESC 
[ 99 / 113 ] 
21 TRANSISTOR BIPOLAR 
21.1 Introdução 
O transistor é um dispositivo ativo, portanto ele é capaz de amplificar a potência do sinal de entrada. Pelo fato de 
ser um dispositivo ativo, ele necessita de uma fonte de alimentação. O transistor apresenta 3 entradas, uma para o 
sinal de entrada e as outras duas associadas ao sinal de saída e à alimentação. O nome transistor vem do inglês, 
sendo composto por trans(fer+res)istor, ou seja, apresenta características de um resistência associada com 
capacidade de transferir a informação. 
O transistor é um sanduíche de duas junções PN, uma de frente para a outra, formando uma seqüência de 
junções NPN. Estas seções são chamadas de coletor, base e emissor. A corrente na base controla a passagem de 
corrente no coletor, ou seja, em condições ótimas de operação, a corrente no coletor é proporcional à corrente na 
base. 
21.2 Junção NPN e PNP 
A forma mais popular de associação de semicondutores extrínsecos é, sem dúvida, o transistor. Embora hoje 
existam diversos tipos de transistores, a forma mais clássica é resultante da junção de três blocos de 
semicondutores: n-p-n ou p-n-p (conhecidos precisamente, por transistor de junção n-p-n e transistor de junção p-n-p), 
como mostra a figura 01. Em ambos os casos, o bloco do meio chama-se base, enquanto os dois extremos 
recebem o nome de emissor e coletor.
[ 100 / 113 ] Eletricidade Básica e Eletrônica Geral 
Figura 201 – Junção NPN e Junção PNP 
A importância do funcionamento do transistor reside no fato de a corrente que circula entre o emissor e o coletor 
ser controlada pelo potencial aplicado à base, podendo ser proporcional a este potencial (amplificação) ou mesmo 
ser nula abaixo de certo valor dele (função interruptor). 
SOCIESC 
21.3 Polarização do transistor 
Existem algumas regras práticas para que o transistor funcione de forma correta, polarizado em sua região 
ativa. Em toda nossa discussão, o tipo de transistor analisado será um npn. A observação das regras apresentadas 
a seguir permitem a solução de uma parte significativa dos problemas relacionados a polarização de transistores. 
Coletor deve ser mais positivo que o emissor. 
As junções base-emissor e base-coletor apresentam similaridades a diodos. A junção base-emissor tem 
polarização direta e a junção base-coletor tem polarização reversa. 
Para cada transistor, existem valores máximos de corrente do coletor, IC, da base, IB, e de tensão entre o coletor 
e o emissor, VCE, os quais não podem ser excedidos. Prestar atenção também à potência a ser dissipada pelo 
transistor (P=IC VCE). 
Sendo as regras anteriores obedecidas, existe uma relação entre a corrente do coletor e da base dada por IC = 
βIB. Atenção, depende fortemente da construção do transistor. 
Como o valor de β em geral é grande (100), aproxime que a corrente no coletor e no emissor são iguais, IE = IC 
(logo, IE = βIB) . 
A polarização direta da junção base-emissor faz com que a tensão na base seja (para transistores de Silício) da 
ordem de 0.6 V maior que a tensão no emissor, ou seja, VE = VB - 0.6 V 
Os transistores bipolares podem operar em quatro modos de funcionamento distintos: 
MODO Polarização E/B Polarização B/C 
CORTE Inversa ou  VBEmin Inversa 
NORMAL Direta e  VBEmin Inversa 
SATURAÇÃO Direta e  VBEmin Direta
Eletricidade Básica e Eletrônica Geral 
SOCIESC 
[ 101 / 113 ] 
INVERSO Inversa Direta e  VBEminI 
Tabela 1 – Modos de funcionamento dos transistores. 
Por outro lado, estes dispositivos apresentam um ligeiro declive das curvas de saída na zona de funcionamento 
em modo normal (figura. 2), devido à modulação do comprimento efetivo da base, pela região de carga espacial da 
junção B/C, no interior da base. Prolongando as retas até ao eixo dos xx’, 
Figura 202 – Curvas de Saída 
No modo normal, a corrente de coletor é aproximadamente proporcional à corrente de base, através da equação: 
IC = hFE IB [1] 
Em que hFE (também designado por hFEN) é o ganho de corrente em configuração de emissor comum (modo 
normal). 
Quando em corte, o transistor não é atravessado por nenhuma corrente elétrica e assim: 
IC = IB = 0 [2] 
No modo inverso, o transistor funciona de uma forma similar ao modo normal (a estrutura NPN é simétrica, do 
ponto de vista estrutural), mas com um ganho hFEI muito mais reduzido, por não ter sido otimizado para trabalhar 
com esse tipo de polarização. Ainda assim a expressão da corrente de coletor é dada por uma fórmula análoga: 
IC* = hFEI IB [3] 
Nota: O terminal coletor é na realidade o emissor nominal, funcionando como coletor (coletor funcional). Da 
mesma forma, o terminal denominado coletor (coletor nominal) atua neste caso como emissor funcional, dado que 
no modo inverso, as polarizações de E e C são trocadas. 
O transistor muito usado comercialmente, é conhecido pela referência BC547 (Tipo: NPN) 
Pin-out: 
E 
B 
C
[ 102 / 113 ] Eletricidade Básica e Eletrônica Geral 
Figura 203 – Pin-out do transistor BC547 
21.4 Curva Característica do transistor 
Por curvas características de um transistor compreende-se o gráfico da corrente no coletor, IC, em função da 
tensão entre o coletor e o emissor VCE, para uma dada corrente da base, IB. Estas curvas costumam apresentar três 
regiões características, uma subida inicial, onde o transistor polariza suas junções; um platô, chamado de região 
ativa, onde o transistor obedece a relação IC = βIB, para uma larga faixa de valores de VCE; e uma terceira região, 
que é chamada de ruptura, onde a corrente aumenta abruptamente e o transistor deixa de funcionar, pois a tensão 
aplicada VCE é excessiva (não apresentada na figura a seguir). 
Figura 204 – Curva Característica do transistor 
SOCIESC 
21.5 Transistor como Chave 
Quando comparada com uma chave mecânica, uma chave eletrônica apresenta vantagens e desvantagens. 
Vantagens: 
- Não apresenta desgaste; 
- Não apresenta arco voltaico;
Eletricidade Básica e Eletrônica Geral 
SOCIESC 
[ 103 / 113 ] 
- Velocidade de comutação muito alta. 
Desvantagens: 
- Apresenta uma pequena queda de tensão, pois tem uma pequena resistência ao conduzir; 
- Apresenta uma pequena corrente de fuga (nA) quando aberta; 
- Dissipa potência ao conduzir, necessitando de dissipador. 
Quando operando na região ativa ou região de amplificação o transistor opera como amplificador, isto é, existe 
linearidade entre as suas correntes valendo a seguinte relação IC = βIB, isto é, a corrente de coletor é diretamente 
proporcional à corrente de base, se IB dobrar de valor IC também dobra. A constante de proporcionalidade β(beta) é 
um dos parâmetros do transistor muitas vezes encontrado nos manuais como hFE, sendo que o seu valor não é o 
mesmo para um determinado tipo de transistor podendo variar numa razão de 1:5 para um mesmo tipo de transistor. 
Na região de corte todas as correntes são aproximadamente nulas (nA para transistor de Silício e mA para 
transistor de Germânio) e o transistor comportará como uma chave aberta. A Figura 04 mostra um transistor 
polarizado no corte e o modelo equivalente simplificado (chave aberta) 
Figura 205 - Transistor no corte e circuito equivalente (chave aberta). 
Quando saturado o transistor simula uma chave fechada. Para saturar um transistor a corrente de base deve ser 
maior ou pelo menos igual à um determinado valor especificado pelas curvas características de coletor. A Figura 05 
mostra um transistor saturado e o circuito equivalente (chave fechada).
[ 104 / 113 ] Eletricidade Básica e Eletrônica Geral 
Figura 206 -Transistor na saturação e circuito equivalente (chave fechada). 
Para ficar compreendido como um transistor passa do corte para a saturação ou vice-versa, iremos considerar a 
configuração emissor comum e as curvas características de coletor. 
Figura 207- Curvas características na configuração emissor comum 
Inicialmente com VBB = 0, o transistor estará cortado, isto é, IB = 0 e IC = 0 o ponto de operação estará localizado 
abaixo da reta de carga, ponto B, e nestas condições VCE = VCC o transistor se comportará como uma chave aberta, 
existirá apenas uma pequena corrente de fuga da ordem de nA, caso o transistor seja de Sí. Aumentando VBB, 
aumentaremos IB (não esqueça IB = VBB/RB) e o transistor entra na região ativa, onde IC = β.IB. Se IB aumentar, IC 
aumenta na mesma proporção, porém existe um valor de IB para o qual um aumento adicional em IB não provocará 
aumento em IC, dizemos que o transistor saturou. Onde IC =VCC/RC é a corrente de coletor na saturação (estamos 
admitindo que VCE = 0). 
SOCIESC
Eletricidade Básica e Eletrônica Geral 
SOCIESC 
[ 105 / 113 ] 
Exemplo 1: Calcular RB e RC no circuito para que o transistor 
sature com IC = 10mA. Considerar transistor de Si com βmin = 100 , 
VBesat = 0,7V e VCesat = 0. 
 
Solução: ICsat = VCC/RC = 10mA 
RC =12V/10mA =1,2K ohm 
Para saturar IB = ICsat / βmin = 10mA /100 = 0,1mA 
adotando IB = 0,2mA e como RB = (VB - VBE)/IB = (5 – 0,7)/0,2mA = 
21,5K ohm 
adotamos o valor comercial imediatamente abaixo( aumenta mais 
ainda a garantia se saturação ) no caso RB = 18K 
Figura 208 
Exemplo 2: Dimensionar RB para o transistor acionar o 
relê . Dados: Relê 12V/40mA βmin =100 VBesat = 0,7V. 
Figura 209 
Experiência n0 01 - Transistor como Chave
[ 106 / 113 ] Eletricidade Básica e Eletrônica Geral 
Figura 210 - Circuito para a experiência 01 
Com a chave (space) para cima, ative o circuito. Anote os valores de IC, IB e VCE medidos pelos instrumentos. 
Qual o estado do transistor? (saturado/cortado/região ativa. Justifique. 
Mude a chave para baixo. Quais os novos valores das correntes e tensão de coletor? Qual o estado do 
SOCIESC 
transistor? Justifique. 
R:
Eletricidade Básica e Eletrônica Geral 
SOCIESC 
[ 107 / 113 ] 
21.6 Transistor como Amplificador 
Existem diversas formas de se polarizar um circuito com transistores. Uma das formas mais eficientes é com 
divisor de polarização resistivo na base. Este tipo de polarização elimina problemas causados pelas diferenças de 
beta dos transistores. Isto tipo de polarização é chamada de classe A, pois amplifica todo o sinal alternado injetado 
em sua entrada, porém tem um consumo de corrente constante. 
É interessante que, ao polarizamos um transistor, desta forma utilizemos certas considerações: 
Vce = 1 / 2Vcc. 
Ic = Valor definido pelo projetista. 
Ic = Ie para Hfe = ou  que 100. 
G = Rc / Re. 
Ir = Irb1 = Ibx10. 
Irb2 = Ir – Irb1. 
Ib = Ic / β. 
Vre = 1 / 10xVcc. 
Onde: Hfe = β. = beta do transistor. 
G = ganho do circuito. 
Ic = corrente de coletor. 
Ib = corrente de base. 
Ie = corrente de emissor. 
Ir = corrente do divisor resistivo de tensão da base (é formada por Irb1 que será igual a Ir e Irb2 que 
será = Ir – Ib). 
Vce = tensão de alimentação. 
Rc = resistor de coletor. 
Re = resistor de emissor. 
OBS: Estas considerações se aplicam há circuitos com divisores resistivos na base, e servem para facilitar os 
cálculos. Visam, de uma forma fácil, polarizar transistores sem entrar na zona de corte ou saturação. 
Figura 211 
Formulário:
[ 108 / 113 ] Eletricidade Básica e Eletrônica Geral 
SOCIESC 
Rc = Vcc - (Vce - Vre) 
Ic 
Prc = (Vrc)2 
Rc 
Re = Vre / Ic Æ para B = ou  100. 
Pre = (Vre)2 / Re 
Ir = Ic x 10 
β 
Ib = Ic / B 
Rb1 = Vcc - (Vbe +Vre) 
Ir 
Prb1 = (Vrb1)2 / Rb1 
Rb2 = Vcc - Vrb1 
Ir - Ib Æ Onde Rb2 = Vbe + Vre 
Ir - Ib 
Prb2 = (Vrb2)2 / Rb2 
Os capacitores podem ser dimensionados da seguinte forma: 
Ce = 1 / 6,28 x f x XCce Æ onde: XCce = Re / 10 
f = mínima frequência a ser amplificada. 
Cb = 1 / 6,28 x f x XCcb Æ onde: XCcb = Rb1//Rb2//Rbe 
10 
Rbe =~ Vbe / Ib 
f = frequência mínima de operação. 
Cs = 1 / 6,28 x f x XCcs Æ onde: XCcs = RL / 10 
f = frequência mínima de operação. 
Exemplo:
Eletricidade Básica e Eletrônica Geral 
SOCIESC 
[ 109 / 113 ] 
Figura 212 
A função dos capacitores Cb e Cs é de fazer desacoplamento de DC, para que os níveis de DC dos outros 
estágios ligados a este não venham prejudicar o funcionamento do mesmo e vice-versa. O valor deles deve ser 
calculado levando em consideração a impedância de entrada e saída do circuito. 
O capacitor Ce faz com que o circuito tenha a maior amplificação do sinal AC que será injetado na base do 
transistor. 
Vcc = 12 volts. 
β = 200. 
F mínima de operação = 1 Khz. 
RL = 4K7. 
Transistor = BC337. 
Cálculos: 
Rc = Vcc - (Vce + Vre) 
Ic 
Rc = 12 - (6 +1,2) 
100mA Æ adotado Ic = 100mA. 
Rc = 48 Ohms. 
Prc = (Vrc) 2 / Rc Æ Vrc = Vcc - (Vce + Vre) = 12 - (6 + 1,2) = 4,8 Volts. 
Prc = 0,48 Watts. 
Re = 1,2 / 100mA 
Re = 12 Ohms.
[ 110 / 113 ] Eletricidade Básica e Eletrônica Geral 
SOCIESC 
Pre = (Vre) 2 / Re Æ VRe = Vcc / 10 = 1,2 Volts. 
Pre = 0,3 Watts. 
G = RC / Re = 48 / 12 = 4. 
Rb1 = 12 - (0,7 + 1,2) 
Ir Æ Ir = Irb1 = 100mA x 10 = 5mA. 
200 
Rb1 = 12 - 1,9 
5mA 
Rb1 = 2020 Ohms. 
Prb1 = (Vrb1) 2 / Rb1 Æ Vrb1 = Vcc - (Vbe + VRe) = 10,1 Volts. 
Prb1 = 0,05 Watts. 
Rb2 = 1,9 / 5mA - 500uA Æ Ib = 100mA / 200 = 500uA. 
Rb2 = 1,9 / 4,5mA 
Rb2 = 422 Ohms. 
Prb2 = (Vrb2) 2 / Rb2 Æ Vrb2 = Vcc - Vrb1 = 1,9 Volts. 
Prb2 = 0,009 Watts. 
Cálculo dos capacitores: 
Ce = 1 / 6,28 x 1000Hz x XCce 
XCce = 12 / 10 = 1,2 Ohms. 
Ce = 132uF. 
Cb = 1 / 6,28 x 1000Hz x XCcb
Eletricidade Básica e Eletrônica Geral 
SOCIESC 
[ 111 / 113 ] 
XCcb = 2020//422//Rbe onde: Rbe =~ 0,7/500uA = 1400 Ohms. 
10 
Cb = 1 / 6,28 x 1000Hz x XCcb Æ XCcb = 2020//422//1400 = 27,9 Ohms. 
10 
Cb = 5,7uF. 
Cs = 1 / 6,28 x 1000Hz x 470 Ohms Æ XCcs = RL / 10 = 4700 / 10 = 470 Ohms. 
Cs = 338nF. 
Na prática temos de aproximar os valores calculados: 
Exemplos: 
Rc = 48 Ohms calculado Æ Valor comercial = 47 Ohms x 1W. 
Re = 12 Ohms calculado Æ Valor comercial = 12 Ohms x ½ W. 
Rb1 = 2020 Ohms calculado Æ Valor comercial = 2000 Ohms 1/8 W. 
Rb2 = 422 Ohms calculado Æ Valor comercial = 390 Ohms 1/8 W. 
Os capacitores podem ser arredondados para mais. Pois desta forma oferecerão uma Xc menor ainda para os 
sinais alternados a serem amplificados. 
Ce = 132uF calculado Æ Valor comercial = 150uF x 25V. 
Cb = 5,7uf calculado Æ Valor comercial = 10uF x 25V. 
Cs = 338nF calculado Æ Valor comercial = 470nF x 250V. 
OBS: Este circuito é um pré-amplificador, portanto deve ser usado para amplificar pequenos sinais, na ordem de 
algumas dezenas ou centenas de milivolts. Caso um sinal muito grande seja aplicado a sua entrada acontecerão 
distorções na amplificação deste sinal.
[ 112 / 113 ] Eletricidade Básica e Eletrônica Geral 
22 AMPLIFICADORES OPERACIONAIS(AMPOPS) 
Amplificadores operacionais, também chamados ampops, são dentre todos os circuitos integrados lineares 
existentes, os mais famosos e os mais usados. Um amplificador operacional ideal teria uma impedância de saída 
zero e um ganho de tensão infinito. Obviamente na prática essas condições são impossíveis de serem alcançadas. 
Fisicamente falando, a principal característica de um ampop é possuir duas entradas, uma não inversora e 
SOCIESC 
uma entrada inversora. 
É difícil enumerar a totalidade das aplicações deste circuito. De modo geral, podemos dizer que as suas 
aplicações estão presentes nos sistemas eletrônicos de controle industrial, na instrumentação industrial, na 
instrumentação nuclear, na instrumentação médica (eletro-medicina ou bio-eletrônica), nos computadores, nos 
equipamentos de telecomunicações, nos equipamentos de áudio, nos sistemas de aquisição de dados, etc. 
Estes circuitos costumam ser alimentados de maneira simétrica, porém adicionando-se alguns componentes, 
podemos alimentá-lo de maneira assimétrica. 
22.1 Amplificador operacional não inversor 
Uma típica configuração de um AO não inversor é mostrada a seguir. Para seu funcionamento, bastam 
apenas dois resistores, que calculados de forma correta, nos dizem o ganho deste circuito. 
Figura 221 
O ganho do circuito é o fator que multiplicamos pela tensão da entrada para saber a de saída. Este fator é 
encontrado dividindo-se R1 (resistor que mantém certo nível de referência na entrada inversora) por R2 (resistor de 
realimentação). 
22.2 Amplificador operacional inversor 
Outra configuração bastante comum é a do AO inversor. Neste caso o sinal entra pela entrada inversora. Usa-se 
mais uma resistência que não influi no ganho, geralmente de mesmo valor de R1.
Eletricidade Básica e Eletrônica Geral 
SOCIESC 
[ 113 / 113 ] 
Figura 222 - Amplificador Inversor 
22.3 Amplificador operacional Seguidor 
Outra configuração para o AO é o amplificador seguidor. Pode parecer inútil, porém é bastante usado para 
casamento de impedâncias, ou quando simplesmente precisamos de maior corrente, sem alterar a tensão. O ganho 
é 1 e a saída é igual a entrada. 
Figura 223 
Para alimentar algumas configurações de AO de forma assimétrica, é preciso polarizar a entrada não inversora 
até a metade da tensão de alimentação e desacoplar a entrada e a saída com capacitores para evitar o surgimento 
de tensões contínuas. O cálculo do ganho se dá do mesmo modo. 
Este componente revolucionou a tecnologia dos amplificadores, melhorando a qualidade dos mesmos, pelo fato 
de possuírem as seguintes características (AMPOP ideais): 
Resistência de entrada infinita; 
Resistência de saída nula; 
Ganho de tensão infinito; 
Resposta em freqüência infinita (CC a infinitos Hz); 
Insensibilidade à temperatura (DRIFT nulo); 
O nome Amplificador Operacional deriva da sua utilização como elemento de cálculo matemático analógico. 
O Op Amp também é utilizado como elemento isolador (alta “impedância'' de entrada e baixa ”impedância'' de 
saída) 
A saída do Op Amp tem apenas três estados: saturada em +V, saturada em -V ou linear (operação típica). 
Ainda há inúmeros outros usos que podem ser dados a amplificadores operacionais bem como configurações de 
construção de circuitos para os mesmos.

muito bom

  • 1.
    EEA ELETROELETRÔNICA APLICADA Elaborado por: Unidade Joinville Revisado por: Wilerson Sturm REV.00
  • 2.
    [ 2 /113 ] Eletricidade Básica e Eletrônica Geral SUMÁRIO 1 CONCEITOS BÁSICOS DE ELETRICIDADE........................................................................................................... 5 1.1 TENSÃO ELÉTRICA.................................................................................................................................................... 5 2 CORRENTE ELÉTRICA............................................................................................................................................... 9 2.1 FLUXO REAL E CONVENCIONAL ......................................................................................................................... 11 3 TENSÃO CONTINUA E ALTERNADA..................................................................................................................... 12 4 RESITÊNCIA E RESISTIVIDADE............................................................................................................................. 13 RESISTORES DE FILME............................................................................................................................................................. 14 CAPACITORES....................................................................................................................................................................... 15 CAPACITORES USANDO LETRAS EM SEUS VALORES. ................................................................................................................ 15 INDUTÂNCIA.......................................................................................................................................................................... 19 RELUTÂNCIA........................................................................................................................................................................... 19 PERMEABILIDADE ................................................................................................................................................................... 20 4.1 EFEITO JOULE ............................................................................................................................................................... 20 4.2 POTÊNCIA ELÉTRICA..................................................................................................................................................... 21 4.3 CONSUMO DE ENERGIA ................................................................................................................................................. 22 5 LEI DE OHM................................................................................................................................................................. 24 5.1 DEFINIÇÃO DE RESISTÊNCIA ELÉTRICA ......................................................................................................................... 25 5.2 EXERCÍCIOS .................................................................................................................................................................. 27 5.3 POTÊNCIA DISSIPADA NOS RESISTORES ......................................................................................................................... 28 5.4 EXERCÍCIO.................................................................................................................................................................... 29 6 LEIS DE KIRCHHOFF ................................................................................................................................................ 30 6.1 LEI DE KIRCHHOFF PARA A TENSÃO (LKT)................................................................................................................... 30 6.2 LEI DE KIRCHHOFF PARA A CORRENTE (LKC) .............................................................................................................. 32 6.3 EXERCÍCIOS .................................................................................................................................................................. 34 7 ASSOCIAÇÃO DE RESISTORES .............................................................................................................................. 36 7.1 ASSOCIAÇÃO DE RESISTORES EM SÉRIE......................................................................................................................... 36 7.1.1 Divisor de tensão ................................................................................................................................................. 40 7.2 ASSOCIAÇÃO DE RESISTORES EM PARALELO................................................................................................................. 41 7.3 EXERCÍCIOS .................................................................................................................................................................. 42 7.4 CURTO-CIRCUITO.......................................................................................................................................................... 45 7.5 EXERCÍCIO.................................................................................................................................................................... 47 7.6 ANALISE DE MALHAS COM MAIS DE UMA MALHA.......................................................................................................... 50 7.7 EXERCÍCIO:................................................................................................................................................................... 53 8 ASSOCIAÇÃO DE CAPACITORES .......................................................................................................................... 53 8.1 ASSOCIAÇÃO DE CAPACITORES EM SÉRIE..................................................................................................................... 53 8.1.1 Propriedades........................................................................................................................................................ 54 8.2 ASSOCIAÇÃO DE CAPACITORES EM PARALELO............................................................................................................. 55 8.2.1 Propriedades........................................................................................................................................................ 55 8.3 ENERGIA DE UM CAPACITOR......................................................................................................................................... 56 9 PENSE UM POUCO! .................................................................................................................................................... 57 10 EXERCÍCIOS DE APLICAÇÃO................................................................................................................................. 57 SOCIESC
  • 3.
    Eletricidade Básica eEletrônica Geral SOCIESC [ 3 / 113 ] 11 EXERCÍCIOS COMPLEMENTARES ....................................................................................................................... 58 12 MATERIAIS SEMICONDUTORES ........................................................................................................................... 58 13 DIODOS.......................................................................................................................................................................... 59 13.1 PORTADORES DE CARGA.................................................................................................................................. 60 13.2 SEMICONDUTOR INTRÍNSECO E EXTRÍNSECO............................................................................................. 60 13.3 MATERIAL TIPO P................................................................................................................................................ 61 13.4 MATERIAL TIPO N............................................................................................................................................... 62 14 FABRICAÇÃO DE UM DIODO.................................................................................................................................. 63 14.1 JUNÇÃO PN............................................................................................................................................................ 63 14.1.1 Camada de Carga Espacial ............................................................................................................................. 64 14.1.2 Polarizações da Junção PN ............................................................................................................................. 65 15 TIPOS DE DIODOS ...................................................................................................................................................... 67 15.1 DIODO ZENER ........................................................................................................................................................... 67 15.2 DIODO EMISSOR DE LUZ (LED - LIGHT EMITTER DIODE)......................................................................................... 67 15.3 FOTODIODO .............................................................................................................................................................. 68 15.4 DIODO SCHOTTKY .................................................................................................................................................... 68 15.5 VARACTOR ............................................................................................................................................................... 68 15.6 DIODOS DE CORRENTE CONSTANTE........................................................................................................................... 69 15.7 DIODOS DE RECUPERAÇÃO EM DEGRAU .................................................................................................................... 69 15.8 DIODOS DE RETAGUARDA ......................................................................................................................................... 69 15.9 DIODOS TÚNEL.......................................................................................................................................................... 69 15.10 VARISTORES ............................................................................................................................................................. 70 16 CURVA CARACTERÍSTICA DO DIODO ................................................................................................................ 70 17 CONCEITO DE RETA DE CARGA........................................................................................................................... 71 18 DIODO DE BAIXA POTÊNCIA.................................................................................................................................. 74 18.1 TENSÃO ALTERNADA......................................................................................................................................... 74 18.2 TENSÃO CONTÍNUA ............................................................................................................................................ 75 18.3 O DIODO IDEAL .................................................................................................................................................... 76 18.3.1 Característica I – V:......................................................................................................................................... 76 19 CIRCUITOS COM DIODOS........................................................................................................................................ 81 1. APLICAÇÕES E DIODOS ESPECIAIS ..................................................................................................................... 86 1.1. CIRCUITOS MULTIPLICADORES DE TENSÃO ............................................................................................................... 86 1.2. PROTEÇÃO CONTRA ALTA-TENSÃO ........................................................................................................................... 86 1.3. ACIONAMENTO EM CIRCUITOS DIGITAIS.................................................................................................................... 87 1.4. ESPECIFICAÇÕES DE DIODOS ..................................................................................................................................... 87 20 CIRCUITOS RETIFICADORES................................................................................................................................. 88 20.1 TRANSFORMADORES................................................................................................................................................. 88 20.2 RETIFICADOR DE MEIA ONDA................................................................................................................................... 89 20.3 RETIFICADOR DE ONDA-COMPLETA COM TAP .......................................................................................................... 91 20.4 RETIFICADOR DE ONDA COMPLETA EM PONTE......................................................................................................... 92 20.5 FILTRO CAPACITIVO.................................................................................................................................................. 93 1.5. DIODO ZENER............................................................................................................................................................ 95 1.5.1. Especificações...................................................................................................................................................... 95 1.5.2. Regulador de Tensão com Zener.......................................................................................................................... 96 1.5.3. Regulador de Tensão com Carga......................................................................................................................... 97 21 TRANSISTOR BIPOLAR............................................................................................................................................. 99 21.1 INTRODUÇÃO ............................................................................................................................................................ 99 21.2 JUNÇÃO NPN E PNP................................................................................................................................................. 99 21.3 POLARIZAÇÃO DO TRANSISTOR............................................................................................................................... 100
  • 4.
    [ 4 /113 ] Eletricidade Básica e Eletrônica Geral 21.4 CURVA CARACTERÍSTICA DO TRANSISTOR ............................................................................................................. 102 21.5 TRANSISTOR COMO CHAVE..................................................................................................................................... 102 21.6 TRANSISTOR COMO AMPLIFICADOR........................................................................................................................ 107 22 AMPLIFICADORES OPERACIONAIS(AMPOPS) ............................................................................................... 112 22.1 AMPLIFICADOR OPERACIONAL NÃO INVERSOR ....................................................................................................... 112 22.2 AMPLIFICADOR OPERACIONAL INVERSOR ............................................................................................................... 112 22.3 AMPLIFICADOR OPERACIONAL SEGUIDOR .............................................................................................................. 113 SOCIESC
  • 5.
    Eletricidade Básica eEletrônica Geral SOCIESC [ 5 / 113 ] 1 CONCEITOS BÁSICOS DE ELETRICIDADE 1.1 TENSÃO ELÉTRICA Diferença de Potencial Elétrica Podemos em muitas situações comparar os fenômenos da eletricidade com os fenômenos da mecânica física, pois, foi devido a ela, que se tiraram muitas conclusões ou teorias sobre os circuitos elétricos. Para começarmos a falar sobre diferença de potencial elétrica vamos inicialmente fazer uma analogia com a mecânica clássica. Imagine dois reservatórios de água localizados em diferentes níveis. Figura 1 O que aconteceria se fizéssemos um buraco no fundo do reservatório de cima (1) e colocássemos um cano ligando-o ao reservatório de baixo (2)? É claro que toda a água se deslocaria naturalmente para o reservatório (2) e que, nesse deslocamento, sua energia potencial iria diminuir. Figura 2 Suponha agora que você queira que o escoamento de água continue. Para isso, é necessário que a água que se encontra no reservatório (2) retorne ao reservatório (1). Mas este retorno não ocorre espontaneamente, e sim mediante o recebimento de energia por parte da água. Com o auxílio de um balde, você pode fornecer essa energia, pegando a água do reservatório de baixo e colocando-a no reservatório de cima. Devido a seu esforço muscular, a energia que você despende é recebida pela água sob forma de energia potencial. Figura 3
  • 6.
    [ 6 /113 ] Eletricidade Básica e Eletrônica Geral Dessa forma, o escoamento se mantém. É evidente que poderíamos obter um resultado melhor se usássemos uma bomba hidráulica de recalque. Figura 4 Observe que a água que está embaixo é a mesma que vai chegar em cima. No entanto, devido às posições diferentes, em cima a água tem energia potencial maior do que embaixo. No esquema, indicamos este fato com os sinais (+) e (-). Continuando, você poderia indagar: Mas, a bomba não precisa receber energia para recalcar a água de (2) para SOCIESC (1)? Sem dúvida. E essa energia a bomba poderia receber ou de alguém que realiza um esforço muscular ou de um motor elétrico: Figura 5 Continuemos apenas com o motor. E o motor trabalha de graça? Não. O motor, para funcionar, também precisa receber energia: a energia elétrica. Pela prática, você sabe que o motor é ligado na tomada para receber essa energia. Esta operação (ligar na tomada) se faz para que passe uma corrente elétrica pelo motor. Portanto, concluímos: A corrente elétrica é que traz energia para o funcionamento do motor. Figura 6 Mas, se o motor consome energia, então a corrente elétrica, ao sair dele, tem menos energia do que ao entrar. No esquema acima, também indicamos este fato com os sinais (+) e (-). Conseqüentemente deve existir um aparelho que reponha a energia que a corrente fornece ao motor, para que ela possa continuar circulando.
  • 7.
    Eletricidade Básica eEletrônica Geral SOCIESC [ 7 / 113 ] O dispositivo capaz de fornecer energia à corrente elétrica chama-se gerador. Figura 7 O terminal do gerador por onde a corrente chega com menos energia é chamado de pólo (ou borne) negativo e o terminal por onde a corrente sai com mais energia é o pólo (ou borne) positivo. Símbolo do gerador: Figura 8 Mas, se o gerador fornece energia às cargas elétricas que o atravessam (corrente elétrica), ao mesmo tempo também está recebendo energia. Como um gerador recebe esta energia não nos interessa por enquanto, mas podemos dar um exemplo: Um dínamo de bicicleta, por exemplo, é um gerador que recebe energia do ciclista ao pedalar. Essa energia é parcialmente fornecida à corrente elétrica que acende a lâmpada. Figura 9 O gerador alimenta o circuito. Mas, por que os elétrons começam a se locomover ordenadamente, constituindo a corrente elétrica? Para compreender este fato, precisamos entender o significado de um dos pólos. Já vimos que um átomo é neutro, isto é, tem carga total nula, pois nele o número de prótons é igual ao número de elétrons. Se o átomo perde elétrons, fica ionizado com carga positiva (é um cátion), e se ganha elétrons fica ionizado com carga negativa (é um ânion). O mesmo ocorre com todos os corpos. Um corpo tem carga total zero, quando nele o número de cargas negativas é igual ao número de cargas positivas. Se, perde elétrons, esse corpo fica eletrizado com carga positiva e, se ganha elétrons, fica com carga negativa.
  • 8.
    [ 8 /113 ] Eletricidade Básica e Eletrônica Geral Figura 10 Com os pólos de um gerador ocorre algo semelhante. O pólo positivo (+) é um terminal em que há falta de elétrons, e o pólo negativo (-) é um terminal em que há excesso de elétrons. Isso ocorre porque dentro do gerador existe um processo físico ou químico que leva os elétrons do pólo positivo ao pólo negativo. Devido a este processo surge um “desequilíbrio elétrico” entre os terminais de um gerador. Tomemos como exemplo a pilha elétrica. Dentro deste gerador um processo químico (reação química) faz com que os elétrons sejam obrigados a deixar o pólo positivo e se localizar no pólo negativo, criando assim um desequilíbrio elétrico entre os pólos. Este desequilíbrio é responsável pela movimentação de cargas e, portanto, pela corrente elétrica. Figura 11 O “desequilíbrio elétrico” existente entre os pólos de um gerador pode ser avaliado por meio de um grandeza física, indicada pela letra V, e que recebe o nome de diferença de potencial (ddp) ou tensão. Voltímetro é o instrumento que serve par medir a diferença de potencial ou tensão. Sua unidade no Sistema Internacional é volt (V). SOCIESC Símbolo do voltímetro: Figura 12 Você vai compreender melhor se acompanhar atentamente o circuito abaixo. Considere uma lâmpada de lanterna ligada a uma pilha comum (V=1,5V), conforme o esquema:
  • 9.
    Eletricidade Básica eEletrônica Geral SOCIESC [ 9 / 113 ] Figura 13 Se os fios de ligação são metálicos, então existem neles elétrons livres com muita mobilidade. Observe o que acontece no fio ligado ao pólo positivo (+) da pilha. Os elétrons livres desse fio são atraídos pelo pólo positivo; esse fio fica com falta de elétrons e, portanto, se torna positivo. Mas, ao chegar ao pólo positivo, esses elétrons são transportados para o negativo, pois o processo interno da pilha mantém esse desequilíbrio. Esses elétrons, em grande número no pólo negativo, caminham no fio até chegarem à chave aberta. Aí param, como automóveis numa estrada, diante de uma ponte elevadiça que se encontra aberta. Figura 14 Portanto, não há corrente elétrica no circuito enquanto a chave estiver aberta, pois os elétrons não se movimentam ordenadamente. A carga positiva de um dado lado da chave é igual à carga negativa dos elétrons que saíram do lado positivo. E se fecharmos a chave? Os elétrons neutralizam o lado positivo da chave e são atraídos pelo pólo positivo do gerador. Mas cada elétron que chega ao pólo positivo é levado pelo processo externo ao pólo negativo. Então é obrigado a dar uma volta no circuito, pois o gerador mantém sempre um desequilíbrio elétrico entre os pólos, isto é, mantém sempre uma diferença de potencial. Figura 15 No circuito há movimento ordenado de elétrons. Pelo circuito está passando uma corrente elétrica. 2 CORRENTE ELÉTRICA
  • 10.
    [ 10 /113 ] Eletricidade Básica e Eletrônica Geral Quando falamos anteriormente em diferença de potencial tratamos de cargas paradas ou de eletricidade estática, agora, iniciamos o estudo de corrente elétrica, isto é, de cargas em movimentos. Exemplo de correntes elétricas existem em abundância, desde as grandes correntes, como as que constituem os relâmpagos, até as minúsculas correntes nervosas, que regulam nossa atividade muscular. As correntes na fiação elétrica doméstica, nas lâmpadas elétricas e aparelhos elétricos nos são bastante familiares. Um feixe de elétrons se move através do vácuo existente num tubo de imagem de um aparelho de televisão. Partículas carregadas de ambos os sinais fluem nos gases ionizados das lâmpadas fluorescente, nas baterias de rádios transistorizados e nas baterias de carros. Correntes elétricas em semicondutores são encontradas nas calculadoras de bolso e em chips que controlam os fornos de microondas e em máquinas de lavar elétricas. Quando, como na figura abaixo, introduzimos uma bateria na espira condutora, ela não fica mais sob um mesmo potencial. Campos elétricos atuam no interior do material que constitui o circuito, exercendo forças sobre os elétrons de condução e estabelecendo uma corrente. Figura 16 A figura a seguir mostra uma seção de um condutor, parte de uma espira condutora, em que uma corrente foi SOCIESC estabelecida. Figura 17 Quando uma variação de carga Δq passa através de um plano num intervalo de tempo Δt, definimos a corrente através desse plano como: I = Δq Δt Onde: I é a corrente elétrica, dado em Ampèr ( A ); Δq é a variação da carga elétrica pela seção transversal do condutor, dado em Coulomb ( C ); Δt é a variação do tempo pelo qual a carga passa pelo condutor, dado em segundos ( s ); Exemplo: 1-Suponha que na figura abaixo passe 12,5x1018 elétrons pela secção transversal do condutor em um intervalo de tempo de 0 á 10 segundos, qual será a corrente que passa pelo condutor neste intervalo de tempo? Dados: Nº. de elétrons: 12,5x1018 elétrons
  • 11.
    Eletricidade Básica eEletrônica Geral SOCIESC [ 11 / 113 ] Para calcular a variação do tempo temos que fazer o tempo final menos o inicial Δt = ( tf – ti ) Δt = ( 10 – 0 ) Δt = 10 s Agora calculamos qual a variação de carga, e para tal é preciso apenas conhecer a carga final, pois já sabemos que o fluxo inicial é zero ( qi = 0 C ) e para calcular o fluxo final temos que transformar a carga dada em número de elétrons em Coulomb, então: 1 Coulomb = 6,25 x 1018 elétrons onde; x = 2 C x Coulomb = 12,5 x 1018 elétrons e a variação de fluxo é Δq = ( qf –qi ) Δq = ( 2 C – 0 C ) Δq = 2 C Logo; a corrente elétrica que passa por este conduto é igual a: I = Δq onde; I = 2 C logo; I = 0,2 A Δt 10 s 2.1 FLUXO REAL E CONVENCIONAL Na figura a seguir desenhamos as setas das correntes no sentido que um portador de carga positiva – repelido pelo terminal positivo da bateria e atraído pelo terminal negativo – Com efeito, os portadores de carga no condutor de cobre são elétrons detentores de carga negativa. Figura 18 Estes elétrons circulam no sentido oposto aos das setas da corrente. Lembremos também que, numa lâmpada fluorescente, estão presentes portadores de carga de ambos os sinais. Uma vez que os portadores de carga positiva e negativa se movem em sentidos opostos, devemos escolher que fluxo de carga é representado por uma seta de corrente. Desenhamos as setas da corrente, na figura do circuito acima, no sentido horário, obedecendo á seguinte convenção histórica:
  • 12.
    [ 12 /113 ] Eletricidade Básica e Eletrônica Geral A seta da corrente é desenhada no sentido em que se moveriam os portadores positivos, mesmo que os portadores reais não sejam positivos. Apenas quando estamos interessados no mecanismo detalhado do transporte de carga, necessitamos prestar SOCIESC atenção aos sinais reais dos portadores de carga. Figura 19 3 TENSÃO CONTINUA E ALTERNADA A corrente contínua (dc ou cc) é a corrente que passa através de um condutor ou de um circuito somente num sentido, como mostra o gráfico abaixo. A razão dessa corrente unidirecional se deve ao fato das fontes de tensão, como as pilhas e as baterias, manterem a mesma polaridade da tensão de saída. Figura 20 A tensão fornecida por essas fontes é chamada de tensão de corrente contínua ou simplesmente de tensão dc ou tensão cc. Uma fonte de tensão contínua pode variar o valor da sua tensão de saída, mas se a polaridade for mantida, a corrente fluirá somente num sentido. Uma fonte de tensão alternada (tensão ca) inverte ou alterna periodicamente a sua polaridade, como na figura a seguir. Conseqüentemente, o sentido da corrente alternada resultante também é invertido periodicamente. Em termos do fluxo convencional, a corrente flui do terminal positivo da fonte de tensão, percorre o circuito e volta para o terminal negativo, mas quando o gerador alterna a sua polaridade, a corrente tem de inverter o seu sentido. Um exemplo comum é a linha de tensão ca usada na maioria das residências. Nesses sistemas sentidos da tensão e da corrente sofrem muitas inversões por segundo. Figura 21
  • 13.
    Eletricidade Básica eEletrônica Geral SOCIESC [ 13 / 113 ] R = k ⋅l R = k ⋅ 1 A R k l = ⋅ A 4 RESITÊNCIA E RESISTIVIDADE Defini-se resistência como: Capacidade de uma fio condutor ser opor a passagem de corrente elétrica através de sua estrutura. Verifica-se experimentalmente que a resistência elétrica de um resistor depende do material que o constitui e de suas dimensões. Para simplificar a análise dessa dependências, vamos considerar que os condutores tenham a forma de um fio cilíndrico como mostra a figura abaixo. Esta é a forma largamente utilizada tanto na transmissão de energia elétrica como na construção de resistores. Considere vários fios condutores de mesmo material, mesma área de secção transversal de comprimentos diferentes.Verifica-se que quanto maior o comprimento tanto maior é a resistência do fio. Mais precisamente: A resistência é diretamente proporcional ao comprimento do fio. Em símbolos: Se tomarmos vários condutores de mesmo material, mesmo comprimento, mas de diâmetro diferentes, verificamos que a resistência é inversamente proporcional à área da seção reta do fio. Em símbolo: Relacionando as duas conclusões acima, obtemos: A constante de proporcionalidade é uma característica do material e simboliza-se por . Recebe o nome de resistividade.
  • 14.
    [ 14 /113 ] Eletricidade Básica e Eletrônica Geral A resistência de um condutor é diretamente proporcional ao seu comprimento e inversamente proporcional à área SOCIESC da secção transversal do fio. Assim: R = ρ ⋅ l A No Sistema Internacional a unidade de resistividade é ohm-metro (Ωm). Condutância é o inverso de resistência. A unidade da condutividade mho (Ω-1) o Siemens (S) Resistores C = 1 R Resistores de Filme Alguns fabricantes de resistores adotaram uma codificação especial para informar valores nos novos resistores de filme. No desenho abaixo, os resistores apresentam três faixas de cores para leitura do seu valor ôhmico e mais uma para indicar a tolerância. A cor que é pintada o corpo do componente, se refere ao tipo de resistor de filme. Note que um dos resistores, que é de precisão, tem 5 faixas para identificar o seu valor e mais uma faixa, destacada e mais larga, para indicar o coeficiente de temperatura. ⇒ Filme de carbono (CR) BEGE ⇒ Filme metálico (SRF) VERDE CLARO ⇒ Filme vítreo metalazado (Metal Glazed) (VR) AZUL ⇒ Filme metálico (MR) [ PRECISÃO ] VERDE ESCURO A B C D E F ------- ( Veja na tabela abaixo ) A cor, que é pintada o corpo dos resistores, ao lado, determina as diversas modalidades. Resistor de filme de carbono (CR), tem o corpo pintado de cor bege; resistor de filme metálico (SFR), tem o corpo pintado de cor verde claro; resistor de filme vítreo metalizado (Metal Glazed (VR)), tem a cor azul; e o de filme metálico (MR) [PRECISÃO] é verde escuro. A 1º Dígito B 2º Dígito C 3º Dígito D Multiplicador (Ω) E Tolerância (%) F Coef. Temp. PRATA - - - 0,01 10 -
  • 15.
    Eletricidade Básica eEletrônica Geral SOCIESC [ 15 / 113 ] DOURADO - - - 0,1 5 - PRETO 0 0 0 1 - - MARROM 1 1 1 10 1 100 VERMELHO 2 2 2 100 2 50 LARANJA 3 3 3 1K - - AMARELO 4 4 4 10K - - VERDE 5 5 5 100K - - AZUL 6 6 6 1M - - VIOLETA 7 7 7 10M - - CINZA 8 8 8 - - - BRANCO 9 9 9 - - - CAPACITORES Alguns capacitores, apresentam uma codificação que é um pouco estranha para os técnicos experientes, e muito difícil de compreender, para o técnico novato. Observe o desenho abaixo No primeiro capacitor , devemos acrescentar mais 2 zeros após ao 1ª e 2ª algarismo. O valor do capacitor, que se lê 104, é de 1000 pF ou 1 nF ou 0,001μ F. O valor do segundo capacitor é de 2200pF (Picofarad = x10-12F) ou 2,2 nF (Nanofarad = x10-9F) ou 0,022 μF (Microfarad = x 10-6F). Capacitores usando letras em seus valores. O desenho abaixo, mostra capacitores que tem os seus valores, impressos em nanofarad (nF)=10-9F. Quando aparece no capacitor uma letra n minúscula, como um dos tipos apresentados ao lado por exemplo: 3n3, significa que este capacitor é de 3,3nF. No exemplo, o n minúsculo é colocado ao meio dos números, apenas para economizar uma vírgula e evitar erro de interpretação de seu valor. Multiplicando-se 3,3 por x10-9 = ( 0,000.000.001 ), teremos 0,000.000.003.3 F. Para se transformar este valor em microfarad, devemos dividir por 10-6 = ( 0,000.001 ), que será igual a 0,0033μF. Para voltarmos ao valor em nF, devemos pegar 0,000.000.003.3F e dividir por 10-9 = ( 0,000.000.001 ), o resultado é 3,3nF ou 3n3F.
  • 16.
    [ 16 /113 ] Eletricidade Básica e Eletrônica Geral Para transformar em picofarad, pegamos 0,000.000.003.3F e dividimos por x10-12, resultando 3300pF. Alguns fabricantes fazem capacitores com formatos e valores impressos como os apresentados abaixo. O nosso exemplo, de 3300pF, é o primeiro da fila. Note nos capacitores seguintes, envolvidos com um círculo azul, o aparecimento de uma letra maiúscula ao lado dos números. Esta letra refere-se a tolerância do capacitor, ou seja, o quanto que o capacitor pode variar de seu valor em uma temperatura padrão de 25° C. A letra J significa que este capacitor pode variar até 5% de seu valor, a letra K = 10% ou M = 20%. Segue na tabela abaixo, os códigos de tolerâncias de capacitância. Até 10pF Código Acima de 10pF 0,1pF B 0,25pF C 0,5pF D 1,0pF F 1% G 2% H 3% J 5% K 10% M 20% S -50% -20% Z +80% -20% SOCIESC ou +100% -20% P +100% -0% Agora, um pouco sobre coeficiente de temperatura TC, que define a variação da capacitância dentro de uma determinada faixa de temperatura. O TC é normalmente expresso em % ou ppm/°C ( partes por milhão / °C ). É usado uma seqüência de letras ou letras e números para representar os coeficientes. Observe o desenho abaixo.
  • 17.
    Eletricidade Básica eEletrônica Geral SOCIESC [ 17 / 113 ] Os capacitores ao lado são de coeficiente de temperatura linear e definido, com alta estabilidade de capacitância e perdas mínimas, sendo recomendados para aplicação em circuitos ressonantes, filtros, compensação de temperatura e acoplamento e filtragem em circuitos de RF. Na tabela abaixo estão mais alguns coeficientes de temperatura e as tolerâncias que são muito utilizadas por diversos fabricantes de capacitores.
  • 18.
    [ 18 /113 ] Eletricidade Básica e Eletrônica Geral Código Coeficiente de temperatura NPO -0 30ppm/° C N075 -75 30ppm/°C N150 -150 30ppm/°C N220 -220 60ppm/°C N330 -330 60ppm/°C N470 -470 60ppm/°C N750 -750 120ppm/°C N1500 -1500 250ppm/° C N2200 -2200 500ppm/°C N3300 -3300 500ppm/°C N4700 -4700 1000ppm/°C N5250 -5250 1000ppm/°C P100 +100 30ppm/°C Outra forma de representar coeficientes de temperatura é mostrado abaixo. É usada em capacitores que se caracterizam pela alta capacitância por unidade de volume (dimensões reduzidas) devido a alta constante dielétrica sendo recomendados para aplicação em desacoplamentos, acoplamentos e supressão de interferências em baixas tensões. Os coeficientes são também representados com seqüências de letras e números como por exemplo: X7R, Y5F e Z5U. Para um capacitor Z5U, a faixa de operação é de +10°C que significa Temperatura Mínima e +85°C que significa Temperatura Máxima e uma variação de Máxima de capacitância, dentro desses limites de temperatura, que não ultrapassa -56%, +22%. Veja as três tabelas abaixo para compreender este exemplo e entender outros coeficientes. SOCIESC
  • 19.
    Eletricidade Básica eEletrônica Geral SOCIESC [ 19 / 113 ] Temperatura Minima Temperatura Máxima Variação Máxima de Capacitância X -55°C 2 +45°C A 1.0% Y -30°C 4 +65°C B 1.5% Z +10°C 5 +85°C C 2.2% 6 +105°C D 3.3% 7 +125°C E 4.7% F 7.5% P 10% R 15% S 22% T -33%, +22% U -56%, +22% V -82%, +22% INDUTÂNCIA Como a quantidade dual da carga é o enlace de fluxo e a dual da diferença de potencial é a corrente, então a indutância é a razão dos enlaces de fluxo para as correntes que eles enlaçam A corrente I que flui no enrolamento de N espiras produz o fluxo total φ e Nφ linhas de enlace L N φ de fluxo. Esta definição é aplicável somente a um meio magnetizável que seja linear, de modo que o fluxo seja proporcional à corrente. Se materiais ferromagnéticos estiverem presentes, não há uma definição única para indutância que seja útil em todos os casos, e tem-se o foco voltado aos materiais lineares. O interior de qualquer condutor também contém fluxo magnético, e este fluxo envolve uma fração variável da corrente total, dependendo da sua localização. Estes enlaces de fluxo levam a uma indutância interna, que deve ser combinada à indutância externa para obter a indutância total. Relutância A relutância é definida como a relação entre a força magnetomotriz e o fluxo total, ou seja, ou I = =φℜ m V L μ A ℜ =
  • 20.
    [ 20 /113 ] Eletricidade Básica e Eletrônica Geral onde a relutância é medida em ampère-espira por weber. B = μH SOCIESC Permeabilidade A permeabilidade magnética é dada por: para um condutor com N enrolamentos e com uma área de seção transversal A, temos: 4.1 Efeito Joule B Ni A ℜ = Um fato interessante: quando os elétrons caminham no interior de um condutor, eles se chocam contra os átomos do material de que é feito o fio. Nestes choques, parte da energia cinética de cada elétron se transfere aos átomos que começam a vibrar mais intensamente. No entanto, um aumento de vibração significa um aumento de temperatura.
  • 21.
    Eletricidade Básica eEletrônica Geral O aquecimento provocado pela maior vibração dos átomos é um fenômeno físico a que damos o nome de efeito SOCIESC [ 21 / 113 ] P = i ⋅V joule. É devido a este efeito joule que a lâmpada de filamento emite luz. Inúmeras são as aplicações práticas destes fenômenos. Exemplos: chuveiro, ferro de engomar, ferro elétrico, fusível, etc... O efeito joule é o fenômeno responsável pelo consumo de energia elétrica do circuito, quando essa energia se transforma em calor. 4.2 Potência Elétrica Suponha que, no circuito anterior, a lâmpada gaste uma energia elétrica de 20 joules em cada 10 segundos. Esta energia é dada pela corrente elétrica que, por sua vez, a recebe da pilha. Note que a pilha (gerador) fornece ao circuito toda a energia gasta pela lâmpada; em outras palavras: o gerador alimenta o circuito. Em cada 10 segundos a pilha fornece 20 joules de energia elétrica. Ora, 20 joules em cada 10 segundos é a mesma coisa que 2 joules por segundo; e 2 joules por segundo é a mesma coisa que 2 watts (W). Afirmamos então que a lâmpada gasta uma potência elétrica de 2 W. É evidente que o aparelho que consome energia poderia ser um motor ao invés de lâmpada. De qualquer forma: Se o aparelho consome energia, a potência em watts representa a energia consumida por segundo de uso. Ao comprar uma lâmpada, você já deve ter reparado que no vidro, além do nome do fabricante, aparecem dois valores numéricos como: 220V - 60W. São os dados nominais dessa lâmpada. O primeiro valor (220 V) é a tensão na qual a lâmpada deve ser ligada; o segundo valor (60W) é a potência que o aparelho vai consumir se satisfeita a tensão nominal. Se for gerador, sua potência em watts representa a energia fornecida ao circuito por unidade de tempo. Os dados nominais de um aparelho sempre devem ser conhecidos. E, quando são conhecidos, podemos até calcular a intensidade de corrente elétrica que passa pelo aparelho. Para fazê-lo, precisamos conhecer a expressão matemática que relaciona potência (P), intensidade de corrente elétrica (I) e diferença de potencial (V). Podemos demonstrar que: A potência elétrica é igual ao produto da intensidade de corrente elétrica pela diferença de potencial. P = i ⋅V Em símbolos, temos: A partir da expressão , podemos definir a unidade de diferença de potencial, no Sistema Internacional.
  • 22.
    [ 22 /113 ] Eletricidade Básica e Eletrônica Geral SOCIESC W = Em símbolos: V A Podemos dizer então que: 1 volt é a diferença de potencial entre dois pontos de um circuito e que a potência elétrica dissipada (ou fornecida) é de 1 watt quando nesta parte do circuito passa uma corrente de intensidade de 1 ampère. 4.3 Consumo de energia Vimos anteriormente que um condutor sofre um acréscimo de temperatura quando é atravessado por uma corrente elétrica. Esse fenômeno é chamado de efeito joule. O aquecimento ocorre porque os elétrons se chocam contra os átomos do material de que é feito o fio, que por isso aumentam sua energia de vibração. Figura 22 Se entre os pontos A e B do circuito existe a diferença de potencial V e pelo condutor passa a corrente i, então a potência elétrica posta em jogo é dada por P = i ⋅V . Mas, toda energia elétrica dissipada neste trecho do circuito se transforma em energia térmica. Então, para se calcular a potência elétrica transformada em térmica, basta aplicar qualquer uma das expressões: P = i ⋅V ou P = R⋅i 2 ou P V 2 R = Lembramo-nos de que a potência dissipada representa a energia consumida por unidade de tempo, concluímos que no intervalo de tempo t a energia total consumida será: E = P⋅Δt Essa energia elétrica consumida é transformada em energia térmica que é recebida pelo meio ambiente sob forma de calor e às vezes também de luz (nas lâmpadas, por exemplo). Exemplo:
  • 23.
    Eletricidade Básica eEletrônica Geral SOCIESC [ 23 / 113 ] Um ferro elétrico como os seguintes dados nominais: 110V – 500W. Se este ferro ficar ligado durante 1 hora, qual será a energia elétrica consumida, ou qual será transformada em calor? Figura 23 Isso significa: o ferro consome uma energia elétrica de 500 joules em cada segundo quando ele está ligado a uma tensão de 110V. Essa energia elétrica consumida é transformada em térmica e, portanto a energia elétrica consumida é transformada em térmica e, portanto a energia térmica liberada pela “resistência” do ferro, por segundo, é de 500 joules. Resolução: 1 hora equivale a 3600s Se em 1 segundo o ferro gasta 500J, em 3600s vai gastar 3600 vezes mais. Assim a energia consumida vale: E = 500 . 3600 P t E = 1800 000 joules Que também é a energia transformada em calor. Você já deve ter ouvido falar em quilowatt-hora (kWh). O que vem a ser o quilowatt-hora? Pegue uma conta de luz e note que esta unidade (kWh) refere-se á energia. Na conta de luz aparece no quadrinho referente a consumo de energia. A unidade do quilowatt-hora não pertence a nenhum sistema de unidades em especial: é uma unidade mista. kWh quer dizer 1 000 watts-hora. 1 000 Wh = 1 000 W . 3 600 s kWh = 3 600 000 W.s = 3 600 000 joules. Cada quilowatt-hora equivale a 3 600 000 joules. Em certo mês o preço cobrado por cada kWh usado em uma residência anda por volta de R$ 1,20. Então o ferro elétrico, dado no exemplo anterior, usado durante 1 hora, consumindo 1 800 000 joules, gasta ½ kWh e portanto vai dar uma despesa de apenas R$0,60! Com o preço do kWh dado acima, calcule, qual seria o gasto de um banho de meia hora, tomado num chuveiro com os seguintes dados nominais: 220V – 2000W.
  • 24.
    [ 24 /113 ] Eletricidade Básica e Eletrônica Geral SOCIESC 5 LEI DE OHM Para chegar a esta lei, vamos imaginar uma situação real, já conhecida de todos: uma pequena lâmpada de lanterna alimentada por uma única pilha, conforme o esquema abaixo: Figura 24 Com auxílio de um voltímetro e de um amperímetro podemos medir a tensão aplicada pela pilha e a intensidade de corrente elétrica do circuito, respectivamente. O que acontece se colocarmos uma outra pilha no circuito, conforme o esquema abaixo? Figura 25 Percebemos que a leitura do voltímetro aumenta. Isso acarreta um aumento de intensidade de corrente elétrica, pois uma maior tensão representa um maior desequilíbrio elétrico. Assim, o brilho da lâmpada e o valor indicado pelo amperímetro também aumentam. De modo geral, podemos dizer que, ao aplicarmos uma diferença de potencial aos terminais de um condutor, este é percorrido por uma corrente elétrica tanto mais intensa quanto maior for a tensão aplicada. Existem certos condutores em que a ddp aplicada em seus extremos é proporcional à intensidade da corrente elétrica que passa por eles. Mais precisamente, Simon Ohm (1789-1854) verificou experimentalmente o que hoje chamamos de Lei de Ohm. A Lei de Ohm afirma: A diferença de potencial (V) aplicada nos extremos de um condutor é, para uma dada temperatura, diretamente proporcional à intensidade de corrente elétrica(I) que por ele passa. Essa lei, que é uma verdade experimental só para determinados condutores, pode ser tratada matematicamente. Suponha que você tenha anotado os valores das tensões aplicadas e os correspondentes valores das intensidades de corrente elétrica. Colocando em ordenada os valores de V e em abscissa os valores de i, obtemos uma curva que representa graficamente o comportamento elétrico do condutor. Essa curva caracteriza o condutor, sendo por isso chamada de sua curva característica.
  • 25.
    Eletricidade Básica eEletrônica Geral SOCIESC [ 25 / 113 ] Gráfico 1 Se essa curva característica for uma reta oblíqua ascendente que passa pela origem, o condutor recebe o nome de condutor ôhmico, pois obedece à Lei de Ohm. Assim, se dobra V ⇒ dobra o i se dobra V ⇒ triplica o i etc... Isso nos informa que V e I são grandezas diretamente proporcionais. 5.1 Definição de resistência elétrica Os condutores que obedecem à Lei de Ohm são chamados de condutores ôhmicos ou lineares. São representados pelo símbolo: Figura 26 Mas na prática nem todos os condutores obedecem à Lei de Ohm, porque não possuem o que chamamos de resistência constante. O condutor que não obedece à Lei de Ohm é chamado de não-linear ou não-ohmico. Este condutor tem resistência variável. Por exemplo, uma lâmpada de filamento. O quociente entre a ddp e a intensidade de corrente elétrica I denomina-se resistência elétrica do fio condutor e representa-se por R. Em símbolos: V = constante ⇒ V = R ⋅ i R i Antes de interpretarmos fisicamente o que vem a ser resistência elétrica de um condutor, convém definir a unidade dessa nova grandeza, no Sistema Internacional. Se R = V , então unidade de R é o ohm (Ω) i Para você ter uma primeira idéia do significado desta grandeza, considere um fio condutor por onde passa uma corrente elétrica.
  • 26.
    [ 26 /113 ] Eletricidade Básica e Eletrônica Geral Você sabe que o condutor é constituído de átomos que vibram incessantemente em torno de posições fixas e que a corrente elétrica é devida ao movimento de elétrons que, em seu movimento no interior do fio, se chocam contra os átomos do material. Então o próprio material, apesar de condutor de eletricidade, oferece certa dificuldade ao movimento dos elétrons e, portanto, à passagem da corrente elétrica. Podemos encarar a resistência elétrica do fio como a medida desta dificuldade ou como a medida da oposição que o condutor oferece à passagem da corrente elétrica. Por que a resistência de um condutor nem sempre é constante, ou por que certos condutores não obedecem á SOCIESC Lei de Ohm? Explica-se assim: Com a passagem da corrente elétrica pelo condutor, há choques dos elétrons contra os átomos do material, com conseqüente aumento da temperatura (efeito Joule). Este fato acarreta dois fenômenos opostos no condutor: um aumento da energia de vibração dos átomos do material, opondo-se à corrente elétrica (aumento da resistência); e um aumento do número de cargas livres e também de suas velocidades, favorecendo a passagem de corrente elétrica (diminuição da resistência). Quando os dois fenômenos se contrabalançam, o condutor é ôhmico ou linear, pois sua resistência permanece constante. Gráfico 2 Quando o primeiro fenômeno predomina, a resistência do condutor aumenta com a temperatura, e é o que ocorre com o filamento de uma lâmpada incandescente. Gráfico 3 Quando o segundo fenômeno é predominante, a resistência diminui com o aumento da temperatura, e é, por exemplo, o que acontece nos condutores eletrolíticos. Gráfico 4 Apliquemos agora a Lei de Ohm para nos familiarizarmos com as grandezas, unidades e fórmulas estudadas.
  • 27.
    Eletricidade Básica eEletrônica Geral SOCIESC [ 27 / 113 ] Exemplo: Calcule a diferença de potencial que deve ser aplicada nos terminais de um condutor de resistência de 100Ω, para que ele seja percorrido por uma corrente elétrica de intensidade de 0,5 ampère. Resolução: São dados: resistência elétrica______________ R = 100Ω Intensidade de corrente elétrica____ i = 0,5A Pede-se: diferença de potencial________________ V = ? A Lei de Ohm nos fornece a expressão V = R.i que, aplicada ao problema, resulta: V = 100 . 0,5 V = 50 volts Resposta: Para que um condutor com resistência de 100Ω seja percorrido por 0,5A, deve aplicar-se uma tensão de 50V nos seus extremos. 5.2 Exercícios 1- Calcule a queda de potencial em um resistor de 22Ω ao ser percorrido por 10A. (R=220V) 2- Calcule a intensidade de corrente elétrica que passa por um fio de cobre de resistência de 20Ω ao ser submetido a uma ddp de 5V. (i=250mA) 3- Qual a resistência elétrica de um condutor que é percorrido por uma corrente de 1/2A quando fica sujeita a 110V? (R=220Ω) 4- Calcule a potência dissipada por um resistor de 50Ω quando sujeito a uma diferença de potencial de 200V. (P=800W) 5- Qual é a potência elétrica consumida por um resistor de 100Ω a ser percorrido por 1/2A? (P=25W) 6- Um ferro elétrico consome uma potência de 500 watts quando submetido a uma tensão de 100 volts. Calcule a resistência elétrica. (R=20Ω) 7- Determine a potência elétrica dissipada no condutor do circuito abaixo: (P=180watts) Figura 27
  • 28.
    [ 28 /113 ] Eletricidade Básica e Eletrônica Geral P V 2 SOCIESC P = R⋅i 2 R = 5.3 Potência dissipada nos resistores Já estudamos que a potência posta em jogo num elemento de circuito é dada pela expressão: P = i . V Figura 28 Se esse elemento de circuito é um resistor de resistência R, temos que V = R . i; Então a potência dissipada por um resistor pode ser escrita: P = i ⋅V ⇒ como V = R⋅i ⇒ P = i ⋅ R⋅i ⇒ Mas também podemos substituíram o valor de i na expressão de P: P = i ⋅V ⇒ como i = V ⇒ V R P = V ⋅ ⇒ R Note que essas duas fórmulas têm larga utilização, em particular nos problemas resolvidos anteriormente por outro método. Observações: 1. Para um condutor de resistência constante (R constante): P = R . i2 nos informa que a potência elétrica dissipada é diretamente proporcional ao quadrado da intensidade de corrente elétrica que por ele passa. P = V2 / R nos informa que a potência elétrica dissipada é diretamente proporcional ao quadrado da diferença de potencial aplicada em seus terminais. Graficamente temos para R constante Gráfico 5 2. Para uma corrente de intensidade constante (i constante) e resistência variável, a potência é diretamente proporcional à resistência.
  • 29.
    Eletricidade Básica eEletrônica Geral SOCIESC [ 29 / 113 ] Gráfico 6 3. Para uma diferença de potencial constante ( V constante) e resistência variável, a potência é inversamente proporcional à resistência. Gráfico 7 Exemplo: 1. Um resistor de 100Ω é percorrido por uma corrente de 1/2A. Determine a potência elétrica que ele consome. Resolução: 1o modo: São dados: R ⇒ 100Ω i ⇒ 1/2A Pede-se: potência elétrica ⇒ P = ? P= i . V ⇒ P= 2 . ( ? ) Mas V= R . i ⇒ V= 100 .2 ⇒ V= 200V Então, P= 2.200 ⇒ 2o modo: P= R . i2 ⇒ P= 100 . (2)2 ⇒ P= 100 . 4 5.4 Exercício Calcule a potência elétrica dissipada por uma lâmpada de filamento de 240Ω ao ser submetido a uma diferença de potencial de 120V. P= 400W P = 400W
  • 30.
    [ 30 /113 ] Eletricidade Básica e Eletrônica Geral SOCIESC 6 LEIS DE KIRCHHOFF 6.1 Lei de Kirchhoff para a tensão (LKT) A tensão aplicada a um circuito fechado é igual à soma das quedas de tensão naquele circuito. A lei de Kirchhoff para a tensão, ou leis das malhas, afirma que: Este fato será usado no estudo de circuitos série e será expresso baseado no seguinte principio: Tensão aplicada = soma de quedas de tensão VA = V1 + V2 + V3 Onde VA é a tensão aplicada e V1, V2 e V3 são as quedas de tensão. Uma outra forma de se enunciar a LKT é: a soma algébrica da subidas e das quedas de tensão deve ser igual a zero. Uma fonte de tensão é considerada como um aumento de tensão, uma tensão através de um resistor consiste numa queda de tensão. Para facilitar a denominação, geralmente usam-se índices alfabéticos para indicar as fontes de tensão e índices numéricos para indicar as quedas de tensão. Esta forma da lei pode ser escrita transpondo os termos da direita da equação anterior para o lado esquerdo: Tensão aplicada – soma das quedas de tensão = 0 Substituindo por letras: VA - V1 - V2 - V3 = 0 Ou VA – (V1 + V2 + V3) = 0 Introduzindo um símbolo novo, Σ, a letra grega maiúscula sigma, temos: ΣV = VA - V1 - V2 - V3 = 0 Na qual ΣV é a soma algébrica de todas as tensões ao longo de qualquer circuito fechado, é igual a zero. Σ significa “somatório de”. Atribuímos um sinal positivo (+) para um aumento de tensão e um sinal negativo (-) para uma queda de tensão na fórmula V = 0. Veja a figura abaixo. Ao acompanhar as quedas de tensão ao negativo até o terminal positivo passando pela fonte de tensão. O percurso do terminal negativo até o terminal positivo passando pela fonte de tensão corresponde a um aumento de tensão. Continuamos a acompanhar o circuito do terminal positivo passando por todos os resistores e voltamos ao terminal negativo da fonte. Se começarmos pelo ponto a, da figura, o terminal negativo da bateria, e se percorrermos o circuito no sentido abcda, atravessamos VA do – para o + e VA = +100V. Se partirmos do ponto b e percorrermos o circuito no sentido oposto badcb, atravessamos VA do + para o – VA = -100V.
  • 31.
    Eletricidade Básica eEletrônica Geral SOCIESC [ 31 / 113 ] A queda de tensão através de qualquer resistência será negativa (-) se a percorremos no sentido do + para o -. Assim, na figura, se percorrermos o circuito no sentido abcda, V1 = -50V, V2 = -30V, e V3 = -20V. A queda de tensão será positiva (+) se atravessarmos a resistência no sentido do – para o +. Portanto, ao percorrermos o circuito no sentido abcda, teremos: ΣV = 0 VA - V1 - V2 - V3 = 0 100 –50 – 30 –20 = 0 0 =0 Exemplo: 1- Determine o sentido da tensão ao longo do circuito abcd, abaixo, e a seguir escreva as expressões para as tensões ao longo do circuito. Figura 30 Anote o sentido da corrente na figura, como mostra abaixo. Marque as polaridades + e – de cada resistor. VA é uma fonte de tensão (+). (É um aumento de tensão no sentido adotado para a corrente). V1 é uma queda de tensão (-). (É uma diminuição de tensão no sentido adotado para a corrente). V2 é uma queda de tensão (-). (Uma diminuição no sentido adotado). VB é uma fonte de tensão (-), (É uma diminuição de tensão no sentido adotado para a corrente). V3 é uma queda de tensão (-). (Uma diminuição no sentido adotado). ΣV = 0 +VA - V1 - V2 -VB - V3 = 0 Agrupando os aumentos e as quedas de tensão: +VA – (V1 + V2 +VB + V3) = 0 Figura 29 Figura 31
  • 32.
    [ 32 /113 ] Eletricidade Básica e Eletrônica Geral Observe que as quedas de tensão incluem uma fonte de tensão VB. Normalmente, uma fonte seria positiva. Neste caso, a polaridade da fonte age contra o sentido adotado para a corrente. Figura 32 SOCIESC Portanto, o seu efeito é o de reduzir a tensão. 2- Determine a tensão VB no circuito abaixo: O sentido do fluxo da corrente está indicado através da seta. Marque a polaridade das quedas de tensão através dos resistores. Percorra o circuito no sentido do fluxo da corrente partindo do ponto a. Escreva a equação do circuito: . ΣV = 0 Utilize as regras do + e – para os aumentos e quedas de tensão respectivamente. +VA - V1 - V2 -VB - V3 = 0 Tire o valor de VB. VB =+VA - V1 - V2 - V3 = 15 – 3 – 6 – 2 = 4 V Como se obteve um valor positivo de VB, o sentido adotado para a corrente é de fato o sentido real da corrente. 6.2 Lei de Kirchhoff para a corrente (LKC) A lei de Kirchhoff para a corrente, ou lei dos nós, afirma que: A soma das correntes que entram numa junção é igual a soma das correntes que saem da junção. Suponha que tenhamos seis correntes saindo e entrando numa junção comum ou num ponto, por exemplo, o ponto P, como mostra a figura a seguir. Este ponto comum é também chamado de nó.
  • 33.
    Eletricidade Básica eEletrônica Geral SOCIESC [ 33 / 113 ] Figura 33 A soma de todas as correntes que entram = A soma de todas as correntes que saem Substituindo por letras: I1 + I3 + I4 + I6 = I2 + I5 Se considerarmos as correntes que entram numa junção como positivas (+) e as que saem da mesma junção como negativas (-) , então esta lei afirma também que a soma algébrica de todas as correntes que se encontram numa junção comum é zero. Utilizando O símbolo de somatório, Σ, temos: Σ I = 0 Onde Σ I, a soma algébrica de todas as correntes num ponto comum é zero. I1 - I2 + I3 + I4 - I5+ I6 = 0 Se transpusermos os termos negativos para o lado direito do sinal de igual, teremos a mesma forma da equação original. Exemplo: 1- Escreva a equação para a corrente I1 na parte (a) e na parte (b) da figura abaixo: Figura 34 A soma algébrica de todas as correntes em um nó é zero. As correntes que entram são +; as correntes que saem são -. (a) + I1 – I2 – I3 = 0
  • 34.
    [ 34 /113 ] Eletricidade Básica e Eletrônica Geral SOCIESC I1 = I2 + I3 (b) +I1 – I2 – I3 – I4 = 0 I1 = I2 + I3 + I4 2- Calcule as correntes desconhecidas na parte a e na parte b da figura abaixo. Figura 35 (a) + I1 – I2 – I3 = 0 I1 = I2 + I3 = 7 – 3 – 4A (b) +I1 – I2 – I3 – I4 = 0 I1 = I2 + I3 + I4 = –2 –3 +4 = –1A 6.3 Exercícios 1- Determine o sentido da tensão ao longo do circuito abcd, abaixo, e a seguir escreva as expressões para as tensões ao longo do circuito. Figura 36 2- Determine a tensão VA no circuito a seguir:
  • 35.
    Eletricidade Básica eEletrônica Geral SOCIESC [ 35 / 113 ] Figura 37 3- Escreva a equação para a corrente I2 na parte (a) e na parte (b) da figura a seguir: Figura 38 4- Calcule as correntes desconhecidas na parte a e na parte b da figura abaixo. Figura 39
  • 36.
    [ 36 /113 ] Eletricidade Básica e Eletrônica Geral SOCIESC 7 ASSOCIAÇÃO DE RESISTORES Até agora tratamos de condutores e resistores sem, no entanto, especificar perfeitamente seus significados. Na transmissão de energia elétrica e nos enrolamentos de motores e geradores, procura-se reduzir ao mínimo a resistência elétrica para evitar perdas por efeito joule. Para isso utilizam-se fios de materiais como o cobre e o alumínio, por apresentarem baixa resistência. São os condutores. Em outros casos, interessa-nos que os fios apresentem resistências elevadas para conseguir aquecimento, queda de potencial ou limitação de corrente elétrica. Para esses casos, utilizam-se fios de níquel-cromo, tungstênio, carvão, por apresentarem alta resistência. São os resistores. 7.1 Associação de resistores em série Antes de ligarmos resistores eletricamente entre si para constituírem uma associação, vamos acompanhar um exemplo: Determinemos a intensidade da corrente elétrica indicada no amperímetro do circuito abaixo: Figura 40 O amperímetro mede a intensidade i da corrente elétrica. São dados: V = 30V R = 15Ω Pede-se: i = ? i = V/R ⇒ i = 30/15 ⇒ i = 2A Mas suponha que o circuito contenha vários resistores associados em série como, por exemplo: Figura 41
  • 37.
    Eletricidade Básica eEletrônica Geral SOCIESC [ 37 / 113 ] Como podemos determinar a indicação do amperímetro? Para fazê-lo, imagine que os três resistores sejam tirados do circuito, que então apresenta o aspecto: Figura 42 No lugar dos três resistores podemos, para efeito de cálculo, inserir um único, que, submetido à mesma ddp, seja percorrido pela mesma corrente e, portanto, consuma a mesma potência da associação dada. Esse resistor único recebe o nome de resistor equivalente. Sua resistência chama-se resistência equivalente, resultante ou total. O circuito então fica: Figura 43 Continuemos com nosso problema-modelo. Nele, agora com uma única resistência, tudo fica simples. A indicação do amperímetro é 2A e a potência dissipada é de 60W. E o circuito original? A corrente do amperímetro é de 2A. Como o circuito é constituído de um único caminho, 2A é a corrente que passa em cada um dos resistores. Assim temos: Figura 44 Note que a queda de potencial e a potência dissipada em cada resistor podem ser determinadas pela Lei de Ohm (V=R.i) e pela fórmula da potência (P=i.V).
  • 38.
    [ 38 /113 ] Eletricidade Básica e Eletrônica Geral SOCIESC Veja então: • Somando todas as quedas de potencial: V1 + V2 + V3 = 20 + 4 + 6 ⇒ Obtemos exatamente a elevação do potencial proporcionada pelo gerador (30V). • Somando-se todas as potências dissipadas nos resistores: P1 + P2 + P3 = 40 + 8 +12 ⇒ Obtemos a potência dissipada pelo resistor equivalente. Podemos então concluir: A resistência equivalente de uma associação em série de resistores é igual à soma das resistências de cada um dos resistores da associação. Exemplo: 1- Determine, no circuito abaixo, a indicação do amperímetro, a queda de potencial em cada resistor e a potência que cada um deles dissipa. Vt = 30V Pt = 60W
  • 39.
    Eletricidade Básica eEletrônica Geral SOCIESC [ 39 / 113 ] Figura 45 Resolução: Os resistores estão em série, pois continua havendo um único caminho para a corrente elétrica. A resistência equivalente é então: R = R1 + R2 + R3 = 30 + 40 + 20 ⇒ A indicação do amperímetro é calculada pela Lei de Ohm: i = V i = 45 i = 0,5 A R 90 Cálculo da queda de potencial e da potência: Agora que você sabe como resolver um circuito com resistores em série, podemos justificar matematicamente por que somamos as resistências para obter a equivalente. Considere então três resistores em série: Figura 46 Imagine agora o resistor equivalente de resistência R, que é percorrido pela mesma corrente i da associação quando suporta a mesma tensão V. R = 90Ω
  • 40.
    [ 40 /113 ] Eletricidade Básica e Eletrônica Geral Figura 47 R = R1 + R2 + R3 SOCIESC Temos que V = V1 + V2 + V3 Aplicando a Lei de Ohm a cada resistor, temos: V = V1 + V2 + V3 R.i = R1.i + R2.i + R3.i R.i = (R1 + R2 + R3).i ⇒ A fórmula deduzida para três resistores pode ser facilmente estendida a n resistores. Resistores em série constituem sempre um único caminho para a corrente elétrica. São exemplos de associação em série. a) iluminação pública em grandes cidades; b) iluminação de árvores de natal. 7.1.1 DIVISOR DE TENSÃO Um exemplo muito comum do uso de resistores em série são os divisores de tensão, os quais são circuitos formados por apenas dois resistores. Para este tipo de circuito em particular existe uma fórmula que nos permite calcular as tensões sobre os dois resistores sem se preocuparmos com a corrente que passa sobre cada resistor. Esta fórmula é estabelecida através das relações da Lei de Ohm e a Lei de Kirchhoff para a tensão. Para explicar o que foi dito vamos seguir um exemplo. Suponha que tenhamos o seguinte circuito divisor de corrente, como mostra a figura abaixo: Figura 48 Sabemos que neste circuito há uma corrente circulando através dos resistores os quais possuem em seus terminais uma diferença de potencial, ddp, para calcularmos a corrente que passa sobre estes componentes temos que calcular primeiramente a resistência total e então calcularmos a intensidade da corrente como mostrado a seguir: 1 2 R = R + R
  • 41.
    Eletricidade Básica eEletrônica Geral V = i 1 , onde i é igual para os dois resistores mas como SOCIESC [ 41 / 113 ] Como nosso objetivo é calcular a tensão sobre um resistor sem precisarmos calcular a corrente vamos calcular V1 utilizando apenas a tensão da fonte e as resistências do circuito da seguinte maneira: Calculando V1 , R i = V , ou seja R tensão da fonte dividida pela resistência total, assim podemos substituir uma equação na outra e obtermos a fórmula do divisor de tensão. V R V 1. R + R 1 2 1 = Esta fórmula é de muita utilidade para resoluções instantâneas de alguns problemas, por isso, são importantes a sua memorização e o seu entendimento. Para o cálculo de V2, basta substituir o valor de R1 por R2. 7.2 Associação de resistores em paralelo Considere uma fonte de tensão fixa, como a tomada de força instalada em sua casa. Suponha que você queira ligar uma lâmpada e um ferro elétrico nesta única tomada. Figura 49 No exemplo acima, os dados nominais dos aparelhos podem ser, por exemplo: Lâmpada 1 ⇒ 110V - 55W Lâmpada 2 ⇒ 110V - 110W Ferro elétrico⇒ 110V - 550W Podemos então, para cada um desses aparelhos, calcular a intensidade da corrente elétrica e sua resistência:
  • 42.
    [ 42 /113 ] Eletricidade Básica e Eletrônica Geral = = 55 = e R = V = = 220 Ω 110 R V = = 110 = e = = =110Ω = = 550 = e R = V = = 22Ω SOCIESC i P 0,5 Lâmpada 1⇒ A V 110 110 0,5 i i P 1 Lâmpada 2 ⇒ A V 110 1 i i P 5 Ferro elétrico ⇒ A V 110 110 5 i Esquematicamente temos: Figura 50 É importante perceber que a corrente elétrica que entra pelo extremo A reparte-se em cada um dos aparelhos, mas se junta novamente para sair pelo extremo B com a mesma intensidade. Na associação em paralelo, também vamos aprender como se calcula a resistência da associação, isto é, a resistência do resistor que, submetido a igual tensão, seja percorrido pela mesma corrente. Vamos primeiro deduzir a fórmula. Deduziremos para apenas três resistores. Mas podemos generalizar para n resistores. Figura 51 O inverso da resistência equivalente de uma associação de resistores em paralelo é igual à soma dos inversos de cada uma das resistências dos resistores da associação. 7.3 Exercícios 1- Calcule a resistência equivalente da associação a seguir:
  • 43.
    Eletricidade Básica eEletrônica Geral SOCIESC [ 43 / 113 ] Figura 52 2- Calcule você mesmo a resistência equivalente de cada uma das associações a seguir: Figura 53 A resistência equivalente de uma associação em paralelo é sempre menor do que qualquer uma das resistências da associação. Nos circuitos a seguir acompanhe a resolução do primeiro problema e tente resolver os outros. 3- Determine a intensidade de corrente elétrica que passa em cada resistor: a) Figura 54 b) Figura 55 Observe, nos dois exercícios acima, que o resistor de maior resistência é percorrido por menor corrente e do de menor resistência é percorrido por maior corrente. É o que ocorre nas associações em paralelo. Esse tipo de associação é usado nas instalações residenciais.
  • 44.
    [ 44 /113 ] Eletricidade Básica e Eletrônica Geral 4- que a ddp nos terminais da associação abaixo vale 48V. Determine: a) a resistência equivalente; b) a intensidade total da corrente; c) a ddp nos terminais de cada um dos resistores; d) a intensidade da corrente que percorre cada resistor. Figura 56 SOCIESC 5- Dada a associação abaixo, determine: a) a resistência equivalente; b) a intensidade da corrente que percorre cada resistor; c) a intensidade total da corrente; d) o potencial de cada ponto assinalado; e) a potência dissipada em cada resistor. Figura 57 6. Complete as frases abaixo: a) Numa associação em paralelo, o resistor percorrido pela menor corrente é o resistor de ..................................resistência. b) Numa associação em paralelo, o resistor que dissipa maior potência é o resistor de .............................resistência.
  • 45.
    Eletricidade Básica eEletrônica Geral SOCIESC [ 45 / 113 ] 7.4 Curto-circuito Quando estudamos a associação em paralelo, já vimos que pela maior resistência passa menor corrente, e que pela menor resistência passa maior corrente. Suponha que uma associação em paralelo seja constituída de dois condutores e um deles muito menor do que o outro. Neste circuito a intensidade da corrente elétrica que passa pelo menor é muito maior do que a outra (i1 i2 ). Isso significa que, da corrente total i que entra pelo ponto A, uma parcela mínima passa por R2 e praticamente a corrente toda se escoa por R1. Figura 58 Imagine agora que R1 se torne tão pequeno que tenda a zero (R1 = 0). Concluímos que toda a corrente que entra por A passa por R1 para sair em B. Figura 59 Nesse caso, a resistência R2 passa a não ter função elétrica e pode ser eliminada. A resistência total do circuito vale zero e os pontos A e B se dizem em curto-circuito, pois estão ligados por fios sem resistência. Note que a ddp entre A e B nesse caso também é zero. Assim podemos dizer que, eletricamente falando, A e B coincidem. Exemplo: 1- Calcule a resistência equivalente entre A e B. Figura 60 Resolução:
  • 46.
    [ 46 /113 ] Eletricidade Básica e Eletrônica Geral Quando se apresenta uma associação de resistores, a primeira providência a tomar é verificar a presença de fios SOCIESC sem resistência. Como fio sem resistência liga pontos que eletricamente são coincidentes, podemos, no circuito original, batizar os pontos que esse fio liga com o mesmo nome. Assim, no nosso esquema, temos: Figura 61 Note que dois caminhos saem de A e que, depois de 4Ω e 6Ω, chegam ao mesmo ponto: Figura 62 Do ponto X saem dois caminhos e depois de 6Ω e 4Ω chegam a B: Figura 63 A partir deste esquema tudo é simples. A próxima etapa do cálculo reduz o circuito a: Figura 64 E finalmente temos a resistência equivalente do circuito: Figura 65
  • 47.
    Eletricidade Básica eEletrônica Geral SOCIESC [ 47 / 113 ] 2- Calcule a resistência equivalente entre A e B. Figura 66 Resolução: Para chegar ao esquema simplificado, temos as seguintes passagens: Figura 67 7.5 Exercício 1. Calcule você mesmo a resistência equivalente das associações abaixo: a) Figura 68 b)
  • 48.
    [ 48 /113 ] Eletricidade Básica e Eletrônica Geral SOCIESC Figura 69 c) Figura 70 d-1) Figura 71 d-2) Se no circuito anterior o fio se romper no ponto X, qual será a nova resistência equivalente? Figura 72
  • 49.
    Eletricidade Básica eEletrônica Geral SOCIESC [ 49 / 113 ] e) Figura 73 f) Figura 74 g) Figura 75
  • 50.
    [ 50 /113 ] Eletricidade Básica e Eletrônica Geral 7.6 Analise de malhas com mais de uma malha Percebeu-se que utilizamos os conceitos das leis de Kirchhoff, sendo que estas podem ser simplificadas através de um método que utiliza as correntes nas malhas. Não se leva em conta se o percurso contém ou não uma fonte de tensão. Ao se resolver um circuito utilizando as correntes nas malhas, precisamos escolher previamente quais os percursos que formarão as malhas. A seguir, designamos para cada malha a sua respectiva corrente de malha. Por conveniência, as correntes de malha são geralmente indicadas no sentido horário. Este sentido é arbitrário, mas o horário é o mais usado. Aplica-se então a lei de Kirchhoff para a tensão ao longo dos percursos de cada malha. As equações resultantes determinam as correntes de malha desconhecidas. A partir dessas correntes, pode-se calcular a corrente ou a tensão de qualquer resistor. Figura 76 - Circuito para análise de duas malhas Na figura anterior, temos um circuito com duas malhas chamadas de malha 1 e malha 2. A malha 1 é formada pelo percurso abcda, e a malha 2 é formada pelo trajeto adefa. São conhecida todas as resistências e todas as fontes de tensão. O procedimento para se determinar as correntes das malhas I1 e I2 é o seguinte: 1º passo: Depois de escolher as malhas, mostre as correntes das malhas I1 e I2 no sentido horário. Indique a polaridade da tensão através de cada resistor, de acordo com o sentido adotado para a corrente. Lembre-se de que o fluxo convencional de corrente num resistor produz uma polaridade positiva onde a corrente entra. 2º passo: Aplique a lei de Kirchhoff para a tensão, ΣV = 0, ao longo de cada malha. Percorra cada malha no sentido da corrente da malha. Observe que há duas correntes diferentes (I1 e I2) fluindo em sentidos opostos através do mesmo resistor, R2, que é comum a ambas as malhas. Por esse motivo aparecem dois conjuntos de polaridades para R2. Percorra a malha 1 no sentido abcda. SOCIESC V I R I R I R + − ⋅ − ⋅ + ⋅ = 1 1 1 2 2 2 ( ) ( ) A A V I R R I R + − ⋅ + + ⋅ = A 1 1 2 2 2 I R R I R V + ⋅ + − ⋅ = 1 1 2 2 2 0 0 Observe que na primeira expressão I2R2 é positivo (+), pois passamos por uma queda de tensão do negativo para o positivo. Percorra a malha 2 no sentido adefa. I R I R I R V + ⋅ − ⋅ + = 1 2 1 2 2 3 0 − ⋅ + ⋅ − ⋅ + = ( ) B B I R I R R V 1 2 2 2 3
  • 51.
    Eletricidade Básica eEletrônica Geral SOCIESC [ 51 / 113 ] Observe que I1.R2 é uma queda de tensão positiva, pois passamos por uma queda de tensão do negativo para o positivo. 3º passo: Calcule I1 e I2 resolvendo as equações (1) e (2) simultaneamente. 4º passo: Quando as correntes das malhas forem conhecidas, calcule todas as quedas de tensão através dos resistores utilizados da lei de Ohm. 5º passo: Verifique a solução das correntes das malhas percorrendo a malha abcdefa. 1 1 2 3 0 + − ⋅ − ⋅ − = A B V I R I R V Exemplo: Dados VA = 58V, VB =10V, R1= 4Ω, R2 = 3Ω, e R3 = 2Ω, calcule todas as correntes das malhas e as quedas de tensão no circuito. Figura 77 1º passo: Escolha as duas malhas conforme a indicação da figura. Mostre a corrente da malha no sentido horário. Indique as polaridades através de cada resistor 2º passo: Aplique ΣV=0 à malha 1 e à malha 2 e percorra a malha no sentido da corrente da malha. Malha 1, abcda: I I I 58 4 3 3 0 + − ⋅ − ⋅ + ⋅ = 1 1 2 + 7 ⋅ I − 3 ⋅ I = 58 1 2 Malha 2, adefa: I I I 3 3 2 10 0 − ⋅ + ⋅ − ⋅ + = 1 1 2 3 I 5 I 10 + ⋅ − ⋅ = 1 2 Observe que as correntes das malhas I1 e I2 passam através de R2, o resistor comum às duas malhas.
  • 52.
    [ 52 /113 ] Eletricidade Básica e Eletrônica Geral 3º passo: Calcule I1 e I2 resolvendo as duas equações simultaneamente. SOCIESC 7 3 58 1 2 + ⋅ I − ⋅ I = 3 5 10 1 2 + ⋅ I − ⋅ I = Multiplicando a primeira por 5 e a Segunda por 3, obtêm-se as equações abaixo e a seguir subtrai-se estas equações: I I 35 15 290 + ⋅ − ⋅ = 1 2 I I 9 15 30 + ⋅ − ⋅ = 1 2 26 260 I A I 10 1 1 = + ⋅ = Substituindo I1=10A na equação: 7 3 58 1 2 + ⋅ I − ⋅ I = Obtêm-se I2 A corrente através do ramo da é: 7(10) 3 58 + − ⋅ = I I 3 58 70 12 − ⋅ = − 70 58 I 4 A 3 3 2 2 2 = = − = I I I A da 10 4 6 1 2 = − = − = Figura 78 Neste caso o sentido adotado para a corrente da malha estava correto, porque os valores das correntes são positivos. Se os valores das correntes fossem negativos, o sentido verdadeiro seria o oposto ao sentido adotado teoricamente para a corrente. 4º passo: Calcule todas as quedas de tensão.
  • 53.
    Eletricidade Básica eEletrônica Geral SOCIESC [ 53 / 113 ] V = I . R = 10(4) = 40 V 1 1 1 V = ( I − I ). R = 6(3) = 18 V 2 1 2 2 V = I . R = 4(2) = 8 V 3 2 3 5º passo: Verifique a solução obtida para a corrente da malha percorrendo o laço abcdefa e aplicando a LKT. − − − = A B V V V V 58 − 40 − 8 − 10 = 0 58 − 58 = 0 0 0 0 1 3 = 7.7 Exercício: Calcule todas as correntes nas malhas e as quedas de tensão para o circuito de duas malhas que aparece na figura a seguir: Figura 79 8 ASSOCIAÇÃO DE CAPACITORES Assim como os aparelhos em geral, os capacitores podem ser associados de vários modos, sendo os principais em série e em paralelo. Se numa associação encontramos ambos os tipos, chamaremos de associação mista. 8.1 Associação de Capacitores em Série Figura 26.1: Associação de capacitores em SÉRIE. Na associação em série, ver Fig. 26.1 (a), quando uma fonte bateria de tensão é ligada nos terminais e , as cargas removidas de um terminal serão deslocadas para o outro, ou seja, as cargas em ambos os terminais são de mesmo módulo:
  • 54.
    [ 54 /113 ] Eletricidade Básica e Eletrônica Geral SOCIESC . Então Os capacitores adquirem diferentes d.d.p. e , respectivamente, tal que e assim e então a capacidade equivalente é dada por: 8.1.1 PROPRIEDADES • Na associação em série, a capacitância equivalente do conjunto, será menor do que a menor das capacitâncias utilizadas; • Como as cargas são iguals nos dois capacitores em série, a d.d.p. do maior capacitor será a menor; • Se os capacitores ligados em série forem iguais , a d.d.p. de ambos será igual a e a capacitância equivalente será , a metade da capacitância de um dos capacitores; • Para uma associação em série de capacitores teremos
  • 55.
    Eletricidade Básica eEletrônica Geral SOCIESC [ 55 / 113 ] 8.2 Associação de Capacitores em Paralelo Figura 26.2: Associação de capacitores em PARALELO. Neste caso, como os terminais de ambos os capacitores são ligados nos mesmo pontos e , conectados a uma bateria de tensão , a placa positiva de cada capacitor está ligada à placa positiva do outro, o mesmo acontecendo com as placas negativas. Observamos que a mesma d.d.p. é aplicada aos capacitores da associação. Cada capacitor adquire uma carga parcial: A capacidade equivalente é dada por: 8.2.1 PROPRIEDADES • Na associação em paralelo, a capacitância equivalente do conjunto, será maior do que a maior das capacitâncias utilizadas; • Como as tensões são iguals nos dois capacitores em paralelo, a carga do maior capacitor será a maior das cargas;
  • 56.
    [ 56 /113 ] Eletricidade Básica e Eletrônica Geral • Se os capacitores ligados em paralelo forem iguais , a carga de ambos será a mesma e a capacitância equivalente será , o dobro da capacitância de um dos capacitores; • Para uma associação em paralelo de capacitores teremos SOCIESC 8.3 Energia de um Capacitor Imaginemos um capacitor carregado. Liguemos agora suas armaduras por um fio condutor: as cargas negativas vão fluir para a outra armadura até que ambas se neutralizem. O tempo necessário para isso é muito pequeno, e muitas vezes a descarga vem acompanhada de uma faísca que salta dos extremos do condutor que une as armaduras. Conforme já estudamos anteriormente, o transporte de cargas elétricas entre pontos que possuem diferentes potenciais elétricos implica aparecimento de energia elétrica. Quando uma carga elétrica é transportada entre dois pontos, entre os quais existe uma diferença de potencial qualquer, o trabalho realizado é Na descarga do capacitor, porém, a d.d.p. varia, diminuindo à medida que uma parcela da carga vai se transferindo para a outra armadura. Como a carga total do capacitor é , e a d.d.p. varia de até zero durante o processo de descarga, podemos tomar o valor médio da tensão como sendo e calcular o trabalho e como esse trabalho foi realizado durante a descarga, podemos supor que essa energia estava armazenada no capacitor, como energia potencial elétrica. Assim, definimos a energia do capacitor como Observe que a expressão anterior pode ser reescrita de duas outras formas equivalentes:
  • 57.
    Eletricidade Básica eEletrônica Geral SOCIESC [ 57 / 113 ] 9 PENSE UM POUCO! • Cite duas aplicações direta dos capacitores. • Alguém disse que os fios usados em circuitos elétricos servem para igualar o potencial elétrico nas partes conectadas nas suas duas pontas. O que você acha disso? Figura 26.3: Associação de capacitores MISTA. • Na figura 26.3, imagine que se conecte nos terminais e , os terminais (polos) de uma bateria de tensão . Sobre a figura, pinte de uma cor todas as partes que tem o mesmo potencial elétrico de , e de outra cor as partes que tem o mesmo potencial de . Observe o conclua você mesmo. 10 EXERCÍCIOS DE APLICAÇÃO 1. (UERJ) Uma associação de l.000 capacitores de cada um, associados em paralelo, é utilizada para armazenar energia. Qual o custo para se carregar esse conjunto até , supondo-se R$ l,00 o preço do ? 2. (FAAP-SP) Associam-se em série três capacitores neutros com capacitâncias , e . Calcule a capacitância equivalente do sistema. 3. Calcule a capacitância equivalente da associação mista mostrada na Fig. 26.3 (c), para os capacitores , e .
  • 58.
    [ 58 /113 ] Eletricidade Básica e Eletrônica Geral 11 EXERCÍCIOS COMPLEMENTARES 4. (FCC-BA) Determine a energia acumulada num conjunto de capacitores com capacitância total de SOCIESC e sob tensão de . 5. (UCS-RS) Dois capacitores de capacitância e são associados em paralelo e a associação é submetida a uma d.d.p. V. O capacitor de capacitância se eletriza com carga elétrica , e o de capacitância , com carga elétrica . Determine e . 6. (Acafe-SC) Qual a d.d.p. que deve ser aplicada a um capacitor, de capacitância , a fim de que armazene energia potencial elétrica de ? 7. (UESB-BA) Um capacitor de um circuito de televisão tem uma capacitância de . Sendo a diferença de potencial entre seus terminais de , a energia que ele armazena é de: a) b) c) d) e) 12 MATERIAIS SEMICONDUTORES Dentre os materiais mais utilizados no campo da Eletrônica, encontramos os semicondutores. A principal aplicação de um semicondutor é na fabricação de componentes eletrônicos como por exemplo, os integrados, para circuitos de computadores. Todos os dispositivos semicondutores, como os diodos, os transistores e os CI’s são feitos de materiais semicondutores. Todos os materiais podem ser classificados como condutores, semicondutores e isolantes. Esta classificação depende da capacidade de condução de corrente elétrica, o que por sua vez, depende da quantidade de elétrons livres no material.
  • 59.
    Eletricidade Básica eEletrônica Geral SOCIESC [ 59 / 113 ] Os bons condutores como a prata, o cobre e o alumínio apresentam muitos elétrons livres. Os isolantes como a mica, o vidro, o papel, a borracha e os plásticos têm poucos elétrons livres. Os materiais semicondutores apresentam características tanto dos condutores como dos isolantes e se situam entre os dois extremos, ou seja, não conduzem tão bem quanto os condutores, mas melhor do que os isolantes. Os materiais semicondutores mais usados são o silício (Si) e o germânio (Ge), que na sua forma pura (intrínseca) apresentam estrutura cristalina (sólida). O Ge e o Si são maus condutores porque suas estruturas apresentam poucos elétrons livres. Os elétrons mais afastados do núcleo são compartilhados por átomos adjacentes e formam um arranjo simétrico, ou seja, formam uma ligação covalente. Para se conseguir elétrons livres, o cristal puro é modificado pela adição controlada de impurezas (por exemplo, arsênico, antimônio e alumínio) em um processo chamado de doping. Esses, materiais são adicionados em quantidades extremamente pequenas, mas controladas, na proporção de uma parte para dez milhões, pois uma proporção maior tornaria a condutividade muito alta. Esses átomos de impurezas entram na estrutura cristalina básica. Com esse processo, a condutividade do Si aumenta 30 mil vezes. O silício tem uma distribuição intermediária entre metais e não metais: Z = 14 (1s2,, 2s2 , 2p6 , 3s2 , 3p2) Em temperaturas baixas, como por exemplo, 100 0C abaixo de zero, o silício é um isolante elétrico; em temperaturas mais altas (por exemplo, temperatura ambiente) é um condutor pobre – daí o nome de semicondutor. Além disso, a condutibilidade elétrica dos semicondutores aumenta com o aumento da temperatura, ao contrário dos metais. Possui 4 elétrons na camada de valência, sendo por isso tetravalente. A –273 0C o semicondutor se comporta como um isolante perfeito, pois não há elétrons livres ou fracamente ligados. Elevando-se a temperatura, os átomos recebem energia iniciando um processo de agitação térmica, quebrando a estabilidade, rompendo as ligações covalentes, liberando elétrons e originando na falta destes, lacunas ou buracos. A condutibilidade elétrica dos semi-metais pode ser aumentada pela adição de impurezas apropriadas, no processo chamado de dopagem (doping). 13 DIODOS O diodo é o mais simples dispositivo eletrônico semicondutor existente e de ampla aplicação na área de eletrônica. A palavra diodo está relacionada aos dois eletrodos presentes no dispositivo. Sua construção consiste basicamente na formação de uma junção metalúrgica P-N. Quando em operação a região de depleção aumenta ou diminui de acordo com a polarização do dispositivo, ou seja ocorre a variação da altura da barreira de potencial, obtendo-se um funcionamento semelhante ao de uma chave, e sendo por isso bastante utilizado em circuitos eletrônicos. Existem no mercado vários tipos de diodos como: Zener, LED, fotodiodo, varistor, Schottky, diodos de corrente constante, diodos de recuperação em degrau (step-recovery diodes), diodos de retaguarda (back diodes), diodo de tunelamento, etc. As curvas características de cada tipo de diodo irão determinar sua aplicabilidade. A representação do símbolo de um diodo é mostrada na figura 143.
  • 60.
    [ 60 /113 ] Eletricidade Básica e Eletrônica Geral Figura 143 – Símbolo de um diodo, onde são apresentados seus terminais. Este símbolo representa um cátodo (terminal negativo) e um ânodo (terminal positivo). Através dele pode-se localizar facilmente o cátodo e o ânodo do dispositivo considerando a semelhança com a letra K. O silício apresenta uma rede cúbica do tipo diamante, a célula primitiva é formada por uma estrutura cúbica face centrada com mais quatro átomos colocados internamente ao cubo, esses átomos estão distribuídos dois em cada um dos planos (001) que cortam a célula 1/4 e a 3/4 da base de modo alternado, como ilustra a figura 144. Figura 144 – Estrutura interna de materiais semicondutores. SOCIESC 13.1 PORTADORES DE CARGA Os portadores de carga são partículas que transportam a carga elétrica de um ponto a outro. O portador de carga negativa é o elétron, partícula esta muito conhecida e estudada por todos. O portador de carga positiva é a lacuna (buraco) que na realidade é a posição deixada pelo elétron na estrutura cristalina. Ou seja, é um vazio que se comporta como uma carga positiva, como mostra a figura 145. Figura 145 – Representação de um portador de carga positiva 13.2 SEMICONDUTOR INTRÍNSECO E EXTRÍNSECO
  • 61.
    Eletricidade Básica eEletrônica Geral SOCIESC [ 61 / 113 ] Semicondutor intrínseco é aquele encontrado na natureza na sua forma mais pura, ou seja a concentração de portadores de carga positiva é igual à concentração de portadores de carga negativa. Semicondutores extrínsecos ou dopados são semicondutores intrínsecos onde introduzimos uma impureza para controlarmos as características elétricas do semicondutor. No caso do silício, como material semicondutor estas impurezas podem ser elementos da coluna III (trivalentes), como o alumínio (Al) ou o boro (B), ou da coluna V (pentavalente), como por exemplo o fósforo (P). 13.3 MATERIAL TIPO P Quando introduzimos um átomo de uma impureza trivalente este possui somente três elétrons para completar as ligações covalentes, logo uma das ligações covalentes do silício ficará incompleta. Figura 146 - Diagrama representando um conjunto de átomos de Si, apresentando um átomo central trivalente (B), gerando uma lacuna na rede. No lugar assinalado, temos um buraco ou lacuna, por causa da falta de elétron. Esses buracos servirão de vias de transito para elétrons vindos de corrente elétrica externa, e com isso, o material será também um condutor elétrico. Este tipo de dopagem ocorre por falta de elétrons e por isso recebe o nome de dopagem positiva (p), e semicondutor do tipo P. Neste caso dizemos que as impurezas são receptoras de elétrons. A lacuna formada por falta de elétrons, dá ao material características receptivas, ou seja de atrair elétrons para completar a quarta ligação. Neste material, as lacunas serão em maioria e por isso denominadas de portadores majoritários. Existirão também elétrons que apareceram pelo rompimento das ligações covalentes, provocadas pelo fornecimento de energia ao material e serão denominados portadores minoritárias. O material tipo P pode ser representado conforme mostra a figura 147.
  • 62.
    [ 62 /113 ] Eletricidade Básica e Eletrônica Geral Figura 147 – Material extrínseco Tipo P O boro possui apenas três elétrons na última camada de valência. Se o misturarmos com o silício ele provocará uma deficiência de elétrons, dando origem a que chamamos de semicondutor tipo P (positivo). A condução de corrente se dá por que um átomo de boro em um grupo de átomos de silício deixa uma abertura onde falta um elétron. Esta abertura é chamada de lacuna. É possível que um elétron de um átomo próximo de desloque preenchendo esta lacuna, que será preenchida por um outro elétron e assim sucessivamente. SOCIESC 13.4 MATERIAL TIPO N Se os átomos de impurezas adicionados à estrutura cristalina tiverem um elétron de valência a mais do que o átomo de cristal puro, esse elétron não forma uma ligação covalente. Quando introduzimos um átomo de uma impureza pentavalente este possui cinco elétrons para completar as ligações covalentes, sendo que um elétron excedente torna-se livre para se conduzir. A figura 148 mostra um material extrínseco tipo N. Figura 148 - Diagrama representando um conjunto de átomos de Si e uma impureza pentavalente central (P), gerando um elétron livre. A introdução de dopantes no material faz com que surjam íons no material, devido à não neutralização dos átomos doadores e aceitadores. Ao misturarmos o fósforo com o silício ocorrerá um aumento de carga negativa (excesso de elétrons), dando origem ao que chamamos de semicondutor tipo N (negativo). O transporte de corrente elétrica ocorre por que um átomo de fósforo em um grupo de átomos de silício doa um elétron extra. Este elétron extra, pode se mover através do cristal com relativa facilidade. Haverá um elétron a mais na estrutura, sob a ação de um campo elétrico ele vai se mover, transformando o material em condutor de eletricidade. Este tipo de dopagem ocorre por excesso de elétrons e por isso é chamado de dopagem negativa (N) e o semicondutor é chamado de semicondutor tipo N. Na verdade é suficiente um átomo de fósforo para cada 108 átomos de silício, para dar o efeito acima. Haverá quatro ligações completas, um elétron livre, por região do material e um íon positivo fixo à estrutura do cristal, dando ao cristal características doadoras, ou seja, de doar elétrons livres de maneira a ficar estável. Os elétrons serão os majoritários e as lacunas os minoritários. O material tipo N pode ser representado como mostra a figura 149.
  • 63.
    Eletricidade Básica eEletrônica Geral SOCIESC [ 63 / 113 ] Figura 149 - Material Extrínseco Tipo N Tanto os semicondutores tipo P como os do tipo N são chamados de semicondutores extrínsecos, pois o aumento da condutividade foi proporcionado por impurezas externas. 14 FABRICAÇÃO DE UM DIODO Para se fabricar um diodo é necessária a formação de uma junção metalúrgica P-N. Inicialmente dopamos uma das faces da lâmina de silício intrínseco com dopantes tipo P. Em seguida dopamos a outra face da lâmina de silício com dopantes tipo N. Desta forma obtemos a junção PN. 14.1 JUNÇÃO PN A partir dos semicondutores tipo N e tipo P, é possível construir diversos dispositivos, entre eles, os diodo semicondutor, com aplicações extremamente importantes para o projeto de sistemas eletrônicos. Para constituirmos os dispositivos semicondutores (como o diodo), é necessário unir os materiais tipo P (cujos portadores majoritários são lacunas) e tipo N (cujos portadores majoritários são elétrons) de maneira a formar a junção PN, como mostra figura 153. Figura 153 - Junção PN Efetuando-se a união, o excesso de elétrons do material tipo N tende a migrar para o material tipo P, visando o equilíbrio ou a estabilidade química – cada átomo do material tipo N que perde elétrons fica com oito elétrons na camada de valência, o mesmo acontecendo com átomos do material tipo P que tem a sua lacuna ocupada por este elétron.
  • 64.
    [ 64 /113 ] Eletricidade Básica e Eletrônica Geral Este fenômeno da ocupação de uma lacuna por um elétron é chamado de recombinação, como já foi visto SOCIESC anteriormente e mostra a figura 154. Figura 154 – Recombinação Elétron – Lacuna Durante este deslocamento elétrons e lacunas recombinam-se, anulando suas cargas, surgindo então uma região neutra denominada barreira de potencial (B.P.) ou camada de carga espacial (C.C.E.). A medida que elétrons e lacunas vão se recombinando, teremos um aumento da barreira de potencial até atingir um ponto de equilíbrio, isolando um material do outro, conforme a figura 155 mostra. Figura 155 – Junção PN não Polarizada com a Barreira de Potencial À medida que os átomos do material tipo próximos a junção recebem os primeiros elétrons preenchendo suas lacunas, no lado N forma-se uma região com íons positivos (falta de elétrons) e, no lado P, uma região com íons negativos (excesso de elétrons), dificultando ainda mais a passagem de elétrons do material N para o material P. 14.1.1 CAMADA DE CARGA ESPACIAL Como a camada de depleção fica ionizada, cria-se uma diferença de potencial na junção chamada de barreira de potencial, cujo símbolo é Vγ, como mostra a figura 156.
  • 65.
    Eletricidade Básica eEletrônica Geral SOCIESC [ 65 / 113 ] Figura 156 – DDP na Barreira de Potencial Esta diferença de potencial Vγ, a 25 oC é de aproximadamente 0,7 V para os diodos de silício e 0,3 V para os diodos de germânio. Á medida que elétrons e lacunas vão se recombinando, teremos um aumento da barreira de potencial até atingir um ponto de equilíbrio, isolando um material do outro, conforme figura 157. Figura 157 – Junção PN não Polarizada com a Barreira de Potencial. 14.1.2 POLARIZAÇÕES DA JUNÇÃO PN Podemos polarizar a junção PN de duas maneiras: 1) Diretamente: A polarização direta consiste em ligarmos o pólo positivo de uma fonte ao lado P e o negativo ao lado N, conforme ilustrado pela figura 158. Figura 158 – Junção PN Polarizada Diretamente Nesse tipo de polarização, o pólo positivo atrairá os elétrons livres do lado N, fazendo vencer a barreira de potencial, originando assim uma corrente de elétrons do pólo positivo para o pólo positivo da bateria. O material, neste caso, tem características condutivas. Devido ao íons formados na barreira, aparecerá entre os terminais da junção um diferença de potencial, que para o semicondutor de silício está compreendida entre 0,5 e 0,8 V. 2) Reversamente: A polarização reversa consiste em ligarmos o pólo positivo de uma fonte ao lado N e o negativo ao lado P, conforme nos mostra figura 159.
  • 66.
    [ 66 /113 ] Eletricidade Básica e Eletrônica Geral Figura 159 – Junção PN Reversamente Polarizada Por causa da polarização reversa, os elétrons do lado N são atraídos para o termina positivo e as lacunas para o terminal negativo da fonte, aumentando assim, a barreira de potencial. A barreira de potencial aumenta até que sua diferença de potencial se iguale à tensão da fonte alimentação. Por outro lado, existe uma corrente muito pequena formada pelos portadores minoritários, chamada corrente de fuga. Neste tipo de polarização, o pólo positivo atrairá os elétrons, aumentando assim a barreira de potencial, não havendo, portanto, condução de corrente elétrica, neste caso haverá somente a corrente de fuga (da ordem de nanoampéres), devido aos portadores minoritários. O material, neste caso, apresentará características isolantes, pois devido ao aumento da barreira de potencial, não haverá corrente. Com o devido encapsulamento e conexão dos terminais, a junção PN, se torna um componente eletrônico conhecido como diodo semicondutor, ou simplesmente diodo, cuja simbologia é vista na figura 160. Figura 160 – Simbologia do Diodo O lado P da junção é conhecido como anodo (A) do diodo enquanto o lado N é conhecido como catodo (K). Em polarização o diodo apresenta s mesmas características já estudadas para a junção PN, ou seja, quando polarizado diretamente conduz uma corrente de anodo para catodo e quando reversamente polarizado não conduz corrente elétrica. Figura 161 – Polarização Direta e Polarização Reversa A figura 161 mostra as polarizações direta e reversa de um diodo, onde a corrente é limitada por um resistor. Nota-se na polarização direta o fluxo de uma corrente ID, que é uma corrente de alta intensidade, que faz com que o diodo se comporte com um condutor ou uma resistência direta. SOCIESC
  • 67.
    Eletricidade Básica eEletrônica Geral Figura 162 – (a) Simbologia do diodo zener. (b) Curva característica do diodo zener. SOCIESC [ 67 / 113 ] 15 TIPOS DE DIODOS Os diodos dividem-se em diodos zener, leds, fotodiodos, diodo schottky, varactor, recuperação em degrau, corrente constante, diodos túnel, varistores e diodos de retaguarda. 15.1 Diodo Zener É um diodo utilizado como regulador de tensão, ele é feito para funcionar na região de ruptura. Analisando o gráfico IxV, figura 162 (b), pode-se verificar a existência de um joelho, onde encontramos uma região em que a tensão no diodo praticamente não se altera com um grande aumento de corrente, servindo como um regulador de tensão. Este diodo pode ser produzido com tensões de ruptura da ordem de unidades a dezenas de volts. Através de um gráfico Corrente x Tensão podemos verificar a existência de uma tensão quase constante para correntes reversas mais altas, é nesta faixa que o diodo Zener trabalha. 15.2 Diodo Emissor de Luz (LED - Light Emitter Diode) Numa corrente direta, quando os elétrons recombinam-se com as lacunas (após passarem pela região de depleção), dissipam energia (ou seja, a diferença de energia inicial e final) de alguma forma. Diodos Zener por exemplo, dissipam esta energia na forma de calor, LEDs no entanto irradiam luz. Através da utilização de elementos como gálio, arsênio e o fósforo por exemplo, podem ser produzidos LEDs que irradiam no vermelho, laranja, amarelo, verde, azul ou infravermelho. A figura 163 mostra um led. Figura 163 – Simbologia do diodo emissor de luz
  • 68.
    [ 68 /113 ] Eletricidade Básica e Eletrônica Geral SOCIESC 15.3 Fotodiodo Este é o nome dado a diodos que são produzidos especialmente para serem mais sensíveis à incidência de luz, aumentando a sua corrente reversa. Com o aumento da intensidade de luz o número de portadores minoritários aumenta, aumentando também a corrente reversa. A figura 164 mostra a simbologia de um fotodiodo. Figura 164 – Simbologia do fotodiodo. 15.4 Diodo Schottky Este tipo de diodo serve para diminuir a quantidade de carga armadilhada no diodo. Um diodo comum ao passar da região direta de condução para a reversa, produz durante um curto tempo uma corrente reversa alta, resultante de cargas armadilhadas (portadores do outro material que por algum motivo não se recombinaram ou passaram para o outro lado da junção), sendo um efeito importante no uso de diodos através de freqüências altas; com a fabricação de um diodo utilizando-se ao invés do material P um metal (como ouro, prata ou platina), não haverão lacunas que possam armadilhar elétrons vindos do outro material durante a corrente direta, de forma que na passagem para corrente reversa não haverá este aumento de corrente citado. A figura 165 mostra a simbologia de um diodo Schottky. Figura 165 – Simbologia do diodo Schottky. 15.5 Varactor O varactor funciona como um capacitor controlado por tensão. Imagine que o lado p e o lado n são as placas, e que a região de depleção representa o dielétrico, além disso, o circuito externo pode carregar esta capacitância retirando elétrons de valência do lado p e adicionando elétrons na banda de condução ao lado n. Desta maneira observamos a presença de um capacitor envolvido na estrutura. O ponto importante é que com o aumento da tensão reversa, a região de depleção aumenta, de maneira que a capacitância envolvida diminui, controlando-se a capacitância existente pela tensão aplicada no dispositivo. A figura 166 mostra a simbologia de um varactor.
  • 69.
    Eletricidade Básica eEletrônica Geral SOCIESC [ 69 / 113 ] Figura 166 – Simbologia do varactor. 15.6 Diodos de corrente constante Este tipo de diodo tem uma função inversa com a do Zener, ao invés de manter uma tensão constante em correntes altas, ele mantém uma corrente constante em faixas de tensão, desta maneira podem funcionar como controladores de corrente. 15.7 Diodos de recuperação em degrau Diodos deste tipo através de um nível perfil de dopagem, apresentam uma corrente reversa alta durante um pequeno espaço de tempo devido às cargas armazenadas, quando em freqüência alternada, passa da condução direta para reversa e cai logo a zero, sendo por isso chamado de diodo de recuperação em degrau. A figura 167 mostra a simbologia de diodos de recuperação em degrau. Figura 167 – Simbologia dos diodos de recuperação em degrau. 15.8 Diodos de retaguarda Através do aumento da dopagem de diodos Zener pode-se obter correntes altas em tensões reversas baixas, diminuindo-se a tensão de ruptura reversa a -0,1 V, por exemplo, de forma que conduz melhor reversamente do que diretamente (a partir de cerca de 0,7V), sendo denominados diodos de retaguarda. 15.9 Diodos túnel Através do aumento na dopagem de diodos de retaguarda, pode-se distorcer a curva de um diodo, quando a tensão de ruptura chega aproximadamente a 0 V, de maneira que a curva obtida pode apresentar uma faixa de condução, onde o diodo conduz até um valor máximo, onde com o aumento ou diminuição da tensão direta dentro de uma faixa, diminui a corrente resultante. A figura 168 (a) e (b) mostram a simbologia dos diodos túnel e sua curva característica.
  • 70.
    [ 70 /113 ] Eletricidade Básica e Eletrônica Geral Figura 168 – (a) Simbologia do diodo túnel. (b) Curva característica do diodo túnel. SOCIESC 15.10 Varistores São dispositivos que podem ser comparados a dois diodos Zener, um de costas para o outro, de maneira que há uma tensão de ruptura alta nos dois sentidos, podendo ser usados como filtros, ou para proteger equipamentos de picos de tensão. No entanto, os diodos podem apresentar variações em relação a esta curva, de acordo com sua estrutura e sua fabricação. A figura 169 abaixo representa, em (a) a curva de um diodo Zener e em (b) outra de um diodo túnel: Figura 169 – (a) Curva característica de um diodo zener. (b) Curva característica do diodo túnel. 16 CURVA CARACTERÍSTICA DO DIODO Para Facilitar a compreensão do funcionamento do diodo semicondutor, pode-se escrever graficamente o seu comportamento através da curva característica que mostra a corrente em função da tensão aplicada, como mostra a figura 170. Figura 170 – Curva Característica do Diodo Semicondutor Este gráfico mostra que para tensões negativas (polarização reversa), a corrente é praticamente nula, caracterizando uma resistência elétrica muito alta, sendo esta tensão alimentada por Vbr (Tensão de ruptura).
  • 71.
    Eletricidade Básica eEletrônica Geral SOCIESC [ 71 / 113 ] Para tensões positivas (polarização direta), até Vγ a corrente é muito baixa, mas acima disso, ela passa a ser bastante alta, caracterizando uma resistência elétrica muito baixa, sendo esta corrente elétrica caracterizada por IDM (corrente direta máxima). A curva característica do diodo mostra que, como todo dispositivo elétrico e eletrônico, o diodo também tem certas características e limitações que são especificações dadas pelo fabricante. Principais Especificações do Diodo Semicondutor: Como a junção PN possui uma barreira de potencial natural Vγ, na polarização direta só existe corrente elétrica se a tensão aplicada ao diodo VD for: VD ≥ Vγ VD ≥ 0,7 V Na polarização direta, existe um valor de corrente máxima que o diodo pode conduzir (IDM) e uma potência máxima de dissipação (PDM), cuja relação é: PDM = VD x IDM Na polarização reversa, existe uma tensão reversa máxima que pode ser aplicada ao diodo chamada tensão de ruptura ou breakdown voltage (VBR). Na polarização reversa, existe uma corrente muito pequena denominada corrente de fuga (If). Exemplo: O diodo de código 1N4001 tem as seguintes especificações dadas pelo fabricante: - Corrente direta máxima → IDM = 1 A - Corrente de Fuga → IF = 10 uA - Tensão de Ruptura → VBR = 50 V - Potência Máxima → PDM = 1W 17 CONCEITO DE RETA DE CARGA A ligação de um diodo a uma fonte de alimentação deve ser feita sempre utilizando-se um resistor limitador em série, para protegê-lo contra a corrente máxima, no qual o resistor limitador é o próprio resistor de carga RL, conforme ilustrado pela figura 171.
  • 72.
    [ 72 /113 ] Eletricidade Básica e Eletrônica Geral Figura 171 – Circuito de Alimentação do Diodo com Resistor de Carga Denomina-se ponto de trabalho ou ponto quiescente (Q) do diodo os valores de tensão VD e corrente ID aos SOCIESC quais ele está submetido num circuito. O ponto quiescente Q pode ser obtido através da curva característica do diodo, na qual traça-se uma reta de carga, conforme a figura 29. Figura 172 – Reta de Carga e Ponto Quiescente Para traçara reta de carga, procede-se da seguinte forma: 1) Determina-se a tensão de corte Vc (tensão no diodo quando ele está aberto). Vc = Vcc 2) Determina-se a corrente de saturação Is (Corrente no diodo quando ele está em curto). Is = Vcc / Rl 3) Traça-se a reta de carga sobre a curva característica do diodo. 4) Ponto quiescente (VD e ID) correspondem as coordenadas do ponto Q onde a reta de carga intercepta a curva característica do diodo. Pode-se também calcular a potência de dissipação pela equação: PD = VD x ID Exemplo:
  • 73.
    Eletricidade Básica eEletrônica Geral SOCIESC [ 73 / 113 ] Dada a curva característica de um diodo, determinar o seu ponto quiescente e sua potência de dissipação, sabendo-se que ele está ligado em série com um resistor de 50 ohm e alimentado por uma fonte de 2,2 V. Figura 173 - Resolução: Vc = Vcc Vc = 2,2 V Is = Vcc/Rl = 2,2/50 = 44 mA Traça-se a reta de carga sobre curva característica do diodo. Assim, o ponto quiescente resultante é: VD = 1,2 V ID = 20 mA Finalmente, a potência dissipada pelo diodo vale: PD = VD x ID PD = 1,2 x 20 .10-3 PD =24 m W Figura 174 Exercício 1)Determine a reta de carga, o ponto quiescente e a potência dissipada pelo diodo no circuito abaixo, dada a sua curva característica:
  • 74.
    [ 74 /113 ] Eletricidade Básica e Eletrônica Geral Figura 175 SOCIESC Respostas: Vcc = 2V Is = 2 mA PD = 0,96 mW 18 DIODO DE BAIXA POTÊNCIA O elemento fundamental não-linear de um circuito e o mais simples é o diodo. Assim como o resistor, o diodo tem dois terminais, mas diferente do mesmo, que possui uma relação linear (direta) entre a corrente que circula nele e a tensão aplicada, o diodo possui uma característica tensão-corrente não linear. Para compreendermos melhor este importante componente, estudaremos primeiramente as características de um diodo ideal, que, na prática não existe, mas possibilita a analise de suas funções sem a interferência de fatores externos. Logo após, estudaremos o diodo de junção de silício, explicando suas características gerais e técnicas para análise de circuitos com diodos. Das varias aplicações dos diodos, a mas comum em projetos é como retificadores de tensão, transformando tensão alternada em tensão contínua. Porém, é necessário entendermos as diferenças básicas entre estes dois tipos de tensão. 18.1 TENSÃO ALTERNADA A tensão alternada é caracterizada pela constante mudança no sentido da corrente elétrica, ou seja, o sentido da corrente se inverte periodicamente. Em um dado momento a corrente flui de A para B, já no instante seguinte, ela inverte seu sentido, Fluindo de B para, conforme ilustra a figura 30.
  • 75.
    Eletricidade Básica eEletrônica Geral SOCIESC [ 75 / 113 ] Figura 176 – Corrente alternando em função do Tempo A corrente alterna devido, obviamente, a variação da tensão. Sendo assim, se observarmos as formas de onda de uma tensão em um aparelho próprio para isso (osciloscópio), veremos que hora os valores de tensão são positivos e hora são negativos, conforme nos mostra a figura 31. Figura 177 – Formas de Onda da Tensão Alternada Podemos observar que a Tensão alternada possa por valores positivos e negativos até que se complete um ciclo. O tempo necessário para que se complete um ciclo é chamado de período e é dado em segundos, e o número de ciclos completos em 1 segundo é chamado de freqüência e é dado em Hertz. Relacionando essas grandezas, obtemos que o Período é o inverso da freqüência: P = 1 / F 18.2 TENSÃO CONTÍNUA Ao contrário da tensão alternada, a tensão contínua apresenta sempre o mesmo sinal. Assim, a corrente contínua possui sempre um valor positivo ou negativo. Note que ela pode alternar de valores, mas o sinal sempre será o mesmo. Isto é fundamental para entendermos os tipos de ondas que a tensão contínua pode nos fornecer, conforme mostra a figura:
  • 76.
    [ 76 /113 ] Eletricidade Básica e Eletrônica Geral Figura 178 – Formas de Onda de Tensão Contínua SOCIESC 18.3 O DIODO IDEAL Considerado como o elemento não linear mais simples. Ele é um dispositivo de dois terminais tendo a simbologia conforme mostra a figura: Figura 179 – Símbologia do Diodo 18.3.1 CARACTERÍSTICA I – V: Figura 180 – Característica I – V do Diodo Ideal Conforme mostra a figura 180, a característica de um diodo ideal pode ser interpretada da seguinte maneira:
  • 77.
    Eletricidade Básica eEletrônica Geral SOCIESC [ 77 / 113 ] Se uma tensão negativa for aplicada ao diodo, não haverá circulação de corrente e o diodo se comportará como um circuito aberto, como mostra a figura 181. Figura 181 – Diodo Alimentado com Tensão Negativa Um diodo que opera nesse modo é dito estar reversamente polarizado, a corrente é zero e é dito estar em corte. Se uma tensão positiva for aplicada ao diodo, haverá circulação de corrente e o diodo se comportará como um curto-circuito e a tensão sobre o diodo será zero, como mostra a figura 182. Figura 182 – Diodo Alimentado com Tensão Positiva Um diodo que opera nestas condições é dito estar diretamente polarizado, e está, portanto, conduzindo corrente. Exemplo 01: Pergunta: O diodo do circuito abaixo está conduzindo ou em corte? Resposta: Conduzindo (Polarização direta) Vdiodo = 0V Idiodo = ? Lei de Ohm: V = R x I I = 10/1K Logo: I = Idiodo = 10 mA Exemplo 02: Resposta : Não está conduzindo (Polarização Reversa). O diodo está em corte. Exercícios: Para os circuitos abaixo, calcule os valores das tensões e correntes indicadas (considere o diodo ideal, ou seja Vdiodo = 0).
  • 78.
    [ 78 /113 ] Eletricidade Básica e Eletrônica Geral Figura 183 SOCIESC Diodo conduzindo (polarização direta) Lei de Kirchoff: -5+10K.I-5 = 0 -10+10KI = 0 I = 10/10k = 1mA V = +VD – VF V = 0 = 5 V = - 5 V Respostas: V = -5V I = 1mA Figura 184 Diodo polarizado reversamente (diodo aberto) Idiodo = 0 A VR = R x I = 0 V Vdiodo = -5+(-5) Vdiodo = -10 V Respostas:
  • 79.
    Eletricidade Básica eEletrônica Geral SOCIESC [ 79 / 113 ] V = 5V I = -10 V Figura 185 Diodo em condução Lei de Kirchoff: -5 + 10K x I – 5 = 0 I = 1 mA V = +VR – 5 V = 10 – 5 = 5 V Respostas = V = 5V I = 1mA Figura 186 Diodo em corte (não conduz corrente) VR = R x I VR = 0 Vdiodo = -5-5 = -10 V Respostas: I = 0V V = -5V
  • 80.
    [ 80 /113 ] Eletricidade Básica e Eletrônica Geral SOCIESC Figura 187 Respostas: I = 2 ma V = 0V Figura 188 Respostas: I = 0 A V = 5V Figura 189 Respostas: I = 0mA V = 5V h)
  • 81.
    Eletricidade Básica eEletrônica Geral SOCIESC [ 81 / 113 ] Figura 190 Respostas: I = 2 mA V = 0V 19 CIRCUITOS COM DIODOS Existem circuitos que podem não parecer claros a primeira vista, se nenhum ou ambos os diodos não estiverem em condução. Neste caso, é necessário que se faça uma suposição aceitável, continua-se com a análise do circuito e ao terminar, verifica-se se a solução é coerente. Ex: Supondo os diodos ideais, calcule os valores de I e V no circuito abaixo. Figura 191 Resolução: Supondo D1 e D2 em corte:
  • 82.
    [ 82 /113 ] Eletricidade Básica e Eletrônica Geral SOCIESC Figura 192 VR = R x I (0) V5K = 0 VD1 = +10-0 = 10V ⇒ incoerente VD2 = +10 – (-10 )= +10 +10 = 20V ⇒ incoerente Supondo D1 conduzindo e d2 em corte: Figura 193 I = ? V = R x I +10 – 0 = 5K x I I = 10 / 5K = 2 mA
  • 83.
    Eletricidade Básica eEletrônica Geral SOCIESC [ 83 / 113 ] VD2 = +0 – (-10) = 10V ⇒ incoerente Supondo D1 em corte e D2 em condução: Figura 194 I= ? Lei de Kirchhoff -10 + (5K x I) + (10K x I) – 10 K = 0 15 K x I = 20 I = 1,33 mA V = + VD2 + V 10K – 10 V = 13,3 – 10 = 3,3 V VD1 = + 3,3 – 0 = 3,3 V ⇒ incoerente Figura 195 Supondo D1 e D2 em condução: I5K = ?
  • 84.
    [ 84 /113 ] Eletricidade Básica e Eletrônica Geral SOCIESC I5K = (10 – 0 )/ 5K I5K = 2 mA I D1 = 1 mA V = 0V I10K = 0 – (-10)/10K I10K = 10/10K = 1 mA Exercícios: 1) Supondo os diodos ideais, calcule os valores de I e V nos circuitos abaixo: Figura 196 Respostas: I = 1 mA V = 0 V Figura 197
  • 85.
    Eletricidade Básica eEletrônica Geral SOCIESC [ 85 / 113 ] Respostas: I = 0 V = 3,3 V Figura 198 Respostas: V = -3,3 V I = 0 mA Figura 199 Respostas: ID1 = 0,75 mA V = 7,5 V
  • 86.
    [ 86 /113 ] Eletricidade Básica e Eletrônica Geral SOCIESC Figura 200 1. APLICAÇÕES E DIODOS ESPECIAIS 1.1. Circuitos multiplicadores de tensão São empregados para gerarem tensões duas, três, quatro ou mais vezes maiores que a tensão de pico do secundário do transformador. 1.2. Proteção contra alta-tensão Diodos também são utilizados na proteção de dispositivos delicados contra altas tensões geradas por interrupção de corrente em circuitos indutivos. Quando um relé é desligado, por exemplo, na sua bobina surgem altas tensões que podem queimar o dispositivo que o controla, por exemplo, um transistor.
  • 87.
    Eletricidade Básica eEletrônica Geral SOCIESC [ 87 / 113 ] A tensão que aparece nestas condições tem polaridade inversa do acionamento. Assim se ligarmos um diodo em paralelo, conforme a figura abaixo, quando a tensão perigosa surgir ela polariza o diodo no sentido direto, fazendo-o conduzir e absorver a tensão, evitando que a mesma se propague pelo resto do circuito. Veja que na operação do transistor (dispositivo de comutação), o diodo está polarizado no sentido inverso, não influindo no acionamento. 1.3. Acionamento em circuitos digitais Diodos também estão presentes em circuitos digitais funcionando como válvulas de retenção. Por exemplo, na figura a seguir, o diodo impede que a corrente volte para B, quando acionarmos a lâmpada por A. 1.4. Especificações de diodos Mostraremos a seguir algumas características elétricas dos diodos mais comuns em circuitos eletrônicos. Informações completas podem ser obtidas em HandBooks ou em sites de fabricantes na Internet. Diodo IDM (mA) VBR (V) Uso 1N 914 75 75 Geral 1N 4148 200 75 Geral 1N 4001 1000 50 Retificação 1N 4002 1000 100 Retificação 1N 4003 1000 200 Retificação 1N 4004 1000 400 Retificação 1N 4005 1000 600 Retificação
  • 88.
    [ 88 /113 ] Eletricidade Básica e Eletrônica Geral 1N 4006 1000 800 Retificação 1N 4007 1000 1000 Retificação BY 249 7000 300 Retificação Alguns endereços para pesquisa: http://www.semiconductors.phillips.com http://www.sci.siemens.com http://www.national.com SOCIESC 20 CIRCUITOS RETIFICADORES A geração e distribuição de energia elétrica é efetuada na forma de tensões alternadas senoidais, porém vários aparelhos eletrônicos precisam de tensões contínuas. Sendo assim, necessitam de circuitos que transformam tensões alternadas em tensões contínuas. Estes circuitos são denominados de retificadores. Porém a tensão alternada na entrada de um circuito retificador deve ser adequada ao seu padrão de tensão, ou seja, à tensão da rede elétrica, antes de ser ligada ao retificador, precisa ser reduzida, trabalho este realizado pelo transformador. Ainda, após o retificador, é necessário eliminar as variações da tensão contínua para que a mesma torne-se constante, o que é feito através de filtros ou circuitos reguladores de tensão. A este conjunto de circuitos dá-se o nome de fonte de tensão ou fonte de alimentação. 20.1 Transformadores O transformador é uma máquina elétrica que transforma níveis de tensão e corrente em um circuito. Dentre os vários tipos de trafos, vamos falar sobre dois: O trafo abaixador e o trafo abaixador com tap central.
  • 89.
    Eletricidade Básica eEletrônica Geral SOCIESC [ 89 / 113 ] O transformador é constituído por dois enrolamentos, o primário, no qual é ligado à tensão da rede, e o secundário, no qual pode ser ligado a carga. Um núcleo de aço, ferrite ou ar realiza o acoplamento magnético entre os enrolamentos. As relações entre as tensões e correntes dos enrolamentos estão relacionadas ao número de espiras destes enrolamentos. Idealmente a transformação ocorre sem perda de potência, isto é: V1. I1 = V2. I2 Exemplo - Determinar o número de espiras do secundário de um transformador projetado para reduzir a tensão da rede de 220V para 12V eficazes, sabendo-se que ele possui 1000 espiras no enrolamento primário. O transformador com Tap Central permite a obtenção de duas tensões no seu secundário, geralmente de mesmo valor eficaz e com polaridade invertida. 20.2 Retificador de Meia Onda O mais simples dos retificadores é o retificador de meia-onda. A sua constituição básica é um diodo em série com uma carga RL.
  • 90.
    [ 90 /113 ] Eletricidade Básica e Eletrônica Geral Pelo circuito do retificador de meia onda, vê-se que durante o semiciclo positivo de V2, o diodo conduz (polarização direta), fazendo com que a tensão de saída seja igual à de entrada. Porém, no semiciclo negativo, o diodo corta (polarização reversa), fazendo com que a tensão de saída seja nula e a tensão de entrada caia toda em cima do diodo como mostra a seguionte figura : Como a forma de onda na carga não é mais senoidal, embora a freqüência seja a mesma da tensão de entrada, o seu valor médio deixa de ser nulo, existindo uma corrente média dada por: Para que o diodo não queime, ele deve suportar tanto esta corrente média quanto a tensão de pico reversa: IDM Im VBR V2P Exemplo - No circuito abaixo determine: (a) a tensão média na carga. (b) corrente média (c) especificações do SOCIESC diodo.
  • 91.
    Eletricidade Básica eEletrônica Geral SOCIESC [ 91 / 113 ] 20.3 Retificador de Onda-Completa com Tap O retificador de onda completa faz com que tanto o semiciclo positivo quanto o negativo caiam sobre a carga sempre com a mesma polaridade. Usando um trafo com tap central, isto é possível através do circuito mostrado na figura abaixo. Durante o semiciclo positivo, o diodo D1 conduz e o diodo D2 corta, fazendo com que a tensão na carga seja positiva e igual à tensão no secundário superior do transformador. Durante o semiciclo negativo o diodo D1 corta e o diodo D2 conduz, fazendo com que a tensão na carga tenha a mesma polaridade que a da situação anterior e a mesma amplitude. Neste caso a freqüência do sinal de saída dobra de valor e, portanto a tensão média na carga também dobra. Por outro lado, como a tensão de pico na carga é a metade da tensão de pico no secundário do trafo, a tensão média final é a mesma que se obteria usando um retificador de meia onda com este mesmo trafo.
  • 92.
    [ 92 /113 ] Eletricidade Básica e Eletrônica Geral Porém a vantagem esta na especificação do diodo e na qualidade da filtragem. Como cada diodo conduz somente num semiciclo, ele conduz metade da corrente média. Por outro lado, a tensão reversa que ele deve suportar corresponde a tensão total de pico do secundário. SOCIESC IDM Im/2 VBR V2P Exemplo - No circuito abaixo determine: (a) a tensão média na carga. (b) corrente média (c) especificações do diodo. 20.4 Retificador de Onda Completa em Ponte Outro tipo de retificador de onda completa é mostrado na figura abaixo. Algumas vantagens são obtidas. Durante o semiciclo positivo, os diodos D1 e D3 conduzem e os diodos D2 e D4 cortam. Transferindo, assim, toda a tensão de entrada para a carga.
  • 93.
    Eletricidade Básica eEletrônica Geral SOCIESC [ 93 / 113 ] Durante o semiciclo negativo, os diodos D2 e D4 conduzem e os diodos D1 e D3 cortam, fazendo com que toda a tensão de entrada caia sobre a carga com a mesma polaridade que a do semiciclo positivo. Como neste caso a freqüência da tensão de saída dobra de valor, a tensão média na carga também dobra, ou seja: Os diodos são especificados a partir dos seguintes critérios: IDM Im/2 VBR V2P Exemplo - Um retificador em ponte recebe 25 Vrms e alimenta uma carga de 10 W . Determine: (a) a tensão média na carga. (b) corrente média (c) especificações do diodo.(d) formas de onda na carga e no diodo D1. 20.5 Filtro capacitivo Para que a fonte de alimentação fique completa, falta ainda fazer a filtragem do sinal retificado para que o mesmo se aproxime o máximo possível de uma tensão contínua e constante. A utilização de um filtro capacitivo é muito comum nas fontes que não necessitam de boa regulação, ou seja, que podem ter pequenas oscilações na tensão de saída. Um exemplo é o eliminador de pilhas de uso geral. A figura abaixo mostra a ligação de um filtro capacitivo ligado a um retificador de onda completa em ponte.
  • 94.
    [ 94 /113 ] Eletricidade Básica e Eletrônica Geral Com o filtro o sinal de saída fica com a forma mostrada abaixo. Com o primeiro semiciclo do sinal retificado o capacitor carrega-se através dos diodos D1 e D3 até o valor de pico. Quando a tensão retificada diminui, os diodos que estavam conduzindo ficam reversamente polarizados, fazendo com que o capacitor se descarregue lentamente pela carga RL. Quando no segundo semiciclo, a tensão retificada fica maior que a tensão no capacitor, os diodos D2 e D4 passam a conduzir carregando novamente o capacitor até o valor de pico, e assim sucessivamente, formando uma ondulação chamada ripple. Quanto maior o capacitor ou a resistência de carga, menor será a ondulação. O valor médio da tensão de saída SOCIESC será chamado de Vmf. O valor de pico a pico do ripple pode ser calculado pela equação abaixo: Onde: Vmf: Tensão média após filtragem f: freqüência da ondulação RL: resistência de carga C: Capacitor de filtro
  • 95.
    Eletricidade Básica eEletrônica Geral SOCIESC [ 95 / 113 ] Assim, para o projeto de uma fonte de alimentação deve-se antes estipular a tensão média de saída e o ripple desejado, para em seguida, calcular o capacitor necessário para a filtragem, as especificações dos diodos e as especificações do transformador. Exemplo - Projetar uma fonte de alimentação com tensão de alimentação de 220 Vrms/60 Hz e tensão média de saída de 5 V com ripple de 0,1 V, para alimentar um circuito que tem resistência de entrada equivalente a 1 KW . Utilizar o retificador em ponte. 1.5. Diodo zener O diodo zener é um dispositivo que tem quase as mesmas características que um diodo normal. A diferença está na forma como ele se comporta quando está polarizado reversamente. No diodo normal, polarizado reversamente, ocorre um fenômeno chamado de efeito avalanche ou efeito zener, que consiste num aumento repentino da corrente reversa, dissipando potência suficiente para ruptura da junção PN, danificando o diodo. A tensão na qual ocorre o efeito zener é chamada de tensão de ruptura ou Breakdown voltage (VBR) O diodo zener é construído com uma área de dissipação de potência suficiente para suportar o efeito avalanche. Assim, a tensão na qual este efeito ocorre é denominado de tensão zener (VZ) e pode variar em função do tamanho e do nível de dopagem da junção PN. Comercialmente são encontrados diodos com VZ de 2 a 200 volts. Pela curva característica acima, observa-se que a tensão reversa VZ mantém-se praticamente constante quando a corrente reversa está entre IZmin (mínima) e IZmax (máxima). Nesta região, o diodo zener dissipa uma potência PZ que pode ser calculada por: PZ = VZ.IZ Com esta sua propriedade de tensão constante a grande aplicação do diodo Zener é de atuar como regulador de tensão. 1.5.1. ESPECIFICAÇÕES As principais especificações do diodo zener são:
  • 96.
    [ 96 /113 ] Eletricidade Básica e Eletrônica Geral VD: Tensão de condução na polarização direta VZ: Tensão Zener IZmax: Corrente zener máxima IZmin: Corrente zener mínima (IZmin=0,1x IZmax) PZM: Potência zener máxima Os componentes fabricados pela Phillips recebem a codificação BZX79, BZV60, BZT03 e BZW03 de acordo com SOCIESC a PZM: 0,5; 0,5; 3,25 e 6 W, respectivamente. O valor da tensão zener forma o restante do código. Por exemplo um diodo com VZ=5,6V teria o código BZX79C5V6 ou BZV60C5V6. 1.5.2. REGULADOR DE TENSÃO COM ZENER No circuito abaixo formado por um diodo zener polarizado reversamente pela fonte VE e um resistor limitador de corrente, temos que: VE = RS.IZ + VZ A tensão VZ permanece constante para correntes entre IZmin e IZmax. Podendo o diodo ser substituído pelo seu modelo ideal. Para uma melhor precisão nos cálculos pode-se usar o modelo real que contém uma resistência Rz em série. Na especificação de um circuito regulador devemos nos preocupar em definir limites para VE e RS de modo a não danificar o diodo.
  • 97.
    Eletricidade Básica eEletrônica Geral SOCIESC [ 97 / 113 ] Duas considerações devem ser observadas na obediência deste limite. O diodo zener não regula (desliga) caso que a corrente que passa por ele seja menor que a corrente zener mínima (IZmin). Esta condição limita o valor mínimo da tensão de entrada e o valor máximo da resistência limitadora de corrente. O diodo zener se danifica caso a corrente que passa por ele seja maior que a corrente zener máxima (), ou caso a potência dissipada por ele seja maior que a potência zener máxima (IZmax) Exemplo - Dado o circuito abaixo (Rs=120W ) e as especificações do diodo zener, determinar os valores máximos e mínimo da tensão de entrada para que o diodo zener funcione como um regulador de tensão. Diodo BZX79C6V2 - 0,5W - IZmin=5mA Exemplo - No circuito acima Ve está fixo em 25 V, determinar os valores máximos e mínimo da resistência RS para que o diodo zener funcione como um regulador de tensão. Diodo BZT03C9V1 - 3,25W - IZmin=50mA 1.5.3. REGULADOR DE TENSÃO COM CARGA As quatro aplicações básicas dos reguladores de tensão, são as seguintes: • Estabilizar uma tensão de saída para uma carga fixa a partir de uma tensão constante. • Estabilizar uma tensão de saída para uma carga variável a partir de uma tensão constante. • Estabilizar uma tensão de saída para uma carga fixa a partir de uma tensão com ripple. • Estabilizar uma tensão de saída para uma carga variável a partir de uma tensão com ripple. O primeiro caso seria o mais simples, por exemplo, se desejássemos alimentar um aparelho de 4,5 V a partir de uma bateria de 12 V. O último caso é o mais geral, geralmente o encontrado nas fontes de tensão com filtros capacitivos. Basicamente, o projeto de um regulador de tensão com carga consiste no cálculo da resistência limitadora de corrente RS conhecendo-se as demais variáveis do circuito: • Tensão de entrada (constante ou com ripple) • Carga (fixa ou variável) • Tensão de saída esperada • Especificações do diodo zener
  • 98.
    [ 98 /113 ] Eletricidade Básica e Eletrônica Geral SOCIESC Equações fundamentais: IS = IZ+IL VZ=VL=RL.IL VE=RS.IS+VZ Exemplo - Determine RS do regulador de tensão acima para que uma fonte de tensão de 12 V fixos alimente um circuito com carga constante de 1 kW e tensão de 5,6 V, usando um diodo zener de VZ=5,6V e IZmax=100mA.. Solução: O resistor RS deve satisfazer as condições dadas pelas especificações do diodo. • Com a corrente mínima definimos o valor máximo para RS; • Com a corrente máxima definimos o valor mínimo para RS; • Definimos um valor comercial para RS dentro do intervalo estabelecido; • Calculamos a potência dissipada pelo resistor. Exemplo - Uma fonte de alimentação foi projetada para alimentar uma carga de 560W com tensão de 15V. Porém o sinal de saída do filtro capacitivo corresponde a uma tensão de 22V com ripple de 5Vpp. Determinar RS do regulador de tensão que elimina o ripple desta fonte e estabiliza sua tensão em 15V. Solução: O resistor RS deve satisfazer as condições dadas pelas especificações do diodo e pela variação da tensão de entrada. • Com a corrente mínima definimos o valor máximo para RS. A corrente mínima acontece para o valor mínimo de VE. • Com a corrente máxima definimos o valor mínimo para RS. A corrente máxima acontece para o valor máximo de VE. • Definimos um valor comercial para RS dentro do intervalo estabelecido. • Calculamos a potência dissipada pelo resistor. Exemplo - Suponha que um walk-man tem um consumo fixo de 0,45 W em 4,5 V. Projete um regulador de tensão para alimentá-lo através de uma bateria-12V usando o diodo BZX79B4V7(0,5W-5mA). Exemplo - Um eliminador de pilha fornece na sua saída uma tensão de 12V com ripple de 3Vpp. Projete um regulador de tensão para alimentar um circuito digital com consumo fixo em 150mA em 5V. Use o diodo BZX79C5V1 (0,5W-5mA).
  • 99.
    Eletricidade Básica eEletrônica Geral SOCIESC [ 99 / 113 ] 21 TRANSISTOR BIPOLAR 21.1 Introdução O transistor é um dispositivo ativo, portanto ele é capaz de amplificar a potência do sinal de entrada. Pelo fato de ser um dispositivo ativo, ele necessita de uma fonte de alimentação. O transistor apresenta 3 entradas, uma para o sinal de entrada e as outras duas associadas ao sinal de saída e à alimentação. O nome transistor vem do inglês, sendo composto por trans(fer+res)istor, ou seja, apresenta características de um resistência associada com capacidade de transferir a informação. O transistor é um sanduíche de duas junções PN, uma de frente para a outra, formando uma seqüência de junções NPN. Estas seções são chamadas de coletor, base e emissor. A corrente na base controla a passagem de corrente no coletor, ou seja, em condições ótimas de operação, a corrente no coletor é proporcional à corrente na base. 21.2 Junção NPN e PNP A forma mais popular de associação de semicondutores extrínsecos é, sem dúvida, o transistor. Embora hoje existam diversos tipos de transistores, a forma mais clássica é resultante da junção de três blocos de semicondutores: n-p-n ou p-n-p (conhecidos precisamente, por transistor de junção n-p-n e transistor de junção p-n-p), como mostra a figura 01. Em ambos os casos, o bloco do meio chama-se base, enquanto os dois extremos recebem o nome de emissor e coletor.
  • 100.
    [ 100 /113 ] Eletricidade Básica e Eletrônica Geral Figura 201 – Junção NPN e Junção PNP A importância do funcionamento do transistor reside no fato de a corrente que circula entre o emissor e o coletor ser controlada pelo potencial aplicado à base, podendo ser proporcional a este potencial (amplificação) ou mesmo ser nula abaixo de certo valor dele (função interruptor). SOCIESC 21.3 Polarização do transistor Existem algumas regras práticas para que o transistor funcione de forma correta, polarizado em sua região ativa. Em toda nossa discussão, o tipo de transistor analisado será um npn. A observação das regras apresentadas a seguir permitem a solução de uma parte significativa dos problemas relacionados a polarização de transistores. Coletor deve ser mais positivo que o emissor. As junções base-emissor e base-coletor apresentam similaridades a diodos. A junção base-emissor tem polarização direta e a junção base-coletor tem polarização reversa. Para cada transistor, existem valores máximos de corrente do coletor, IC, da base, IB, e de tensão entre o coletor e o emissor, VCE, os quais não podem ser excedidos. Prestar atenção também à potência a ser dissipada pelo transistor (P=IC VCE). Sendo as regras anteriores obedecidas, existe uma relação entre a corrente do coletor e da base dada por IC = βIB. Atenção, depende fortemente da construção do transistor. Como o valor de β em geral é grande (100), aproxime que a corrente no coletor e no emissor são iguais, IE = IC (logo, IE = βIB) . A polarização direta da junção base-emissor faz com que a tensão na base seja (para transistores de Silício) da ordem de 0.6 V maior que a tensão no emissor, ou seja, VE = VB - 0.6 V Os transistores bipolares podem operar em quatro modos de funcionamento distintos: MODO Polarização E/B Polarização B/C CORTE Inversa ou VBEmin Inversa NORMAL Direta e VBEmin Inversa SATURAÇÃO Direta e VBEmin Direta
  • 101.
    Eletricidade Básica eEletrônica Geral SOCIESC [ 101 / 113 ] INVERSO Inversa Direta e VBEminI Tabela 1 – Modos de funcionamento dos transistores. Por outro lado, estes dispositivos apresentam um ligeiro declive das curvas de saída na zona de funcionamento em modo normal (figura. 2), devido à modulação do comprimento efetivo da base, pela região de carga espacial da junção B/C, no interior da base. Prolongando as retas até ao eixo dos xx’, Figura 202 – Curvas de Saída No modo normal, a corrente de coletor é aproximadamente proporcional à corrente de base, através da equação: IC = hFE IB [1] Em que hFE (também designado por hFEN) é o ganho de corrente em configuração de emissor comum (modo normal). Quando em corte, o transistor não é atravessado por nenhuma corrente elétrica e assim: IC = IB = 0 [2] No modo inverso, o transistor funciona de uma forma similar ao modo normal (a estrutura NPN é simétrica, do ponto de vista estrutural), mas com um ganho hFEI muito mais reduzido, por não ter sido otimizado para trabalhar com esse tipo de polarização. Ainda assim a expressão da corrente de coletor é dada por uma fórmula análoga: IC* = hFEI IB [3] Nota: O terminal coletor é na realidade o emissor nominal, funcionando como coletor (coletor funcional). Da mesma forma, o terminal denominado coletor (coletor nominal) atua neste caso como emissor funcional, dado que no modo inverso, as polarizações de E e C são trocadas. O transistor muito usado comercialmente, é conhecido pela referência BC547 (Tipo: NPN) Pin-out: E B C
  • 102.
    [ 102 /113 ] Eletricidade Básica e Eletrônica Geral Figura 203 – Pin-out do transistor BC547 21.4 Curva Característica do transistor Por curvas características de um transistor compreende-se o gráfico da corrente no coletor, IC, em função da tensão entre o coletor e o emissor VCE, para uma dada corrente da base, IB. Estas curvas costumam apresentar três regiões características, uma subida inicial, onde o transistor polariza suas junções; um platô, chamado de região ativa, onde o transistor obedece a relação IC = βIB, para uma larga faixa de valores de VCE; e uma terceira região, que é chamada de ruptura, onde a corrente aumenta abruptamente e o transistor deixa de funcionar, pois a tensão aplicada VCE é excessiva (não apresentada na figura a seguir). Figura 204 – Curva Característica do transistor SOCIESC 21.5 Transistor como Chave Quando comparada com uma chave mecânica, uma chave eletrônica apresenta vantagens e desvantagens. Vantagens: - Não apresenta desgaste; - Não apresenta arco voltaico;
  • 103.
    Eletricidade Básica eEletrônica Geral SOCIESC [ 103 / 113 ] - Velocidade de comutação muito alta. Desvantagens: - Apresenta uma pequena queda de tensão, pois tem uma pequena resistência ao conduzir; - Apresenta uma pequena corrente de fuga (nA) quando aberta; - Dissipa potência ao conduzir, necessitando de dissipador. Quando operando na região ativa ou região de amplificação o transistor opera como amplificador, isto é, existe linearidade entre as suas correntes valendo a seguinte relação IC = βIB, isto é, a corrente de coletor é diretamente proporcional à corrente de base, se IB dobrar de valor IC também dobra. A constante de proporcionalidade β(beta) é um dos parâmetros do transistor muitas vezes encontrado nos manuais como hFE, sendo que o seu valor não é o mesmo para um determinado tipo de transistor podendo variar numa razão de 1:5 para um mesmo tipo de transistor. Na região de corte todas as correntes são aproximadamente nulas (nA para transistor de Silício e mA para transistor de Germânio) e o transistor comportará como uma chave aberta. A Figura 04 mostra um transistor polarizado no corte e o modelo equivalente simplificado (chave aberta) Figura 205 - Transistor no corte e circuito equivalente (chave aberta). Quando saturado o transistor simula uma chave fechada. Para saturar um transistor a corrente de base deve ser maior ou pelo menos igual à um determinado valor especificado pelas curvas características de coletor. A Figura 05 mostra um transistor saturado e o circuito equivalente (chave fechada).
  • 104.
    [ 104 /113 ] Eletricidade Básica e Eletrônica Geral Figura 206 -Transistor na saturação e circuito equivalente (chave fechada). Para ficar compreendido como um transistor passa do corte para a saturação ou vice-versa, iremos considerar a configuração emissor comum e as curvas características de coletor. Figura 207- Curvas características na configuração emissor comum Inicialmente com VBB = 0, o transistor estará cortado, isto é, IB = 0 e IC = 0 o ponto de operação estará localizado abaixo da reta de carga, ponto B, e nestas condições VCE = VCC o transistor se comportará como uma chave aberta, existirá apenas uma pequena corrente de fuga da ordem de nA, caso o transistor seja de Sí. Aumentando VBB, aumentaremos IB (não esqueça IB = VBB/RB) e o transistor entra na região ativa, onde IC = β.IB. Se IB aumentar, IC aumenta na mesma proporção, porém existe um valor de IB para o qual um aumento adicional em IB não provocará aumento em IC, dizemos que o transistor saturou. Onde IC =VCC/RC é a corrente de coletor na saturação (estamos admitindo que VCE = 0). SOCIESC
  • 105.
    Eletricidade Básica eEletrônica Geral SOCIESC [ 105 / 113 ] Exemplo 1: Calcular RB e RC no circuito para que o transistor sature com IC = 10mA. Considerar transistor de Si com βmin = 100 , VBesat = 0,7V e VCesat = 0. Solução: ICsat = VCC/RC = 10mA RC =12V/10mA =1,2K ohm Para saturar IB = ICsat / βmin = 10mA /100 = 0,1mA adotando IB = 0,2mA e como RB = (VB - VBE)/IB = (5 – 0,7)/0,2mA = 21,5K ohm adotamos o valor comercial imediatamente abaixo( aumenta mais ainda a garantia se saturação ) no caso RB = 18K Figura 208 Exemplo 2: Dimensionar RB para o transistor acionar o relê . Dados: Relê 12V/40mA βmin =100 VBesat = 0,7V. Figura 209 Experiência n0 01 - Transistor como Chave
  • 106.
    [ 106 /113 ] Eletricidade Básica e Eletrônica Geral Figura 210 - Circuito para a experiência 01 Com a chave (space) para cima, ative o circuito. Anote os valores de IC, IB e VCE medidos pelos instrumentos. Qual o estado do transistor? (saturado/cortado/região ativa. Justifique. Mude a chave para baixo. Quais os novos valores das correntes e tensão de coletor? Qual o estado do SOCIESC transistor? Justifique. R:
  • 107.
    Eletricidade Básica eEletrônica Geral SOCIESC [ 107 / 113 ] 21.6 Transistor como Amplificador Existem diversas formas de se polarizar um circuito com transistores. Uma das formas mais eficientes é com divisor de polarização resistivo na base. Este tipo de polarização elimina problemas causados pelas diferenças de beta dos transistores. Isto tipo de polarização é chamada de classe A, pois amplifica todo o sinal alternado injetado em sua entrada, porém tem um consumo de corrente constante. É interessante que, ao polarizamos um transistor, desta forma utilizemos certas considerações: Vce = 1 / 2Vcc. Ic = Valor definido pelo projetista. Ic = Ie para Hfe = ou que 100. G = Rc / Re. Ir = Irb1 = Ibx10. Irb2 = Ir – Irb1. Ib = Ic / β. Vre = 1 / 10xVcc. Onde: Hfe = β. = beta do transistor. G = ganho do circuito. Ic = corrente de coletor. Ib = corrente de base. Ie = corrente de emissor. Ir = corrente do divisor resistivo de tensão da base (é formada por Irb1 que será igual a Ir e Irb2 que será = Ir – Ib). Vce = tensão de alimentação. Rc = resistor de coletor. Re = resistor de emissor. OBS: Estas considerações se aplicam há circuitos com divisores resistivos na base, e servem para facilitar os cálculos. Visam, de uma forma fácil, polarizar transistores sem entrar na zona de corte ou saturação. Figura 211 Formulário:
  • 108.
    [ 108 /113 ] Eletricidade Básica e Eletrônica Geral SOCIESC Rc = Vcc - (Vce - Vre) Ic Prc = (Vrc)2 Rc Re = Vre / Ic Æ para B = ou 100. Pre = (Vre)2 / Re Ir = Ic x 10 β Ib = Ic / B Rb1 = Vcc - (Vbe +Vre) Ir Prb1 = (Vrb1)2 / Rb1 Rb2 = Vcc - Vrb1 Ir - Ib Æ Onde Rb2 = Vbe + Vre Ir - Ib Prb2 = (Vrb2)2 / Rb2 Os capacitores podem ser dimensionados da seguinte forma: Ce = 1 / 6,28 x f x XCce Æ onde: XCce = Re / 10 f = mínima frequência a ser amplificada. Cb = 1 / 6,28 x f x XCcb Æ onde: XCcb = Rb1//Rb2//Rbe 10 Rbe =~ Vbe / Ib f = frequência mínima de operação. Cs = 1 / 6,28 x f x XCcs Æ onde: XCcs = RL / 10 f = frequência mínima de operação. Exemplo:
  • 109.
    Eletricidade Básica eEletrônica Geral SOCIESC [ 109 / 113 ] Figura 212 A função dos capacitores Cb e Cs é de fazer desacoplamento de DC, para que os níveis de DC dos outros estágios ligados a este não venham prejudicar o funcionamento do mesmo e vice-versa. O valor deles deve ser calculado levando em consideração a impedância de entrada e saída do circuito. O capacitor Ce faz com que o circuito tenha a maior amplificação do sinal AC que será injetado na base do transistor. Vcc = 12 volts. β = 200. F mínima de operação = 1 Khz. RL = 4K7. Transistor = BC337. Cálculos: Rc = Vcc - (Vce + Vre) Ic Rc = 12 - (6 +1,2) 100mA Æ adotado Ic = 100mA. Rc = 48 Ohms. Prc = (Vrc) 2 / Rc Æ Vrc = Vcc - (Vce + Vre) = 12 - (6 + 1,2) = 4,8 Volts. Prc = 0,48 Watts. Re = 1,2 / 100mA Re = 12 Ohms.
  • 110.
    [ 110 /113 ] Eletricidade Básica e Eletrônica Geral SOCIESC Pre = (Vre) 2 / Re Æ VRe = Vcc / 10 = 1,2 Volts. Pre = 0,3 Watts. G = RC / Re = 48 / 12 = 4. Rb1 = 12 - (0,7 + 1,2) Ir Æ Ir = Irb1 = 100mA x 10 = 5mA. 200 Rb1 = 12 - 1,9 5mA Rb1 = 2020 Ohms. Prb1 = (Vrb1) 2 / Rb1 Æ Vrb1 = Vcc - (Vbe + VRe) = 10,1 Volts. Prb1 = 0,05 Watts. Rb2 = 1,9 / 5mA - 500uA Æ Ib = 100mA / 200 = 500uA. Rb2 = 1,9 / 4,5mA Rb2 = 422 Ohms. Prb2 = (Vrb2) 2 / Rb2 Æ Vrb2 = Vcc - Vrb1 = 1,9 Volts. Prb2 = 0,009 Watts. Cálculo dos capacitores: Ce = 1 / 6,28 x 1000Hz x XCce XCce = 12 / 10 = 1,2 Ohms. Ce = 132uF. Cb = 1 / 6,28 x 1000Hz x XCcb
  • 111.
    Eletricidade Básica eEletrônica Geral SOCIESC [ 111 / 113 ] XCcb = 2020//422//Rbe onde: Rbe =~ 0,7/500uA = 1400 Ohms. 10 Cb = 1 / 6,28 x 1000Hz x XCcb Æ XCcb = 2020//422//1400 = 27,9 Ohms. 10 Cb = 5,7uF. Cs = 1 / 6,28 x 1000Hz x 470 Ohms Æ XCcs = RL / 10 = 4700 / 10 = 470 Ohms. Cs = 338nF. Na prática temos de aproximar os valores calculados: Exemplos: Rc = 48 Ohms calculado Æ Valor comercial = 47 Ohms x 1W. Re = 12 Ohms calculado Æ Valor comercial = 12 Ohms x ½ W. Rb1 = 2020 Ohms calculado Æ Valor comercial = 2000 Ohms 1/8 W. Rb2 = 422 Ohms calculado Æ Valor comercial = 390 Ohms 1/8 W. Os capacitores podem ser arredondados para mais. Pois desta forma oferecerão uma Xc menor ainda para os sinais alternados a serem amplificados. Ce = 132uF calculado Æ Valor comercial = 150uF x 25V. Cb = 5,7uf calculado Æ Valor comercial = 10uF x 25V. Cs = 338nF calculado Æ Valor comercial = 470nF x 250V. OBS: Este circuito é um pré-amplificador, portanto deve ser usado para amplificar pequenos sinais, na ordem de algumas dezenas ou centenas de milivolts. Caso um sinal muito grande seja aplicado a sua entrada acontecerão distorções na amplificação deste sinal.
  • 112.
    [ 112 /113 ] Eletricidade Básica e Eletrônica Geral 22 AMPLIFICADORES OPERACIONAIS(AMPOPS) Amplificadores operacionais, também chamados ampops, são dentre todos os circuitos integrados lineares existentes, os mais famosos e os mais usados. Um amplificador operacional ideal teria uma impedância de saída zero e um ganho de tensão infinito. Obviamente na prática essas condições são impossíveis de serem alcançadas. Fisicamente falando, a principal característica de um ampop é possuir duas entradas, uma não inversora e SOCIESC uma entrada inversora. É difícil enumerar a totalidade das aplicações deste circuito. De modo geral, podemos dizer que as suas aplicações estão presentes nos sistemas eletrônicos de controle industrial, na instrumentação industrial, na instrumentação nuclear, na instrumentação médica (eletro-medicina ou bio-eletrônica), nos computadores, nos equipamentos de telecomunicações, nos equipamentos de áudio, nos sistemas de aquisição de dados, etc. Estes circuitos costumam ser alimentados de maneira simétrica, porém adicionando-se alguns componentes, podemos alimentá-lo de maneira assimétrica. 22.1 Amplificador operacional não inversor Uma típica configuração de um AO não inversor é mostrada a seguir. Para seu funcionamento, bastam apenas dois resistores, que calculados de forma correta, nos dizem o ganho deste circuito. Figura 221 O ganho do circuito é o fator que multiplicamos pela tensão da entrada para saber a de saída. Este fator é encontrado dividindo-se R1 (resistor que mantém certo nível de referência na entrada inversora) por R2 (resistor de realimentação). 22.2 Amplificador operacional inversor Outra configuração bastante comum é a do AO inversor. Neste caso o sinal entra pela entrada inversora. Usa-se mais uma resistência que não influi no ganho, geralmente de mesmo valor de R1.
  • 113.
    Eletricidade Básica eEletrônica Geral SOCIESC [ 113 / 113 ] Figura 222 - Amplificador Inversor 22.3 Amplificador operacional Seguidor Outra configuração para o AO é o amplificador seguidor. Pode parecer inútil, porém é bastante usado para casamento de impedâncias, ou quando simplesmente precisamos de maior corrente, sem alterar a tensão. O ganho é 1 e a saída é igual a entrada. Figura 223 Para alimentar algumas configurações de AO de forma assimétrica, é preciso polarizar a entrada não inversora até a metade da tensão de alimentação e desacoplar a entrada e a saída com capacitores para evitar o surgimento de tensões contínuas. O cálculo do ganho se dá do mesmo modo. Este componente revolucionou a tecnologia dos amplificadores, melhorando a qualidade dos mesmos, pelo fato de possuírem as seguintes características (AMPOP ideais): Resistência de entrada infinita; Resistência de saída nula; Ganho de tensão infinito; Resposta em freqüência infinita (CC a infinitos Hz); Insensibilidade à temperatura (DRIFT nulo); O nome Amplificador Operacional deriva da sua utilização como elemento de cálculo matemático analógico. O Op Amp também é utilizado como elemento isolador (alta “impedância'' de entrada e baixa ”impedância'' de saída) A saída do Op Amp tem apenas três estados: saturada em +V, saturada em -V ou linear (operação típica). Ainda há inúmeros outros usos que podem ser dados a amplificadores operacionais bem como configurações de construção de circuitos para os mesmos.