[][][][][][ PARTIDA

SUAVE DE MOTORES][[][]

INTRODUÇÃO
A NBR 5410 de novembro de 1997,no item referente a motores elétricos (6.5.3 Motores),
orienta sobre a corrente de partida de motores e a necessidade de se reduzir a corrente de
partida dos motores elétricos a fim de se evitar perturbações na rede.

COMO FUNCIONA UM MOTOR DE INDUÇÃO
Para compreender o funcionamento da Soft-Starter e de um Inversor de Frequência é de
fundamental importância entender primeiro como funciona um motor de indução.
Uma corrente circulando por um condutor produz um campo magnético, que são linhas
circulares chamadas de linhas de indução magnética.

Se um condutor é movimentado dentro de um campo magnético, aparecerá uma tensão
induzida entre os terminais do condutor, proporcional ao número de linhas de indução cortadas
por segundo.

1
[][][][][][ PARTIDA

SUAVE DE MOTORES][[][]

Quando o bobinado de um motor é alimentado por um sistema trifásico defasado de
120° entre as fases, um campo magnético de maior intensidade surgirá intermitentemente
sobre cada bobina do estator promovendo uma velocidade de atuação do campo de indução
sobre o rotor do motor.

Pode-se considerar o motor de indução como um transformador, onde o enrolamento
primário deste, é formado pelo estator e o enrolamento secundário formado pelo rotor.

2
[][][][][][ PARTIDA

SUAVE DE MOTORES][[][]

Como existem dois campos magnéticos, um no estator e outro de sentido contrário no
rotor, aparecerá uma força de atração entre eles que fará com que o rotor gire com uma
velocidade proporcional a frequência e ao número de pólos do motor, já que este está disposto
sobre rolamentos, disponibilizando torque no seu eixo que será aplicado a uma carga, onde
dependendo do conjugado da carga sua velocidade poderá ser diferente da velocidade do
campo girante.

A velocidade do campo girante no bobinado será definida assim:

O torque ou conjugado disponibilizado na ponta do eixo é definido desta maneira:

O escorregamento do motor é a diferença entre as velocidades do campo girante e do
eixo do motor e sua definição se exprime da seguinte forma:

3
[][][][][][ PARTIDA

SUAVE DE MOTORES][[][]

ASPECTOS GERAIS DO MOTOR ELÉTRICO DE INDUÇÃO
Para uma correta aplicação do motor elétrico de corrente alternada de indução trifásico
assíncrono de gaiola, deve-se conhecer algumas características.





Rede de alimentação;
Carga;
Ambiente;
Construção.

As características da rede alimentação são classificadas assim:
1. Tensão: A tensão de alimentação deverá ser do sistema trifásico compatível com uma das
tensões nominais do motor, onde a tensão mais baixa do motor corresponde a ligação em
triângulo e a tensão mais alta corresponde a ligação em estrela .
2. Frequência: A frequência padronizada no Brasil é para 60Hz, mas poderemos encontrar
alguns motores com frequências distintas e aplicações que esse padrão pode ser alterado
através de “drivers”. Outro motor muito comum que trabalha com 50Hz pode-se trabalhar
com 60Hz também, onde diminui a corrente de partida mas também diminuirá seu
conjugado na partida.
3. Método de partida: O método de partida dependerá de alguns fatores, como por exemplo:
A potência do motor, o custo benefício, aplicação, características da carga, etc. Que poderá
ainda se utilizar um comando elétrico ou um sistema de controle eletrônico tiristorizado.
As características da carga são classificadas assim:
1. Tipo de carga: O tipo de carga está relacionado com a categoria, corrente e o conjugado
de partida.
2. Inércia da carga: A inércia deve ser considerada quanto a força x tempo que o motor irá
exercer no momento da partida e permanência após a aceleração.
3. Curva de conjugado da carga: A curva de conjugado se exprime através do tipo de
aplicação.
4. Tipo de acoplamento: O tipo de acoplamento deve ser considerado quando não podemos
utilizar o acoplamento direto, em que teremos que utilizar engrenagens, polias e correias,
por conta do alinhamento de forças aplicadas ao eixo do motor.
5. Regime da carga: O regime da carga indica o tempo de utilização do motor, que poderá
ser contínuo, intermitente ou limitado.

4
[][][][][][ PARTIDA

SUAVE DE MOTORES][[][]

6. Esforços radiais e axiais: Os esforços aplicados diretamente ao motor são direcionados
para a forma construtiva do motor.
7. Potência: A potência do motor poderá especificar a quantidade de energia aplicada a carga
e o tamanho da carcaça do motor.
8. Polaridade: A polaridade do motor indica qual ou quais velocidades terá seu valor máximo
pelo número de pólos que o motor deverá ter.

As características do ambiente são classificadas a seguir:
1. Temperatura: O range de temperatura do motor elétrico está entre ( -20° até +40°C).
2. Altitude: Os motores elétricos trabalhando acima de 1.000 m apresentam aquecimento
devido a perda de arrefecimento provocado pela rarefação do ar.
3. Atmosfera: A atmosfera pode indicar a qual ambiente o motor será inserido quanto a
agressividade e periculosidade, tais como: Gasosos, vaporizados, empoeirados, inflamáveis
e explosivos.
As características construtivas são classificadas a seguir:
1. Forma construtiva: Sua forma poderá ser distinguida pelo número da carcaça e pelas
cargas máximas admissíveis direcionais.
2. Sistema de refrigeração: Esse sistema é observado quando não se trabalha em condições
normais, como por exemplo com velocidade muito reduzida, por isso utilizaremos uma
ventilação forçada, extra, acoplada diretamente na carcaça. Também os ambientes
distintos, tais como: Ambientes aquosos, empoeirados, etc. Que devemos utilizar dutos
para conduzir a refrigeração que tem sua origem externa.
3. Classe de isolamento: A classe de isolamento é definida pelo limite de temperatura que o
material isolante do fio das bobinas do motor pode suportar sem seja afetada sua vida útil.
4. Sentido de rotação: O sentido de rotação dos motores trifásicos pode ser invertido
trocando duas fases de posição, por isso devemos ter cuidado no acionamento de bombas
em que o sentido de rotação é determinado e não deve ser alterado com o risco de se
promover danificações ao sistema acoplado.
5. Proteção térmica: A proteção térmica é indicada em regimes contínuos e ajustada pela
relação de corrente nominal e fator de serviço (sobrecarga contínua). Podermos utilizar
termorresistores, termistores, termostastos e protetores térmicos.

5
[][][][][][ PARTIDA

SUAVE DE MOTORES][[][]

FUNÇÕES E CARACTERÍSTICAS DA SOFT-STARTER SSW 04
Equipamento projetado para acelerar e desacelerar um motor trifásico de indução
variando sua tensão de saída com a utilização de tiristores comandados por lógicas de
interfaceamento. Tem também a função de proteger os motores de indução trifásicos contra
sobrecargas.
O funcionamento da Soft-Starter está baseado na utilização de uma ponte trifásica
tiristorizada na configuração antiparalelo, onde, ajustando o ângulo de disparo dos tiristores
para controlar a tensão aplicada ao motor a partir de uma placa de controle, conforme
programação feita anteriormente pelo usuário.

6
[][][][][][ PARTIDA

SUAVE DE MOTORES][[][]

As principais características da soft-starter são:








Rampa de tensão na aceleração;
Limitação de corrente;
Kick Start;
Rampa de tensão na desaceleração;
Pump control;
Economia de energia.

A chave de partida soft-starter tem como principal função, gerar na saída uma tensão
eficaz gradual e continuamente crescente até que seja atingida a tensão nominal da rede. Essa
função é a rampa de tensão na aceleração e seu perfil pode ser observado a seguir.

Uma observação deverá ser feita quanto a carga, se ela tiver conjugado baixo ou “a
vazio”, o tempo da rampa pode ser menor para aceleração. Evitando assim que o motor
chegue a rotação nominal antes de receber a tensão nominal por completa devido a (fcem).
produzida pelo motor.
Nos casos onde a carga apresenta uma inércia elevada, utilizamos a função de limitação
de corrente para que a Soft-Starter forneça ao motor apenas a corrente necessária para que
seja executada a aceleração da carga.
7
[][][][][][ PARTIDA

SUAVE DE MOTORES][[][]

1º Exemplo:

P11 Limitação de corrente (% In da chave)
Ajusta o valor máximo de corrente que será fornecido ao motor durante a aceleração,
onde esse valor deve ser ajustado para um nível que se observe a aceleração do motor. Se no
final de (ta) não atingir as condições nominais, o motor será desabilitado e surgirá o (E02).
2º Exemplo:

Neste 2º exemplo devemos aumentar o valor de P11, mas se não resolver, a chave
estará subdimensionada.
8
[][][][][][ PARTIDA

SUAVE DE MOTORES][[][]

Durante a limitação de corrente, a proteção térmica dos tiristores é feita através de
sensores da própria chave.

3º Exemplo:

Neste 3º exemplo podemos diminuir o (ta) por conta do sistema atingir a corrente
nominal muito antes da tensão nominal chegar ao seu valor máximo.
A limitação de corrente na aceleração utilizando a chave de partida suave pode chegar
até 500% da corrente nominal do motor. Lembrando que este é um valor extremo quando se
trata de partida suave, onde seu ideal é tentar aproximar de 150% da corrente nominal do
motor.

Exemplo de cálculo para ajuste da limitação de corrente

9
[][][][][][ PARTIDA

SUAVE DE MOTORES][[][]

Observamos na aceleração da Soft-Starter que, com baixo conjugado, podemos diminuir
o (ta). Então, o que fazer quando a carga for de alta inércia? Ou seja, tiver um alto conjugado
resistente?
Neste caso precisaremos aumentar a tensão inicial durante um curto intervalo de tempo,
apenas para “quebrar a inércia” e retornar a sua rampa de aceleração. Normalmente, se utiliza
a função Kick Start.

10
[][][][][][ PARTIDA

SUAVE DE MOTORES][[][]

Obs.: Deve-se ter muito cuidado com esta função, pois ela deverá ser utilizada apenas onde
seja rigorosamente necessária. Pois quando lançamos uma tensão inicial próximo das
condições ideais do motor, com muito tempo para essa tensão, estamos tirando a verdadeira
função da partida suave.
Podemos executar a parada do motor em duas possibilidades, por inércia ou controlada.
Na parada por inércia, a Soft-Starter leva a tensão de saída instantaneamente a zero,
isolando o conjugado na carga.

Na parada controlada, a Soft-Starter vai gradualmente reduzindo a tensão e
consequentemente reduzindo também o conjugado na carga gradativamente de acordo com
um tempo pré-definido.

11
[][][][][][ PARTIDA

SUAVE DE MOTORES][[][]

Podemos utilizar esta característica para provocar uma queda de tensão,
consequentemente também da pressão imediata ou mais linear na desaceleração das motobombas em particular, pois minimiza o efeito chamado de “Golpe de Aríete”, que é um pico de
pressão resultante de uma rápida redução na velocidade de um líquido, podendo ocorrer
quando um sistema de bombeamento sofre uma parada brusca.

A função Pump control é utilizada especialmente para aplicação da Soft-Starter em
sistemas de bombeamento, onde é necessário estabelecer valores pré definidos para a
aceleração, e para desaceleração que minimiza os “Golpes de Aríete” nas tubulações, bem
como a habilitação das proteções do motor, como, sequência de fase junto com a subcorrente
imediata, para evitar a “Cavitação”, que é a formação de bolhas no interior da bomba, que pode
comprometer todo o sistema hidráulico. Para isso, esta função habilita alguns parâmetros
automaticamente de acordo com valores ajustados para essa aplicação.

PARÂMETRO

AJUSTE DE VALOR

FUNÇÃO

P02
P03
P04
P11
P14
P15

15 s
80 % UN
15 s
OFF
70 % IN
5s

Tempo da rampa de aceleração
Degrau de tensão na desaceleração
Tempo da rampa de desaceleração
Limitação de corrente de partida
Subcorrente imediata
Tempo de subcorrente imediata

Uma Soft-Starter que utiliza características de economia de energia, simplesmente altera
o ponto de operação do motor. Esta função quando está ativada, reduz a tensão aplicada aos
terminais do motor de modo que a energia necessária para suprir o campo seja proporcional à
demanda da carga.
12
[][][][][][ PARTIDA

SUAVE DE MOTORES][[][]

Em termos práticos pode-se observar uma otimização com resultados significativos
somente quando o motor está operando com cargas inferiores a 50% da carga nominal.

IDENTIFICAÇÃO DA SOFT-STARTER
A identificação da Soft-Starter pode ser interpretada em uma placa fixada em seu corpo.

Para uma correta instalação recomenda-se recorrer ao manual da Soft-Starter que irá
ser instalada pois cada caso é uma situação diferente que deveremos considerar.
Podemos ainda observar duas vertentes relacionadas a instalação, uma será a
instalação mecânica e outra a instalação elétrica.

INSTALAÇÃO MECÂNICA DA SOFT-STARTER
13
[][][][][][ PARTIDA

SUAVE DE MOTORES][[][]

Na instalação mecânica devemos observar as recomendações descritas a seguir:
 O ambiente ao qual será instalada a Soft-Starter deverá ser livre de algumas intempéries
como: Exposição direta aos raios solares, chuva, umidade excessiva ou maresia; Gases ou
líquidos explosivos ou corrosivos; Vibração excessiva, poeira ou partículas metálicas e
óleos suspensos no ar.
 Teremos que observar as condições ambientais permissíveis com relação a temperatura, a
umidade relativa do ar, altitude e grau de poluição.
 A ventilação deve ser observada com relação a instalação dentro de painéis ou caixas
metálicas, onde devemos prover uma exaustão para adequar a faixa de temperatura
permissível.
 A instalação deverá ser feita na posição vertical, deixando espaços livres ao redor e
prevendo conduítes para separação dos condutores de potência dos condutores de sinal

INSTALAÇÃO ELÉTRICA DA SOFT-STARTER
Na instalação elétrica, as recomendações são voltadas para os cuidados com as
conexões, evitando uma má instalação e possíveis danificações irreversíveis.

⊇

A tensão de rede deve ser compatível com a tensão nominal da Soft-Starter. Para
energização utiliza-se uma chave seccionadora por motivos de segurança, para permitir a
desenergização durante a manutenção.
14
[][][][][][ PARTIDA

SUAVE DE MOTORES][[][]

⊄

Utilize no mínimo as bitolas de fiação e os fusíveis retardados recomendados ou de um
disjuntor na entrada para proteção da instalação.

⊂

Capacitores de correção do fator de potência nunca podem ser instalados na saída da

chave.

⊆

As Soft-Starter deve ser obrigatoriamente aterrada e nunca utilize o neutro para o
aterramento.

∈

A Soft-Starter possui proteção eletrônica de sobrecarga do motor, que deve ser
ajustada de acordo com o motor utilizado. Quando diversos motores forem conectados a
mesma Soft-Starter utilize relés de sobrecarga individuais para cada motor.

∉

Se uma seccionadora ou contator for inserido na alimentação do motor nunca opere-os
com o motor girando ou com a Soft-Starter habilitada.

∠

Torque recomendado nos terminais de potência:

∇

Não recomendamos a utilização de motores que funcionem em regime com carga
inferior a 50% da nominal.

15
[][][][][][ PARTIDA

SUAVE DE MOTORES][[][]

As conexões de potência e aterramento podem ser encontradas na parte superior e
inferior da Soft-Starter como mostrado na figura a seguir.

Mostraremos a seguir um diagrama simplificado dos conectores de potência,
alimentação da eletrônica e sinais de controle:

16
[][][][][][ PARTIDA

SUAVE DE MOTORES][[][]

A descrição do conector X2 para os sinais de controle é mostrada a seguir:

As fiações de controle e IHM remota sempre deverão ser instaladas em um duto
metálico exclusivo e aterrado. O cruzamento com cabos de potência deverão atender a um
ângulo de 90 graus.
A preparação da energização deverá seguir alguns procedimentos descritos abaixo:

PERIGO: SEMPRE DESCONECTE A ALIMENTAÇÃO GERAL
ANTES DE EFETUAR QUAISQUER CONEXÕES.

 Verifique se as conexões de potência , aterramento e de controle estão corretas e firmes.
 Retire todos os restos de materiais do interior da Soft-Starter.
 Verifique as conexões do motor e se a corrente, tensão e frequência estão de acordo com a
Soft-Starter.
 Se o motor não pode ser desacoplado, tenha certeza que o eixo em qualquer direção
(horário/anti-horário) não cause danos à máquina ou riscos pessoais.
 Feche a tampa da Soft-Starter.

17
[][][][][][ PARTIDA

SUAVE DE MOTORES][[][]

COLOCAÇÃO EM FUNCIONAMENTO DA SOFT-STARTER
Para colocação em funcionamento devemos ler, entender e utilizar um guia indicado
para o modelo da Soft-Starter que iremos energizar. Neste momento iremos descrever as
indicações do Guia Rápido de Uso da SSW – 04 para acionamento típico de operação pela
IHM.
1. Retire a Soft-Starter da embalagem e verifique se a corrente e a tensão indicados na placa
de identificação estão corretos.
2. ATENÇÃO!
 Desligue o seccionamento da rede antes de ligar a fiação aos bornes da Soft-Starter.
 Solte os parafusos da porta para poder abrir e observar os bornes de sinal, controle e
alimentação da eletrônica.

 Certifique-se de que o Jumper de entrada de erro
no conector do cartão de controle (X2) está conectado:
“S/ ERRO EXTERNO” – Borne 3 para o borne 5.

externo
Jumper

3. Conecte a fiação da rede e do motor como mostrado na figura a seguir.

4. A seleção da tensão de alimentação da placa de controle é feita tomando como base a
tensão da rede trifásica. Se a rede trifásica for alimentada com 3~ / 380Vca, a alimentação
da placa de controle é 1~ / 220Vca, mas se for alimentada com 3~ / 220Vca, a alimentação
da placa de controle será 1~ / 110Vca.

18
[][][][][][ PARTIDA

SUAVE DE MOTORES][[][]

5. Aperte as conexões de acordo com o padrão de torque dos parafusos.
6. Mantenha-se afastado das partes mecânicas móveis.
7. Ao energizar a Soft-Starter, o display da IHM indicará ( rdy ) que significa READY ou seja,
em português indica PRONTO, está mostrando que a Soft-Starter está pronta para ser
operada.

8. Para habilitar a Soft-Starter devemos entender como fazer uma parametrização básica
através das funções das teclas da IHM da Soft-Starter.
 A IHM-3P é uma interface simples que permite a operação e a programação da SoftStarter.
 As funções da IHM estão descritas abaixo:
- Display de LED’s;
- Indicação do estado de operação;
- Indicação dos erros;
- Visualização e alteração de parâmetros;
- Operação da Soft-Starter (liga/desliga).
- Possibilidade de instalação remota.
---------------------------------------------------------------Aciona o motor via rampa.
---------------------------------------------------------------Desaciona o motor via rampa (quando
programado); Reseta a soft-starter após
ocorrência de erros.
---------------------------------------------------------------Comuta o display entre o número do parâmetro
e o seu conteúdo.
---------------------------------------------------------------Incrementa o número do parâmetro ou seu
conteúdo.
---------------------------------------------------------------Decrementa o número do parâmetro ou seu
conteúdo.
---------------------------------------------------------------9. NOTA!
19
[][][][][][ PARTIDA

SUAVE DE MOTORES][[][]

 Para alterar o conteúdo dos parâmetros você deve primeiro alterar o conteúdo do
parâmetro P00 para ON. Isto irá permitir a alteração do conteúdos dos demais
parâmetros. Para explicações sobre códigos e funções dos parâmetros, bem como os
ajustes de fábrica, veja a Referência Rápida dos Parâmetros no início do manual.
10. A parametrização básica da Soft-Starter deve conter algumas modificações em vários
parâmetros, por isso não é aconselhável habilitá-la sem saber o conteúdo da
parametrização anterior.

PARAMETRIZAÇÃO DO DRIVE: SSW - 04
CIRCUITO: PARAMETRIZAÇÃO BÁSICA
PARÂMETRO VALOR
P00
P46
P00
P22
P23
P11
P21
P25
P26
P77
P02
P04

DESCRIÇÃO

EXERCÍCIOS
20
[][][][][][ PARTIDA

SUAVE DE MOTORES][[][]

1º Em nosso primeiro exercício iremos montar um circuito e analisar o funcionamento solicitado
para indicação de situação da Soft-Starter através de led’s. Este acionamento será via entradas
digitais e sua sinalização será pelas saídas digitais a relés. O primeiro passo será montar o
circuito de acordo com o diagrama a seguir, a parametrização terá de ser modificada em cima
da parametrização básica, ou seja não precisaremos modificar, apenas implementar os
parâmetros restantes indicados na tabela.

PARAMETRIZAÇÃO DO DRIVE: _________________
CIRCUITO:
PARÂMETRO VALOR

DESCRIÇÃO

21
[][][][][][ PARTIDA

SUAVE DE MOTORES][[][]

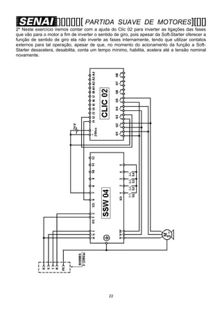
2º Neste exercício iremos contar com a ajuda do Clic 02 para inverter as ligações das fases
que vão para o motor a fim de inverter o sentido de giro, pois apesar da Soft-Starter oferecer a
função de sentido de giro ela não inverte as fases internamente, tendo que utilizar contatos
externos para tal operação, apesar de que, no momento do acionamento da função a SoftStarter desacelera, desabilita, conta um tempo mínimo, habilita, acelera até a tensão nominal
novamente.

22
[][][][][][ PARTIDA

SUAVE DE MOTORES][[][]

PARAMETRIZAÇÃO DO DRIVE: _________________
CIRCUITO:
PARÂMETRO VALOR

DESCRIÇÃO

LADDER

TEMPORIZADORES / CONTADORES

23
[][][][][][ PARTIDA

SUAVE DE MOTORES][[][]

3º Depois de compreender a função de inversão do sentido de giro, podemos montar um
programa que execute esta função automaticamente e que possamos analisar o sentido
através de sinalização.

24
[][][][][][ PARTIDA

SUAVE DE MOTORES][[][]

PARAMETRIZAÇÃO DO DRIVE: _________________
CIRCUITO:
PARÂMETRO VALOR

DESCRIÇÃO

LADDER

TEMPORIZADORES / CONTADORES

25
[][][][][][ PARTIDA

26

SUAVE DE MOTORES][[][]
[][][][][][ PARTIDA

SUAVE DE MOTORES][[][]

PARAMETRIZAÇÃO DO DRIVE: _________________
CIRCUITO:
PARÂMETRO VALOR

DESCRIÇÃO

27
[][][][][][ PARTIDA

28

SUAVE DE MOTORES][[][]
[][][][][][ PARTIDA

SUAVE DE MOTORES][[][]

PARAMETRIZAÇÃO DO DRIVE: _________________
CIRCUITO:
PARÂMETRO VALOR

DESCRIÇÃO

29
[][][][][][ PARTIDA

30

SUAVE DE MOTORES][[][]
[][][][][][ PARTIDA

SUAVE DE MOTORES][[][]

PARAMETRIZAÇÃO DO DRIVE: _________________
CIRCUITO:
PARÂMETRO VALOR

DESCRIÇÃO

31
[][][][][][ PARTIDA

32

SUAVE DE MOTORES][[][]
[][][][][][ PARTIDA

SUAVE DE MOTORES][[][]

PARAMETRIZAÇÃO DO DRIVE: _________________
CIRCUITO:
PARÂMETRO VALOR

DESCRIÇÃO

33
[][][][][][ PARTIDA

SUAVE DE MOTORES][[][]

REFERÊNCIAS BIBLIOGRÁFICAS

-

Apostilhas do SENAI;
Catálogos e Manuais WEG.

Magno Stedile
PROFESSOR DE AUTOMAÇÃO

SENAI / CET-AFR

34

Apostilha ssw

  • 1.
    [][][][][][ PARTIDA SUAVE DEMOTORES][[][] INTRODUÇÃO A NBR 5410 de novembro de 1997,no item referente a motores elétricos (6.5.3 Motores), orienta sobre a corrente de partida de motores e a necessidade de se reduzir a corrente de partida dos motores elétricos a fim de se evitar perturbações na rede. COMO FUNCIONA UM MOTOR DE INDUÇÃO Para compreender o funcionamento da Soft-Starter e de um Inversor de Frequência é de fundamental importância entender primeiro como funciona um motor de indução. Uma corrente circulando por um condutor produz um campo magnético, que são linhas circulares chamadas de linhas de indução magnética. Se um condutor é movimentado dentro de um campo magnético, aparecerá uma tensão induzida entre os terminais do condutor, proporcional ao número de linhas de indução cortadas por segundo. 1
  • 2.
    [][][][][][ PARTIDA SUAVE DEMOTORES][[][] Quando o bobinado de um motor é alimentado por um sistema trifásico defasado de 120° entre as fases, um campo magnético de maior intensidade surgirá intermitentemente sobre cada bobina do estator promovendo uma velocidade de atuação do campo de indução sobre o rotor do motor. Pode-se considerar o motor de indução como um transformador, onde o enrolamento primário deste, é formado pelo estator e o enrolamento secundário formado pelo rotor. 2
  • 3.
    [][][][][][ PARTIDA SUAVE DEMOTORES][[][] Como existem dois campos magnéticos, um no estator e outro de sentido contrário no rotor, aparecerá uma força de atração entre eles que fará com que o rotor gire com uma velocidade proporcional a frequência e ao número de pólos do motor, já que este está disposto sobre rolamentos, disponibilizando torque no seu eixo que será aplicado a uma carga, onde dependendo do conjugado da carga sua velocidade poderá ser diferente da velocidade do campo girante. A velocidade do campo girante no bobinado será definida assim: O torque ou conjugado disponibilizado na ponta do eixo é definido desta maneira: O escorregamento do motor é a diferença entre as velocidades do campo girante e do eixo do motor e sua definição se exprime da seguinte forma: 3
  • 4.
    [][][][][][ PARTIDA SUAVE DEMOTORES][[][] ASPECTOS GERAIS DO MOTOR ELÉTRICO DE INDUÇÃO Para uma correta aplicação do motor elétrico de corrente alternada de indução trifásico assíncrono de gaiola, deve-se conhecer algumas características.     Rede de alimentação; Carga; Ambiente; Construção. As características da rede alimentação são classificadas assim: 1. Tensão: A tensão de alimentação deverá ser do sistema trifásico compatível com uma das tensões nominais do motor, onde a tensão mais baixa do motor corresponde a ligação em triângulo e a tensão mais alta corresponde a ligação em estrela . 2. Frequência: A frequência padronizada no Brasil é para 60Hz, mas poderemos encontrar alguns motores com frequências distintas e aplicações que esse padrão pode ser alterado através de “drivers”. Outro motor muito comum que trabalha com 50Hz pode-se trabalhar com 60Hz também, onde diminui a corrente de partida mas também diminuirá seu conjugado na partida. 3. Método de partida: O método de partida dependerá de alguns fatores, como por exemplo: A potência do motor, o custo benefício, aplicação, características da carga, etc. Que poderá ainda se utilizar um comando elétrico ou um sistema de controle eletrônico tiristorizado. As características da carga são classificadas assim: 1. Tipo de carga: O tipo de carga está relacionado com a categoria, corrente e o conjugado de partida. 2. Inércia da carga: A inércia deve ser considerada quanto a força x tempo que o motor irá exercer no momento da partida e permanência após a aceleração. 3. Curva de conjugado da carga: A curva de conjugado se exprime através do tipo de aplicação. 4. Tipo de acoplamento: O tipo de acoplamento deve ser considerado quando não podemos utilizar o acoplamento direto, em que teremos que utilizar engrenagens, polias e correias, por conta do alinhamento de forças aplicadas ao eixo do motor. 5. Regime da carga: O regime da carga indica o tempo de utilização do motor, que poderá ser contínuo, intermitente ou limitado. 4
  • 5.
    [][][][][][ PARTIDA SUAVE DEMOTORES][[][] 6. Esforços radiais e axiais: Os esforços aplicados diretamente ao motor são direcionados para a forma construtiva do motor. 7. Potência: A potência do motor poderá especificar a quantidade de energia aplicada a carga e o tamanho da carcaça do motor. 8. Polaridade: A polaridade do motor indica qual ou quais velocidades terá seu valor máximo pelo número de pólos que o motor deverá ter. As características do ambiente são classificadas a seguir: 1. Temperatura: O range de temperatura do motor elétrico está entre ( -20° até +40°C). 2. Altitude: Os motores elétricos trabalhando acima de 1.000 m apresentam aquecimento devido a perda de arrefecimento provocado pela rarefação do ar. 3. Atmosfera: A atmosfera pode indicar a qual ambiente o motor será inserido quanto a agressividade e periculosidade, tais como: Gasosos, vaporizados, empoeirados, inflamáveis e explosivos. As características construtivas são classificadas a seguir: 1. Forma construtiva: Sua forma poderá ser distinguida pelo número da carcaça e pelas cargas máximas admissíveis direcionais. 2. Sistema de refrigeração: Esse sistema é observado quando não se trabalha em condições normais, como por exemplo com velocidade muito reduzida, por isso utilizaremos uma ventilação forçada, extra, acoplada diretamente na carcaça. Também os ambientes distintos, tais como: Ambientes aquosos, empoeirados, etc. Que devemos utilizar dutos para conduzir a refrigeração que tem sua origem externa. 3. Classe de isolamento: A classe de isolamento é definida pelo limite de temperatura que o material isolante do fio das bobinas do motor pode suportar sem seja afetada sua vida útil. 4. Sentido de rotação: O sentido de rotação dos motores trifásicos pode ser invertido trocando duas fases de posição, por isso devemos ter cuidado no acionamento de bombas em que o sentido de rotação é determinado e não deve ser alterado com o risco de se promover danificações ao sistema acoplado. 5. Proteção térmica: A proteção térmica é indicada em regimes contínuos e ajustada pela relação de corrente nominal e fator de serviço (sobrecarga contínua). Podermos utilizar termorresistores, termistores, termostastos e protetores térmicos. 5
  • 6.
    [][][][][][ PARTIDA SUAVE DEMOTORES][[][] FUNÇÕES E CARACTERÍSTICAS DA SOFT-STARTER SSW 04 Equipamento projetado para acelerar e desacelerar um motor trifásico de indução variando sua tensão de saída com a utilização de tiristores comandados por lógicas de interfaceamento. Tem também a função de proteger os motores de indução trifásicos contra sobrecargas. O funcionamento da Soft-Starter está baseado na utilização de uma ponte trifásica tiristorizada na configuração antiparalelo, onde, ajustando o ângulo de disparo dos tiristores para controlar a tensão aplicada ao motor a partir de uma placa de controle, conforme programação feita anteriormente pelo usuário. 6
  • 7.
    [][][][][][ PARTIDA SUAVE DEMOTORES][[][] As principais características da soft-starter são:       Rampa de tensão na aceleração; Limitação de corrente; Kick Start; Rampa de tensão na desaceleração; Pump control; Economia de energia. A chave de partida soft-starter tem como principal função, gerar na saída uma tensão eficaz gradual e continuamente crescente até que seja atingida a tensão nominal da rede. Essa função é a rampa de tensão na aceleração e seu perfil pode ser observado a seguir. Uma observação deverá ser feita quanto a carga, se ela tiver conjugado baixo ou “a vazio”, o tempo da rampa pode ser menor para aceleração. Evitando assim que o motor chegue a rotação nominal antes de receber a tensão nominal por completa devido a (fcem). produzida pelo motor. Nos casos onde a carga apresenta uma inércia elevada, utilizamos a função de limitação de corrente para que a Soft-Starter forneça ao motor apenas a corrente necessária para que seja executada a aceleração da carga. 7
  • 8.
    [][][][][][ PARTIDA SUAVE DEMOTORES][[][] 1º Exemplo: P11 Limitação de corrente (% In da chave) Ajusta o valor máximo de corrente que será fornecido ao motor durante a aceleração, onde esse valor deve ser ajustado para um nível que se observe a aceleração do motor. Se no final de (ta) não atingir as condições nominais, o motor será desabilitado e surgirá o (E02). 2º Exemplo: Neste 2º exemplo devemos aumentar o valor de P11, mas se não resolver, a chave estará subdimensionada. 8
  • 9.
    [][][][][][ PARTIDA SUAVE DEMOTORES][[][] Durante a limitação de corrente, a proteção térmica dos tiristores é feita através de sensores da própria chave. 3º Exemplo: Neste 3º exemplo podemos diminuir o (ta) por conta do sistema atingir a corrente nominal muito antes da tensão nominal chegar ao seu valor máximo. A limitação de corrente na aceleração utilizando a chave de partida suave pode chegar até 500% da corrente nominal do motor. Lembrando que este é um valor extremo quando se trata de partida suave, onde seu ideal é tentar aproximar de 150% da corrente nominal do motor. Exemplo de cálculo para ajuste da limitação de corrente 9
  • 10.
    [][][][][][ PARTIDA SUAVE DEMOTORES][[][] Observamos na aceleração da Soft-Starter que, com baixo conjugado, podemos diminuir o (ta). Então, o que fazer quando a carga for de alta inércia? Ou seja, tiver um alto conjugado resistente? Neste caso precisaremos aumentar a tensão inicial durante um curto intervalo de tempo, apenas para “quebrar a inércia” e retornar a sua rampa de aceleração. Normalmente, se utiliza a função Kick Start. 10
  • 11.
    [][][][][][ PARTIDA SUAVE DEMOTORES][[][] Obs.: Deve-se ter muito cuidado com esta função, pois ela deverá ser utilizada apenas onde seja rigorosamente necessária. Pois quando lançamos uma tensão inicial próximo das condições ideais do motor, com muito tempo para essa tensão, estamos tirando a verdadeira função da partida suave. Podemos executar a parada do motor em duas possibilidades, por inércia ou controlada. Na parada por inércia, a Soft-Starter leva a tensão de saída instantaneamente a zero, isolando o conjugado na carga. Na parada controlada, a Soft-Starter vai gradualmente reduzindo a tensão e consequentemente reduzindo também o conjugado na carga gradativamente de acordo com um tempo pré-definido. 11
  • 12.
    [][][][][][ PARTIDA SUAVE DEMOTORES][[][] Podemos utilizar esta característica para provocar uma queda de tensão, consequentemente também da pressão imediata ou mais linear na desaceleração das motobombas em particular, pois minimiza o efeito chamado de “Golpe de Aríete”, que é um pico de pressão resultante de uma rápida redução na velocidade de um líquido, podendo ocorrer quando um sistema de bombeamento sofre uma parada brusca. A função Pump control é utilizada especialmente para aplicação da Soft-Starter em sistemas de bombeamento, onde é necessário estabelecer valores pré definidos para a aceleração, e para desaceleração que minimiza os “Golpes de Aríete” nas tubulações, bem como a habilitação das proteções do motor, como, sequência de fase junto com a subcorrente imediata, para evitar a “Cavitação”, que é a formação de bolhas no interior da bomba, que pode comprometer todo o sistema hidráulico. Para isso, esta função habilita alguns parâmetros automaticamente de acordo com valores ajustados para essa aplicação. PARÂMETRO AJUSTE DE VALOR FUNÇÃO P02 P03 P04 P11 P14 P15 15 s 80 % UN 15 s OFF 70 % IN 5s Tempo da rampa de aceleração Degrau de tensão na desaceleração Tempo da rampa de desaceleração Limitação de corrente de partida Subcorrente imediata Tempo de subcorrente imediata Uma Soft-Starter que utiliza características de economia de energia, simplesmente altera o ponto de operação do motor. Esta função quando está ativada, reduz a tensão aplicada aos terminais do motor de modo que a energia necessária para suprir o campo seja proporcional à demanda da carga. 12
  • 13.
    [][][][][][ PARTIDA SUAVE DEMOTORES][[][] Em termos práticos pode-se observar uma otimização com resultados significativos somente quando o motor está operando com cargas inferiores a 50% da carga nominal. IDENTIFICAÇÃO DA SOFT-STARTER A identificação da Soft-Starter pode ser interpretada em uma placa fixada em seu corpo. Para uma correta instalação recomenda-se recorrer ao manual da Soft-Starter que irá ser instalada pois cada caso é uma situação diferente que deveremos considerar. Podemos ainda observar duas vertentes relacionadas a instalação, uma será a instalação mecânica e outra a instalação elétrica. INSTALAÇÃO MECÂNICA DA SOFT-STARTER 13
  • 14.
    [][][][][][ PARTIDA SUAVE DEMOTORES][[][] Na instalação mecânica devemos observar as recomendações descritas a seguir:  O ambiente ao qual será instalada a Soft-Starter deverá ser livre de algumas intempéries como: Exposição direta aos raios solares, chuva, umidade excessiva ou maresia; Gases ou líquidos explosivos ou corrosivos; Vibração excessiva, poeira ou partículas metálicas e óleos suspensos no ar.  Teremos que observar as condições ambientais permissíveis com relação a temperatura, a umidade relativa do ar, altitude e grau de poluição.  A ventilação deve ser observada com relação a instalação dentro de painéis ou caixas metálicas, onde devemos prover uma exaustão para adequar a faixa de temperatura permissível.  A instalação deverá ser feita na posição vertical, deixando espaços livres ao redor e prevendo conduítes para separação dos condutores de potência dos condutores de sinal INSTALAÇÃO ELÉTRICA DA SOFT-STARTER Na instalação elétrica, as recomendações são voltadas para os cuidados com as conexões, evitando uma má instalação e possíveis danificações irreversíveis. ⊇ A tensão de rede deve ser compatível com a tensão nominal da Soft-Starter. Para energização utiliza-se uma chave seccionadora por motivos de segurança, para permitir a desenergização durante a manutenção. 14
  • 15.
    [][][][][][ PARTIDA SUAVE DEMOTORES][[][] ⊄ Utilize no mínimo as bitolas de fiação e os fusíveis retardados recomendados ou de um disjuntor na entrada para proteção da instalação. ⊂ Capacitores de correção do fator de potência nunca podem ser instalados na saída da chave. ⊆ As Soft-Starter deve ser obrigatoriamente aterrada e nunca utilize o neutro para o aterramento. ∈ A Soft-Starter possui proteção eletrônica de sobrecarga do motor, que deve ser ajustada de acordo com o motor utilizado. Quando diversos motores forem conectados a mesma Soft-Starter utilize relés de sobrecarga individuais para cada motor. ∉ Se uma seccionadora ou contator for inserido na alimentação do motor nunca opere-os com o motor girando ou com a Soft-Starter habilitada. ∠ Torque recomendado nos terminais de potência: ∇ Não recomendamos a utilização de motores que funcionem em regime com carga inferior a 50% da nominal. 15
  • 16.
    [][][][][][ PARTIDA SUAVE DEMOTORES][[][] As conexões de potência e aterramento podem ser encontradas na parte superior e inferior da Soft-Starter como mostrado na figura a seguir. Mostraremos a seguir um diagrama simplificado dos conectores de potência, alimentação da eletrônica e sinais de controle: 16
  • 17.
    [][][][][][ PARTIDA SUAVE DEMOTORES][[][] A descrição do conector X2 para os sinais de controle é mostrada a seguir: As fiações de controle e IHM remota sempre deverão ser instaladas em um duto metálico exclusivo e aterrado. O cruzamento com cabos de potência deverão atender a um ângulo de 90 graus. A preparação da energização deverá seguir alguns procedimentos descritos abaixo: PERIGO: SEMPRE DESCONECTE A ALIMENTAÇÃO GERAL ANTES DE EFETUAR QUAISQUER CONEXÕES.  Verifique se as conexões de potência , aterramento e de controle estão corretas e firmes.  Retire todos os restos de materiais do interior da Soft-Starter.  Verifique as conexões do motor e se a corrente, tensão e frequência estão de acordo com a Soft-Starter.  Se o motor não pode ser desacoplado, tenha certeza que o eixo em qualquer direção (horário/anti-horário) não cause danos à máquina ou riscos pessoais.  Feche a tampa da Soft-Starter. 17
  • 18.
    [][][][][][ PARTIDA SUAVE DEMOTORES][[][] COLOCAÇÃO EM FUNCIONAMENTO DA SOFT-STARTER Para colocação em funcionamento devemos ler, entender e utilizar um guia indicado para o modelo da Soft-Starter que iremos energizar. Neste momento iremos descrever as indicações do Guia Rápido de Uso da SSW – 04 para acionamento típico de operação pela IHM. 1. Retire a Soft-Starter da embalagem e verifique se a corrente e a tensão indicados na placa de identificação estão corretos. 2. ATENÇÃO!  Desligue o seccionamento da rede antes de ligar a fiação aos bornes da Soft-Starter.  Solte os parafusos da porta para poder abrir e observar os bornes de sinal, controle e alimentação da eletrônica.  Certifique-se de que o Jumper de entrada de erro no conector do cartão de controle (X2) está conectado: “S/ ERRO EXTERNO” – Borne 3 para o borne 5. externo Jumper 3. Conecte a fiação da rede e do motor como mostrado na figura a seguir. 4. A seleção da tensão de alimentação da placa de controle é feita tomando como base a tensão da rede trifásica. Se a rede trifásica for alimentada com 3~ / 380Vca, a alimentação da placa de controle é 1~ / 220Vca, mas se for alimentada com 3~ / 220Vca, a alimentação da placa de controle será 1~ / 110Vca. 18
  • 19.
    [][][][][][ PARTIDA SUAVE DEMOTORES][[][] 5. Aperte as conexões de acordo com o padrão de torque dos parafusos. 6. Mantenha-se afastado das partes mecânicas móveis. 7. Ao energizar a Soft-Starter, o display da IHM indicará ( rdy ) que significa READY ou seja, em português indica PRONTO, está mostrando que a Soft-Starter está pronta para ser operada. 8. Para habilitar a Soft-Starter devemos entender como fazer uma parametrização básica através das funções das teclas da IHM da Soft-Starter.  A IHM-3P é uma interface simples que permite a operação e a programação da SoftStarter.  As funções da IHM estão descritas abaixo: - Display de LED’s; - Indicação do estado de operação; - Indicação dos erros; - Visualização e alteração de parâmetros; - Operação da Soft-Starter (liga/desliga). - Possibilidade de instalação remota. ---------------------------------------------------------------Aciona o motor via rampa. ---------------------------------------------------------------Desaciona o motor via rampa (quando programado); Reseta a soft-starter após ocorrência de erros. ---------------------------------------------------------------Comuta o display entre o número do parâmetro e o seu conteúdo. ---------------------------------------------------------------Incrementa o número do parâmetro ou seu conteúdo. ---------------------------------------------------------------Decrementa o número do parâmetro ou seu conteúdo. ---------------------------------------------------------------9. NOTA! 19
  • 20.
    [][][][][][ PARTIDA SUAVE DEMOTORES][[][]  Para alterar o conteúdo dos parâmetros você deve primeiro alterar o conteúdo do parâmetro P00 para ON. Isto irá permitir a alteração do conteúdos dos demais parâmetros. Para explicações sobre códigos e funções dos parâmetros, bem como os ajustes de fábrica, veja a Referência Rápida dos Parâmetros no início do manual. 10. A parametrização básica da Soft-Starter deve conter algumas modificações em vários parâmetros, por isso não é aconselhável habilitá-la sem saber o conteúdo da parametrização anterior. PARAMETRIZAÇÃO DO DRIVE: SSW - 04 CIRCUITO: PARAMETRIZAÇÃO BÁSICA PARÂMETRO VALOR P00 P46 P00 P22 P23 P11 P21 P25 P26 P77 P02 P04 DESCRIÇÃO EXERCÍCIOS 20
  • 21.
    [][][][][][ PARTIDA SUAVE DEMOTORES][[][] 1º Em nosso primeiro exercício iremos montar um circuito e analisar o funcionamento solicitado para indicação de situação da Soft-Starter através de led’s. Este acionamento será via entradas digitais e sua sinalização será pelas saídas digitais a relés. O primeiro passo será montar o circuito de acordo com o diagrama a seguir, a parametrização terá de ser modificada em cima da parametrização básica, ou seja não precisaremos modificar, apenas implementar os parâmetros restantes indicados na tabela. PARAMETRIZAÇÃO DO DRIVE: _________________ CIRCUITO: PARÂMETRO VALOR DESCRIÇÃO 21
  • 22.
    [][][][][][ PARTIDA SUAVE DEMOTORES][[][] 2º Neste exercício iremos contar com a ajuda do Clic 02 para inverter as ligações das fases que vão para o motor a fim de inverter o sentido de giro, pois apesar da Soft-Starter oferecer a função de sentido de giro ela não inverte as fases internamente, tendo que utilizar contatos externos para tal operação, apesar de que, no momento do acionamento da função a SoftStarter desacelera, desabilita, conta um tempo mínimo, habilita, acelera até a tensão nominal novamente. 22
  • 23.
    [][][][][][ PARTIDA SUAVE DEMOTORES][[][] PARAMETRIZAÇÃO DO DRIVE: _________________ CIRCUITO: PARÂMETRO VALOR DESCRIÇÃO LADDER TEMPORIZADORES / CONTADORES 23
  • 24.
    [][][][][][ PARTIDA SUAVE DEMOTORES][[][] 3º Depois de compreender a função de inversão do sentido de giro, podemos montar um programa que execute esta função automaticamente e que possamos analisar o sentido através de sinalização. 24
  • 25.
    [][][][][][ PARTIDA SUAVE DEMOTORES][[][] PARAMETRIZAÇÃO DO DRIVE: _________________ CIRCUITO: PARÂMETRO VALOR DESCRIÇÃO LADDER TEMPORIZADORES / CONTADORES 25
  • 26.
  • 27.
    [][][][][][ PARTIDA SUAVE DEMOTORES][[][] PARAMETRIZAÇÃO DO DRIVE: _________________ CIRCUITO: PARÂMETRO VALOR DESCRIÇÃO 27
  • 28.
  • 29.
    [][][][][][ PARTIDA SUAVE DEMOTORES][[][] PARAMETRIZAÇÃO DO DRIVE: _________________ CIRCUITO: PARÂMETRO VALOR DESCRIÇÃO 29
  • 30.
  • 31.
    [][][][][][ PARTIDA SUAVE DEMOTORES][[][] PARAMETRIZAÇÃO DO DRIVE: _________________ CIRCUITO: PARÂMETRO VALOR DESCRIÇÃO 31
  • 32.
  • 33.
    [][][][][][ PARTIDA SUAVE DEMOTORES][[][] PARAMETRIZAÇÃO DO DRIVE: _________________ CIRCUITO: PARÂMETRO VALOR DESCRIÇÃO 33
  • 34.
    [][][][][][ PARTIDA SUAVE DEMOTORES][[][] REFERÊNCIAS BIBLIOGRÁFICAS - Apostilhas do SENAI; Catálogos e Manuais WEG. Magno Stedile PROFESSOR DE AUTOMAÇÃO SENAI / CET-AFR 34