Universidade Federal do MaranhãoCentro de Ciências Exatas e TecnologiaCurso de Engenharia QuímicaO Refino Físico do PetróleoElilton Almeida LimaJonas Silva Neto
O Petróleo Não é uma descoberta recente, sendo conhecida desde o inicio das civilizações.
na segunda metade do século XIX com iniciativa dos pioneirosJames Young, Abraham Gesner e Samuel Kierque a extração começou a ser desenvolvida.
Com o surgimento de técnicas de tratamento e separação em diversos subprodutos começamos a converter o petróleo em riqueza efetiva.Composição do PetróleoA composição do petróleo não é constante, variando de zona para zona do globo.
Em média pode se dizer que o petróleo contém a seguinte composição:- 84% de carbono        - 14% de hidrogênio        - 1-3% de enxofre              - <1% de nitrogênio    - <1% de oxigênio             - <1% de metais- <1% de sais* as percentagens indicadas são percentagens mássicas.
RefinariasCada refinaria é projetada e construída de acordo com :
O tipo de petróleo a ser processado;
As necessidades de um mercado;
Uma refinaria de petróleo, ao ser planejadae construída, pode destinar-se a dois objetivosbásicos:– produção de combustíveis e matérias-primas petroquímicas; – produção de lubrificantes básicos e parafinasPara tentar compatibilizar um tipo de petróleo com a necessidade de produzir certos derivados  na quantidade e qualidade desejados, cada refinaria é construída com um conjunto próprio de unidades.
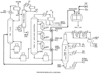
Tal arranjo das unidades é chamado Esquema de Refino.Refinaria Típica
Esquemas de RefinoUm Esquema de Refino define e delimita o tipo e a qualidade dos produtos da refinaria, por isso, alguns derivados podem ser produzidos em todas ou apenas em uma refinaria.Durante a vida de uma refinaria, pode mudar o tipo de petróleo que ela recebe, como também podem mudar as     especificações  (qualidade) ou a demanda  (quantidade) dos derivados por ela produzidosIsto é, uma capacidade de reprogramação na operação do seu Esquema de Refino, que permite reajustar o funcionamento das  Unidades para se adequar a mudanças no tipo de óleo e nas necessidades do mercado e ambientais
Esquema de Refino
O Processamento PrimárioAntes de ser enviado à refinaria, o petróleo passa pelo chamado Processamento Primário, realizado em equipamentos de superfície, nos próprios campos de produção.Ao final desse processamento, teremos fluxos separados de óleo e gás, além de salmoura descartável.O Processamento Primário consiste em duas etapas: A separação gás-óleo-água livre, realizada em separadores onde ocorre decantação e a Desidratação que é realizada para remover o máximo de água emulsionada.
Operações UnitáriasTransferência de Calor DestilaçãoAbsorçãoAdsorçãoFiltraçãoCristalizaçãoExtração
A Destilação Destilação é um processo físico de separação baseado na diferença entre os pontos de ebulição dos hidrocarbonetos.Por se tratar de um processo físico, não há alteração nos componentes das frações.Os principais tipos de destilação usados no refino do petróleo são Destilação Integral, Diferencial e Fracionada.Fundamental em qualquer refinaria de petróleo, a Destilação é o  primeiro processo do refino e o único que tem como entrada o petróleo.
Equipamentos  De uma maneira geral, os seguintes equipamentos constituem todas as unidades de destilação:   - Torres de fracionamento   - Retificadores (strippers)   - Fornos;   - Trocadores de calor;   - Tambores de acúmulo e refluxo;   - Bombas, tubulações e instrumentos de medição e controle.
Torre de DestilaçãoFuncionamento
Bandejas com borbulhadores
Bandejas Valvuladas
Bandejas Perfuradas e GradeadasBandeja PerfuradaBandejas gradeadas
Produtos do refino físico do Petróleo
Produção Média de Derivados de Petróleo no Brasil
O Papel do Engenheiro Químico no Refino FísicoO Engenheiro Químico pode ter diferentes papeis em uma refinaria, as principais áreas são  :    -Projetos     -Extração    -Supervisão de processos É muito requisitado também na indústria petrolífera como um todo.

O PetróLeo

  • 1.
    Universidade Federal doMaranhãoCentro de Ciências Exatas e TecnologiaCurso de Engenharia QuímicaO Refino Físico do PetróleoElilton Almeida LimaJonas Silva Neto
  • 2.
    O Petróleo Nãoé uma descoberta recente, sendo conhecida desde o inicio das civilizações.
  • 3.
    na segunda metadedo século XIX com iniciativa dos pioneirosJames Young, Abraham Gesner e Samuel Kierque a extração começou a ser desenvolvida.
  • 4.
    Com o surgimentode técnicas de tratamento e separação em diversos subprodutos começamos a converter o petróleo em riqueza efetiva.Composição do PetróleoA composição do petróleo não é constante, variando de zona para zona do globo.
  • 5.
    Em média podese dizer que o petróleo contém a seguinte composição:- 84% de carbono - 14% de hidrogênio - 1-3% de enxofre - <1% de nitrogênio - <1% de oxigênio - <1% de metais- <1% de sais* as percentagens indicadas são percentagens mássicas.
  • 6.
    RefinariasCada refinaria éprojetada e construída de acordo com :
  • 7.
    O tipo depetróleo a ser processado;
  • 8.
  • 9.
    Uma refinaria depetróleo, ao ser planejadae construída, pode destinar-se a dois objetivosbásicos:– produção de combustíveis e matérias-primas petroquímicas; – produção de lubrificantes básicos e parafinasPara tentar compatibilizar um tipo de petróleo com a necessidade de produzir certos derivados na quantidade e qualidade desejados, cada refinaria é construída com um conjunto próprio de unidades.
  • 10.
    Tal arranjo dasunidades é chamado Esquema de Refino.Refinaria Típica
  • 11.
    Esquemas de RefinoUmEsquema de Refino define e delimita o tipo e a qualidade dos produtos da refinaria, por isso, alguns derivados podem ser produzidos em todas ou apenas em uma refinaria.Durante a vida de uma refinaria, pode mudar o tipo de petróleo que ela recebe, como também podem mudar as especificações (qualidade) ou a demanda (quantidade) dos derivados por ela produzidosIsto é, uma capacidade de reprogramação na operação do seu Esquema de Refino, que permite reajustar o funcionamento das Unidades para se adequar a mudanças no tipo de óleo e nas necessidades do mercado e ambientais
  • 12.
  • 14.
    O Processamento PrimárioAntesde ser enviado à refinaria, o petróleo passa pelo chamado Processamento Primário, realizado em equipamentos de superfície, nos próprios campos de produção.Ao final desse processamento, teremos fluxos separados de óleo e gás, além de salmoura descartável.O Processamento Primário consiste em duas etapas: A separação gás-óleo-água livre, realizada em separadores onde ocorre decantação e a Desidratação que é realizada para remover o máximo de água emulsionada.
  • 15.
    Operações UnitáriasTransferência deCalor DestilaçãoAbsorçãoAdsorçãoFiltraçãoCristalizaçãoExtração
  • 16.
    A Destilação Destilaçãoé um processo físico de separação baseado na diferença entre os pontos de ebulição dos hidrocarbonetos.Por se tratar de um processo físico, não há alteração nos componentes das frações.Os principais tipos de destilação usados no refino do petróleo são Destilação Integral, Diferencial e Fracionada.Fundamental em qualquer refinaria de petróleo, a Destilação é o primeiro processo do refino e o único que tem como entrada o petróleo.
  • 18.
    Equipamentos Deuma maneira geral, os seguintes equipamentos constituem todas as unidades de destilação: - Torres de fracionamento - Retificadores (strippers) - Fornos; - Trocadores de calor; - Tambores de acúmulo e refluxo; - Bombas, tubulações e instrumentos de medição e controle.
  • 19.
  • 20.
  • 21.
  • 22.
    Bandejas Perfuradas eGradeadasBandeja PerfuradaBandejas gradeadas
  • 23.
    Produtos do refinofísico do Petróleo
  • 24.
    Produção Média deDerivados de Petróleo no Brasil
  • 25.
    O Papel doEngenheiro Químico no Refino FísicoO Engenheiro Químico pode ter diferentes papeis em uma refinaria, as principais áreas são : -Projetos -Extração -Supervisão de processos É muito requisitado também na indústria petrolífera como um todo.