Universidade Estadual de Campinas
UNICAMP
Faculdade de Engenharia Mecânica
Departamento de Engenharia Térmica e de Fluidos
IM351-Tecnologia da Combustão
Conteúdo do 7° Capítulo
7 Gaseificação ________________________________________________________________2
7.1 Introdução______________________________________________________________________2
7.2 História ________________________________________________________________________3
7.3 Tipos de Gaseificadores___________________________________________________________5
7.3.1 Gaseificadores Contracorrente _________________________________________________________ 7
7.3.2 Gaseificadores Concorrentes___________________________________________________________ 9
7.3.3 Gaseificadores de Fluxo Cruzado ______________________________________________________ 10
7.3.4 Gaseificadores de Leito Fluidizado_____________________________________________________ 11
7.4 Fundamentos Teóricos da Gaseificação_____________________________________________17
7.5 Instalações Experimentais de Gaseificadores em Leito Fixo Convencional________________20
7.6 Gaseificadores de Topo Aberto Para Biomassa Polidispersa ___________________________28
7.7 Gaseificadores Comerciais de Leito Fixo____________________________________________34
7.8 Gaseificadores de Leito Fluidizado ________________________________________________38
7.9 Pesquisas em Gaseificação de Biomassa em Leito Fluidizado na Universidade de Campinas_45
7.10 Referências __________________________________________________________________54
Tecnologia da Combustão Cap. 7 - Gaseificação
LPC (Comb-Cap7.doc) - Jul/2002 Página 7.2
7 Gaseificação
Caio Glauco Sanchez
Electo Silva Lora
Julio Fernando Happ
7.1 Introdução
A gaseificação é definida como a conversão da biomassa, ou de qualquer
combustível sólido, em um gás energético, através da oxidação parcial a
temperaturas elevadas. Esta conversão pode ser realizada em vários tipos de
reatores, tais como reatores de leito fixo e de leito fluidizado.
O gás produzido tem muitas aplicações práticas, desde a combustão em
motores ou em turbinas para a geração de potência, energia elétrica, em
bombas de irrigação, para a geração direta de calor, ou para matéria prima na
síntese química da amônia e do metano. Quando produzindo eletricidade, calor
ou gás (também chamado de gas producer), deve competir com a combustão
direta de biomassa, combustíveis fósseis e outros combustíveis alternativos
A geração de potência a partir de combustíveis sólidos via gaseificação tem
sido desenvolvida para pequenas plantas com gaseificadores de leito fixo
acoplados a motores do ciclo Otto e para projetos de larga escala
pressurizados com carvão. Para biomassa ainda estão em desenvolvimento
sistemas de leito fluidizado tanto atmosféricos como pressurizados.
Atualmente existem pesquisas, em Chicago, de um processo de 3 MW de leito
fluidizado pressurizado (Overend et al., 1994). Na Itália pesquisa-se um
sistema de gaseificação em leito fluidizado sem limpeza do gás, acoplado a
uma caldeira com turbina de condensação e na Suécia um sistema de
gaseificação de madeira em leito fluidizado pressurizado de 2 MW.
As razões práticas para se decidir pela gaseificação de biomassa são
numerosas e dependem muito das condições locais. A gaseificação de
biomassa pode reduzir a dependência de regiões e países às flutuações nos
preços dos combustíveis importados. Além disso existem muitas circunstâncias
em que a gaseificação apresenta vantagens significativas sobre a queima
direta da biomassa ou de combustíveis fósseis. Por exemplo, a geração de
eletricidade em pequena escala pode ser realizada, sem a necessidade de um
ciclo a vapor, simplesmente pela queima do gás em um motor de combustão
interna.
Futuro promissor poderão ter as plantas de cogeração a partir de gaseificação
de biomassa, combinando ciclos de turbina a gás e gerador de vapor. Estas
instalações são conhecidas como sistemas BIG/GT (Biomass Integrated
Gasifier/Gas Turbine). Uma planta de 0,5 MW movida por resíduos de madeira
gaseificada em leito fluidizado foi apresentada em Bruxelas recentemente (De
Tecnologia da Combustão Cap. 7 - Gaseificação
LPC (Comb-Cap7.doc) - Jul/2002 Página 7.3
Ruyck et al., 1991, 1993). A Studswik da Suécia tem pesquisado plantas de
cogeração na faixa de 5 a 50 MW (Blackadder et al., 1994). O Departamento
de Energia dos EUA tem pesquisado sistemas pressurizados (Overend et al.,
1994). Nas conclusões do workshop sobre gaseificação de biomassa para
produção de eletricidade em Interlaken, 1992 (Beenackers e Maniatis, 1993)
ressalta-se a necessidade de limpeza do gás para sua utilização em motores
de combustão interna e turbinas a gás na geração de eletricidade.
A combustão do gás em fornos e fornalhas de geradores de vapor
originalmente para combustíveis líquidos e gasosos derivados de petróleo
pode ser realizada sem a necessidade de alterações dramáticas no
equipamento (Hoss e Groeneveld, 1987).
Porém a gaseificação possui algumas desvantagens técnicas que devem ser
levadas em consideração: a tecnologia é mais complicada que a queima direta
e deve-se ter especial atenção com os aspectos de segurança, uma vez que o
gás produzido é tóxico. Portanto a instalação dos gaseificadores deve ser feita
de forma a evitar vazamentos e em locais bem ventilados. Deve-se considerar
ainda a redução da eficiência do sistema de gaseificação, que ocorre devido à
perda de calor e ao consumo de energia nos ventiladores.
Instalações de pequena escala tem uma má reputação por apresentarem
falhas freqüentes. A maioria dos problemas ocorrem no manuseio do
combustível e na limpeza dos gases. A razão disto é devido ao fato que as
instalações para gaseificação não são tratadas como sistemas integrados.
Do ponto de vista operacional, enquanto em instalações para queima direta a
principal preocupação é a fornalha, em instalações de gaseificação trabalha-se
com operações mais complexas, mesmo para instalações de pequeno porte
(Assumpção, 1981). Uma instalação de gaseificação é constituída por:
 Pré-processamento: estoque, transporte e redução da biomassa ao
tamanho adequado;
 Gaseificador, dotado de seção de alimentação apropriada para não haver
vazamento de gás;
 Tratamento do gás, com resfriamento e limpeza;
 Sistema de controle, e
 Tratamento dos resíduos, com disposição adequada.
7.2 História
A tecnologia da conversão de material orgânico ou carbonífero em gás
combustível teve origem somente nas últimas décadas do século XVIII (Reed,
1981).
A forma mais antiga conhecida para se produzir gás a partir de materiais
orgânicos foi a chamada destilação seca (dry distillation), ou seja, o
aquecimento do combustível em uma retorta com atmosfera isenta de
oxigênio. Utilizando-se deste principio, a primeira companhia de gás de carvão
Tecnologia da Combustão Cap. 7 - Gaseificação
LPC (Comb-Cap7.doc) - Jul/2002 Página 7.4
iniciou operações em Londres em 1812 para iluminação pública (Groeneveld,
1980). Outro método de gaseificação, desenvolvido nessa época, foi o
chamado gaseificador a contracorrente, projetado por Bishoff em 1839. Este
desenho foi modificado por Siemens em 1857 e utilizado por toda Europa
pelos 100 anos seguintes. O grande problema destes gaseificadores era a
produção de alcatrão e a remoção das cinzas. Para contornar estes
problemas, vários desenhos alternativos foram propostos, envolvendo a
existência de duas zonas de reação, ou a reinjeção dos produtos da pirólise no
reator visando a promover o craqueamento do alcatrão. Na virada para o
século atual muitos esforços foram direcionados ao desenvolvimento de
gaseificadores. Com o aprimoramento da técnica de gaseificação a indústria
de manufatura de gás cresceu rapidamente nos países em industrialização,
sendo uma grande responsável pela utilização industrial em larga escala de
carvão (Foley, 1983).
Por volta do início da primeira guerra mundial gaseificava-se principalmente
lignito e turfa, devido a sua abundância e à possibilidade de serem fornecidos
dentro das especificações requeridas. Em regiões onde estes combustíveis
não eram disponíveis, as instalações foram modificadas para a gaseificação de
biomassa. O tipo mais comum de reator utilizado até então era o gaseificador
de leito fixo, chamado por alguns autores de leito movente devido ao fato de
que em operação continuada, à medida em que o combustível é alimentado, e
as cinzas retiradas, o leito move-se do topo para o fundo do reator (Wiltgen
Filho, 1981). Mas com o surgimento de linhas de distribuição de gás natural e a
substituição em larga escala por combustíveis derivados do petróleo, por volta
dos anos trinta estas plantas foram quase todas desativadas.
Pouco antes da segunda guerra mundial, foram desenvolvidos os reatores de
leito fluidizado (tipo Winkler) e os reatores de leito arrastado (tipo Koppers-
Totzek). Com o início da segunda guerra mundial houve escassez de
combustíveis líquidos na Europa e intensificou-se a procura por combustíveis
domesticamente viáveis, que resultou no ressurgimento de muitas atividades
de desenvolvimento e implantação de gaseificadores. Foram desenvolvidas
técnicas de conversão de motores de ignição por centelha e compressão para
operarem com gás combustível e pequenos gaseificadores, chamados de
gasogênios, foram utilizados em larga escala em automóveis, tratores,
embarcações etc.. Estes motores operavam com confiança, embora com uma
sensível perda de potência (25%) em relação à operação com gasolina e um
aumento da manutenção de filtros, refrigeração etc. (Reed, 1981). Em todo o
mundo, aproximadamente 1 milhão de veículos utilizavam-se de gasogênios ao
final da segunda guerra. Só no Brasil, estes veículos chegavam a cerca de
20.000 unidades (Siciliano, 1945). Estes equipamentos usavam pedaços de
madeira, coque, turfa e antracito como combustível.
Ao final da segunda guerra mundial começaram a ser difundidos os
gaseificadores operando com pressões acima da atmosférica. Estes eram
baseados nos projetos de Lurgi (1936) e Koppers-Totzek (1948). Porém o fim
da guerra renovou o fornecimento de combustíveis fósseis e uma rápida
reconversão de veículos para diesel e gasolina (Reed, 1981).
Tecnologia da Combustão Cap. 7 - Gaseificação
LPC (Comb-Cap7.doc) - Jul/2002 Página 7.5
Com o advento da era do petróleo barato a gaseificação foi abandonada nos
países industrializados, sendo usadas apenas em situações excepcionais na
África do Sul, algumas regiões da antiga União Soviética e em alguns países
em desenvolvimento.
A tecnologia de gaseificação teve pouca evolução além do estágio de
desenvolvimento atingido no final da segunda guerra mundial. O carvão
vegetal e a madeira continuaram a ser praticamente os únicos biocombustíveis
utilizados comercialmente (Foley, 1983), além da casca de arroz na China
(Mahin, 1990). Atualmente estudos indicam um grande potencial na utilização
de resíduos vegetais como lenha, resíduos agrícolas (sabugo de milho, cascas
de cereais etc.) e principalmente rejeitos das indústrias de açúcar e álcool
(bagaço de cana, palha da cana) e celulose (cascas de árvores) em
gaseificadores.
A utilização de combustíveis gasosos e líquidos é fundamental para a moderna
era da tecnologia. Muitos processos empregados hoje em dia seriam
impossíveis sem a utilização destes combustíveis refinados ou, no mínimo,
seriam menos eficientes, menos convenientes e mais poluentes. Dentre as
vantagens de combustíveis gasosos sobre os sólidos podemos destacar:
podem ser distribuídos facilmente; sua combustão pode ser amplamente
controlada a fim de se obter alta eficiência; pode queimar automaticamente;
queima com baixa emissão de poluentes; não necessita grandes espaços de
armazenagem; ideal para cozer e aquecer em residências; pode ser utilizado
em motores ou turbinas para a geração de potência mecânica (Reed, 1981).
Nos países em desenvolvimento, dentre os quais está o Brasil, fatores como:
preço, reservas, tecnologia, impactos ambientais e sociais, dentre outros,
passam a ter importância fundamental no setor energético, em contraste com
políticas anteriores, nas quais as decisões do setor eram fundamentadas em
previsões da evolução histórica da demanda, taxas de crescimento
demográfico, PIB e altamente ligadas ao processo de industrialização (CESP,
1978). Na maioria dos casos, estes processos de industrialização eram
desenvolvidos com base em tecnologias importadas ligadas ao petróleo.
É neste quadro que a tecnologia de gaseificação de biomassa é capaz não só
de tornar viável, como também tornar mais interessante a utilização de
combustíveis renováveis (no caso biomassa), contribuindo para uma condição
de melhor proveito do imenso potencial renovável existente em países como o
Brasil.
7.3 Tipos de Gaseificadores
Os gaseificadores podem ser classificados de acordo com os seguintes
fatores:
Poder calorífico do gás produzido:
 Gás de baixo poder calorífico: até 5 MJ/Nm
3
 Gás de médio poder calorífico: de 5 a 10 MJ/Nm
3
Tecnologia da Combustão Cap. 7 - Gaseificação
LPC (Comb-Cap7.doc) - Jul/2002 Página 7.6
 Gás de alto poder calorífico: 10 a 40 MJ/Nm
3
Tipo de agente gaseificador:
 Ar
 Vapor de água
 Oxigênio
 Hidrogênio (hidrogaseificação)
Direção do movimento relativo da biomassa e do agente de gaseificação:
 Contrafluxo (contracorrente)
 Fluxo direto (concorrente)
 Fluxo cruzado
 Leito fluidizado
Pressão de trabalho:
 Baixa pressão (atmosférica)
 Pressurizados (até 6 MPa)
Tipo e forma da biomassa:
 Resíduos agrícolas
 Resíduos industriais
 Resíduos sólidos urbanos (lixo)
 Biomassa em natura
 Biomassa peletizada
 Biomassa pulverizada
Na figura 7.1 mostra-se esquematicamente a relação entre o agente
gaseificador, os produtos dos respectivos processos e a sua possível
aplicação. Como pode-se observar, a obtenção do gás de poder calorífico
médio ou alto só é possível utilizando-se de vapor de água, oxigênio ou
hidrogênio como agentes de gaseificação (Reed, 1981).
Um gaseificador ideal deverá ser capaz de produzir um gás combustível limpo
e de alta qualidade a partir de uma larga variedade de combustíveis, de
trabalhar eficientemente sem atenção constante, de responder rapidamente às
alterações de carga, além de ser barato e durável. Na prática estes requisitos
são mutuamente conflitantes, determinando que para cada projeto individual se
faça um estudo relacionado ao combustível utilizado e ao uso final particular.
Tecnologia da Combustão Cap. 7 - Gaseificação
LPC (Comb-Cap7.doc) - Jul/2002 Página 7.7
Figura 7.1 - Esquema da influência do agente gaseificante no gás produzido.
7.3.1 Gaseificadores Contracorrente
O gaseificador mais simples é o de contracorrente, figura 7.2, onde a entrada
de ar fica na parte de baixo do gaseificador, com o fluxo ascendente de gases,
contrário ao fluxo de combustível que é introduzido pela parte superior e
descende pela ação da força gravitacional conforme é consumido.
Os gaseificadores contracorrente tendem a ter uma eficiência térmica alta, pelo
fato dos gases quentes provenientes da zona de combustão pré-aquecerem a
carga de combustível ao passar por ela. Tendo a simplicidade como principal
característica, possui no entanto a desvantagem de produzir um gás
extremamente impuro. Nenhum dos alcatrões e outros produtos de pirólise são
craqueados na zona de combustão, já que são levados pelo fluxo de gases
para cima do gaseificador e podem causar incrustações nas tubulações.
Alguns gaseificadores, particularmente de grande porte, possuem uma câmara
na parte superior, acima do topo do combustível, a fim de reduzir a velocidade
do gás e permitir a condensação de voláteis dentro do gaseificador.
Tecnologia da Combustão Cap. 7 - Gaseificação
LPC (Comb-Cap7.doc) - Jul/2002 Página 7.8
Figura 7.2 - Gaseificador contracorrente
O projeto da grelha é um elemento importante na maioria dos gaseificadores
contracorrente, pois esta suporta diretamente a zona de combustão. A grelha
deve ser capaz de deixar as cinzas caírem sem uma perda excessiva de
combustível, sendo comuns gaseificadores que utilizam grelhas rotativas e
desenvolvidas para operar sob altas temperaturas (acima de 1300ºC), a fim de
fundir as cinzas permitindo que as mesmas passem pela grelha (Foley, 1983).
Materiais refratários são utilizados para recobrir a zona de combustão, ou às
vezes toda a câmara de gaseificação, tanto protegendo as partes metálicas
como diminuindo perdas por troca de calor. A temperatura de saída dos gases
é por volta de 400ºC.
Gaseificadores contracorrente podem ser construídos para utilização de uma
larga variedade de combustíveis, como por exemplo resíduos municipais. Mas
deve-se ressaltar o fato que o gás produzido normalmente contém grandes
Tecnologia da Combustão Cap. 7 - Gaseificação
LPC (Comb-Cap7.doc) - Jul/2002 Página 7.9
quantidades de alcatrões e voláteis o que impede sua utilização direta em
motores de combustão interna e o restringe para usos onde é simplesmente
queimado (aquecimento direto).
7.3.2 Gaseificadores Concorrentes
De longe, os gaseificadores mais difundidos são os do tipo concorrente.
Durante a II guerra mundial a maioria dos gaseificadores utilizados em veículos
eram deste tipo assim como a maioria dos gaseificadores desenvolvidos para
geração de potência mecânica (Foley, 1983).
No gaseificador concorrente, figura 7.3, as zonas de combustão e de redução
estão posicionadas de forma oposta aos gaseificadores contracorrente. Com a
alimentação de combustível pelo topo, a alimentação de ar é feita em fluxo
descendente (mesmo sentido do fluxo de combustível) passando pelas zonas
de combustão e redução.
A característica essencial deste gaseificador é que ele é projetado de modo
que os alcatrões e voláteis provenientes da zona de pirólise são direcionados a
passar pela zona de combustão onde, com condições de operação
controladas, serão craqueados. Quando isto acontece, esses alcatrões serão
convertidos em fase leve e coque e a mistura de gases na saída é
relativamente livre de alcatrões. Sendo assim, o arranjo da zona de combustão
é um elemento crítico nos gaseificadores concorrente. Se forem permitidas
regiões de baixa temperatura nesta zona, as substâncias voláteis
contaminantes poderão passar por ela sem que craqueiem, perdendo o
propósito do projeto.
Em muitos casos, o diâmetro interno é reduzido na zona de combustão,
criando uma garganta, geralmente feita de material cerâmico substituível. É na
garganta que se posicionam os injetores de ar, arranjados a fim de distribuir o
ar de forma mais uniforme possível. Em todos os arranjos o objetivo é garantir
que seja atingida uma temperatura adequada em toda a seção, a fim de
craquear todos os alcatrões que passam por ela. A temperatura é máxima nas
entradas de ar e diminui rapidamente com a distância, isto significa que existe
um limite prático para as distâncias entre as entradas e consequentemente
para o diâmetro da garganta. Este fato pode ser encarado como um ponto
crítico de projeto, pois limita a capacidade do gaseificador.
Por outro lado, como o gás é liberado diretamente da zona de redução tende a
ter quantidades significativas de cinzas e fuligem, em contraste com o que
acontece nos gaseificadores contracorrente onde estas partículas são filtradas
quando o gás passa pelo combustível. A temperatura de saída dos gases
também tende a ser maior, por volta de 700ºC, pois não trocam calor
diretamente com as zonas de pirólise e secagem (Foley, 1983).
Tecnologia da Combustão Cap. 7 - Gaseificação
LPC (Comb-Cap7.doc) - Jul/2002 Página 7.10
Figura 7.3 - Gaseificador concorrente.
A produção de gás combustível livre de alcatrões e voláteis em um
gaseificador concorrente requer cuidados especiais de desenvolvimento pois,
além do projeto da garganta e do controle do fluxo de ar, estes são
particularmente vulneráveis a problemas causados por combustíveis com alto
teor de cinzas e variações no teor de umidade (Makray, 1988).
Uma variante deste gaseificador é o gaseificador de topo aberto (Tiangco,
1986; Manurung, 1985; Mukunda et al., 1993) para biomassa polidispersa com
entrada de ar pela parte superior a fim de se evitar altas temperaturas e
conseqüente fusão das cinzas.
7.3.3 Gaseificadores de Fluxo Cruzado
Nos gaseificadores de fluxo cruzado o gás é retirado lateralmente da câmara
de gaseificação na mesma altura do leito em que é injetado o ar. O injetor é
normalmente arranjado de forma a injetar ar no centro da zona de combustão,
figura 7.4. Se caracteriza por produzir um gás combustível com características
intermediárias entre os gaseificadores contracorrente e concorrente.
A taxa de fornecimento de ar é consideravelmente maior que em outros tipos
de gaseificadores, por este motivo cria-se uma zona de combustão de
temperatura extremamente alta, com liberação de gases muito rápida. Ambas
as zonas, de combustão e redução, são concentradas em um pequeno volume
no centro do gaseificador, isto significa que materiais refratários para delimitar
a região são dispensáveis.
Tecnologia da Combustão Cap. 7 - Gaseificação
LPC (Comb-Cap7.doc) - Jul/2002 Página 7.11
Figura 7.4 - Gaseificador de fluxo cruzado.
As principais vantagens dos gaseificadores de fluxo cruzado são a rápida
resposta à variações de carga, sua simplicidade de construção e seu peso
reduzido. Por outro lado são muito sensíveis às variações na composição e
umidade do combustível, sendo que para fins práticos quase sempre é
requerido carvão vegetal limpo e seco.
7.3.4 Gaseificadores de Leito Fluidizado
Um gaseificador que possa converter resíduos de biomassa em um gás livre
de alcatrão com alta conversão de carvão e alta eficiência térmica é o objetivo
procurado por muitos pesquisadores. Várias experiências levadas a cabo em
todo o mundo mostram equipamentos promissores, no entanto ainda há muito
que se pesquisar até a comercialização de um equipamento simples e
eficiente.
Nos gaseificadores de leito fluidizado, figura 7.5, as partículas do combustível
são mantidas suspensas em um leito de partículas inertes (areia, cinzas ou
alumina) fluidizadas pelo fluxo de ar, criando melhores condições de
transferência de calor e homogeneidade da temperatura na câmara de reação.
Nestas condições a maioria dos voláteis estarão em contato com as partículas
do leito aquecido, contribuindo para uma gaseificação possivelmente completa
e limpa.
Tecnologia da Combustão Cap. 7 - Gaseificação
LPC (Comb-Cap7.doc) - Jul/2002 Página 7.12
Figura 7.5 - Gaseificador de leito fluidizado
A condição de fluidização provoca um íntimo contato entre partículas e gases e
promove uma circulação (mistura) vigorosa das partículas. As conseqüências
disto são a alta taxa de velocidade de reação gás-sólido e uma temperatura
uniforme em todo o leito (Van den Aarsen, 1983).
Duas fases podem ser identificadas numa seção transversal do leito: a
emulsão e as bolhas. A emulsão contém as partículas sólidas com gás que
percola através delas. O fluxo de gás na emulsão é limitado pela quantidade
que permite a fluidização incipiente (velocidade mínima de fluidização).
Qualquer quantia maior de gás passa pelo leito na forma de bolhas. As bolhas
são praticamente livres de partículas sólidas, mas com a passagem delas pelo
leito, algumas partículas são arrastadas por elas, o que promove a grande
mistura das partículas sólidas no leito (Kunii e Levenspiel, 1969).
O leito é aquecido inicialmente por um combustível auxiliar (GLP, carvão
vegetal, etc.) e quando a temperatura for suficientemente alta o combustível é
introduzido dando início ao processo de gaseificação.
Como a biomassa possui alta reatividade, um gaseificador de leito fluidizado
pode operar a temperaturas relativamente mais baixas, mas neste caso, pelo
fato dos alcatrões produzidos na pirólise não serem prontamente gaseificados,
estarão presentes em maior quantidade no gás produzido. A presença do
alcatrão pode ser interessante pois aumenta um pouco o poder calorífico do
gás e proporciona uma chama mais luminosa com melhor transferência de
calor por radiação, por outro lado pode ser indesejável com tendência de se
incrustar nas tubulações. A fim de produzir um gás limpo, totalmente livre de
alcatrões, é necessária uma temperatura do leito entre 1100ºC e 1200ºC (Peel
et al., 1990), entretanto bons resultados já aparecem a 900ºC. Alguns
Tecnologia da Combustão Cap. 7 - Gaseificação
LPC (Comb-Cap7.doc) - Jul/2002 Página 7.13
pesquisadores tem utilizado catalisadores (Beenackers e Maniatis, 1993) com
resultados discutíveis.
Também por sua operação em temperaturas relativamente mais baixas que os
gaseificadores de leito fixo, reduz significativamente os teores de enxofre e de
material particulado, além de diminuir a formação de óxidos de nitrogênio (IPT,
1992).
Figura 7.6 - Teor de alcatrão no gás produzido em gaseificador de leito fluidizado.
A principal vantagem dos gaseificadores de leito fluidizado é o fácil controle da
temperatura pela variação na alimentação de ar e de combustível.
Existem, por outro lado, problemas relacionados aos gaseificadores de leito
fluidizado. Em contraste com gaseificadores de leito fixo os gaseificadores de
leito fluidizado não apresentam resposta automática às mudanças de
consumo do gás produzido. Nos gaseificadores de leito fixo há uma grande
quantidade de combustível na câmara de reação, que permite, ao se
aumentar o consumo, aumentar o fluxo de ar para dentro da câmara e
consequentemente a produção de gás. No reator de leito fluidizado é
Tecnologia da Combustão Cap. 7 - Gaseificação
LPC (Comb-Cap7.doc) - Jul/2002 Página 7.14
necessário aumentar o fluxo de ar e o fluxo de combustível para dentro do leito
a fim de se alterar a vazão de gás produzido, quando há alteração no
consumo, havendo portanto necessidade de intervenção, com algum tipo de
controlador, tornando o sistema de alimentação parte vital do equipamento.
Além disto, o gás produzido tende a conter carbono não queimado, um pouco
de alcatrão, assim como parte das cinzas contidas originalmente no
combustível, que devem ser removidos por sistemas de limpeza. Van den
Aarsen et al. (1983) são os únicos autores a apresentar resultados de
conteúdo de alcatrão em função da temperatura do leito, como pode ser visto
na figura 7.6.
No entanto, a gaseificação em leito fluidizado se apresenta bastante
promissora. Este fato se deve principalmente à possibilidade de utilização de
combustíveis como bagaço de cana, casca de arroz etc., vantajosos pelos
baixos preços de comercialização e disponibilidade. Provenientes de
processos que necessitam de insumos energéticos (calor, eletricidade e
energia mecânica), estes biocombustíveis são de difícil gaseificação por
métodos tradicionais, devido às suas características de umidade,
granulometria, baixa densidade, dentre outras.
Além destes gaseificadores mais difundidos, uma variedade de tipos vem
sendo desenvolvida ao longo dos anos. No século XIX apareceram
gaseificadores de fluxo duplo, que gaseificavam dois combustíveis diferentes: o
primeiro era um combustível com alto teor de alcatrões, que produzia um gás
com impurezas que era utilizado na gaseificação de carvão vegetal limpo, na
segunda unidade. Têm sido produzidos também gaseificadores com duas
zonas de combustão no mesmo cilindro (Kuramoto et al., 1982), e vários
métodos foram desenvolvidos para se extrair os gases de pirólise e reinjetá-los
na zona de combustão, propiciando o craqueamento dos alcatrões (Judd et al.,
1983).
Com o objetivo de se produzir um gás combustível de médio ou alto poder
calorífico (possível substituto do gás natural), alguns métodos, como adicionar
hidrogênio durante o processo ou elevar a pressão do gaseificador podem ser
utilizados. Por outro lado a complexidade de tais arranjos torna estes
gaseificadores completamente inviáveis para instalações de pequeno porte,
não constituindo uma tecnologia relevante para problemas energéticos de
áreas rurais e pequenas aplicações nos países em desenvolvimento.
A técnica de gaseificação é, em princípio, extremamente versátil, mas existem
muitos problemas em transformar este potencial teórico em uma tecnologia
viável e prática. Na maior parte dos casos, as dificuldades residem não no
processo básico de gaseificação mas no projeto de um equipamento que deve
produzir um gás de qualidade com confiabilidade e segurança, adaptado às
condições particulares do combustível e da operação .
Alguns componentes podem ser descartados ou de extrema necessidade,
dependendo da aplicação do gás combustível.
Tecnologia da Combustão Cap. 7 - Gaseificação
LPC (Comb-Cap7.doc) - Jul/2002 Página 7.15
Tabela 7.1 Características do gás de diferentes tipos de gaseificadores para biomassa
(Bridgewater, 1991).
Gaseificador Composição do gás,
% vol. base seca
PCS
MJ/Nm
3
Qualidade do
gás
*
H2 CO CO2 CH4 N2
Leito Fluidizado 9 14 20 7 50 5,4 Média
Contracorrente 11 24 9 3 53 5,5 Pobre
Concorrente 17 21 13 1 48 5,7 Boa
* Particulados e alcatrão.
A decisão pelo tipo de gaseificador deve levar em conta o tipo de biomassa a
ser gaseificada e o uso final do gás. Uma comparação das características do
gás de diferentes tipos de gaseificadores mostra que o tipo de gaseificador
influí sobre as características do gás produzido (composição, poder calorífico e
qualidade), como podemos observar na tabela 7.1, obtida de um levantamento
feito por Bridgewater (1991).
Na tabela 7.4 é apresentada uma comparação das características do
combustível para os diversos tipos de gaseificadores descritos (Zagato, 1981,
Groeneveld, 1980).
Como se observa o leito fluidizado gaseificador mais conveniente para a
utilização de biomassa polidispersa de pequenas dimensões. Algumas
tentativas feitas com outros tipos de gaseificadores, como os gaseificadores de
topo aberto deram resultados satisfatórios só em aplicações de pequena
escala.
A decisão por gaseificação pressurizada ou atmosférica envolve a aplicação.
Recorre-se à gaseificação pressurizada principalmente para geração de
potência em ciclos combinados. A virtual vantagem na diminuição das
dimensões do reator só aparece acima de 150 MW, enquanto que na faixa de
20 MW praticamente não há diminuição significativa (Blackadder et al., 1993),
como podemos ver na figura 7.6. Os sistemas pressurizados apresentam
problemas ainda não solucionados como a alimentação do combustível, a
redução no teor de alcatrão no gás, os óxidos de nitrogênio produzidos e a
filtragem do gás a quente.
Para a utilização prática em países em desenvolvimento, gaseificadores
precisam de aprimoramento além dos experimentos laboratoriais e das
demonstrações de protótipos. A viabilidade comercial implica que um modelo
particular de gaseificador seja tecnicamente aprovado, disponível no mercado
e fornecido com dados de performance e garantia a um preço competitivo.
Em suma, a tecnologia de gaseificação possibilita o desenvolvimento de
plantas energéticas de alta eficiência com a utilização de usinas de ciclo
combinado e cogeração, a partir de combustíveis renováveis provenientes da
biomassa.
Tecnologia da Combustão Cap. 7 - Gaseificação
LPC (Comb-Cap7.doc) - Jul/2002 Página 7.16
Tabela 7.2 - Vantagens e desvantagens dos gaseificadores de leito fixo para biomassa.
Vantagens:  Unidades simples e baratas
 Alta eficiência térmica (contracorrente)
 Alta eficiência de conversão do carbono
 Baixo teor de partículas de cinzas no gás
 Baixo teor de alcatrão no gás (concorrente)
Desvantagens:  Poucas possibilidades para controlar a região central
de reação (somente movendo-se a grelha)
 Requer um combustível uniforme para atingir
operação ótima
 Alta teor de alcatrão no gás (contra-corrente)
 Possibilidade de aglomeração e clivagem das cinzas
na grelha e nos refratários
 Baixa capacidade volumétrica
Referência: Bueckens e Schoeters, 1985.
Tabela 7.3 - Vantagens e desvantagens de gaseificadores de leito fluidizado
Vantagens:  Flexibilidade com relação a taxa de alimentação e
composição do combustível
 Alta capacidade volumétrica
 Controle de temperatura fácil
Desvantagens:  A temperatura de operação é limitada pela
possibilidade de sinterização das cinzas
 A carga de partículas de cinzas no gás é alta
 A perda de carbono na fuligem pode ser alta
 Alcatrão é formado a baixas temperaturas de
operação
Referência: Bueckens e Schoeters, 1985.
Tecnologia da Combustão Cap. 7 - Gaseificação
LPC (Comb-Cap7.doc) - Jul/2002 Página 7.17
Figura 7.7 - Comparação das dimensões principais entre gaseificador pressurizado e
atmosférico de leito fluidizado (Blackadder et al., 1993).
Tabela 7.4 - Requerimento com relação a biomassa para diferentes tipos de
gaseificadores e alguns dados operacionais
Tipo de Gaseificador Contracorrente Concorrente Leito Fluidizado
Combustível
Diâmetro (mm) 10-100 10-100 1-10
Teor de cinzas (%) ≤2% ≤6% <20%
Teor de umidade (%) ≤40% ≤25% <50%
Temperatura de fusão
das cinzas (º)
1000 1000 1000
Operação
Pressão (kPa) Até 3000 Até 3000 Até 6000
Temperatura do gás
na saída do reator (ºC)
100-400 400-700 500-900
Referências: Zagatto, 1981; Groeneveld, 1980.
7.4 Fundamentos Teóricos da Gaseificação
Ao se proceder o modelamento de um gaseificador, pode-se determinar a
composição do gás produzido através de equações termoquímicas. Estas
Tecnologia da Combustão Cap. 7 - Gaseificação
LPC (Comb-Cap7.doc) - Jul/2002 Página 7.18
equações prevêem o estado de equilíbrio das reações básicas envolvidas na
gaseificação em função dos principais parâmetros, ou seja, pressão,
temperatura, umidade do combustível, teor de oxigênio no agente gaseificador
e tipo de combustível.
Todo gaseificador tem uma etapa de pirólise precedendo a etapa de
gaseificação, e as reações envolvidas podem ser analisadas separadamente.
A biomassa submetida à ação do calor sofre um processo que pode ser
resumido da seguinte maneira:
(1) Pirólise
Decomposição térmica que ocorre entre 280 e 450 oC.
A secagem e pirólise da biomassa com liberação da água, dos voláteis e
do alcatrão ocorre em 3 fases (Milne, 1981, Simmons e Lee, 1985):
 Evaporação da água
 Decomposição dos carbohidratos (hemi-celulose, celulose, lignina)
(250-300ºC).
 Produção de alcatrão e ácidos leves (350-430ºC)
Produtos:
 Gases não condensáveis (CO, CO2, H2, CH4, O2).
 Carvão vegetal.
 Condensado: alcatrão e ácidos.
As reações químicas que ocorrem na zona de combustão são
basicamente a combinação de oxigênio do ar com o carbono e o
hidrogênio.
Um esquema simplificado da pirólise do sólido (Simmons, 1985) pode ser
descrito como:
madeira + calor → coque + gases + alcatrão + condensáveis
(2) Gaseificação
Durante os processos de gaseificação ocorrem principalmente reações
exotérmicas de oxidação (combustão) e reações endotérmicas de
redução envolvendo fases sólida e gasosa (Brame e King, 1956; Hemati
et al., 1989):
 Reações heterogêneas gás-sólido:
! Oxidação do carbono, H (kJ/mol)
C + 1/2 O2 = CO (-110.6)
Tecnologia da Combustão Cap. 7 - Gaseificação
LPC (Comb-Cap7.doc) - Jul/2002 Página 7.19
C + O2 = CO2 (-393.8)
! Reação de Boudouard
C + CO2 = 2 CO (172.6)
! Reação de gás-d'água
C + H2O = CO + H2 (131.4)
! Formação de metano
C + 2 H2 = CH4 (-74.93)
 Reações homogêneas (fase gasosa):
CO + H2O = CO2 + H2 (-41.2)
CH4 + H2O = CO + 3 H2 (201.9)
(3) Craqueamento do alcatrão
alcatrão + vapor + calor → CO + CO2 + CH4.....etc.
Além destas reações temos que destacar a oxidação de parte dos produtos da
pirólise
1/3 (CO + H2 + CH4) + O2 → 2/3 CO2 + H2O
As reações de oxidação do carbono são fortemente exotérmicas, rápidas e
podem ser consideradas irreversíveis nas temperaturas normais de
gaseificação. As reações de Boudouard e de gás-d’agua são endotérmicas. A
reação de Boudouard passa a ser mais importante na faixa de temperatura de
800 a 900ºC, ocorrendo em todo o leito, ao contrário das reações de formação
de dióxido e monóxido de carbono que só ocorrem obviamente com a
presença de oxigênio (Shaw e Paterson, 1978), portanto nas regiões mais
próximas ao distribuidor ou nas bolhas.
Os fatores que afetam a composição dos gases, como pode ser deduzido pelo
equacionamento acima, são:
 Temperatura.
 Pressão.
 Umidade do combustível.
 Teor de oxigênio no agente gaseificador.
 Tipo de combustível.
No caso de gaseificação em leito fluidizado devemos incluir nesta lista fatores
de dinâmica da fluidização.
Tecnologia da Combustão Cap. 7 - Gaseificação
LPC (Comb-Cap7.doc) - Jul/2002 Página 7.20
Segundo o trabalho sobre degradação térmica de Lipska-Quinn et al. (1985),
com o aumento da taxa de aquecimento aumenta a velocidade de degradação,
tanto com ambiente de reação de ar quanto de N2. Na gaseificação em leito
fluidizado não se observam zonas separadas de pirólise, oxidação e redução
como no caso de gaseificadores em leito fixo, sendo que todos os processos
acontecem em todo o volume do leito simultaneamente. Assim Bacon et al.
(1985) consideram durante a modelagem de gaseificadores de leito fluidizado
apenas três reações:
C + CO2 → 2CO
C + H2O → CO + H2
C + 2H2 → CH4
7.5 Instalações Experimentais de Gaseificadores em Leito Fixo
Convencional
Na tabela 7.5 são apresentadas algumas das instituições que tem trabalhado
no desenvolvimento de gaseificadores de leito fixo no década dos anos 80 e
noventa. A tabela, que não pretende ser completa, foi preparada na base de
publicações aparecidas em revistas e congressos internacionais na área de
biomassa.
Algumas das instalações referidas na Tabela 7.5 são descritas em maiores
detalhes a seguir:
Tabela 7.5 - Instituições de Pesquisa e Desenvolvimento de unidades de gaseificação de
leito fixo para biomassa.
Instituições de Pesquisa País Tipo de gaseificador
Aston University UK Concorrente de topo aberto
Center for Alternative
Technology
UK Concorrente para carvão vegetal
Universidade da Califórnia EUA Concorrente de topo aberto para casca
de arroz
Universidade de Zaragoza Espanha Concorrente para madeira
Universidade Prince of Songkla Tailândia Concorrente para carvão vegetal,
madeira e casca de arroz
Indian Institute of Science India Concorrente de topo aberto para
resíduos agro-industriais
Joyti Solar Energy Institute India Concorrente para madeira e resíduos
agrícolas tratados por torrefação
Twente University of
Technology
Holanda Concorrente de topo aberto para casca
de arroz
CEMAGREF França Horizontal com recirculação interna
dos voláteis
Tecnologia da Combustão Cap. 7 - Gaseificação
LPC (Comb-Cap7.doc) - Jul/2002 Página 7.21
Gaseificadores CEMAGREF (França)
O programa francês de gaseificação de biomassa é desenvolvido desde 1979
com o auspicio do COMES- Commissariat à l’Energie Solaire e da AFME-
Agence Francaise pour la Maîtrise de l’Energie. A AFME tem financiado (Corté,
1989), diferentes projetos de pesquisa e desenvolvimento na área da
gaseificação de biomassa com fins energéticos. Atualmente o Programa
Francês “Biomassa, Energia e Meio Ambiente” (AFME, 1991) preve a
avaliação de instalações compostas de gasogênio, filtros, e motor de
combustão interna de potência inferior a 80 KW, incluindo a solução dos
problemas técnicos presentes durante a operação de gaseificadores de
potência intermediária (de 100 kW a 1 MW).
O CEMAGREF, com o financiamento da AFME, desenvolveu um gaseificador
horizontal com recirculação interna dos gases(Becker, 1988, Corté, 1989). Na
figura 7.8 apresenta-se uma esquema desta instalação. A particularidade
fundamental da instalação consiste na separação do processo em três zonas:
secagem (3),pirólise (4) e gaseificação (6). Os voláteis obtidos na zona de
pirólise são recirculados até a zona de gaseificação onde são queimado em
um queimador, fornecendo energia para a gaseificação do carvão. Isto permite
a eliminação da maior parte dos alcatrões e a obtenção de um gás mais limpo.
A posição horizontal do equipamento permite uma distribuição mais uniforme
do gás no interior do mesmo. A tabela 7.6 apresenta os resultados da
avaliação do gaseificador.
Tabela 7.6 - Resultados da avaliação do gaseificador da CEMAGREF.
Teste 1 Teste 2
Consumo de combustível (kg/h) - 15 % de umidade 130 190
Composição do gás seco (%)
N2 50.8 49.0
CO 19.3 19.3
CO2 12.2 13.0
H2 16.0 16.6
CH4 0.6 1.2
O2/Ar 0.95 0.9
H2O (kg/Nm
3
gás seco) 0.105 0.10
PCI (MJ/Nm
3
) 4.39 4.65
Teor de alcatrão (g/Nm
3
gás seco) (*) 0.06 0.05
Teor de cinzas (g/Nm
3
gás seco) (*) 1.4 1.3
Eficiência (**) 78 80
Referência: Becker, 1988
(*) Após o filtro
(**) PCI do gás pobre/PCI do combustível
Instalação experimental da Universidade de Zaragoza, Espanha
Um uso muito interessante dado ao processo de gaseificação foi para a
obtenção de um resíduo sólido de alto teor de carbono e conseqüente alto
poder calorífico. O resíduo sólido foi obtido introduzindo-se uma grelha
excêntrica rotativa formada por três peneiras de diâmetro e orifícios diferentes
(Bilbao et al., 1989). Regulando-se a relação ar combustível de modo a evitar-
se a reação total da biomassa, no caso resíduos florestais, obtem-se a
Tecnologia da Combustão Cap. 7 - Gaseificação
LPC (Comb-Cap7.doc) - Jul/2002 Página 7.22
produção de gás combinado com a produção de um resíduo sólido de alto teor
de carbono. Ao se elevar a taxa de ar obtem-se apenas gás (Garcia et al.,
1990 e Bilbao et al., 1991). O esquema da instalação experimental de 200 kg/h
é mostrado na figura 7.9 (Bilbao e Garcia-Bacaicoa, 1993). A Tabela 7.7
apresenta um resumo dos resultados obtidos com este sistema de 200 kg/h de
capacidade.
Figura 7.8 - Gaseificador CEMAGREF (Corté,1989).
(1) Silo de combustível, (2) Pistão, (3) Zona de secagem, (4) Zona de
pirólise, (5) Ventilador de recirculação, (6) Zona de gaseificação, (7)
Extração de gás, (8) Câmara de combustão, (9) Evacuação das
cinzas, (10) Colheita das cinzas, (11) Queimador, (12) Trocador de
calor gás/ar, (13) Entrada de ar, (14) Ventilador de extração.
Resultados da pesquisa de gaseificadores convencionais de leito fixo na
Índia
No período entre 1984-1987 na área de desenvolvimento e avaliação de
pequenos sistemas Gaseificador-Motor para biomassa, foi desenvolvido um
projeto conjunto entre o Departamento de Fontes não Convencionais de
Energia do Governo da Índia e a Agencia dos Estados Unidos para o
Desenvolvimento Internacional - USAID (Talib et al., 1989). A aplicação
principal destes sistemas foi para bombeamento de água em irrigação, com
potência no motor na faixa entre 4 e 22 kW. As instituições participantes por
cada um dois países envolvidos foram:
EUA: - Corporação MITRE
- Universidade de Califórnia.
- Universidade de Missouri.
Tecnologia da Combustão Cap. 7 - Gaseificação
LPC (Comb-Cap7.doc) - Jul/2002 Página 7.23
Índia: - Indian Institute of Technology ITT(New Delhi).
- Jyoti Solar Energy Institute JSEI.
Tabela 7.7 Resultados obtidos com o gaseificador de leito fixo concorrente de 200 kg/h
de capacidade (Bilbao et al., 1991).
Combustível (Resíduos florestais)
Análise Imediata (Base Seca)
Voláteis 77,70%
Carbono Fixo 19,65%
Cinzas 2,66%
Análise Elementar (Base Seca)
Carbono 45,80%
Oxigênio 47,90%
Hidrogênio 0,60%
Nitrogênio 0,30%
PCI (MJ/kg) 15.04
Produção de gás e resíduo sólido
Consumo de ar Nm3
/h 250,0 300,0 350,0
Consumo de Biomassa kg/h 237,3 274,4 329,8
Relação Ar/Combustível Nm
3
/kg 1,06 1,11 1,06
Produção de gás Nm
3
/h 316,9 382,1 495,7
Produção de sólido kg/h 26,2 34,9 41,2
PCI do gás MJ/Nm
3
4,5 4,6 3,9
PCI do sólido MJ/kg 23,2 24,5 22,8
Apenas produção de gás
Consumo de ar Nm3
/h 250,0 300,0 350,0
Consumo de Biomassa kg/h 206,7 258,6 285,7
Relação Ar/Combustível Nm
3
/kg 1,21 1,16 1,23
Produção de gás Nm
3
/h 374,7 497,4 533,8
Produção de sólido kg/h 15,2 13,5 13,5
PCI do gás MJ/Nm
3
5,3 5,6 6,2
PCI do sólido MJ/kg 17,9 13,6 13,4
Nota: Valores médios.
Como resultado do projeto foram desenvolvidos e avaliados dois modelos de
gaseificador concorrente: o G-55 (Figura 7.10), que consiste numa modificação
do gaseificador G-50 desenvolvido pelo JSEI antes do inicio do projeto, e o G-
45(Figura 7.11). A eficiência do gaseificador G-55 é de 65%. O modelo G-45
tem valores deste parâmetro na faixa 67-80% (Talib et. al., 1989)
Tecnologia da Combustão Cap. 7 - Gaseificação
LPC (Comb-Cap7.doc) - Jul/2002 Página 7.24
Figura 7.9 - Esquema do gaseificador concorrente para resíduos de madeira com
capacidade de 200 kg/h (Bilbao e Garcia-Bacaicoa, 1993).
Figura 7.10 Gaseificador G-45 para resíduos agrícolas pre-processados desenvolvido e
avaliado durante o projeto conjunto EUA-India (Talib et al., 1989). (1) Secção superior do
corpo do reator, (2) Secção inferior do corpo do reator, (3) Placa de suporte, (4) Garganta
de placa conica, (5) Grelha vertical, (6) Grelha horizontal, (7) Refratário, (8) Entrada do
Tecnologia da Combustão Cap. 7 - Gaseificação
LPC (Comb-Cap7.doc) - Jul/2002 Página 7.25
soprador, (9) Agitador, (10) Cone de remoção de cinzas, (11) Eestrutura de suporte, (12)
Tubulação de saida do gás, (13) Bocais para a injeção de ar, (14) Pporta para ignição, (15)
Flange, (16) Secção de alimentação do combustível, (17) Termopar.
Figura 7 - 11 Gaseificador G-55 para madeira desenvolvido e avaliado durante o
projeto conjunto EUA-India (Talib et al., 1989).
Uma variação interessante no desenho básico de reatores de leito fixo é
mostrado na Figura 7.12. O vapor superaquecido injetado na base do reator é
gerado pelo próprio calor da reação. Desta maneira pode-se tomar proveito da
reação de gás d’água para aumentar o poder calorífico do gás (Krishnamoorthy
et al., 1991).
Parikh et al. (1988 ) do Indian Institute of Technology em Bombaim realizaram
modificações num gaseificador concorrente convencional a fim de obter um
gás com menor teor de alcatrão. A entrada tangencial do ar no cone de reação
permite aumentar o tempo de permanência dos gases na zona de alta
temperatura e conseguir uma distribuição mais homogênea da mesma, fatores
que contribuem ao craqueamento do alcatrão. A figura 7.13 mostra uma
esquema do gaseificador e do cone de reação com os bocais tangenciais de
introdução do ar. Os principais resultados da avaliação do gaseificador foram:
Tecnologia da Combustão Cap. 7 - Gaseificação
LPC (Comb-Cap7.doc) - Jul/2002 Página 7.26
 Eficiência em modo soprador: 70-80%.
 Eficiência em modo motor (a sucção): 80-90%.
 Teor de alcatrão nos gases (modo soprador): 65-85 mg/Nm
3
.
 Conteúdo de particulados nos gases (modo soprador): 20-50 mg/Nm
3
(Os
menores valores correspondem a menores vazões de ar).
Figura 7.12 - Esquema de gaseificador com injeção de vapor (Krishnamoorthy et al.,
1991).
Figura 7.13- Esquema do gaseificador e do cone de reação (Parikh et al., 1988).
Tecnologia da Combustão Cap. 7 - Gaseificação
LPC (Comb-Cap7.doc) - Jul/2002 Página 7.27
Desenvolvimento e avaliação de gaseificadores na Universidade Prince of
Songkla na Tailândia.
O Departamento de Engenharia Mecânica da Universidade Prince of Songkla
tem desenvolvido pesquisas de gaseificação de carvão vegetal e diferentes
resíduos agrícolas. Coovattanachai (1989) apresenta as características
construtivas e parâmetros de operação dos modelos de gaseificadores
concorrentes projetados para carvão vegetal, madeira, resíduos vegetais e
casca de arroz, assim como dos correspondentes sistemas gaseificador-motor.
Uma solução interessante é o gaseificador para resíduos vegetais (talhos de
mandioca e sabugos de milho) que é mostrado na figura 7.14. A baixa
densidade dos resíduos testados, em comparação com a madeira, dificulta a
movimentação do combustível no silo nas construções convencionais. Isto
levou a testar diferentes variantes da forma do silo de combustível, sendo a
forma cônica mostrada a que melhor resultado apresentou.
Figura 7.14 - Gaseificador para resíduos vegetais desenvolvido na Universidade Prince of
Songkla (Coovattanachai, 1989).
Pesquisas em gaseificação de biomassa em leito fixo na UNICAMP
Na UNICAMP, vários pesquisadores tem se dedicado a gaseificação em leito
fixo nas Faculdades de Engenharia Química (FEQ), Mecânica (FEM) e Agrícola
(FEAGRI) e no Instituto de Física (IF). Infelizmente, estes esforços não tem
sido coordenados, nem contaram com o beneficio da continuidade. A FEQ, em
1979, iniciou suas pesquisas com gaseificação (Makray e d'Ávila, 1979). A
CODETEC, empresa de desenvolvimento de pesquisa associada a UNICAMP,
interessou-se pelo projeto e iniciou o desenvolvimento de um gaseificador
Tecnologia da Combustão Cap. 7 - Gaseificação
LPC (Comb-Cap7.doc) - Jul/2002 Página 7.28
concorrente para madeira. Em 1981, esta tecnologia foi transferida a
TERMOQUIP Energia Alternativa (veja seção relativa a equipamentos
comerciais), a qual atualmente fabrica e comercializa gaseificadores industriais
de pequeno e médio porte para madeira, com dezenas de unidades instaladas
na faixa de 100 a 1000 Mcal/h (Makray, 1984).
Moraes (1983), na FEM/UNICAMP, realizou um levantamento da influencia da
geometria em um gaseificador de fluxo ascendente ou contracorrente. O
principal parâmetro geométrico pesquisado foi a relação altura versus diâmetro
do reator. Para uma relação altura/diâmetro maior constatou-se um teor maior
de monóxido de carbono (CO) e de metano (CH4). Um comprimento maior
permite um tempo de residência maior do gás na zona de alta temperatura do
reator permitindo as reações de formação de CO a partir do CO2 e de
dissociação da água, dando origem ao H2.
Outro trabalho, realizado na UNICAMP, pesquisou a vazão ótima para um
reator de fluxo ascendente, utilizando-se como agentes gaseificadores tanto ar
ambiente como uma mistura do ar ambiente com água na forma de vapor
superaquecido a 460ºC. As temperaturas no interior do reator variaram de
1000ºC (nas proximidades da carcaça metálica) até 1400ºC(10 cm acima do
bico de injeção de ar) para o regime de melhor rendimento do reator. Devido a
presença do H2, o gás produzido utilizando como agente gaseificador a mistura
ar/vapor apresentou um poder calorífico mais de duas vezes superior ao poder
calorífico produzido utilizando-se apenas ar como agente gaseificador (da
Mata, 1981).
Outros resultados
Wang e Kinoshita (1993) apresentam os resultados da medição do perfil de
temperaturas num gaseificador concorrente operando com aparas de madeira.
Foi pesquisada a influência da localização (altura) e do diâmetro dos bocais de
injeção do ar, assim como da localização da garganta sobre o perfil de
temperaturas e a eficiência do gaseificador. Concluí-se que a distribuição de
temperaturas no gaseificador pode ser alterada e a eficiência otimizada
ajustando os parâmetros de configuração do gaseificador.
7.6 Gaseificadores de Topo Aberto Para Biomassa Polidispersa
Manurung e Beenackers (1985) apresentam um resumo das dificuldades mais
comuns na operação de gaseificadores convencionais de leito fixo com casca
de arroz:
 Movimentação deficiente devido à baixa densidade da casca e à
“expansão” na zona de pirólise;
 Deficiente distribuição do oxigênio devido às pequenas dimensões das
partículas (formação de canais).
 Sinterização das cinzas. A casca de arroz caracteriza-se por possuir uma
baixa temperatura de fusão das cinzas;
 Não existência de sistemas de drenagem continua das cinzas bem
projetados.
Tecnologia da Combustão Cap. 7 - Gaseificação
LPC (Comb-Cap7.doc) - Jul/2002 Página 7.29
Estas deficiências são válidas também para a operação com outros tipos de
resíduos agro-industriais de caráter polidisperso e de granulometria fina. Uma
serie de modificações foram realizadas nos gaseificadores convencionais a fim
de conseguir alta eficiência e confiabilidade durante a operação com resíduos
agro-industriais. As principais são (Manurung e Beenackers, 1985):
 Eliminação da garganta e outros obstáculos ao fluxo de sólidos.
 Sucção aberta do ar pela seção transversal a fim de homogeneizar a
distribuição de temperaturas no interior do reator, e evitar a existência de
zonas com temperatura excessivamente alta.
 Instalação de grelha rotativa para a evacuação continua das cinzas.
O gaseificador modificado é conhecido na literatura técnica como gaseificador
de topo aberto e sua utilização é recomendada principalmente para sistemas
de pequena capacidade. A seguir veremos alguns exemplos de aplicação de
instalações deste tipo.
Desenvolvimento de gaseificadores de topo aberto na Índia.
Mukunda et al. (1993) apresentam um estudo detalhado sobre os
gaseificadores de topo aberto desenvolvidos na Índia. Dois modelos foram
projetados e avaliados (figura 7.15), os que se diferençam pelo sistema de
extração de cinzas. As instalações de operação descontínua (figura 7.15-a)
utilizam-se de fundo tampado e as de operação continua geralmente possuem
um selo de água onde são descarregadas as cinzas (Figura 7.15-b). Mais de
300 gaseificadores de 3.7 kW tem sido instalados em áreas rurais da Índia.
Figura 7.15 - Modelos de gaseificadores de topo aberto desenvolvidos na Índia (Mukunda
et al., 1993).
Tecnologia da Combustão Cap. 7 - Gaseificação
LPC (Comb-Cap7.doc) - Jul/2002 Página 7.30
Capacidade Dimensões em milimetros
kW a b c d e f f’
3,7 150 180 1200 250 80 500 250
20 230 300 1650 350 145 600 300
100 350 450 2800 500 250 850 500
Jorapur e Rajvanshi (1993) do Nimbkar Agricultural Research Institute
projetaram um gaseificador de topo aberto para biomassa de baixa densidade.
Segundo os autores os testes realizados com bagaço e palha de cana não
apresentaram dificuldades. O poder calorífico do gás obtido esteve na faixa de
3.57-5.04 MJ/Nm
3
e a eficiência do gaseificador entre 75-80%. O gaseificador
resultou ser também um bom produtor de carvão vegetal com uma conversão
de 15 a 31% do combustível original.
Desenvolvimento de gaseificadores de topo aberto na Universidade de
Aston
O Grupo de Pesquisas em Energia da Universidade de Aston construiu um
gaseificador de quartzo transparente para a observação do processo de
gaseificação da biomassa ( Milligan et al., 1993). O combustível utilizado nos
testes foi resíduos de madeira granulada com aproximadamente 10% de
umidade. A figura 7.16 apresenta o diagrama do processo de gaseificação
observado.
Figura 7.16 - Diagrama do processo de gaseificação observado no gaseificador de topo
aberto da Universidade de Aston.
Tecnologia da Combustão Cap. 7 - Gaseificação
LPC (Comb-Cap7.doc) - Jul/2002 Página 7.31
No artigo é analisada a influência do isolamento externo do reator sobre o
processo de gaseificação. A partir da comparação da avaliação do gaseificador
sem isolamento externo e isolado concluiu-se:
 O reator não isolado exige uma maior relação ar/combustível para manter
uma zona estável de reação e compensar as perdas de calor;
 O gás obtido no gaseificador sem isolamento tem um poder calorífico
menor. Isto é conseqüência da operação com uma maior relação
ar/combustível e da existência de menores temperaturas na zona de
reação.
 O gaseificador isolado produz um gás com menor teor de alcatrão que o
não isolado (746.6 e 522.8 mg/Nm
3
respectivamente).
 A eficiência a quente do gaseificador isolado (77.44%) é
consideravelmente maior que a do gaseificador não isolado (55.4%).
Instalação experimental da Universidade de Califórnia
Na Universidade da Califórnia, em Davis, foi desenvolvido (Tiangco et al.,
1986) um projeto de um gaseificador de leito fixo concorrente utilizando-se de
casca de arroz como combustível. A simplicidade do desenho visava a permitir
a sua construção e operação em pequenas propriedades agrícolas, onde
mesmo as técnicas mais simples de manufatura não são disponíveis. O
gaseificador consiste de dois cilindros metálicos concêntricos montados de
maneira a que o combustível seja colocado no interior do cilindro de menor
diâmetro. Este possui um comprimento menor e o ar é forçado a circular pelo
combustível através da indução de uma depressão. Na extremidade inferior
deste cilindro é montada uma grelha pela qual o gás passa entrando no cilindro
de diâmetro maior o qual sela todo o conjunto. O gás é retirado no topo do
mesmo e conduzido a um sistema de filtragem e finalmente a um motor de
combustão interna monocilíndrico de 3.7 kW fabricado pela Briggs & Stratton,
originalmente para a combustão de gasolina. O motor tem capacidade para
movimentar uma pequena bomba de irrigação e destina-se a suprir as
necessidades de potência mecânica dos agricultores. Este projeto foi realizado
em cooperação com o International Rice Research Institute com vistas
principalmente a atender as necessidades de produtores de arroz em países
menos desenvolvidos como por exemplo as Filipinas, Tailândia e Indonésia.
Em um trabalho mais recente (Tiangco, 1990), a mesma equipe otimizou o
reator para o motor de combustão interna, chegando a conclusão de que com
o aumento do diâmetro do cilindro interno é possível obter maior potência do
motor mas sacrificando-se a eficiência global do sistema. A Tabela 7.8
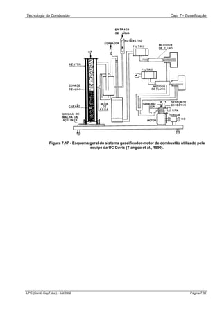
apresenta os dados de operação deste reator. A Figura 7.17 mostra um
esquema geral do sistema utilizado pela equipa de Davis.
Tecnologia da Combustão Cap. 7 - Gaseificação
LPC (Comb-Cap7.doc) - Jul/2002 Página 7.32
Figura 7.17 - Esquema geral do sistema gaseificador-motor de combustão utilizado pela
equipe da UC Davis (Tiangco et al., 1990).
Tecnologia da Combustão Cap. 7 - Gaseificação
LPC (Comb-Cap7.doc) - Jul/2002 Página 7.33
Tabela 7.8 - Características do desempenho do gaseificador de leito fixo concorrente
da Universidade de Califórnia (Tiangco et al., 1986).
========================================================
Medias Faixa Desvio
Máxima Mínima
--------------------------------------------------------
Composição
do gás
(% vol.)
H2 10,521 9,905 11,381 0,417
O2 2,173 1,709 3,334 0,471
N2 55,908 54,348 57,388 0,826
CO 15,642 14,751 16,998 0,654
CO2 11,575 10,639 12,271 0,393
CH4 1,455 1,280 1,589 0,093
C2H4 0,386 0,320 0,442 0,036
C2H6 0,034 0,019 0,039 0,007
C2H2 0,025 0,019 0,030 0,005
H2O 2,281 1,689 3,009 0,450
Peso Molecular 26,83 26,62 27,08 0,141
PCI (kJ/m
3
) 3,56 3,35 3,85 3,15
Vazão de Ar
(m
3
/h) 7,081 6,410 8,355 0,361
Vazão de gás
(m
3
/h) 6,679 6,137 7,312 0,280
Relação ar/comb
(real) 1,063 0,930 1,340 0,086
Relação ar/comb
(estoiquiom.) 0,722 0,625 0,809 0,049
Potência
mecânica (W) 1307 923 1503 115.962
Eficiência
do motor (%) 19,77 14,59 23,76 1,615
Consumo de
casca de
arroz (kg/h) 3,50
Consumo
especifico de
casca de
arroz (kg/kWh) 2,71
Eficiência
do reator (%) 49
Eficiência
global (%) 10
--------------------------------------------------------
Tecnologia da Combustão Cap. 7 - Gaseificação
LPC (Comb-Cap7.doc) - Jul/2002 Página 7.34
7.7 Gaseificadores Comerciais de Leito Fixo
Em todo o mundo vários empreendimentos comerciais tem se dedicado ao
desenvolvimento e comercialização de gaseificadores. Este trabalho não
pretende abranger todas as opções oferecidas no mercado, mas apenas
apresentar algumas das opções disponíveis.
Historicamente, devido a industrialização ter-se iniciado em regiões ricas em
carvão, os gaseificadores comerciais visavam a gaseificação do carvão.
Portanto muitos dos equipamentos disponíveis no mercado, ainda hoje
destinam-se ao processamento de carvão. Apesar da preponderância do
carvão, desde a 2ª Guerra Mundial e principalmente a partir das chamadas
crises do petróleo de 1973 e 1978, varias empresas tem se dedicado a
gaseificadores destinados a utilização de biomassa, em particular lenha. A
biomassa apresenta características particulares no seu manuseio, o que torna
a tecnologia bastante especifica, diferenciando-a da tecnologia do carvão. O
carvão é um material denso e uniforme, necessitando apenas de um
peneiramento e/ou moagem para se dar inicio ao seu processamento. Já a
biomassa além de apresentar um teor de umidade muito alto in natura, é
pouco uniforme, e apresenta altos teores de voláteis e baixos teores de
carbono fixo. Com exceção da casca de arroz e do bagaço de cana de açúcar,
o teor de cinzas é muito inferior ao do carvão.
Produção de gaseificadores comerciais para lenha no Brasil
As principais empresas atuantes no Brasil, na área de produção de
gaseificadores comerciais, eram, em 1983, a Industria Siqueiroli, de
Uberlândia, a Frank Equipamentos Industriais, a Explo Industrias Químicas e
Explosivas, a Termoquip, de Campinas, e a GTI de Belo Horizonte. A Siqueiroli
deixou de operar por volta de 1991/92. Ela trabalhou por algum tempo em
cooperação com a Acesita Energética no desenvolvimento de gaseificadores a
carvão vegetal, mas o programa foi abandonado e atualmente a Acesita
apenas carboniza a madeira de tamanho maior deixando os resíduos no
campo para reincorporação biológica.
A GTI continua atuando na área, direcionando os seus esforços na direção de
aplicação especificas para áreas carentes de infra-estrutura e tecnologia, tendo
desenhado e operando um sistema de irrigação acionado por um motor de
combustão interna e por um gaseificador.
A Termoquip Energia Alternativa Ltda. continua atuando na área de fabricação
de gaseificadores a lenha com o objetivo de produzir gás para aquecimento
industrial. O sistema básico é constituído por um Skip, para o carregamento da
lenha, de um gaseificador baseado no modelo desenvolvido na UNICAMP
(Makray, 1984), ciclone trocador de calor para a remoção de particulados, e
queimador do gás para o forno (Figura 7.18). Segundo a empresa, o gás
produzido é composto fundamentalmente de CO (15-23%) e H2 (13-16%), N2
(42-45%), CO2 (9-11%) e vapor de água (11-18%), gerando um gás com PCI
de 3.35 a 6.70 MJ/Nm
3
. A composição e o poder calorífico do gás depende
Tecnologia da Combustão Cap. 7 - Gaseificação
LPC (Comb-Cap7.doc) - Jul/2002 Página 7.35
fundamentalmente da umidade do combustível. O aumento da umidade reduz
o teor de componentes combustíveis (CO, H2, CH4) e aumenta o teor de
componentes inertes (CO2 e H2O). Recomenda-se a utilização de lenha com
10 a 25% de umidade. Tipicamente, 70 a 75% da energia química da madeira
é recuperada como energia química no gás, 10 a 20% é convertida em calor
sensível e 5 a 10% é perdida como calor e carbono removidos do sistema. O
gaseificador TERMOQUIP para lenha é do tipo fluxo concorrente. A lenha deve
ser cortada em toletes com dimensões entre 6 a 12 cm e a alimentação é feita
através do silo de carga com dupla tampa sem interrupção na produção do
gás. A remoção de cinzas é feita por selo de água que também atua como
válvula de alivio para proteção do gaseificador. Com uma carga completa,
operando na capacidade nominal o reator tem autonomia de 1 hora. O
gaseificador opera com pressão pouco acima da atmosférica, suficiente para
eliminar a necessidade de outros ventiladores na linha de gás. O gaseificador
passa a operar com estabilidade após 10 minutos da ignição podendo ter a sua
capacidade modulada de 30 a 100% da capacidade nominal. A empresa já
produziu cerca de uma centena de sistemas para aplicações industriais, tais
como, tratamento térmico, cerâmicas, panificação, estufas, secadores para
minérios, calcinação, caldeiras e fornos de fundição de metais não ferrosos
(TERMOQUIP).
Figura 7.18 -Fluxograma do processo TERMOQUIP. (1) Skip, (2) Gaseificador, (3)
Remoção das cinzas, (4) Ciclone trocador de calor, (5) Selo de água, (6) Soprador de ar
de gaseificação, (7) Chaminé de partida, (8) Queimador de gás, (9) Soprador de ar de
combustão, (10) Forno.
Tecnologia da Combustão Cap. 7 - Gaseificação
LPC (Comb-Cap7.doc) - Jul/2002 Página 7.36
Tabela 7.9 - Características dos gases produzidos pelos gaseificadores de leito fixo a
vapor da INDUSTRIAL CONVENTOS S.A.
Combustível Lenha Carvão
CO2 5.60 4.30
CO 23.00 28.60
O2 0.45 0.47
H2 9.30 14.30
CH4 3.72 1.90
N2 47.00 42.00
H2O 9.58 7.33
Outros 1.35 1.10
PCS (MJ/kg) 4.73 5.6
Outra empresa dedicando-se a produção de gaseificadores de leito fixo no
Brasil é a INDUSTRIAL CONVENTOS S.A. Esta empresa já comercializou
cerca de 100 unidades de gaseificação de leito fixo utilizando vapor como
agente gaseificante e carvão vegetal como combustível, podendo utilizar-se de
lenha como combustível. O gás após sair do gaseificador é lavado e
bombeado, com a rede de distribuição podendo ter até 900 metros de
comprimento. Estes sistemas tem capacidade de até 5 Gcal/h e tem sido
utilizado principalmente em cerâmicas, secagem de minérios e para a geração
de CO2. As Tabelas 7.9 e 7.10 apresentam dados sobre os gaseificadores de
leito fixo fabricados pela CONVENTOS. Além de Gaseificadores de leito fixo a
empresa já comercializou cerca de 30 combustores de leito fluidizado com
capacidade para 3 Gcal. Atualmente a empresa encontra-se em negociações
com o CIENTEC e a PETROBRÁS para comercializar a tecnologia
desenvolvida por estas instituições de gaseificadores de leito fluidizado.
Tabela 7.10 - Características operacionais dos principais modelos dos gaseificadores
de leito fixo da INDUSTRIAL CONVENTOS S.A.
--------------------------------------------------------------------
Descrição IC500L IC750L IC1.500L IC2.500L IC5.000L
Capacidade
Nominal, Gcal/h 0.5 0.75 1.5 2.5 5.0
Modulação de
produção, % 40-100 40-100 40-100 40-100 40-100
Volume de gás, m3/h
Lenha (60 o
C) 488 732 1320 2200 4413
Carvão (40 o
C) 450 685 1122 1870 3740
Temp. de saída dos gases, o
C
Lenha 60 60 60 60 60
Carvão 40 40 40 40 60
Pressão disponível do
gás, mmCA 200 400 400 400 400
Consumo de combustível, kg/h
Lenha (35 % umidade) 250 375 750 1250 2500
Carvão (12 % umidade) 100 150 300 500 1000
Dimensões do combustível, mm
Lenha 20-100 20-100 20-100 20-100 20-100
Carvão 6-100 6-100 6-100 6-100 6-100
Consumo de vapor, kg/h -- -- -- -- 200
Tecnologia da Combustão Cap. 7 - Gaseificação
LPC (Comb-Cap7.doc) - Jul/2002 Página 7.37
Gaseificadores comerciais para casca de arroz
Na Ásia a grande disponibilidade de casca de arroz condicionou o
desenvolvimento de gaseificadores comerciais para sistemas de geração de
energia elétrica instalados nas mesmas plantas de beneficiamento do grão. Na
atualidade funcionam aproximadamente 100 unidades na China, 34 na
Tailândia e algumas de fabricação chinesa ou Tailandesa em terceiros países
(Mahin, 1990).
Na figura 7.19 é mostrado um projeto moderno de gaseificador comercial para
casca de arroz. O gaseificador, de topo aberto, possui uma grelha rotativa para
a evacuação das cinzas, selo de água no fundo e uma camisa de água para o
controle da temperatura na zona de reação (evitando-se assim a sinterização
das cinzas). Este gaseificador é de fabricação Chinesa e foi instalado num
moinho de arroz em Mali a inícios dos anos 80 (Mahin, 1990). O sistema
gaseificador-motor com esta tecnologia apresentou um consumo específico de
combustível de 3,75-4,0 kg/kWh. A literatura técnica chinesa informa de
indicadores melhores na faixa de 2,0-2,5 kg/kWh em instalações semelhantes
localizadas neste país.
Figura 7.19 Projeto moderno de gaseificador comercial para casca de arroz (Mahin, 1990).
(1) Entrada para a casca de arroz e o ar, (2) Camisa de água para resfriamento, (3)
Acionamento da grelha rotativa, (4) Descarga do gás, (5) Grelha rotativa, (6) Suporte da grelha,
(7) Trompa de cinzas, (8) Tubulação de descarga das cinzas, (9) Entrada de água de
resfriamento, (10) Saída da água de resfriamento, (11) Gás, (12) Cinzas, (13) Limite superior de
Tecnologia da Combustão Cap. 7 - Gaseificação
LPC (Comb-Cap7.doc) - Jul/2002 Página 7.38
combustão, (14) Limite superior da casca de arroz, (15) Água para a remoção das cinzas, (16)
Bocais de nebulização de água.
7.8 Gaseificadores de Leito Fluidizado
Somente a partir de 1986 as pesquisas sobre gaseificação de biomassa em
leito fluidizado parecem ter sido intensificadas. No período entre 1980 e 1985
foram encontramos apenas três publicações sobre o assunto, enquanto que
referentes ao período entre 1986 e 1991 foram 13 trabalhos.
Maniatis et al. (1989) comentam o fato de que os primeiros trabalhos
publicados sobre gaseificadores de biomassa em leito fluidizado são de 1974 e
1975.
Na tabela 7.11 apresentamos um resumo dos dados encontrados na literatura
sobre gaseificadores de biomassa em leito fluidizado, onde se observa que a
biomassa mais pesquisada é a madeira, existindo pouca informação sobre
gaseificação de casca de arroz, serragem e bagaço de cana in natura.
A tecnologia Biosyn de leito fluidizado foi desenvolvida nos anos 80 para
converter resíduos lignocelulósicos em gás sintético, visando a produção de
metanol. Em 1990 o processo foi utilizado para converter resíduos sólidos em
gás de baixo poder calorífico. Na figura 7.20 (Czernik et al., 1993) mostra-se
um esquema da planta piloto de 50 kg/h instalada na Universidade de
Sherbrooke, Canadá.
Uma unidade de gaseificação de madeira em leito fluidizado, com 0,8 m de
diâmetro interno, foi construída pela Universidade de Bruxelas e seu esquema
é mostrado na figura 7.21(Maniatis et al., 1989).
Tecnologia da Combustão Cap. 7 - Gaseificação
LPC (Comb-Cap7.doc) - Jul/2002 Página 7.39
Figura 7.20 - Esquema da instalação de gaseificador do leito fluidizado do GRTPC da
Université de Sherbrooke, Canadá (Czernik et al., 1993).
Figura 7.21 - Esquema da instalação do gaseificador de leito fluidizado do Dept. of Chem.
Eng. and Ind. Chemistry, Free University of Brussels, Bélgica (Maniatis et al., 1989).
Dimensões do reator e parâmetros de operação do gaseificador
A altura total do reator citada por alguns autores, é 4000 mm (Maniatis et al,
1989; Czernik et al., 1993) e 3660 mm (Hartiniati e Youvial, 1989).
Verifica-se a existência de problemas de sinterização da areia para
temperaturas superiores a 850ºC para a casca de arroz (Maniatis, 1990).
Tecnologia da Combustão Cap. 7 - Gaseificação
LPC (Comb-Cap7.doc) - Jul/2002 Página 7.40
Nessa referência descreve-se a presença de seções isotérmicas no interior do
leito e na parte superior do free-board. Verifica-se também que o fator de ar é o
parâmetro mais importante para a operação na gaseificação.
A temperatura de leito correspondente ao maior poder calorífico do gás é de
780ºC, para serragem e aparas de madeira (Guard). Não se observa alteração
significativa no gás produzido com a variação da altura do leito fluidizado.
Os fatores determinantes de operação do leito são a temperatura do mesmo e
a relação ar/combustível(Hartiniati e Youvial, 1989).
O menor fator de ar em que se conseguiu uma temperatura constante foi de
0,2, não havendo estabilidade de temperatura com fatores de ar menores que
este (Maniatis et al., 1989). Um gaseificador de leito fluidizado não pode
manter reações auto-térmicas com fator de ar menor que 0,2.
Existe uma dependência entre a quantidade de gás produzida por quilograma
de biomassa (em base seca) e o fator de ar (Maniatis et al., 1988). Em
condições consideradas ótimas, esta relação vale 2,5 Nm
3
gas/kgbiomassa. Czernik
et al., (1993) apresentam este fator como 2,4 Nm
3
gas/kgbiomassa em base seca.
Ressalta-se a importância da alimentação constante de combustível para a
operação do reator, sendo que uma flutuação na taxa de alimentação afeta
rapidamente a composição do gás e a temperatura do leito (Maniatis et al.,
1989).
Existem poucas informações sobre gaseificadores comerciais para biomassa.
Só a Omnifuel (Guard) e a Studsvik (Studsvik, 1986), apresentam algumas
publicações, com poucos dados de operação.
Tecnologia da Combustão Cap. 7 - Gaseificação
LPC (Comb-Cap7.doc) - Jul/2002 Página 7.41
Tabela 7.11 - Dados da bibliografia sobre parâmetros construtivos e de operação de
gaseificadores de leito fluidizado para biomassa.
Tipo de
Biomassa
Diam.Reator
mm
Temp.
Leito
ºC
Fator de
ar
Poder Cal.
MJ/Nm3
Composição do gás (%) Ef.
(%)
Ref.
CO H2 CH4
GASEIFICADORES ATMOSFÉRICOS
Casca de
Arroz1
406 721 a 871
600 a 850
0.48 a 0.86
0.24 a 0.45
6.3 (PCI)
5.7 (PCS)
12.2
10.4
4.7
4.7
6.3
6.0
63-67 a
frio
35 (11)
[1] [2]
Casca de coco2
650 a 900 0.15 a 0.35 6.3 (PCS) 12.3 8.0 3.2 78 (11) [2]
Palm oil shells3
720 a 970 0.12 a 0.37 6.6 (PCS) 13.4 7.6 4.0 83 (11) [2]
Madeira4
800 680 a 975 0.26 a 0.9 6.2 (PCS) 13.2 10.7 5.2 65 a 70
(11)
[3] [4]
Madera (haya) 300 700 a 950 4.5 a 6.0
(PCS)
68 a 76
(11)
[5]
Aparas de
madeira5
150 780 0.30 a 1.1 5.0 (PCS) 16.0 4.2 4.2 52 a frio [6]
Serragem e
aparas de
madeira6
760 5.0 11.0 7.5 4.8 84 a frio [7]
Madeira (60%
de
Eucaliptus)7
750 a 950 6.8 (PCS) 17.1 12.0 4.9 75 a frio [8]
Eucaliptus8 0.25 5.3 (PCS) [9]
Bagaço em
pelets9
480 655 a 850 6.4 (PCS) 19.2 4.7 5.0 55 a frio [10]
Casca de
amendoim10
660 729 5.2 12.3 11.5 5.0 (15) 35.2 a frio [11]
Palha de
alfalfa10
660 755 5.6 14.8 10.7 6.1 (15) 44.5 a frio [11]
Palha de
arroz10
660 761 5.0 16.0 7.4 7.4 (15) 42.2 a frio [11]
Madeira12 300 743 0.298 5.8 (PCS) 15.3 9.0 5.5 (15) [12]
GASEIFICADORES PRESSURIZADOS
Aparas de
madeira13
827 4.6 (PCS) 8.1 6.9 4.8 81 a frio [13]
Bagaço in
natura14
850 12.6 (11) 26.1 18.3 17.3 65 a frio [14]
Referências na tabela:
1. Hartiniati and Youvial, 1989.
2. Maniatis, 1990.
3. Maniatis et. ali., 1988.
4. Maniatis et ali., 1989a.
5. Van den Aarsen et ali., 1983.
6. Schoeters et ali., 1979.
7. Guard
8. Castellan et ali., 1984.
9. Maniatis et ali., 1989b.
10. IPT, 1986.
11. Datin et ali., 1981.
12. Czernik et ali., 1993.
13. Larsson et ali., 1989.
14. Overend et ali., 1994.
Observações:
1 A composição e o PCI do gás correspondem a uma temperatura do leito de 760ºC na referência [1]. Para a
referência [2] a composição do gás corresponde a uma temperatura do leito de 668ºC.
2 A composição do gás corresponde a Tl= 760ºC e o PCS a um fator de ar de 0.23.
3 A composição do gás corresponde a Tl= 800ºC e o PCS a um fator de ar de 0.25.
4 A composição do gás e o PCS correspondem a Tl= 800ºC.
5 A composição do gás e o PCS correspondem a um fator de ar de 0.3.
6 Indefinido o tipo de poder calorífico.
7 A composição do gás e o PCS correspondem a Tl= 800ºC.
8 PCS para um fator de ar de 0.25.
9 A composição do gás, o PCS e a eficiência a frio correspondem a uma relação ar/combustível (A/C) de 1.25.
10. Valores medios.
Tecnologia da Combustão Cap. 7 - Gaseificação
LPC (Comb-Cap7.doc) - Jul/2002 Página 7.42
11 Parâmetro não definido. No caso do poder calorífico o autor não esclarece se trata-se do PCS o do PCI, e no caso
da eficiência sim é a frio ou a quente.
12 A composição do gás corresponde a Tl= 700ºC.
13 Experimentos realizados no gaseificador de 12 T/dia do CGT com uma pressão de operação de 2.15 MPa e
relação ar/combustível a/c = 1.3.
14 Como agente de gaseificaçào é utilizado oxigênio em uma relação 0.28 kg O2/kg de bagaço seco.
15 Hidrocarbonetos totais.
Discute-se muito sobre a conveniência ou não de utilizar gaseificadores
pressurizados nos sistemas BIG/GT. É preciso considerar que os
gaseificadores pressurizados permitem maiores capacidades ( toneladas por
hora) de biomassa. O aumento da capacidade desde mo a m, pelo incremento
da pressão de po a p em gaseificadores de leito fluidizado, pode-se calcular
como: m/mo=(p/po)
0,6
(Larson et al., 1989). Os gaseificadores atmosféricos,
apesar de vantagens como sistemas mais simples de alimentação da
biomassa, precisam de resfriamento do gás e da sua compressão posterior
para a turbina a gás. Este aspecto é a causa de perdas no ciclo.
A informação existente sobre gaseificação de bagaço de cana é muito limitada.
O IPT ( Instituto de Pesquisas Tecnológicas ) do Estado de São Paulo,
desenvolveu em 1986 um projeto de gaseificação de bagaço in natura e
peletizado(IPT, 1986). Os resultados para bagaço peletizado (com subscrito 9
ma tabela 7.11) foram satisfatórios, pois obteve-se um gás com PCS = 6.4
MJ/m
3
e uma eficiência relativamente alta (55%) tratando-se de um
gaseificador piloto. Os experimentos com bagaço in natura não foi possível de
serem complementados por dificuldades na alimentação do fluxo de bagaço
requerido para a operação em regime de gaseificação. No gaseificador
Renugas do IGT também existiram dificuldades com a alimentação do bagaço
em razão de sua baixa densidade. A solução encontrada foi a pre-densificação
do bagaço a fim de aumentar a capacidade do alimentador (Overend et al.,
1993).
Altura do leito e velocidade superficial do gás
Czernik et al. (1993) utilizaram-se de uma velocidade superficial do gás de 0,74
m/s, sendo os únicos autores a apresentá-la.
A altura do leito citada é a de leito estático, tendo valores de 600 mm (Hartiniati
e Youvial, 1989), 800 mm (Maniatis e Kyritsis, 1992), entre 450 e 600 mm
(Czernik et al., 1993) e entre 300 e 1000 mm (Van den Aarsen et al., 1983).
Eficiência e perdas dos gaseificadores
Nota-se uma diferença significativa entre a eficiência para diversas biomassas,
84% para serragem, 80% para coco e palmoil e 35% para casca de arroz.
O conteúdo de alcatrão nos gases diminui rapidamente com o aumento da
temperatura de operação do leito, desde valores maiores de 10000 mg/m
3
para
temperatura de 700ºC até valores de 400 mg/m
3
para temperatura de 900ºC.
Ver figura 7.6 já comentada anteriormente (Van den Aarsen et al., 1983).
Sistema de alimentação de combustível
Tecnologia da Combustão Cap. 7 - Gaseificação
LPC (Comb-Cap7.doc) - Jul/2002 Página 7.43
São encontrados na literatura vários tipos de alimentadores, constituídos de:
 Silo, rosca primária, válvula rotativa e rosca secundária, conforme
esquema da figura 7.22, com entrada de biomassa pela parte inferior do
leito (Maniatis et al., 1989; Hartiniati e Youvial, 1989).
 Duas entradas de combustível, a 100 mm acima da placa distribuidora de
ar (Maniatis et al., 1988).
 Dois pontos de entrada de combustível no reator: um inferior, logo acima
da placa de distribuição de ar e outro acima do leito expandido (Maniatis
e Kyritsis, 1992).
 Duas entradas, uma 290 mm acima da placa distribuidora de ar e outra a
480 mm da placa, com silo e duas roscas transportadoras, sem porém a
válvula rotativa(Czernik et al., 1993).
Figura 7.22 - Esquema de um sistema de alimentação de biomassa em leito fluidizado. (1)
Rosca de alimentação do silo; (2) Silo de material a ser alimentado ao gaseificador; (3)
Rosca dosadora; (4) Válvula estanque; (5) Rosca alimentadora do gaseificador.
Na referência (Jollez et al., 1991) comenta-se que pelo alimentador é
introduzido ao leito 20% do ar total.
Partida do reator.
Maniatis et al. (1989) destacam a variação da temperatura do leito em função
do tempo, durante a partida, estando indicadas as diferentes fases de
operação. Faz-se o aquecimento pré aquecendo o ar, com tempo total de
partida de 2 horas e 30 minutos.
Maniatis (1990) propoe realizar o aquecimento de partida com GLP até a
temperatura de 510-540ºC. O desligamento do queimador de partida se dá
com temperatura do leito entre 505 e 530ºC.
Tecnologia da Combustão Cap. 7 - Gaseificação
LPC (Comb-Cap7.doc) - Jul/2002 Página 7.44
Figura 7.23 - Gráfico do aquecimento do leito na partida (Maniatis et al., 1989)
O aquecimento para a partida pode-se dar com propano até que o leito atinja
400ºC, passando-se a se alimentar biomassa e trabalhar em regime de
combustão por um certo tempo, logo passa-se ao regime de gaseificação
(Jollez et al., 1991).
Maniatis et al. (1989) apresenta um gráfico de partida, aqui reproduzido na
figura 7.23. O aquecimento do leito é feito até 500ºC, com alimentação
intermitente a partir de 350ºC.
Limpeza do gás
Nas conclusões do Workshop sobre "Limpeza do Gás na Produção de
Eletricidade por Gaseificação de Biomassa" (Beenackers e Maniatis, 1993)
foram apresentados os principais problemas ao respeito:
 Erosão dos aspas das turbinas por particulados.
 Corrosão e deposição nos aspas por metais alcalinos.
 O bloqueio dos filtros de particulados pelo alcatrão.
Considero-se também que a remoção do alcatrão poderia ser innecesaria no
caso de que este não condense nos dutos do gaseificador à câmara de
combustão da turbina, onde seriam craqueados.
Na tabela 7.12 apresenta-se um resumo das tecnologias propostas para a
limpeza do gás em sistemas BIG/GT.
Tecnologia da Combustão Cap. 7 - Gaseificação
LPC (Comb-Cap7.doc) - Jul/2002 Página 7.45
Tabela 7.12 - Tecnologias para a limpeza do gás em sistemas BIG/GT (Larson
et al., 1989; Overend et al., 1993; Beenackers e Maniatis, 1993).
Componente a remover Tecnologia proposta Comentários
Alcatrão · Craqueamento com
dolomita.
· Catalisadores base níquel.
· Catalisadores
multimetalicos Ni/Mo.
· Eficiência maior de 99 %.
· Podem acontecer
mudanças estruturais
durante o aquecimento da
dolomita.
Metais alcalinos · Remoção de particulados +
solventes orgânicos.
· Podem se autoremover
por condensação sobre os
particulados a 500-650ºC.
Particulados · Separadores ciclônicos.
· Filtros cerâmicos ou de
ligas metálicas
sinterizadas.
· Os ciclones possuem baixa
eficiência para aplicações
de turbinas a gás.
· Os filtros cerâmicos não
tem sido testados ainda
comercialmente em
aplicações com turbinas a
gás.
7.9 Pesquisas em Gaseificação de Biomassa em Leito Fluidizado
na Universidade de Campinas
Introdução
O Departamento de Engenharia Térmica e de Fluidos da UNICAMP tem
desenvolvido pesquisas na área de combustão e Gaseificação da biomassa, já
por vários anos (Peel et al., 1980, 1989; Sanchez et al., 1990, 1991). No ano
1992 foi constituída uma equipe de pesquisas conjunta com especialistas da
Universidade de Oriente (Santiago de Cuba, Cuba).
Os recursos disponíveis permitiram construir duas instalações experimentais:
1 Um mini leito fluidizado de 80 mm de diâmetro, para estudos de
volatilização.
2 Um reator de 200 mm de diâmetro com alimentação continua da
biomassa para testes de gaseificação.
Assim as seguintes etapas do projeto de gaseificação de biomassa em leito
fluidizado foram concluídas:
1 Estudo da influência dos parâmetros de operação e das características do
combustível sobre o processo de volatilização. Foram realizados mais de
40 experimentos com casca de arroz e bagaço de cana. Os parâmetros
pesquisados foram: temperatura do leito, conteúdo de oxigênio no gás de
fluidização e composição granulomêtrica da biomassa (Sanchez et al,
1990, 1991, 1994).
Tecnologia da Combustão Cap. 7 - Gaseificação
LPC (Comb-Cap7.doc) - Jul/2002 Página 7.46
2 Experimento de gaseificação da biomassa. Nesta etapa o objetivo
principal foi a pesquisa da influência do fator de ar sobre os outros
parâmetros de operação: Temperatura do leito, poder calorífico do gás e
a eficiência a frio do reator. Os testes foram realizados com os seguintes
tipos de biomassa: casca de arroz, serragem, bagaço de cana e borra de
café (Sanchez e Silva, 1994; Silva e Sanchez, 1994).
Caracterização da biomassa
Na tabela 7.13 são apresentados os resultados da determinação da análise
imediata e do poder calorífico da biomassa no estado em que foi alimentada
ao gaseificador. A composição granulomêtrica da biomassa é mostrada na
figura 7.24. Observa-se que o bagaço possui a maior fração de finos, seguido
da serragem e a borra de café.
Tabela 7.13 - Análise imediata e poder calorífico superior da biomassa utilizada nos
testes.
Análise imediata PCS
Biomassa
Carbono
fixo, %
base seca
Voláteis
% base seca
Cinzas, %
base seca
Umidade %
base seca
MJ/Kg
base seca
Casca de
arroz
12.0 72.2 15.8 10.0 15.6
Bagaço 9.2 86.4 4.4 6.4 16.7
Serragem 15.2 84.2 0.6 12.9 18.0
Borra de café 13.9 83.5 2.6 5.7 21.8
Tecnologia da Combustão Cap. 7 - Gaseificação
LPC (Comb-Cap7.doc) - Jul/2002 Página 7.47
Figura 7.24 - Composição granulométrica da biomassa.
Descrição da instalação experimental
O equipamento utilizado (figura 7.25) é constituído por um tubo cilíndrico de
250 mm de diâmetro externo, construído de aço inox 316, e revestido
internamente por uma camada de concreto refratário de 25 mm de espessura.
O diâmetro interno do reator é de 200 mm. A altura total do reator é de 2000
mm. Externamente na zona do leito o reator é isolado com lã mineral.
Pontos de medição da temperatura interna estão localizados ao longo da altura
do reator, distanciados em aproximadamente 150 mm.
Tecnologia da Combustão Cap. 7 - Gaseificação
LPC (Comb-Cap7.doc) - Jul/2002 Página 7.48
O ar para a gaseificação é fornecido por um compressor tipo Roots (Omel SR-
07-12HP), sendo a vazão medida por uma placa de orifícios calibrada. A
distribuição de ar para o leito é feita por um plenum e placa de distribuição com
aproximadamente 2000 furos de 1.5 mm. A biomassa e introduzida no reator
por um silo dotado de uma rosca alimentadora. A entrada da alimentação no
leito se localiza a 50 mm da placa distribuidora. A rosca alimentadora é
refrigerada internamente com água e sua velocidade controlada por um moto-
variador. Como em outros projetos de gaseificação de biomassa (IPT, 1986;
Overend et al., 1993), o sistema de alimentação foi o componente mais critico,
especialmente durante a operação com bagaço. Foram testados dois passos
de rosca e três tipos de silos diferentes, até conseguir-se uma configuração do
alimentador com funcionamento satisfatório, O material inerte do leito é
formado por óxido de alumínio branco (alumina).
Na saída do reator há um ciclone que permite coletar partículas não queimadas
de carvão junto com as cinzas. O gás proveniente do reator é descarregado na
atmosfera por uma chaminé de 6 metros de altura, após passar pelo ciclone.
Partida do reator e metodologia de realização dos testes
A partida do reator foi realizada pelo seguinte procedimento:
 Injeta-se ar e GLP no plenum e acende-se por cima do leito de alumina,
por aproximadamente uma hora para aquecer o leito até a temperatura de
700ºC,
 Desliga-se o GLP e aumenta-se gradativamente o ar até o inicio da
fluidização,
 Alimenta-se imediatamente a biomassa em taxa suficiente para a
combustão,
 Ao atingir a temperatura do leito próxima à esperada para a gaseificação,
aumenta-se a taxa de alimentação do combustível ao valor desejado,
 Espera-se a estabilização da temperatura e inicia-se o ensaio.
Tecnologia da Combustão Cap. 7 - Gaseificação
LPC (Comb-Cap7.doc) - Jul/2002 Página 7.49
Figura 7.25 - Instalação experimental para a gaseificação do bagaço em leito fluidizado.
(1) Sistema de alimentação da biomassa, (2) Silo de biomassa, (3) Moto-variador, (4) Corrente,
(5) Plenum, (6) Corpo do reator, (7) Zona do freeboard, (8) Duto para a alimentação da alumina,
(9) Vidro de observação, (10) Seção de saída do reator, (11) Selo de segurança, (12) Ciclone,
(13) Saída do gás, (14) Sistema de amostragem de cinzas, (15)Silo de Cinzas.
É importante trabalhar em temperaturas do leito altas para craquear o alcatrão.
Como foi observado o aumento da temperatura de 740 a 850ºC provoca uma
redução do teor de alcatrão no gás obtido de 3-5 vezes (Van den Aarsen et al.,
Tecnologia da Combustão Cap. 7 - Gaseificação
LPC (Comb-Cap7.doc) - Jul/2002 Página 7.50
1983; Czernik et al., 1993). Porém alguns resíduos de biomassa caracterizam-
se por possuir um alto teor de cinzas com baixo ponto de fusão, o que pode
levar à aglomeração do leito e consequentemente ao colapso da fluidização
(Salour et al., 1989). Considerando isto, em nossos experimentos a faixa de
operação foi de 600-800ºC. Utilizou-se uma velocidade de gás de fluidização
de aproximadamente 0.75 m/s. Durante os testes a altura estática do leito teve
valores na faixa de 480 a 570 mm, o que corresponde a uma altura do leito
expandido de 610-710 mm.
Os parâmetros monitorados no gaseificador foram:
1. Fluxo de ar alimentado ao gaseificador, fa.
2. Fluxo de biomassa alimentada ao gaseificador, mc.
3. Fluxo de finos elutriados, mf.
4. Temperatura do leito a diferentes altura, tli.
5. Temperatura do gás no freeboard, tgi.
6. Temperatura do gás na entrada e saída do ciclone, tce e tcs.
7. Composição do gás produzido, %CO, %H2, %CH4.
8. Teor de carbono nos finos elutriados, %cin.
A partir dos resultados das medições determinou-se:
 Relação ar/combustível, a/c.
 Fator de ar, FA.
 Poder calorífico do gás produzido, PCI.
 Eficiência a frio e a quente do gaseificador
O fator de ar FA é a fração do volume estoiquiométrico (para 1 kg de
combustível) alimentado ao gaseificador. Este é o parâmetro de operação
principal, que define a temperatura do leito e a eficiência do reator. Geralmente
o valor do fator de ar para gaseificadores de biomassa está na faixa de 0.2 a
0.4.
Os resultados dos testes foram analisados por o programa Microstat para à
análise estatística. A influência de cada parâmetro foi verificada pela matriz de
correlação e análise de regressão com uma aproximação por polinômio de
segundo grau.
Resultados
A figura 7.26 apresenta a relação entre a temperatura do leito e o fator de ar.
Observa-se que a temperatura do leito sempre aumenta com o fator de ar. A
taxa de crescimento é maior para a serragem e a borra de café por causa do
maior poder calorífico destas biomassas.
Tecnologia da Combustão Cap. 7 - Gaseificação
LPC (Comb-Cap7.doc) - Jul/2002 Página 7.51
0,0 0,2 0,4 0,6 0,8 1,0
550
600
650
700
750
800
850
900
950
1000
BAGAÇO
CASCA
BORRA
SERRAGEM
Temperaturadoleito(ºC)
Fator de ar
Figura 7.26 - Relação entre a temperatura do leito e o fator de ar.
Na figura 7.27 é mostrada a relação entre a eficiência a frio do gaseificador e o
fator de ar. Para a casca de arroz e a serragem as curvas possuem um
máximo. Para o bagaço de cana a relação é decrescente por causa da
elutriação intensa. Nos testes com borra de café, por limitações no
alimentador, não foi possível atingir a vazão de biomassa correspondente a
valores do fator de ar maiores de 0.2. Os baixos valores da eficiência são
conseqüência da não existência de isolamento térmico externo na zona do
freeboard.
Tecnologia da Combustão Cap. 7 - Gaseificação
LPC (Comb-Cap7.doc) - Jul/2002 Página 7.52
0,0 0,2 0,4 0,6 0,8 1,0
10
20
30
40
50
60
BAGAÇO
CASCA
BORRA
SERRAGEM
Eficiênciaafrio(%)
Fator de ar
Figura 7.27 - Relação entre a eficiência a frio do gaseificador e o fator de ar.
A relação entre o poder calorífico inferior do gás e o fator de ar (Figura 7.28)
apresenta um máximo só para o caso da operação com casca de arroz. Para
as outras biomassas as curvas são decrescentes.
Os resultados obtidos para condições de máxima eficiência resumem-se na
tabela 7.14. Para todos os parâmetros, apresentam-se tanto valores ajustados
(VA), correspondentes ao ajuste dos dados por um polinômio de segundo grau,
como os valores máximos observados (MV). Os parâmetros de projeto
incluidos na tabela 7.14 são:
Rg/b Volume de gás obtido a partir de 1 kg de biomassa, m
3
/kg.
Qvg Potência volumétrica referida ao gás obtido (para 1 m3 de volume do
leito), MJ/m
3
Vvb Vazão de biomassa por unidade de volume do leito, t/m
3
h.
Tecnologia da Combustão Cap. 7 - Gaseificação
LPC (Comb-Cap7.doc) - Jul/2002 Página 7.53
0,0 0,2 0,4 0,6 0,8 1,0
0,0
0,5
1,0
1,5
2,0
2,5
3,0
3,5
4,0
4,5
5,0
BAGAÇO
CASCA
BORRA
SERRAGEM
Podercaloríficoinferiordogás(MJ/Nm3
)
Fator de ar
Figura 7.28 - Relação entre o poder calorífico inferior do gás e o fator de ar.
Tabela 7.14 - Parâmetros de operação e de projeto do gaseificador em condições de
máxima eficiência.
Parâ-
metro
Unida-
des
Casca de arroz Serragem Borra de café Bagaço
V.P V.M V.P V.M V.P V.M V.P V.M
F.A 0.55 0.25 0.22 0.16
Tl ºC 759 777 780 740.0
CO % 11.7 15.0 14.5 15.3 13.5 14.8 11.5 13.0
H2 % 4.3 6.0 8.2 8.9 7.0 7.4 4.5 5.4
CH4 % 2.8 3.7 4.1 4.3 4.0 4.1 2.9 3.3
PCIg MJ/Nm
3
2.9 4.0 3.8 4.3 2.9 4.0 2.7 3.3
Efff % 43.0 53.9 35.0 41.0 20.0 25.5 15.5 18.0
Effc % 60.0 65.0 47.0 52.0 28.0 33.6 22.0 24.0
Rg/b m
3
/kg 2.2 3.1 1.3 1.6 0.8
Qvg MW/m
3
1.4 2.1 1.8 2.0 1.3
Vvb t/m
3
h 1.0 3.9 .25 1.4 2.0
Os resultados obtidos permitem projetar uma planta piloto de gaseificação com
capacidade 100-150 kW e diâmetro do reator 400 mm. Esta planta permitiria
melhorar o sistema de alimentação do combustível, o tratamento do gás obtido
Tecnologia da Combustão Cap. 7 - Gaseificação
LPC (Comb-Cap7.doc) - Jul/2002 Página 7.54
e estabelecer uma metodologia de partida mais rápida do reator e que garanta
um menor consumo de energia.
Conclusões
1. A operação com biomassa de granulometria fina (como o bagaço)conduz
a valores baixos da eficiência do gaseificador devido à elutriação intensa.
Este problema pode ser atenuado mediante operação com altura do leito
maior.
2. A falta de fiabilidade, constância da vazão e capacidade do alimentador
de biomassa fibrosa são problemas a serem resolvidos para a aplicação
da gaseificação do bagaço de cana em escala industrial.
3. Os resultados obtidos podem ser utilizados em cálculos preliminares de
gaseificadores de leito fluidizado industriais.
7.10 Referências
AFME, “Biomasse énergie et environnement. Le programme français”, Agence
Française pour la Maitrise de l’Énergie, 1991.
Assumpção, R.M.V., “Gaseificadores de leito fixo, análise e modelo para otimização de
projetos e pesquisas”, Universidade Estadual de Rio Grande do Sul, 1988.
Bacon, D.W., Downie, J., Hsu, J.C., Peters, J., “Modelling of fluidized bed wood
gasifiers”, in Fundamentals of Thermochemical Biomass Conversion, ed. by Overend,
R.P., Milne, T.A., Mudge, L.K., p.717-732, Elsevier App. Sc. Pub., London, 1985.
Beenackers, A.A.C.M., Maniatis, K., "Gas Cleaning in electricity production via
gasification of biomass: con-clusions of the workshop", proceedings of the
Conference Advances in Thermochemical Biomass Conversion, Interlaken 1992, Edited
by Bridgewater A.V., Blackie Academic & Profe- ssional, p.540-548, 1993.
Becker, J.J., “Fixed bed gasification of lignocellulosic biomass: the CEMAGREF
process”, in Research in Thermochemical Biomass Conversion, ed. by Bridgewater
A.V. and Kuester J.L., Elsevier App. Sc., p.1016-1025,1988.
Bilbao, R., Garcia P., Rodrigo R., Millera A., “Analysis of the results obtained in a
biomass downdraft gasifier”, proceedings from the 3rd Energy from Biomass
Conference, p. 811-815, 1991.
Bilbao, R., Lana J., Garcia P., Araujo J., “Development of a downdraft moving bed
biomass gasifier”, in Pyrolysis and gasification, Elsevier Applied Science, London, p.
613-617, 1989.
Bilbao, R., Garcia-Bacaicoa, P., “Results obtained by air gasification of forestry wastes
in two downdraft moving-bed gasifiers of 50 and 200 kg/h”, proceedings of the
Conference Advances in Thermochemical Biomass Conversion, Interlaken 1992, Edited
by Bridgewater A.V., Blackie Academic & Professional, p. 350-364, 1993.
Tecnologia da Combustão Cap. 7 - Gaseificação
LPC (Comb-Cap7.doc) - Jul/2002 Página 7.55
Blackadder, W.H., Lumberg, H., Rensfelt, E., Waldheim, L., “Heat and power
production via gasification in the range 5-50 MW”, proceedings of the Conference
Advances in Thermochemical Biomass Conversion, Interlaken 1992, Edited by
Bridgewater A.V., Blackie Academic & Professional, p. 449-475, 1993.
Brame, J.S.S., King, J.E., “Fuel: solid, liquid and gaseous”, Edward Arnold, London,
1956.
Bridgewater, A.V., "Review of thermochemical biomass Conversion". ESTU B1202.
Crown. 1991.
Buekens, A.G., Schoeters, J.G., “Modelling of biomass gasification”, in Fundamentals
of Thermochemical Biomass Conversion, ed by Overend, R.P., Milne, T.A. and Mudge,
L.K., p. 619-689, Elsevier App. Sc. Pub., London, 1985.
Castellan, J.L., Gallos, P.J., Kunzler, J.A., Katzap J., Souza V.F.C., "Gaseificacao de
madeira em leito fluidizado", II C.B.E., anais, p. 263-272, Rio de Janeiro, outubro,
1984.
CESP, Companhia Energética de São Paulo, “Consumo energético no Brasil:
Perspectivas para 1990”, Ed. Livraria Cultura, 1978.
Coovattanachai, N., “Biomass gasification research and field development by the Prince
of Songkla University”, Biomass, vol. 18, p. 241-271, 1989.
Corté, P., “Gasifier development in France”, Biomass, vol. 18, p. 179-196, 1989.
Czernik, S., Koeberle, P.G., Jollez, P., Bilodeau, J.F. and Chornet, E., "Gasification of
residual biomass via the biosyn fluidized bed technology", proceedings of Advances in
Thermochemical Processing of Biomass, Interlaken 1992, Elsevier Pub.,p. 423-437,
1993.
da Mata, S.F., “Gaseificação de carvão vegetal em gasogênio de sução ascendente. Gás
de ar e d’água”, Tese de Mestrado em Engenharia de Alimentos e Agrícola, UNICAMP,
1981.
Datin, D.L., Le Pori, W.A., Parnell Jr., C.B., Pollock T.C., "Cleaning low- energy gas
produced in a fluidized bed gasifier", ASAE Paper, n
o
. 81-3592, 1981.
De Ruick, J., Maniatis, K., Distelmans, M., Baron, G., “A biomass fueled cogeneration
plant based on an evaporative gas turbine cycle at the University of Brussels”,
proceedings of the 1st International Conference on Combustion Technologies for a
Clean Environment, preprint, 1991.
De Ruick, J., Maniatis, K., Distelmans, M., Baron, G., “The Free University of Brussels
biomass gasification combined heat and power plant”, proceedings of the Conference
Advances in Thermochemical Biomass Conversion, Interlaken 1992, Edited by
Bridgewater A.V., Blackie Academic & Professional, pp.411-422, 1994.
Tecnologia da Combustão Cap. 7 - Gaseificação
LPC (Comb-Cap7.doc) - Jul/2002 Página 7.56
Foley, G., Geoffrey, B., “Biomass gasification in developing countries”, Energy
Information Programme, Technical Report No. 1, 1983.
Garcia, P., Bilbao, R., Rodrigo, R., Logroño, A.C., “A study of the gasification of
agricultural and forest residues in a downdraft gasifier”, in Biomass for Energy and
Industry, Elsevier Applied Science, London, vol. 2, p. 775-779, 1990.
Groeneveld, M.J., “The co-current moving bed gasifier”, Ph.D. Thesis, Twente
University of Technology, The Nederlands, 1980.
Guard, R.F,W., "Operating Experience with a large fluidized bed gasifier of wood
waste". Technical Bulletim, Omnifuel Gasification Systems, Toronto, Ontario.
Hartiniati, A.S., Youvial, M., "Performance of a pilot scale fluidized bed gasifier fueled
by rice husk", in Pyrolysis and Gasification, edited by Ferrero G.L., Maniatis K.,
Buekens A.,Bridgewater A.V., Proceedings of an International Conference held in
Louxembourg, Elsevier App. Sc. Pub., p.257-263, 1989.
Hemati, M., El Ghezol, L., Laguerie, C., “Modelling of wood sawdust pyrolysis in a
fluidized bed”, in Fluidization IV, Engineering Foundation, p. 709-717, New York,
1989.
Hoss, J.J., Groeneveld, M.J., "Biomass gasification", in Biomass, ed by Hall D.O. and
Overend R.P., John Wiley and Sons, p. 237-255, 1987.
IPT, "Desemvolvimento da Tecnologia da Gaseificacao de Bagaco de Cana em Leito
Fluidizado", S.I.C.C.T., Relatorio n
o
24574, nov. 1986.
IPT, “Tecnologia, ambiente e desemvolvimento”, Secretaria da Ciência, Tecnologia e
Desemvolvimento Econômico, 1992.
Jollez, P., Czernik, S., Koeberle, P. G., Bilodeau, J. F. and Chornet, E., "Gasification of
lignocellulosics and MSW via the biosyn fluidized bed technology : a pilot plant study",
1
st
European Forum on Eletricity Production from Biomass and Solid Wastes by
Advanced Technologies (Preprint), Firenze, Italy,Nov. 1991.
Krishnamoorthy, P.R., Seetharamu, S., Siddhartha Bhatt, M., “Development of a novel
updraft multifuel biomass gasifier”,International Journal of Energy Research, vol. 15, p.
377-390, 1991.
Kunii, D., Levenspiel, O., “Fluidization engineering”, John Wiley and Sons, 1969.
Kuramoto, M., Furusawa, T., Kunii, D., “New circulation system of fluidized solids
applied to biomass gasification”, proceedings of the Pacific Synfuels Conference, vol. 2,
p. 509-516, Tokio, 1982.
Lamorey, G.W., Jenkins, B.M., Goss, J.R., "LP engine and fluidized bed gas producer
performance", ASAE Paper, 1980.
Tecnologia da Combustão Cap. 7 - Gaseificação
LPC (Comb-Cap7.doc) - Jul/2002 Página 7.57
Larson, E.D., Svenningsson, P., Bjerle, I. "Biomass gasification for gas turbine power gen
Lipska-Quinn, A.E.Zeronian, S.H., Mc Gee, K.M., “Thermal degradation of rice straw
and its components”, in Fundamentals of Thermochemical Biomass Conversion, ed. by
Overend, R.P., Milne, T.A., Mudge, L.K., p.453-471, Elsevier App. Sc. Pub., London,
1985.
Mahin, D.B., “Energy from rice residues”, Bioenergy Systems Report, Published by
Winrock International, Biomass Energy and Technology Project, 1990.
Makray, Z.T., d’Avila, S.G., “Resíduos agrícolas para a produção de energia”,
apresentado no Seminario de Energização Rural, Clube de Engenharia, Rio de Janeiro,
Outubro, 1979.
Makray, Z.T., “Gaseificação de madeira em gaseificador cocorrente para produção de
gás de médio poder calorífico e gás de síntese”, Tese de Doutorado em Engenharia
Mecânica, UNICAMP, 1984.
Maniatis, K., "Fluidized bed gasification of agricultural residues",International
Symposium on Application Manage-ment of Energy in Agriculture- the Role of
Biomass Fuels" (Preprint), New Delhi, May, 1990.
Maniatis K., Bridgewater A.V., Buekens A., "Fluidized bed gasification of wood:
performance of a demonstration plant", in Research in Thermochemical Biomass
Conversion, ed. by Bridgewater A.V. and Kuester J.L., Elsevier App. Sc., p. 274-
281,1988.
Maniatis K., Bridgewater A.V. and Buekens A., "Fluidized bed gasification of wood", in
Pyrolysis and Gasification, ed. by Ferrero G.L., Maniatis K., Buekens A. and
Bridgewater A.V., Elsevier App. Sc. Pub., p. 1094-1105, 1989.
Maniatis, K., Kyritsis, S., "Gasification of cotton stalks in a fluidized bed", Proceedings of t
Maniatis K., Mathijs A. Schoeters J. and Buekens A., "Biomass gasification:
development cooperation in Belgium", Biomass, vol. 18, p. 293-258, 1989.
Manurung, R., Beenackers, A.A.C.M., “Gasification of rice husk in a small down-draft
moving bed gasifier”, proceedings of the Energy from Biomass Conference, 3rd. E.C.
Conference, p. 900-904, 1985.
Milne, T., “Pyrolysis- the thermal behavior of biomass below 600
o
C”, in Biomass
Gasification: Principles and Technology, ed. by Reed, T.B., p. 91-111, Noyes Data
Corporation, 1981.
Milligan, J.B., Evans, G.D., Bridgwater, A.v., “Results from a transparent open-core
downdraft gasifier”, proceedings of the Conference Advances in Thermochemical
Biomass Conversion, Interlaken 1992, Edited by Bridgewater A.V., Blackie Academic
& Professional, p. 175-185, 1993.
Tecnologia da Combustão Cap. 7 - Gaseificação
LPC (Comb-Cap7.doc) - Jul/2002 Página 7.58
Moraes, S.B., “Análise experimental de um conjunto gaseificador”, Tese de Mestrado
em Engenharia Mecânica, UNICAMP, 1983.
Mukunda, H.S., Dasappa, S., Shirinivasa, U. “Open top gasifiers”, in “Renewable
Energy: Souces for Fuels and Electricity”, p. 699-728, ed. by Johansson, T.B., Kelly, H.,
Reddy, A.K.N. and Williams, R.H., Island Press, Washington, 1993.
Overend, R.P., Onischak, M., Trenka, A., Kinoshita, C., "The U.S. Department of
Energy and the Pacific International Center for High Technology Research pressurized
oxigen-Air fluidized bed biomass gasification scale-up", Proceedings of the Conference
Advances in Thermochemical Biomass Conversion, Interlaken 1992, Edited by
Bridgewater A.V., Blackie Academic & Professional, p. 449-475, 1993.
Parikh, P.P., Bhave, A.G., Kapse, D.V., Ketkar, A., Bhagwat, A.P., “Design &
development of a wood gasifier for I.C. engine applications- new approach for
minimization of tar”, in Research in Thermochemical Biomass Conversion, ed. by
Bridgewater A.V. and Kuester J.L., Elsevier App. Sc., p.1071-1087,1988.
Peel, R.B., Santos, F.J.,"Fluidized bed combustion of vegetable fuels", Fluidized
Combustion: Systems and Application. Institute of Energy Symposium Series IV,
London, 1980.
Peel, R.B.; Sanchez, C.G.; Santos, F.J.,"Fluidized bed combustion and gasification of
biomass", 5th European Conference of Biomass for Energy and Industry, Lisboa,
Portugal, 1989, p. 2541-2545.
Jorapur, R.M., Rajvanshi, A.K., “Development of a low density biomass gasification
system”, proceedings of the 28th Intersociety Energy Conversion Engineering
Conference, Atlanta, Georgia, 1993, vol. 2, p. 2443-2448, 1993.
Reed, T.B., “Biomass gasification: principles and technology”, Noyes Data Corporation,
1981.
Salour, D., Jenkins, B.M., Vafaei, M., Kayhanian, M., "Combustion of rice straw and
straw wood fuel blends in a fluidized bed reactor", ASAE Paper No. 89-6574, 1989.
Sanchez, C.G., “Estudo da volatilizaçào e da gaseificação de biomassa em leito
fluidizado”, Tese de Doutorado, UNICAMP, 1994.
Sanchez, C.G., Peel, R.B., Santos, F.J., " Estudo das taxas de devolatilização de
biomassa em leito fixo e leito fluidizado", III ENCIT, anais, p.789-792, Itapema, 1990.
Sanchez, C.G., Santos, F.J., Peel, R.B., "Liberação de monóxido de carbono na pirólise,
em leito fluidizado da biomassa". XI COBEM, anais, p. 97-100. São Paulo. 1991.
Sanchez, C. G., Silva, E. L. , "Gaseificação de casca de arroz em leito
fluidizado",preprint para o ENCIT, 1994.
Tecnologia da Combustão Cap. 7 - Gaseificação
LPC (Comb-Cap7.doc) - Jul/2002 Página 7.59
Sánchez, C.G., Silva, E.l., e Santos F.J., "Estudo experimental do processo de
devolatilizacao de bagaco de cana e casca de arroz em leito fluidizado", XII COBEM,
anais, p. 545-548, 1993.
Schoeters, J., Maniatis K., Buekens A., "The fluidized bed gasification of biomass:
Experimental studies on a bench Scale Reaction", Biomass, vol. 19, p. 129-143, 1979.
Shaw, J.T., Paterson, N.P., “Studies of the gasification of solid fuels in a fluidized bed
at atmospheric pressure”, Fluidization, p. 229-234, Cambridge University Press, 1978.
Siciliano, L.B., “Gasogênio para automoveis e outros fins”, Divisão de Combustiveis do
Instituto de Engenharia de São Paulo, 1945.
Silva, E.L., Sanchez, C.G., "La gasificación del bagazo de caña ", Presentado no
Seminario Internacional “Geração de Energia Comercial na Agro-indústria Canavieira”,
15-18 Junio, Ciudad Guatemala, Guatemala, 1994.
Simmons, G.M., Lee, W.H., “Kinetics of gas formation from celullose and wood
pyrolisis”, in Fundamentals of Thermochemical Biomass Conversion, ed. by Overend,
R.P., Milne, T.A., Mudge, L.K., p. 385-395, Elsevier App. Sc. Pub., London, 1985.
Talib, A., Goss J.R., Flanigan, V.J., Grover, P.D., Mathur, H.B., Durgaprasad, M.B.,
“Development and field testing of small biomass gasifier-engine systems in India: A
joint project by an American and Indian team”, Biomass, vol. 19, p. 99-122, 1989.
TERMOQUIP Energia Alternativa Ltda., “Gaseificação de lenha aplicada a processos
térmicos industriales”, 19 p.
Tiangco, V.M., “Design and development of a small-scale rice hull gas producer”,
ASAE paper No. 86-3070, 1986.
Tiangco, V.M., Jenkins, B.M., Goss, J.R., Chancellor, W.J., Camacho, I.R., “Variation
of engine performance with reactor size for a rice hull fueled gasification system”,
ASAE paper No. 90-6076, 1990.
Van den Aarsen, F.G., Beenackers, A.A.C.M. and Van Swaaij, W.P.M.,
"Thermochemical gasification in a pilot plant fluidized bed wood gasifier", proceedings
of Energy from Biomass Conference, 2nd E.C. Conference, p. 425-430, 1983.
Wang, Y., Kinoshita, C.M., “Temperature fields in downdraft biomass gasification”,
proceedings of the Conference Advances in Thermochemical Biomass Conversion,
Interlaken 1992, Edited by Bridgewater A.V., Blackie Academic & Professional, p.280-
287, 1993.
Wiltgen Filho, L., “Gaseificadores para carvão mineral”, Energia, Fontes Alternativas,
vol. III, p. 13-21, 1981.
Zagatto, A.J.A.G., “Gaseificadores de médio e grande porte”, Energia- Fontes
Alternativas, vol. III, No. 16, p. 44-, 1981.

Gaseificacao da biomassa

  • 1.
    Universidade Estadual deCampinas UNICAMP Faculdade de Engenharia Mecânica Departamento de Engenharia Térmica e de Fluidos IM351-Tecnologia da Combustão Conteúdo do 7° Capítulo 7 Gaseificação ________________________________________________________________2 7.1 Introdução______________________________________________________________________2 7.2 História ________________________________________________________________________3 7.3 Tipos de Gaseificadores___________________________________________________________5 7.3.1 Gaseificadores Contracorrente _________________________________________________________ 7 7.3.2 Gaseificadores Concorrentes___________________________________________________________ 9 7.3.3 Gaseificadores de Fluxo Cruzado ______________________________________________________ 10 7.3.4 Gaseificadores de Leito Fluidizado_____________________________________________________ 11 7.4 Fundamentos Teóricos da Gaseificação_____________________________________________17 7.5 Instalações Experimentais de Gaseificadores em Leito Fixo Convencional________________20 7.6 Gaseificadores de Topo Aberto Para Biomassa Polidispersa ___________________________28 7.7 Gaseificadores Comerciais de Leito Fixo____________________________________________34 7.8 Gaseificadores de Leito Fluidizado ________________________________________________38 7.9 Pesquisas em Gaseificação de Biomassa em Leito Fluidizado na Universidade de Campinas_45 7.10 Referências __________________________________________________________________54
  • 2.
    Tecnologia da CombustãoCap. 7 - Gaseificação LPC (Comb-Cap7.doc) - Jul/2002 Página 7.2 7 Gaseificação Caio Glauco Sanchez Electo Silva Lora Julio Fernando Happ 7.1 Introdução A gaseificação é definida como a conversão da biomassa, ou de qualquer combustível sólido, em um gás energético, através da oxidação parcial a temperaturas elevadas. Esta conversão pode ser realizada em vários tipos de reatores, tais como reatores de leito fixo e de leito fluidizado. O gás produzido tem muitas aplicações práticas, desde a combustão em motores ou em turbinas para a geração de potência, energia elétrica, em bombas de irrigação, para a geração direta de calor, ou para matéria prima na síntese química da amônia e do metano. Quando produzindo eletricidade, calor ou gás (também chamado de gas producer), deve competir com a combustão direta de biomassa, combustíveis fósseis e outros combustíveis alternativos A geração de potência a partir de combustíveis sólidos via gaseificação tem sido desenvolvida para pequenas plantas com gaseificadores de leito fixo acoplados a motores do ciclo Otto e para projetos de larga escala pressurizados com carvão. Para biomassa ainda estão em desenvolvimento sistemas de leito fluidizado tanto atmosféricos como pressurizados. Atualmente existem pesquisas, em Chicago, de um processo de 3 MW de leito fluidizado pressurizado (Overend et al., 1994). Na Itália pesquisa-se um sistema de gaseificação em leito fluidizado sem limpeza do gás, acoplado a uma caldeira com turbina de condensação e na Suécia um sistema de gaseificação de madeira em leito fluidizado pressurizado de 2 MW. As razões práticas para se decidir pela gaseificação de biomassa são numerosas e dependem muito das condições locais. A gaseificação de biomassa pode reduzir a dependência de regiões e países às flutuações nos preços dos combustíveis importados. Além disso existem muitas circunstâncias em que a gaseificação apresenta vantagens significativas sobre a queima direta da biomassa ou de combustíveis fósseis. Por exemplo, a geração de eletricidade em pequena escala pode ser realizada, sem a necessidade de um ciclo a vapor, simplesmente pela queima do gás em um motor de combustão interna. Futuro promissor poderão ter as plantas de cogeração a partir de gaseificação de biomassa, combinando ciclos de turbina a gás e gerador de vapor. Estas instalações são conhecidas como sistemas BIG/GT (Biomass Integrated Gasifier/Gas Turbine). Uma planta de 0,5 MW movida por resíduos de madeira gaseificada em leito fluidizado foi apresentada em Bruxelas recentemente (De
  • 3.
    Tecnologia da CombustãoCap. 7 - Gaseificação LPC (Comb-Cap7.doc) - Jul/2002 Página 7.3 Ruyck et al., 1991, 1993). A Studswik da Suécia tem pesquisado plantas de cogeração na faixa de 5 a 50 MW (Blackadder et al., 1994). O Departamento de Energia dos EUA tem pesquisado sistemas pressurizados (Overend et al., 1994). Nas conclusões do workshop sobre gaseificação de biomassa para produção de eletricidade em Interlaken, 1992 (Beenackers e Maniatis, 1993) ressalta-se a necessidade de limpeza do gás para sua utilização em motores de combustão interna e turbinas a gás na geração de eletricidade. A combustão do gás em fornos e fornalhas de geradores de vapor originalmente para combustíveis líquidos e gasosos derivados de petróleo pode ser realizada sem a necessidade de alterações dramáticas no equipamento (Hoss e Groeneveld, 1987). Porém a gaseificação possui algumas desvantagens técnicas que devem ser levadas em consideração: a tecnologia é mais complicada que a queima direta e deve-se ter especial atenção com os aspectos de segurança, uma vez que o gás produzido é tóxico. Portanto a instalação dos gaseificadores deve ser feita de forma a evitar vazamentos e em locais bem ventilados. Deve-se considerar ainda a redução da eficiência do sistema de gaseificação, que ocorre devido à perda de calor e ao consumo de energia nos ventiladores. Instalações de pequena escala tem uma má reputação por apresentarem falhas freqüentes. A maioria dos problemas ocorrem no manuseio do combustível e na limpeza dos gases. A razão disto é devido ao fato que as instalações para gaseificação não são tratadas como sistemas integrados. Do ponto de vista operacional, enquanto em instalações para queima direta a principal preocupação é a fornalha, em instalações de gaseificação trabalha-se com operações mais complexas, mesmo para instalações de pequeno porte (Assumpção, 1981). Uma instalação de gaseificação é constituída por:  Pré-processamento: estoque, transporte e redução da biomassa ao tamanho adequado;  Gaseificador, dotado de seção de alimentação apropriada para não haver vazamento de gás;  Tratamento do gás, com resfriamento e limpeza;  Sistema de controle, e  Tratamento dos resíduos, com disposição adequada. 7.2 História A tecnologia da conversão de material orgânico ou carbonífero em gás combustível teve origem somente nas últimas décadas do século XVIII (Reed, 1981). A forma mais antiga conhecida para se produzir gás a partir de materiais orgânicos foi a chamada destilação seca (dry distillation), ou seja, o aquecimento do combustível em uma retorta com atmosfera isenta de oxigênio. Utilizando-se deste principio, a primeira companhia de gás de carvão
  • 4.
    Tecnologia da CombustãoCap. 7 - Gaseificação LPC (Comb-Cap7.doc) - Jul/2002 Página 7.4 iniciou operações em Londres em 1812 para iluminação pública (Groeneveld, 1980). Outro método de gaseificação, desenvolvido nessa época, foi o chamado gaseificador a contracorrente, projetado por Bishoff em 1839. Este desenho foi modificado por Siemens em 1857 e utilizado por toda Europa pelos 100 anos seguintes. O grande problema destes gaseificadores era a produção de alcatrão e a remoção das cinzas. Para contornar estes problemas, vários desenhos alternativos foram propostos, envolvendo a existência de duas zonas de reação, ou a reinjeção dos produtos da pirólise no reator visando a promover o craqueamento do alcatrão. Na virada para o século atual muitos esforços foram direcionados ao desenvolvimento de gaseificadores. Com o aprimoramento da técnica de gaseificação a indústria de manufatura de gás cresceu rapidamente nos países em industrialização, sendo uma grande responsável pela utilização industrial em larga escala de carvão (Foley, 1983). Por volta do início da primeira guerra mundial gaseificava-se principalmente lignito e turfa, devido a sua abundância e à possibilidade de serem fornecidos dentro das especificações requeridas. Em regiões onde estes combustíveis não eram disponíveis, as instalações foram modificadas para a gaseificação de biomassa. O tipo mais comum de reator utilizado até então era o gaseificador de leito fixo, chamado por alguns autores de leito movente devido ao fato de que em operação continuada, à medida em que o combustível é alimentado, e as cinzas retiradas, o leito move-se do topo para o fundo do reator (Wiltgen Filho, 1981). Mas com o surgimento de linhas de distribuição de gás natural e a substituição em larga escala por combustíveis derivados do petróleo, por volta dos anos trinta estas plantas foram quase todas desativadas. Pouco antes da segunda guerra mundial, foram desenvolvidos os reatores de leito fluidizado (tipo Winkler) e os reatores de leito arrastado (tipo Koppers- Totzek). Com o início da segunda guerra mundial houve escassez de combustíveis líquidos na Europa e intensificou-se a procura por combustíveis domesticamente viáveis, que resultou no ressurgimento de muitas atividades de desenvolvimento e implantação de gaseificadores. Foram desenvolvidas técnicas de conversão de motores de ignição por centelha e compressão para operarem com gás combustível e pequenos gaseificadores, chamados de gasogênios, foram utilizados em larga escala em automóveis, tratores, embarcações etc.. Estes motores operavam com confiança, embora com uma sensível perda de potência (25%) em relação à operação com gasolina e um aumento da manutenção de filtros, refrigeração etc. (Reed, 1981). Em todo o mundo, aproximadamente 1 milhão de veículos utilizavam-se de gasogênios ao final da segunda guerra. Só no Brasil, estes veículos chegavam a cerca de 20.000 unidades (Siciliano, 1945). Estes equipamentos usavam pedaços de madeira, coque, turfa e antracito como combustível. Ao final da segunda guerra mundial começaram a ser difundidos os gaseificadores operando com pressões acima da atmosférica. Estes eram baseados nos projetos de Lurgi (1936) e Koppers-Totzek (1948). Porém o fim da guerra renovou o fornecimento de combustíveis fósseis e uma rápida reconversão de veículos para diesel e gasolina (Reed, 1981).
  • 5.
    Tecnologia da CombustãoCap. 7 - Gaseificação LPC (Comb-Cap7.doc) - Jul/2002 Página 7.5 Com o advento da era do petróleo barato a gaseificação foi abandonada nos países industrializados, sendo usadas apenas em situações excepcionais na África do Sul, algumas regiões da antiga União Soviética e em alguns países em desenvolvimento. A tecnologia de gaseificação teve pouca evolução além do estágio de desenvolvimento atingido no final da segunda guerra mundial. O carvão vegetal e a madeira continuaram a ser praticamente os únicos biocombustíveis utilizados comercialmente (Foley, 1983), além da casca de arroz na China (Mahin, 1990). Atualmente estudos indicam um grande potencial na utilização de resíduos vegetais como lenha, resíduos agrícolas (sabugo de milho, cascas de cereais etc.) e principalmente rejeitos das indústrias de açúcar e álcool (bagaço de cana, palha da cana) e celulose (cascas de árvores) em gaseificadores. A utilização de combustíveis gasosos e líquidos é fundamental para a moderna era da tecnologia. Muitos processos empregados hoje em dia seriam impossíveis sem a utilização destes combustíveis refinados ou, no mínimo, seriam menos eficientes, menos convenientes e mais poluentes. Dentre as vantagens de combustíveis gasosos sobre os sólidos podemos destacar: podem ser distribuídos facilmente; sua combustão pode ser amplamente controlada a fim de se obter alta eficiência; pode queimar automaticamente; queima com baixa emissão de poluentes; não necessita grandes espaços de armazenagem; ideal para cozer e aquecer em residências; pode ser utilizado em motores ou turbinas para a geração de potência mecânica (Reed, 1981). Nos países em desenvolvimento, dentre os quais está o Brasil, fatores como: preço, reservas, tecnologia, impactos ambientais e sociais, dentre outros, passam a ter importância fundamental no setor energético, em contraste com políticas anteriores, nas quais as decisões do setor eram fundamentadas em previsões da evolução histórica da demanda, taxas de crescimento demográfico, PIB e altamente ligadas ao processo de industrialização (CESP, 1978). Na maioria dos casos, estes processos de industrialização eram desenvolvidos com base em tecnologias importadas ligadas ao petróleo. É neste quadro que a tecnologia de gaseificação de biomassa é capaz não só de tornar viável, como também tornar mais interessante a utilização de combustíveis renováveis (no caso biomassa), contribuindo para uma condição de melhor proveito do imenso potencial renovável existente em países como o Brasil. 7.3 Tipos de Gaseificadores Os gaseificadores podem ser classificados de acordo com os seguintes fatores: Poder calorífico do gás produzido:  Gás de baixo poder calorífico: até 5 MJ/Nm 3  Gás de médio poder calorífico: de 5 a 10 MJ/Nm 3
  • 6.
    Tecnologia da CombustãoCap. 7 - Gaseificação LPC (Comb-Cap7.doc) - Jul/2002 Página 7.6  Gás de alto poder calorífico: 10 a 40 MJ/Nm 3 Tipo de agente gaseificador:  Ar  Vapor de água  Oxigênio  Hidrogênio (hidrogaseificação) Direção do movimento relativo da biomassa e do agente de gaseificação:  Contrafluxo (contracorrente)  Fluxo direto (concorrente)  Fluxo cruzado  Leito fluidizado Pressão de trabalho:  Baixa pressão (atmosférica)  Pressurizados (até 6 MPa) Tipo e forma da biomassa:  Resíduos agrícolas  Resíduos industriais  Resíduos sólidos urbanos (lixo)  Biomassa em natura  Biomassa peletizada  Biomassa pulverizada Na figura 7.1 mostra-se esquematicamente a relação entre o agente gaseificador, os produtos dos respectivos processos e a sua possível aplicação. Como pode-se observar, a obtenção do gás de poder calorífico médio ou alto só é possível utilizando-se de vapor de água, oxigênio ou hidrogênio como agentes de gaseificação (Reed, 1981). Um gaseificador ideal deverá ser capaz de produzir um gás combustível limpo e de alta qualidade a partir de uma larga variedade de combustíveis, de trabalhar eficientemente sem atenção constante, de responder rapidamente às alterações de carga, além de ser barato e durável. Na prática estes requisitos são mutuamente conflitantes, determinando que para cada projeto individual se faça um estudo relacionado ao combustível utilizado e ao uso final particular.
  • 7.
    Tecnologia da CombustãoCap. 7 - Gaseificação LPC (Comb-Cap7.doc) - Jul/2002 Página 7.7 Figura 7.1 - Esquema da influência do agente gaseificante no gás produzido. 7.3.1 Gaseificadores Contracorrente O gaseificador mais simples é o de contracorrente, figura 7.2, onde a entrada de ar fica na parte de baixo do gaseificador, com o fluxo ascendente de gases, contrário ao fluxo de combustível que é introduzido pela parte superior e descende pela ação da força gravitacional conforme é consumido. Os gaseificadores contracorrente tendem a ter uma eficiência térmica alta, pelo fato dos gases quentes provenientes da zona de combustão pré-aquecerem a carga de combustível ao passar por ela. Tendo a simplicidade como principal característica, possui no entanto a desvantagem de produzir um gás extremamente impuro. Nenhum dos alcatrões e outros produtos de pirólise são craqueados na zona de combustão, já que são levados pelo fluxo de gases para cima do gaseificador e podem causar incrustações nas tubulações. Alguns gaseificadores, particularmente de grande porte, possuem uma câmara na parte superior, acima do topo do combustível, a fim de reduzir a velocidade do gás e permitir a condensação de voláteis dentro do gaseificador.
  • 8.
    Tecnologia da CombustãoCap. 7 - Gaseificação LPC (Comb-Cap7.doc) - Jul/2002 Página 7.8 Figura 7.2 - Gaseificador contracorrente O projeto da grelha é um elemento importante na maioria dos gaseificadores contracorrente, pois esta suporta diretamente a zona de combustão. A grelha deve ser capaz de deixar as cinzas caírem sem uma perda excessiva de combustível, sendo comuns gaseificadores que utilizam grelhas rotativas e desenvolvidas para operar sob altas temperaturas (acima de 1300ºC), a fim de fundir as cinzas permitindo que as mesmas passem pela grelha (Foley, 1983). Materiais refratários são utilizados para recobrir a zona de combustão, ou às vezes toda a câmara de gaseificação, tanto protegendo as partes metálicas como diminuindo perdas por troca de calor. A temperatura de saída dos gases é por volta de 400ºC. Gaseificadores contracorrente podem ser construídos para utilização de uma larga variedade de combustíveis, como por exemplo resíduos municipais. Mas deve-se ressaltar o fato que o gás produzido normalmente contém grandes
  • 9.
    Tecnologia da CombustãoCap. 7 - Gaseificação LPC (Comb-Cap7.doc) - Jul/2002 Página 7.9 quantidades de alcatrões e voláteis o que impede sua utilização direta em motores de combustão interna e o restringe para usos onde é simplesmente queimado (aquecimento direto). 7.3.2 Gaseificadores Concorrentes De longe, os gaseificadores mais difundidos são os do tipo concorrente. Durante a II guerra mundial a maioria dos gaseificadores utilizados em veículos eram deste tipo assim como a maioria dos gaseificadores desenvolvidos para geração de potência mecânica (Foley, 1983). No gaseificador concorrente, figura 7.3, as zonas de combustão e de redução estão posicionadas de forma oposta aos gaseificadores contracorrente. Com a alimentação de combustível pelo topo, a alimentação de ar é feita em fluxo descendente (mesmo sentido do fluxo de combustível) passando pelas zonas de combustão e redução. A característica essencial deste gaseificador é que ele é projetado de modo que os alcatrões e voláteis provenientes da zona de pirólise são direcionados a passar pela zona de combustão onde, com condições de operação controladas, serão craqueados. Quando isto acontece, esses alcatrões serão convertidos em fase leve e coque e a mistura de gases na saída é relativamente livre de alcatrões. Sendo assim, o arranjo da zona de combustão é um elemento crítico nos gaseificadores concorrente. Se forem permitidas regiões de baixa temperatura nesta zona, as substâncias voláteis contaminantes poderão passar por ela sem que craqueiem, perdendo o propósito do projeto. Em muitos casos, o diâmetro interno é reduzido na zona de combustão, criando uma garganta, geralmente feita de material cerâmico substituível. É na garganta que se posicionam os injetores de ar, arranjados a fim de distribuir o ar de forma mais uniforme possível. Em todos os arranjos o objetivo é garantir que seja atingida uma temperatura adequada em toda a seção, a fim de craquear todos os alcatrões que passam por ela. A temperatura é máxima nas entradas de ar e diminui rapidamente com a distância, isto significa que existe um limite prático para as distâncias entre as entradas e consequentemente para o diâmetro da garganta. Este fato pode ser encarado como um ponto crítico de projeto, pois limita a capacidade do gaseificador. Por outro lado, como o gás é liberado diretamente da zona de redução tende a ter quantidades significativas de cinzas e fuligem, em contraste com o que acontece nos gaseificadores contracorrente onde estas partículas são filtradas quando o gás passa pelo combustível. A temperatura de saída dos gases também tende a ser maior, por volta de 700ºC, pois não trocam calor diretamente com as zonas de pirólise e secagem (Foley, 1983).
  • 10.
    Tecnologia da CombustãoCap. 7 - Gaseificação LPC (Comb-Cap7.doc) - Jul/2002 Página 7.10 Figura 7.3 - Gaseificador concorrente. A produção de gás combustível livre de alcatrões e voláteis em um gaseificador concorrente requer cuidados especiais de desenvolvimento pois, além do projeto da garganta e do controle do fluxo de ar, estes são particularmente vulneráveis a problemas causados por combustíveis com alto teor de cinzas e variações no teor de umidade (Makray, 1988). Uma variante deste gaseificador é o gaseificador de topo aberto (Tiangco, 1986; Manurung, 1985; Mukunda et al., 1993) para biomassa polidispersa com entrada de ar pela parte superior a fim de se evitar altas temperaturas e conseqüente fusão das cinzas. 7.3.3 Gaseificadores de Fluxo Cruzado Nos gaseificadores de fluxo cruzado o gás é retirado lateralmente da câmara de gaseificação na mesma altura do leito em que é injetado o ar. O injetor é normalmente arranjado de forma a injetar ar no centro da zona de combustão, figura 7.4. Se caracteriza por produzir um gás combustível com características intermediárias entre os gaseificadores contracorrente e concorrente. A taxa de fornecimento de ar é consideravelmente maior que em outros tipos de gaseificadores, por este motivo cria-se uma zona de combustão de temperatura extremamente alta, com liberação de gases muito rápida. Ambas as zonas, de combustão e redução, são concentradas em um pequeno volume no centro do gaseificador, isto significa que materiais refratários para delimitar a região são dispensáveis.
  • 11.
    Tecnologia da CombustãoCap. 7 - Gaseificação LPC (Comb-Cap7.doc) - Jul/2002 Página 7.11 Figura 7.4 - Gaseificador de fluxo cruzado. As principais vantagens dos gaseificadores de fluxo cruzado são a rápida resposta à variações de carga, sua simplicidade de construção e seu peso reduzido. Por outro lado são muito sensíveis às variações na composição e umidade do combustível, sendo que para fins práticos quase sempre é requerido carvão vegetal limpo e seco. 7.3.4 Gaseificadores de Leito Fluidizado Um gaseificador que possa converter resíduos de biomassa em um gás livre de alcatrão com alta conversão de carvão e alta eficiência térmica é o objetivo procurado por muitos pesquisadores. Várias experiências levadas a cabo em todo o mundo mostram equipamentos promissores, no entanto ainda há muito que se pesquisar até a comercialização de um equipamento simples e eficiente. Nos gaseificadores de leito fluidizado, figura 7.5, as partículas do combustível são mantidas suspensas em um leito de partículas inertes (areia, cinzas ou alumina) fluidizadas pelo fluxo de ar, criando melhores condições de transferência de calor e homogeneidade da temperatura na câmara de reação. Nestas condições a maioria dos voláteis estarão em contato com as partículas do leito aquecido, contribuindo para uma gaseificação possivelmente completa e limpa.
  • 12.
    Tecnologia da CombustãoCap. 7 - Gaseificação LPC (Comb-Cap7.doc) - Jul/2002 Página 7.12 Figura 7.5 - Gaseificador de leito fluidizado A condição de fluidização provoca um íntimo contato entre partículas e gases e promove uma circulação (mistura) vigorosa das partículas. As conseqüências disto são a alta taxa de velocidade de reação gás-sólido e uma temperatura uniforme em todo o leito (Van den Aarsen, 1983). Duas fases podem ser identificadas numa seção transversal do leito: a emulsão e as bolhas. A emulsão contém as partículas sólidas com gás que percola através delas. O fluxo de gás na emulsão é limitado pela quantidade que permite a fluidização incipiente (velocidade mínima de fluidização). Qualquer quantia maior de gás passa pelo leito na forma de bolhas. As bolhas são praticamente livres de partículas sólidas, mas com a passagem delas pelo leito, algumas partículas são arrastadas por elas, o que promove a grande mistura das partículas sólidas no leito (Kunii e Levenspiel, 1969). O leito é aquecido inicialmente por um combustível auxiliar (GLP, carvão vegetal, etc.) e quando a temperatura for suficientemente alta o combustível é introduzido dando início ao processo de gaseificação. Como a biomassa possui alta reatividade, um gaseificador de leito fluidizado pode operar a temperaturas relativamente mais baixas, mas neste caso, pelo fato dos alcatrões produzidos na pirólise não serem prontamente gaseificados, estarão presentes em maior quantidade no gás produzido. A presença do alcatrão pode ser interessante pois aumenta um pouco o poder calorífico do gás e proporciona uma chama mais luminosa com melhor transferência de calor por radiação, por outro lado pode ser indesejável com tendência de se incrustar nas tubulações. A fim de produzir um gás limpo, totalmente livre de alcatrões, é necessária uma temperatura do leito entre 1100ºC e 1200ºC (Peel et al., 1990), entretanto bons resultados já aparecem a 900ºC. Alguns
  • 13.
    Tecnologia da CombustãoCap. 7 - Gaseificação LPC (Comb-Cap7.doc) - Jul/2002 Página 7.13 pesquisadores tem utilizado catalisadores (Beenackers e Maniatis, 1993) com resultados discutíveis. Também por sua operação em temperaturas relativamente mais baixas que os gaseificadores de leito fixo, reduz significativamente os teores de enxofre e de material particulado, além de diminuir a formação de óxidos de nitrogênio (IPT, 1992). Figura 7.6 - Teor de alcatrão no gás produzido em gaseificador de leito fluidizado. A principal vantagem dos gaseificadores de leito fluidizado é o fácil controle da temperatura pela variação na alimentação de ar e de combustível. Existem, por outro lado, problemas relacionados aos gaseificadores de leito fluidizado. Em contraste com gaseificadores de leito fixo os gaseificadores de leito fluidizado não apresentam resposta automática às mudanças de consumo do gás produzido. Nos gaseificadores de leito fixo há uma grande quantidade de combustível na câmara de reação, que permite, ao se aumentar o consumo, aumentar o fluxo de ar para dentro da câmara e consequentemente a produção de gás. No reator de leito fluidizado é
  • 14.
    Tecnologia da CombustãoCap. 7 - Gaseificação LPC (Comb-Cap7.doc) - Jul/2002 Página 7.14 necessário aumentar o fluxo de ar e o fluxo de combustível para dentro do leito a fim de se alterar a vazão de gás produzido, quando há alteração no consumo, havendo portanto necessidade de intervenção, com algum tipo de controlador, tornando o sistema de alimentação parte vital do equipamento. Além disto, o gás produzido tende a conter carbono não queimado, um pouco de alcatrão, assim como parte das cinzas contidas originalmente no combustível, que devem ser removidos por sistemas de limpeza. Van den Aarsen et al. (1983) são os únicos autores a apresentar resultados de conteúdo de alcatrão em função da temperatura do leito, como pode ser visto na figura 7.6. No entanto, a gaseificação em leito fluidizado se apresenta bastante promissora. Este fato se deve principalmente à possibilidade de utilização de combustíveis como bagaço de cana, casca de arroz etc., vantajosos pelos baixos preços de comercialização e disponibilidade. Provenientes de processos que necessitam de insumos energéticos (calor, eletricidade e energia mecânica), estes biocombustíveis são de difícil gaseificação por métodos tradicionais, devido às suas características de umidade, granulometria, baixa densidade, dentre outras. Além destes gaseificadores mais difundidos, uma variedade de tipos vem sendo desenvolvida ao longo dos anos. No século XIX apareceram gaseificadores de fluxo duplo, que gaseificavam dois combustíveis diferentes: o primeiro era um combustível com alto teor de alcatrões, que produzia um gás com impurezas que era utilizado na gaseificação de carvão vegetal limpo, na segunda unidade. Têm sido produzidos também gaseificadores com duas zonas de combustão no mesmo cilindro (Kuramoto et al., 1982), e vários métodos foram desenvolvidos para se extrair os gases de pirólise e reinjetá-los na zona de combustão, propiciando o craqueamento dos alcatrões (Judd et al., 1983). Com o objetivo de se produzir um gás combustível de médio ou alto poder calorífico (possível substituto do gás natural), alguns métodos, como adicionar hidrogênio durante o processo ou elevar a pressão do gaseificador podem ser utilizados. Por outro lado a complexidade de tais arranjos torna estes gaseificadores completamente inviáveis para instalações de pequeno porte, não constituindo uma tecnologia relevante para problemas energéticos de áreas rurais e pequenas aplicações nos países em desenvolvimento. A técnica de gaseificação é, em princípio, extremamente versátil, mas existem muitos problemas em transformar este potencial teórico em uma tecnologia viável e prática. Na maior parte dos casos, as dificuldades residem não no processo básico de gaseificação mas no projeto de um equipamento que deve produzir um gás de qualidade com confiabilidade e segurança, adaptado às condições particulares do combustível e da operação . Alguns componentes podem ser descartados ou de extrema necessidade, dependendo da aplicação do gás combustível.
  • 15.
    Tecnologia da CombustãoCap. 7 - Gaseificação LPC (Comb-Cap7.doc) - Jul/2002 Página 7.15 Tabela 7.1 Características do gás de diferentes tipos de gaseificadores para biomassa (Bridgewater, 1991). Gaseificador Composição do gás, % vol. base seca PCS MJ/Nm 3 Qualidade do gás * H2 CO CO2 CH4 N2 Leito Fluidizado 9 14 20 7 50 5,4 Média Contracorrente 11 24 9 3 53 5,5 Pobre Concorrente 17 21 13 1 48 5,7 Boa * Particulados e alcatrão. A decisão pelo tipo de gaseificador deve levar em conta o tipo de biomassa a ser gaseificada e o uso final do gás. Uma comparação das características do gás de diferentes tipos de gaseificadores mostra que o tipo de gaseificador influí sobre as características do gás produzido (composição, poder calorífico e qualidade), como podemos observar na tabela 7.1, obtida de um levantamento feito por Bridgewater (1991). Na tabela 7.4 é apresentada uma comparação das características do combustível para os diversos tipos de gaseificadores descritos (Zagato, 1981, Groeneveld, 1980). Como se observa o leito fluidizado gaseificador mais conveniente para a utilização de biomassa polidispersa de pequenas dimensões. Algumas tentativas feitas com outros tipos de gaseificadores, como os gaseificadores de topo aberto deram resultados satisfatórios só em aplicações de pequena escala. A decisão por gaseificação pressurizada ou atmosférica envolve a aplicação. Recorre-se à gaseificação pressurizada principalmente para geração de potência em ciclos combinados. A virtual vantagem na diminuição das dimensões do reator só aparece acima de 150 MW, enquanto que na faixa de 20 MW praticamente não há diminuição significativa (Blackadder et al., 1993), como podemos ver na figura 7.6. Os sistemas pressurizados apresentam problemas ainda não solucionados como a alimentação do combustível, a redução no teor de alcatrão no gás, os óxidos de nitrogênio produzidos e a filtragem do gás a quente. Para a utilização prática em países em desenvolvimento, gaseificadores precisam de aprimoramento além dos experimentos laboratoriais e das demonstrações de protótipos. A viabilidade comercial implica que um modelo particular de gaseificador seja tecnicamente aprovado, disponível no mercado e fornecido com dados de performance e garantia a um preço competitivo. Em suma, a tecnologia de gaseificação possibilita o desenvolvimento de plantas energéticas de alta eficiência com a utilização de usinas de ciclo combinado e cogeração, a partir de combustíveis renováveis provenientes da biomassa.
  • 16.
    Tecnologia da CombustãoCap. 7 - Gaseificação LPC (Comb-Cap7.doc) - Jul/2002 Página 7.16 Tabela 7.2 - Vantagens e desvantagens dos gaseificadores de leito fixo para biomassa. Vantagens:  Unidades simples e baratas  Alta eficiência térmica (contracorrente)  Alta eficiência de conversão do carbono  Baixo teor de partículas de cinzas no gás  Baixo teor de alcatrão no gás (concorrente) Desvantagens:  Poucas possibilidades para controlar a região central de reação (somente movendo-se a grelha)  Requer um combustível uniforme para atingir operação ótima  Alta teor de alcatrão no gás (contra-corrente)  Possibilidade de aglomeração e clivagem das cinzas na grelha e nos refratários  Baixa capacidade volumétrica Referência: Bueckens e Schoeters, 1985. Tabela 7.3 - Vantagens e desvantagens de gaseificadores de leito fluidizado Vantagens:  Flexibilidade com relação a taxa de alimentação e composição do combustível  Alta capacidade volumétrica  Controle de temperatura fácil Desvantagens:  A temperatura de operação é limitada pela possibilidade de sinterização das cinzas  A carga de partículas de cinzas no gás é alta  A perda de carbono na fuligem pode ser alta  Alcatrão é formado a baixas temperaturas de operação Referência: Bueckens e Schoeters, 1985.
  • 17.
    Tecnologia da CombustãoCap. 7 - Gaseificação LPC (Comb-Cap7.doc) - Jul/2002 Página 7.17 Figura 7.7 - Comparação das dimensões principais entre gaseificador pressurizado e atmosférico de leito fluidizado (Blackadder et al., 1993). Tabela 7.4 - Requerimento com relação a biomassa para diferentes tipos de gaseificadores e alguns dados operacionais Tipo de Gaseificador Contracorrente Concorrente Leito Fluidizado Combustível Diâmetro (mm) 10-100 10-100 1-10 Teor de cinzas (%) ≤2% ≤6% <20% Teor de umidade (%) ≤40% ≤25% <50% Temperatura de fusão das cinzas (º) 1000 1000 1000 Operação Pressão (kPa) Até 3000 Até 3000 Até 6000 Temperatura do gás na saída do reator (ºC) 100-400 400-700 500-900 Referências: Zagatto, 1981; Groeneveld, 1980. 7.4 Fundamentos Teóricos da Gaseificação Ao se proceder o modelamento de um gaseificador, pode-se determinar a composição do gás produzido através de equações termoquímicas. Estas
  • 18.
    Tecnologia da CombustãoCap. 7 - Gaseificação LPC (Comb-Cap7.doc) - Jul/2002 Página 7.18 equações prevêem o estado de equilíbrio das reações básicas envolvidas na gaseificação em função dos principais parâmetros, ou seja, pressão, temperatura, umidade do combustível, teor de oxigênio no agente gaseificador e tipo de combustível. Todo gaseificador tem uma etapa de pirólise precedendo a etapa de gaseificação, e as reações envolvidas podem ser analisadas separadamente. A biomassa submetida à ação do calor sofre um processo que pode ser resumido da seguinte maneira: (1) Pirólise Decomposição térmica que ocorre entre 280 e 450 oC. A secagem e pirólise da biomassa com liberação da água, dos voláteis e do alcatrão ocorre em 3 fases (Milne, 1981, Simmons e Lee, 1985):  Evaporação da água  Decomposição dos carbohidratos (hemi-celulose, celulose, lignina) (250-300ºC).  Produção de alcatrão e ácidos leves (350-430ºC) Produtos:  Gases não condensáveis (CO, CO2, H2, CH4, O2).  Carvão vegetal.  Condensado: alcatrão e ácidos. As reações químicas que ocorrem na zona de combustão são basicamente a combinação de oxigênio do ar com o carbono e o hidrogênio. Um esquema simplificado da pirólise do sólido (Simmons, 1985) pode ser descrito como: madeira + calor → coque + gases + alcatrão + condensáveis (2) Gaseificação Durante os processos de gaseificação ocorrem principalmente reações exotérmicas de oxidação (combustão) e reações endotérmicas de redução envolvendo fases sólida e gasosa (Brame e King, 1956; Hemati et al., 1989):  Reações heterogêneas gás-sólido: ! Oxidação do carbono, H (kJ/mol) C + 1/2 O2 = CO (-110.6)
  • 19.
    Tecnologia da CombustãoCap. 7 - Gaseificação LPC (Comb-Cap7.doc) - Jul/2002 Página 7.19 C + O2 = CO2 (-393.8) ! Reação de Boudouard C + CO2 = 2 CO (172.6) ! Reação de gás-d'água C + H2O = CO + H2 (131.4) ! Formação de metano C + 2 H2 = CH4 (-74.93)  Reações homogêneas (fase gasosa): CO + H2O = CO2 + H2 (-41.2) CH4 + H2O = CO + 3 H2 (201.9) (3) Craqueamento do alcatrão alcatrão + vapor + calor → CO + CO2 + CH4.....etc. Além destas reações temos que destacar a oxidação de parte dos produtos da pirólise 1/3 (CO + H2 + CH4) + O2 → 2/3 CO2 + H2O As reações de oxidação do carbono são fortemente exotérmicas, rápidas e podem ser consideradas irreversíveis nas temperaturas normais de gaseificação. As reações de Boudouard e de gás-d’agua são endotérmicas. A reação de Boudouard passa a ser mais importante na faixa de temperatura de 800 a 900ºC, ocorrendo em todo o leito, ao contrário das reações de formação de dióxido e monóxido de carbono que só ocorrem obviamente com a presença de oxigênio (Shaw e Paterson, 1978), portanto nas regiões mais próximas ao distribuidor ou nas bolhas. Os fatores que afetam a composição dos gases, como pode ser deduzido pelo equacionamento acima, são:  Temperatura.  Pressão.  Umidade do combustível.  Teor de oxigênio no agente gaseificador.  Tipo de combustível. No caso de gaseificação em leito fluidizado devemos incluir nesta lista fatores de dinâmica da fluidização.
  • 20.
    Tecnologia da CombustãoCap. 7 - Gaseificação LPC (Comb-Cap7.doc) - Jul/2002 Página 7.20 Segundo o trabalho sobre degradação térmica de Lipska-Quinn et al. (1985), com o aumento da taxa de aquecimento aumenta a velocidade de degradação, tanto com ambiente de reação de ar quanto de N2. Na gaseificação em leito fluidizado não se observam zonas separadas de pirólise, oxidação e redução como no caso de gaseificadores em leito fixo, sendo que todos os processos acontecem em todo o volume do leito simultaneamente. Assim Bacon et al. (1985) consideram durante a modelagem de gaseificadores de leito fluidizado apenas três reações: C + CO2 → 2CO C + H2O → CO + H2 C + 2H2 → CH4 7.5 Instalações Experimentais de Gaseificadores em Leito Fixo Convencional Na tabela 7.5 são apresentadas algumas das instituições que tem trabalhado no desenvolvimento de gaseificadores de leito fixo no década dos anos 80 e noventa. A tabela, que não pretende ser completa, foi preparada na base de publicações aparecidas em revistas e congressos internacionais na área de biomassa. Algumas das instalações referidas na Tabela 7.5 são descritas em maiores detalhes a seguir: Tabela 7.5 - Instituições de Pesquisa e Desenvolvimento de unidades de gaseificação de leito fixo para biomassa. Instituições de Pesquisa País Tipo de gaseificador Aston University UK Concorrente de topo aberto Center for Alternative Technology UK Concorrente para carvão vegetal Universidade da Califórnia EUA Concorrente de topo aberto para casca de arroz Universidade de Zaragoza Espanha Concorrente para madeira Universidade Prince of Songkla Tailândia Concorrente para carvão vegetal, madeira e casca de arroz Indian Institute of Science India Concorrente de topo aberto para resíduos agro-industriais Joyti Solar Energy Institute India Concorrente para madeira e resíduos agrícolas tratados por torrefação Twente University of Technology Holanda Concorrente de topo aberto para casca de arroz CEMAGREF França Horizontal com recirculação interna dos voláteis
  • 21.
    Tecnologia da CombustãoCap. 7 - Gaseificação LPC (Comb-Cap7.doc) - Jul/2002 Página 7.21 Gaseificadores CEMAGREF (França) O programa francês de gaseificação de biomassa é desenvolvido desde 1979 com o auspicio do COMES- Commissariat à l’Energie Solaire e da AFME- Agence Francaise pour la Maîtrise de l’Energie. A AFME tem financiado (Corté, 1989), diferentes projetos de pesquisa e desenvolvimento na área da gaseificação de biomassa com fins energéticos. Atualmente o Programa Francês “Biomassa, Energia e Meio Ambiente” (AFME, 1991) preve a avaliação de instalações compostas de gasogênio, filtros, e motor de combustão interna de potência inferior a 80 KW, incluindo a solução dos problemas técnicos presentes durante a operação de gaseificadores de potência intermediária (de 100 kW a 1 MW). O CEMAGREF, com o financiamento da AFME, desenvolveu um gaseificador horizontal com recirculação interna dos gases(Becker, 1988, Corté, 1989). Na figura 7.8 apresenta-se uma esquema desta instalação. A particularidade fundamental da instalação consiste na separação do processo em três zonas: secagem (3),pirólise (4) e gaseificação (6). Os voláteis obtidos na zona de pirólise são recirculados até a zona de gaseificação onde são queimado em um queimador, fornecendo energia para a gaseificação do carvão. Isto permite a eliminação da maior parte dos alcatrões e a obtenção de um gás mais limpo. A posição horizontal do equipamento permite uma distribuição mais uniforme do gás no interior do mesmo. A tabela 7.6 apresenta os resultados da avaliação do gaseificador. Tabela 7.6 - Resultados da avaliação do gaseificador da CEMAGREF. Teste 1 Teste 2 Consumo de combustível (kg/h) - 15 % de umidade 130 190 Composição do gás seco (%) N2 50.8 49.0 CO 19.3 19.3 CO2 12.2 13.0 H2 16.0 16.6 CH4 0.6 1.2 O2/Ar 0.95 0.9 H2O (kg/Nm 3 gás seco) 0.105 0.10 PCI (MJ/Nm 3 ) 4.39 4.65 Teor de alcatrão (g/Nm 3 gás seco) (*) 0.06 0.05 Teor de cinzas (g/Nm 3 gás seco) (*) 1.4 1.3 Eficiência (**) 78 80 Referência: Becker, 1988 (*) Após o filtro (**) PCI do gás pobre/PCI do combustível Instalação experimental da Universidade de Zaragoza, Espanha Um uso muito interessante dado ao processo de gaseificação foi para a obtenção de um resíduo sólido de alto teor de carbono e conseqüente alto poder calorífico. O resíduo sólido foi obtido introduzindo-se uma grelha excêntrica rotativa formada por três peneiras de diâmetro e orifícios diferentes (Bilbao et al., 1989). Regulando-se a relação ar combustível de modo a evitar- se a reação total da biomassa, no caso resíduos florestais, obtem-se a
  • 22.
    Tecnologia da CombustãoCap. 7 - Gaseificação LPC (Comb-Cap7.doc) - Jul/2002 Página 7.22 produção de gás combinado com a produção de um resíduo sólido de alto teor de carbono. Ao se elevar a taxa de ar obtem-se apenas gás (Garcia et al., 1990 e Bilbao et al., 1991). O esquema da instalação experimental de 200 kg/h é mostrado na figura 7.9 (Bilbao e Garcia-Bacaicoa, 1993). A Tabela 7.7 apresenta um resumo dos resultados obtidos com este sistema de 200 kg/h de capacidade. Figura 7.8 - Gaseificador CEMAGREF (Corté,1989). (1) Silo de combustível, (2) Pistão, (3) Zona de secagem, (4) Zona de pirólise, (5) Ventilador de recirculação, (6) Zona de gaseificação, (7) Extração de gás, (8) Câmara de combustão, (9) Evacuação das cinzas, (10) Colheita das cinzas, (11) Queimador, (12) Trocador de calor gás/ar, (13) Entrada de ar, (14) Ventilador de extração. Resultados da pesquisa de gaseificadores convencionais de leito fixo na Índia No período entre 1984-1987 na área de desenvolvimento e avaliação de pequenos sistemas Gaseificador-Motor para biomassa, foi desenvolvido um projeto conjunto entre o Departamento de Fontes não Convencionais de Energia do Governo da Índia e a Agencia dos Estados Unidos para o Desenvolvimento Internacional - USAID (Talib et al., 1989). A aplicação principal destes sistemas foi para bombeamento de água em irrigação, com potência no motor na faixa entre 4 e 22 kW. As instituições participantes por cada um dois países envolvidos foram: EUA: - Corporação MITRE - Universidade de Califórnia. - Universidade de Missouri.
  • 23.
    Tecnologia da CombustãoCap. 7 - Gaseificação LPC (Comb-Cap7.doc) - Jul/2002 Página 7.23 Índia: - Indian Institute of Technology ITT(New Delhi). - Jyoti Solar Energy Institute JSEI. Tabela 7.7 Resultados obtidos com o gaseificador de leito fixo concorrente de 200 kg/h de capacidade (Bilbao et al., 1991). Combustível (Resíduos florestais) Análise Imediata (Base Seca) Voláteis 77,70% Carbono Fixo 19,65% Cinzas 2,66% Análise Elementar (Base Seca) Carbono 45,80% Oxigênio 47,90% Hidrogênio 0,60% Nitrogênio 0,30% PCI (MJ/kg) 15.04 Produção de gás e resíduo sólido Consumo de ar Nm3 /h 250,0 300,0 350,0 Consumo de Biomassa kg/h 237,3 274,4 329,8 Relação Ar/Combustível Nm 3 /kg 1,06 1,11 1,06 Produção de gás Nm 3 /h 316,9 382,1 495,7 Produção de sólido kg/h 26,2 34,9 41,2 PCI do gás MJ/Nm 3 4,5 4,6 3,9 PCI do sólido MJ/kg 23,2 24,5 22,8 Apenas produção de gás Consumo de ar Nm3 /h 250,0 300,0 350,0 Consumo de Biomassa kg/h 206,7 258,6 285,7 Relação Ar/Combustível Nm 3 /kg 1,21 1,16 1,23 Produção de gás Nm 3 /h 374,7 497,4 533,8 Produção de sólido kg/h 15,2 13,5 13,5 PCI do gás MJ/Nm 3 5,3 5,6 6,2 PCI do sólido MJ/kg 17,9 13,6 13,4 Nota: Valores médios. Como resultado do projeto foram desenvolvidos e avaliados dois modelos de gaseificador concorrente: o G-55 (Figura 7.10), que consiste numa modificação do gaseificador G-50 desenvolvido pelo JSEI antes do inicio do projeto, e o G- 45(Figura 7.11). A eficiência do gaseificador G-55 é de 65%. O modelo G-45 tem valores deste parâmetro na faixa 67-80% (Talib et. al., 1989)
  • 24.
    Tecnologia da CombustãoCap. 7 - Gaseificação LPC (Comb-Cap7.doc) - Jul/2002 Página 7.24 Figura 7.9 - Esquema do gaseificador concorrente para resíduos de madeira com capacidade de 200 kg/h (Bilbao e Garcia-Bacaicoa, 1993). Figura 7.10 Gaseificador G-45 para resíduos agrícolas pre-processados desenvolvido e avaliado durante o projeto conjunto EUA-India (Talib et al., 1989). (1) Secção superior do corpo do reator, (2) Secção inferior do corpo do reator, (3) Placa de suporte, (4) Garganta de placa conica, (5) Grelha vertical, (6) Grelha horizontal, (7) Refratário, (8) Entrada do
  • 25.
    Tecnologia da CombustãoCap. 7 - Gaseificação LPC (Comb-Cap7.doc) - Jul/2002 Página 7.25 soprador, (9) Agitador, (10) Cone de remoção de cinzas, (11) Eestrutura de suporte, (12) Tubulação de saida do gás, (13) Bocais para a injeção de ar, (14) Pporta para ignição, (15) Flange, (16) Secção de alimentação do combustível, (17) Termopar. Figura 7 - 11 Gaseificador G-55 para madeira desenvolvido e avaliado durante o projeto conjunto EUA-India (Talib et al., 1989). Uma variação interessante no desenho básico de reatores de leito fixo é mostrado na Figura 7.12. O vapor superaquecido injetado na base do reator é gerado pelo próprio calor da reação. Desta maneira pode-se tomar proveito da reação de gás d’água para aumentar o poder calorífico do gás (Krishnamoorthy et al., 1991). Parikh et al. (1988 ) do Indian Institute of Technology em Bombaim realizaram modificações num gaseificador concorrente convencional a fim de obter um gás com menor teor de alcatrão. A entrada tangencial do ar no cone de reação permite aumentar o tempo de permanência dos gases na zona de alta temperatura e conseguir uma distribuição mais homogênea da mesma, fatores que contribuem ao craqueamento do alcatrão. A figura 7.13 mostra uma esquema do gaseificador e do cone de reação com os bocais tangenciais de introdução do ar. Os principais resultados da avaliação do gaseificador foram:
  • 26.
    Tecnologia da CombustãoCap. 7 - Gaseificação LPC (Comb-Cap7.doc) - Jul/2002 Página 7.26  Eficiência em modo soprador: 70-80%.  Eficiência em modo motor (a sucção): 80-90%.  Teor de alcatrão nos gases (modo soprador): 65-85 mg/Nm 3 .  Conteúdo de particulados nos gases (modo soprador): 20-50 mg/Nm 3 (Os menores valores correspondem a menores vazões de ar). Figura 7.12 - Esquema de gaseificador com injeção de vapor (Krishnamoorthy et al., 1991). Figura 7.13- Esquema do gaseificador e do cone de reação (Parikh et al., 1988).
  • 27.
    Tecnologia da CombustãoCap. 7 - Gaseificação LPC (Comb-Cap7.doc) - Jul/2002 Página 7.27 Desenvolvimento e avaliação de gaseificadores na Universidade Prince of Songkla na Tailândia. O Departamento de Engenharia Mecânica da Universidade Prince of Songkla tem desenvolvido pesquisas de gaseificação de carvão vegetal e diferentes resíduos agrícolas. Coovattanachai (1989) apresenta as características construtivas e parâmetros de operação dos modelos de gaseificadores concorrentes projetados para carvão vegetal, madeira, resíduos vegetais e casca de arroz, assim como dos correspondentes sistemas gaseificador-motor. Uma solução interessante é o gaseificador para resíduos vegetais (talhos de mandioca e sabugos de milho) que é mostrado na figura 7.14. A baixa densidade dos resíduos testados, em comparação com a madeira, dificulta a movimentação do combustível no silo nas construções convencionais. Isto levou a testar diferentes variantes da forma do silo de combustível, sendo a forma cônica mostrada a que melhor resultado apresentou. Figura 7.14 - Gaseificador para resíduos vegetais desenvolvido na Universidade Prince of Songkla (Coovattanachai, 1989). Pesquisas em gaseificação de biomassa em leito fixo na UNICAMP Na UNICAMP, vários pesquisadores tem se dedicado a gaseificação em leito fixo nas Faculdades de Engenharia Química (FEQ), Mecânica (FEM) e Agrícola (FEAGRI) e no Instituto de Física (IF). Infelizmente, estes esforços não tem sido coordenados, nem contaram com o beneficio da continuidade. A FEQ, em 1979, iniciou suas pesquisas com gaseificação (Makray e d'Ávila, 1979). A CODETEC, empresa de desenvolvimento de pesquisa associada a UNICAMP, interessou-se pelo projeto e iniciou o desenvolvimento de um gaseificador
  • 28.
    Tecnologia da CombustãoCap. 7 - Gaseificação LPC (Comb-Cap7.doc) - Jul/2002 Página 7.28 concorrente para madeira. Em 1981, esta tecnologia foi transferida a TERMOQUIP Energia Alternativa (veja seção relativa a equipamentos comerciais), a qual atualmente fabrica e comercializa gaseificadores industriais de pequeno e médio porte para madeira, com dezenas de unidades instaladas na faixa de 100 a 1000 Mcal/h (Makray, 1984). Moraes (1983), na FEM/UNICAMP, realizou um levantamento da influencia da geometria em um gaseificador de fluxo ascendente ou contracorrente. O principal parâmetro geométrico pesquisado foi a relação altura versus diâmetro do reator. Para uma relação altura/diâmetro maior constatou-se um teor maior de monóxido de carbono (CO) e de metano (CH4). Um comprimento maior permite um tempo de residência maior do gás na zona de alta temperatura do reator permitindo as reações de formação de CO a partir do CO2 e de dissociação da água, dando origem ao H2. Outro trabalho, realizado na UNICAMP, pesquisou a vazão ótima para um reator de fluxo ascendente, utilizando-se como agentes gaseificadores tanto ar ambiente como uma mistura do ar ambiente com água na forma de vapor superaquecido a 460ºC. As temperaturas no interior do reator variaram de 1000ºC (nas proximidades da carcaça metálica) até 1400ºC(10 cm acima do bico de injeção de ar) para o regime de melhor rendimento do reator. Devido a presença do H2, o gás produzido utilizando como agente gaseificador a mistura ar/vapor apresentou um poder calorífico mais de duas vezes superior ao poder calorífico produzido utilizando-se apenas ar como agente gaseificador (da Mata, 1981). Outros resultados Wang e Kinoshita (1993) apresentam os resultados da medição do perfil de temperaturas num gaseificador concorrente operando com aparas de madeira. Foi pesquisada a influência da localização (altura) e do diâmetro dos bocais de injeção do ar, assim como da localização da garganta sobre o perfil de temperaturas e a eficiência do gaseificador. Concluí-se que a distribuição de temperaturas no gaseificador pode ser alterada e a eficiência otimizada ajustando os parâmetros de configuração do gaseificador. 7.6 Gaseificadores de Topo Aberto Para Biomassa Polidispersa Manurung e Beenackers (1985) apresentam um resumo das dificuldades mais comuns na operação de gaseificadores convencionais de leito fixo com casca de arroz:  Movimentação deficiente devido à baixa densidade da casca e à “expansão” na zona de pirólise;  Deficiente distribuição do oxigênio devido às pequenas dimensões das partículas (formação de canais).  Sinterização das cinzas. A casca de arroz caracteriza-se por possuir uma baixa temperatura de fusão das cinzas;  Não existência de sistemas de drenagem continua das cinzas bem projetados.
  • 29.
    Tecnologia da CombustãoCap. 7 - Gaseificação LPC (Comb-Cap7.doc) - Jul/2002 Página 7.29 Estas deficiências são válidas também para a operação com outros tipos de resíduos agro-industriais de caráter polidisperso e de granulometria fina. Uma serie de modificações foram realizadas nos gaseificadores convencionais a fim de conseguir alta eficiência e confiabilidade durante a operação com resíduos agro-industriais. As principais são (Manurung e Beenackers, 1985):  Eliminação da garganta e outros obstáculos ao fluxo de sólidos.  Sucção aberta do ar pela seção transversal a fim de homogeneizar a distribuição de temperaturas no interior do reator, e evitar a existência de zonas com temperatura excessivamente alta.  Instalação de grelha rotativa para a evacuação continua das cinzas. O gaseificador modificado é conhecido na literatura técnica como gaseificador de topo aberto e sua utilização é recomendada principalmente para sistemas de pequena capacidade. A seguir veremos alguns exemplos de aplicação de instalações deste tipo. Desenvolvimento de gaseificadores de topo aberto na Índia. Mukunda et al. (1993) apresentam um estudo detalhado sobre os gaseificadores de topo aberto desenvolvidos na Índia. Dois modelos foram projetados e avaliados (figura 7.15), os que se diferençam pelo sistema de extração de cinzas. As instalações de operação descontínua (figura 7.15-a) utilizam-se de fundo tampado e as de operação continua geralmente possuem um selo de água onde são descarregadas as cinzas (Figura 7.15-b). Mais de 300 gaseificadores de 3.7 kW tem sido instalados em áreas rurais da Índia. Figura 7.15 - Modelos de gaseificadores de topo aberto desenvolvidos na Índia (Mukunda et al., 1993).
  • 30.
    Tecnologia da CombustãoCap. 7 - Gaseificação LPC (Comb-Cap7.doc) - Jul/2002 Página 7.30 Capacidade Dimensões em milimetros kW a b c d e f f’ 3,7 150 180 1200 250 80 500 250 20 230 300 1650 350 145 600 300 100 350 450 2800 500 250 850 500 Jorapur e Rajvanshi (1993) do Nimbkar Agricultural Research Institute projetaram um gaseificador de topo aberto para biomassa de baixa densidade. Segundo os autores os testes realizados com bagaço e palha de cana não apresentaram dificuldades. O poder calorífico do gás obtido esteve na faixa de 3.57-5.04 MJ/Nm 3 e a eficiência do gaseificador entre 75-80%. O gaseificador resultou ser também um bom produtor de carvão vegetal com uma conversão de 15 a 31% do combustível original. Desenvolvimento de gaseificadores de topo aberto na Universidade de Aston O Grupo de Pesquisas em Energia da Universidade de Aston construiu um gaseificador de quartzo transparente para a observação do processo de gaseificação da biomassa ( Milligan et al., 1993). O combustível utilizado nos testes foi resíduos de madeira granulada com aproximadamente 10% de umidade. A figura 7.16 apresenta o diagrama do processo de gaseificação observado. Figura 7.16 - Diagrama do processo de gaseificação observado no gaseificador de topo aberto da Universidade de Aston.
  • 31.
    Tecnologia da CombustãoCap. 7 - Gaseificação LPC (Comb-Cap7.doc) - Jul/2002 Página 7.31 No artigo é analisada a influência do isolamento externo do reator sobre o processo de gaseificação. A partir da comparação da avaliação do gaseificador sem isolamento externo e isolado concluiu-se:  O reator não isolado exige uma maior relação ar/combustível para manter uma zona estável de reação e compensar as perdas de calor;  O gás obtido no gaseificador sem isolamento tem um poder calorífico menor. Isto é conseqüência da operação com uma maior relação ar/combustível e da existência de menores temperaturas na zona de reação.  O gaseificador isolado produz um gás com menor teor de alcatrão que o não isolado (746.6 e 522.8 mg/Nm 3 respectivamente).  A eficiência a quente do gaseificador isolado (77.44%) é consideravelmente maior que a do gaseificador não isolado (55.4%). Instalação experimental da Universidade de Califórnia Na Universidade da Califórnia, em Davis, foi desenvolvido (Tiangco et al., 1986) um projeto de um gaseificador de leito fixo concorrente utilizando-se de casca de arroz como combustível. A simplicidade do desenho visava a permitir a sua construção e operação em pequenas propriedades agrícolas, onde mesmo as técnicas mais simples de manufatura não são disponíveis. O gaseificador consiste de dois cilindros metálicos concêntricos montados de maneira a que o combustível seja colocado no interior do cilindro de menor diâmetro. Este possui um comprimento menor e o ar é forçado a circular pelo combustível através da indução de uma depressão. Na extremidade inferior deste cilindro é montada uma grelha pela qual o gás passa entrando no cilindro de diâmetro maior o qual sela todo o conjunto. O gás é retirado no topo do mesmo e conduzido a um sistema de filtragem e finalmente a um motor de combustão interna monocilíndrico de 3.7 kW fabricado pela Briggs & Stratton, originalmente para a combustão de gasolina. O motor tem capacidade para movimentar uma pequena bomba de irrigação e destina-se a suprir as necessidades de potência mecânica dos agricultores. Este projeto foi realizado em cooperação com o International Rice Research Institute com vistas principalmente a atender as necessidades de produtores de arroz em países menos desenvolvidos como por exemplo as Filipinas, Tailândia e Indonésia. Em um trabalho mais recente (Tiangco, 1990), a mesma equipe otimizou o reator para o motor de combustão interna, chegando a conclusão de que com o aumento do diâmetro do cilindro interno é possível obter maior potência do motor mas sacrificando-se a eficiência global do sistema. A Tabela 7.8 apresenta os dados de operação deste reator. A Figura 7.17 mostra um esquema geral do sistema utilizado pela equipa de Davis.
  • 32.
    Tecnologia da CombustãoCap. 7 - Gaseificação LPC (Comb-Cap7.doc) - Jul/2002 Página 7.32 Figura 7.17 - Esquema geral do sistema gaseificador-motor de combustão utilizado pela equipe da UC Davis (Tiangco et al., 1990).
  • 33.
    Tecnologia da CombustãoCap. 7 - Gaseificação LPC (Comb-Cap7.doc) - Jul/2002 Página 7.33 Tabela 7.8 - Características do desempenho do gaseificador de leito fixo concorrente da Universidade de Califórnia (Tiangco et al., 1986). ======================================================== Medias Faixa Desvio Máxima Mínima -------------------------------------------------------- Composição do gás (% vol.) H2 10,521 9,905 11,381 0,417 O2 2,173 1,709 3,334 0,471 N2 55,908 54,348 57,388 0,826 CO 15,642 14,751 16,998 0,654 CO2 11,575 10,639 12,271 0,393 CH4 1,455 1,280 1,589 0,093 C2H4 0,386 0,320 0,442 0,036 C2H6 0,034 0,019 0,039 0,007 C2H2 0,025 0,019 0,030 0,005 H2O 2,281 1,689 3,009 0,450 Peso Molecular 26,83 26,62 27,08 0,141 PCI (kJ/m 3 ) 3,56 3,35 3,85 3,15 Vazão de Ar (m 3 /h) 7,081 6,410 8,355 0,361 Vazão de gás (m 3 /h) 6,679 6,137 7,312 0,280 Relação ar/comb (real) 1,063 0,930 1,340 0,086 Relação ar/comb (estoiquiom.) 0,722 0,625 0,809 0,049 Potência mecânica (W) 1307 923 1503 115.962 Eficiência do motor (%) 19,77 14,59 23,76 1,615 Consumo de casca de arroz (kg/h) 3,50 Consumo especifico de casca de arroz (kg/kWh) 2,71 Eficiência do reator (%) 49 Eficiência global (%) 10 --------------------------------------------------------
  • 34.
    Tecnologia da CombustãoCap. 7 - Gaseificação LPC (Comb-Cap7.doc) - Jul/2002 Página 7.34 7.7 Gaseificadores Comerciais de Leito Fixo Em todo o mundo vários empreendimentos comerciais tem se dedicado ao desenvolvimento e comercialização de gaseificadores. Este trabalho não pretende abranger todas as opções oferecidas no mercado, mas apenas apresentar algumas das opções disponíveis. Historicamente, devido a industrialização ter-se iniciado em regiões ricas em carvão, os gaseificadores comerciais visavam a gaseificação do carvão. Portanto muitos dos equipamentos disponíveis no mercado, ainda hoje destinam-se ao processamento de carvão. Apesar da preponderância do carvão, desde a 2ª Guerra Mundial e principalmente a partir das chamadas crises do petróleo de 1973 e 1978, varias empresas tem se dedicado a gaseificadores destinados a utilização de biomassa, em particular lenha. A biomassa apresenta características particulares no seu manuseio, o que torna a tecnologia bastante especifica, diferenciando-a da tecnologia do carvão. O carvão é um material denso e uniforme, necessitando apenas de um peneiramento e/ou moagem para se dar inicio ao seu processamento. Já a biomassa além de apresentar um teor de umidade muito alto in natura, é pouco uniforme, e apresenta altos teores de voláteis e baixos teores de carbono fixo. Com exceção da casca de arroz e do bagaço de cana de açúcar, o teor de cinzas é muito inferior ao do carvão. Produção de gaseificadores comerciais para lenha no Brasil As principais empresas atuantes no Brasil, na área de produção de gaseificadores comerciais, eram, em 1983, a Industria Siqueiroli, de Uberlândia, a Frank Equipamentos Industriais, a Explo Industrias Químicas e Explosivas, a Termoquip, de Campinas, e a GTI de Belo Horizonte. A Siqueiroli deixou de operar por volta de 1991/92. Ela trabalhou por algum tempo em cooperação com a Acesita Energética no desenvolvimento de gaseificadores a carvão vegetal, mas o programa foi abandonado e atualmente a Acesita apenas carboniza a madeira de tamanho maior deixando os resíduos no campo para reincorporação biológica. A GTI continua atuando na área, direcionando os seus esforços na direção de aplicação especificas para áreas carentes de infra-estrutura e tecnologia, tendo desenhado e operando um sistema de irrigação acionado por um motor de combustão interna e por um gaseificador. A Termoquip Energia Alternativa Ltda. continua atuando na área de fabricação de gaseificadores a lenha com o objetivo de produzir gás para aquecimento industrial. O sistema básico é constituído por um Skip, para o carregamento da lenha, de um gaseificador baseado no modelo desenvolvido na UNICAMP (Makray, 1984), ciclone trocador de calor para a remoção de particulados, e queimador do gás para o forno (Figura 7.18). Segundo a empresa, o gás produzido é composto fundamentalmente de CO (15-23%) e H2 (13-16%), N2 (42-45%), CO2 (9-11%) e vapor de água (11-18%), gerando um gás com PCI de 3.35 a 6.70 MJ/Nm 3 . A composição e o poder calorífico do gás depende
  • 35.
    Tecnologia da CombustãoCap. 7 - Gaseificação LPC (Comb-Cap7.doc) - Jul/2002 Página 7.35 fundamentalmente da umidade do combustível. O aumento da umidade reduz o teor de componentes combustíveis (CO, H2, CH4) e aumenta o teor de componentes inertes (CO2 e H2O). Recomenda-se a utilização de lenha com 10 a 25% de umidade. Tipicamente, 70 a 75% da energia química da madeira é recuperada como energia química no gás, 10 a 20% é convertida em calor sensível e 5 a 10% é perdida como calor e carbono removidos do sistema. O gaseificador TERMOQUIP para lenha é do tipo fluxo concorrente. A lenha deve ser cortada em toletes com dimensões entre 6 a 12 cm e a alimentação é feita através do silo de carga com dupla tampa sem interrupção na produção do gás. A remoção de cinzas é feita por selo de água que também atua como válvula de alivio para proteção do gaseificador. Com uma carga completa, operando na capacidade nominal o reator tem autonomia de 1 hora. O gaseificador opera com pressão pouco acima da atmosférica, suficiente para eliminar a necessidade de outros ventiladores na linha de gás. O gaseificador passa a operar com estabilidade após 10 minutos da ignição podendo ter a sua capacidade modulada de 30 a 100% da capacidade nominal. A empresa já produziu cerca de uma centena de sistemas para aplicações industriais, tais como, tratamento térmico, cerâmicas, panificação, estufas, secadores para minérios, calcinação, caldeiras e fornos de fundição de metais não ferrosos (TERMOQUIP). Figura 7.18 -Fluxograma do processo TERMOQUIP. (1) Skip, (2) Gaseificador, (3) Remoção das cinzas, (4) Ciclone trocador de calor, (5) Selo de água, (6) Soprador de ar de gaseificação, (7) Chaminé de partida, (8) Queimador de gás, (9) Soprador de ar de combustão, (10) Forno.
  • 36.
    Tecnologia da CombustãoCap. 7 - Gaseificação LPC (Comb-Cap7.doc) - Jul/2002 Página 7.36 Tabela 7.9 - Características dos gases produzidos pelos gaseificadores de leito fixo a vapor da INDUSTRIAL CONVENTOS S.A. Combustível Lenha Carvão CO2 5.60 4.30 CO 23.00 28.60 O2 0.45 0.47 H2 9.30 14.30 CH4 3.72 1.90 N2 47.00 42.00 H2O 9.58 7.33 Outros 1.35 1.10 PCS (MJ/kg) 4.73 5.6 Outra empresa dedicando-se a produção de gaseificadores de leito fixo no Brasil é a INDUSTRIAL CONVENTOS S.A. Esta empresa já comercializou cerca de 100 unidades de gaseificação de leito fixo utilizando vapor como agente gaseificante e carvão vegetal como combustível, podendo utilizar-se de lenha como combustível. O gás após sair do gaseificador é lavado e bombeado, com a rede de distribuição podendo ter até 900 metros de comprimento. Estes sistemas tem capacidade de até 5 Gcal/h e tem sido utilizado principalmente em cerâmicas, secagem de minérios e para a geração de CO2. As Tabelas 7.9 e 7.10 apresentam dados sobre os gaseificadores de leito fixo fabricados pela CONVENTOS. Além de Gaseificadores de leito fixo a empresa já comercializou cerca de 30 combustores de leito fluidizado com capacidade para 3 Gcal. Atualmente a empresa encontra-se em negociações com o CIENTEC e a PETROBRÁS para comercializar a tecnologia desenvolvida por estas instituições de gaseificadores de leito fluidizado. Tabela 7.10 - Características operacionais dos principais modelos dos gaseificadores de leito fixo da INDUSTRIAL CONVENTOS S.A. -------------------------------------------------------------------- Descrição IC500L IC750L IC1.500L IC2.500L IC5.000L Capacidade Nominal, Gcal/h 0.5 0.75 1.5 2.5 5.0 Modulação de produção, % 40-100 40-100 40-100 40-100 40-100 Volume de gás, m3/h Lenha (60 o C) 488 732 1320 2200 4413 Carvão (40 o C) 450 685 1122 1870 3740 Temp. de saída dos gases, o C Lenha 60 60 60 60 60 Carvão 40 40 40 40 60 Pressão disponível do gás, mmCA 200 400 400 400 400 Consumo de combustível, kg/h Lenha (35 % umidade) 250 375 750 1250 2500 Carvão (12 % umidade) 100 150 300 500 1000 Dimensões do combustível, mm Lenha 20-100 20-100 20-100 20-100 20-100 Carvão 6-100 6-100 6-100 6-100 6-100 Consumo de vapor, kg/h -- -- -- -- 200
  • 37.
    Tecnologia da CombustãoCap. 7 - Gaseificação LPC (Comb-Cap7.doc) - Jul/2002 Página 7.37 Gaseificadores comerciais para casca de arroz Na Ásia a grande disponibilidade de casca de arroz condicionou o desenvolvimento de gaseificadores comerciais para sistemas de geração de energia elétrica instalados nas mesmas plantas de beneficiamento do grão. Na atualidade funcionam aproximadamente 100 unidades na China, 34 na Tailândia e algumas de fabricação chinesa ou Tailandesa em terceiros países (Mahin, 1990). Na figura 7.19 é mostrado um projeto moderno de gaseificador comercial para casca de arroz. O gaseificador, de topo aberto, possui uma grelha rotativa para a evacuação das cinzas, selo de água no fundo e uma camisa de água para o controle da temperatura na zona de reação (evitando-se assim a sinterização das cinzas). Este gaseificador é de fabricação Chinesa e foi instalado num moinho de arroz em Mali a inícios dos anos 80 (Mahin, 1990). O sistema gaseificador-motor com esta tecnologia apresentou um consumo específico de combustível de 3,75-4,0 kg/kWh. A literatura técnica chinesa informa de indicadores melhores na faixa de 2,0-2,5 kg/kWh em instalações semelhantes localizadas neste país. Figura 7.19 Projeto moderno de gaseificador comercial para casca de arroz (Mahin, 1990). (1) Entrada para a casca de arroz e o ar, (2) Camisa de água para resfriamento, (3) Acionamento da grelha rotativa, (4) Descarga do gás, (5) Grelha rotativa, (6) Suporte da grelha, (7) Trompa de cinzas, (8) Tubulação de descarga das cinzas, (9) Entrada de água de resfriamento, (10) Saída da água de resfriamento, (11) Gás, (12) Cinzas, (13) Limite superior de
  • 38.
    Tecnologia da CombustãoCap. 7 - Gaseificação LPC (Comb-Cap7.doc) - Jul/2002 Página 7.38 combustão, (14) Limite superior da casca de arroz, (15) Água para a remoção das cinzas, (16) Bocais de nebulização de água. 7.8 Gaseificadores de Leito Fluidizado Somente a partir de 1986 as pesquisas sobre gaseificação de biomassa em leito fluidizado parecem ter sido intensificadas. No período entre 1980 e 1985 foram encontramos apenas três publicações sobre o assunto, enquanto que referentes ao período entre 1986 e 1991 foram 13 trabalhos. Maniatis et al. (1989) comentam o fato de que os primeiros trabalhos publicados sobre gaseificadores de biomassa em leito fluidizado são de 1974 e 1975. Na tabela 7.11 apresentamos um resumo dos dados encontrados na literatura sobre gaseificadores de biomassa em leito fluidizado, onde se observa que a biomassa mais pesquisada é a madeira, existindo pouca informação sobre gaseificação de casca de arroz, serragem e bagaço de cana in natura. A tecnologia Biosyn de leito fluidizado foi desenvolvida nos anos 80 para converter resíduos lignocelulósicos em gás sintético, visando a produção de metanol. Em 1990 o processo foi utilizado para converter resíduos sólidos em gás de baixo poder calorífico. Na figura 7.20 (Czernik et al., 1993) mostra-se um esquema da planta piloto de 50 kg/h instalada na Universidade de Sherbrooke, Canadá. Uma unidade de gaseificação de madeira em leito fluidizado, com 0,8 m de diâmetro interno, foi construída pela Universidade de Bruxelas e seu esquema é mostrado na figura 7.21(Maniatis et al., 1989).
  • 39.
    Tecnologia da CombustãoCap. 7 - Gaseificação LPC (Comb-Cap7.doc) - Jul/2002 Página 7.39 Figura 7.20 - Esquema da instalação de gaseificador do leito fluidizado do GRTPC da Université de Sherbrooke, Canadá (Czernik et al., 1993). Figura 7.21 - Esquema da instalação do gaseificador de leito fluidizado do Dept. of Chem. Eng. and Ind. Chemistry, Free University of Brussels, Bélgica (Maniatis et al., 1989). Dimensões do reator e parâmetros de operação do gaseificador A altura total do reator citada por alguns autores, é 4000 mm (Maniatis et al, 1989; Czernik et al., 1993) e 3660 mm (Hartiniati e Youvial, 1989). Verifica-se a existência de problemas de sinterização da areia para temperaturas superiores a 850ºC para a casca de arroz (Maniatis, 1990).
  • 40.
    Tecnologia da CombustãoCap. 7 - Gaseificação LPC (Comb-Cap7.doc) - Jul/2002 Página 7.40 Nessa referência descreve-se a presença de seções isotérmicas no interior do leito e na parte superior do free-board. Verifica-se também que o fator de ar é o parâmetro mais importante para a operação na gaseificação. A temperatura de leito correspondente ao maior poder calorífico do gás é de 780ºC, para serragem e aparas de madeira (Guard). Não se observa alteração significativa no gás produzido com a variação da altura do leito fluidizado. Os fatores determinantes de operação do leito são a temperatura do mesmo e a relação ar/combustível(Hartiniati e Youvial, 1989). O menor fator de ar em que se conseguiu uma temperatura constante foi de 0,2, não havendo estabilidade de temperatura com fatores de ar menores que este (Maniatis et al., 1989). Um gaseificador de leito fluidizado não pode manter reações auto-térmicas com fator de ar menor que 0,2. Existe uma dependência entre a quantidade de gás produzida por quilograma de biomassa (em base seca) e o fator de ar (Maniatis et al., 1988). Em condições consideradas ótimas, esta relação vale 2,5 Nm 3 gas/kgbiomassa. Czernik et al., (1993) apresentam este fator como 2,4 Nm 3 gas/kgbiomassa em base seca. Ressalta-se a importância da alimentação constante de combustível para a operação do reator, sendo que uma flutuação na taxa de alimentação afeta rapidamente a composição do gás e a temperatura do leito (Maniatis et al., 1989). Existem poucas informações sobre gaseificadores comerciais para biomassa. Só a Omnifuel (Guard) e a Studsvik (Studsvik, 1986), apresentam algumas publicações, com poucos dados de operação.
  • 41.
    Tecnologia da CombustãoCap. 7 - Gaseificação LPC (Comb-Cap7.doc) - Jul/2002 Página 7.41 Tabela 7.11 - Dados da bibliografia sobre parâmetros construtivos e de operação de gaseificadores de leito fluidizado para biomassa. Tipo de Biomassa Diam.Reator mm Temp. Leito ºC Fator de ar Poder Cal. MJ/Nm3 Composição do gás (%) Ef. (%) Ref. CO H2 CH4 GASEIFICADORES ATMOSFÉRICOS Casca de Arroz1 406 721 a 871 600 a 850 0.48 a 0.86 0.24 a 0.45 6.3 (PCI) 5.7 (PCS) 12.2 10.4 4.7 4.7 6.3 6.0 63-67 a frio 35 (11) [1] [2] Casca de coco2 650 a 900 0.15 a 0.35 6.3 (PCS) 12.3 8.0 3.2 78 (11) [2] Palm oil shells3 720 a 970 0.12 a 0.37 6.6 (PCS) 13.4 7.6 4.0 83 (11) [2] Madeira4 800 680 a 975 0.26 a 0.9 6.2 (PCS) 13.2 10.7 5.2 65 a 70 (11) [3] [4] Madera (haya) 300 700 a 950 4.5 a 6.0 (PCS) 68 a 76 (11) [5] Aparas de madeira5 150 780 0.30 a 1.1 5.0 (PCS) 16.0 4.2 4.2 52 a frio [6] Serragem e aparas de madeira6 760 5.0 11.0 7.5 4.8 84 a frio [7] Madeira (60% de Eucaliptus)7 750 a 950 6.8 (PCS) 17.1 12.0 4.9 75 a frio [8] Eucaliptus8 0.25 5.3 (PCS) [9] Bagaço em pelets9 480 655 a 850 6.4 (PCS) 19.2 4.7 5.0 55 a frio [10] Casca de amendoim10 660 729 5.2 12.3 11.5 5.0 (15) 35.2 a frio [11] Palha de alfalfa10 660 755 5.6 14.8 10.7 6.1 (15) 44.5 a frio [11] Palha de arroz10 660 761 5.0 16.0 7.4 7.4 (15) 42.2 a frio [11] Madeira12 300 743 0.298 5.8 (PCS) 15.3 9.0 5.5 (15) [12] GASEIFICADORES PRESSURIZADOS Aparas de madeira13 827 4.6 (PCS) 8.1 6.9 4.8 81 a frio [13] Bagaço in natura14 850 12.6 (11) 26.1 18.3 17.3 65 a frio [14] Referências na tabela: 1. Hartiniati and Youvial, 1989. 2. Maniatis, 1990. 3. Maniatis et. ali., 1988. 4. Maniatis et ali., 1989a. 5. Van den Aarsen et ali., 1983. 6. Schoeters et ali., 1979. 7. Guard 8. Castellan et ali., 1984. 9. Maniatis et ali., 1989b. 10. IPT, 1986. 11. Datin et ali., 1981. 12. Czernik et ali., 1993. 13. Larsson et ali., 1989. 14. Overend et ali., 1994. Observações: 1 A composição e o PCI do gás correspondem a uma temperatura do leito de 760ºC na referência [1]. Para a referência [2] a composição do gás corresponde a uma temperatura do leito de 668ºC. 2 A composição do gás corresponde a Tl= 760ºC e o PCS a um fator de ar de 0.23. 3 A composição do gás corresponde a Tl= 800ºC e o PCS a um fator de ar de 0.25. 4 A composição do gás e o PCS correspondem a Tl= 800ºC. 5 A composição do gás e o PCS correspondem a um fator de ar de 0.3. 6 Indefinido o tipo de poder calorífico. 7 A composição do gás e o PCS correspondem a Tl= 800ºC. 8 PCS para um fator de ar de 0.25. 9 A composição do gás, o PCS e a eficiência a frio correspondem a uma relação ar/combustível (A/C) de 1.25. 10. Valores medios.
  • 42.
    Tecnologia da CombustãoCap. 7 - Gaseificação LPC (Comb-Cap7.doc) - Jul/2002 Página 7.42 11 Parâmetro não definido. No caso do poder calorífico o autor não esclarece se trata-se do PCS o do PCI, e no caso da eficiência sim é a frio ou a quente. 12 A composição do gás corresponde a Tl= 700ºC. 13 Experimentos realizados no gaseificador de 12 T/dia do CGT com uma pressão de operação de 2.15 MPa e relação ar/combustível a/c = 1.3. 14 Como agente de gaseificaçào é utilizado oxigênio em uma relação 0.28 kg O2/kg de bagaço seco. 15 Hidrocarbonetos totais. Discute-se muito sobre a conveniência ou não de utilizar gaseificadores pressurizados nos sistemas BIG/GT. É preciso considerar que os gaseificadores pressurizados permitem maiores capacidades ( toneladas por hora) de biomassa. O aumento da capacidade desde mo a m, pelo incremento da pressão de po a p em gaseificadores de leito fluidizado, pode-se calcular como: m/mo=(p/po) 0,6 (Larson et al., 1989). Os gaseificadores atmosféricos, apesar de vantagens como sistemas mais simples de alimentação da biomassa, precisam de resfriamento do gás e da sua compressão posterior para a turbina a gás. Este aspecto é a causa de perdas no ciclo. A informação existente sobre gaseificação de bagaço de cana é muito limitada. O IPT ( Instituto de Pesquisas Tecnológicas ) do Estado de São Paulo, desenvolveu em 1986 um projeto de gaseificação de bagaço in natura e peletizado(IPT, 1986). Os resultados para bagaço peletizado (com subscrito 9 ma tabela 7.11) foram satisfatórios, pois obteve-se um gás com PCS = 6.4 MJ/m 3 e uma eficiência relativamente alta (55%) tratando-se de um gaseificador piloto. Os experimentos com bagaço in natura não foi possível de serem complementados por dificuldades na alimentação do fluxo de bagaço requerido para a operação em regime de gaseificação. No gaseificador Renugas do IGT também existiram dificuldades com a alimentação do bagaço em razão de sua baixa densidade. A solução encontrada foi a pre-densificação do bagaço a fim de aumentar a capacidade do alimentador (Overend et al., 1993). Altura do leito e velocidade superficial do gás Czernik et al. (1993) utilizaram-se de uma velocidade superficial do gás de 0,74 m/s, sendo os únicos autores a apresentá-la. A altura do leito citada é a de leito estático, tendo valores de 600 mm (Hartiniati e Youvial, 1989), 800 mm (Maniatis e Kyritsis, 1992), entre 450 e 600 mm (Czernik et al., 1993) e entre 300 e 1000 mm (Van den Aarsen et al., 1983). Eficiência e perdas dos gaseificadores Nota-se uma diferença significativa entre a eficiência para diversas biomassas, 84% para serragem, 80% para coco e palmoil e 35% para casca de arroz. O conteúdo de alcatrão nos gases diminui rapidamente com o aumento da temperatura de operação do leito, desde valores maiores de 10000 mg/m 3 para temperatura de 700ºC até valores de 400 mg/m 3 para temperatura de 900ºC. Ver figura 7.6 já comentada anteriormente (Van den Aarsen et al., 1983). Sistema de alimentação de combustível
  • 43.
    Tecnologia da CombustãoCap. 7 - Gaseificação LPC (Comb-Cap7.doc) - Jul/2002 Página 7.43 São encontrados na literatura vários tipos de alimentadores, constituídos de:  Silo, rosca primária, válvula rotativa e rosca secundária, conforme esquema da figura 7.22, com entrada de biomassa pela parte inferior do leito (Maniatis et al., 1989; Hartiniati e Youvial, 1989).  Duas entradas de combustível, a 100 mm acima da placa distribuidora de ar (Maniatis et al., 1988).  Dois pontos de entrada de combustível no reator: um inferior, logo acima da placa de distribuição de ar e outro acima do leito expandido (Maniatis e Kyritsis, 1992).  Duas entradas, uma 290 mm acima da placa distribuidora de ar e outra a 480 mm da placa, com silo e duas roscas transportadoras, sem porém a válvula rotativa(Czernik et al., 1993). Figura 7.22 - Esquema de um sistema de alimentação de biomassa em leito fluidizado. (1) Rosca de alimentação do silo; (2) Silo de material a ser alimentado ao gaseificador; (3) Rosca dosadora; (4) Válvula estanque; (5) Rosca alimentadora do gaseificador. Na referência (Jollez et al., 1991) comenta-se que pelo alimentador é introduzido ao leito 20% do ar total. Partida do reator. Maniatis et al. (1989) destacam a variação da temperatura do leito em função do tempo, durante a partida, estando indicadas as diferentes fases de operação. Faz-se o aquecimento pré aquecendo o ar, com tempo total de partida de 2 horas e 30 minutos. Maniatis (1990) propoe realizar o aquecimento de partida com GLP até a temperatura de 510-540ºC. O desligamento do queimador de partida se dá com temperatura do leito entre 505 e 530ºC.
  • 44.
    Tecnologia da CombustãoCap. 7 - Gaseificação LPC (Comb-Cap7.doc) - Jul/2002 Página 7.44 Figura 7.23 - Gráfico do aquecimento do leito na partida (Maniatis et al., 1989) O aquecimento para a partida pode-se dar com propano até que o leito atinja 400ºC, passando-se a se alimentar biomassa e trabalhar em regime de combustão por um certo tempo, logo passa-se ao regime de gaseificação (Jollez et al., 1991). Maniatis et al. (1989) apresenta um gráfico de partida, aqui reproduzido na figura 7.23. O aquecimento do leito é feito até 500ºC, com alimentação intermitente a partir de 350ºC. Limpeza do gás Nas conclusões do Workshop sobre "Limpeza do Gás na Produção de Eletricidade por Gaseificação de Biomassa" (Beenackers e Maniatis, 1993) foram apresentados os principais problemas ao respeito:  Erosão dos aspas das turbinas por particulados.  Corrosão e deposição nos aspas por metais alcalinos.  O bloqueio dos filtros de particulados pelo alcatrão. Considero-se também que a remoção do alcatrão poderia ser innecesaria no caso de que este não condense nos dutos do gaseificador à câmara de combustão da turbina, onde seriam craqueados. Na tabela 7.12 apresenta-se um resumo das tecnologias propostas para a limpeza do gás em sistemas BIG/GT.
  • 45.
    Tecnologia da CombustãoCap. 7 - Gaseificação LPC (Comb-Cap7.doc) - Jul/2002 Página 7.45 Tabela 7.12 - Tecnologias para a limpeza do gás em sistemas BIG/GT (Larson et al., 1989; Overend et al., 1993; Beenackers e Maniatis, 1993). Componente a remover Tecnologia proposta Comentários Alcatrão · Craqueamento com dolomita. · Catalisadores base níquel. · Catalisadores multimetalicos Ni/Mo. · Eficiência maior de 99 %. · Podem acontecer mudanças estruturais durante o aquecimento da dolomita. Metais alcalinos · Remoção de particulados + solventes orgânicos. · Podem se autoremover por condensação sobre os particulados a 500-650ºC. Particulados · Separadores ciclônicos. · Filtros cerâmicos ou de ligas metálicas sinterizadas. · Os ciclones possuem baixa eficiência para aplicações de turbinas a gás. · Os filtros cerâmicos não tem sido testados ainda comercialmente em aplicações com turbinas a gás. 7.9 Pesquisas em Gaseificação de Biomassa em Leito Fluidizado na Universidade de Campinas Introdução O Departamento de Engenharia Térmica e de Fluidos da UNICAMP tem desenvolvido pesquisas na área de combustão e Gaseificação da biomassa, já por vários anos (Peel et al., 1980, 1989; Sanchez et al., 1990, 1991). No ano 1992 foi constituída uma equipe de pesquisas conjunta com especialistas da Universidade de Oriente (Santiago de Cuba, Cuba). Os recursos disponíveis permitiram construir duas instalações experimentais: 1 Um mini leito fluidizado de 80 mm de diâmetro, para estudos de volatilização. 2 Um reator de 200 mm de diâmetro com alimentação continua da biomassa para testes de gaseificação. Assim as seguintes etapas do projeto de gaseificação de biomassa em leito fluidizado foram concluídas: 1 Estudo da influência dos parâmetros de operação e das características do combustível sobre o processo de volatilização. Foram realizados mais de 40 experimentos com casca de arroz e bagaço de cana. Os parâmetros pesquisados foram: temperatura do leito, conteúdo de oxigênio no gás de fluidização e composição granulomêtrica da biomassa (Sanchez et al, 1990, 1991, 1994).
  • 46.
    Tecnologia da CombustãoCap. 7 - Gaseificação LPC (Comb-Cap7.doc) - Jul/2002 Página 7.46 2 Experimento de gaseificação da biomassa. Nesta etapa o objetivo principal foi a pesquisa da influência do fator de ar sobre os outros parâmetros de operação: Temperatura do leito, poder calorífico do gás e a eficiência a frio do reator. Os testes foram realizados com os seguintes tipos de biomassa: casca de arroz, serragem, bagaço de cana e borra de café (Sanchez e Silva, 1994; Silva e Sanchez, 1994). Caracterização da biomassa Na tabela 7.13 são apresentados os resultados da determinação da análise imediata e do poder calorífico da biomassa no estado em que foi alimentada ao gaseificador. A composição granulomêtrica da biomassa é mostrada na figura 7.24. Observa-se que o bagaço possui a maior fração de finos, seguido da serragem e a borra de café. Tabela 7.13 - Análise imediata e poder calorífico superior da biomassa utilizada nos testes. Análise imediata PCS Biomassa Carbono fixo, % base seca Voláteis % base seca Cinzas, % base seca Umidade % base seca MJ/Kg base seca Casca de arroz 12.0 72.2 15.8 10.0 15.6 Bagaço 9.2 86.4 4.4 6.4 16.7 Serragem 15.2 84.2 0.6 12.9 18.0 Borra de café 13.9 83.5 2.6 5.7 21.8
  • 47.
    Tecnologia da CombustãoCap. 7 - Gaseificação LPC (Comb-Cap7.doc) - Jul/2002 Página 7.47 Figura 7.24 - Composição granulométrica da biomassa. Descrição da instalação experimental O equipamento utilizado (figura 7.25) é constituído por um tubo cilíndrico de 250 mm de diâmetro externo, construído de aço inox 316, e revestido internamente por uma camada de concreto refratário de 25 mm de espessura. O diâmetro interno do reator é de 200 mm. A altura total do reator é de 2000 mm. Externamente na zona do leito o reator é isolado com lã mineral. Pontos de medição da temperatura interna estão localizados ao longo da altura do reator, distanciados em aproximadamente 150 mm.
  • 48.
    Tecnologia da CombustãoCap. 7 - Gaseificação LPC (Comb-Cap7.doc) - Jul/2002 Página 7.48 O ar para a gaseificação é fornecido por um compressor tipo Roots (Omel SR- 07-12HP), sendo a vazão medida por uma placa de orifícios calibrada. A distribuição de ar para o leito é feita por um plenum e placa de distribuição com aproximadamente 2000 furos de 1.5 mm. A biomassa e introduzida no reator por um silo dotado de uma rosca alimentadora. A entrada da alimentação no leito se localiza a 50 mm da placa distribuidora. A rosca alimentadora é refrigerada internamente com água e sua velocidade controlada por um moto- variador. Como em outros projetos de gaseificação de biomassa (IPT, 1986; Overend et al., 1993), o sistema de alimentação foi o componente mais critico, especialmente durante a operação com bagaço. Foram testados dois passos de rosca e três tipos de silos diferentes, até conseguir-se uma configuração do alimentador com funcionamento satisfatório, O material inerte do leito é formado por óxido de alumínio branco (alumina). Na saída do reator há um ciclone que permite coletar partículas não queimadas de carvão junto com as cinzas. O gás proveniente do reator é descarregado na atmosfera por uma chaminé de 6 metros de altura, após passar pelo ciclone. Partida do reator e metodologia de realização dos testes A partida do reator foi realizada pelo seguinte procedimento:  Injeta-se ar e GLP no plenum e acende-se por cima do leito de alumina, por aproximadamente uma hora para aquecer o leito até a temperatura de 700ºC,  Desliga-se o GLP e aumenta-se gradativamente o ar até o inicio da fluidização,  Alimenta-se imediatamente a biomassa em taxa suficiente para a combustão,  Ao atingir a temperatura do leito próxima à esperada para a gaseificação, aumenta-se a taxa de alimentação do combustível ao valor desejado,  Espera-se a estabilização da temperatura e inicia-se o ensaio.
  • 49.
    Tecnologia da CombustãoCap. 7 - Gaseificação LPC (Comb-Cap7.doc) - Jul/2002 Página 7.49 Figura 7.25 - Instalação experimental para a gaseificação do bagaço em leito fluidizado. (1) Sistema de alimentação da biomassa, (2) Silo de biomassa, (3) Moto-variador, (4) Corrente, (5) Plenum, (6) Corpo do reator, (7) Zona do freeboard, (8) Duto para a alimentação da alumina, (9) Vidro de observação, (10) Seção de saída do reator, (11) Selo de segurança, (12) Ciclone, (13) Saída do gás, (14) Sistema de amostragem de cinzas, (15)Silo de Cinzas. É importante trabalhar em temperaturas do leito altas para craquear o alcatrão. Como foi observado o aumento da temperatura de 740 a 850ºC provoca uma redução do teor de alcatrão no gás obtido de 3-5 vezes (Van den Aarsen et al.,
  • 50.
    Tecnologia da CombustãoCap. 7 - Gaseificação LPC (Comb-Cap7.doc) - Jul/2002 Página 7.50 1983; Czernik et al., 1993). Porém alguns resíduos de biomassa caracterizam- se por possuir um alto teor de cinzas com baixo ponto de fusão, o que pode levar à aglomeração do leito e consequentemente ao colapso da fluidização (Salour et al., 1989). Considerando isto, em nossos experimentos a faixa de operação foi de 600-800ºC. Utilizou-se uma velocidade de gás de fluidização de aproximadamente 0.75 m/s. Durante os testes a altura estática do leito teve valores na faixa de 480 a 570 mm, o que corresponde a uma altura do leito expandido de 610-710 mm. Os parâmetros monitorados no gaseificador foram: 1. Fluxo de ar alimentado ao gaseificador, fa. 2. Fluxo de biomassa alimentada ao gaseificador, mc. 3. Fluxo de finos elutriados, mf. 4. Temperatura do leito a diferentes altura, tli. 5. Temperatura do gás no freeboard, tgi. 6. Temperatura do gás na entrada e saída do ciclone, tce e tcs. 7. Composição do gás produzido, %CO, %H2, %CH4. 8. Teor de carbono nos finos elutriados, %cin. A partir dos resultados das medições determinou-se:  Relação ar/combustível, a/c.  Fator de ar, FA.  Poder calorífico do gás produzido, PCI.  Eficiência a frio e a quente do gaseificador O fator de ar FA é a fração do volume estoiquiométrico (para 1 kg de combustível) alimentado ao gaseificador. Este é o parâmetro de operação principal, que define a temperatura do leito e a eficiência do reator. Geralmente o valor do fator de ar para gaseificadores de biomassa está na faixa de 0.2 a 0.4. Os resultados dos testes foram analisados por o programa Microstat para à análise estatística. A influência de cada parâmetro foi verificada pela matriz de correlação e análise de regressão com uma aproximação por polinômio de segundo grau. Resultados A figura 7.26 apresenta a relação entre a temperatura do leito e o fator de ar. Observa-se que a temperatura do leito sempre aumenta com o fator de ar. A taxa de crescimento é maior para a serragem e a borra de café por causa do maior poder calorífico destas biomassas.
  • 51.
    Tecnologia da CombustãoCap. 7 - Gaseificação LPC (Comb-Cap7.doc) - Jul/2002 Página 7.51 0,0 0,2 0,4 0,6 0,8 1,0 550 600 650 700 750 800 850 900 950 1000 BAGAÇO CASCA BORRA SERRAGEM Temperaturadoleito(ºC) Fator de ar Figura 7.26 - Relação entre a temperatura do leito e o fator de ar. Na figura 7.27 é mostrada a relação entre a eficiência a frio do gaseificador e o fator de ar. Para a casca de arroz e a serragem as curvas possuem um máximo. Para o bagaço de cana a relação é decrescente por causa da elutriação intensa. Nos testes com borra de café, por limitações no alimentador, não foi possível atingir a vazão de biomassa correspondente a valores do fator de ar maiores de 0.2. Os baixos valores da eficiência são conseqüência da não existência de isolamento térmico externo na zona do freeboard.
  • 52.
    Tecnologia da CombustãoCap. 7 - Gaseificação LPC (Comb-Cap7.doc) - Jul/2002 Página 7.52 0,0 0,2 0,4 0,6 0,8 1,0 10 20 30 40 50 60 BAGAÇO CASCA BORRA SERRAGEM Eficiênciaafrio(%) Fator de ar Figura 7.27 - Relação entre a eficiência a frio do gaseificador e o fator de ar. A relação entre o poder calorífico inferior do gás e o fator de ar (Figura 7.28) apresenta um máximo só para o caso da operação com casca de arroz. Para as outras biomassas as curvas são decrescentes. Os resultados obtidos para condições de máxima eficiência resumem-se na tabela 7.14. Para todos os parâmetros, apresentam-se tanto valores ajustados (VA), correspondentes ao ajuste dos dados por um polinômio de segundo grau, como os valores máximos observados (MV). Os parâmetros de projeto incluidos na tabela 7.14 são: Rg/b Volume de gás obtido a partir de 1 kg de biomassa, m 3 /kg. Qvg Potência volumétrica referida ao gás obtido (para 1 m3 de volume do leito), MJ/m 3 Vvb Vazão de biomassa por unidade de volume do leito, t/m 3 h.
  • 53.
    Tecnologia da CombustãoCap. 7 - Gaseificação LPC (Comb-Cap7.doc) - Jul/2002 Página 7.53 0,0 0,2 0,4 0,6 0,8 1,0 0,0 0,5 1,0 1,5 2,0 2,5 3,0 3,5 4,0 4,5 5,0 BAGAÇO CASCA BORRA SERRAGEM Podercaloríficoinferiordogás(MJ/Nm3 ) Fator de ar Figura 7.28 - Relação entre o poder calorífico inferior do gás e o fator de ar. Tabela 7.14 - Parâmetros de operação e de projeto do gaseificador em condições de máxima eficiência. Parâ- metro Unida- des Casca de arroz Serragem Borra de café Bagaço V.P V.M V.P V.M V.P V.M V.P V.M F.A 0.55 0.25 0.22 0.16 Tl ºC 759 777 780 740.0 CO % 11.7 15.0 14.5 15.3 13.5 14.8 11.5 13.0 H2 % 4.3 6.0 8.2 8.9 7.0 7.4 4.5 5.4 CH4 % 2.8 3.7 4.1 4.3 4.0 4.1 2.9 3.3 PCIg MJ/Nm 3 2.9 4.0 3.8 4.3 2.9 4.0 2.7 3.3 Efff % 43.0 53.9 35.0 41.0 20.0 25.5 15.5 18.0 Effc % 60.0 65.0 47.0 52.0 28.0 33.6 22.0 24.0 Rg/b m 3 /kg 2.2 3.1 1.3 1.6 0.8 Qvg MW/m 3 1.4 2.1 1.8 2.0 1.3 Vvb t/m 3 h 1.0 3.9 .25 1.4 2.0 Os resultados obtidos permitem projetar uma planta piloto de gaseificação com capacidade 100-150 kW e diâmetro do reator 400 mm. Esta planta permitiria melhorar o sistema de alimentação do combustível, o tratamento do gás obtido
  • 54.
    Tecnologia da CombustãoCap. 7 - Gaseificação LPC (Comb-Cap7.doc) - Jul/2002 Página 7.54 e estabelecer uma metodologia de partida mais rápida do reator e que garanta um menor consumo de energia. Conclusões 1. A operação com biomassa de granulometria fina (como o bagaço)conduz a valores baixos da eficiência do gaseificador devido à elutriação intensa. Este problema pode ser atenuado mediante operação com altura do leito maior. 2. A falta de fiabilidade, constância da vazão e capacidade do alimentador de biomassa fibrosa são problemas a serem resolvidos para a aplicação da gaseificação do bagaço de cana em escala industrial. 3. Os resultados obtidos podem ser utilizados em cálculos preliminares de gaseificadores de leito fluidizado industriais. 7.10 Referências AFME, “Biomasse énergie et environnement. Le programme français”, Agence Française pour la Maitrise de l’Énergie, 1991. Assumpção, R.M.V., “Gaseificadores de leito fixo, análise e modelo para otimização de projetos e pesquisas”, Universidade Estadual de Rio Grande do Sul, 1988. Bacon, D.W., Downie, J., Hsu, J.C., Peters, J., “Modelling of fluidized bed wood gasifiers”, in Fundamentals of Thermochemical Biomass Conversion, ed. by Overend, R.P., Milne, T.A., Mudge, L.K., p.717-732, Elsevier App. Sc. Pub., London, 1985. Beenackers, A.A.C.M., Maniatis, K., "Gas Cleaning in electricity production via gasification of biomass: con-clusions of the workshop", proceedings of the Conference Advances in Thermochemical Biomass Conversion, Interlaken 1992, Edited by Bridgewater A.V., Blackie Academic & Profe- ssional, p.540-548, 1993. Becker, J.J., “Fixed bed gasification of lignocellulosic biomass: the CEMAGREF process”, in Research in Thermochemical Biomass Conversion, ed. by Bridgewater A.V. and Kuester J.L., Elsevier App. Sc., p.1016-1025,1988. Bilbao, R., Garcia P., Rodrigo R., Millera A., “Analysis of the results obtained in a biomass downdraft gasifier”, proceedings from the 3rd Energy from Biomass Conference, p. 811-815, 1991. Bilbao, R., Lana J., Garcia P., Araujo J., “Development of a downdraft moving bed biomass gasifier”, in Pyrolysis and gasification, Elsevier Applied Science, London, p. 613-617, 1989. Bilbao, R., Garcia-Bacaicoa, P., “Results obtained by air gasification of forestry wastes in two downdraft moving-bed gasifiers of 50 and 200 kg/h”, proceedings of the Conference Advances in Thermochemical Biomass Conversion, Interlaken 1992, Edited by Bridgewater A.V., Blackie Academic & Professional, p. 350-364, 1993.
  • 55.
    Tecnologia da CombustãoCap. 7 - Gaseificação LPC (Comb-Cap7.doc) - Jul/2002 Página 7.55 Blackadder, W.H., Lumberg, H., Rensfelt, E., Waldheim, L., “Heat and power production via gasification in the range 5-50 MW”, proceedings of the Conference Advances in Thermochemical Biomass Conversion, Interlaken 1992, Edited by Bridgewater A.V., Blackie Academic & Professional, p. 449-475, 1993. Brame, J.S.S., King, J.E., “Fuel: solid, liquid and gaseous”, Edward Arnold, London, 1956. Bridgewater, A.V., "Review of thermochemical biomass Conversion". ESTU B1202. Crown. 1991. Buekens, A.G., Schoeters, J.G., “Modelling of biomass gasification”, in Fundamentals of Thermochemical Biomass Conversion, ed by Overend, R.P., Milne, T.A. and Mudge, L.K., p. 619-689, Elsevier App. Sc. Pub., London, 1985. Castellan, J.L., Gallos, P.J., Kunzler, J.A., Katzap J., Souza V.F.C., "Gaseificacao de madeira em leito fluidizado", II C.B.E., anais, p. 263-272, Rio de Janeiro, outubro, 1984. CESP, Companhia Energética de São Paulo, “Consumo energético no Brasil: Perspectivas para 1990”, Ed. Livraria Cultura, 1978. Coovattanachai, N., “Biomass gasification research and field development by the Prince of Songkla University”, Biomass, vol. 18, p. 241-271, 1989. Corté, P., “Gasifier development in France”, Biomass, vol. 18, p. 179-196, 1989. Czernik, S., Koeberle, P.G., Jollez, P., Bilodeau, J.F. and Chornet, E., "Gasification of residual biomass via the biosyn fluidized bed technology", proceedings of Advances in Thermochemical Processing of Biomass, Interlaken 1992, Elsevier Pub.,p. 423-437, 1993. da Mata, S.F., “Gaseificação de carvão vegetal em gasogênio de sução ascendente. Gás de ar e d’água”, Tese de Mestrado em Engenharia de Alimentos e Agrícola, UNICAMP, 1981. Datin, D.L., Le Pori, W.A., Parnell Jr., C.B., Pollock T.C., "Cleaning low- energy gas produced in a fluidized bed gasifier", ASAE Paper, n o . 81-3592, 1981. De Ruick, J., Maniatis, K., Distelmans, M., Baron, G., “A biomass fueled cogeneration plant based on an evaporative gas turbine cycle at the University of Brussels”, proceedings of the 1st International Conference on Combustion Technologies for a Clean Environment, preprint, 1991. De Ruick, J., Maniatis, K., Distelmans, M., Baron, G., “The Free University of Brussels biomass gasification combined heat and power plant”, proceedings of the Conference Advances in Thermochemical Biomass Conversion, Interlaken 1992, Edited by Bridgewater A.V., Blackie Academic & Professional, pp.411-422, 1994.
  • 56.
    Tecnologia da CombustãoCap. 7 - Gaseificação LPC (Comb-Cap7.doc) - Jul/2002 Página 7.56 Foley, G., Geoffrey, B., “Biomass gasification in developing countries”, Energy Information Programme, Technical Report No. 1, 1983. Garcia, P., Bilbao, R., Rodrigo, R., Logroño, A.C., “A study of the gasification of agricultural and forest residues in a downdraft gasifier”, in Biomass for Energy and Industry, Elsevier Applied Science, London, vol. 2, p. 775-779, 1990. Groeneveld, M.J., “The co-current moving bed gasifier”, Ph.D. Thesis, Twente University of Technology, The Nederlands, 1980. Guard, R.F,W., "Operating Experience with a large fluidized bed gasifier of wood waste". Technical Bulletim, Omnifuel Gasification Systems, Toronto, Ontario. Hartiniati, A.S., Youvial, M., "Performance of a pilot scale fluidized bed gasifier fueled by rice husk", in Pyrolysis and Gasification, edited by Ferrero G.L., Maniatis K., Buekens A.,Bridgewater A.V., Proceedings of an International Conference held in Louxembourg, Elsevier App. Sc. Pub., p.257-263, 1989. Hemati, M., El Ghezol, L., Laguerie, C., “Modelling of wood sawdust pyrolysis in a fluidized bed”, in Fluidization IV, Engineering Foundation, p. 709-717, New York, 1989. Hoss, J.J., Groeneveld, M.J., "Biomass gasification", in Biomass, ed by Hall D.O. and Overend R.P., John Wiley and Sons, p. 237-255, 1987. IPT, "Desemvolvimento da Tecnologia da Gaseificacao de Bagaco de Cana em Leito Fluidizado", S.I.C.C.T., Relatorio n o 24574, nov. 1986. IPT, “Tecnologia, ambiente e desemvolvimento”, Secretaria da Ciência, Tecnologia e Desemvolvimento Econômico, 1992. Jollez, P., Czernik, S., Koeberle, P. G., Bilodeau, J. F. and Chornet, E., "Gasification of lignocellulosics and MSW via the biosyn fluidized bed technology : a pilot plant study", 1 st European Forum on Eletricity Production from Biomass and Solid Wastes by Advanced Technologies (Preprint), Firenze, Italy,Nov. 1991. Krishnamoorthy, P.R., Seetharamu, S., Siddhartha Bhatt, M., “Development of a novel updraft multifuel biomass gasifier”,International Journal of Energy Research, vol. 15, p. 377-390, 1991. Kunii, D., Levenspiel, O., “Fluidization engineering”, John Wiley and Sons, 1969. Kuramoto, M., Furusawa, T., Kunii, D., “New circulation system of fluidized solids applied to biomass gasification”, proceedings of the Pacific Synfuels Conference, vol. 2, p. 509-516, Tokio, 1982. Lamorey, G.W., Jenkins, B.M., Goss, J.R., "LP engine and fluidized bed gas producer performance", ASAE Paper, 1980.
  • 57.
    Tecnologia da CombustãoCap. 7 - Gaseificação LPC (Comb-Cap7.doc) - Jul/2002 Página 7.57 Larson, E.D., Svenningsson, P., Bjerle, I. "Biomass gasification for gas turbine power gen Lipska-Quinn, A.E.Zeronian, S.H., Mc Gee, K.M., “Thermal degradation of rice straw and its components”, in Fundamentals of Thermochemical Biomass Conversion, ed. by Overend, R.P., Milne, T.A., Mudge, L.K., p.453-471, Elsevier App. Sc. Pub., London, 1985. Mahin, D.B., “Energy from rice residues”, Bioenergy Systems Report, Published by Winrock International, Biomass Energy and Technology Project, 1990. Makray, Z.T., d’Avila, S.G., “Resíduos agrícolas para a produção de energia”, apresentado no Seminario de Energização Rural, Clube de Engenharia, Rio de Janeiro, Outubro, 1979. Makray, Z.T., “Gaseificação de madeira em gaseificador cocorrente para produção de gás de médio poder calorífico e gás de síntese”, Tese de Doutorado em Engenharia Mecânica, UNICAMP, 1984. Maniatis, K., "Fluidized bed gasification of agricultural residues",International Symposium on Application Manage-ment of Energy in Agriculture- the Role of Biomass Fuels" (Preprint), New Delhi, May, 1990. Maniatis K., Bridgewater A.V., Buekens A., "Fluidized bed gasification of wood: performance of a demonstration plant", in Research in Thermochemical Biomass Conversion, ed. by Bridgewater A.V. and Kuester J.L., Elsevier App. Sc., p. 274- 281,1988. Maniatis K., Bridgewater A.V. and Buekens A., "Fluidized bed gasification of wood", in Pyrolysis and Gasification, ed. by Ferrero G.L., Maniatis K., Buekens A. and Bridgewater A.V., Elsevier App. Sc. Pub., p. 1094-1105, 1989. Maniatis, K., Kyritsis, S., "Gasification of cotton stalks in a fluidized bed", Proceedings of t Maniatis K., Mathijs A. Schoeters J. and Buekens A., "Biomass gasification: development cooperation in Belgium", Biomass, vol. 18, p. 293-258, 1989. Manurung, R., Beenackers, A.A.C.M., “Gasification of rice husk in a small down-draft moving bed gasifier”, proceedings of the Energy from Biomass Conference, 3rd. E.C. Conference, p. 900-904, 1985. Milne, T., “Pyrolysis- the thermal behavior of biomass below 600 o C”, in Biomass Gasification: Principles and Technology, ed. by Reed, T.B., p. 91-111, Noyes Data Corporation, 1981. Milligan, J.B., Evans, G.D., Bridgwater, A.v., “Results from a transparent open-core downdraft gasifier”, proceedings of the Conference Advances in Thermochemical Biomass Conversion, Interlaken 1992, Edited by Bridgewater A.V., Blackie Academic & Professional, p. 175-185, 1993.
  • 58.
    Tecnologia da CombustãoCap. 7 - Gaseificação LPC (Comb-Cap7.doc) - Jul/2002 Página 7.58 Moraes, S.B., “Análise experimental de um conjunto gaseificador”, Tese de Mestrado em Engenharia Mecânica, UNICAMP, 1983. Mukunda, H.S., Dasappa, S., Shirinivasa, U. “Open top gasifiers”, in “Renewable Energy: Souces for Fuels and Electricity”, p. 699-728, ed. by Johansson, T.B., Kelly, H., Reddy, A.K.N. and Williams, R.H., Island Press, Washington, 1993. Overend, R.P., Onischak, M., Trenka, A., Kinoshita, C., "The U.S. Department of Energy and the Pacific International Center for High Technology Research pressurized oxigen-Air fluidized bed biomass gasification scale-up", Proceedings of the Conference Advances in Thermochemical Biomass Conversion, Interlaken 1992, Edited by Bridgewater A.V., Blackie Academic & Professional, p. 449-475, 1993. Parikh, P.P., Bhave, A.G., Kapse, D.V., Ketkar, A., Bhagwat, A.P., “Design & development of a wood gasifier for I.C. engine applications- new approach for minimization of tar”, in Research in Thermochemical Biomass Conversion, ed. by Bridgewater A.V. and Kuester J.L., Elsevier App. Sc., p.1071-1087,1988. Peel, R.B., Santos, F.J.,"Fluidized bed combustion of vegetable fuels", Fluidized Combustion: Systems and Application. Institute of Energy Symposium Series IV, London, 1980. Peel, R.B.; Sanchez, C.G.; Santos, F.J.,"Fluidized bed combustion and gasification of biomass", 5th European Conference of Biomass for Energy and Industry, Lisboa, Portugal, 1989, p. 2541-2545. Jorapur, R.M., Rajvanshi, A.K., “Development of a low density biomass gasification system”, proceedings of the 28th Intersociety Energy Conversion Engineering Conference, Atlanta, Georgia, 1993, vol. 2, p. 2443-2448, 1993. Reed, T.B., “Biomass gasification: principles and technology”, Noyes Data Corporation, 1981. Salour, D., Jenkins, B.M., Vafaei, M., Kayhanian, M., "Combustion of rice straw and straw wood fuel blends in a fluidized bed reactor", ASAE Paper No. 89-6574, 1989. Sanchez, C.G., “Estudo da volatilizaçào e da gaseificação de biomassa em leito fluidizado”, Tese de Doutorado, UNICAMP, 1994. Sanchez, C.G., Peel, R.B., Santos, F.J., " Estudo das taxas de devolatilização de biomassa em leito fixo e leito fluidizado", III ENCIT, anais, p.789-792, Itapema, 1990. Sanchez, C.G., Santos, F.J., Peel, R.B., "Liberação de monóxido de carbono na pirólise, em leito fluidizado da biomassa". XI COBEM, anais, p. 97-100. São Paulo. 1991. Sanchez, C. G., Silva, E. L. , "Gaseificação de casca de arroz em leito fluidizado",preprint para o ENCIT, 1994.
  • 59.
    Tecnologia da CombustãoCap. 7 - Gaseificação LPC (Comb-Cap7.doc) - Jul/2002 Página 7.59 Sánchez, C.G., Silva, E.l., e Santos F.J., "Estudo experimental do processo de devolatilizacao de bagaco de cana e casca de arroz em leito fluidizado", XII COBEM, anais, p. 545-548, 1993. Schoeters, J., Maniatis K., Buekens A., "The fluidized bed gasification of biomass: Experimental studies on a bench Scale Reaction", Biomass, vol. 19, p. 129-143, 1979. Shaw, J.T., Paterson, N.P., “Studies of the gasification of solid fuels in a fluidized bed at atmospheric pressure”, Fluidization, p. 229-234, Cambridge University Press, 1978. Siciliano, L.B., “Gasogênio para automoveis e outros fins”, Divisão de Combustiveis do Instituto de Engenharia de São Paulo, 1945. Silva, E.L., Sanchez, C.G., "La gasificación del bagazo de caña ", Presentado no Seminario Internacional “Geração de Energia Comercial na Agro-indústria Canavieira”, 15-18 Junio, Ciudad Guatemala, Guatemala, 1994. Simmons, G.M., Lee, W.H., “Kinetics of gas formation from celullose and wood pyrolisis”, in Fundamentals of Thermochemical Biomass Conversion, ed. by Overend, R.P., Milne, T.A., Mudge, L.K., p. 385-395, Elsevier App. Sc. Pub., London, 1985. Talib, A., Goss J.R., Flanigan, V.J., Grover, P.D., Mathur, H.B., Durgaprasad, M.B., “Development and field testing of small biomass gasifier-engine systems in India: A joint project by an American and Indian team”, Biomass, vol. 19, p. 99-122, 1989. TERMOQUIP Energia Alternativa Ltda., “Gaseificação de lenha aplicada a processos térmicos industriales”, 19 p. Tiangco, V.M., “Design and development of a small-scale rice hull gas producer”, ASAE paper No. 86-3070, 1986. Tiangco, V.M., Jenkins, B.M., Goss, J.R., Chancellor, W.J., Camacho, I.R., “Variation of engine performance with reactor size for a rice hull fueled gasification system”, ASAE paper No. 90-6076, 1990. Van den Aarsen, F.G., Beenackers, A.A.C.M. and Van Swaaij, W.P.M., "Thermochemical gasification in a pilot plant fluidized bed wood gasifier", proceedings of Energy from Biomass Conference, 2nd E.C. Conference, p. 425-430, 1983. Wang, Y., Kinoshita, C.M., “Temperature fields in downdraft biomass gasification”, proceedings of the Conference Advances in Thermochemical Biomass Conversion, Interlaken 1992, Edited by Bridgewater A.V., Blackie Academic & Professional, p.280- 287, 1993. Wiltgen Filho, L., “Gaseificadores para carvão mineral”, Energia, Fontes Alternativas, vol. III, p. 13-21, 1981. Zagatto, A.J.A.G., “Gaseificadores de médio e grande porte”, Energia- Fontes Alternativas, vol. III, No. 16, p. 44-, 1981.