INTRODUCAO
A SUZUKI INTRUDER 125 foi desenvolvida para ofe-
recer um desempenho superior atraves de seu peso
reduzido e motor 4 tempos (com camara de com-
bustao Twin Dome). A nova INTRUDER 125 repre-
senta outr~ grande avanyo da Suzuki em motoci..
cletas com motor 4 tempos.
Este manual de serviyo foi produzido especialmente
para mecanicos experientes, cujo trabalho e
inspecionar, ajustar, reparar e efetuar a manuten-
yao de motocicletas Suzuki. Mecanicos inexperientes
e nao profissionais tambam podem usar este ma-
nual como um guia de reparos extremamente util.
Este manual foi baseado nas informayoes mais re-
centes disponfveis sobre 0 produto no momento de
sua publicayao. Reservamo-nos 0 direito de atualizar
e efetuar correyoes neste manual em qualquer mo-
mento, sem previo aviso.
As figuras dispostas neste manual sao meramente
itustrativas.
J. TOLEDO SUZUKI MOTOS DO BRASIL
Departamento de Serviyo
INDICE GERAL
INFORMACOES GERAIS
MANUTENCAO PERI6DICA E
PROCEDIMENTOS DE AJUSTE
MOTOR
SISTEMA DE COMBUSTfvEL
E LUBRIF1CACAO
SISTEMA ELETRICO
CHASSI
INFORMACOES DE SERVICOS
INTRUDER 125
LADO DIREITO
LADO ESQUERDO
1
1
1
1
1
1
1
1
1
1
1
1
1
1
1
1
1
1
1
1
1
1
1
1
1
1
1
1
1
1
1
1
1
1
1
1
1
1
1
1
1
1
1
1
1
1
1
1
1
1
1
1
1
INFORMA~OES GERAIS
~----------------------indice----------------------~
LOCALIZA(:AO DO NUMERO DE SERlE............................................................... 1-1
RECOMENDA(:OES SOBRE COMBUSTivEL E OLEO ......................................... 1-1
PROCEDIMENTOS DE AMACIAMENTO ................................................................ /-1
CARACTERisTICAS ESPECIAIS............................................................................. 1-2
MATERIAlSESPECIAIS ........................................................................................... 1-7
PRECAUPOES E INSTRUPOES GERAIS............................................................... 1-9
ESPECIF/CA(:OES TECN/CAS ................................................................................ 1-10
LOCALIZACAO DO NUMERO
DE SERlE
o numero de serie do chassi ou VIN (Numero de
identificac;:ao do Vefculo) G) esta gravado no lado
direito da coluna de dires:ao. 0 numero de serie do
motor ~ esta localizado na carcac;:a do motor. Estes
numeros sao necessarios especialmente para 0
registro da motocicleta e solicitac;:ao de pe9as de
reposic;:ao.
RECOMENDACOESSOBRE
COMBUSTIVEL E OLEO
COMBUSTIVEL
Use somente ·gasolina sem chumbo de octanagem
85 - 95 octanos pelo metodo R + M
2
NOTA
o uso de gaso/ina sem chumbo ira aumentar a
vida uti! da' vela de igni9ao.
INFORMACOES GERAIS 1-1
OLEO PARA MOTOR
Certifique-se de que 0 61eo utilizado atenda a clas-
sificac;:ao de servic;:o API, minima SF com viscosida-
de SAE 20W-50. Se nao houver disponibilidade,
selecione um 61eo alternativo, segundo 0 diagrama
abaixo.
SAE
40
30
1
20W/50 {
lOW/50 1
lOW/30;
20W!.,
lOW 1
I
'Cj
Temp.
"F
-20-10
4 14
-
0 10 20 30 40
32 50 68 86 t04
I
)
I
1I
(
OLEO DE AMORTECEDOR DIANTEIRO
Use 61eo para amortecedor nQ 10- SHELL ADVANCE
FORK.
PROCEDIMENTO DE
AMACIAMENTO
Durante a fabricac;:ao, somente os melhores materiais
existentes sao usados e todas as pe9as usinadas
tem acabamento de alto padrao. Mesmo assim, ainda
e necessario deixar que as pe9as fiquem AMACIA-
DAS antes de submeter 0 motor a esforc;:os excessivos.
o rendimento futuro e confiabilidade do motor de-
pendem do cuidado e controle mantidos durante sua
vida util inicial. As regras gerais sao as seguintes:
• Mantenha estes limites iniciais de rotagao do mo-
tor durante 0 amaciamento:
800 km iniciais Abaixo de 5000 rpm
Ate 1600 km Abaixo de 7500 rpm
Acima de 1600 km Abaixo de 10000 rpm
• Ao atingir 1600 km, pode-se submeter a motoci-
deta a rota9ao maxima. Contudo, nunca exceda
10500 rpm.
• Evite velocidades constantes por longos perfodos
durante 0 amaciamento do motor. Tente, sempre
que posslvel, variar a abertura do acelerador.
1-2 INFORMA(:OES GERAIS
CARACTERISTICAS ESPECIAIS
CAMARA DE COMBUSTAO TWIN DOME (DUPLO DOMO)
CARACTERISTICAS DO MOTOR INTRUDER 125 .
A Camara de Combustao Twin Dome e urn novo tipo de camara de combustao para motores com duas
valvulas recentemente desenvolvida pela SUZUKI Motor Co.Ud.
Esta camara e 0 resultado do trabalho de pesquisa e desenvolvimento de uma camara de combustao
ideal para motores com duas valvulas, baseada na experiencia acumulada pela SUZUKI atraves do
desenvolvimento de motores do tipo TSCC.
Um motor de alto desempenho deve se enquadrar dentro dos seguintes requisitos:
• Boa eficiemcia de combustao.
• Eficiancia satisfat6ria na admissao e carga.
S6 e possivel obter um motor com alto desempenho se estes dois fatores vitais forem combinados de
forma ideal. .
A seguir, uma breve descri9ao das caracteristicas e configura9ao da camara <;tecombustao recentemente
desenvolvida, que tornou possivel atender aos dois requisitos mencionados acima em um motor com
duas valvulas.
1. Configurayao de Camara de Combustao
A figura 1 mostra uma camara de combustao do tipo hemisferica, uma do tipo dupiamente esferica e uma
do tipo twin dome. cada uma possuindo um arranjo idantico das valvulas e.a rnesmataxa de compressao.
A configurayao twin dome refere-se ao formato que pode ser obtido, cortando-se uma bola de futebol
americano ou um ovo transversalmente.
As figuras a seguir mostram uma comparayao das caracteristicas de cada camara de combustao.
Area de turbilhonamento: C>B>A
Volume da camara de combustao no lado do cabe90te: A>B>C
Altura da cabeya do pistao: A>B>C
A Tipo hemisferico
B Tipo duplamente esferica
C Tipo twin dome
A B
Area de
'PATENTE NO JAPAo NO 771502
c
1·4 INFORMAVOES GERAIS
3. Fatores que Tornaram possivel uma Excelente Eficiencia de Admissao e Carga
As figuras 5 e 6 mostram 0 fluxo da mistura e a alteragao na segao transversal em uma camara de
combustao twin dome e em uma camara de combustao do tipo hemisferica, respectivamente.
Voce pode notar como a area de passagem aumenta nitidamente no instante em que a valvula e
levantada, no caso da camara de combustao do tipo hemisferico. Como resultado, pode ocorrer facil-
mente uma separagao do fluxo.
ConseqOentemente, a perda de pressao aumenta, diminuindo 0 volume da mistura de admissao.
Por outro lado, no caso da camara de combustao twin dome, 0 volume da mistura de admissao pode
ser aumentado, controlando-se a alteragao na area de passagem no instante em que a valvula e
levantada.
Camara de combuslao twin dome
Tipo Dome Convencional
Fig. 5
Areada
valvula
passagem
Camara de combustao twin dome
Tipo Dome Convencional
Fig. 6
INFORMACOES GERAIS 1-5
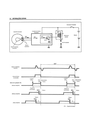
SISTEMA DE IGNICAO TRANSISTORIZADO COM AVANCO ELETRONICO
DESCRIC;AO
• Nos modelos INTRUDER 125; as caracteristicas de avanyo do ponto de igniyao foram alteradas em
relayao ao sistema de avanyo de distribuiyao mecanico utilizado anteriormente, incorporando um regula-
dor de avanyo centrifugo ao sistema de avanyo de distribuiyao eletr6nico.
• A introduyao deste novo sistema de distribuiyao eletr6nico minimiza as flutuayoes no ponto de igniyao,
melhorando tambem 0 desempenho da distribuiyao durante 0 funcionamento em alta velocidade.
• 0 modulo de igniyao tem as seguintes funyoes:
(1) Controle do angulo de avanyo de rotayao.
!i)
=>
~
~
0
c
~
'"
~
'"u
0
:;
0>
C
<<(
Controla 0 ponto de igniyao em resposta as rotayoes do motor (ver Figura 1).
(2) Controle do angulo de fechamento.
Quando as rotayoes do motor estao baixas, os perlodos de conduyao (angulo de fechamento) do
transistor (Tr) sao reduzidos de maneira que 0 consumo de energia tambem e reduzido; quando as
rotayoes do motor estao altas, 0 periodo de conduyao e aumentado (angulo de fechamento) para
evitar a queda da voltagem na bobina de igniyao (ver Figuras 2 e 3).
30°
20°
10°
0 .g
2 4 8 106 .",
a;
Rota90esdomotor (x 1000 rpm) '"c
~
Fig. 1 0
u '°10.5
Rota90es do motor (x 1000 rpm)
Fig. 2
r:-: I i
82 4 6
Rota90es do motor (x 1000 rpm)
Fig.3
10
FUNCIONAMENTO
• Conforme 0 rotor de sinais gira, a bobina captadora gera 0 sinal (A), que e enviado a unidade do
modulo de igniyao e convertida em um sinal em forma de onda (8).
• 0 sinal em forma de onda (8) e convertido em sinal de igniyao (C) atraves dos circuitos de controle do
angulo de ava'nyo e do angulo de fechamento no modulo de igniyao.
• Conforme 0 transistor (Tr) se torna condutivo, sendo conduzido pelo sinal de igniyao (C), uma corrente
flui da bateria para os enrolamentos primario (191
) da bobina de igniyao. Em seguida, com 0 (Tr) desli-
gado, a corrente de (191
) tern uma queda subita, desenvolvendo assim uma corrente de varias centenas
de volts no (191
) e produzindo uma voltagem de varias dezenas de milhares de volts nos enrolamentos
secundarios (192
) da bobina de igniyao.
Esta alta voltagem alimenta as velas de igniyao.
• 0 total do avanyo da igniyao varia com as rotayoes do motor. 0 modulo de igniyao controia 0 ponto de
igniyao da seguinte maneira: quando as rotayoes do motor estao baixas (ainda nao ocorreu 0 avanyo),
o sinal de igniyao e gerado no ponto CD; com 0 aumento das rotayoes (0 avanyo esta em progresso), 0
sinal de igniyao e gerado no ponto ~; quando as rotayoes estao altas (o avanyo esta completo), 0 sinal
de igniyao e gerado no ponto @.
1-6 INFORMAVOES GERAIS
Gerador de pulsos
Rotor do gerador
depulsos
Bobina captadora
Sinal (A)
Sinal em forma
de onda (B)
Sinal de igni~ao (C)
(Baixas rota<;oes)
(Medias rota<;6es)
(Altas rota<;oes)
captadora
J
J
Unidade do mOdulo
deigni<;ao
(8)
----
lIGADO
(Tr)
~,
I
Angulo de
(C)
----
(Trl DESlIGADO
CD,~ Faisca
"I
techamento
j
cv~ I Falsca
-f!.
Faisca
® lr
(}
-~
I
I
Interruptor de ignicao
Bobinade
igni<;ao
lIGADO
(Tr)
~
I
I
Angulo de
fecharnento
Faisca
®~
I
Bateria
I
-'-
I
(Tr) OESLtGADO
CD"
Faisca
Faisca
~
(}
() = Angulo de avan90
INFORMA~6ES GERAIS 1·7
MATERIAlS ESPECIAIS
as materiais listados abaixo sao necessarios para os serviyos de manutenyao da Intruder 125 e devem
estar sempre disponfveis para 0 uso. Eles complementam os materiais padrao tais como fluidos de limpe-
za, lubrificantes, lixa de esmeril e similares. as procedimentos e momento de uso destes materiais sao
descritos no texto deste manual.
MATERIAL PE9A pAGINA PE9A pAGINA
• Vedadores de 61eo 3-49
6-37
· Rolamento da roda 6-5
~
6-42
• Came do freio 6-38
Ii' ',- Came do treio
Esferas de ayo da coluna 6-21
de direyao
~ U,l-t
• Tampa do vedador de po 6-42
eespayador
• Caixa de engrenagens do
velocimetro 6-6
6-37
SHELLALVANIA R3 · Flange da roda 6-38
• Pino do pistao 3-27
• Haste da valvula 3-21
//~~
• Mancal da arvore de comando 3-30
»~:'.,$~ • Eixo do balancim 3-30
~
"....::
~.., ~;.""'''',.
MOLIKOTE PASTAG-n
• Tampa do cabeyote 3-31
• Superficies de contato da
/~<~:;~'
carcaya do motor direita e
" .....;t" "
esquerda 3-49
~'#/ • Parafuso da haste do amorte-
<~~~" cedor do garfo dianteiro 6-13
THREE BOND 1215
1-8 INFORMAvOES GERAIS
MATERIAL
THREE BOND 1322 Z
THREE BOND 1410
THREE BOND 1342
THREE BOND 1322 Z
PEC;A pAGINA
• Parafuso da engrenagem
de comando 3-29
• Engrenagem motora de 22 3-47
• Parafuso allen da embreagem
de partida 3-56
• Parafusos da haste do
amortecedor do garfo
dianteiro
• Parafusos do retentor do
rolamento da arvore
secundaria
• Parafusos da guia do
tambor de mudant;as e
do posicionador
Parafusos de fixa<;ao da
bomba de 61eo
• Parafusos da bobina
captadora
• Parafusos de fixat;ao do
estator
• Parafusos de fixat;ao do
motor de partida
6-13
3-47
3-50
3-51
5-2
3-56
5-11
• Parea do rotor do alternador 3-56
PEC;A
INFORMA~6ES GERAIS 1-9
PRECAU<;OES E INSTRU<;OES GERAIS
Observe sempre os seguintes itens durante os reparos, desmontagem e montagem da motocicieta.
• Nao ligue 0 motor em locais fechados com pouca ou nenhuma ventilayao.
• Certifique-se de substituir os aneis, juntas, aneis elasticos, aneis de vedayao e cupilhas por novas.
1£ CUIDADO
Nunca reutilize os· aneis eJasticos. Apos 0 anel elastico ser removido de urn eixo, devera ser
descartado e urn novo anel instalado.
Ao instalar urn novo anel elastico, seja cuidadoso para nao expandir suas extremidades mais do
que 0 necessario para desliza-Io sobre 0 eixo.
Apos a instalayao, sempre certifique-se de que 0 anel elastico esteja completamente assentado
em sua ranhura e firmemente encaixado.
• Aperte os parafusos e porcas do cabeyote e da carcaya do motor, comeyando pelo diametro maior e
terminando pelo menor, diagonalmente de dentro para fora, no torque de aperto especificado.
• Certifique-se de usar as ferramentas especiais quando especificado.
• Use somente peyas genuinas e 6leos. lubrificantes e fluidos recomendados.
• Quando duas ou mais pessoas trabalharem juntas, preste atenyao na seguranya mutua.
• Ap6s a montagem, verifique se as peyas estao apertadas e funcionando corretamente.
• Seja bastante cuidadoso ao manusear a gasolina. pois esta e extremamente inflamavel e altamente
explosiva.
Nunca utilize gasolina como solvente de limpeza.
As palavras ADVERTENCIA, CUIDADO e NOTA aparecem ocasionalmente neste manual, e apresentam
os seguintes tipos de informayoes.
';'.).VW;id?l3f.S
Indica risco em potencial que poderia resultar em perigo de vida ou ferimentos pessoais.
1£ CUIDADO
indica risco em potencial que poderia resultar em danos a motocicleta.
NOTA
Indica informac;oes especiais para facilitar a manutenC;80 e tamar as procedimentos mais claros.
PEQAS DE REPOS1QAO
Ao substituir qualquer componente, use somente
peyas de reposiyao genuinas SUZUKI ou seus equi-
valentes.
As peyas genufnas SUZUKI sao de alta qualidade e
foram projetadas e produzidas para as motocicletas
SUZUKI.
lit. CUIDADO
o uso de peyas que nao sejam equivalentes
em qualidade as peyas genulnas SUZUKI po-
dem causar problemas e danos.
1-10 INFORMACOES GERAIS
ESPECIFICA<;OES TECNICAS
DIMENSOES E PESO SECO
Comprimento total ...................................................
Largura total ............................................................
Altura total ...............................................................
Distfmcia entre eixos ...............................................
Altura minima do solo .............................................
Altura do assento ....................................................
Peso seeo ................................................................
MOTOR
Tipo ..........................................................................
Numero de cilindros ................................................
Diametro do cilindro ................................................
Curso do pistao .......................................................
Cilindrada ................................................................
Rela9ao de compressao .........................................
Carburador ..............................................................
Filtro de ar ...............................................................
Sistema de partida ..................................................
Sistema de lubrifica9ao ...........................................
TRANSMISSAO
Embreagem .............................................................
Transmissao ............................................................
Posi9ao de mudan9a de marchas
Redu9ao primaria ....................................................
Redu9ao final ..........................................................
Rela9ao de transmissao, Baixa ..............................
2 .....................................
3 ................................... ..
4 .....................................
Alta ................................
Corrente de transmissao ........................................
SISTEMA ELETRICO
Sistema de igni9ao ..................................................
Ponto de igni9ao .....................................................
1945 mm
815 mm
1110 mm
1280 mm
175 mm
135 mm
105 kg
Quatro tempos, arrefecido a ar, OHC
1
57,0 mm
48,8 mm
124 cm3
9,5:1
MIKUNI BS 26; unico
Elemento de fibra de poliuretano
Partida eletrica
Carter umido
Multidiseo em banho de 61eo
5 velocidades constantemente engrenadas
1 para baixo, 4 para cima
3,470 (59/17)
3,071 (43/14)
3,000 (33/11)
1,857 (26/14)
1,368 (26/19)
1,095 (23/21)
0,913 (21/23)
VAZ 428H116 ELOS DID 428H116 116 ELOS
Transistorizado
13Q
APMS a 1950 rpm e 38Q
APMS a 3800 rpm
Vela de igniyao ........................................................
Bateria......................................................................
Fuslvel .....................................................................
Lftmpada do farol ....................................................
Lftmpada da lanterna dianteira ..............................
Lftmpada da lanterna traseiraJluz do freio .............
Lftmpada de sinaleira .............................................
Lftmpada indicadora da sinaleira ...........................
Lftmpada indicadora de ponto morto .....................
Lftmpada indicadora do farol alto ...........................
Lftmpada do velocfrnetro ........................................
Lftmpada do tacometro ...........................................
Lftmpada do indicador de marchas .......................
CHASSIS
Suspensao dianteira ...............................................
Suspensao traseira .................................................
Angulo de esteryamento .........................................
Caster ......................................................................
Trail ..........................................................................
Raio de giro .............................................................
Freio dianteiro .........................................................
Freio traseiro ...........................................................
Medida do pneu dianteiro .......................................
Medida do pneu traseiro .........................................
CAPACIDADES
Tanque de combustivel, incluindo
reserva ............................
reserva de combustivel ..
Oleo do motor .........................................................
Oleo do amortecedor dianteiro ..............................
.. Estas especifica90es estao sujeitas a altera98o.
sem previo aviso.
NGKDR8EA
i2V 28,8 kC (8Ah)/i0HR
i5A 1i0A
35/35 W
12V4W
12V 5/21W
12V 21W
12V 3,OW
12V 3,OW
12V 3,OW
12V 3,OW
12V 3,OW
12V 1,2W
INFORMA90ES GERAIS 1-11
Garfo telesc6pico, mola espiral, amortecida a 61eo
Brayo oscilante, amortecida a 6leo, forya da mola
ajustavel de 5 posiyoes
42Q (3 direita e 3 esquerda)
62° 10'
105°
2,1 m
A disco, unico
Expansao interna
2.75-18 (42P) Pirelli
3,25 - 16 (55P) Pirelli
10,3 L
2,0 L
850 ml
174 ml
MANUTEN~AO PERIODICA E
PROCEDIMENTOS DE AJUSTE
~-----------------------rndice----------------------~
MANUTEN9A0 PERIODICA ••.....•....•..•......•••••.....•..•••••.•....••..•........•..........................•... 2-1
TABELA DEMANUTEN9AO PERIODICA ............................................................... 2-1
TABELA DELUBRIFICA9AO ..•••..•.....•..•..•........••....•........•..••••....•....•.....•..•......•••..•.• 2-2
PROCEDIMENTOS DEMANUTEN9AO •••.....•...•.•••.•....•...•....•..•.••....•....•..•••••..•.•••••••.•..• 2-3
BATERIA •.••••••••••••••••••••••••..•..•..•••....•••••••....•.....••••••..••..•••....•.•..•....•.•...•........•..........•.. 2-3
PORCAS DO CABE90TEE DO CILINDRO, PORCAS
E PARAFUSOS DO TUBO DE ESCAPAMENTO...................................................... 2-4
ELEMENTO DO FILTRO DE AR .....•................•..........••••..•....................••..•.............. 2-5
TENSOR DA CORRENTE DE COMANDO ..........•..•.........••••.......••...••..•.........•••••..•.. 2-6
FOLGA DAS VALVULAS.......•.•.••..•........•.••.•••................•..........•.........••......•..•••.......• 2-7
PRESSAO DECOMPRESSAO.................................................................................. 2-8
VELA DEIGNI9A0 .•••....••••••••...•........•..................•...•.............•.•••.....•.••••.•.....•.•.••.••.•. 2-8
LINHA DE COMBUST/VEL ..............•.....................•.........•...•••......................••••.••••.... 2-9
FILTRO DE COMBUST/VEL ..................................................................................... 2-9
OLEO DO MOTOR ...........•..............•..............................................•...............••......•.• 2-9
FILTRO DE OLEO ...............................................................................•.........•..•••.•.• 2-10
PRESSA0 DO OLEO.........•.....•.•.•..•......•..•.....•.•...........••....•...........•...........••..••••••••• 2-10
FILTRO DE TELA .•.•••••••....•................•••••.•.•..•...........•••.••....................•.....•••.•.••.••.•• 2-10
CARBURADOR..................•.........•.•...•...............•..•.............•••••.....•.......•••••••.•..........•2-11
EMBREAGEM .......•....•...............••••••••••.............•..••.•.••••.•.....•.•.......•••••••.•......••..•••••.••2-11
CORRENTEDE TRANSMISSAO ............................................................................ 2-12
FREIOS •..••........................•.................••.....••......•...•........••.•..•..•.........•.....•••......•....... 2-13
PNEUS ...................................................................................................................... 2-16
DIRE9AO.................................................................................................................. 2-17
OLEO DO GARFO DIANTEIRO .......•.•.................•...•....•.•............••.•.•.....•....•••••.••••• 2-18
PARAFUSOS E PORCAS DE FIXA9AO DO CHASSI E DO MOTOR•..•••.•.......•... 2-19
•
MANUTENCAo PERIODICA EPROCEDIMENTOS DE AJUSTE 2·1
MANUTENCAO PERIODICA
A tabela abaixo indica os intervaios recomendados para todos os servi<;os de manuten<;ao peri6dicos
necessarios para manter a motocicieta funcionando com 0 maximo de economia e desempenho.
NOTA
Os servi90s devem ser efetuados com maior freqiNmcia em motocicletas utilizadas sob condi90es de
uso severo.
TABELA DE MANUTENCAO PERIODICA
MOTOR
~ Inicial aos 1.000 km
Item
Bateria Inspecione
Porcas do cilindro e do cabeyote. porcas
Inspecionee parafusos do tubo de escapamento
Elemento do filtro de af
A cada 3.000 km A cada 6.000 km
Inspecione -
Inspecione
Limpe a cada 3.000 km
Tensor da corrente de comando Ajusle iniciaimente aos 1.000 km e depois a cada 3.000 km
Foiga das vtllvulas Inspecione Inspecione
Pressao de compressao Inspecione Inspecione -
Vela de igniyao Inspecione Inspecione Substitua
Inspecione Inspecione
Linha de combustiveI
Substitua a cada 4 anos
Filtro de combustiveI Limpe - Limpe
Oleo do motor Troque Troque -
Fittro de 61eo do motor Troque Troque
Pressao do 61eo Inspecione
Filtro de tela Limpe
Carburador Inspecione Inspecione
Embreagem Inspecione Inspecione -
CHASSI
10
Inicial aos 1_000 km
Item
A cada 3.000 km A cada 6.000 km
Corrente de transmissao Inspecione e Limpe a cada 1.000 km
Freios Inspecione Inspecione -
-
Inspecione Inspecione
Mangueira do freio (freio a disco)
Substitua a cada 4 anos
Fluido do freio (freio a disco) Troque a cada 2 anos
Pneus Inspecione Inspecione -
Coluna de dire9ao Inspecione Inspecione Inspecione
Oleo do garfo dianteiro Troque - Troque
Porcas e parafusos do chassi Inspecione Inspecione
Paginas
2-3
2-4
2-5
2-6
2-7
3-1
2-8 .
2-9
2-9
2-9
2-10
3-1
2-10
2-11
2-11
Paginas
2-12
2-13
2-13
2-17
2-18
2-18
2-19
2·2 MANUTEN9AO PERIODICA EPROCEDIMENTOS DE AJUSTE
TABElA DE lUBRIFICACAO
A periodicidade da tabela a seguir e estimada pela leitura do hodometro e calculada tendo como meta
principal a manutenyao da motocicleta de maneira mais economica.
0
Inicialmente aos 1.000 km e depois A cada 3.000 km
Item
Cabo do acelerador Oleo para motor -
Manopla do aceJerador Graxa
Cabo de embreagem Oleo para motor -
Cabo do freio Oleo para motor -
Cabo do velocimetro Graxa
Caixa de engrenagens do velocimetro Graxa
Cabo do tacometro Graxa
Corrente de transmissao Oleo para motor a cada 1.000 km
Pedal do freio Graxa ou oleo
Came do freio Graxa
Rolamentos da coluna de direyao
Graxa a cada 2 anos ou 20.000 km
Rolamentos do brayo oscilante
,AADVERTENCIA
Tenha cuidado para nao aplicar muita graxa no came do freio. Se a graxa entrar em contato
com as lonas do freio, 0 desempenho de frenagem sera afetado adversamente.
Lubrifique todas as pegas expostas que estejam sujeitas a ferrugem com 61eo para motor ou graxa
sempre que a motocicleta for operada sob condigoes de umidade au chuva.
Antes de lubrificar cada pega, retire todos as pontos de ferrugem, graxa, 6leo, sujeira ou fuligem.
MANUTENCAO PERIODICA EPROCEDIMENTOS DE AJUSTE 2-3
PROCEDIMENTOS DE
MANUTENCAO
Esta segao descreve os procedimentos de servigo
para cada item da Tabela de Manutengao Peri6dica.
BATERIA
Inspecione inicialmente aos 1.000 km e depois
a cada 3.000 km
• A bateria deve ser removida para a inspeg8.o da
densidade espedfica e nfvel do eletr6lito.
• Remova a tampa lateral da bateria.
• Remova 0 cabo e do terminal da bateria.
• Remova 0 cabo (0.
• Remova a bateria do chassi.
• Inspecione 0 nivel e a densidade especffica do
eletr6lito.
Adicione agua destilada, conforme necessario, para
manter 0 nivel do eletr61ito acima da marca LOWER
(inferior) CD, mas nao acima da marca UPPER (su-
perior (2),
Para verificar a densidade espedfica, use um densf-
metro para determinar a condig8.o de carga.
09900-28403: Densimetro
Densidade espedfica
padrao do eletr6Hto
1,28 a 20Q
C
A leitura da densidade especifica de 1,22 (a 20Q
C)
ou menor, indica que a bateria precisa ser carregada:
retire a bateria do chassi e carregue-a. Se a bateria
for carregada enquanto instalada na motocicleta,
poderao ocorrer danos ao regulador/retificador.
• Para instalar a bateria, siga os procedimentos
acima na ordem inversa.
AADVERTENCIA
Quando instalar os cabos na bateria, instale
primeiro 0 cabo (0 e depois 0 e.
• Certifique-se de que 0 tubo de respiro esteja
instalado seguramente, sem danos e passado
como mostrado na ilustragao. Mangueira
de respiro
L'
2·4 MANUTENyAo PERIODICA EPROCEDIMENTOS DE AJUSTE
PORCAS DO CABECOTE E DO
CILINDRO, PORCAS E PARAFUSOS
DOTUBO DE ESCAPAMENTO
Inspecione inicialmente aos 1.000 km e depois
a cada 3.000 km.
PORCAS DO CABEt;:OTE
• Remova 0 assento e 0 tanque de combustfvel (con-
suite a pagina 3-2). '~i
• Remova a tampa do cabeyote (consulte a pagina - - -
3-8)
• Aperte as quatro porcas de 10 mm e as duas
porcas de 6 mm <2) no torque especificado, usando
um torquimetro e com 0 motor frio.
Torque de aperto:
10 mm: 15 - 20 N.m (1,5 - 2,0 kg.m)
6 mm: 7 -11 N.m (0,7 -1,1 kg.m)
• Quando instalar a tampa do cabeyote, aplique
Adesivo THREE bond 1215 superffcie de contato
do cabeyote (consulte a pagina 3-31)
PORCAS DO CILINDRO
• Aperte as duas porcas de 6 mm (3) no torque espe-
cificado.
Torque de aperto: 7 - 11 N.m (0,7 - 1,1 kg.m)
PARAFUSOS DO TUBO DE ESCAPAMENTO E
PARAFUSO DA BRAt;:ADEIRA DO SILENC10SO
Aperte os parafusos do tubo de escapamento 0
parafuso da brayadeira do silencioso Q' no torque
especificado.
Torque de aperto
Parafusos do tubo de escapamento e parafuso
da brayadeira do silencioso:
9 - 12 N.m (0,9 - 1,2 kg.m)
MANUTEN9AO PERIODICA EPROCEDIMENTOS DE AJUSTE 2·5
ELEMENTO DO FILTRO DE AR
ILimpe a cada 3.000 km
Se 0 filtra de ar estiver obstruldo, a resistEmcia it
admissao de ar sera aumentada, resultando na di
minui9aO da potencia do motor e no aumento do
consumo de combustive!.
Verifique e limpe 0 elemento atraves dos seguintes
pracedimentos.
• Remova a tampa lateral esquerda.
• Remova 0 parafuso e retire 0 conjunto do elemento
do filtra de ar.
• Separe 0 elemento de espuma de poliuretano de
seu suporte.
NOTA
Quando instalar a tampa da carca9a do filtra de
ar, a marca "UP" devera ficar virada para cima.
• Coloque solvente de limpeza nao inflamavel em
um recipiente de tamanho adequado. Sature 0
elemento no solvente de limpeza e lave-o.
• Remova 0 solvente, espremendo 0 elemento com
as palmas das maos.
• Coloque 0 elemento em um recipiente com 61eo
para motor e retire 0 excesso, deixando 0 elemento
ligeiramente umedecido com 6leo.
NOTA
NEW ton;a °e/emento, °que podeda rompe-Io ou
danifica-Io.
1£ CUIDADO
Inspecione cuidadosamente 0 elemento quan-
ta a fendas, trincas, etc. Se for notado algum
dana, substitua 0 elemento.
Elemento
Q... w ~.cG=.;)) • - ~
~ II. ,Solvente de limpeza
nao inflamavel
-----+---+--
2·6 MANUTENyAO PERIODICA EPROCEDIMENTOS DE AJUSTE
TENSOR DA CORRENTE DE COMANDO
Ajuste inicialmente aos 1.000 km e depois a
cada 3.000 kill
A corrente de comando e mantida na tensao ade-
quada atraves de um tensor ajustado manualmente.
Para evitar ruidos na corrente e flutuac;6es na sin-
cronizac;ao das valvulas, 0 tensor deve ser ajustado
nos intervalos indicados acima.
Procedimento para ajuste da corrente de comando
• Remova as duas tampas de inspec;ao na tampa
do magneto.
• Remova as tampas de inspec;ao das valvulas.
• Gire 0 motor com uma chave "L" 14 mm no sentido
horario ate 0 pms no tempo de compressao.
• Para verificar se 0 pms e 0 tempo de compressao
esta correto, verifique se as duas vavulas estao
livres e a marca do rotor esta aHnhado com a
carcac;a.
• Agora sotte a contra-porca CD no ajustador e 0
parafuso de ajuste (fenda) (2).
• Em seguida, aperte bem 0 parafuso de ajuste <2J
• Mantendo seguro 0 parafuso de ajuste aperte a
contra-porca CD.
NOTA
Se a corrente de comando apresentar ruidos depois
de ajustada, a haste de acionamento da corrente
estara, provavelmente, engripada. Remova 0
ajustador e, em seguida, limpe e lubrifique a haste
de acionamento para obter um movimento suave
e uma tensao adequada.
FOLGADAS VALVULAS
Inspecione inicialmente aos 1.000 km e depois
a cada 3.000 km.
MANUTEN9Ao PERIODICA EPROCEDIMENTOS DE AJUSTE 2-7
Uma folga excessiva resulta em rufdos na valvula,
enquanto que uma tolga insuficiente resulta em da-
nos as valvulas e redugao na potencia do motor.
Verifique e ajuste a tolga das valvulas nos intervalos
indicados. de acordo com as especificagoes abaixo.
Ajuste a tolga atraves dos seguintes procedimentos:
• Remova 0 assento e 0 tanque de combustivel.
• Remova a vela de ignigao, as tampas de inspegao
das valvulas CD e 0 bujao de inspegao do
sincronismo das valvulas <2J.
• Remova a coberta da tampa do alternador ~3} e
gire 0 rotor do alternador com uma chave soquete
de 14 mm, para posicionar 0 pistao no PMS da
fase de compressao.
(Gire 0 rotor ate que a linha "T" rh; esteja alinhada
com 0 centro do oriffcio da carcaga do motor.)
• Insira 0 calibre de laminas na extremidade da has-
te da valvula e no parafuso de ajuste do balancim.
09900-20803: Calibre de laminas
Especifica9ao de folga das valvulas
ADM e ESC: 0,08 - 0,13 mm
• Se a fOlga estiver fora das especificagoes, ajuste-
a usando a ferramenta especial.
09917-13210: Ajustador da folga das valvulas
• Instale a vela de ignigao, as tampas de inspegao
das valvulas, 0 bujao de inspegao do sincronismo
das valvulas e a coberta da tampa do alternador.
NOTA
A folga das vfllvu/as deve ser verificada com 0
motor frio.
As vfl/vulas de admissao e escapamento devem
ser inspecionadas e ajustadas com 0 pistao no
Ponto Morto Superior (PMS) da fase de compressao.
2·8 MANUTEN9AO PERIODICA EPROCEDIMENTOS DE AJUSTE
PRESSAO DE COMPRESSAO
Inspecione inicialmente aos 1.000 km. e depois
a cada 3.000 km
Consulte a pagina 3-1 .
VELA DE IGNICAO
Inspecione inicialmente aos 1.000 km e depois
a cada 3.000 km
Substitua a cada 6.000 km
Remova os depositos de carvao com uma escova
de a90 ou ferramenta pontiaguda. Ajuste a tolga do
eletrodo em 0,6 - 0,7 mm, conforme medido com
um calibre de laminas.
Depois de remover 0 carvao, observe a aparencia
das velas, notando a cor dos depositos de carvao. A
cor observada indica se a vela padrao e adequada
ou nao. Se a vela padrao tende a ficar umida, uma
vela mais quente devera ser usada. Se a vela pa-
drao tende a superaquecer (porcelana com aparen-
cia branca), substitua-a por um tipo mais frio.
NOTA
Velas de igniqao tipo "R" sao usadas em a/guns
mode/os. Estas velas possuem um resistor loca/i-
zado no efetrodo central para evitar interferencia
de radio.
Tipo quente NGKDR7EA
Padrao NGKDR8EA
Tipo frio NGKDR9EA
J
t-t-c~i.~~. 0.6 - 0.7 mm
f
MANUTEN9Ao PERIODICA EPROCEDIMENTOS DE AJUSTE 2·9
LlNHA DE COMBUSTivEL
Inspecione inicialmente aos 1.000 km e depois
a cada 3.000 km.
Substitua a cada quatro anos.
Inspecione a linha de combustivel e suas conexoes
quanto a danos ou vazamento de combustive!.
Se for encontrada alguma anormalidade, a linha de
combustivel devera ser sUbstituida.
FILTRO DE COMBUSTivEL
ITroque a cada 5.000 km
Se 0 filtro de combustfvel estiver sujo, a gasolina
nao fluira Iivremente. resultando em perda de po-
tencia do motor.
Limpe 0 copo do filtro G) com um solvente de limpe-
za nao inflamavel.
OLEO DO MOTOR
Troque inicialmente aos 1.000 km e depois a
cada 3.000 km
o 61eo deve ser trocado com 0 motor quente atra-
ves dos seguintes procedimentos:
• Ap6ie a motocicleta no cavalete central.
• Drene 0 6leo, retirando 0 bujao de drenagem G) e
a tampa do gargalo de abastecimento ~.
• Instale 0 bujao de drenagem G) firmemente e adi-
cione 61eo novo atraves do gargalo de abasteci-
• mento. 0 motor necessita de cerca de 850 ml de
6leo.
Use um 61eo com viscosidade 20W/50 e classifica-
c;:ao de servigo API MINIMA SF.
• Acione 0 motor e deixe-o funcionando por varios
segundos em marcha lenta.
• Desligue 0 motor e espere cerca de um minuto.
Em seguida. verifique 0 nivel do 61eo na janela de
inspegao @. Para uma medigao precisa, a moto-
cicleta deve estar na posigao vertical. Se 0 nivel
do 61eo estiver abaixo da marca "F". adicione 61eo
ate atingir esta marca.
Iii. CUIDADO
Verifique sempre 0 nlvel antes de funcionar a
motor. Se necessaria complete
2·10 MANUTENCAO PERIODICA EPROCEDIMENTOS DE AJUSTE
FILTRO DE OLEO
Substitua inicialmente aos 1.000 km e depois
a cada troca de oleo (3.000 km)
Substitua 0 filtro de 61eo atraves dos seguintes pro-
cedimentos:
• Drene 0 61eo, retirando 0 bujao de drenagem.
• Remova os tres parafusos de fixagao da tampa do
filtro.
• Retire a tampa e remova 0 filtro.
• Substitua 0 filtro por um novo.
• Antes de instalar 0 novo filtro, certifique-se de que
o anel de vedagao CD esteja instalado adequada
mente.
• Antes de instalar a tampa, certifique-se de que a
mola do filtro (2) e 0 anel de vedagao Q estejam
instalados corretamente.
• Instale a tampa do filtro e aperte os parafusos de
fixagao firmemente.
• Adicione 61eo para motor e verifique 0 nivel.
NOTA
Adicione cerca de 950 ml de 61eo somente quan-
do trocar 0 61eo do motor e 0 filtro ao mesmo tempo.
Depois de desmontar 0 motor, a quantidade de
61eo a ser adicionada e de 1.300 mi.
loA. CUIDADO
Certifique-se de instalar 0 filtro de 61eo como
mostrado na ilustrayao. Se 0 filtro for instala-
do incorretamente, 0 motor podercfl ser danifi-
cado seriamente.
PRESSAO DO OLEO
I Inspecione a cada 3.000 km
Consulte a pagina 3-f.
FILTRO DE TELA
ILimpe a cada 6.000 km
Limpe 0 filtro de tela para remover qualquer material
estranho aderido ao mesmo. Verifique se a tela apre-
senta indicios de danos.
MANUTENyAO PERIODICA EPROCEDIMENTOS DE AJUSTE 2-11
CARBURADOR
Inspecione inicialmente aos 1.000 km e depois
a cada 3.000 km
AJUSTE DA MARCHA LENTA
NOTA
Fa9a este ajuste com 0 motor quente.
• Acione 0 motor e ajuste sua velocidade entre 10400
e 1.500 rpm, girando 0 parafuso de aceleragao CD.
Marcha lenta: 1.450 ± 50 rpm
FOLGA DO CABO DO ACELERADOR
o cabo do acelerador deve ter uma folga (/:..) de
0,5 - 1,0 mm. Para ajustar a tOlga:
• Puxe 0 cabo do acelerador para verificar a tolga.
• Solte a contraporca (£l e gire 0 ajustador @ para
dentro ou para fora, ate obter a tolga especificada.
• Fixe as contraporcas enquanto segura 0 ajustador
na posigao..
Foiga do cabo do acelerador: 0,5 - 1,0 mm
EMBREAGEM
Inspecione inicialmente aos 1.000 km e depois
a cada 3.000 km
A embreagem deve ter uma folga de 4 mm, medida
no suporte da alavanca da embreagem, antes que
a embreagem comece a desengatar. Se a fOlga es-
tiver fora das especiticagoes, ajuste-a atraves dos
seguintes procedimentos:
• Solte a contraporca CD e aperte completamente 0
ajustador (£l no suporte da alavanca da embreagem.
• Solte a contraporca @ do ajustador do cabo da
embreagem
• Gire 0 ajustador do cabo @ para dentro ou para
fora, ate atingir a folga especificada.
• Aperte a contraporca, segurando 0 ajustador na
posigao c~rreta.
ocabo da embreagem deve ser lubrificado com 61eo
de baixa viscosidade sempre que for ajustado.
,'
.t ,
I .I
Lk
2·12 MANUTENCAO PERIODICA EPROCEDIMENTOS DE AJUSTE
CORRENTE DE TRANSMISSAO
Iinspecione e Iimpe a cada 1.000 km
CORRENTE DE TRANSMISSAO
Inspecione visualmente a corrente de transmissao
quanto aos possfveis problemas indicados abaixo
(Levante aroda traseira, apoiando a motocicleta no
cavalete central e gire aroda lentamente com as
maos, com a transmissao em PONTO MaRTa).
Verifique a existencia de:
1. Pinos soltos
2. Roletes danificados
3. Elos enferrujados
4. Elos torcidos ou engripados
5. Desgaste excessivo
Se for encontrada alguma anormalidade, a corren
te devera ser substitufda.
• Lave a corrente com querosene. Se a corrente ten
de a se enferrujar rapidamente, os intervalos deve
rao ser reduzidos.
• Depois de lavar e secar a corrente, lubrifique-a
com 61eo para corrente OU engrenagem SAE 90.
Inspecione a corrente de transmissao quanto a des
gaste e ajuste sua tensao atraves dos seguintes
procedimentos:
• Solte a porca do eixo CD depois de retirar a cupilha
e solte a contraporca CV.
• Ajuste cuidadosamente a corrente, apertando 0
ajustador @.
FOLGA DA CORRENTE
Solte 0 ajustador @ ate que a corrente apresente
uma folga de 25 - 35 mm entre a coroa e 0 pinhao
de transmissao.
As marcas Aem ambos os ajustadores deverao es-
tar na mesma posic;ao da escala para assegurar que
as rodas traseira e dianteira estejam corretamente
alinhadas.
• Depois de ajustar a corrente, aperte a porca do
eixo CD firmemente e trave-a com a cupilha. Utilize
sempre uma cupilha nova.
DESGASTE DA CORRENTE
• Conte 21 pinos na corrente e mec;a a distancia
entre 20 passos. Se a distancia for maior que 259,4
mm, a corrente devera ser substitulda.
------ Limite de uso
Comprimento de 20
passos da corrente de 259,4 mm
transmissao
MANUTENCAO PERIODICA EPROCEDIMENTOS DE AJUSTE 2·13
FREIO DIANTEIRO (A DISCO)
Nivel do flufdo de freio
• Ap6ie a motocicleta no cavalete central e mante-
nha os guid6es virados para frente.
• Verifique 0 nivel do fluido de freio, observando a
linha de limite inferior no reservatorio do fluido de
freio.
• Quando 0 fluido estiver abaixo do limite inferior,
abasteya 0 sistema com um fluido que atenda as
seguintes especificay6es.
Especificayao e Classificayao:
DOT 4 ou DOT 5
JJ.ADVERTENCIA
o sistema de freio desta motocicleta e abas-
tecido com fluido de freio a base de glicol.
Nao use ou misture tipos diferentes de flui-
dos, tais como a base de silicone ou de petro-
leo, 0 que poderia danificar seriamente 0 sis-
tema de freio. Nao use fluidos de recipientes
velhos, usados ou abertos. Nunca reutilize
fluidos que tenham sobrado de outros servi-
yOS ou armazenados por longos periodos.
Em caso do vazamento, 0 fluido do freio ira
diminuir a seguranya da motocicleta e desco-
lorir imediatamente as superficies pintadas.
Verifique as mangueiras do freio e suas cone-
x6es quanta a trincas e vazamentos antes de
dirigir a moto.
Pastilhas do freio
A condiyao de desgaste das pastilhas do freio pode
ser verificada, observando-se a linha vermelha (j)
gravada na pastilha. Quando 0 desgaste exceder 0
limite de usc, substitua as pastilhas por novas (con
suite a pagina 6-24).
Interruptor da luz do freio
Ajuste 0 interruptor da luz do freio de modo que a
luz se acenda antes que seja seja sentida alguma
pressao quando a alavanca do freio for pressionada.
2-14 MANUTENCAO PERI6DICA EPROCEDIMENTOS DE AJUSTE
SANGRIA DE AR DO CIRCUITO
DO FLUIDO DE FREIO
o ar preso no circuito do fluido funciona como um
amortecedor, absorvendo uma grande parte da pres-
sao desenvolvida pelo cilindro mestre e interferindo
com 0 desempenho de frenagem do caliper do freio.
A presenga de ar e indicada pela "esponjosidade"
da alavanca do freio e tambem pela falta de for<;a
na frenagem. Considerando-se 0 perigo que este
ar representa para a motocicleta e para 0 piloto, e
essencial que, ap6s a instalagao e ajuste do siste
ma de freio, 0 circuito do fluido de freio seja sangra-
do atraves dos seguintes procedimentos:
• Abastega 0 reservatorio do cilindro mestre ate a
marca "HIGH". Reinstale a tampa do reservatorio
para evitar a entreda de sujeira.
• Conecte um tubo na valvula de sangria do caliper
e insira sua extremidade livre em um recipiente.
Torque de aperto da valvula de sangria:
7 - 9 N.m (0,7 - 0,9 kg.m)
• Acione e libere a alavanca do freio varias vezes
em sucessao rapida. Em seguida, acione a ala-
vanca completamente sem libera-Ia. 80lte a val-
vula de sangria, girando-a um quarto de volta de
maneira que 0 fluido de freio seja descarregado
no recipiente; isto ira retirar a tensao da alavanca
do freio, fazendo com que toque na manopla do
guidao. Em seguida, feche a valvula, bombeie e
pressione a alavanca, e abra a valvula. Repita este
procedimento ate que 0 fluido sendo descarrega-
do no recipiente nao apresente mais bolhas de ar.
NOTA
Abaste9a 0 reservatorio com fluido de freio, confor
me necessario, enquanto sangra 0 sistema de
freio. Certifique-se de que haja sempre a/gum flui-
do de freio visfvel no reservatorio.
• Feche a valvula de sangria e desconecte 0 tubo.
Abastega 0 reservatorio ate a marca "HIGH".
IA CUIDADO
Manuseie 0 fluido de freio com cuidado: 0 flui-
do reage quimicamente com pintura, plastico,
materiais de borracha, etc. ~:'
MANUTEN9AO PERIODICA EPROCEDIMENTOS DE AJUSTE 2-15
FREIO TRASEIRO
Ajuste 0 pedal do freio a aproximadamente 10 mm
abaixo da face superior do pedal de apoio. Este pro-
cedimento pode ser efetuado, girando-se 0 limitador
do pedal do freio CD. Certifique-se de apertar firme
mente a contraporca depois de ajustar 0 parafuso.
Altura do pedal do freio traseiro <ED : 10 mm
Depois de ajustar a altura, ajuste 0 curso do pedal
do freio. Primeiro, ajuste 0 pedal em uma posil;:ao
que proporcione uma direyao confortavel, girando
o limjtador do pedal do freio CD. Em seguida, ajuste
o curso livre do pedal (2; em 20 - 30 mm.
Se for necessario algum ajuste, gire 0 ajustador do
freio traseiro Q) ate obter a folga especificada.
Curso do pedal do freio: 20 - 30 mm
Limite de desgaste da lona do freio
Esta motocicieta esta equipada com jndicadores de
desgaste das jonas para os freios dianteiro e trasei
roo Como mostrado na ilustrayao a direita, no des
gaste normal, a linha de extensao na marca de re
ferencia no came do freio deve estar dentro da es
cala gravada no espelho do freio com 0 freio
acionado. Para verifjcar 0 desgaste da lona. siga as
instruyoes abaixo.
• Primejro, verifique se 0 sistema de freio esta ajus
tado corretamente.
• Enquanto aciona 0 trejo, verifique se a linha de
extensao na marca de referencia esta dentro da
escala gravada no espelho do treio.
• Se a marca de referencia estiver fora das
especificayoes, conforme mostrado na ilustrayao,
o conjunto das sapatas devera ser substitufdo para
assegurar uma frenagem segura.
A linha de extensao da marca de referencia
esta dentro da escala.
A linha de extensao da marca de refer€mcia
esta fora da escala.
2·16 MANUTEN~AO PERIODICA EPROCEDIMENTOS DE AJUSTE
PNEUS
Inspecione inicialmente aos 1.000 km e depois
a cada 3.000 km
PNEUS
Inspecione os pneus quanto a desgaste e danos;
verifique a profundidade dos sulcos da banda de
rodagem, como mostrado na i1ustrayao. Substitua
os pneus que estiverem excessivamente
desgastados ou danificados. Pneus desgastados
alem do limite de uso (em termos de profundidade
dos sulcos) devem ser substituidos.
LIMITE DE usa DA PROFUNDIDADE DOS
SULCOS DA BANDA DE RODAGEM
TWI Pirelli
Dianteiro 1,Omm
Traseiro 1,Omm
PRESSAO DOS PNEUS
Verifique a pressao dos pneus e examine as valvu-
las quanto a vazamento
NOTA
Este limite corresponde ao TWI da Pirelli. Limite
de desgaste dos pneus.
CONDUC;Ao NORMAL
PREssAo DOS SOMENTE PILOTO PILOTO E PASSAGEIRO
PNEUS FRIOS
KPa
I kg/cm2
I psi KPa
I kg/cm2 psi
DIANTEIRO 175
I 1.75 !I
25 175
I 1.75 25
TRASEIRO 200
I 2.00 iI
29 225
I 2.25 33
MANUTENVAo PERIODICA EPROCEDIMENTOS DE AJUSTE 2-17
DIREC;Ao
Inspecione inicialmente aos 1.000 km e depois
a cada 3.000 km
Os ro/amentos da cotuna de diregao devem ser
ajustados adequadamente para um giro suave dos
guid5es e uma diregao segura.
Uma diregao muito dura impede 0 movimento sua
ve dos guid5es.
Uma diregao muito solta pode causar vibragao e
danificar os rolamentos da coluna de diregao. Certi
fique-se de que nao haja tolga nos fixadores do garfo
dianteiro.
Se tor encontrada alguma folga, ajuste os rolamen
tos da cotuna, como descrito nas paginas 6-21 e 6
22 deste manual.
Torque de aperto
ITEM N.m kg.m
®
Parafusos dos suportes
12 - 20 1,2 - 2,0
dos guid6es
@
Parafuso superior da
35 -55 3,5 - 5,5coluna de direc;:8.o
©
Parafuso superior do
20 -30 2,0 - 3,0garfo dianteiro
Parafuso da mesa inferior
© do garfo dianteiro 25 -35 2,5 - 3,5
6LEO DO GARFO DIANTEIRO
Troque inicialmente aos 5.000 km e depois a
cada 10.000 km
• Remova 0 garfo dianteiro (consulte a pagina 6-9).
• Drene 0 61eo do garfo (consulte a pagina 6-10).
• Adicione a quantidade especificada de 61eo na
parte superior do cilindro interno
Quantidade especificada (cada amortecedor): 174 ml
Especificayao: 61eo para amortecedor nQ 10
Shell Advance Fork
Torque de aperto
ITEM N.m kg.m
Parafuso superior do garfo
dianteiro
Parafuso da mesa inferior
do garfo dianteiro
[ Nivel do 61eo 166 mm
35 - 55 3,5 - 5,5
25 - 35 2,5 - 3,5
2·18 MANUTENCAO PERIODICA EPROCEDIMENTOS DE AJUSTE
PARAFUSOS E PORCAS DE FIXACAO DO CHASSI E DO MOTOR
I Inspecione inicialmente aos 1.000 km e depois a cada 3.000 km
As porcas e os parafusos indicados abaixo sao peQas importantes para a seguranQa da motocicleta e,
portanto, devem estar em boas condiQ5es.
Estas peQas devem ser apertadas, quando necessario, nos torques especificados, usando urn torquimetro.
Torque de aperto
ITEM N.m kg.m ,
<D
Parafuso do brac;o de acionamento do freio dianteiro
5-8 0,5 - 0,8
(lJ Porca do eixo dianteiro 36 - 52 3,6 - 5,2
@ Parafuso de fixac;ao do caliper (freio a disco) 25 - 40 2,5 - 4,0
® Parafuso de uniao da mangueira do freio (freio a disco) 25 - 35 2,5 - 3,5
i
@ Parafuso do cilindro mestre (freio a disco) 5-8 0,5 - 0,8
@ Porca de articulac;ao do brac;o oscilante 50 - 80 5,0 - 8,0
(f) Porca de fixac;ao do amortecedor traseiro 20 - 30 2,0 - 3,0
@ Porca do eixo traseiro 50 - 80 5,0 - 8,0
® Parafusos do brac;o de articulac;ao traseiro 10 - 15 1,0 - 1,5
®: Parafuso do brac;:o de acionamento do freio traseiro
I
5-8 0,5 - 0,8I
®
Parafuso de fixac;:ao do motor
® 28 - 34 2,8- 3,4
@ @ 37 - 45 3,7 - 4,5
iNDICE
PRESSAO DE COMPRESSAO E PRESSAO DO OLEO .......................... 3-1
REM09AO E MONTAGEMDOMOTOR ...•.•..••...•...••••..•......•...•••••.••.•....•...• 3-2
DESMONTAGEM DOS COMPONENTES
DA EXTREMIDADE SUPERIOR DO MOTOR ............................................ 3-7
INSPE9AO E REPARO DOS COMPONENTES
DA EXTREMIDADE SUPERIOR DO MOTOR .......................................... 3-13
MONTAGEM DOS COMPONENTES
DA EXTREMIDADE SUPERIOR DO MOTOR ............•..............••.......•••••• 3-25
DESMONTAGEM DOS COMPONENTES
DA EXTREMIDADEINFERIOR DO MOTOR ............................................ 3-33
INSPE9AOE REPAROS DOS COMPONENTES
DA EXTREMIDADEINFERIOR DO MOTOR ............................................ 3-41
INSTALA9AO DOS COMPONENTES
DA EXTREMIDADEINFERIOR DO MOTOR ............................................ 3-45
•
PRESSAO DE COMPRESSAO E PRESSAO
DO OLEO
PRESSAO DE COMPRESSAO
NOTA
• Antes de verificar a pressao de compressao,
certifique-se de que as porcas e parafusos do
cabeyote estejam apertados nos va/ores de
torque especificados e as valvulas adequada-
mente ajustadas.
• Aqueya 0 motor em marcha lenta antes de efetuar.
09915-64510: Medidor de compressao
09915-63210: Adaptador
• Remova a vela de igni9ao.
• Instale 0 medidor de compressao 1 e 0 adaptador
(?) no oriffcio da vela, certificando-se de que a co-
nexao esteja firme.
• Mantenha a manopia do acelerador totalmente
aberta.
• Acione 0 motor varias vezes, atraves do motor de
partida ou do pedal de partida, e registre a maior
leitura do medidor como sendo a compressao des-
se cilindro.
Pressao de compressao
Padrao Limite de usa
10 - 14 kg/cm2 8 kg/cm2
Uma baixa pressao de compressao pode indicar
quaisquer dos seguintes problemas:
• Parede do cilindro excessivamente desgastada.
• Pistao ou aneis do pistao desgastados.
• Aneis do pistao engripados nas canaletas.
• Assentamento inadequado das valvulas.
• Junta do cabe90te defeituosa.
Quando a pressao de compressao estiver fora das
especifica90es acima, 0 motor devera ser desmon-
tado, inspecionado e reparado, tendo em mente
estes cinco problemas.
MOTOR 3-1
PRESSAO DO OLEO
• Instale 0 manometro de 61eo @ na posi9ao mos-
trada na ilustrac;ao.
• Aquec;a 0 motor como se segue.
Verao: aproximadamente 10 minutos a 2.000
rpm.
Inverno: aproximadamente 20 minutos a 2.000
rpm.
• Depois de aquecer 0 motor, aumente sua veloci-
dade para 3.000 rpm e fa9a a leitura do
manometro de 6leo.
NOTA
• Para inspecionar a pressao do 6leo, a 6/eo do
motor deve ser aquecido a 60QC (140QF).
Pressao do oleo
Acima de 0,1 kg/cm2 (Temp. do 61eo a 60Q
C)
Abaixo de 0,3 kg/cm2 a 3.000 rpm
09915-74510: Manometro de oleo
Se a pressao do 61eo estiver acima ou abaixo das
especificac;oes, pode-se considerar varias causas:
• Uma baixa pressao do 61eo e normalmente cau-
sada por obstruc;ao do filtro de 61eo, vazamento
na passagem de 61eo, vedador de 61eo danifica-
do, bomba de 61eo defeituosa ou a combinac;ao
destes itens.
• Uma alta pressao do 61eo e normalmente cau-
sada p~r 61eo do motor com viscosidade muito
alta, passagem de 61eo obstrulda, instala9ao ina-
dequada do filtro de 61eo ou a combinac;ao des-
tes itens.
3-2 MOTOR
REMOCAO E MONTAGEM DO MOTOR
REMOCAO DO MOTOR
Antes de retirar 0 motor, limpe-o completamente com
um produto para limpeza apropriado.
o procedimento para remoyao do motor e explicado
sequencialmente atraves dos seguintes procedimentos.
• Retire as tampas laterais direita e esquerda.
• Desconecte os cabos e e (8 da bateria.
Iil. CUIDADO
Desconecte primeiro 0 cabo e.
• Remova os parafusos de fixayao direito e esquer-
do do assento. Em seguida, retire 0 assento.
• Coloque 0 registro de combustivel na posiyao
"OFF".
• Desconecte a mangueira de combustive!.
• Remova 0 tanque de combustivel, retirando os
parafusos de fixayao.
• Retire 0 cabo da embreagem, removendo os pa-
rafusos da alavanca da embreagem e a
contraporca do ajustador.
• Remova 0 cabo do tacometro.
• Desconecte os adaptadores e a fia9ao.
• Desconecte 0 cabo do motor de partida.
• Retire 0 supressor de rufdo.da vela de igni9ao.
MOTOR 3-3
34 MOTOR
• Retire 0 tubo de respiro.
• Solte os parafusos das duas bragadeiras e retire 0
carburador.
• Remova a tampa do pinhao de transmissao.
• Retire a corrente de transmissao, removendo a
presilha.
• Desconecte 0 fio terra da carcaga do motor.
i4-_'''''.. 0
• Retire a alavanca do pedal de cambio, retirando 0
parafuso.
• Remova os parafusos do tubo de escapamento e
o parafuso de fixa9ao do silencioso. Em seguida,
retire 0 silencioso.
• Remova os parafusos de fixa9ao do motor, a porca
de articula9ao. do bra90 oscilante e os suportes.
• Usando as duas maos, levante 0 motor do chassi.
NOTA
o motor deve ser ret/rado pelo lado direito do chassi.
14 CUIDADO
Tenha cuidado para nao retirar completa-
mente 0 eixo de articulayao do brayo osci-
Jante do orificio de articulayao do lado es-
querdo. Instale 0 eixo no orificio de articu-
layao do lado direito do chassi para manter
o alinhamento dos orificios do chassi e das
MOTOR 3-5
3-6 MOTOR
MONTAGEM DO MOTOR NO CHASSI
o motor pode ser montado na ordem inversa da
remoc;ao.
• Aperte temporariamente 0 suporte de fixac;ao do
motor antes de instalar os parafusos de fixacao.
NOTA
As porcas de fixat;ao do motorsao auto-travantes.
Oepois de removidas, nao poderao ser reutilizadas.
Certifique-se de usar porcas novas e aperta-/as
no torque especificado.
Torque de aperto dos parafusos de fixa~o do motor
80mm: 37 - 45 N.m (3,7 - 4,5 kg.m)
Outros: 28 - 34 N.m (2,8 - 3,4 kg.m)
• Aperte os parafusos do tubo de escapamento e 0
parafuso de fixac;ao do silencioso no torque es-
pecificado.
Torque de aperto: 9 - 12 N.m (0,9 - 1,2 kg.m)
• Abastec;a 0 motor com 61eo com especificac;ao
minima SF e viscosidade SAE 20W/50, depois de
montar 0 motor no chassi.
• Acione 0 motor e mantenha-o funcionando em
marcha lenta por varios segundos. Oesligue 0
motor, espere cerca de um minuto e verifique 0
nivel do 6leo.
Se 0 nfvel estiver abaixo da marca "F", adicione
61eo ate atingir esta marca.
Posi~ao de instala~ao do bra~o de acionamento
da embreagem
• Alinhe a superficie ranhurada do brac;o de
acionamento com 0 entalhe no eixo do came de
acionamento.
• Oepois de montar 0 motor, serao necessarios os
seguintes ajustes.
- Cabo do acelerador
- Cabo da embreagem
- Corrente de transmissao
- Pedal do freio traseiro
- Marcha lenta
M8l50
(Pagina: 2-11)
(Pagina: 2-11)
(Pagina: 2-12)
(Pagina: 2-15)
(Pagina: 2-11)
M8
2.8 - 3.4 kg-m
DESMONTAGEM DOS COMPONENTES DA
EXTREMIDADE SUPERIOR DO MOTOR
CABECOTE E TAMPA DO CABECOTE
NOTA
• 5e torem etetuados reparos somente nos com-
ponentes da extremidade superior do motor, nao
sera necessaria remover 0 motor do chassi.
• Como observado anteriormente, sera necessa-
ria remover a assento, 0 tanque de combustive/,
as tampas laterais, etc.
• Drene 0 61eo do motor.
• Remova 0 bujao da lateral da tampa e 0 bujao de
inspeyao em cima da tampa do alterandor.
• Remova 0 tensor da corrente de comando.
MOTOR 3-7
3-8 MOTOR
• Remova as tampas de inspe9ao das vfilvulas e a
vela de igni9ao.
• Mova 0 pistao para 0 ponto morto superior.
NOTA
Quando a tampa do cabe90te for removida, 0 pis-
tao devera estar no ponto morto superior da fase
de compressao.
• Primeiro, remova 0 parafuso de fixa9ao da luva
do tacometro, e em seguida, retire 0 eixo da en-
grenagem movida do tacometro com a luva.
• Depois, solte os parafusos da tampa do cabe90te
na ordem indicada na ilustra9ao e solte a tampa
do cabe90te.
NOTA
Ao remover a tampa do cabe90te, nEW retire as
parafusos embutidos.
• Solte a coberta da extremidade da arvore de comando.
• Endireite a arruela de trava da engrenagem de
comando.
• Retire os parafusos da engrenagem de comando
e remova e arvore de comando.
NOTA
o parafuso de tensor da corrente de comando (j)
devera ser removido somente quando 0 motor for
desmontado.
1£ CUIDADO I
Nao derrube a corrente de comando, 0 pino e a
engrenagem de comando na carca9a do motor.
• Solte as seis porcas do cabegote diagonalmente.
Em seguida, solte 0 cabegote.
NOTA
Se houver dificuldade para remover ° caber;ote,
bata levemente na parte sem a/etas com urn
rnarte/o plastico. Tenha cuidado para nao danifi-
car as a/etas.
• Remova os parafusos de ajuste do eixo do
balancim.
• Usando um alicate, retire os eixos do balancim.
MOTOR 3-9
3-10 MOTOR
• Comprima a mola da valvula, usando a ferramen-
ta especial.
09916-14510: Compressor da valvula.
• Retire as chavetas da haste da valvula.
09916-84510: Pinga
• Retire 0 retentor da mola da valvula e as molas
interna e externa.
• Retire a valvula pelo outro lado.
• Rernova 0 vedador de 6leo, usando urn alicate de
ponta.
NOTA
Depois de removido, 0 vedador de 61eo devera
ser substitufdo por um novo.
• Retire 0 assento da mola.
• Rernova a guia da valvula, usando a ferramenta
especial.
09916-44910: ExtratorJinstalador da guia da valvula
NOTA
Somente a guia da valvula sobremedida esta dis-
ponfve/ como pe9a de reposi980.
• Rernova as porcas da base do cilindro e 0 cilindro.
IA CUIDADO
Se for necessario, utilizar 0 martelo plasti-
co. Nao danifique as aletas.
MOTOR 3-11
3·12 MOTOR
• Coloque um pano limpo sobre a base do cilindro
para evitar que 0 anel eiastico do pino do pistao
caia na carcaQa do motor. Em seguida, remova 0
anel elastico, usando um alicate de p~nta.
• Remova 0 pino do pistao.
0991 0~3451 0: Extrator do pino do pistao
1··'·.··'·",
INSPE9AO E REPARO DOS
COMPONENTES DA EXTREMIDADE
SUPERIOR DO MOTOR
EMPENAMENTO DA TAMPA DO CABECOTE
Depois de remover 0 vedador da superffcie de con-
tato da tampa do cabeyote, coloque a tampa em
uma superficie plana e verifique seu empenamento
com um calibre de laminas. Inspecione os pontos
mostrados na ilustray8.o.
Limite de usc: 0,05 mm
Se a empenamento exceder 0 limite de usc, substi-
tua a tampa do cabeyote.
D.E. DO EIXO DO BALANCIM
Mega 0 diametro externo do eixo do balancim.
Padrao: 11,966 - 11,984 mm
0.1. DO BALANCIM
Quando inspecionar 0 balancim, sera necessario
verificar tambem seu diametro interno e 0 desgaste
da superffcie de contato da arvore de comando.
Padrao: 12,000 - 12,018 mm
ARVORE DE COMANDO
A arvore de comando deve ser inspecionada quanto
a empenamento e tambem quanto ao desgaste dos
mancais e ressaltos se for notado algum rUldo ou vi-
bragao anormal, ou ainda falta de potemcia no motor.
Quaisquer destes problemas podem ser causados
pelo desgaste na arvore de comando.
MOTOR 3-13
P.M.S. Escapamento fechado
Admlssaoaberta ~O'P'M'S')
(A.P.M.S.) V-.
~,
{
~~
...~. t····../'. ~ .... Escapamento
Admissaolechada ,~~YV1 aberto
(O.P.M.I.) ~ (A.P.M.l.j
P.M.I.
Sincroniza9ao das villvulas
3-14 MOTOR
DESGASTE DO RESSALTO DA ARVORE
DE COMANDO
OS ressaltos desgastados podem muitas vezes
causar a falta de sincronizayao das valvulas, 0 que
resulta na reduyao da potencia do motor. 0 limite
de desgaste do ressalto esta especiticado tanto
para os ressaltos de admissao como para os de
escapamento. A altura do ressalto (H), deve ser
medida com um micrometro.
Substitua a arvore de comando se 0 desgaste en-
contrado exceder 0 limite de uso.
09900-20202: Micrometro (25 - 50 mm)
Altura do ressalto
Altura (8)
Ressalto de admissao
Ressalto de escapamento
DESGASTE DO MANCAL DA
ARVORE DE COMANDO
Limite de uso
33,530 mm
32,690 mm
Para determinar se os mancais apresentam ou nao
um desgaste alem do limite de uso, meya a folga de
61eo do mancal da arvore de comando, com a arvore
instalada. Use 0 Plastigauge para fazer a leitura da
tolga, de acordo com as especifica90es a seguir.
09900-22301: Plastigauge
Foiga de oleo do mancal da arvore do comando
Limite de uso: 0,15 mm
Torque de aperto da tampa do cabegote:
9 -10 N.m (0,9 - 1,0 Kg.m)
NOTA
Para medir adequadamente a taIga de 61eo com
a Plastigauge, todos as residuos de junta devem
ser removidos das superficies de cantata da tam-
pa e do cabe90te.
Nao ap/ique ADESIVO THREE BOND 1215 ate
que a taIga de 61eo tenha sido determinada.
Se a tolga de 61eo medida exceder 0 limite de uso,
me9a 0 diametro externo da arvore de comando.
Substitua 0 conjunto do cabe90te ou a arvore de
comando se a tolga estiver fora das especifica90es.
09900-20205: Mierometro (0 - 25 mm)
D.E. do mancal da arvore
de comando (Padrao) 21,959 - 21,980 mm
EMPENAMENTO DA ARVORE DE COMANDO
Mec;a 0 empenamento com um rel6gio comparador.
Substitua a arvore de comando se 0 empenamento
exceder 0 limite de uso.
09900-20701: Suporte magnetico
09900-20606: Rel6gio comparador (1/100 mm)
09900-21304: Conjunto de bloeos em "V" (100 mm)
Limite de uso: 0,10 mm
EMPENAMENTO DO CABE90TE
Descarbonize a camara de combustao.
Inspecione a superffcie da junta do cabec;ote quan-
to a empenamento, usando uma regua e 0 calibre
de laminas, e tac;a a leitura em varios pontos, con-
forme indicado.
Se a maior leitura em qualquer posic;ao exceder 0
limite de usc, substitua 0 cabec;ote.
Limite de uso: 0,05 mm
DESGASTE DA FACE DA VALVULA
Mec;a a espessura d) e, se esta exceder 0 limite de
uso, substitua a valvula.
NOTA
Inspecione visualmente cada valvula quanto a
desgaste em sua face de assentamento. Substi-
I tua as valvulas que estiverem com as faces ex-
cessivamente desgastadas.
limite de usc: 0,5 mm
MOTOR 3-15
3-16 MOTOR
EMPENAMENTO DA HASTE DA VALVULA
Apoie a valvula nos blocos em "V", conforme mos-
trado, e inspecione seu empenamento com um re-
logio comparador. A valvula devera ser substituida
se 0 empenamento exceder 0 limite de uso.
09900-20701: Suporte magnetico
09900-21606: Relogio comparador (1/100 mm)
09900-21304: Conjunto de blocos em "V" (100 mm)
Limite de uso: 0,05 mm
EMPENAMENTO RADIAL DA
CABEvA DA VALVULA
Posicione 0 relogio comparador em angulos retos
em relayao a cabeya da valvula e meya seu
empenamento radial. Se a medida exceder 0 limite
de uso, substitua a valvula.
Limite de uso: 0,03 mm
FOLGA ENTRE A HASTE E
A GUIA DA VALVULA
Meya a folga em duas dire90es, "X" e "Y", perpen-
diculares entre si, posicionando 0 relogio
comparador conforme ilustrado. Se a folga medida
exceder 0 limite de uso especificado abaixo, deter-
mine se a valvula ou a guia devem ser substituidas
por novas para que a folga atinja as especificayoes.
Padrao Limite de uso
ADM 0,025 - 0,052 mm 0,35 mm
ESC 0,040 - 0,067 mm 0,35 mm
DESGASTE DA HASTE DA VALVULA
Se 0 desgaste da haste da valvula exceder 0 limite de
uso, conforme medldo com um micrometro, e a folga
exceder as especifica90es indicadas anteriormente,
substitua a valvula. Se a haste estiver dentro do limite
de uso, substitua a guia. Depois de substituir a guia ou
a valvula, verifique a fOlga novamente.
09900-20205: Micrometro (0 - 25 mm)
D.E. da haste da valvula
Padrao
ADM 5,460 - 5,475 mm
ESC 5,445 - 5,460 mm
CONDICOES OA HASTE OA VALVULA
Inspecione a face de extremidade da haste de valvula
quanto a desgaste e corrosao. Em caso positiv~, a haste
podera ser recondicionada, desde que se comprove que
seu comprimento (j) nao sera reduzido a menos de 3,8
mm. Neste caso, a valvula devera ser substituida.
Depois de instalar uma valvula cuja haste tenha sido
recondicionada, certifique-se de que a face ~) da extre-
midade da haste da valvula fique acima das chavetas @'
INSTALACAO OA GUIA OA VALVULA
• Retifique os oriHcios das guias das valvulas no cabe90te
com 0 alargador de 11,3 mm (j) e 0 cabo (2).
09916-34561: Alargador da guia da valvula (11,3 mm)
09916-34541: Cabo do alargador
• Encaixe um anel em cada guia. Certifique de usar
aneis e guias novas. Os aneis e guias removidos
devem ser descartados.
MOTOR 3-17
3-20 MOTOR
1£ CUIDADO
Retire somente 0 minimo necessario da sede
para obter um angulo de contato adequado
da valvula e para evitar que a haste fique
muito proxima do balancim.
Se a area de contato estiver muito baixa ou muito
estreita, use a fresa de 4S0
para eleva-Ia e alarga-Ia.
Se a area de contato estiver muito alta ou muito lar-
ga, use a fresa de 1S0
para abaixa-Ia e estreita-Ia.
4. Oepois de obter a largura e posic;ao adequadas,
use a fresa de 4S0
suavemente para limpar quais-
quer rebarbas causadas pelas operac;oes ante-
riores. NAO UTILIZE compostos de polimento de-
pois da operac;ao final. A sede da valvula
reacabada deve ter um acabamento suave e
aveludado e nao um polimento muito forte ou bri-
Ihante. Isto ira proporcionar uma superficie ma-
cia para 0 assentamento final da valvula, 0 que
ira ocorrer durante os primeiros segundos de fun-
cionamento do motor.
MOLAS DAS VP.LVULAS
Verifique as molas das valvulas quanto it tensao
c~rreta, medindo seus comprimentos livres e verifi-
que tambem a forc;a necessaria para comprimi-Ias.
Se 0 comprimento da mola estiver abaixo do limite
de uso, ou se a forc;a necessaria para comprimi-la
nao estiver dentro das especificac;oes, substitua as
molas interna e externa em conjunto.
Comprimento livre da mola da valvula
Mola Limite de uso
INTERNA 3S,1 mm
EXTERNA 39,8 mm
Tensao da mola da valvula
Mola Padrao
INTERNA 7,1 - 8,3 kg/32,S mm
EXTERNA 17,0 - 20,3 kg/36 mm
S. Limpe e monte os componentes do cabec;ote e
da valvula. Abastec;a os orificios de admissao e
escapamento com gasolina para verificar se ha
vazamentos. Se houver vazamento, inspecione a
sede e a face da valvula quanto a rebarbas ou
outras causas que poderiam impedir sua vedac;ao.
£ ADVERTENCIA
Tenha sempre muito cuidado ao manusear
a gasolina.
NOTA
Certifique-se de ajustar a folga das vci/vu/as de-
pois de montar 0 motor.
VALVULA E MOLA
Insira as valvulas com suas hastes revestidas com
PASTA DE MOLlBDENIO MOLYKOTE "PASTA G-n"
em toda sua volta e extensao. sem qualquer inter-
rupgao.
Aplique 61eo no labio do vedador da haste de modo
similar.
IA CUIDADO
Quando inserir a valvula, tome cuidado para
nao danificar 0 labio do vedador da haste.
• Instale as molas das valvulas, certificando-se de
que os elos mais pr6ximos CD de cada mola fiquem
virados para 0 cabeyote. A distancia entre os elos
das molas interna e externa varia: a distancia di-
minui da parte superior em direyao a parte inferi-
or, conforme mostrado na ilustragao.
• Instale 0 retentor da mola da valvula, comprima a
mola com 0 compressor e insira as chavetas.
MOTOR 3-21
Dire~aodo
cabe~ote
3-22 MOTOR
EMPENAMENTO DO CILlNDRO
Verifique a superficie do cilindro quanto a
empenamento, usando uma regua e um calibre de
laminas. Faga a leitura em varios pontos, como in-
dicado. Se a maior leitura em qualquer ponto exce-
der 0 limite de uso, substitua 0 cilindro.
Limite de uso: 0,05 mm
DIAMETRO INTERNO DO CILINDRO
Meya 0 diametro interno do cilindro em seis pon-
tos. Se alguma das medidas exceder 0 limite de
uso, desmonte~o cilindro e substitua 0 pistao por
um sobremedida, o.u substitua 0 cilindro.
09900-20508: Conjunto de calibradores do cilindro
Limite de uso: 57,085 mm
DIAMETRO DO PISTAO
Usando um micrometro, me9a 0 diametro externo
do cilindro a 15 mm da extremidade da saia, con-
forme mostrado na ilustra9ao. Se a medida for me-
nor que 0 limite de usc, substitua 0 pistao.
09900-20203: Micrometro (50 - 75 mm)
Limite de uso: 56,880 mm
Pistao sobremedida: 0,5, 1,0 mm
NOTA
Usando um raspador flexfveI, descarbonize a
cabe9a do pistao. Limpe as canaletas dos aneis
de forma similar.
FOLGA ENTRE 0 CILINDRO E 0 PISTAO
Se na medi9ao aeima a folga entre 0 pistao e 0 ci-
lindro exceder 0 limite de uso indicado na tabela
abaixo, desmonte 0 cilindro e use um pistao
sobremedida, ou substitua 0 pistao e 0 eilindro.
Limite de uso: 0,120 mm
FOLGA ENTRE 0 ANEL DO PISTA.O
EACANALETA
Usando um calibre de laminas, meya a folga lateral
do 1Q e 22 aneis. Se alguma destas tolgas exceder
o limite de usc, substitua 0 pistao e os aneis.
09900-20803: Calibre de laminas
Folga entre 0 anel do pistao e a canaleta
Anel do pisUio Limite de uso
0,180 mm
0,150 mm
MOTOR 3-23
3-24 MOTOR
Largura da canaleta do anel do pistao
Anel do pistao Padrao
1Q 1,21 - 1,23 mm
2Q 1,21 - 1,23 mm
61eo 2,51 - 2,53 mm
FOLGA ENTRE AS EXTREMIDADES
DOSANEIS
Antes de instalar os aneis do pistao, meya a folga
das extremidades livres de cada anel, usando um
paquimetro.
Em seguida, encaixe 0 anel no cilindro e meya a
tolga entre suas extremidades com urn calibre de
laminas.
Se qualquer anel representar folga excessiva entre
suas extremidades. substitua 0 anel.
Foiga das extremidades livres do anel do pistao
R: (RIKEN)
Anel do pistao Limite de uso
1Q R 5,6mm
22 R 6,Omm
09900-20101: Paqulmetro
Foiga das extremidades do anel do pistao
Anel do pistao Limite de uso
0,70 mm
09900-20803: Cembre de laminas
Espessura do anel do pistao
Anel do pistao Padrao
12 1,175 - 1,190 mm
22 1,170 - 1,190 mm
ANEIS SOBREMEDIDA
• Aneis do pistao sobremedida
as dois tipos de aneis sobremedida a seguir sao
utilizados. Estes aneis possuem os seguintes
c6digos.
Anel do pistao
0,5mm 50 50
1,Omm 100 100
PINO DO PISTAo E CAVIDADE DO PINO
Usando um rel6gio comparador, meya 0 diametro
interne da cavidade do pino do pistao, e, usando
um micrometro, me<;a 0 diametro externo do pino
do pistao. Se a diferen<;a entre estas duas medi-
Qoes exceder 0 limite de uso, substitua 0 pistao e 0
pino do pistao.
09900-20205: Micrometro (0 - 25 mm)
0.1. da cavidade do pino do pistao
Limite de uso: 14,030 mm
O.E. do pino do pistao
Limite de uso: 13,980 mm
0.1. DA CABECA DA BIELA
Usando um rel6gio comparador, me<;a 0 diametro
interne da cabe<;a da biela.
Limite de uso: 14,040 mm
• Se 0 diametro interne da cabe<;a da biela exceder
o limite de usc, substitua a biela.
MOTOR 3-25
• Aneis de oleo sobremedida
as dois tipos de aneis de 61eo sobremedida a se-
guir sao utilizados. Estes aneis possuem as seguin-
tes marcas de identifica<;ao.
0,5 mm Vermelha
1,0 mm Amarela
• Anel lateral sobremedida
Me<;a 0 dic~metro externo dos aneis laterais para
identifica-Ios, pois estes nao possuem marcas ou >
numeros gravados.
PISTAO
Alguns lembretes para a instala9ao de pistao.
• Aplique uma pequena quantidade de PASTA DE
MOLlBDENIO MOLYKOTE "PASTA G-n" no pino
do pistao.
• Coloque um pano limpo sobre a base do cilindro
para evitar que 0 anel elastico do pino do pistao
caia na carca9a do motor. Em seguida, instale 0
anel elastico com um alicate de ponta.
I.... CUIDADO
Use sempre um anel elastico novo no pino
do pistao para evitar qualquer tipo de falha
causada por empenamento.
• Ao instalar 0 pistao. vire a seta gravada em sua
cabe9a para 0 lado do escapamento.
CILINDRO
Antes de montar 0 cilindro, aplique 61eo no colo e
na cabe9a da biela, e tambem na superficie
deslizante do pistao.
• Encaixe os pinos guia CD na carca9a do motor e,
ern seguida, instale a junta.
1.& CUIDADO
Para evitar vazamentos de 6leo, nao reutilize
a junta. Use sempre uma junta nova.
• Segure os aneis do pistao nas posi90es apropria-
das e instale-os no cilindro.
Certifique-se de os aneis do pistao sejam instala-
dos adequadamente na saia do cilindro.
NOTA
IDepois de encaixar a corrente de comando (j),
durante a montagem do cilindro, mantenha-a
esticada. A corrente nao deve ficar presa entre a
engrenagem de comando e a carca9a do motor
quando a arvore de manive/as for girada.
NOTA
Existe um suporte para a extremidade inferior da
guia da corrente de comando na carca9a do motor.
Certifique-se de que a guia seja instalada corre-
tamente para evitar que a guia ou a corrente de
comando fiquem presas.
MOTOR 3-27
a..28 MOTOR
CABE~OTE
• Encaixe os pinos guia <D no cabegote e, em se-
guida, instale a junta nova.
IA. CUIDADO
Use uma junta nova para evitar vazamento
de 6leo. Nao reutilize as juntas usadas.
• Sao utilizadas arruelas de cobre e porcas cegas
para fixar 0 cabegote. Estas pegas devem ser ins-
taladas nas posig5es corretas.
• Com 0 cabegote firmemente assentado no cilin-
dro, aperte suas porcas diagonalmente nos valo-
res de torque especificados.
Torque de aperto das porcas do cabegote:
Diam. 8 mm: 15 - 20 N.m (1,5 - 2,0 kg.m)
Diam. 6 mm: 7 -11 N.m (0,7 -1,1 kg.m)
• Depois de apertar todas as porcas do cabegote,
aperte as porcas da base do cilindro <D.
Torque de aperto das porcas da base do cilindro:
7 -11 (0,7 - 1,1 kg.m)
ESC.
~
©
®
~
ADM. @)
Arruela de cobre
Arruela de avo
ARVORE DE COMANDO
• Alinhe a marca do rotor do alternador com a mar-
ca de referencia da carcaga do motor, mantendo a
corrente de comando puxada para cima.
IA CUIDADO
Se a arvore de manivelas for girada sem que
a corrente de comando esteja sendo puxada
para cima, a corrente ficara presa entre a car-
caya do motor e a engrenagem de comando.
NOTA
Aplique graxa no pino posicionador da engrena-
gem de comando e instale 0 pino na arvore de
comando.
• Encaixe a corrente na engrenagem de comando
com 0 oriffcio do pino posicionador na posigao ime-
diatamente posterior it posigao superior.
NOTA
Nao gire 0 rotor do alternador quando efetuar 0
procedimento anterior. Gire a engrenagem quan-
do esta nao estiver corretamente posicionada.
Quando insta/ar a arvore de comando na engre-
nagem, tome cuidado para nao des/ocar 0 pino
posicionador. Caso contrario, 0 pino podera cair
na carca9a do motor.
• Alinhe as marcas na arvore de comando de modo
que fiquem paralelas it superffcie do cabegote.
• Instale a arruela de trava de modo que esta cubra
o pino posicionador.
• Aplique TRAVA QUIMICA THREE BOND 1322 Z
nos parafusos e fixe a engrenagem de comando.
Torque de aperto: 10 - 13 N.m (1,0 - 1,3 kg.m)
MOTOR 3-29
3-30 MOTOR
• Dobre a IingOeta da arruela para travar os parafu-
sos.
• Aplique PASTA DE MOLlBDENIO MOLYKOTE
"PASTA G-n" nos mancais da arvore de comando.
BAlANCIM E EIXO DO BALANCIM
• Aplique PASTA DE MOLlBDENIO MOLYKOTE
"PASTA G-n" nos eixos dos balancins.
• Depois de inserir os eixos, aperte os parafusos de
fixac,;:ao.
NOTA
Use os parafusos embutidos para fixar os eixos.
1,& CUIDADO
• Use urn anel de vedaC;:80 novo nos eixos dos
balancins para evitar vazarnento de 6leo.
• Use juntas novas nos parafusos de fixaC;:80
para evitar vazarnento de 6leo.
TAMPA DO CABEC;OTE
• Retire completamente 0 61eo das superfIcies de
contato da tampa e do cabegote.
• Instale os dois pinos guia no lado do cabegote.
• Aplique ADESIVO THREE BOND 1215, uniforme-
mente na superffcie do cabegote.
NOTA
Nao ap/ique ADESIVO THREE BOND 1215 na
coberta da extremidade da arvore de comando.
• Instale corretamente uma junta no parafuso da
tampa do cabegote, conforme mostrado na ilus-
tragao.
IA CUIDADO
Use somente juntas novas para evitar vaza-
mento de 6leo.
NOTA
Ao apertar os parafusos da tampa do cabe90te, 0
pistao devera estar no ponto morto superior da
fase de compressao.
• Aperte ligeiramente os parafusos da tampa do
cabegote de forma diagonal. Se a instalagao esti-
ver correta. aperte os parafusos firmemente no
torque especificado, usando um torqufmetro:
Torque de aperto: 9 - 10 N.m (0,9 - 1,0 kg.m)
• Aplique 61eo para motor no eixo da engrenagem
movida do tac6metro e, em seguida, insira-o junto
com a luva e aperte 0 parafuso de ajuste.
MOTOR 3-31
3-32 MOTOR
TENSOR DA CORRENTE DE COMANDO
Instale 0 tensor da corrente de comando atraves
dos procedimentos descritos abaixo.
• Oepois de soltar a contraporca CD. solte 0 parafu-
so (2) uma volta e insira completamente a haste
de acionamento @ no tensor da corrente. Fixe a
haste de acionamento @. apertando 0 parafuso
de ajuste (2).
• Instale 0 tensor da corrente no cilindro.
• Ajuste a tensao da corrente. Para os procedimen-
tos de ajuste. consulte a pagina 2-6.
FOLGA DAS VALVULAS
• Oepois de apertar os parafusos da tampa do
cabeyote. inspecione e ajuste a folga das valvu-
las. Para os procedimentos de ajuste e inspeyao.
consulte a pagina 2-7.
CD
DESMONTAGEM DOS COMPONENTES
DA EXTREMIDADE INFERIOR DO MOTOR
ROTOR DO ALTERNADOR
• Remova os parafusos da tampa do alternador e
remova a tampa.
• Solte e remova os parafusos de fixa~ao do motor
de partida.
• Retire 0 motor de partida.
• Remova a engrenagem intermediaria de partida.
• Remova a porea do rotor do alternador.
09930-44511: Fixador do rotor
NOTA
Nao deixe a corrente de comando ficar presa en-
tre a carca9a do motor e a engrenagem de co-
mando.
MOTOR 3·33
3-34 MOTOR
• Remova 0 rotor do alternador e a chaveta.
09930-30180: Acess6rio
09930-30102: Eixo deslizante
• Remova a engrenagem da embreagem de partida.
• Remova a corrente de comando.
• Remova 0 rolete CD, a mola CZ> e a guia ® da em-
breagem de partida.
• Fixe 0 rotor em uma morsa, tomando cuidado para
nao danifica-Io, e remova os tres parafusos Allen
com uma chave sextavada tipo "Tn de 5 mm.
09911-73730: Chave sextavada tipo "T" (5 mm)
EMBREAGEM
• Remova os parafusos da tampa da embreagem e
da tampa do filtro de 6leo. Retire a tampa da em·
breagem, usando um martelo plastico.
• Remova os parafusos de fixagao da mola da em-
breagem diagonalmente enquanto segura a en-
grenagem acionada primaria e remova 0 plato da
embreagem.
09910-20116: Fixador da biela
• Oepois de remover os discos e separadores da
embreagem, endireite a arruela de trava e remo-
va a porca do cuba da embreagem, usando a fer-
ramenta especial.
09920-53710: Fixador do cuba da embreagem
• Retire 0 cubo da embreagem juntamente com 0
conjunto da engrenagem acionada primaria.
MOTOR 3-35
RETENTOR DA ARVORE PRIMARIA
• Rernova 0 anel elastico do retentor da arvore pri-
maria. usando urn alicate para anel elastico.
09900-06107: Alicate para anel elastico
INTERRUPTOR DE PONTO MORTO
• Remova 0 interruptor de ponto morto.
INTERRUPTOR DO INDICADOR
DEMARCHAS
• Remova 0 interruptor do indicador de marchas.
NOTA
Quando remover 0 interruptor de ponto morto (ou
o interruptor de posi9ao de marchas), nao perea
o contato e a mola.
PINHAO DE TRANSMISSAO
• Endireite a arruela de trava e, em seguida, remo-
va a porca do pinhao de transmissao, usando a
ferramenta especial.
09930-40113: Fixador do rotor
CARCACA DO MOTOR
• Remova a tampa do filtro de tela e 0 limitador do
came de ponto morto.
MOTOR 3-37
3-38 MOTOR
• Remova 0 filtro de tela.
• Remova os parafusos de fixag<lo da carcaga do
motor.
• Separe a carcaga do motor em duas parte, direita
e esquerda, usando 0 separador de carcaga do
motor.
09910-80115: Separador de carcaga do motor
• Instale 0 separador da carcaga do motor de modo
que sua placa fique paralela aface da extremida-
de da carcaga.
1£ CUIDADO
OS componentes da arvore de manivelas e
da transmissao devem permanecer na meta-
de esquerda da carcaga. Isto e necessario,
pois 0 posicionador de marchas esta mon-
tado no lado esquerdo da carcaga e sera
danificado se os componentes da transmis-
sao permanecerem no lado direito.
TRANSMISSAO
• Remova a mola do posicionador de marchas.
• Remova os eixos dos garfos seletores e, em se-
guida, retire os garfos.
• Retire as engrenagens e 0 tambor seletor.
MOTOR 3·39
340 MOTOR
ARVORE DE MANIVELAS
• Remova a arvore de manivelas, usando 0 extrator
da arvore de manivelas.
09920-13111: Extrator da arvore de manivelas
VEDADOR DE 6LEO E ROLAMENTO
• Remova os retentores, os vedadores de 61eo -e os
rolamentos.
09913-50121: Extrator do vedador de oleo
INSPECAO E REPARO
DOS COMPONENTES
DA EXTREMIDADE
INFERIOR DO MOTOR
DEFLEXAO DA BIELA E FOLGA AXIAL
DO COLO DA BIELA
o desgaste no colo da biela pode ser estimado, ins-
pecionando-se 0 movimento da cabec;:a da biela. Este
metodo pode verificar tambem a extensao do des-
gaste das pec;:as do colo da biela.
Limite de uso: 3,0 mm
09900-20701: Suporte magnetico
09900-20606: Relogio comparador (1/100 mm)
09900-21304: Conjunto de blocos em "V" (100 mm)
09900-20803: Calibre de laminas
Empurre 0 colo da biela para 0 lado e mec;:a sua
folga axial com 0 calibre da laminas.
Padrao Limite de uso
0,10-0,45 mm 1,00 mm
Se a folga exceder 0 limite de uso, substitua 0 con-
junto da arvore de manivelas ou reduza a deflexao
e a folga axial para os valores especificados, subs-
tituindo as pec;:as desgastadas - biela, roiamento do
colo da biela, mancal da arvore de manivelas e ar-
ruela de encosto, etc.
(consulte 0 capitulo INFORMAC;6ES DE SERVIC;O).
EMPENAMENTO DA ARVORE
DE MANIVELAS
Ap6ie a arvore de manivelas em blocos em "V",
conforme mostrado, com os mancais das extremi-
dades apoiados nos blocos. Posicione 0 rel6gio
comparador, como mostrado, e gire a arvore lenta-
mente para fazer a leitura do empenamento.
Repare ou substitua a arvore de manivelas se 0
empenamento exceder 0 limite de uso.
Limite de uso: 0,05 mm
MOTOR 3-41
342 MOTOR
rnSCOSDAEMBREAGEM
Mega a espessura e a largura das linguetas de cada
disco da embreagem, usando um paqufmetro. Subs-
titua os discos que estejam desgastados alem do
limite de uso.
09900-20101: Paquimetro
Item Padrao limite de uso
Espessura 2,9 - 3,1 mm 2,6mm
Largura da
lingueta 11,8 - 12,0 mm 11,0 mm
SEPARADORESDAEMBREAGEM
Mega empenamento dos separadores da embrea-
gem com um calibre de laminas. Substitua os
separadores que excederem 0 limite de uso.
09900-20803: Calibre de laminas
Limite de uso: 0,1 mm
COMPRIMENTO LlVREDA MOLA
DA EMBREAGEM
Mega 0 comprimento livre de cada mola da em-
breagem com um paqufmetro e determine sua for-
ga de tensao.
Se aJguma das molas exceder 0 limite de usc, subs-
titua todas as molas em conjunto.
09900-20101: Paquimetro
Limite de uso: 29,5 mm
Inspegiio da espessura
Inspe<;:iio da largura da IingOeta
Inspe<;:iio do empenamento
ROLAMENTO DE ACIONAMENTO
DA EMBREAGEM
Inspecione 0 rolamento de acionamento da em-
breagem especialmente quanto a trincas para de-
terminar se este pode ser reutilizado ou se deve ser
substitufdo.
o engate e desengate suaves da embreagem de-
pendem em grande parte deste rolamento.
GARFO SELETOR E ENGRENAGEM
Usando urn calibre de laminas, verifique a folga do
garfo seletor no entalhe de sua engrenagem. Se a
tolga de alguma das tres engrenagens exceder 0
limite de usc, determine se a engrenagem ou 0 gar-
fo seletor deve ser substituido, medindo a espessu-
ra do garfo e a largura do entalhe.
09900-20803: Calibre de laminas
09900-20101: Paquimetro
I Item Padrao Limite de uso
, Foiga entre 0 garfo
seletor e 0 entalhe 0,10 -0,30 mm 0,50 mm
Largura do entalhe do garfo seletor
5,0 - 5,1 mm
Padrao ~----------+---------------------~
5,5 - 5,6 mm
Espessura do garfo seletor
4,8 - 4,9 mm
Padrao ~----------+---------------------~
5,3 - 5,4 mm
MOTOR 3-43
Verifica9aa da falga
Verifica9aa da largura do entalhe
Verifica9ao da espessura
3-44 MOTOR
ENGRENAGEM ACIONADA PRIMARIA
A engrenagem acionada primaria e composta pe-
los seguintes itens:
CD Engrenagem acionada primaria
(g) Coxim
@Placa
® Rebite
@ Alojamento da embreagem
5e houver urn desgaste interno do coxim. a folga
estara geralmente entre a engrenagem e 0 aloja-
mento, causando ruldos anormais. 5e houver uma
tOlga excessiva. substitua 0 conjunto de engrena-
gem acionada primaria por urn novo.
COMPRIMENTO DE 20 PASSOS DA
CORRENTEDECOMANDO
Estique a corrente para eliminar a fOlga. Em segui-
da. mec;a 0 comprimento de 20 passos (21 pinos)
da corrente, usando um paqufmetro. 5e a medida
exceder 0 limite de usa, substitua a corrente de
comando.
Limite de uso: 129,9 mm
ROLAMENTO DA CARCACA DO MOTOR
Inspecione manualmente a folga da pista interna
do rolamento da carcac;a do motor com 0 mesmo
instalado na carcac;a.
Gire a pista interna com os dedos para verificar se
existe algum rUldo anormal e uma rotac;8.o suave.
5ubstitua 0 rolamento se for encontrada alguma
anormalidade.
ROLAMENTO DA EMBREAGEM
DE PARTIDA
Inspecione 0 rolamento quanto a qualquer anorma-
lidade, especialmente trincas, para determinar se
este pode ser reutilizado ou se devera ser substi-
tUldo por urn novo.
(i)
®-~-
(;D
(~) ---""-""0
@
Folga
-r--
~t-.
INSTALACAO DOS COMPONENTES DA
EXTREMIDADE INFERIOR DE MOTOR
ARVORE DE MANIVELAS
• Determine a largura entre os contrapesos,
consultando a tabela abaixo, quando montar
a arvore de manivelas.
Largura entre os contrapesos
Padrao: 53,0 ± 0,1 mm
~ ~
53.0 ± 0.1 mm
(2.09± 0.004 in)
MOTOR 3-45
• Quando instalar a arvore de manivelas na carca9a
do motor, sera necessario puxar sua extremidade
_esquerda para dentro da carca9a.
09910-32812: Instalador da arvore de manivelas
09910-20116: Fixador da biela
3-46 MOTOR
I.. CUIDADO
Nunca instale a arvore de manivelas na car-
caya do motor, batendo em sua extremida-
de com um martelo plastico. Use sempre a
ferramenta especial. Caso contrario, nao ha-
vera um alinhamento preciso da arvore de
manivelas.
TRANSMISSAO
I.. CUIDADO
• Nunca reutilize 0 anel elastico. Depois de removido de uma arvore, 0 anel elastico devera ser
descartado e um novo anel devera ser instalado.
• Ao instalar 0 novo anel elastico, deve-se tomar cuidado para nao expandir a fOlga de sua
extremidade mais do que 0 necessario para desliza-Io sobre a arvore.
• Depois de instalar 0 anel elastico, certifique-se sempre de que esteja completamente assenta-
do em seu entalhe e firmemente encaixado.
NOTA
f(~®
rvJ
O@QQQQQ~@
MOTOR 3-47
Espessura das arruelas e aneis elasticos
A 1.2 mm (O.05in)
'8 1.0 mm (0.04 in)
C 1.0 mm (0.04 in)
(0: 1.0 mm (0.04 in)
'E' 0.5 mm (0.02 in)
Quando instalar 0 retentor do ro/amento, ap/ique uma pequena quantidade de TRAVA QUfMICA THREE
BAND 1342 nas roscas dos parafusos dos retentores.
Quando montar a transmissao, deve-se prestar aten9iio na iocaliza9iio e pOSir;80 das arrue/as e aneis elasticos.
A vista em corte apresentada aqui servira como referencia para instalar corretamente as engrenagens,
as arruelas e os aneis eiasticos.
ARVORE SECUNOARIA
Montagem da engrenagem motora de 2!!
• Instale a engrenagem motora de 21l sob pressao
na arvore secundaria.
Antes de montar a arvore secundaria, aplique
THREE BOND 1322Z - TRAVA QUiMICA na face
interna da engrenagem motora de 21l e instale-a
na arvore de forma que seu comprimento seja
como mostrado na ilustra9ao.
Comprimento da arvore secundaria:
(Baixa para 2i!!) ® 88,O~.2 mm
NOTA
Este procedimento podera ser efetuado somente
duas vezes antes que seja necessaria a substi-
tuir;80 da arvore.
--------ceJ------~1
3-48 MOTOR
TAMBOR SELETOR E GARFOS SELETORES
• Instale 0 tambor seletor na carca9a do motor.
Posicione 0 tambor como mostrado na ilustra9ao
para que 0 gaFfo seletor possa ser instalado facil-
mente.
NOTA
Sao utilizados dois tipos de garfos se/etores, (j) e
CZl. Estes garfos sao muito semelhantes na apa-
rencia extema e em suas configurat;oes.
Examine cuidadosamente a iJustrat;ao para
instala-Ios nas posit;oes e diret;oes corretas.
• Depois de instalar 0 posicionador e os garfos
seletores, enganche a mola do posicionador na
carca~a do motor.
CARCAc;A DO MOTOR
Quando montar a carca~a do motor, preste aten~ao
nos seguintes pontos.
• Aplique GRAXA SHELL ALVANIA R 3 no labio do
vedador de 6leo.
• Remova 0 vedador da superffcie de contato das
metades esquerda e direita da carca~a e retire
completamente todos os residuos de 6leo.
• Instale os pinos guia na metade esquerda da car-
ca~a.
• Aplique 61eo para motor no colo da biela e em to-
das as pe~as das engrenagens da transmissao.
• ApJique ADESIVO THREE BAND 1215 uniforme-
mente na superficie de contato da metade esquer-
da da carcaya e, depois de esperar alguns minu-
tos, encaixe a metade direita na metade esquerda.
MOTOR 3-49
J.50 MOTOR
• Depois de apertar os parafusos da carca9a do
motor, verifique se as arvores primaria e secun-
daria apresentam uma rota9ao suave.
• 5e houver uma grande resistencia a rota9ao, ten-
te liberar as arvores, batendo em suas extremi-
dades com um martelo plastico, conforme mos-
trado na ilustra9ao.
EXCENTRICO DO SELETOR
DEMARCHAS
Quando instalar as linglietas no excentrico, 0 res-
saito mais largo ® da linglieta devera ficar virado
para fora, como mostrado na ilustra9ao.
• Em seguida, instale a guia e a placa posicionadora.
Aplique uma pequena quantidade de TRAVA QUI-
MICA THREE BOND 1342 nas roscas dos parafu-
sos de fixa9ao.
EIXO DE MUDANCA DE MARCHAS
• Instale 0 eixo de mudan9a de marchas. Alinhe 0
dente central da engrenagem do eixo com 0 den-
te central do excentrico, conforme mostrado na
i1ustra9ao.
NOTA
Depois de instalar 0 excentrico, a guia, 0 eixo de
mudan9a de marchas e 0 came de ponto morto,
certifique-se de que a mudan9a de marchas es-
teja normal, enquanto gira as arvores primaria e
secundaria. Se nao for possivel efetuar a mudan-
9a de marchas, isto significa que a instala9ao do
conjunto de engrenagens ou a instala9ao dos
garfos seletores foi incorreta. Neste caso, des-
monte 0 conjunto e corrija 0 problema.
ENGRENAGEM DE ACIONAMENTO
PRIMARIA E BOMBA DE OLEO
• Instale a chaveta na ranhura da a.rvore de mani-
vetas e instate a engrenagem de acionamento
primaria.
• Antes de montar a bomba de 6leo, aplique 61eo
para motor na superffcie deslizante da carcac;a,
nos rotores externo e interno, e no eixo.
• Aplique uma pequena quantidade de TRAVA QUI-
MICA THREE BOND 1322 nas roscas dos parafu-
sos de fixa98.0 da bomba de 6leo.
• Aperte os parafusos de fixa98.0 da bomba de 6leo.
NOTA
Oepois de montar a bomba de 61eo na carca9a
do motor, gire a engrenagem da bomba com a
mao para verificar se esta gira suavemente.
MOTOR 3-51
3-52 MOTOR
• Depois de inspecionar a bomba de 6leo, instale a
engrenagem de acionamento da bomba de 6leo,
a arruela de trava e a porca. Aperte a porca no
torque especificado, usando um torquimetro, e
dobre a arruela.
09910-20116: Fixador da biela
NOTA
Esta porea tem a rosea invertida. (Esquerda)
Torque de aperto: 40 - 60 N.m (4,0 - 6,0 kg.m)
RETENTOR DA ARVORE PRIMARIA
• Instale a arruela e 0 anel elastico
09900-06107: Alicate para anel elastico
EMBREAGEM
• Instate 0 came da embreagem, posicionando sua
face virada para a direita.
• Instate 0 vedador de 6leo, usando a chave soquete
de 17 mm.
• Aperte 0 parafuso do retentor do vedador de 6leo.
Monte a embreagem na ordem inversa da
desmontagem.
Preste atengao nos seguintes pontos.
• Quando inserir 0 espagador na arvore secundaria,
aplique uma pequena quantidade de 61eo para
motor nos lados interne e externo do espagador.
• Aperte a porca do cubo da embreagem no torque
especificado, usando a ferramenta especial.
09920-53710: Fixador do cuba da embreagem
Torque de aperto: 30 - 50 N.m (3,0 - 5,0 kg.m)
• Certifique-se de travar a porca, dobrando firme-
mente a IingOeta da arruela de trava.
MOTOR 3-53
3-54 MOTOR
• Instale os discos e separadores no cubo de em-
breagem.
• Insira a haste de acionamento na arvore secun-
daria.
• Aperte os parafusos da mola da embreagem
diagonalmente.
Ajuste do parafuso de acionamento da embreagem
• Solte a contraporca e gire 0 parafuso de
acionamento ate sentir uma alta resistencia a ro-
tag80.
• Nesta pOSig80, gire 0 parafuso de acionamento
%- Y2 volta para fora e aperte a contraporca.
• Quando montar a tampa da embreagem, instate
a junta na posig80 correta, como mostrado na ilus-
tragao.
.& CUIDADO
Nao reutilize a junta usada para evitar vaza-
mento de 6leo.
Ladodocame
Maislongo
~9 La~ia
Mais curto
FILTRO DE TELA
• Lave 0 filtro de tela com urn solvente de limpeza e,
em seguida, aplique ar sob pressao para secar 0
solvente.
• Depois de montar 0 filtro de tela, instate a tampa e
aperte-a.
CORRENTE DE COMANDO
• Encaixe a corrente na engrenagem.
EMBREAGEM DE PARTIDA
• Instale 0 calgo CD na posigao correta.
MOTOR 3-55
3-56 MOTOR
• Aplique SUPER TRAVA QUIMICA THREE BOND
1322Z nos parafusos Allen e aperte-os no torque
especificado.
09911-73730: Chave sextavada tipo "T" (5 mm)
Torque de aperto: 15 - 20 N.m (1,5 - 2,0 kg.m)
ROTOR DO ALTERNADOR
• Encaixe a chaveta na ranhura da arvore de mani-
velas.
• Instale 0 rotor do alternador.
• Aplique uma pequena quantidade de SUPER TRA-
VA QUIMICATHREE BOND 13222 nas partes com
roscas da arvore de manivelas.
• Aperte a porca do rotor do alternador no torque
especificado.
09930-44511: Fixador do rotor
Torque de aperto: 30 - 40 (3,0 - 4,0 kg.m)
MOTOR DE PARTIDA E ENGRENAGEM
INTERMEDIARIA DE PARTIDA
• Instate a engrenagem intermediaria de partida.
• Instale 0 motor de partida,
VEDADOR DE OLEO DA ARVORE
PRIMARIA E PINHAO DE TRANSMISSAO
1.6. CUIDADO
• Depois de desmontar a arvore primaria,
substitua 0 vedador de oleo por um novo
para evitar vazamento de oleo. Aplique gra-
xa no labio do vedador. Para instalay8o, con-
suite a ilustray80 ao lado quanto a pOSiy80
e direy80 corretas.
• Substitua 0 anel de Veday80 por um novo
sempre que desmontar a arvore.
NOTA
! Depois de montaros COMPONENTES DA EXTRE-
IMIDADE INFERIOR DO MOTOR, instate 0 ane/
I de veda9fio e 0 espa9ador.
• Aperte a porea do pinhao de transmissao no torque
especifieado e dobre a lingOeta da arruela.
09930-40113: Fixador do rotor e do pinh80
de transmiss8o.
Torque de aperto: 80 - 100 N.m (8,0 - 10,0 kg.m)
INTERRUPTOR DE PONTO MORTO
• Instale 0 interruptor de ponto morto.
INTERRUPTOR DO INDICADOR
OEMARCHAS
• Instale 0 interruptor do indieador de marehas.
MOTOR 3-57
SISTEMA DE COMBUSTivEL E LUBRIFICA9AO
/NDICE
REGISTRO DE COMBUST/VEL ......................•...••••.•......•..•••...•.•••.••. 4 - 1
CARBURADOR.............................................•........•.............•.....•••.... 4 - 2
SISTEMA DE LUBRIFICA9AO ......................................................... 4 - 9
REGISTRO DE COMBUSTivEL
DESMONTAGEM
• Coloque 0 registro de combustivel na posi9aO "OFP'
e desconecte a mangueira de combustive!.
• Coloque urn recipiente limpo sob 0 conjunto do
registro de combustlvel, ajuste 0 registro na posi-
9ao "ON" e drene 0 combustive!.
• Solte os parafusos de fixa9aO e retire 0 conjunto
do registro de combustfve!.
'!,.j.W#;"3USU
A gasolina e altamente explosiva. Oeve-se
tomar extremo cuidado.
SISTEMADECOMBUSTIVEL ELUBRIFICACAO 4-1
LlMPEZA
A ferrugem no tanque de combustivel tende a se
formar tambem no filtro de combustfve!. Se 0 filtro
for negligenciado por muito tempo, esta ferrugem
pode interromper 0 ffuxo de combustive!.
Remova a ferrugem do fHtro, usando ar comprimido.
ITroque 0 elemento filtrante a cada 5.000 km. I
Junta
,AADVERTENCIA
A junta deve ser substitufda por uma nova
para evitar vazamento de combustivel.
4.
4-2 SISTEMADECOMBUSTIvELELUBRIFICAyAO
CARBURADOR
."
ITEM ESPECIFICA 10 ITEM ESPECIFICA
Carburador MIKUNI8826 Difusor C P-2
Diametro interne 26,0 mm Gicle de Mistura D nQ 37,5
Numero de Identifica9ao H5330 Deriva9ao 0,8 mm
Rota90es de marcha lenta 1,450 ± 50 rpm 8afda da mistura 0,9 mm
Nfvel Combustivel 4,0 ± 0,5 mm Assento da Valvula 2,Omm
Altura da Soia 21,4 ± 1,0 mm Gicle de partida nQ 25
Gicle A nQ 107,5 Parafuso da Mistura 2 a 3 voltas
Gicle Principal de Ar 1,6 mm Gicle de Ar E nQ 180
Agulha S 4DZ35 - 2< Foiga do Cabo do Acelerador 0,5 - 1,0 mm
SISTEMADECOMBUSTIVELELUBRIFlCACAO 4-3
SISTEMA DE MARCHA LENTA
Este sistema fornece combustive! para 0 funcionamento do motor quando a borboleta esta fechada ou
um pouquinho aberta.
o combustive) na cuba, primeiramente passa atraves do gicle principal e e dosado pelo gicle de mistura,
onde e misturado com 0 ar por este.
A mistura. enriquecida com 0 combustlvel, vai entao para 0 parafuso de regulagem atraves dos dutos
internos de passagem. Parte da mistura e descarregada na entrada principal atraves de um orificio de
passagem direta. A parte remanescente e dosada pelo parafuso de regulagem e pulverizada no venturi
atraves do oriffcio de saida.
------
:~I I
~t---------Dt(~
~~~W'l;~ ;U ~-~~i:1------:--5::-"-'----- ---
~ : r- -- ---- -r------ ---------V-~", ...1
'I Q•.
..J
Ar
"'t.j
:: t,4 Mistura Ar/Combustivel
_ Combustivel
44 SISTEMADECOMBUSTivELELUBRIFICAyAO
SISTEMA PRINCIPAL
Com 0 acelerador aberto, a velocidade do motor se eleva, elevando assim 0 vacuo no venturi.
ConseqOentemente movendo a valvula do pistao para cima.
Enquanto isso, 0 combustivel na cuba e dosado pelo gicle principal, e essa dose entra no difusor onde se
mistura com 0 ar admitido atraves do gicle principal de ar para formar uma emulsao.
o combustlvel, agora emulsionado com 0 ar, passa agora pela passagem gerada entre a saida do difusor
e a agulha do pistao, sendo descarregado diretamente no venturi, onde encontra 0 fluxo principal de ar
que esta sendo admitido pelo motor.
A proporgao da mistura e proporcionada pela agulha do pistao; a passagem que a emulsao atravessa
pode ser maior ou menor, dependendo somente da posigao do acelerador.
_ Combustivel
SISTEMA DE PARTIDA
Apertando a alavanca do afogador, a valvula de par-
tida permite vazao de combustfvel no circuito da
partida, indo da cuba ao gicle de partida, que dosa
o combustivel e flui atraves do duto de partida e se
mistura ao ar que vem da cuba. A mistura, rica em
combustivel disposto, alcan9a a valvula de partida
e mistura de novo com 0 ar proveniente da exten-
sao da passagem de tras do diafragma.
As duas misturas sucessivas de combustfvel com 0
ar acabam produzindo uma mistura ar/combustfvel
pr6pria a ajudar a partida quando esta e pulveriza-
da fora, atraves do duto de saida.
SISTEMA DA BOlA
A b6ia e a valvula de agulha sao partes do mesmo
mecanismo, entao, quando a b6ia se movimenta
para cima e para baixo, a agulha da valvula repete
o movimento.
Quando 0 nivel do combustivel sobe na cuba, a b6ia
sobe e a agulha da valvula permanece pressionan-
do sua sede. Nessa condi9ao, 0 combustivel nao
entra na cuba. .
Quando 0 nfvel desce na camara, a b6ia abaixo,
liberando a pressao sobre a agulha da valvula, per-
mitindo assim que combustfvel entre na cuba. Oes-
sa maneira, a valvula de agulha abre e fecha
alternadamente para manter um nfvel de combusti-
vel constante dentro da cuba.
SISTEMADE COMBUSrivELELUBRIFlCA~Ao 4-5
~Ar
«!:::::::l Mistura Ar/Combustivel
~ Combustivei
4-6 SISTEMADECOMBUSTIVELELUBRIFICAyAO
REMOC;AO E DESMONTAGEM
• Remova 0 carburador. (Veja a pagina 3-4)
• Remova a tampa superior do carburador soltan-
do os parafusos de fixagao.
• Remova 0 pistonete e a mota.
• Remova a cuba do carburador.
• Puxe 0 pino e remova a b6ia da cuba do carburador.
• Remova a placa da sede de valvula e a valvula de
agulha.
• Remova 0 gicle de alta.
• Remova 0 gicle de baixa e 0 difusor.
• Remova 0 gicle principal de ar.
SISTEMADE COMBUSTIVELELUBRIFICACAO 4-7
4-8 SISTEMADECOMBUSTIVELELUBRIFICACAO
INSPECAo DA VALVULA DE AGULHA
Se houver algum material estranho entre a sede
da valvula e a agulha, a gasolina continuara fluin-
do, causando transbordamento de combustfve!. Se
a agulha e a sede estiverem com um desgaste ex-
cessivo, podera ocorrer urn problema similar. Por
outro lado, se a agulha ficar presa, a gasolina nao
fluira para a cuba da b6ia. Limpe a cuba e as pegas
da b6ia com gasolina. Se a agulha apresentar urn
desgaste como mostrado na figura, substitua-a junto
com a sede da valvula. Limpe a passagem da ca-
mara de mistura com ar comprimido.
AJUSTE DO NivEL DA S61A
Para verificar 0 nivel da b6ia, inverta a carcaga do
carburador, segurando 0 pino do brago da b6ia para
que 0 pino nao salte para fora. Com 0 brago da
b6ia livre, mega 0 nfvel ® com um paquimetro,
enquanto 0 brago estiver em contato com a valvula
de agulha.
Dobre a IingOeta (1), conforme necessario, para fa-
zer com que 0 nivel ® atinja a especificagao abai-
xo.
INfvel da b6ia ®: 21,4 ± 1,0 mm
NOTA
Certifique-se de remover a junta quando medir 0
nivel da baja.
MONTAGEM
Monte 0 carburador na ordem inversa de
desmontagem e remogao. Alem disso, siga os pas-
sos descritos a seguir.
Passos:
• Posicione a aba (1) ao diafragma no corpo do car-
burador apropriadamente.
INSTALACAO
Instale 0 carburador na ordem inversa da
desmontagem.
Depois de instalar 0 carburador, serao necessarios
os seguintes ajustes e inspeyoes.
Folga do cabo do acelerador
(Consulte a pagina 2-11)
Ajuste da marcha lenta (Consulte a pagina 2-11)
Inspey30 do nivel de combustivel
• Remova 0 bujao de drenagem do carburador e
instale 0 medidor de nfvel de combustive!.
09913-14511: Medidor do nivel de combustivel
• Mantenha 0 motor funcionando em marcha lenta
(1400 - 1500 rpm) e meya a distancia ® com a
linha central do medidor alinhada com a superffcie
de contato da cuba da b6ia. como mostrado na
ilustrayao. A distancia ® devera estar dentro da
especificayao.
Distancia ®: 4,0 ± 0,5 mm
SISTEMADECOMBUSrivELELUBRIFICACAo 4-9
4-10 SlSlEMADECOMBUSnVELELUBRIACA2AO
SISTEMA DE LUBRIFICA<;AO
EIXODO
BALANCIM
ROLAMENTO DA
ARVORE SECUNDARIA
,,,
II • ,
I' U
ICABEQA DA BIELA L
'---.- - ' I,,,,.,,
PAREDE DO CILINDRO
.,,,.,,
ROLAMENTO DO
COLO DA BIELA
---------CARTER---------
SISTEMADE COMBUSTIVEL ELUBRIFlCACAO 4-11
iNDICE
SISTEMA DE IGNIt;:A0 ....................................................................
SISTEMA DE CARGA ......................................................................
SISTEMA DE PARTIDA .........~..........................................................
PAINEL DE INSTRUMENTOS..........................................................
LAMPADAS.......................................................................................
INTERRUPTOR•.•..•.•...•.•.••........••••••....•.......•.•••.•.•........•.,.••.....••...••...
BATERIA ...........................................................................................
5- 1
5- 7
5-10
5-13
5-14
5-15
5-18
SISTEMA ELETRICO 5-1
SISTEMA DE IGNI9AO
OEseRICAO
No sistema de ignigao totalmente transistorizado, a energia eletrica da bobina captadora gerada pela
ponta do rotor do alternador, flui para 0 circuito de controle do ponto de ignigaoltransistor. Esta energia e
Jiberada em urn unico impulso no ponto de ignigao especificado, e a corrente flui atraves do lado primario
da bobina de ignigao. Uma alta voltagem e produzida nos enrolamentos secundarios da bobina de igni-
gao, resultando em uma forte falsca entre a folga dos eletrodos da vela de ignigao.
ALTERNADDR
Bobina Captadora
ROTOR
Interruptorde
Igni'Yao
OIW~O<f""'o-Rl~ Inlerruptorde
o Emerg€mcia
I
I
~
II Vela de Igni'Yao T
W :---J -!..... Salena
Boblna de Igniyao ~ TAlternador
'------BIW~
Modulo de Ignlyao
CODIGO DE CORES
G----Verde
BI----Azul
R ----- Vermelho
W ---Branco
BfW-- Preto com trayo branco
ONV --- Laranja com trayo branco
MODULO DE IGNI(;AO
BOBINA E VELA DE IGNI(;AO
5·2 SISTEMA ELETRICO
INSPE9AO
ALTERNADOR
Usando um multfmetro digital na unidade de resis-
tencia na escala 200 Q me9a a resistencia entre
todos os fios amarelos entre si, depois na escala
de continuidade inspecione se existe continuidade
entre os fios amarelos e a carcaga do motor, usan-
do a unidade de 2 KQ mega a resistencia entre os
dois fios da bobina captadora. Consultando a tabe-
la abaixo.
Sobina captadora
ISobina de carga
I
I
NOTA
SI- G
Aprox. i50-300Q
y-y
Aprox. 0,5-2,OQ
Y - Carca9a
Oesiigado
Quando instalar 0 estator na tampa do a/temador
ap/ique uma pequena quantidade de TRAVA
QuiMICA "1342" nas roscas dos parafusos.
Trava quimica three bond 1342
MODULO DE IGNlvAO
Usando um multimetro na escala de resistencia
(unidade de 200 KQ no multlmetro digital ou Xi KQ
no multimetro anal6gico) mega a resistencia entre
os terminais conforme a tabela:
~ ponta de prova ®
~ 1 2 3 4 5
CD 1
~ 2.00-3.3 ON1.55-2.60 CD
co
>
~0 2 2,00-3,30 3,36-6.00 2.00-3,30 CD
Ci
Q)
~"0 3 1,55-2.60 3.36-6,00 2.00-3,30 CD
co
'E 4
G0 ON 2.00-3.3 1,55-2.60 CD
0..
5 CD CD CD CD
G
~ ESCALA:200KQ/X1KQ
CODIGO DE CORES
81 Azul
G Verde
R Verme!ho
W 8ranco
Y Amarelo
8/R Preto com Irayo verme!ho
8!IR Azul com travo Vermelho
RIG Verme!ho com trayo Verde
WIG 8ranco com travo Verde
WfR Branco com trayo Vermelho
UNIDADE DO M6DULO DE IGNICAO
Remova a vela de igniyao do cabeyote. Instale 0
supressor de ruido e coloque a vela sobre 0
cabeyote.
Remova 0 assento e 0 tanque de combustiveI, e
desconecte a fiayao da bobina captadora.
Ligue 0 interruptor de igniyao.
A unidade do transistor estara em boas condiyoes
se for observado 0 seguinte:
Conecte a ponta de prova (f) do multfmetro em uma
escala de resistencia no fio verde no lado do m6dulo
de igniyao e a ponta de prova - no fio azul.
Em seguida, conecte a ponta de prova + no fio azul
no lado do m6dulo de igniyao e a ponta de prova
no fio verde. No instante em que as pontas de pro-
va forem conectadas, a vela de igniyao deve produ-
zir fafsca.
NOTA
INeste teste, pressupoe-se que a bobina de igni-
980 utilizada esteja em boas condi90es.
VELA DE IGNICAO
Limpe a vela com uma escova de ayo ou uma ferra-
menta pontiaguda. Use a ferramenta para remover
o carvao, tendo cuidado para nao danificar a porce-
lana.
• Inspecione a folga do eletrodo com um calibre de
laminas.
09900-20804: Calibre de laminas
Folga do eletrodo da vela de igni~ao: 0,6 - 0,7 mm
SISTEMA ELETRICO 5-3
0.6 - 0.7 mm
5-4 SISTEMA ELETRICO
BOBINA DE IGNICAO
Para se medir a bobina de igniyao voce devera pro-
ceder da seguinte forma:
• Teste a bobina de igniyao utilizando um multfmetro
digital em uma escala de resistencia.
• Para a bobina primaria utilize a escala de 200n
ou2Kn
• Para a bobina secundaria e terminal supressivo
utilize a escala de 200 Kn
As leituras deverao estar compreendidas entre as
medidas descritas na tabela abaixo:
Resistencia da bobina de igniyao
primaria 2,00-5,00 n
secundaria 12,00-25,00 K n
term. Supressivo 3,70-6,30 K n
SISTEMA DE CARGA
DESCRICAO
SISTEMA ELETRICO 5-5
o circuito de sistema de carga, indicado na figura abaixo, e composto pelo alternador, regulador/retifica-
dor e bateria.
A corrente CA gerada no alternador e convertida pelo retificador em corrente CC e, em seguida, carrega
a bateria.
lnterruptor
de ilumina9iio
~
Alternador
FUNCAO DO REGULADOR
r--~~---------~-'
~~-----------~----~Regulador I Retilicador
-J
lnterruptor
deigni9ao
: Bateria
I
.
Enquanto a rotagao do motor estiver baixa e a voltagem gerada no alternador estiver mais baixa do que
a voltagem ajustada no regulador, 0 regulador nao entra em funcionamento. ConseqOentemente. a cor-
rente gerada carrega diretamente a bateria.
-+-
Alternador
Interruptor
de ilumina9ao
r----~----------,
It
Interruptor
de igni9iio
,.
~ I
~----~------------~Regulador I Retificador
I
I Bateria
I
I
/ /
5-6 SISTEMA ELETRICO
Com 0 aumento das rota90es do motor, a voltagem gerada no alternador tambem aumenta e a voltagem
entre os pontos ® e @ do regulador se torna proporcionalmente mais alta. Quando esta atinge a volta-
gem ajustada da unidade de controle, ligando-a, sera enviado urn sinal para a ponta de prova do gate do
SCR (tirfstor) e 0 SCR sera ligado.
A seguir, 0 SCR se torna condutivo na dire9ao do ponto ® para 0 ponto ©. Neste momento, a corrente
gerada no alternador passa atraves do SCR sem carregar a bateria e retorna para 0 alternador novamen-
teo Ao final deste estagio, uma vez que a corrente CA gerada no alternador flui para 0 ponto @, a corrente
reversa tende a fluir para 0 SCA. Entao, 0 circuito do SCR e desligado e come9a a carregar a bateria
novamente. Assim, estas repeti90es mantem a voltagem de carga para a bateria constante, alem
protege-Ia contra sobrecargas.
L-----.....-----;;,J
Alternador
r-~-------------'
I
I
I
: t.• .,J
• © (§';
~--------~---~--~-~Regufador/ Retificador
-I
Interruptor
de igniyao
: Bateria
I
I
/' /
INSPECAO
Inspeyso de saida de carga
Acione 0 motor e mantenha-o a 5000 rpm.
utilizando um multimetro, me9a a tensao CC entre
os terminais (±) e e da bateria.
Se a leitura do multimetro estiver abaixo de 12.8 V
e acima de 16.3 V verifique 0 rendimento sem car-
ga do alternador e 0 regulador/retificador.
NOTA
Quando efetuar este teste, cettifique-se de que a
bateria esteja compJetamente carregada.
Saida de carga - V :-.:-::
INTRUDER 125 12,8 - 16,3 V
Rendimento sem carga do alternador.
Desconecte 0 terminal do alternador.
Acione 0 motor e mantenha-o funcionando a 5000
rpm utilizando urn multimetro me9a a tensao CA entre
os tres fios.
Se a leitura do multimetro estiver abaixo de 70 V, 0
alternador estara defeituoso.
Rendimento sem carga - V - ~
I-------.--------i
INTRUDER 125 Acima de 70V (CA) a 5000 rpm I
Reguladorl
Retificador
I
,
,
Bateri~
SISTEMA ELETAICO 5-7
Interruptor de Igni~o
5-8 SISTEMA ELETRICO
REGULADOR I RETIFICADOR
Para se testar 0 regulador / retificador
voce devera proceder da seguinte maneira::
12 Coloque seu multfmetro digital na escala 200 Kn
e medir a resistencia entre os terminais dos fios
vermelho e branco/preto. Esta medida devera es-
tar compreendida entre 25 a 40Kn
22 Coloque seu multimetro digital na escala 200 Kn
ou na escala de teste de continuidade .») me9a to-
das as posi90es possiveis entre os tres fios pretos.
Ambas as medidas deverao marcar descon-
tinuidade.
NOTA
Verifique se niio existe nenhum mal contato, tio
interrompido, ou oxida<;iio nos terminais de co-
nexiio. Antes de condenar 0 reguladorlretifica-
dor.
~ ponta de prova (±)
~ R
Q)
R
~C'CS
>0
BIW.....
0..
<D
"'0 B
C'CS
......
c::
B0
0..
B
N/A: naoaplicado
DESL.: descontinuidade
25-40
NJA
NJA
NJA
BIW B B B
25-40 NJA DESL. DESL.
~ NJA DESL. DESL.
NJA
~ DESL DESL.
NJA DESL.
~ DESL.
NJA DESL. DESL.
~
~ ESCALA: 200 K!2
SISTEMA DE PARTIDA
OEseRICAO
SISTEMA ELETRICO 5-9
o sistema de partida, mostrado no diagrama abaixo, e composto pelo motor de partida, rele, interruptor
de emergencia, interruptor de ignigao, interruptor de partida e bateria. Quando 0 interruptor de partida
(no guidao direito) e pressionado, 0 rele e energizado, fazendo com que os pontos de contato se fechem,
conectando 0 motor de partida com a bateria. 0 motor de partida necessita de cerca de 80 amperes para
acionar 0 motor.
Rele de partida
Interruptor de partida
Interruptor de igniyao
LlGADO
Interruptorde emergencia
na posi«ao RUN
REMOCAO E DESMONTAGEM DO MOTOR DE PARTIDA
Remova 0 motor de partida (consulte a pagina .3-33)
Desmonte 0 motor de partida como se segue.
-I
I
I
I
I
I
I
-J....-
l
5-10 SISTEMA ELETRICO
INSPECAO DO MOTOR DE PARTIDA
ESCOVAS
Quando as escovas estiverem desgastadas, 0 mo-
tor de partida sera incapaz de produzir torque sufi~
ciente, tornando diffcil 0 acionamento do motor. Para
evitar que isto ocorra, meQa periodicamente 0 com~
primento das escovas. Substitua~as se estiverem
muito curtas ou desgastadas.
COMUTADOR
Se a superficie do comutador estiver suja, 0 de~
sempenho de partida sera afetado adversamente.
Quando 0 comutador estiver sujo, lixe-o com uma
lixa nQ 400 ou similar e limpe-o com um pano seco
e limpo.
Inspecione 0 rebaixo do comutador CD.
BOBINA DO INDUZIDO
Usando um multrmetro inspecione a bobina quanto
a circuito aberto ou aterramento. colocando as pon~
tas de prova em cada barra do comutador e no
nucleo no rotor (para verificar 0 aterramento). e em
duas barras quaisquer em varios pontos (para ve-
rificar quanto a circuito aberto), com as escovas
levantadas da superficie do comutador.
Se forem encontrados circuitos abertos ou
aterramentos, substitua 0 induzido. 0 uso contfnuo
do induzido defeituoso ira causar falhas subitas no
motor de partida.
MONTAGEM DO MOTOR DE PARTIDA
PORTA-ESCOVAS E TAMPA TRASEIRA
Quando instalar 0 porta-escovas na carca9a do mo-
tor de partida, alinhe 0 ressaito CD da carca9a do motor
de partida com 0 entalhe ~ do porta-escovas.
Quando instalar a tampa traseira, encaixe 0 ressal-
to @ da carca9a do motor de partida com 0 entalhe
@ da tampa.
PARAFUSOS DE FIXACAO
Aplique Trava Qufmica "1342" nos parafusos de fi-
xa9ao do motor de partida.
Trava Quimica Three Bond 1342
INSPE9AO DO RELE DE PARTIDA
Desconecte a fia9ao do motor de partida no rete de
partida.
Ugue 0 interruptor de igni9ao e inspecione a conti-
nuidade entre os terminais negativo e positiv~, pres-
sionando 0 interruptor de partida.
Se 0 rele de partida estiver em boas condi90es, ha-
vera continuidade.
SISTEMA ELETRICO 5-11
5-12 SISTEMA ELETRICO
Inspecione a bobina do rele quanto a"circuito aber-
to", "aterramento" e resistemcia. A bobina estara em
boas condiyoes se a resistencia estiver dentro das
seguintes especificayoes.
Resistencia - Padrao: Aprox. 3 - 6 n
PAINEL DE INSTRUMENTOS
Remova 0 painel de instrumentos (consulte a pagi-
na 6-18).
Desmonte 0 painel de instrumentos como se segue.
INSPEc;AO
Usando 0 multfmetro verifique a continuidade en-
tre a fiayao, consultando 0 diagrama a seguir.
Se a continuidade medida estiver incorreta, substi-
tua a peya correspondente.
NOTA
Nao enecessario remover 0 painel de instrumen-
tos para efetuar este teste.
I
I
L .._..t---I-+--+-++-
1 iT
CODIGO DE CORES
Y Amarelo
Gr Cinza
o laranja
B Branco
fYW BrancoNermelho
Lg Verde claro
BI Azul
LAMPADAS
FAROL
LUZ DO FREIO/LANTERNA TRASEIRA
SISTEMA ELETRICO 5-13
SINALEIRA
5-14 SISTEMA ELETRICO
INTERRUPTORES
Inspecione todos os interruptores quanto a conti-
nuidade, usando 0 mulHmetro e consultando a ta-
bela correspondente. Se for encontrada alguma
anormalidade, substitua 0 respectiv~ conjunto do
interruptor por um novo.
INTERRUPTOR DE IGNICAO
! R 0 Br Gr
DESLIGADO I
LlGADO I 0 I 0 n. 0
P (Estacionamento) i n. I
0,
COMUTADOR DO FAROL
I y/W Y W
ALTO i 0I -v
BAIXO i 0
I 0
INTERRUPTOR DA SINALEIRA
I B Lbl Lg
Direita I 0 -0
'-
I. !
Esquerda
I 0 ~
, '-'
INTERRUPTOR DE EMERGENCIA CD
OIW P
DESLIGADO
RUN
INTERRUPTOR DE PARTIDA ~
OIW Y/G
DESLIGADO
LlGADO
(Pressionado)
INTERRUPTORDA 8UZINA
DESLIGADO
lIGADO
(Pressionado)
G 8IW
SISTEMA ELETRICO 5-15
5-16 SISTEMA ELETRICO
INTERRUPTOR DA LUZ DO FREIO DIANTEIRO
B B
DESLIGADO
LlGADO 0 -0
INTERRUPTOR DA LUZ DO FREIO TRASEIRO
0 W
DESLIGADO
LlGADO , ~
INTERRUPTOR DO INDICADOR DE MARCHAS
WIY Bf RIB G/BI Y/BI i
Baixa v
Ponto
-'-'
Morto
29
39
'-'
I
49 IJ
Alta I
I
COOlGO DE CORES
B
BI
Br
G
Gr
Lbl
Lg
o
R
W
Y
BNV
BIY
Br/R
G/Bi
Preto
Azul
Marrom
Verde
Cinza
Azul claro
Verde claro
Laranja
Vermeiho
Branco
Amarelo
Preto com tra<,;;o branco
Preto com tra<,;;o amarelo
Marrom com tra<,;;o vermelho
Verde com tra<,;;o azul
Br/R Terra
..r..
0
0
..r..
0
0-rO
GIW
OIR
OIW
RIB
RIW
WIG
W/R
WIY
Y/BI
Y/G
Y/R
YIW
P
Verde com tra<,;;o branco
Laranja com tra<,;;o vermelho
Laranja com tra<,;;o branco
Vermelho com tra<,;;o preto
Vermelho com tra<,;;o branco
Branco com tra<,;;o verde
Branco com tra<,;;o vermelho
Branco com tra<,;;o amarelo
Amarelo com tra<,;;o azul
Amarelo com tra<,;;o verde
Amarelo com tra<,;;o vermelho
Amarelo com tra<,;;o branco
Rosa
BATERIA
ESPECIFICACOES
Tipo
Capacidade
Densidade especlfica
padrao do eletr6lito
YB7-A
28,8kC(8Ah)/10HR
1,28 at 202C
(68Q
F)
Ao instalar a bateria na motocicleta, conecte 0 tuba
de respiro no respiro da bateria.
CARGA INICIAL
ADICAO DE ELETROLITO
Tube de respire
I
I
Remova 0 tubo vedado curto antes de adicionar 0 I
eletr6lito. Abaste9a a bateria com eletr61ito (solU9ao ®
diluida de acido sulfurico com concentra9ao de
35,0% de acido por peso e densidade especffica de
1,28 a 20°C (68°F) ate atingir a marca UPPER LEVEL
(nfvel superior). 0 eletr6lito deve ser resfriado abai-
xo de 30°C (86°F) antes de ser colocado na bateria.
A bateria deve permanecer 30 minutos em descan-
so depois de adicionar 0 eletr6lito. Adicione mais
eletr6lito se necessario. Carregue a bateria de acor-
do com as especificayoes abaixo.
Corrente maxima
de carga
Tempo de carga
0,8A
o tempo de carga de uma bateria e determinado
pelo numero de meses transcorridos ap6s a data
de fabricayao.
Confirmagao da data de fabricagao
A data de fabricayao e indicada por um numero com-
posto por tres partes CD, como mostrado na ilustra-
,(ao, que indicam mes, dia e ano, respectivamente.
Um pouco antes de terminar 0 perfodo de carga,
ajuste a densidade espedfica do eletr6lito no valor
especificado. Oepois da carga, ajuste 0 nivel do
eletrolito ate atingir a marca UPPER LEVEL (nfvel
superior) com AGUA DESTILADA.
Meses ap6s
a fabricaQao IAte 6
Homs neces- I
sarias de carga i 20
SISTEMA ELETRICO 5-17
Acima
Ate 9 Ate 12 0012
30 40 60
5-18 SISTEMA ELETRICO
Manuten~ao
Inspecione visualmente a superffcie da carca9a da
bateria. Se existem sinais de trincas ou vazamento
de eletr6lito, substitua a bateria por uma nova. Se
os terminais da bateria estiverem cobertos com fer-
rugem ou uma substfmcia branca acida, limpe-os
com uma lixa.
Verifique 0 nrvel do eletr6lito e adicione agua
deslilata, conforme necessario, ate atingir 0 nrvel
superior de cada celula.
Verifique se a carga da bateria esta correta. fazen-
do a leitura da densidade especffica do eletr6lito.
Se a leitura for de 1.22 ou menos a 20°C (68°F).
isto significa que a bateria ainda esta descarregada.
NOTA
Remova primeiro 0 cabo e da bateria.
OPERACAO DE CARGA BASEADA NA
LEITURA DA DENSIDADE ESPECIFICA
Consulte a tabela a seguir para efetuar uma leitura
c~rreta da densidade especffica do eletr61ito a 20°C
(68°F).
Para fazer a leitura da densidade especffica do
eletr6lito, utilize um denslmetro e fa9a a leitura da
gradua9ao na borda da escala da boia {parte curva
da superffcie do eletrolito}. conforme ilustrado na
figura.
Verifique a leitura (corrigida a 20°C) de acordo com
a tabela para determinar 0 tempo de carga atraves
de uma corrente constante de 0,8 amperes (1/10
da capacidade da bateria).
Tenha cuidado para que a temperatura do eletrolito
nao exceda 45°C (113°F) em nenhum momenta da
opera9ao de carga. Interrompa a opera9ao. con-
forme necessario para resfriar 0 eletrolito. Carre-
gue a bateria de acordo com a especifica9ao.
Densidade especifica do eletr6lito da bateria:
1,28 a 20°C (68°F)
2'0
0>
g.
0>
~
'"~c:
'"Cl
, 30
119
,,8
11]
, ,6
'n,
, ]4
I ]J
'n
121
'c 0 10 15 20 15 30 35 40
of 32 ., so 59 68 n 86 9S 104
Temperatura
IA CUIDADO
Nao e recomendada a aplica~ao de carga com
voltagem constante, tambem chamada de
"carga rapida", pois esta pode diminuir a vida
util da bateria.
09900-28403: Denslmetro
VIDA UTIL DA BATERIA
o 6xido de chumbo aplicado nas placas solta-se
gradativamente durante 0 usa da bateria. Quando
a base da carcaya da bateria apresentar sedimen-
tos. a bateria nao podera ser mais utilizada. Se a
bateria nso for carregada por longos periodos, ocor-
rera a formayao de sulfato de chumbo na superficie
das placas e isto ira prejudicar 0 desempenho
(sulfatayso). Neste caso, substitua a bateria por uma
nova.
Quando a motocicleta nso for utilizada por um lon-
go perfodo, a bateria estara sujeita a sulfatayao.
Quando a motocicleta nso for utilizada por mais de
um mes (especialmente durante 0 inverno),
recarregue a bateria pelo menos uma vez por meso
• Antes de carregar a bateria, remova a tam-
pa de veda~ao de todas as celulas.
• Mantenha chamas e falscas afastadas da
bateria durante a carga.
• Ao remover a bateria da motocicleta,
certifiquese de remover primeiro 0 cabo 8.
(,)
0
N
ro
.~
~
~
.g
ro
"0
.~
'"0
SISTEMA ELETRICO 5-19
Densimetro - -
1.28
1.24
1.20
1.16
1.12
1.08
1618
Tempode carga (horas)
iNDICE
RODA DIANTEIRA ........................................................................... 6- 1
GARFO DIANTEIRO......................................................................... 6- 7
COLUNA DE DIRE(:AO ................................................................... 6-16
FREIO DIANTEIRO........................................................................... 6-23
RODA E FREIO TRASEIROS ........................................................... 6-31
BALAN(:A TRASEIRA ..................................................................... 6-39
CHASSI 6-1
RODA DIANTEIRA
Torque de aperto
Item N.m kg.m
® 36-52 3,6-5,2
@ 15-25 1,5-2,5
REMOCAO E DESMONTAGEM
• Ap6ie a motocicleta no cavalete central e em um
macaco ou bloco. -
6-2 CHASSI
• Remova 0 eixo e retire aroda dianteira.
NOTA
Nao acione a alavanca do freio dianteiro enquanto
desmonta aroda dianteira.
• Endireite as arruelas de trava e remova os quatro
parafusos.
• Separe 0 disco do freio da roda.
I.. CUIDADO
Nao reutilize as arruelas de trava.
• Usando urn PUn98.0 apropriado, remova os rola-
mentos da roda.
INSPECAO
ROLAMENTO DA RODA
Inspecione manualmente as pistas internas dos ro-
lamentos da roda quanto a tOlga enquanto estes
estiverem instalados no cubo.
Gire a pista interna com os dedos para verificar se
existem rurdos anormais ou rota98.0 suave.
Substitua 0 rolamento se for encontrada alguma
anormalidade.
EIXODARODA
Usando as ferramentas especiais, inspecione 0
empenamento do eixo da rocta. Substitua 0 eixo se
o empenamento exceder 0 limite cte uso.
09900-20606: Rel6gio eomparador (1/100 mm)
09900-20701: Suporte magnetieo
09900-21304: Conjunto de bloeos em "V" (100 mm)
Limite de uso: 0,25 mm
CHASSI 6-3
Folga
k~:F=* Foiga
6-4 CHASSI
ARODARODA
Certifique-se de que a excentricidade do aro da
roda nao excede 0 limite de uso quando inspecio-
nado como mostrado. Uma excentricidade exces-
siva e causada normalmente aro torto.
NOTA
Rolamentos desgastados ou soltos devem ser
substituidos antes de reparar 0 aro da roda.
09900-20606: Relogio comparador (1/100 mm)
09900-20701: Suporte magnetico
Limite de uso (Axial e Radial): 2,0 mm
PNEU
(Consulte a pagina 2-16)
VEDADOR DE 6LEO
inspecione 0 iabio do vedador de 61eo quanto a
danos.
INSTAlACAO
Monte e instale aroda dianteira na ordem inversa
da desmontagem e rem09ao. Etetue tambem os se-
gUintes procedimentos:
ROLAMENTO DA RODA
• Aplique graxa nos rolamentos antes de instala-Ios.
Graxa Shell Alvania R3
• Instale os rolamentos da roda, usando a ferramen-
ta especial.
09913-75820: lnstalador de rolamento
DISCO DO FREIO
• Certifique-se de que 0 disco do freio esteja limpo e
sem residuos de graxa.
Instale 0 disco do freio e certifique-se de apertar
seus paratusos de fixa9ao no torque especificado.
Torque de aperto: 15 - 25 N.m (1,5 - 2,5 kg.m)
NOTA
Utilize sempre arrue/as de trava novas.
• Dobre as arruelas nos parafusos.
CHASSI 6-5
6-6 CHASSI
CAIXA DE ENGRENAGENS DO VELOciMETRO
Aplique graxa na caixa de engrenagens do veloci-
metro antes de instala-Ia e alinhe os rebaixos <2> do
cubo da roda com as duas lingOetas CD da caixa de
engrenagens.
Shell Alvania R3
GARFO DIANTEIRO
CHASSI 6-7
GARFO DIANTEIRO
REMOCAo E DESMONTAGEM
• Remova aroda dianteira (consulte a pagina 6-1)
• Remova os dois parafusos e retire 0 caliper dian-
teiro
Item
®
@
CHASSI 6-7
Torque de aperto
N.m kg.m
15-30 1,5-3,0
20-26 2,0-2,6
6-8 CHASSI
• Remova os quatro parafusos e retire 0 para-lama
dianteiro.
• Remova os parafusos.
REMOCAO
• Remova aroda dianteira (Veja a pagina 6-1).
• Retire a pinQa de freio e desconecte 0 guia do cabo
do velocimetro.
• Remova os parafusos dos lados direito e esquer-
do do para-lama dianteiro.
• Solte os parafusos superiores do garfo dianteiro.
• Puxe para baixo os garfos direito e esquerdo.
CHASSI 6-9
6-10 CHASSI
,
• Retire a porca e a mola do garfo.
• Inverta 0 garfo e bombeie-o varias vezes para re-
mover 0 6leo.
• Mantenha 0 garfo invertido por alguns minutos.
• Remova 0 parafuso da haste do amortecedor,
usando a ferramenta especial e uma chave
sextavada de 8 mm.
09940-34520: Cabo em "T"
09940-34561: Acess6rio "0"
• Remova 0 vedador de 61eo e a haste do amorte-
cedor juntamente com a mola de retorno.
• Separe 0 cilindro interno do cilindro externo usan-
do as ferramentas especiais e uma chave allen Smm
Cabo em uT" 09940-34520
Acessorio "D" 09940-34561
• Remova 0 anel de retengao do vedador de 6leo.
• Remova 0 vedador de 6leo, usando a ferramenta
especial.
09913-50121: Extrator do vedador de 61eo
1£ CUIDADO
o vedador de 61eo removido devera ser subs-
titufdo por um novo.
/
CHASSI 6·11
..
~"".
<
6-12 CHASSI
INSPE<;AO
ANEL DA HASTE DO AMORTECEDOR
Inspecione 0 anel da haste do amortecedor quanto
a desgaste e danos.
CILINDROS INTERNO E EXTERNO
Inspecione as superficies deslizantes dos cilindros
interne e externo quanto a desgaste ou riscos.
MOLA DO GARFO
MeQa 0 comprimento livre da mola do garfo e, se
este estiver abaixo do limite de uso, substitua a
mola.
Limite de uso: 386 mm
~". '_d____~ J
! !
$i'llli»1}ytl'l1mj)))i_iJl))))~)Dj.IlJIIJlljM.llti1ll}.
INSTALACAO
Monte e instale 0 garfo dianteiro na ordem inversa
da desmontagem e remo<;ao. Efetue tambem os se-
guintes procedimentos:
PARAFUSO DA HASTE DO AMORTECEDOR
Aplique adesivo Three Bond 1215 e trava qUlmica
no parafuso da haste do amortecedor e aperte-o no
torque especificado, usando uma chave sextavada
de 8 mm e as ferrarnentas especiais.
09940-34520: Cabo em HT"
09940-34561: Acessorio "0"
Torque de aperto: 20 - 26 N.m (2,0 - 2,6 kg.m)
VEDADOR DE 6LEO
Instale 0 vedador de 61eo no cilindro externo, usan-
do a ferramenta especial como mostrado.
09940-50112: tnstalador do vedador de oleo do
garfo dianteiro
OLEO DO AMORTECEDOR
• Certifique de usar urn 61eo para amortecedor que
atenda as especifica<;oes abaixo.
Tipo do oleo: OLEO PARA AMORTECEOOR N21 0
Capacidade (cada amortecedor): 174 ml
Shell Advance Fork
CHASSI 6·13
(~:lI
TraVaqUimic! IThreeBond1215
6-14 CHASSI
• Segure 0 garto na posi~ao vertical e ajuste 0 nlvel
do 61eo com a ferramenta especial.
NOTA
Ao ajustar 0 n[vel do 6leo, remova a mola e com-
prima completamente 0 cilindro interno.
09943-74111: Medidor de nivel de 61eo do amorte-
cedor
Nivel do 6leo: 166
Quantidade de 61eo em cada amortecedor: 174 ml
MOlA DO GARFO
Quando instalar a mota do garto, a extremidade
com os elos mais pr6ximos devera ficar virada para
cima.
PORCA
Aperte a porea, usando a ferramenta especial, como
mostrado abaixo:
09941-03610: Chave sextavada combinada 8 x
10mm.
MONTAGEM
• Aperte os parafusos superiores do garto no torque
especificado.
Torque de aperto:
Mesa Superior: 20 N.m - 30 N.m
2.0 kg.m - 3.0 kg.m
Mesa Inferior: 25 N.m - 35 N.m
2.5 kg.m - 3.5 kg.m
NOTA
Sempre utilize um ane/ de veda980 novo.
Paracima
t
• Aperte os parafusos da mesa inferior no torque
especificado.
Torque de aperto: 25 - 35 N.m (2,5 - 3,5 kg.m)
• Ajuste 0 guid6es, alinhando sua marcas gravadas
com a superficie de contato do suporte.
• Fixe os suportes dos guid6es de tal forma que as
tolgas ® nas partes dianteira e traseira dos gui-
does fiquem equalizadas.
• Aperte os parafusos dos suportes dos guidoes no
torque especiticado.
Torque de aperto: 12 - 20 N.m (1,2 - 2,0 kg.m).
CHASSI 6·15
;
(A:+*==i.
6-16 CHASSI
COLUNA DE DIRECAO
REMOCAO E DESMONTAGEM
• Remova aroda dianteira (consulte a pagina 6-1).
• Remova 0 garfo dianteiro (consulte a pagina 6-7).
• Remova as tampas laterais (consulte a pagina 3-2).
• Remova 0 assento (consulte a pagina 3-2).
• Remova 0 tanque de combustivel (consulte a pa-
gina 3-2).
• Remova os dois parafusos e retire~0 faro!.
Torque de aperto
Item N.m kg.m
A l 35-55 3.5-5.5
B 12-20 1.2-2.0
C 20-30 2.0-3.0
D 25-35 2.5-3.5
• Desconecte os adaptadores e a fia98.0, e remova
os fios do alojamento do faro!.
• Remova os dois parafusos e retire 0 alojamento
do faro!.
• Remova as duas porcas e retire as sinaleiras es-
querda e direita.
• Remova a tampa da chave de ignig8.o.
CHASSI 6·17
6-18 CHASSt
• Remova os dois parafusos e retire 0 painel de
instrumentos.
• Remova 0 parafuso da presilha da fiayao.
• Remova 0 parafuso da brayadeira da mangueira
do freio.
• Deseoneete 0 eabo interno da embreagem da ala-
vanea da embreagem.
• Remova a porea superior da eoluna de dire9ao e
retire a mesa superior.
NOTA
Segure os suportes esquerdo e direito do farol
com a mao para evitar que caiam.
• Remova a porea da coluna de dire9ao e retire a
coJuna.
NOTA
Segure a co/una de diret;8.o com a mao para evi-
tar que esta caia.
• Remova as esferas inferior e superior do rolamento.
Numero de esferas Superior 22 pe9as
Inferior 18 pe9as
CHASSI 6-19
6-20 CHASSI
• Remova a pista externa instalada na coluna de
direy8.o. Para esta operay8.o, use uma talhadeira.
• Retire as duas pistas internas instaladas nas ex-
tremidades inferior e superior do tubo da coluna.
INSPECAO
Inspecione e verifique as peyas removidas quanto
as seguintes anormalidades:
• Empenamento dos guid6es.
• Desgaste dos suportes dos guid6es.
• Pistas engripadas ou desgastadas.
• Esferas desgastadas ou danificadas.
• Empenamento da coluna de direy8.o.
,
"
""""
~
MONTAGEM
Monte e instale a cotuna de dire<;8.o na ordem inver-
sa da desmontagem e remoy8.o. Efetue tambem os
seguintes procedimentos:
PISTAS INTERNAS
Instale as pistas internas superior e inferior, usando
a ferramenta especial.
09941-34513: Instalador da pista externa do ro-
lamento da direy80
ESFERAS
ApJique graxa nas pistas internas inferior e superior
quando instalar as esferas.
Shell Alvania R3
Numero de esferas Superior 22 peyas
Inferior 18 peyas
PISTA EXTERNA
Instale a pista externa na cotuna de dire98.0, usan-
do a ferramenta especial.
09941-74910: Instaiador do rolamento da direy8o.
PORCA DA COLUNA DE DIRE9AO
• Aperte a porca da coluna de direy8.o no torque de
40 • 50 N.m (4,0 - 5,0 kg.m), usando a ferramenta
especial.
09940-14911: Chave da porca da coluna de direy80
CHASSI 6·21
6-22 CHASSI
• Gire a coluna de direy80 para a esquerda e para
a direita, de urn extremo a outro, cinco ou seis ve-
zes para assentar os rolarnentos de esferas.
• Solte a porca da coluna de direy80 cerca de 1/4 -
Y2 volta.
NOTA
Este ajuste ira variar de motocic/eta para motoci-
cleta
• Aperte 0 parafuso superior da coluna de direy80
no torque especificado.
Torque de aperto: 35 - 55 N.m (3,5 - 5,5 ~g.m)
1.& CUIDADO I ~
Oepois de efetuar 0 ajuste e instalar a mesa
superior da coluna de direyao, "mova" 0
conjunto da roda dianteira para frente e para I
tras para certificar-se de que nao existe fol- -
ga e que 0 procedimento de instalayao foi
efetuado corretamente. Por ultimo, certifi-
que-se de que a coluna de direyao move-se
livremente da esquerda para direita com seu
proprio peso. Se houver atguma folga ou se
a cotuna estiver com um aperto excessivo,
ajuste novamente a porca da coluna de di-
reyao.
FREtO DIANTEIRO
FREIO A DISCO
6-24 CHASSI
SUBSTITUICAo DAS PASTILHAS
DO FREIO
• Remova os parafusos de fixayao do caliper e reti-
re a pinya.
liL CUIDADO
Nao acione a alavanca do freio quando des-
montar a pin~a.
• Empurre completamente 0 suporte da pinya e 0
pistao na pinya quando remover as pastilhas.
• Remova as pastilhas.
liL cUIDADO I JSubstitua as pastilhas do freio em conjun-
to. Caso contrario, 0 desempenho de I
frenagem sera afetado adversamente. '
• Aplique graxa Lumobras Lunomoly PT/4 no su-
porte da pinya.
• Empurre 0 pistao e seu suporte completamente
na pinya quando instalar a pinya.
• Aperte os parafusos de fixayao do caliper no torque
especificado.
Torque de aperto: 15 - 25 N.m (1,5 - 2,5 kg.m)
REMOCAO E DESMONTAGEM
DA PINCA
• Solte 0 parafuso e rernova a coberta da pinga.
• Desconecte a rnangueira do freio da pinga e cole-
te 0 fluido em urn recipiente apropriado.
1£ CUIDADO
Nunca reutilze restos de fluido de freio de
outros serviyos ou que tenha ficado arrnaze-
nado por muito tempo.
• Remova os parafusos de fixagao da pinga e retire
a pinga.·
• Retire as pastilhas.
CHASSI 6·25
6-26 CHASSI
• Remova 0 suporte da pinya.
• Coloque um pano sobre 0 pistao para evitar que
este salte para fora. Retire 0 pistao com uma pisto-
la de ar.
IA CUIOAOO
Nao use ar sob alta pressao para evitar da-
nos no pistao.
• Remova 0 pistao, 0 protetor de borracha e 0 selo
do pistao.
INSPECAO
CILlNDRO DA PINCA
Verifique se as paredes do cilindro da pinya apre-
sentam riscos, marcas ou outros danos.
PISTAO
Inspecione a superffcie do pisUio quanto a riscos ou
outros danos.
PECAS DE BORRACHA
Inspecione as pec;as de borracha quanto a danos e
desgaste.
DISCO DO FREIO
• Meya a espessura do disco, usando um micr6rnetro.
09900-20205: Micr6metro (0 -25 mm)
Limite de uso: 3,0 mm
• Com 0 disco instalado na roda, verifique 0
empenamento de sua face, usando um rel6gio
comparador, conforme mostrado.
09900-20606: Rel6gio comparador (1/100 mm)
Limite de uso: 0,3 mm
CHASSI 6-27
00
6·28 CHASSI
PASTILHAS 00 FREIO
A extensao do desgaste das pastilhas do freio pode
ser avaliada, observando-se as marcas de limite
vermelhas gravadas na pastilha.
Quando 0 desgaste exeeder a marea de limite ver-
melha, substitua as pastilhas por novas.
IA CUIDADO
Substitua as pastilhas do freio em conjun-
to. Caso contnirio, 0 desem penho de
frenagem sera afetado adversamente.
MONTAGEM DA PINC;A
Monte e instale a pinya na ordem inversa da remo-
yao e desmontagem. Efetue tambem os seguintes
proeedimentos;
!A CUIDADO
Lave os componentes da pinya com fluido de
freio novo antes de instala-Ios. Nunca utilize
solventes de limpeza ou gasolina para lava-los.
Aplique fluido de freio na cavidade da pinya
em todas as peyas internas antes de inseri-Ias
na cavidade.
• Aplique graxa Lumobras Lumomoly PT/4 no su-
porte da pinc;a.
99000-25100: Graxa de silicone Suzuki
TORQUE DE APERTO
Item N.m kg.m
A 5-8 0,5-0,8
B 20-25 2,0-2,5
C 15-25 1,5-2,5
!i1'~'lain!~lan
Sangre 0 ar do circuito do freio depois de
montar a pinya (consulte a pagina 2-15).
I
,I
REMOCAO E DESMONTAGEM
DO CILINDRO MESTRE
• Coloque um pano sob 0 parafuso de uniao do cilin-
dro mestre para coletar os respingos de fluido de freio.
Solte 0 parafuso de uniao e desconecte a mangueira
do freio da conexao do cilindro mestre.
I.A CUIDADO
Retire imediata e completamente os respin-
gos de fluido de freio que entrarem em con-
tato com qualquer pega da motocicleta. 0
ffuido reage quimicamente com pintura, phis-
tico, materiais de borracha, etc., e poderia
danifica-Ios seriamente.
• Remova os dois parafusos do suporte e retire 0
cilindro mestre.
• Retire os dois parafusos de fixac;ao e separe a tam-
pa e 0 diafragma:
• Drene 0 fluido de freio.
• Remova 0 protetor de borracha do retentor de po.
• Remova 0 anel elastico, usando a ferramenta es-
pecial.
09900-06108: Alicate para anel elastico
• Remova 0 pistao, 0 retentor primario e a mola.
CHASSI 6·29
6·30 CHASSI
INSPECAO
• Inspecione a cavidade do cilindro mestre quanto
a riscos ou outros danos.
• Inspecione a superffcie do pistao e do retentor
primario quanto a riscos ou outros danos.
• Inspecione 0 protetor de borracha do retentor de
p6 quanto a desgaste ou outros danos.
INSTALACAO
Monte e instale 0 cilindro mestre na ordem inversa
da remogao e desmontagem. Efetue tambem os
seguintes procedimentos:
I..... CUIDADO
Lave os componentes do cilindro mestre
com fluido de freio novo antes de instala-
los. Nunca utilize solventes de limpeza ou
gasolina para lava-los.
Aplique fluido de freio na cavidade do cilin-
dro mestre e em todas as pegas internas
antes de inseri-Ias-na cavidade.
• Quando instalar 0 cilindro mestre nos guid6es,
aperte primeiro 0 parafuso superior do suporte,
conforme mostrado.
Torque de aperto: 5 - 8 N.m (0,5 - 0,8 kg.m)
Sangre 0 ar do sistema de freio depois de
montar 0 cilindro mestre (consulte a pagina
2-14).
1Para
cima
--lLFolga
RODA E FREIO TRASEIROS
! Torque de aperto
Item N.m kg.m
if. 50-80 5,0-8,0
B 5-8 0,5-0,8
C 4-5 0,4-0,5 I
0 18-28 1,8-2,8 I
REMOCAO E DESMONTAGEM
• Apoie a motocicleta no cavalete central.
• Remova a porca do ajustador do freio traseiro e
solte a vareta do freio.
• Retire a cupilha e, em seguida, remova a porca e
o parafuso do braQo de articulaQao.
CHASSI 6-31
6-32 CHASSf
• Retire a cupilha e remova a porca do eixo traseiro.
• Solte as contraporcas e os parafusos direito e es-
querdo dos ajustadores da corrente.
• Retire 0 eixo traseiro e remova a corrente da co-
roa de transmissao.
• Retire aroda traseira.
• Separe 0 espelho do freio da roda.
• Endireite as arruelas e remova as quatro porcas.
• Retire a coroa de transmissao e 0 flange-
• Remova 0 vedador de 6leo, usando a ferramenta
especial.
09913-50121: Extrator do vedador de oleo
• Remova 0 rolamento junto com 0 retentor do flange.
• Remova as borrachas amortecedoras da roda.
• Remova os rolamentos esquerdo e direito da roda.
NOTA
Remova primeira 0 ralamenta do lada esquerda
para faciJitar 0 traba/ha.
CHASSI 6-33
6-34 CHASSI
• Retire as sapatas do freio.
• Retire a porea e 0 parafuso do bravo de
acionamento do freio.
• Retire 0 came do freio, a arruela, 0 anel de vedayao
e 0 bravo de acionamento.
INSPECAO
ROLAMENTOS DA RODA
Inspecione manualmente os rolamentos da roda
quanto a folga. Gire a pista interna com os dedos
para verificar se existe algum rufdo anorma( e se a
rotayao e suave.
Substitua 0 roJamento se for encontrada alguma
anormalidade.
Folga
EIXO DA RODA
Usando as ferramentas especiais, verifique 0 eixo
da roda quanto a empenamento. Substitua 0 eixo
se 0 empenamento exceder 0 limite de uso.
09900-20606: Rel6gio eomparador (1/100 mm)
09900-20701: Suporte magnetieo
09900-21304: Conjunto de bloeos em "V" (100 mm)
Limite de usa: 0,25 mm
ARODARODA
Certifique-se de que a excentricidade do aro da roda
nao excede 0 limite de uso quando verificada con-
forme mostrado.
Caso encontre uma excentricidade excessiva subs-
titua 0 aro da roda.
NOTA
Os ro/amentos soltos ou desgastados devem ser
substitufdos antes de reparar 0 aro da roda.
Limite de uso (Axial e Radial): 2,0 mm
CHASSI 6-35
6-36 CHASSI
PNEU (CONSULTE A pAGINA 2-16)
COROA
Inspecione os dentes da coroa quanto a desgaste.
Se estiverem desgastados como ilustrado, substi-
tua a coroa e a corrente de transmissao.
TAMBOR DO FREIO TRASEIRO
Mega 0 D.1. do tambor do freio traseiro para deter-
minar a extensao do desgaste. Se 0 desgaste ex-
ceder 0 limite de usc, substitua 0 tambor. 0 limite
de uso esta indicado na parte interna do tambor.
Limite de uso: 130.7 mm
SAPATAS DO FREIO
Inspecione as sapatas do freio e determine se de-
vern ou nao ser substituidas, medindo a espessura
das lonas.
Limite de uso: 1,5 mm
IA CUIDADO
Substitua as sapatas do freio em conjunto.
Caso contrario, 0 desempenho de frenagem
sera afetado adversamente.
Desgaste Normal Desgaste Excessivo
1
,,
BORRACHASAMORTECEDORAS
Inspecione as borrachas amortecedoras da roda
quanto a desgaste e danos.
INSTALACAO
Monte e instale aroda e 0 freio traseiro na ordem
inversa da desmontagem e remoyao. Efetue tam-
bem os seguintes procedimentos:
ROLAMENTOS DA RODA
• ApJique graxa nos rolamentos antes de instala-Ios.
Graxa Shell Alvania R3.
• Instale os rolamentos na roda, usando a ferramenta
especial.
NOTA
Instale primeiro 0 rolamento do lado direito.
09913.80112: Instalador de rolamento
FLANGE
• Insira 0 rolamento com 0 retentor, usando a ferra-
menta especial.
09940-53311: Instalador de rolamento
CHASSI 6·37
6-38 CHASSI
COROA
Depois de apertar as quatro porcas no torque es-
pecificado, dobra as lingOetas das arruelas de tra-
va.
Torque de aperto: 18 - 28 N.m (1,8 - 2,8 kg.m)
CAME DO FREIO
Aplique graxa no came do freio.
99000-25010: Super graxa Suzuki "A"
riY.N@d'3d3f.1
Tenha cuidado para nao aplicar muita graxa
no came. Se a graxa entrar em contato com
a lona, 0 desempenho de frenagem sera di-
minuido.
BRAC;O DE ACIONAMENTO DO FREIO .
Instale 0 braQo de acionamento do freio e aperte B.-
porca no torque especificado.
Torque de aperto: 5 - 8 N.m (0,5 - 0,8 kg.m)
• Aplique graxa no flange, conforme mostrado.
Graxa Shell Alvania R3
1
,i
BAlANCA TRASEIRA
@
1 I~
REMOCAO E DESMONTAGEM
• Remova aroda traseira (consulte as paginas 6-31)
• Remova os dois parafusos e retire a capa da cor-
rente.
CHASSI 6·39
Torque de aperto
Item N.m kg.m
A 50-80 5,0-8,0
B 10-15 1,0-1,5
6-40 CHASSI
• Remova as poreas do amorteeedor traseiro e re-
tire as unidades do amorteeedor.
• Remova a porea de artieulac;;ao da balanc;;a e reti-
re 0 eixo.
• Remova a balanc;;a.
• Retire a eupilha e, em seguida, remova a porea e
o parafuso.
• Remova 0 brac;;o de artieulac;;ao.
• Remova as tampas dos retentores de po e retire
os espac;;adores.
1
, • Retire a bucha, usando as ferramentas especiais.
09923-73210: Extrator de rolamento
09930-30102: Eixo deslizante do extrator do rotor
INSPEC;Ao
BUCHAS
Inspecione a bucha quanto a desgaste e danos.
EIXO DE ARTICULACAO DO BRACO OSCILANTE
Usando as ferramentas especiais. inspecione 0 eixo
de articulayao quanto a empenamento. Substitua 0
eixo se 0 empenamento exceder 0 limite de uso.
09900-20606: Relogio comparador (1/100 mm)
09900-20701: Suporte magnetico
09900-21304: Conjunto de blocos em "V" (100 mm)
Limite de uso: 0.6 mm
CHASSI 6-41
6-42 CHASSI
INSTALACAO
Monte e instale a balanya na ordem inversa da re-
moyao e desmontagem. Efetue tambem os seguin-
tes procedimentos:
BUCHA DA BALANCA
Instale a bucha sob pressao na balanya usando a
ferramenta especial.
09924-84510: Conjunto do instaiador de
rolamento
TAMPA DO RETENTOR DE PO E ESPACADOR
Aplique graxa no espayador e na tampa do retentor
de po ao instaia-Ios.
Graxa Shelf Alvania R3
1
, INF.ORMA~OESDESERV/~O
iNDICE
DIAGNOSE DE DEFEITOS .............................................................. 7- 1
FERRAMENTAS ESPECIAIS .......................................................... 7- 8
TORQUE DE APERTO •.....•••.•••.••..••...••.•.•..•••.....••.....•.•••........•.•••.•••. 7-14
INFORMACOES DE SERVICO ........................................................ 7-16
PASSAGEM DA FIACAO E DOS CABOS ....................................... 7-26
DIAGRAMA ELETRICO •..........••••.•..........•.•.•......•.......••.••.........••.•••.• 7-30
1
1 DIAGNOSE DE DEFEITOS
MOTOR
Problema Sintoma e causas possiveis
Motor nao funciona Compressao muito baixa
ou funciona 1. Foiga das valvulas fora da especifica9ao
com dificuldade. 2. Guia das valvulas desgastadas ou valvulas assentadas de forma
incorreta
3. Valvulas fora de sincronizayao
4. Aneis do pistao excessivamente desgastados
5. Cavidade do cilindro desgastada
6. Motor de partida funciona muito lentamente
7. Aperto incorreto das velas de igniyao
Velas nao produzem faiscas
1. Velas de igniyao sujas
2. Velas de igniyao umidas
3. Bobina de igniyao defeituosa
4. M6dulo de igniyao ou unidade COl defeituosa
5. Bobina captadora defeituosa
6. Cabos de alta tensao com circuito
o combustivel nao chega aos carburadores
1. Oriflcio da tampa do tanque de combustivel obstruido
2. Registro de combustiveI obstruido ou defeituoso
3. Valvula de agulha do carburador defeituosa
4. Mangueira de combustiveI obstruido
Motormorre 1. Velas de ignigao sujas
com facllidade. 2. Bobina captadora defeituosa
3. Modulo de ignigao defeituoso
4. Mangueira de combustivel obstruida
5. Gicles do carburador obstruidos
6. Foiga das valvulas fora da especifica9ao
Motor com ruido. Trepidayao excessiva das vidvulas
1. Foiga excessiva das valvulas
2. Molas das valvulas fracas ou quebradas
3. Balancins ou eixos dos balancins desgastados
Ruido aparenta ser no pisUio
1. Pistao ou cilindro desgastado
2. Camara de combustao suja com carvao
3. Pinos ou cavidades dos pinos dos pist5es desgastados
4. Aneis ou canaletas dos aneis dos pist5es desgastados
Ruido aparenta ser na corrente de comando
1. Corrente muito esticada
2. Engrenagem de comando desgastada
3. Ajustador da tensao nao funciona
Ruido aparenta ser na embreagem
1. Estrias da arvore secundaria OU cuba desgastado
2. LingOetas dos discos da embreagem desgastados
3. Discos e separadores da embreagem empenados
4. Coxins da embreagem fracos
INFORMAC;OESDESERVlC;O 7-1
Soluc;ao
Ajustar
Reparar ou substituir
Ajustar
Substituir
Substituir ou retificar
Consultar "Diagnose
de defeitos eletricos"
Reapertar
Limpar ou substituir
Limpar e Secar
Substituir
Substituir
Substituir
Substituir
Limpar
Limpar ou substituir
Substituir
Limpar ou substituir
Umpar
Substituir
Substituir
Umpar
Limpar
Ajustar
Ajustar
Substituir
Substituir
Substituir
Umpar
Substituir
Substituir
Substituir
Substituir
Reparar ou Substituir
Substituir
Substituir
Substituir
Substituir
7-2 INFORMAyOESDESERVU?O
~1;
Problema Sintoma e causas possiveis Soluyao ,~
Motor com ruido Ruido aparenta ser na arvore de manivelas
1, Mancais desgastados au queimados Substituir
2, Rolamentos do colo da biela desgastados au fundidos Substituir
3. Foiga axial muito grande Substituir
Ruido aparenta ser na transmissao
1. Engrenagens desgastadas ou com fricgao Substituir
2. Estrias com desgaste excessive Substituir
3. Engrenagens primarias desgastadas ou com fricyao Substituir
4. Rolamento com desgaste excessivo Substituir
Embreagem patinando 1. Desajustada au nao ha taiga no controle da embreagem Ajustar
2. Molas da embreagem fracas Substituir
I 3. Plato desgastado au empenado Substituir
4. Discos e separadores da embreagem empenados Substituir
Embreagem agarrando 1. Desajustada ou com folga excessiva Ajustar
2. Algumas molas da embreagem fracas Substituir
I 3. Plato au discos e separadores da embreagem empenados Substituir
Nao efetua mudanQa na 1. Tambor seletor de marchas quebrado Substituir
transmissao 2. Garfos seletores empenados Substituir
3. Garra de mudanc;:a desgastada Substituir
Transmissao nao efetua 1. Mala de retorno do eixo de mlldangas quebrada Substituir
mudanga descendente 2. Eixo de mudanyas com fricc;:ao ou engripado Reparar
3. Garfos seletores empenados ou desgastados SlIbstituir
Transmissao nao retem a 1. Engrenagens de mudanc;:a das arvores primaria ou
marcha secundaria desgastadas Substituir
2. Gartos seletores desgastados ou empenados Substituir
3. Mola timitadora de mudanc;:as fraca Substituir
4. Garra de mudanya desgastada Substituir
Motor com marcha lenta 1. Foiga das valvulas fora da especificac;:13.o
I
Ajustar
irregular 2. Assentamento inadequado das valvulas Substituir
3. Guia da valvula defeituosa Substituir
4. Salancim ou eixo do balancim desgastado I Substituir
5. Foiga da vela de igni913.o muito grande I Ajustar ou substituir
6. Sobina de ignic;:13.o defeituosa resultando em uma faisca fraca Substituir
7. M6dulo de igni913.o defeituoso Substituir
8. Nivel de combustivel na cuba da b6ia do carburador incorreto Ajustar
9. Gich~s do carburador obstruidos Limpar
10. Sobina captadora defeituosa Substituir
Motor funciona 1. Mola das valvulas fracas Substituir
irregularmente em 2. Ressaltos ou balancins desgastados Substituir
altas rota~oes 3. Sincronizac;:ao das valvulas incorreta Ajustar
4. Foiga muito pequena da vela de igniyao Ajustar
5. Sobina de igni9ao defeituosa Substituir
6. M6dulo de igni913.o ou bobina captadora defeituosa Substituir
7. Nivel de combustivel muito baixo na cuba da boia Ajustar
8. Elemento do filtro de ar obstruido Limpar
9. Mangueira de combustivel obstruida resultando em suprimento
inadequado de combustivel para 0 carburador Limpar
INFORMACOESDESERVICO 7-3
Problema Sintoma e causas possiveis Solu980
Fuma9a de escapamento 1. Excesso de 61eo no motor Verificar a janela de
com sujeira ou densa inspe<;ao e drenar
o excesso de 61eo
2. Cilindro ou aneis do pistao desgastados Substituir
3. Guia da valvula desgastada Substituir
4. Paredes do cilindro riscadas ou escoriadas Substituir
5. Hastes das valvulas desgastadas Substituir
6. Vedador da haste defeituoso Substituir
7. Aneis laterals desgastados Substituir
Falta de potencia 1. Foiga das valvulas muito pequena Ajustar
no motor 2. Molas das valvulas fracas Substituir
3. Sincroniza<;ao das valvulas fora da especifica<;ao Ajustar
4. Cilindro ou aneis do pistao desgastados Substituir
5. Assentamento irregular das viilvulas Reparar
I
6. Velas de igni<;ao sujas Limpar ou substituir
7. Foiga da vela de igni<;ao incorreta Ajustar ou substituir
8. Gicles do carburador obstruidos Limpar
9. Nivel de combustivel incorreto na cuba da boia Ajustar
10. Elemento do filtro de ar obstruido Limpar
11. Balancins ou eixos dos balancins desgastados Substituir
12. Entrada talsa de ar Reapertar ou substituir
13. Excesso de oleo no motor Drenar 0 excesso de 61eo
Motor com 1. Deposito de carvao excessivo na cabe<;a do pistao Limpar
superaquecimento 2. Nao hi! quantidade suficiente de 61eo no motor Completar 0 nivel
3. Bomba de 61eo defeituosa ou circuito de 61eo obstruido Reparar ou limpar
I
4. Nivel de combustivel muito baixo na cuba da boia Ajustar
5. Entrada falsa de ar Reapertar ou substituir
6. Oleo do motor incorreto Trocar
CARBURADOR
Problema Sintoma e causas possiveis SolU9ao
Problema na partida 1. Gicle de partida obstruido Limpar
2. Tubo do motor de partida obstruido
I
Limpar
3. Vazamento de ar pela junta entre a carca<;a do motor de partida e a
carburador Inspeeionar a carcaya do
I
motor de partida e a carbu-
! rador quanta ao aperto cor-
reto. Ajustar e substituir a
junta
4. Batao de partida nao opera corretamente Verificar e ajustar
Problemas em marcha 1. Gicle de mistura e gicle de mistura de ar obstruidos au soltos Verifiear e limpar
lenta ou baixa rotayao 2. Safda do gicle de mistura au deriva<;:ao obstrufda Verificar e limpar
3. Batao de partida nao esta totafmente fechado Verificar e ajustar
Problema em media 1. Gicle principal ou gicle principal de ar obstruido Verifiear e limpar
ou alta rota9ao 2. Gicle de agulhas obstruido Verifiear e limpar
3. Valvula de aeelerayao (borboleta) funcionando incorretamente Verificar 0 funeionamento da
valvula de acelera<;ao
(borboleta)
4. Filtro de combustivel obstruido Verificar e limpar
Fluxo excessivo ou 1. Valvula de agulha desgastada ou danifieada
I
Substituir
oscilayao do nlvel de 2. Mala da valvula de agulha quebrada Substituir
combustivel 3. B6ia nao funciona eorretamente Verifiear e ajustar
4. Material estranho na valvula de agulha Limpar
5. Nivel de combustivel muito alto ou muito baixo Ajustar a nivel da b6ia
7-4 INFORMAyOESDESERVlyO
SISTEMA ELETRICO
Problema Sintoma e causas possiveis
Nao ha faisca ou 1. Sobina de igniyao defeituosa
faisca insuficiente. 2. Vela de igniyao defeituosa
3. Modulo de igniyao defeituoso
4. Sobina captadora defeituosa
5. Unidade COl defeituosa
Vela de ignitrao fica 1. Mistura ar/combustivel muito rica
rapidamente suja 2. Marcha lenta muito acelerada
comcarvao 3. Tipo incorreto de gasolina
4. Elemento do filtro de ar sujo
5. Vela de igniyao muito tria
Velas de igniQao 1. Aneis do pistao desgastados
ficam logo sujas 2. Cilindro ou pistao desgastado
3. Foiga excessiva na haste/guia da valvula
4. Vedador de 61eo desgastado
Eletrodos das velas 1 . Motor superaquecido
superaquecidos ou 2. Vela de igniyao solta
queimados 3. Mistura ar/combustivel muito pobre
4. Vela de igniyao muito quente
Alternador nao carrega 1. Fios com circuito aberto, em curto ou conexoes soltas
2. Sabina do alternador aterrada, em curto ou com circuito aberto
3. Reguladorlretificador em curto ou danificado
Alternador carrega, 1. Fios tendem a ficar em curto, com circuito aberto ou
mas a carga esta soltos nos terminais
abaixo da especificayao 2. Sobina do estator do alternador aterrada ou com circuito aberto
3. Regulador/retificador defeituoso
4. Quantidade insuficiente de eletrolito na bateria
5. Piacas das celulas da bateria defeituosas
Sobrecarga do alternador 1. Curto-circuito interno na bateria
2. Elemento do resistor do regulador defeituoso ou danificado
3. Aterramento incorreto do regulador
Carga instavel 1. Isolamento do fio desfiado devido avibrayao,
resultando em curto intermitente
2. Alternador com curto Interne
3. Regulador/retificador defeituoso
Interruptor de partida 1. Sateria descarregada
nao funciona 2. Contato do interruptor defeltuoso
I
3. Escovas nao estao corretamente assentadas
no comutador do motor de partida
4. Rele de partida defeituoso
Solutrao
Substituir
Substituir
Substituir
Substituir
Substituir
Ajustar 0 carburador
Ajustar
Trocar
Limpar
Substituir por um tipo
maisquente
Substituir
Substituir
Substituir
Substituir
Afinar
Reapertar
Ajustar 0 carburador
Substituir por um tipo
maisfrio
Reparar, substituir
ou reapertar
Substituir
Substituir
Reparar ou reapertar
Substituir
Substituir
Adicionar agua destilada
Substituir a bateria
Substituir a bateria
Substituir
Limpar e apertar a conexao
do fio terra
Reparar ou substituir
Substituir
Substituir
Reparar au Substituir
Substituir
Reparar ou substituir
Substituir
":,,,;"1
;'ft::, ",,~
INFORMA~OESDE SERVI~O 7-5
BATERIA
Problema 5intoma e causas possivels 50lu98O
"5ulfata980", substancia 1. Quantidade insuficiente de eletr61ito Adicionar agua destilada e
branca acida ou manchas carregar a bateria. Se a ba-
nas superficies das placas teria nao aparentar estar
dascelulas danificada, a "sulfata~ao»
nao tera avan9ado multo.
2. Carca9a da bateria trincada Substituir a bateria
3. Bateria permaneceu descarregada durante muito tempo Substituir a bateria
4. Contamina9ao do eletrolito (Materiais estranhos entraram Se parecerque a sulfata9ao
na bateria e se misturaram com 0 eletr6lito) nao avan90u muito, tente
restaurar a bateria,
abastecendo-a com eletr61ito
novo e carregando-a
totalmente.
Bateria descarrega 1. Metoda de carga incorreto Verificar 0 alternador, regu-
rapidamente lador/retificador e conexoes
do circuito e fazer os ajus-
tes necessarios para obter
i
a carga especiticada.
I 2. Placas das celulas perdem muito de seu material ativo Substituir a bateria e corrigir
como resultado de sobrecarga o metodo de carga.
3. Existe curto dentro da bateria como resultado do acumulo
excessivo de sedimentos. causado por eletr6lito com
alta densidade especifica Substituir a bateria.
4. Densidade especifica do eletr61ito muito baixa Carregara bateriatotalmente
na carga especificada.
5. Eletr6lito contaminado Substituir 0 eletr6lito
e carregar a bateria.
6. Bateria muito velha Substituir a bateria
Inversao na polaridade Batefia conectada incorretamente no sistema, 0 que faz com que seja Substituir a bateria e
da bateria carregada na diret;:ao contraria certificar-se de que seja
conectada adequadamente.
"5ulfata9ao" da bateria 1. Carga muito alta ou muito baixa (quando nao estiverem sendo usa-
j das, as baterias devem ser carregadas no minimo uma vez por mes
para evitar sulfatat;:ao) Substituir a bateria
2. Nivel incorreto de eletr6lito na bateria ou densidade especifica do
eletr6lito muito alta ou muito baixa Manter 0 eletr61ito no nlvel
especificado ou ajustar a
densidade especifica, con-
sultando as instruyoes do
fabricante da bateria.
3. Bateria permaneceu inativa durante muito tempo em clima frio Substituir a bateria, se esti-
ver muito sulfatada.
Bateria descarrega muito 1. Partes superiores e laterais da carca~a muito sujas Limpar
rapidamente 2.lmpureza no eletr6lito ou densidade especifica do eletr6lito
muitoalta Trocar 0 eletr6lito, consul-
I
tando as instruyoes do fa-
bricante da bateria.
~,.' "_7~__IN_F~OR_M_A.C_6E_S_D_E_SE_R_V~IC_O______________________________________________________c~
CHASSI
Problema Sintoma e causas possiveis Solu98O
Direyao Pesada 1, Porca da coluna de direyao com aperto excessivo Ajustar
2. Rolamento da coluna de direyao quebrado Substituir
3. Coluna de direyao empenada Substituir
4. Pneus com pressao insuficiente Ajustar
Guidao com vibra9ao 1. Falta de equilibrio entre os garfos dianteiros direito e esquerdo Substituir
2. Garfo dianteiro empenado Substituir ou reparar
3. Eixo dianteiro empenado ou pneu defeituoso Substituir
Roda dianteira 1. Aro da roda empenado Substituir
com vibra9so 2. Rolamentos da roda dianteira desgastados Substituir
3. Pneu defeituoso ou incorreto Substituir
4. Eixo dianteiro solto Reapertar
Suspensso dianteira 1 . Molas fracas Substituir
muitomacia 2. Quantidade insuficiente de 61eo no amortecedor Completar
Suspensao dianteira 1. Oleo do amortecedor muito viscoso Trocar
muitodura 2. Muito 61eo no amortecedor Drenar 0 excesso de 61eo
Suspensao dianteira 1. Quantidade insuficiente de 61eo no amortecedor Completar
com muito ruido 2. Porcas da Suspensao soltas Reapertar
Roda traseira com 1. Aro da roda empenado Substituir
vibrayao 2. Rolamentos da roda traseira desgastados Substituir
3. Pneu incorreto ou defeituoso Substituir.
4. Porea do eixo solta Reapertar
!
5. Buehas do bravo oscilante desgastadas Substituir
6. Porcas do amortecedor traseiro soltas Reapertar
Suspensao tr'aseira 1. Mola do amortecedor traseiro traea Substituir
muitomacia 2. Ajuste incorreto da Suspensao traseira· Ajustar
Suspensao traseira 1. Ajuste incorreto da Suspensao traseira Ajustar
muito dura 2. Buchas do brayO oscilante desgastadas I Substituir
Suspensao traseira 1. Porcas da Suspensao traseira soltas
I
Reapertar
com muito ruido
I
2. Buchas do bravo oscilante desgastadas Substituir
, ~ INFORMACOESDESERVICO 7·7
FREIOS
Problema Sintoma e causas possiveis Solugao
Frenagem Insuficiente 1. Quantidade insuficiente de fluido de freio no reservatorio Completar ate atingir 0 nivel
(Dianteiro e Traseiro) 2. Presenya de ar no circuito do fluido de freio Sangraroar
3. Pastilha desgastadas Substituir
4. Folga excessiva no pedal ou na alavanca do freio Ajustar
5. Lonas desgastadas Substituir
Forga de frenagem 1. Vazamento de fluido de freio Reparar ou substituir
insuficiente 2. Pastilhas desgastadas Substituir
3. Aderencia de oleo na superficie da pastilha Limpar 0 disco e as pastilhas
4. Disco desgastado Substituir
5. Ar no sistema hidraulico Sangraroar
Freio rangendo 1. Aderemcia de carvao na superffcie Lixar a superficie
2. Pastilhas instaladas incorretamente Modificar 0 encaixe
das pastilhas
3. Rolamento da roda danificado Substituir
4. Eixo da roda traseira ou da roda dianteira solto Apertar notorque especificado
5. Pastilhas desgastadas Substituir
6. Fluido de freio contaminado Trocar 0 fluido de freio
7. Orificio de retorno do cilindro mestre obstruido Desmontar e limpar 0
cilindro mestre
Curso excessivo da 1. Ar no sistema hidraulico Sangraroar
alavanca do freio 2. Quantidade insuficiente de fluido de freio Completar 0 nivel; sangrar
oar
3. Qualidade incorreta de fluido de freio Trocar
4. Bra90 de acionamento do freio desgastado Substituir
Vazamento de fluido de 1. Aperto incorreto das juntas de conexao Reapertar
freio 2. Mangueira trincada Substituir
3. Pistao e/ou retentor desgastado Substituir 0 pistao
e/ou retentor
7_~__IN_FO_R_M_AC~O_E_S_DE_S_E_R~_C~O____________________~~__________________________~'~ 1
/ .,'FERRAMENTAS ESPECIAIS
ITEM COOIGO OA PEyA NOME
1 09900-06107 Alicate para anel elastico (tipo aberto)
2 09900-06108 Alicate para anel elastico (tipo fechado)
3 09900-09003 Conjunto de ferramentas de impacto
4 09900-20101 Paquimetro (150 mm)
09900-20202 Micrometro (25 - 50 mm) ,
5 09900-20203 Micrometro (50 -75 mm)
09900-20205 Micrometro (0 - 25 mm)
6 09900-20508 Conjunto de calibradores do cilindro
7 09900-20606 Relogio comparador (1/100 mm)
8 09900-20701 Suporte magnetico
09900-20803 Calibre de laminas
9 09900-20804 Calibre de laminas
10 09900-21304 Conjunto de blocos em "V" (100 mm)
11 09900-22301 ,Plastigauge
12 09900-25002 Multitester
13 09900-28106 Testador eletrico
14 09900-28403 Densimetro
15 09910-20116 Fixador da biela
16 09910-32812 Instalador da arvore de manivelas
17 09910-34510 Extrator do pino do pistao
18 09910-80115 Separador da carca<;:a do motor
09911-73730 Chave sextavada tipo "T" (5 mm)
19 09914-25811 Chave sextavada tipo "T" (6 mm)
20 09913-14511 Medidor do nivel de combustivel
21 09913-50121 Extrator do vedador de oleo
22 09913-75820 Instalador de rolamento
-
23 09913-80112 Instalador de rolamento
24 09915-63210 Adaptador do medidor de compressao
25 09915-64510 Medidor de compressao
26 09915-74510 Manometro de oleo
27 09916-14510 Compressor da valvula
28 09916-21110 Conjunto de fresas da sede da valvula
29 09916-24480 Guia (N-140-5.5)
30 09916-24910 Fresa da sede da valvula 15° x 75°(N-212)
31 09916-34541 Cabo do alargador
32 09916-34550 Alargador da guia da valvula (5,5 mm)
33 09916-34561 I Alargador da guia da valvula (11,3 mm)
34 08916-44910 Extrator/instalador da guia da valvula
35 09916-44920 Acessorio
36 09916-84510 Pin<;:a
37 09920-13111 Separador da carcaga do motor/extrator
da arvore de manivelas
38 09920-53710 Fixador do cubo da embreagem
39 09923-73210 Extrator de rolamento
40 09924-84510 Conjunto do instalador de rolamento
INFORMA~6ES DESERVI~O 7-9
ITEM COOIGO OA PECA NOME
41 09930-30102 Eixo deslizante do extrator do rotor
42 09930-30161 Acessorio /
43 09930-30180 Acessorio ::5;0:1 C~ (/J _.:7 /./ /e,..
44 09930-40113 Fixador do rotor e do pinhao de transmissao
45 09930-44511 Fixador do rotor
46 09940-14911 Chave da porea da cotuna de dires;ao
47 09940-34520 Cabo em "I'
48 09940-34561 Acessorio "0"
49 09940-50112 Instalador do vedador de oleo do garfo
50 09940-53311 Instalador de rolamento
51 09940-60113 Chave de raio
52 09941-03610 I Chave sextavada combinada 8 x 10 mm
53 09941-34513 Instalador da pista externa do rolamento da dires;ao
54 09941-74910 Instalador do rolamento da dires;ao
55 09943-74111 Medidor do nivel de oleo do amortecedor
@
® ®
® ®
7·10 INFORMAyOES DESERVICO
r-------------,I I
I I
I I
I I
I J
I l, I
I I
I
I
I
I
I
I
I
I I
I I
'-__-----------.1
.-~
7·12 INFORMACOESDES E R V l C O " ' *
~~~~---------------------
@ 09930 -30180 @
INFORMACOESDESERVlCO 7·13
7~4 INFORMACOESDESER~CO
TORQUE DE APERTO
MOTOR
ITEM
Parafuso da tampa do eabe90te
Parafuso da engrenagem de eomando
Porea do eabe~ote - Diametro 8 mm
Porea do eabeyote - Diametro 6 mm
Porea da base do eilindro
Porea do rotor do alternador
Porea da engrenagem de
aeionamento primarialengrenagem
de aeionamento da bomba de 61eo
Porea do eubo da embreagem
Bujao de drenagem de 61eo do motor
Porea do pinhao de transmissao
Parafuso de fixayao do motor -
Diametro 8 mm
(@eomprimento 80 mm)
Parafuso de fixayao do motor -
Di8metro 8 mm (@ outros parafusos)
Porea da bra9adeira do
tubo de escapamento
Parafuso da brayadeira do silencioso
Paratuso da embreagem de partida
/
I
i
I
I
N.m kg.m
9-10 0,9-1,0
10-13 1,0-1,3
15-20 1.5-2,0
7-11 0,7-1,1
7-11 0,7-1,1
30-40 3,0-4,0
40-60 4,0-6,0
30-50 3,0-5,0
18-20 1,8-2,0
80-100 8.0-10,0
37-45 3,7-4,5
28-34 2,8- 3,4
9-12
I
0,9-1,2
9-12 0,9-1,2
15-20 1,5-2,0
INFORMACOESDESERVlCO 7·15
CHASSI
ITEM N.m kg.m
Porea do eixo dianteiro 36-52 3,6-5,2
Parafuso da haste do amorteeedor dianteiro 15-30 2,0-2,6
Parafuso da mesa inferior do garfo dianteiro 25-35 2,5-3,5
Parafuso da mesa superior do garfo dianteiro 20-30 3,5-5,5
Parafuso superior da coluna de direyao 35-55 3,5-5,5
Parafuso do suporte dos guid6es 12-20 1,2-2,0
Parafuso do bravo de acionamento do freio dianteiro 5-8 0,5-0,8
Porea de artieulayao do bra90 oscilante 50-80 5,0-8,0
Parafuso do pedal de apoio dianteiro 36-52 3,6-5,2
Porea do bravo de artieulayao (Dianteira e Traseira) 10-15 1,0-1,5
Porea de fixayao do amortecedor traseiro (superior e inferior) 20-30 2,0-3,0
Porea do eixo traseiro 50-80 5,0-8,0
Porca da eoroa de transmissao 18-28 1,8-2,8
Parafuso do bra90 de aeionamento do freio traseiro 5-8 0,5-0,8
Raios 4-5 0,4-0,5
Parafuso de fixayao do caliper do freio dianteiro 15-25 1,5-2,5
Parafuso do disco do freio 15-25 1,5-2,5
Parafuso de fixayao do cilindro mestre do freio dianteiro 5-8 0,5-0,8
Parafuso de uniao da mangueira do freio 20-25 2,0-2,5
Parafuso de sangria do caliper 6-9 0,6-0,9
TABELA DE TORQUE DE APERTO
Para outros parafusos e porcas cujos torques nao estao indieados, consulte esta tabela.
Diametro do
Convencional ou parafuso marcado "4" Parafuso marcado "7"
parafuso (mm) N.m kg.m N.m kg.m
4 1,0 - 2,0 0,1-0,2 1,5 - 3,0 0,15 - 0,3
5 2,0- 4,0 0,2 - 0,4 3,0 - 6,0 0,3-0,6
6 4,0- 7,0 0,4 - 0,7 I 8,0 - 12,0 0,8 - 1,2
8 10,0-16,0 1,0-1,6 18,0 - 28,0 1,8 - 2,8
10 22,0 - 35,0 2,2- 3,5 40,0 - 60,0 4,0-6,0
12 35,0·55,0 3,5 - 5,5 70,0 - 100,0 7,0-10,0
14 50,0- 80,0 5,0 - 8,0 110,0-160,0 11,0 - 16,0
16 80,0 - 130,0 8,0 - 13,0 170,0 - 250,0 17,0 - 25,0
18 130,0 . 190,0 13,0-19,0 200,0·280,0 20.0-28,0
Parafuso convencional Parafuso marcado "4" Parafuso marcado "7"
7-16 INFORMACOESOESERVlyO
INFORMACOES DE SERVICO
VALVULA + GUIA
ITEM
Diametro da valvula ADM.
ESC.
Curso da valvula ADM.
ESC.
Foiga das valvulas ADM.eESC.
(com 0 motor frio)
Folga entre a guia ADM.
e a haste da valvula ESC.
D.I. daguiada valvula ADM. e ESC.
D.E. da haste da valvula ADM.
ESC.
Empenamento da haste ADM.eESC.
davalvula
Espessura da cabe9a ADM.eESC.
davalvula
Comprimento da extremioade ADM.eESC.
da haste da valvula
Largura da sede da valvula ADM.eESC.
Empenamento radial da ADM.eESC.
cabe9a da valvula
Comprimento livre da mola INTERNA
da valvula (ADM. e ESC.) EXTERNA
INTERNA
Tensao da mola da valvula
(ADM. e ESC.) EXTERNA
Unidade: mm
PADRAO LIMITE DE USO
30,0 ·
26,0 -
7,5 ·
6,5 ·
0,08-0,13 -
0.025 - 0,052 0,35
0,040 - 0,067 0,35
5,500 - 5,512 -
5,460 - 5,475 -
5,445 - 5,460 -
- 0,05
I - 0,5
I
- 3,8
0,9 - 1,1 -
- 0,03
- 35,1
. 39,8
7,1-8.3kg -
I no comprimento de 32,5 mm
I
17,0 - 20,3 kg -
no comprimento de 36,0 mm
INFORMACOESDESERVICO 7·17
ARVORE DE COMANDO + CABECOTE Unidade: mm
ITEM PADRAO LIMITE DE usa
Altura do ressalto ADM. 33,830 - 33,870 33,530
ESC. 32,990 - 33,030 32,690
Foiga de 61eo do mancal da ADM. e ESC. 0,032 - 0,066 0,150
arvore de comando
0.1. do suporte do mancal ADM. e ESC. 22,012-22,025 -
da arvore de comando
D.E. do mancal da arvore ADM. e ESC. 21,959 - 21 ,980 -
decomando
Empenamento da arvore ADM. e ESC. - 0,10
decomando
Comprimento de 20 passos - 129,9
da corrente de comando
0.1. do balancim ADM. e ESC. 12,000 -12,018 -
D.E. do eixo do balancim ADM. e ESC. 11.966 - 11,984 -
Empenamento do cabevote - 0,05
Empenamento da tampa - 0,05
docabeyote
CILINDRO + PISTAo + ANEL DO PISTAo Unidade: mm
ITEM PADRAO LIMITE DE usa
Pressao de compressao. 10-14 kg/cm2 10 kg/cm2
Foiga entre 0 pistao e 0 cilindro 0,045 - 0,055 0,120
Diametro do cilindro 57,000 - 57,015 57,085
56,950 - 56,965
Diametro do pistao Medido a 15 mm a partir 56,880
da extremidade da saia
Empenamento do cilindro - 0,05
Foiga das extremidades livres do anel do pistao 12 I R Aprox.7,O 5,6
21 I R Aprox.7,5 6,0
Folga das extremidades do anel do pistao 12 0,10-0,25 0,70
21 0,10-0,25 0,70
Foiga entre 0 anel clo pistao e a canaleta 12 - 0,180
21 - 0,150
1Q 1
1,21 - 1,23 -
Largura da canaleta do anel do pistao 21 1,21-1,23 -
Oleo 2,51 - 2,53 -
7-18 INFORMAyOESDESERVlyO
ITEM PADRAO LIMITE DE usa
Espessura do anel do pistao 12
I 1,175-1 ,190 -
22 I 1,170-1 .190 -
Cavidade do pino do pistao 14.002 - 14,008 14,030
D.E. do pino do pistao 13.994 -14,002 13,980
BIELA + ARVORE DE MANIVELAS Unidade: mm
ITEM PADRAO LIMITE DE usa
D.L da cabe~ da biela 14,004 -14.012 14,040
Deftexao da biela - 3,0
Foiga lateral do colo da biela 0,10-0,45 1,00
largura do colo da biela 15,95 - 16,00 -
largura entre os contrapesos da 53,0 +/- 0,1 -
arvore de manivelas
Empenamento da arvore de manivelas - 0,05
BOMBA DE OLEO
ITEM PADRAO
I LIMITE DE usa
Redu9ao da bomba de 61eo 2,000 (30/15) -
Acima de 0,1 kg/cm2
Pressao do 61eo (a 60Q C, 1402 F) Abaixo de 0,3 kg/cm2 a 3.000 rpm
I
-
EMBREAGEM Unidade: mm
ITEM PADRA.O LIMITE DE usa
Foiga do cabo da embreagem 4 -
Parafuso de acionamento da embreagem , 1/4 - 1/2 volta -
Espessura do disco 2,9 - 3,1 2,6
Largura das lingOetas do disco 11,8-12.0 11,0
Espessura dos separadores 1,60 +/- 0,05
Empenamento do separador 0,10
Comprimento livre da mota da embreagem 29,5
7-20 INFORMACOESDE SERVICO
SISTEMA ELETRICO Unidade: mm
ITEM ESPECIFICA<;AO NOTA
Ponto de jgni~o 13° A.P.M.S. a 1.950 +/- 100 rpm e
38° A.P.M.S. Acima de 3.800 +/- 100 rpm
Tipo NGK
Vela de igni~o DR8EA
Folga 0,6 - 0,7
Rendimento da vela Acima de 8 mm a 1 atm
Primaria W-O/W
Aprox. 2 - 5 Q
Resistemcia da bobina de igniyao ISecundaria Supressor de ruido - Terra
Aprox. 12-25 kQ
Captadora SI-G
Resistencia da bobina do alternador 150-300 Q
Carga y.y
Aprox. 0.5 - 2.0 Q
Rendimento sem carga do alternador Acima de 70 V (CA) a 5.000 rpm
Voltagem regulada I 12.8 a 16.3V 5.000 rpm
ITEM I ESPECIFICA<;AO NOTA
Resistencia do rele de partida 3-6Q
Tipo YS7-A
I Capacidade 12 V 28.8 kC (8Ah)/10HR
Sateria I Densidade especifica
I Padrao do eletr6lito 1.280 a 20!!C (68!!F)
Capacidade do fusivel I Secundario 10AI
i Principal I 15AI
INFORMACOESDE SERVICO 7-21
FREIO+ RODA Unidade:mm
ITEM PADRAo LIMITE DE usa
Oistancia da alavanca do freio dianteiro 20-30 -
Curso livre do pedal do freio traseiro 20-30 -
Altura do pedal do freio traseiro 10 -
0.1. do tambor do freio Traseiro - 130,7
Espessura da lona do freio - 1,5
Espessura do disco do freio Oianteiro 4,0+/-0,2 3,0
Empenamento do disco do freio Oianteiro - 0,30
Oiametro interne do cilindro mestre Oianteiro 12,700 -12,743 -
Oiametro do pistao do Oianteiro 12,657 -12,684 -
cilindro mestre
Oiametro do cilindro do Oianteiro 33.960 - 34,036 -
caliper do freio
Oiametro do pistao do Oianteiro 33.884 - 33,934 -
caliper do freio
Empenamento do aro da roda Axial 2,0
Radial 2,0
Empenamento do eixo da roda Oianteiro - 0,25
Traseiro - 0,25
Medida do pneu Oianteiro 2,75-1842P -
Traseiro 3,25 - 1655P -
Profundidade dos sulcos da banda de rodagem Oianteiro - 1,Omm
TWIPirelli Traseiro - l,Omm
SUSPENSAO Unidade: mm
ITEM PADRAo LIMITE DE usa NOTA
Curso da Suspensao dianteira 130 -
Comprimento livre da mola do garfo dianteiro - 386
Nivel do 61eo do garfo dianteiro 166 -
I
Curso da suspensao traseira 91 -
Empenamento do eixo da articulayao - 0,6
do bravo oscilante
=
7·22 INFORMACOESDE SERVICO
PRESSAO DOS PNEUS
CONDU<;:AO NORMAL
PRESSAO DOS PNEUS FRIOS SOMENTE PILOTO PILOTO E PASSAGEIRO
KPa kg/cm2
psi kPa kg/cm2 psi
DIANTEIRO 175 1 ,75 25 175 1,75 25
TRASEIRO 200 2,00 29 225 2,25 33
SISTEMA DE ILUMINA9AO Unidade: W
ITEM ESPECJFICA<;:AO NOTA
Lampada do farol Alto 35W
Baixo 35W I
Lampada da luz de posj~ao 3W
ou de estacionamento
Lampada da lanterna traseiralluz do freio 21/5W
Lampada da sinaleira 21 W
Lampada do ve!ocimetro 3W
Lampada do tac6metro 3W
Lampada indicadora da sinaleira 21W
Lampada indicadora do farol alto 3W
Lampada indicadora de ponto morto 3W
COMBUSTIVEL + OLEO
ITEM ESPECIFICACAO NOTA
Tipo de combustive! IA ga,olina u,ada deve de 85-95 octanas ou mais_
Recomenda-se 0 uso de gasolina sem chumbo
ou com baixo teor de chumbo.
Tanque de combustive!, incluindo a reserva 10,31
I Reserva 2,01 51=" 0< s.(:., Vjl-I" -:PG '} ({l t', , ( rt:
Tipo de 61eo do motor SAE 20W50, API~u SF J'fS 0 MA L):=-lCf,L"TCH5
Troca 850ml
Capacidade de 61eo do motor Troca de 61eo e filtro 950ml
Ap6s a desmontagem
do motor 1,31
Tipo de 61eo do amortecedor dianteiro Oleo para amortecedor nQ 10
Capacidade de 61eo do amortecedor dianteiro 174ml
(cada amortecedor)
Tipo de fluido de frejo SAE J1703, DOT 3 ou DOT 4
INFORMACOESDESERVICO 7·23
PASSAGEM DOS CABOS
Cabo da embreagem Cabo do acelerador
Cabo do acelerador
Mangueira do freio
Cabo do acelerador
Presilha
Cabo do velocimetro
UP
Presilhas velocimetro
7·24 INFORMACOESDESERVICO
PASSAGEM DA FIACAO E DOS CASOS
Abracadeira
Rele de partida Lanterna
Cabo do motor de partida
Fio do indicador do neutro
Sinaleiras traseiras
Fios do alternador
Abra<;adeira
Abracadeira
Chicote
Abra<;adeira
Espacador da sinaleira
Fio da sinaleira
Chicote principal
Fio da buzina
Cabo do tacometro
Abra<;adeira
rinci al
Fio do indicador
Abracadeira
Abracadeira
Chicote principal
Cabo do motor de partida
Fio do indicador
do neutro
Chicote principal
Fios do alternador
Abra<;adeira
Abracadeira
Fio terra
Chicote principal
Fio do indicador do neutro
Chicote principal Buzina
Cabo da embreagem
Cabo do motor
de partida
Fusivel
Passe 0 fio terra e da bateria
e 0 fio do interruptor do freio
traseiro entre 0 retificadorl
regulador e 0 suporte da
bateria.
Abracadeira
Motor de partida
PASSAGEM DO CHICOTE ELETRICO
Fio do indicador
de marchas
Terra da Sateria
Regulador / Retificador
Fio terra
Presilha
INFORMA~()ES DE SERVI~O 7-25
Presilha
Terra do motor
Cabo da embreagem
Cabo do
Ajuste a posiy8o do cabo do tacometro, evitando
que ele trabalhe torto ou foryando a base do
tacometro
Passe entre a mesa
inferior e 0 acabamento
CABO TACOMETRO
Ajuste a POSiy80 do cabo do velocimetro,
evitando que ele trabalhe torto ou foryando a
base do velocimetro
CABO VELOCIMETRO
O<l> ~
~~s:
:;;00 0
- 0 Z c:
~-,~ 6
::oS:" l>
mmm c
(I);;S: 0
nlo;z
~mg
z-I:D
~l>:D
:DO m
c:o)~
S:S:C
~mo
-1;;(1)
000
y> l>
"Om
00
0(1)
mo
S:m
Passe entre a mesa
inferior e 0 acabamento
~
en
en
»Q
m
::
c
o
en
(")
»OJ
oen
":'I
~
o
Carca~a
esquerda do
motor
Abra~adeira
Mangueira de respiro
-rJ.
Suporte
I

~
VISAODE@
Mangueira do dreno
do filtro de ar
Mangueira
de respiro
;g
en
en
»G)
m
s:
~en
s:
»z
G)
c:
m
jj
l;;
z
a:::t'I
is:
.l;
o·
OJ
~
(J)
m
:::t'I
SY(")
o
......
N
......
7·28 INFORMACOESDESERVlyO
GUloAo
I I
~
10 mm
DESCANSO LATERAL
Ap6s apertar a porca,
trave com uma batida
de pun9ao na rosca
Aplique Graxa
Shell Alvania R3
no eixo
INFORMACOES DESERVICO 7-29
Aplique Graxa Shell
Alvania R3
nos encaixes das
molas
VELOC!HETRO TACOII[lRO !NTEWTrn INTERRuPTOR !N1ERRuPTrn
I)( OC
~lU.O II(
IGNlean
REGlA.ADOR I
RElIrlCADrn
DE
PARINACaO EHERGtNCIA PARTIDA BOB!HA ~DE !NT(WTOR RELt
~~~I.ILI:~j 1l~IJ2tSJtNl(WTrn !GNlean 00 DA00 ~ fREIO lRASEIRO StNALEIRA
fREIO DIAN1ElRO
m --=!____ , VEL~ ~ 0) S;;:
..... ...J..... 0.. OC
... ~ ... ~ IGNC;! -, ~I~I~I~I;;; _JI~ -""
",M"'"'~~fmm~rlmlltltll ~I II IIIII~II U- II II" ~~ ~~:r."I.
tj~l~hL
-"Itbl'"l~
::; 10 >I~ co151~
C61l1Gn Il£ CQR(S
ez CINZA
PIB PRETO COM TR4CO BRANCO
VC VERI)( CLARO
AM AHARELO
AZ AltA.
L LARANJA
BIAII BRANCO COM TRACO AHAR(LO
vElP VERI)( COM TRACO PRETD
VIAl VERI)( COM TRACO AZUL
AM/AZ AHARELO COM TRN;O AZUL
HIVE HARROM COM TRACO VERHELHO
LIB LARANJA COM TRACO BRANCO
R ROSA
ANN AIIARELO COM TRACO VERI)(
V VERIIE
B BRANCO
VE VERHELIIl
Aze AltA. CLARO
H HARROH
AIIIB AltARELO COM TRACO BRANCO
SIP BRANCO COM TRACO PR(TO
r----
.-
I I I I :+--+--+--
~1"'ltjIX
INTERRtJ>lrn OC
IGNIC30
L - -
~I."j ~>I~I~I:tI<>'
dr~'COHUTAOOR !NTERRUPTrn~DO fARm. DA BUZIHA INTERRuPtOR DA
SINAlEIRA
---------------------INTERRUPTORES DO GUlDoO (SQU(RDO
NI~I:I';tINIW'« ........ w ..... « :>
(Q > > ~ :z:
"'I :111:1 ~I~I~<~~~ , ......
'"a.
f)e
>um~'1 "'I"'J I4ltOR OC
~ f "0 PARTIDA ii!8 1 BAIERIA
~ ~ ~~~.
"'" t ""'''.0..,..,,,
:r:;
r DO HIlIOR DO CHASSIS
BOBIHA
INTERRUPTOR CO CAPTAOORA ALTERNAOOR
INDICADOR OC HARCHAS
~
k
o
,...-,-'1
w L.rv- ...
>1 fU$iV(L >
lOA
rUSIVEl
ISA
LlIHI'ADA DA SINA(.EIRA
TRASEIRA [SIl((RDA
c
j;
G)
:0
l>
g
l>
m
r
m,
-I
:0
(;
o
i"
~
o
Ms intruder 125
Ms intruder 125

Ms intruder 125

  • 2.
    INTRODUCAO A SUZUKI INTRUDER125 foi desenvolvida para ofe- recer um desempenho superior atraves de seu peso reduzido e motor 4 tempos (com camara de com- bustao Twin Dome). A nova INTRUDER 125 repre- senta outr~ grande avanyo da Suzuki em motoci.. cletas com motor 4 tempos. Este manual de serviyo foi produzido especialmente para mecanicos experientes, cujo trabalho e inspecionar, ajustar, reparar e efetuar a manuten- yao de motocicletas Suzuki. Mecanicos inexperientes e nao profissionais tambam podem usar este ma- nual como um guia de reparos extremamente util. Este manual foi baseado nas informayoes mais re- centes disponfveis sobre 0 produto no momento de sua publicayao. Reservamo-nos 0 direito de atualizar e efetuar correyoes neste manual em qualquer mo- mento, sem previo aviso. As figuras dispostas neste manual sao meramente itustrativas. J. TOLEDO SUZUKI MOTOS DO BRASIL Departamento de Serviyo INDICE GERAL INFORMACOES GERAIS MANUTENCAO PERI6DICA E PROCEDIMENTOS DE AJUSTE MOTOR SISTEMA DE COMBUSTfvEL E LUBRIF1CACAO SISTEMA ELETRICO CHASSI INFORMACOES DE SERVICOS
  • 3.
  • 4.
  • 5.
    INFORMA~OES GERAIS ~----------------------indice----------------------~ LOCALIZA(:AO DONUMERO DE SERlE............................................................... 1-1 RECOMENDA(:OES SOBRE COMBUSTivEL E OLEO ......................................... 1-1 PROCEDIMENTOS DE AMACIAMENTO ................................................................ /-1 CARACTERisTICAS ESPECIAIS............................................................................. 1-2 MATERIAlSESPECIAIS ........................................................................................... 1-7 PRECAUPOES E INSTRUPOES GERAIS............................................................... 1-9 ESPECIF/CA(:OES TECN/CAS ................................................................................ 1-10
  • 6.
    LOCALIZACAO DO NUMERO DESERlE o numero de serie do chassi ou VIN (Numero de identificac;:ao do Vefculo) G) esta gravado no lado direito da coluna de dires:ao. 0 numero de serie do motor ~ esta localizado na carcac;:a do motor. Estes numeros sao necessarios especialmente para 0 registro da motocicleta e solicitac;:ao de pe9as de reposic;:ao. RECOMENDACOESSOBRE COMBUSTIVEL E OLEO COMBUSTIVEL Use somente ·gasolina sem chumbo de octanagem 85 - 95 octanos pelo metodo R + M 2 NOTA o uso de gaso/ina sem chumbo ira aumentar a vida uti! da' vela de igni9ao. INFORMACOES GERAIS 1-1 OLEO PARA MOTOR Certifique-se de que 0 61eo utilizado atenda a clas- sificac;:ao de servic;:o API, minima SF com viscosida- de SAE 20W-50. Se nao houver disponibilidade, selecione um 61eo alternativo, segundo 0 diagrama abaixo. SAE 40 30 1 20W/50 { lOW/50 1 lOW/30; 20W!., lOW 1 I 'Cj Temp. "F -20-10 4 14 - 0 10 20 30 40 32 50 68 86 t04 I ) I 1I ( OLEO DE AMORTECEDOR DIANTEIRO Use 61eo para amortecedor nQ 10- SHELL ADVANCE FORK. PROCEDIMENTO DE AMACIAMENTO Durante a fabricac;:ao, somente os melhores materiais existentes sao usados e todas as pe9as usinadas tem acabamento de alto padrao. Mesmo assim, ainda e necessario deixar que as pe9as fiquem AMACIA- DAS antes de submeter 0 motor a esforc;:os excessivos. o rendimento futuro e confiabilidade do motor de- pendem do cuidado e controle mantidos durante sua vida util inicial. As regras gerais sao as seguintes: • Mantenha estes limites iniciais de rotagao do mo- tor durante 0 amaciamento: 800 km iniciais Abaixo de 5000 rpm Ate 1600 km Abaixo de 7500 rpm Acima de 1600 km Abaixo de 10000 rpm • Ao atingir 1600 km, pode-se submeter a motoci- deta a rota9ao maxima. Contudo, nunca exceda 10500 rpm. • Evite velocidades constantes por longos perfodos durante 0 amaciamento do motor. Tente, sempre que posslvel, variar a abertura do acelerador.
  • 7.
    1-2 INFORMA(:OES GERAIS CARACTERISTICASESPECIAIS CAMARA DE COMBUSTAO TWIN DOME (DUPLO DOMO) CARACTERISTICAS DO MOTOR INTRUDER 125 . A Camara de Combustao Twin Dome e urn novo tipo de camara de combustao para motores com duas valvulas recentemente desenvolvida pela SUZUKI Motor Co.Ud. Esta camara e 0 resultado do trabalho de pesquisa e desenvolvimento de uma camara de combustao ideal para motores com duas valvulas, baseada na experiencia acumulada pela SUZUKI atraves do desenvolvimento de motores do tipo TSCC. Um motor de alto desempenho deve se enquadrar dentro dos seguintes requisitos: • Boa eficiemcia de combustao. • Eficiancia satisfat6ria na admissao e carga. S6 e possivel obter um motor com alto desempenho se estes dois fatores vitais forem combinados de forma ideal. . A seguir, uma breve descri9ao das caracteristicas e configura9ao da camara <;tecombustao recentemente desenvolvida, que tornou possivel atender aos dois requisitos mencionados acima em um motor com duas valvulas. 1. Configurayao de Camara de Combustao A figura 1 mostra uma camara de combustao do tipo hemisferica, uma do tipo dupiamente esferica e uma do tipo twin dome. cada uma possuindo um arranjo idantico das valvulas e.a rnesmataxa de compressao. A configurayao twin dome refere-se ao formato que pode ser obtido, cortando-se uma bola de futebol americano ou um ovo transversalmente. As figuras a seguir mostram uma comparayao das caracteristicas de cada camara de combustao. Area de turbilhonamento: C>B>A Volume da camara de combustao no lado do cabe90te: A>B>C Altura da cabeya do pistao: A>B>C A Tipo hemisferico B Tipo duplamente esferica C Tipo twin dome A B Area de 'PATENTE NO JAPAo NO 771502 c
  • 8.
    1·4 INFORMAVOES GERAIS 3.Fatores que Tornaram possivel uma Excelente Eficiencia de Admissao e Carga As figuras 5 e 6 mostram 0 fluxo da mistura e a alteragao na segao transversal em uma camara de combustao twin dome e em uma camara de combustao do tipo hemisferica, respectivamente. Voce pode notar como a area de passagem aumenta nitidamente no instante em que a valvula e levantada, no caso da camara de combustao do tipo hemisferico. Como resultado, pode ocorrer facil- mente uma separagao do fluxo. ConseqOentemente, a perda de pressao aumenta, diminuindo 0 volume da mistura de admissao. Por outro lado, no caso da camara de combustao twin dome, 0 volume da mistura de admissao pode ser aumentado, controlando-se a alteragao na area de passagem no instante em que a valvula e levantada. Camara de combuslao twin dome Tipo Dome Convencional Fig. 5 Areada valvula passagem Camara de combustao twin dome Tipo Dome Convencional Fig. 6
  • 9.
    INFORMACOES GERAIS 1-5 SISTEMADE IGNICAO TRANSISTORIZADO COM AVANCO ELETRONICO DESCRIC;AO • Nos modelos INTRUDER 125; as caracteristicas de avanyo do ponto de igniyao foram alteradas em relayao ao sistema de avanyo de distribuiyao mecanico utilizado anteriormente, incorporando um regula- dor de avanyo centrifugo ao sistema de avanyo de distribuiyao eletr6nico. • A introduyao deste novo sistema de distribuiyao eletr6nico minimiza as flutuayoes no ponto de igniyao, melhorando tambem 0 desempenho da distribuiyao durante 0 funcionamento em alta velocidade. • 0 modulo de igniyao tem as seguintes funyoes: (1) Controle do angulo de avanyo de rotayao. !i) => ~ ~ 0 c ~ '" ~ '"u 0 :; 0> C <<( Controla 0 ponto de igniyao em resposta as rotayoes do motor (ver Figura 1). (2) Controle do angulo de fechamento. Quando as rotayoes do motor estao baixas, os perlodos de conduyao (angulo de fechamento) do transistor (Tr) sao reduzidos de maneira que 0 consumo de energia tambem e reduzido; quando as rotayoes do motor estao altas, 0 periodo de conduyao e aumentado (angulo de fechamento) para evitar a queda da voltagem na bobina de igniyao (ver Figuras 2 e 3). 30° 20° 10° 0 .g 2 4 8 106 .", a; Rota90esdomotor (x 1000 rpm) '"c ~ Fig. 1 0 u '°10.5 Rota90es do motor (x 1000 rpm) Fig. 2 r:-: I i 82 4 6 Rota90es do motor (x 1000 rpm) Fig.3 10 FUNCIONAMENTO • Conforme 0 rotor de sinais gira, a bobina captadora gera 0 sinal (A), que e enviado a unidade do modulo de igniyao e convertida em um sinal em forma de onda (8). • 0 sinal em forma de onda (8) e convertido em sinal de igniyao (C) atraves dos circuitos de controle do angulo de ava'nyo e do angulo de fechamento no modulo de igniyao. • Conforme 0 transistor (Tr) se torna condutivo, sendo conduzido pelo sinal de igniyao (C), uma corrente flui da bateria para os enrolamentos primario (191 ) da bobina de igniyao. Em seguida, com 0 (Tr) desli- gado, a corrente de (191 ) tern uma queda subita, desenvolvendo assim uma corrente de varias centenas de volts no (191 ) e produzindo uma voltagem de varias dezenas de milhares de volts nos enrolamentos secundarios (192 ) da bobina de igniyao. Esta alta voltagem alimenta as velas de igniyao. • 0 total do avanyo da igniyao varia com as rotayoes do motor. 0 modulo de igniyao controia 0 ponto de igniyao da seguinte maneira: quando as rotayoes do motor estao baixas (ainda nao ocorreu 0 avanyo), o sinal de igniyao e gerado no ponto CD; com 0 aumento das rotayoes (0 avanyo esta em progresso), 0 sinal de igniyao e gerado no ponto ~; quando as rotayoes estao altas (o avanyo esta completo), 0 sinal de igniyao e gerado no ponto @.
  • 10.
    1-6 INFORMAVOES GERAIS Geradorde pulsos Rotor do gerador depulsos Bobina captadora Sinal (A) Sinal em forma de onda (B) Sinal de igni~ao (C) (Baixas rota<;oes) (Medias rota<;6es) (Altas rota<;oes) captadora J J Unidade do mOdulo deigni<;ao (8) ---- lIGADO (Tr) ~, I Angulo de (C) ---- (Trl DESlIGADO CD,~ Faisca "I techamento j cv~ I Falsca -f!. Faisca ® lr (} -~ I I Interruptor de ignicao Bobinade igni<;ao lIGADO (Tr) ~ I I Angulo de fecharnento Faisca ®~ I Bateria I -'- I (Tr) OESLtGADO CD" Faisca Faisca ~ (} () = Angulo de avan90
  • 11.
    INFORMA~6ES GERAIS 1·7 MATERIAlSESPECIAIS as materiais listados abaixo sao necessarios para os serviyos de manutenyao da Intruder 125 e devem estar sempre disponfveis para 0 uso. Eles complementam os materiais padrao tais como fluidos de limpe- za, lubrificantes, lixa de esmeril e similares. as procedimentos e momento de uso destes materiais sao descritos no texto deste manual. MATERIAL PE9A pAGINA PE9A pAGINA • Vedadores de 61eo 3-49 6-37 · Rolamento da roda 6-5 ~ 6-42 • Came do freio 6-38 Ii' ',- Came do treio Esferas de ayo da coluna 6-21 de direyao ~ U,l-t • Tampa do vedador de po 6-42 eespayador • Caixa de engrenagens do velocimetro 6-6 6-37 SHELLALVANIA R3 · Flange da roda 6-38 • Pino do pistao 3-27 • Haste da valvula 3-21 //~~ • Mancal da arvore de comando 3-30 »~:'.,$~ • Eixo do balancim 3-30 ~ "....:: ~.., ~;.""'''',. MOLIKOTE PASTAG-n • Tampa do cabeyote 3-31 • Superficies de contato da /~<~:;~' carcaya do motor direita e " .....;t" " esquerda 3-49 ~'#/ • Parafuso da haste do amorte- <~~~" cedor do garfo dianteiro 6-13 THREE BOND 1215
  • 12.
    1-8 INFORMAvOES GERAIS MATERIAL THREEBOND 1322 Z THREE BOND 1410 THREE BOND 1342 THREE BOND 1322 Z PEC;A pAGINA • Parafuso da engrenagem de comando 3-29 • Engrenagem motora de 22 3-47 • Parafuso allen da embreagem de partida 3-56 • Parafusos da haste do amortecedor do garfo dianteiro • Parafusos do retentor do rolamento da arvore secundaria • Parafusos da guia do tambor de mudant;as e do posicionador Parafusos de fixa<;ao da bomba de 61eo • Parafusos da bobina captadora • Parafusos de fixat;ao do estator • Parafusos de fixat;ao do motor de partida 6-13 3-47 3-50 3-51 5-2 3-56 5-11 • Parea do rotor do alternador 3-56 PEC;A
  • 13.
    INFORMA~6ES GERAIS 1-9 PRECAU<;OESE INSTRU<;OES GERAIS Observe sempre os seguintes itens durante os reparos, desmontagem e montagem da motocicieta. • Nao ligue 0 motor em locais fechados com pouca ou nenhuma ventilayao. • Certifique-se de substituir os aneis, juntas, aneis elasticos, aneis de vedayao e cupilhas por novas. 1£ CUIDADO Nunca reutilize os· aneis eJasticos. Apos 0 anel elastico ser removido de urn eixo, devera ser descartado e urn novo anel instalado. Ao instalar urn novo anel elastico, seja cuidadoso para nao expandir suas extremidades mais do que 0 necessario para desliza-Io sobre 0 eixo. Apos a instalayao, sempre certifique-se de que 0 anel elastico esteja completamente assentado em sua ranhura e firmemente encaixado. • Aperte os parafusos e porcas do cabeyote e da carcaya do motor, comeyando pelo diametro maior e terminando pelo menor, diagonalmente de dentro para fora, no torque de aperto especificado. • Certifique-se de usar as ferramentas especiais quando especificado. • Use somente peyas genuinas e 6leos. lubrificantes e fluidos recomendados. • Quando duas ou mais pessoas trabalharem juntas, preste atenyao na seguranya mutua. • Ap6s a montagem, verifique se as peyas estao apertadas e funcionando corretamente. • Seja bastante cuidadoso ao manusear a gasolina. pois esta e extremamente inflamavel e altamente explosiva. Nunca utilize gasolina como solvente de limpeza. As palavras ADVERTENCIA, CUIDADO e NOTA aparecem ocasionalmente neste manual, e apresentam os seguintes tipos de informayoes. ';'.).VW;id?l3f.S Indica risco em potencial que poderia resultar em perigo de vida ou ferimentos pessoais. 1£ CUIDADO indica risco em potencial que poderia resultar em danos a motocicleta. NOTA Indica informac;oes especiais para facilitar a manutenC;80 e tamar as procedimentos mais claros. PEQAS DE REPOS1QAO Ao substituir qualquer componente, use somente peyas de reposiyao genuinas SUZUKI ou seus equi- valentes. As peyas genufnas SUZUKI sao de alta qualidade e foram projetadas e produzidas para as motocicletas SUZUKI. lit. CUIDADO o uso de peyas que nao sejam equivalentes em qualidade as peyas genulnas SUZUKI po- dem causar problemas e danos.
  • 14.
    1-10 INFORMACOES GERAIS ESPECIFICA<;OESTECNICAS DIMENSOES E PESO SECO Comprimento total ................................................... Largura total ............................................................ Altura total ............................................................... Distfmcia entre eixos ............................................... Altura minima do solo ............................................. Altura do assento .................................................... Peso seeo ................................................................ MOTOR Tipo .......................................................................... Numero de cilindros ................................................ Diametro do cilindro ................................................ Curso do pistao ....................................................... Cilindrada ................................................................ Rela9ao de compressao ......................................... Carburador .............................................................. Filtro de ar ............................................................... Sistema de partida .................................................. Sistema de lubrifica9ao ........................................... TRANSMISSAO Embreagem ............................................................. Transmissao ............................................................ Posi9ao de mudan9a de marchas Redu9ao primaria .................................................... Redu9ao final .......................................................... Rela9ao de transmissao, Baixa .............................. 2 ..................................... 3 ................................... .. 4 ..................................... Alta ................................ Corrente de transmissao ........................................ SISTEMA ELETRICO Sistema de igni9ao .................................................. Ponto de igni9ao ..................................................... 1945 mm 815 mm 1110 mm 1280 mm 175 mm 135 mm 105 kg Quatro tempos, arrefecido a ar, OHC 1 57,0 mm 48,8 mm 124 cm3 9,5:1 MIKUNI BS 26; unico Elemento de fibra de poliuretano Partida eletrica Carter umido Multidiseo em banho de 61eo 5 velocidades constantemente engrenadas 1 para baixo, 4 para cima 3,470 (59/17) 3,071 (43/14) 3,000 (33/11) 1,857 (26/14) 1,368 (26/19) 1,095 (23/21) 0,913 (21/23) VAZ 428H116 ELOS DID 428H116 116 ELOS Transistorizado 13Q APMS a 1950 rpm e 38Q APMS a 3800 rpm
  • 15.
    Vela de igniyao........................................................ Bateria...................................................................... Fuslvel ..................................................................... Lftmpada do farol .................................................... Lftmpada da lanterna dianteira .............................. Lftmpada da lanterna traseiraJluz do freio ............. Lftmpada de sinaleira ............................................. Lftmpada indicadora da sinaleira ........................... Lftmpada indicadora de ponto morto ..................... Lftmpada indicadora do farol alto ........................... Lftmpada do velocfrnetro ........................................ Lftmpada do tacometro ........................................... Lftmpada do indicador de marchas ....................... CHASSIS Suspensao dianteira ............................................... Suspensao traseira ................................................. Angulo de esteryamento ......................................... Caster ...................................................................... Trail .......................................................................... Raio de giro ............................................................. Freio dianteiro ......................................................... Freio traseiro ........................................................... Medida do pneu dianteiro ....................................... Medida do pneu traseiro ......................................... CAPACIDADES Tanque de combustivel, incluindo reserva ............................ reserva de combustivel .. Oleo do motor ......................................................... Oleo do amortecedor dianteiro .............................. .. Estas especifica90es estao sujeitas a altera98o. sem previo aviso. NGKDR8EA i2V 28,8 kC (8Ah)/i0HR i5A 1i0A 35/35 W 12V4W 12V 5/21W 12V 21W 12V 3,OW 12V 3,OW 12V 3,OW 12V 3,OW 12V 3,OW 12V 1,2W INFORMA90ES GERAIS 1-11 Garfo telesc6pico, mola espiral, amortecida a 61eo Brayo oscilante, amortecida a 6leo, forya da mola ajustavel de 5 posiyoes 42Q (3 direita e 3 esquerda) 62° 10' 105° 2,1 m A disco, unico Expansao interna 2.75-18 (42P) Pirelli 3,25 - 16 (55P) Pirelli 10,3 L 2,0 L 850 ml 174 ml
  • 16.
    MANUTEN~AO PERIODICA E PROCEDIMENTOSDE AJUSTE ~-----------------------rndice----------------------~ MANUTEN9A0 PERIODICA ••.....•....•..•......•••••.....•..•••••.•....••..•........•..........................•... 2-1 TABELA DEMANUTEN9AO PERIODICA ............................................................... 2-1 TABELA DELUBRIFICA9AO ..•••..•.....•..•..•........••....•........•..••••....•....•.....•..•......•••..•.• 2-2 PROCEDIMENTOS DEMANUTEN9AO •••.....•...•.•••.•....•...•....•..•.••....•....•..•••••..•.•••••••.•..• 2-3 BATERIA •.••••••••••••••••••••••••..•..•..•••....•••••••....•.....••••••..••..•••....•.•..•....•.•...•........•..........•.. 2-3 PORCAS DO CABE90TEE DO CILINDRO, PORCAS E PARAFUSOS DO TUBO DE ESCAPAMENTO...................................................... 2-4 ELEMENTO DO FILTRO DE AR .....•................•..........••••..•....................••..•.............. 2-5 TENSOR DA CORRENTE DE COMANDO ..........•..•.........••••.......••...••..•.........•••••..•.. 2-6 FOLGA DAS VALVULAS.......•.•.••..•........•.••.•••................•..........•.........••......•..•••.......• 2-7 PRESSAO DECOMPRESSAO.................................................................................. 2-8 VELA DEIGNI9A0 .•••....••••••••...•........•..................•...•.............•.•••.....•.••••.•.....•.•.••.••.•. 2-8 LINHA DE COMBUST/VEL ..............•.....................•.........•...•••......................••••.••••.... 2-9 FILTRO DE COMBUST/VEL ..................................................................................... 2-9 OLEO DO MOTOR ...........•..............•..............................................•...............••......•.• 2-9 FILTRO DE OLEO ...............................................................................•.........•..•••.•.• 2-10 PRESSA0 DO OLEO.........•.....•.•.•..•......•..•.....•.•...........••....•...........•...........••..••••••••• 2-10 FILTRO DE TELA .•.•••••••....•................•••••.•.•..•...........•••.••....................•.....•••.•.••.••.•• 2-10 CARBURADOR..................•.........•.•...•...............•..•.............•••••.....•.......•••••••.•..........•2-11 EMBREAGEM .......•....•...............••••••••••.............•..••.•.••••.•.....•.•.......•••••••.•......••..•••••.••2-11 CORRENTEDE TRANSMISSAO ............................................................................ 2-12 FREIOS •..••........................•.................••.....••......•...•........••.•..•..•.........•.....•••......•....... 2-13 PNEUS ...................................................................................................................... 2-16 DIRE9AO.................................................................................................................. 2-17 OLEO DO GARFO DIANTEIRO .......•.•.................•...•....•.•............••.•.•.....•....•••••.••••• 2-18 PARAFUSOS E PORCAS DE FIXA9AO DO CHASSI E DO MOTOR•..•••.•.......•... 2-19 •
  • 17.
    MANUTENCAo PERIODICA EPROCEDIMENTOSDE AJUSTE 2·1 MANUTENCAO PERIODICA A tabela abaixo indica os intervaios recomendados para todos os servi<;os de manuten<;ao peri6dicos necessarios para manter a motocicieta funcionando com 0 maximo de economia e desempenho. NOTA Os servi90s devem ser efetuados com maior freqiNmcia em motocicletas utilizadas sob condi90es de uso severo. TABELA DE MANUTENCAO PERIODICA MOTOR ~ Inicial aos 1.000 km Item Bateria Inspecione Porcas do cilindro e do cabeyote. porcas Inspecionee parafusos do tubo de escapamento Elemento do filtro de af A cada 3.000 km A cada 6.000 km Inspecione - Inspecione Limpe a cada 3.000 km Tensor da corrente de comando Ajusle iniciaimente aos 1.000 km e depois a cada 3.000 km Foiga das vtllvulas Inspecione Inspecione Pressao de compressao Inspecione Inspecione - Vela de igniyao Inspecione Inspecione Substitua Inspecione Inspecione Linha de combustiveI Substitua a cada 4 anos Filtro de combustiveI Limpe - Limpe Oleo do motor Troque Troque - Fittro de 61eo do motor Troque Troque Pressao do 61eo Inspecione Filtro de tela Limpe Carburador Inspecione Inspecione Embreagem Inspecione Inspecione - CHASSI 10 Inicial aos 1_000 km Item A cada 3.000 km A cada 6.000 km Corrente de transmissao Inspecione e Limpe a cada 1.000 km Freios Inspecione Inspecione - - Inspecione Inspecione Mangueira do freio (freio a disco) Substitua a cada 4 anos Fluido do freio (freio a disco) Troque a cada 2 anos Pneus Inspecione Inspecione - Coluna de dire9ao Inspecione Inspecione Inspecione Oleo do garfo dianteiro Troque - Troque Porcas e parafusos do chassi Inspecione Inspecione Paginas 2-3 2-4 2-5 2-6 2-7 3-1 2-8 . 2-9 2-9 2-9 2-10 3-1 2-10 2-11 2-11 Paginas 2-12 2-13 2-13 2-17 2-18 2-18 2-19
  • 18.
    2·2 MANUTEN9AO PERIODICAEPROCEDIMENTOS DE AJUSTE TABElA DE lUBRIFICACAO A periodicidade da tabela a seguir e estimada pela leitura do hodometro e calculada tendo como meta principal a manutenyao da motocicleta de maneira mais economica. 0 Inicialmente aos 1.000 km e depois A cada 3.000 km Item Cabo do acelerador Oleo para motor - Manopla do aceJerador Graxa Cabo de embreagem Oleo para motor - Cabo do freio Oleo para motor - Cabo do velocimetro Graxa Caixa de engrenagens do velocimetro Graxa Cabo do tacometro Graxa Corrente de transmissao Oleo para motor a cada 1.000 km Pedal do freio Graxa ou oleo Came do freio Graxa Rolamentos da coluna de direyao Graxa a cada 2 anos ou 20.000 km Rolamentos do brayo oscilante ,AADVERTENCIA Tenha cuidado para nao aplicar muita graxa no came do freio. Se a graxa entrar em contato com as lonas do freio, 0 desempenho de frenagem sera afetado adversamente. Lubrifique todas as pegas expostas que estejam sujeitas a ferrugem com 61eo para motor ou graxa sempre que a motocicleta for operada sob condigoes de umidade au chuva. Antes de lubrificar cada pega, retire todos as pontos de ferrugem, graxa, 6leo, sujeira ou fuligem.
  • 19.
    MANUTENCAO PERIODICA EPROCEDIMENTOSDE AJUSTE 2-3 PROCEDIMENTOS DE MANUTENCAO Esta segao descreve os procedimentos de servigo para cada item da Tabela de Manutengao Peri6dica. BATERIA Inspecione inicialmente aos 1.000 km e depois a cada 3.000 km • A bateria deve ser removida para a inspeg8.o da densidade espedfica e nfvel do eletr6lito. • Remova a tampa lateral da bateria. • Remova 0 cabo e do terminal da bateria. • Remova 0 cabo (0. • Remova a bateria do chassi. • Inspecione 0 nivel e a densidade especffica do eletr6lito. Adicione agua destilada, conforme necessario, para manter 0 nivel do eletr61ito acima da marca LOWER (inferior) CD, mas nao acima da marca UPPER (su- perior (2), Para verificar a densidade espedfica, use um densf- metro para determinar a condig8.o de carga. 09900-28403: Densimetro Densidade espedfica padrao do eletr6Hto 1,28 a 20Q C A leitura da densidade especifica de 1,22 (a 20Q C) ou menor, indica que a bateria precisa ser carregada: retire a bateria do chassi e carregue-a. Se a bateria for carregada enquanto instalada na motocicleta, poderao ocorrer danos ao regulador/retificador. • Para instalar a bateria, siga os procedimentos acima na ordem inversa. AADVERTENCIA Quando instalar os cabos na bateria, instale primeiro 0 cabo (0 e depois 0 e. • Certifique-se de que 0 tubo de respiro esteja instalado seguramente, sem danos e passado como mostrado na ilustragao. Mangueira de respiro L'
  • 20.
    2·4 MANUTENyAo PERIODICAEPROCEDIMENTOS DE AJUSTE PORCAS DO CABECOTE E DO CILINDRO, PORCAS E PARAFUSOS DOTUBO DE ESCAPAMENTO Inspecione inicialmente aos 1.000 km e depois a cada 3.000 km. PORCAS DO CABEt;:OTE • Remova 0 assento e 0 tanque de combustfvel (con- suite a pagina 3-2). '~i • Remova a tampa do cabeyote (consulte a pagina - - - 3-8) • Aperte as quatro porcas de 10 mm e as duas porcas de 6 mm <2) no torque especificado, usando um torquimetro e com 0 motor frio. Torque de aperto: 10 mm: 15 - 20 N.m (1,5 - 2,0 kg.m) 6 mm: 7 -11 N.m (0,7 -1,1 kg.m) • Quando instalar a tampa do cabeyote, aplique Adesivo THREE bond 1215 superffcie de contato do cabeyote (consulte a pagina 3-31) PORCAS DO CILINDRO • Aperte as duas porcas de 6 mm (3) no torque espe- cificado. Torque de aperto: 7 - 11 N.m (0,7 - 1,1 kg.m) PARAFUSOS DO TUBO DE ESCAPAMENTO E PARAFUSO DA BRAt;:ADEIRA DO SILENC10SO Aperte os parafusos do tubo de escapamento 0 parafuso da brayadeira do silencioso Q' no torque especificado. Torque de aperto Parafusos do tubo de escapamento e parafuso da brayadeira do silencioso: 9 - 12 N.m (0,9 - 1,2 kg.m)
  • 21.
    MANUTEN9AO PERIODICA EPROCEDIMENTOSDE AJUSTE 2·5 ELEMENTO DO FILTRO DE AR ILimpe a cada 3.000 km Se 0 filtra de ar estiver obstruldo, a resistEmcia it admissao de ar sera aumentada, resultando na di minui9aO da potencia do motor e no aumento do consumo de combustive!. Verifique e limpe 0 elemento atraves dos seguintes pracedimentos. • Remova a tampa lateral esquerda. • Remova 0 parafuso e retire 0 conjunto do elemento do filtra de ar. • Separe 0 elemento de espuma de poliuretano de seu suporte. NOTA Quando instalar a tampa da carca9a do filtra de ar, a marca "UP" devera ficar virada para cima. • Coloque solvente de limpeza nao inflamavel em um recipiente de tamanho adequado. Sature 0 elemento no solvente de limpeza e lave-o. • Remova 0 solvente, espremendo 0 elemento com as palmas das maos. • Coloque 0 elemento em um recipiente com 61eo para motor e retire 0 excesso, deixando 0 elemento ligeiramente umedecido com 6leo. NOTA NEW ton;a °e/emento, °que podeda rompe-Io ou danifica-Io. 1£ CUIDADO Inspecione cuidadosamente 0 elemento quan- ta a fendas, trincas, etc. Se for notado algum dana, substitua 0 elemento. Elemento Q... w ~.cG=.;)) • - ~ ~ II. ,Solvente de limpeza nao inflamavel -----+---+--
  • 22.
    2·6 MANUTENyAO PERIODICAEPROCEDIMENTOS DE AJUSTE TENSOR DA CORRENTE DE COMANDO Ajuste inicialmente aos 1.000 km e depois a cada 3.000 kill A corrente de comando e mantida na tensao ade- quada atraves de um tensor ajustado manualmente. Para evitar ruidos na corrente e flutuac;6es na sin- cronizac;ao das valvulas, 0 tensor deve ser ajustado nos intervalos indicados acima. Procedimento para ajuste da corrente de comando • Remova as duas tampas de inspec;ao na tampa do magneto. • Remova as tampas de inspec;ao das valvulas. • Gire 0 motor com uma chave "L" 14 mm no sentido horario ate 0 pms no tempo de compressao. • Para verificar se 0 pms e 0 tempo de compressao esta correto, verifique se as duas vavulas estao livres e a marca do rotor esta aHnhado com a carcac;a. • Agora sotte a contra-porca CD no ajustador e 0 parafuso de ajuste (fenda) (2). • Em seguida, aperte bem 0 parafuso de ajuste <2J • Mantendo seguro 0 parafuso de ajuste aperte a contra-porca CD. NOTA Se a corrente de comando apresentar ruidos depois de ajustada, a haste de acionamento da corrente estara, provavelmente, engripada. Remova 0 ajustador e, em seguida, limpe e lubrifique a haste de acionamento para obter um movimento suave e uma tensao adequada.
  • 23.
    FOLGADAS VALVULAS Inspecione inicialmenteaos 1.000 km e depois a cada 3.000 km. MANUTEN9Ao PERIODICA EPROCEDIMENTOS DE AJUSTE 2-7 Uma folga excessiva resulta em rufdos na valvula, enquanto que uma tolga insuficiente resulta em da- nos as valvulas e redugao na potencia do motor. Verifique e ajuste a tolga das valvulas nos intervalos indicados. de acordo com as especificagoes abaixo. Ajuste a tolga atraves dos seguintes procedimentos: • Remova 0 assento e 0 tanque de combustivel. • Remova a vela de ignigao, as tampas de inspegao das valvulas CD e 0 bujao de inspegao do sincronismo das valvulas <2J. • Remova a coberta da tampa do alternador ~3} e gire 0 rotor do alternador com uma chave soquete de 14 mm, para posicionar 0 pistao no PMS da fase de compressao. (Gire 0 rotor ate que a linha "T" rh; esteja alinhada com 0 centro do oriffcio da carcaga do motor.) • Insira 0 calibre de laminas na extremidade da has- te da valvula e no parafuso de ajuste do balancim. 09900-20803: Calibre de laminas Especifica9ao de folga das valvulas ADM e ESC: 0,08 - 0,13 mm • Se a fOlga estiver fora das especificagoes, ajuste- a usando a ferramenta especial. 09917-13210: Ajustador da folga das valvulas • Instale a vela de ignigao, as tampas de inspegao das valvulas, 0 bujao de inspegao do sincronismo das valvulas e a coberta da tampa do alternador. NOTA A folga das vfllvu/as deve ser verificada com 0 motor frio. As vfl/vulas de admissao e escapamento devem ser inspecionadas e ajustadas com 0 pistao no Ponto Morto Superior (PMS) da fase de compressao.
  • 24.
    2·8 MANUTEN9AO PERIODICAEPROCEDIMENTOS DE AJUSTE PRESSAO DE COMPRESSAO Inspecione inicialmente aos 1.000 km. e depois a cada 3.000 km Consulte a pagina 3-1 . VELA DE IGNICAO Inspecione inicialmente aos 1.000 km e depois a cada 3.000 km Substitua a cada 6.000 km Remova os depositos de carvao com uma escova de a90 ou ferramenta pontiaguda. Ajuste a tolga do eletrodo em 0,6 - 0,7 mm, conforme medido com um calibre de laminas. Depois de remover 0 carvao, observe a aparencia das velas, notando a cor dos depositos de carvao. A cor observada indica se a vela padrao e adequada ou nao. Se a vela padrao tende a ficar umida, uma vela mais quente devera ser usada. Se a vela pa- drao tende a superaquecer (porcelana com aparen- cia branca), substitua-a por um tipo mais frio. NOTA Velas de igniqao tipo "R" sao usadas em a/guns mode/os. Estas velas possuem um resistor loca/i- zado no efetrodo central para evitar interferencia de radio. Tipo quente NGKDR7EA Padrao NGKDR8EA Tipo frio NGKDR9EA J t-t-c~i.~~. 0.6 - 0.7 mm f
  • 25.
    MANUTEN9Ao PERIODICA EPROCEDIMENTOSDE AJUSTE 2·9 LlNHA DE COMBUSTivEL Inspecione inicialmente aos 1.000 km e depois a cada 3.000 km. Substitua a cada quatro anos. Inspecione a linha de combustivel e suas conexoes quanto a danos ou vazamento de combustive!. Se for encontrada alguma anormalidade, a linha de combustivel devera ser sUbstituida. FILTRO DE COMBUSTivEL ITroque a cada 5.000 km Se 0 filtro de combustfvel estiver sujo, a gasolina nao fluira Iivremente. resultando em perda de po- tencia do motor. Limpe 0 copo do filtro G) com um solvente de limpe- za nao inflamavel. OLEO DO MOTOR Troque inicialmente aos 1.000 km e depois a cada 3.000 km o 61eo deve ser trocado com 0 motor quente atra- ves dos seguintes procedimentos: • Ap6ie a motocicleta no cavalete central. • Drene 0 6leo, retirando 0 bujao de drenagem G) e a tampa do gargalo de abastecimento ~. • Instale 0 bujao de drenagem G) firmemente e adi- cione 61eo novo atraves do gargalo de abasteci- • mento. 0 motor necessita de cerca de 850 ml de 6leo. Use um 61eo com viscosidade 20W/50 e classifica- c;:ao de servigo API MINIMA SF. • Acione 0 motor e deixe-o funcionando por varios segundos em marcha lenta. • Desligue 0 motor e espere cerca de um minuto. Em seguida. verifique 0 nivel do 61eo na janela de inspegao @. Para uma medigao precisa, a moto- cicleta deve estar na posigao vertical. Se 0 nivel do 61eo estiver abaixo da marca "F". adicione 61eo ate atingir esta marca. Iii. CUIDADO Verifique sempre 0 nlvel antes de funcionar a motor. Se necessaria complete
  • 26.
    2·10 MANUTENCAO PERIODICAEPROCEDIMENTOS DE AJUSTE FILTRO DE OLEO Substitua inicialmente aos 1.000 km e depois a cada troca de oleo (3.000 km) Substitua 0 filtro de 61eo atraves dos seguintes pro- cedimentos: • Drene 0 61eo, retirando 0 bujao de drenagem. • Remova os tres parafusos de fixagao da tampa do filtro. • Retire a tampa e remova 0 filtro. • Substitua 0 filtro por um novo. • Antes de instalar 0 novo filtro, certifique-se de que o anel de vedagao CD esteja instalado adequada mente. • Antes de instalar a tampa, certifique-se de que a mola do filtro (2) e 0 anel de vedagao Q estejam instalados corretamente. • Instale a tampa do filtro e aperte os parafusos de fixagao firmemente. • Adicione 61eo para motor e verifique 0 nivel. NOTA Adicione cerca de 950 ml de 61eo somente quan- do trocar 0 61eo do motor e 0 filtro ao mesmo tempo. Depois de desmontar 0 motor, a quantidade de 61eo a ser adicionada e de 1.300 mi. loA. CUIDADO Certifique-se de instalar 0 filtro de 61eo como mostrado na ilustrayao. Se 0 filtro for instala- do incorretamente, 0 motor podercfl ser danifi- cado seriamente. PRESSAO DO OLEO I Inspecione a cada 3.000 km Consulte a pagina 3-f. FILTRO DE TELA ILimpe a cada 6.000 km Limpe 0 filtro de tela para remover qualquer material estranho aderido ao mesmo. Verifique se a tela apre- senta indicios de danos.
  • 27.
    MANUTENyAO PERIODICA EPROCEDIMENTOSDE AJUSTE 2-11 CARBURADOR Inspecione inicialmente aos 1.000 km e depois a cada 3.000 km AJUSTE DA MARCHA LENTA NOTA Fa9a este ajuste com 0 motor quente. • Acione 0 motor e ajuste sua velocidade entre 10400 e 1.500 rpm, girando 0 parafuso de aceleragao CD. Marcha lenta: 1.450 ± 50 rpm FOLGA DO CABO DO ACELERADOR o cabo do acelerador deve ter uma folga (/:..) de 0,5 - 1,0 mm. Para ajustar a tOlga: • Puxe 0 cabo do acelerador para verificar a tolga. • Solte a contraporca (£l e gire 0 ajustador @ para dentro ou para fora, ate obter a tolga especificada. • Fixe as contraporcas enquanto segura 0 ajustador na posigao.. Foiga do cabo do acelerador: 0,5 - 1,0 mm EMBREAGEM Inspecione inicialmente aos 1.000 km e depois a cada 3.000 km A embreagem deve ter uma folga de 4 mm, medida no suporte da alavanca da embreagem, antes que a embreagem comece a desengatar. Se a fOlga es- tiver fora das especiticagoes, ajuste-a atraves dos seguintes procedimentos: • Solte a contraporca CD e aperte completamente 0 ajustador (£l no suporte da alavanca da embreagem. • Solte a contraporca @ do ajustador do cabo da embreagem • Gire 0 ajustador do cabo @ para dentro ou para fora, ate atingir a folga especificada. • Aperte a contraporca, segurando 0 ajustador na posigao c~rreta. ocabo da embreagem deve ser lubrificado com 61eo de baixa viscosidade sempre que for ajustado. ,' .t , I .I Lk
  • 28.
    2·12 MANUTENCAO PERIODICAEPROCEDIMENTOS DE AJUSTE CORRENTE DE TRANSMISSAO Iinspecione e Iimpe a cada 1.000 km CORRENTE DE TRANSMISSAO Inspecione visualmente a corrente de transmissao quanto aos possfveis problemas indicados abaixo (Levante aroda traseira, apoiando a motocicleta no cavalete central e gire aroda lentamente com as maos, com a transmissao em PONTO MaRTa). Verifique a existencia de: 1. Pinos soltos 2. Roletes danificados 3. Elos enferrujados 4. Elos torcidos ou engripados 5. Desgaste excessivo Se for encontrada alguma anormalidade, a corren te devera ser substitufda. • Lave a corrente com querosene. Se a corrente ten de a se enferrujar rapidamente, os intervalos deve rao ser reduzidos. • Depois de lavar e secar a corrente, lubrifique-a com 61eo para corrente OU engrenagem SAE 90. Inspecione a corrente de transmissao quanto a des gaste e ajuste sua tensao atraves dos seguintes procedimentos: • Solte a porca do eixo CD depois de retirar a cupilha e solte a contraporca CV. • Ajuste cuidadosamente a corrente, apertando 0 ajustador @. FOLGA DA CORRENTE Solte 0 ajustador @ ate que a corrente apresente uma folga de 25 - 35 mm entre a coroa e 0 pinhao de transmissao. As marcas Aem ambos os ajustadores deverao es- tar na mesma posic;ao da escala para assegurar que as rodas traseira e dianteira estejam corretamente alinhadas. • Depois de ajustar a corrente, aperte a porca do eixo CD firmemente e trave-a com a cupilha. Utilize sempre uma cupilha nova. DESGASTE DA CORRENTE • Conte 21 pinos na corrente e mec;a a distancia entre 20 passos. Se a distancia for maior que 259,4 mm, a corrente devera ser substitulda. ------ Limite de uso Comprimento de 20 passos da corrente de 259,4 mm transmissao
  • 29.
    MANUTENCAO PERIODICA EPROCEDIMENTOSDE AJUSTE 2·13 FREIO DIANTEIRO (A DISCO) Nivel do flufdo de freio • Ap6ie a motocicleta no cavalete central e mante- nha os guid6es virados para frente. • Verifique 0 nivel do fluido de freio, observando a linha de limite inferior no reservatorio do fluido de freio. • Quando 0 fluido estiver abaixo do limite inferior, abasteya 0 sistema com um fluido que atenda as seguintes especificay6es. Especificayao e Classificayao: DOT 4 ou DOT 5 JJ.ADVERTENCIA o sistema de freio desta motocicleta e abas- tecido com fluido de freio a base de glicol. Nao use ou misture tipos diferentes de flui- dos, tais como a base de silicone ou de petro- leo, 0 que poderia danificar seriamente 0 sis- tema de freio. Nao use fluidos de recipientes velhos, usados ou abertos. Nunca reutilize fluidos que tenham sobrado de outros servi- yOS ou armazenados por longos periodos. Em caso do vazamento, 0 fluido do freio ira diminuir a seguranya da motocicleta e desco- lorir imediatamente as superficies pintadas. Verifique as mangueiras do freio e suas cone- x6es quanta a trincas e vazamentos antes de dirigir a moto. Pastilhas do freio A condiyao de desgaste das pastilhas do freio pode ser verificada, observando-se a linha vermelha (j) gravada na pastilha. Quando 0 desgaste exceder 0 limite de usc, substitua as pastilhas por novas (con suite a pagina 6-24). Interruptor da luz do freio Ajuste 0 interruptor da luz do freio de modo que a luz se acenda antes que seja seja sentida alguma pressao quando a alavanca do freio for pressionada.
  • 30.
    2-14 MANUTENCAO PERI6DICAEPROCEDIMENTOS DE AJUSTE SANGRIA DE AR DO CIRCUITO DO FLUIDO DE FREIO o ar preso no circuito do fluido funciona como um amortecedor, absorvendo uma grande parte da pres- sao desenvolvida pelo cilindro mestre e interferindo com 0 desempenho de frenagem do caliper do freio. A presenga de ar e indicada pela "esponjosidade" da alavanca do freio e tambem pela falta de for<;a na frenagem. Considerando-se 0 perigo que este ar representa para a motocicleta e para 0 piloto, e essencial que, ap6s a instalagao e ajuste do siste ma de freio, 0 circuito do fluido de freio seja sangra- do atraves dos seguintes procedimentos: • Abastega 0 reservatorio do cilindro mestre ate a marca "HIGH". Reinstale a tampa do reservatorio para evitar a entreda de sujeira. • Conecte um tubo na valvula de sangria do caliper e insira sua extremidade livre em um recipiente. Torque de aperto da valvula de sangria: 7 - 9 N.m (0,7 - 0,9 kg.m) • Acione e libere a alavanca do freio varias vezes em sucessao rapida. Em seguida, acione a ala- vanca completamente sem libera-Ia. 80lte a val- vula de sangria, girando-a um quarto de volta de maneira que 0 fluido de freio seja descarregado no recipiente; isto ira retirar a tensao da alavanca do freio, fazendo com que toque na manopla do guidao. Em seguida, feche a valvula, bombeie e pressione a alavanca, e abra a valvula. Repita este procedimento ate que 0 fluido sendo descarrega- do no recipiente nao apresente mais bolhas de ar. NOTA Abaste9a 0 reservatorio com fluido de freio, confor me necessario, enquanto sangra 0 sistema de freio. Certifique-se de que haja sempre a/gum flui- do de freio visfvel no reservatorio. • Feche a valvula de sangria e desconecte 0 tubo. Abastega 0 reservatorio ate a marca "HIGH". IA CUIDADO Manuseie 0 fluido de freio com cuidado: 0 flui- do reage quimicamente com pintura, plastico, materiais de borracha, etc. ~:'
  • 31.
    MANUTEN9AO PERIODICA EPROCEDIMENTOSDE AJUSTE 2-15 FREIO TRASEIRO Ajuste 0 pedal do freio a aproximadamente 10 mm abaixo da face superior do pedal de apoio. Este pro- cedimento pode ser efetuado, girando-se 0 limitador do pedal do freio CD. Certifique-se de apertar firme mente a contraporca depois de ajustar 0 parafuso. Altura do pedal do freio traseiro <ED : 10 mm Depois de ajustar a altura, ajuste 0 curso do pedal do freio. Primeiro, ajuste 0 pedal em uma posil;:ao que proporcione uma direyao confortavel, girando o limjtador do pedal do freio CD. Em seguida, ajuste o curso livre do pedal (2; em 20 - 30 mm. Se for necessario algum ajuste, gire 0 ajustador do freio traseiro Q) ate obter a folga especificada. Curso do pedal do freio: 20 - 30 mm Limite de desgaste da lona do freio Esta motocicieta esta equipada com jndicadores de desgaste das jonas para os freios dianteiro e trasei roo Como mostrado na ilustrayao a direita, no des gaste normal, a linha de extensao na marca de re ferencia no came do freio deve estar dentro da es cala gravada no espelho do freio com 0 freio acionado. Para verifjcar 0 desgaste da lona. siga as instruyoes abaixo. • Primejro, verifique se 0 sistema de freio esta ajus tado corretamente. • Enquanto aciona 0 trejo, verifique se a linha de extensao na marca de referencia esta dentro da escala gravada no espelho do treio. • Se a marca de referencia estiver fora das especificayoes, conforme mostrado na ilustrayao, o conjunto das sapatas devera ser substitufdo para assegurar uma frenagem segura. A linha de extensao da marca de referencia esta dentro da escala. A linha de extensao da marca de refer€mcia esta fora da escala.
  • 32.
    2·16 MANUTEN~AO PERIODICAEPROCEDIMENTOS DE AJUSTE PNEUS Inspecione inicialmente aos 1.000 km e depois a cada 3.000 km PNEUS Inspecione os pneus quanto a desgaste e danos; verifique a profundidade dos sulcos da banda de rodagem, como mostrado na i1ustrayao. Substitua os pneus que estiverem excessivamente desgastados ou danificados. Pneus desgastados alem do limite de uso (em termos de profundidade dos sulcos) devem ser substituidos. LIMITE DE usa DA PROFUNDIDADE DOS SULCOS DA BANDA DE RODAGEM TWI Pirelli Dianteiro 1,Omm Traseiro 1,Omm PRESSAO DOS PNEUS Verifique a pressao dos pneus e examine as valvu- las quanto a vazamento NOTA Este limite corresponde ao TWI da Pirelli. Limite de desgaste dos pneus. CONDUC;Ao NORMAL PREssAo DOS SOMENTE PILOTO PILOTO E PASSAGEIRO PNEUS FRIOS KPa I kg/cm2 I psi KPa I kg/cm2 psi DIANTEIRO 175 I 1.75 !I 25 175 I 1.75 25 TRASEIRO 200 I 2.00 iI 29 225 I 2.25 33
  • 33.
    MANUTENVAo PERIODICA EPROCEDIMENTOSDE AJUSTE 2-17 DIREC;Ao Inspecione inicialmente aos 1.000 km e depois a cada 3.000 km Os ro/amentos da cotuna de diregao devem ser ajustados adequadamente para um giro suave dos guid5es e uma diregao segura. Uma diregao muito dura impede 0 movimento sua ve dos guid5es. Uma diregao muito solta pode causar vibragao e danificar os rolamentos da coluna de diregao. Certi fique-se de que nao haja tolga nos fixadores do garfo dianteiro. Se tor encontrada alguma folga, ajuste os rolamen tos da cotuna, como descrito nas paginas 6-21 e 6 22 deste manual. Torque de aperto ITEM N.m kg.m ® Parafusos dos suportes 12 - 20 1,2 - 2,0 dos guid6es @ Parafuso superior da 35 -55 3,5 - 5,5coluna de direc;:8.o © Parafuso superior do 20 -30 2,0 - 3,0garfo dianteiro Parafuso da mesa inferior © do garfo dianteiro 25 -35 2,5 - 3,5 6LEO DO GARFO DIANTEIRO Troque inicialmente aos 5.000 km e depois a cada 10.000 km • Remova 0 garfo dianteiro (consulte a pagina 6-9). • Drene 0 61eo do garfo (consulte a pagina 6-10). • Adicione a quantidade especificada de 61eo na parte superior do cilindro interno Quantidade especificada (cada amortecedor): 174 ml Especificayao: 61eo para amortecedor nQ 10 Shell Advance Fork Torque de aperto ITEM N.m kg.m Parafuso superior do garfo dianteiro Parafuso da mesa inferior do garfo dianteiro [ Nivel do 61eo 166 mm 35 - 55 3,5 - 5,5 25 - 35 2,5 - 3,5
  • 34.
    2·18 MANUTENCAO PERIODICAEPROCEDIMENTOS DE AJUSTE PARAFUSOS E PORCAS DE FIXACAO DO CHASSI E DO MOTOR I Inspecione inicialmente aos 1.000 km e depois a cada 3.000 km As porcas e os parafusos indicados abaixo sao peQas importantes para a seguranQa da motocicleta e, portanto, devem estar em boas condiQ5es. Estas peQas devem ser apertadas, quando necessario, nos torques especificados, usando urn torquimetro. Torque de aperto ITEM N.m kg.m , <D Parafuso do brac;o de acionamento do freio dianteiro 5-8 0,5 - 0,8 (lJ Porca do eixo dianteiro 36 - 52 3,6 - 5,2 @ Parafuso de fixac;ao do caliper (freio a disco) 25 - 40 2,5 - 4,0 ® Parafuso de uniao da mangueira do freio (freio a disco) 25 - 35 2,5 - 3,5 i @ Parafuso do cilindro mestre (freio a disco) 5-8 0,5 - 0,8 @ Porca de articulac;ao do brac;o oscilante 50 - 80 5,0 - 8,0 (f) Porca de fixac;ao do amortecedor traseiro 20 - 30 2,0 - 3,0 @ Porca do eixo traseiro 50 - 80 5,0 - 8,0 ® Parafusos do brac;o de articulac;ao traseiro 10 - 15 1,0 - 1,5 ®: Parafuso do brac;:o de acionamento do freio traseiro I 5-8 0,5 - 0,8I ® Parafuso de fixac;:ao do motor ® 28 - 34 2,8- 3,4 @ @ 37 - 45 3,7 - 4,5
  • 35.
    iNDICE PRESSAO DE COMPRESSAOE PRESSAO DO OLEO .......................... 3-1 REM09AO E MONTAGEMDOMOTOR ...•.•..••...•...••••..•......•...•••••.••.•....•...• 3-2 DESMONTAGEM DOS COMPONENTES DA EXTREMIDADE SUPERIOR DO MOTOR ............................................ 3-7 INSPE9AO E REPARO DOS COMPONENTES DA EXTREMIDADE SUPERIOR DO MOTOR .......................................... 3-13 MONTAGEM DOS COMPONENTES DA EXTREMIDADE SUPERIOR DO MOTOR ............•..............••.......•••••• 3-25 DESMONTAGEM DOS COMPONENTES DA EXTREMIDADEINFERIOR DO MOTOR ............................................ 3-33 INSPE9AOE REPAROS DOS COMPONENTES DA EXTREMIDADEINFERIOR DO MOTOR ............................................ 3-41 INSTALA9AO DOS COMPONENTES DA EXTREMIDADEINFERIOR DO MOTOR ............................................ 3-45 •
  • 36.
    PRESSAO DE COMPRESSAOE PRESSAO DO OLEO PRESSAO DE COMPRESSAO NOTA • Antes de verificar a pressao de compressao, certifique-se de que as porcas e parafusos do cabeyote estejam apertados nos va/ores de torque especificados e as valvulas adequada- mente ajustadas. • Aqueya 0 motor em marcha lenta antes de efetuar. 09915-64510: Medidor de compressao 09915-63210: Adaptador • Remova a vela de igni9ao. • Instale 0 medidor de compressao 1 e 0 adaptador (?) no oriffcio da vela, certificando-se de que a co- nexao esteja firme. • Mantenha a manopia do acelerador totalmente aberta. • Acione 0 motor varias vezes, atraves do motor de partida ou do pedal de partida, e registre a maior leitura do medidor como sendo a compressao des- se cilindro. Pressao de compressao Padrao Limite de usa 10 - 14 kg/cm2 8 kg/cm2 Uma baixa pressao de compressao pode indicar quaisquer dos seguintes problemas: • Parede do cilindro excessivamente desgastada. • Pistao ou aneis do pistao desgastados. • Aneis do pistao engripados nas canaletas. • Assentamento inadequado das valvulas. • Junta do cabe90te defeituosa. Quando a pressao de compressao estiver fora das especifica90es acima, 0 motor devera ser desmon- tado, inspecionado e reparado, tendo em mente estes cinco problemas. MOTOR 3-1 PRESSAO DO OLEO • Instale 0 manometro de 61eo @ na posi9ao mos- trada na ilustrac;ao. • Aquec;a 0 motor como se segue. Verao: aproximadamente 10 minutos a 2.000 rpm. Inverno: aproximadamente 20 minutos a 2.000 rpm. • Depois de aquecer 0 motor, aumente sua veloci- dade para 3.000 rpm e fa9a a leitura do manometro de 6leo. NOTA • Para inspecionar a pressao do 6leo, a 6/eo do motor deve ser aquecido a 60QC (140QF). Pressao do oleo Acima de 0,1 kg/cm2 (Temp. do 61eo a 60Q C) Abaixo de 0,3 kg/cm2 a 3.000 rpm 09915-74510: Manometro de oleo Se a pressao do 61eo estiver acima ou abaixo das especificac;oes, pode-se considerar varias causas: • Uma baixa pressao do 61eo e normalmente cau- sada por obstruc;ao do filtro de 61eo, vazamento na passagem de 61eo, vedador de 61eo danifica- do, bomba de 61eo defeituosa ou a combinac;ao destes itens. • Uma alta pressao do 61eo e normalmente cau- sada p~r 61eo do motor com viscosidade muito alta, passagem de 61eo obstrulda, instala9ao ina- dequada do filtro de 61eo ou a combinac;ao des- tes itens.
  • 37.
    3-2 MOTOR REMOCAO EMONTAGEM DO MOTOR REMOCAO DO MOTOR Antes de retirar 0 motor, limpe-o completamente com um produto para limpeza apropriado. o procedimento para remoyao do motor e explicado sequencialmente atraves dos seguintes procedimentos. • Retire as tampas laterais direita e esquerda. • Desconecte os cabos e e (8 da bateria. Iil. CUIDADO Desconecte primeiro 0 cabo e. • Remova os parafusos de fixayao direito e esquer- do do assento. Em seguida, retire 0 assento. • Coloque 0 registro de combustivel na posiyao "OFF". • Desconecte a mangueira de combustive!. • Remova 0 tanque de combustivel, retirando os parafusos de fixayao.
  • 38.
    • Retire 0cabo da embreagem, removendo os pa- rafusos da alavanca da embreagem e a contraporca do ajustador. • Remova 0 cabo do tacometro. • Desconecte os adaptadores e a fia9ao. • Desconecte 0 cabo do motor de partida. • Retire 0 supressor de rufdo.da vela de igni9ao. MOTOR 3-3
  • 39.
    34 MOTOR • Retire0 tubo de respiro. • Solte os parafusos das duas bragadeiras e retire 0 carburador. • Remova a tampa do pinhao de transmissao. • Retire a corrente de transmissao, removendo a presilha. • Desconecte 0 fio terra da carcaga do motor. i4-_'''''.. 0
  • 40.
    • Retire aalavanca do pedal de cambio, retirando 0 parafuso. • Remova os parafusos do tubo de escapamento e o parafuso de fixa9ao do silencioso. Em seguida, retire 0 silencioso. • Remova os parafusos de fixa9ao do motor, a porca de articula9ao. do bra90 oscilante e os suportes. • Usando as duas maos, levante 0 motor do chassi. NOTA o motor deve ser ret/rado pelo lado direito do chassi. 14 CUIDADO Tenha cuidado para nao retirar completa- mente 0 eixo de articulayao do brayo osci- Jante do orificio de articulayao do lado es- querdo. Instale 0 eixo no orificio de articu- layao do lado direito do chassi para manter o alinhamento dos orificios do chassi e das MOTOR 3-5
  • 41.
    3-6 MOTOR MONTAGEM DOMOTOR NO CHASSI o motor pode ser montado na ordem inversa da remoc;ao. • Aperte temporariamente 0 suporte de fixac;ao do motor antes de instalar os parafusos de fixacao. NOTA As porcas de fixat;ao do motorsao auto-travantes. Oepois de removidas, nao poderao ser reutilizadas. Certifique-se de usar porcas novas e aperta-/as no torque especificado. Torque de aperto dos parafusos de fixa~o do motor 80mm: 37 - 45 N.m (3,7 - 4,5 kg.m) Outros: 28 - 34 N.m (2,8 - 3,4 kg.m) • Aperte os parafusos do tubo de escapamento e 0 parafuso de fixac;ao do silencioso no torque es- pecificado. Torque de aperto: 9 - 12 N.m (0,9 - 1,2 kg.m) • Abastec;a 0 motor com 61eo com especificac;ao minima SF e viscosidade SAE 20W/50, depois de montar 0 motor no chassi. • Acione 0 motor e mantenha-o funcionando em marcha lenta por varios segundos. Oesligue 0 motor, espere cerca de um minuto e verifique 0 nivel do 6leo. Se 0 nfvel estiver abaixo da marca "F", adicione 61eo ate atingir esta marca. Posi~ao de instala~ao do bra~o de acionamento da embreagem • Alinhe a superficie ranhurada do brac;o de acionamento com 0 entalhe no eixo do came de acionamento. • Oepois de montar 0 motor, serao necessarios os seguintes ajustes. - Cabo do acelerador - Cabo da embreagem - Corrente de transmissao - Pedal do freio traseiro - Marcha lenta M8l50 (Pagina: 2-11) (Pagina: 2-11) (Pagina: 2-12) (Pagina: 2-15) (Pagina: 2-11) M8 2.8 - 3.4 kg-m
  • 42.
    DESMONTAGEM DOS COMPONENTESDA EXTREMIDADE SUPERIOR DO MOTOR CABECOTE E TAMPA DO CABECOTE NOTA • 5e torem etetuados reparos somente nos com- ponentes da extremidade superior do motor, nao sera necessaria remover 0 motor do chassi. • Como observado anteriormente, sera necessa- ria remover a assento, 0 tanque de combustive/, as tampas laterais, etc. • Drene 0 61eo do motor. • Remova 0 bujao da lateral da tampa e 0 bujao de inspeyao em cima da tampa do alterandor. • Remova 0 tensor da corrente de comando. MOTOR 3-7
  • 43.
    3-8 MOTOR • Removaas tampas de inspe9ao das vfilvulas e a vela de igni9ao. • Mova 0 pistao para 0 ponto morto superior. NOTA Quando a tampa do cabe90te for removida, 0 pis- tao devera estar no ponto morto superior da fase de compressao. • Primeiro, remova 0 parafuso de fixa9ao da luva do tacometro, e em seguida, retire 0 eixo da en- grenagem movida do tacometro com a luva. • Depois, solte os parafusos da tampa do cabe90te na ordem indicada na ilustra9ao e solte a tampa do cabe90te. NOTA Ao remover a tampa do cabe90te, nEW retire as parafusos embutidos. • Solte a coberta da extremidade da arvore de comando. • Endireite a arruela de trava da engrenagem de comando. • Retire os parafusos da engrenagem de comando e remova e arvore de comando. NOTA o parafuso de tensor da corrente de comando (j) devera ser removido somente quando 0 motor for desmontado. 1£ CUIDADO I Nao derrube a corrente de comando, 0 pino e a engrenagem de comando na carca9a do motor.
  • 44.
    • Solte asseis porcas do cabegote diagonalmente. Em seguida, solte 0 cabegote. NOTA Se houver dificuldade para remover ° caber;ote, bata levemente na parte sem a/etas com urn rnarte/o plastico. Tenha cuidado para nao danifi- car as a/etas. • Remova os parafusos de ajuste do eixo do balancim. • Usando um alicate, retire os eixos do balancim. MOTOR 3-9
  • 45.
    3-10 MOTOR • Comprimaa mola da valvula, usando a ferramen- ta especial. 09916-14510: Compressor da valvula. • Retire as chavetas da haste da valvula. 09916-84510: Pinga • Retire 0 retentor da mola da valvula e as molas interna e externa. • Retire a valvula pelo outro lado.
  • 46.
    • Rernova 0vedador de 6leo, usando urn alicate de ponta. NOTA Depois de removido, 0 vedador de 61eo devera ser substitufdo por um novo. • Retire 0 assento da mola. • Rernova a guia da valvula, usando a ferramenta especial. 09916-44910: ExtratorJinstalador da guia da valvula NOTA Somente a guia da valvula sobremedida esta dis- ponfve/ como pe9a de reposi980. • Rernova as porcas da base do cilindro e 0 cilindro. IA CUIDADO Se for necessario, utilizar 0 martelo plasti- co. Nao danifique as aletas. MOTOR 3-11
  • 47.
    3·12 MOTOR • Coloqueum pano limpo sobre a base do cilindro para evitar que 0 anel eiastico do pino do pistao caia na carcaQa do motor. Em seguida, remova 0 anel elastico, usando um alicate de p~nta. • Remova 0 pino do pistao. 0991 0~3451 0: Extrator do pino do pistao 1··'·.··'·",
  • 48.
    INSPE9AO E REPARODOS COMPONENTES DA EXTREMIDADE SUPERIOR DO MOTOR EMPENAMENTO DA TAMPA DO CABECOTE Depois de remover 0 vedador da superffcie de con- tato da tampa do cabeyote, coloque a tampa em uma superficie plana e verifique seu empenamento com um calibre de laminas. Inspecione os pontos mostrados na ilustray8.o. Limite de usc: 0,05 mm Se a empenamento exceder 0 limite de usc, substi- tua a tampa do cabeyote. D.E. DO EIXO DO BALANCIM Mega 0 diametro externo do eixo do balancim. Padrao: 11,966 - 11,984 mm 0.1. DO BALANCIM Quando inspecionar 0 balancim, sera necessario verificar tambem seu diametro interno e 0 desgaste da superffcie de contato da arvore de comando. Padrao: 12,000 - 12,018 mm ARVORE DE COMANDO A arvore de comando deve ser inspecionada quanto a empenamento e tambem quanto ao desgaste dos mancais e ressaltos se for notado algum rUldo ou vi- bragao anormal, ou ainda falta de potemcia no motor. Quaisquer destes problemas podem ser causados pelo desgaste na arvore de comando. MOTOR 3-13 P.M.S. Escapamento fechado Admlssaoaberta ~O'P'M'S') (A.P.M.S.) V-. ~, { ~~ ...~. t····../'. ~ .... Escapamento Admissaolechada ,~~YV1 aberto (O.P.M.I.) ~ (A.P.M.l.j P.M.I. Sincroniza9ao das villvulas
  • 49.
    3-14 MOTOR DESGASTE DORESSALTO DA ARVORE DE COMANDO OS ressaltos desgastados podem muitas vezes causar a falta de sincronizayao das valvulas, 0 que resulta na reduyao da potencia do motor. 0 limite de desgaste do ressalto esta especiticado tanto para os ressaltos de admissao como para os de escapamento. A altura do ressalto (H), deve ser medida com um micrometro. Substitua a arvore de comando se 0 desgaste en- contrado exceder 0 limite de uso. 09900-20202: Micrometro (25 - 50 mm) Altura do ressalto Altura (8) Ressalto de admissao Ressalto de escapamento DESGASTE DO MANCAL DA ARVORE DE COMANDO Limite de uso 33,530 mm 32,690 mm Para determinar se os mancais apresentam ou nao um desgaste alem do limite de uso, meya a folga de 61eo do mancal da arvore de comando, com a arvore instalada. Use 0 Plastigauge para fazer a leitura da tolga, de acordo com as especifica90es a seguir. 09900-22301: Plastigauge Foiga de oleo do mancal da arvore do comando Limite de uso: 0,15 mm Torque de aperto da tampa do cabegote: 9 -10 N.m (0,9 - 1,0 Kg.m) NOTA Para medir adequadamente a taIga de 61eo com a Plastigauge, todos as residuos de junta devem ser removidos das superficies de cantata da tam- pa e do cabe90te. Nao ap/ique ADESIVO THREE BOND 1215 ate que a taIga de 61eo tenha sido determinada.
  • 50.
    Se a tolgade 61eo medida exceder 0 limite de uso, me9a 0 diametro externo da arvore de comando. Substitua 0 conjunto do cabe90te ou a arvore de comando se a tolga estiver fora das especifica90es. 09900-20205: Mierometro (0 - 25 mm) D.E. do mancal da arvore de comando (Padrao) 21,959 - 21,980 mm EMPENAMENTO DA ARVORE DE COMANDO Mec;a 0 empenamento com um rel6gio comparador. Substitua a arvore de comando se 0 empenamento exceder 0 limite de uso. 09900-20701: Suporte magnetico 09900-20606: Rel6gio comparador (1/100 mm) 09900-21304: Conjunto de bloeos em "V" (100 mm) Limite de uso: 0,10 mm EMPENAMENTO DO CABE90TE Descarbonize a camara de combustao. Inspecione a superffcie da junta do cabec;ote quan- to a empenamento, usando uma regua e 0 calibre de laminas, e tac;a a leitura em varios pontos, con- forme indicado. Se a maior leitura em qualquer posic;ao exceder 0 limite de usc, substitua 0 cabec;ote. Limite de uso: 0,05 mm DESGASTE DA FACE DA VALVULA Mec;a a espessura d) e, se esta exceder 0 limite de uso, substitua a valvula. NOTA Inspecione visualmente cada valvula quanto a desgaste em sua face de assentamento. Substi- I tua as valvulas que estiverem com as faces ex- cessivamente desgastadas. limite de usc: 0,5 mm MOTOR 3-15
  • 51.
    3-16 MOTOR EMPENAMENTO DAHASTE DA VALVULA Apoie a valvula nos blocos em "V", conforme mos- trado, e inspecione seu empenamento com um re- logio comparador. A valvula devera ser substituida se 0 empenamento exceder 0 limite de uso. 09900-20701: Suporte magnetico 09900-21606: Relogio comparador (1/100 mm) 09900-21304: Conjunto de blocos em "V" (100 mm) Limite de uso: 0,05 mm EMPENAMENTO RADIAL DA CABEvA DA VALVULA Posicione 0 relogio comparador em angulos retos em relayao a cabeya da valvula e meya seu empenamento radial. Se a medida exceder 0 limite de uso, substitua a valvula. Limite de uso: 0,03 mm FOLGA ENTRE A HASTE E A GUIA DA VALVULA Meya a folga em duas dire90es, "X" e "Y", perpen- diculares entre si, posicionando 0 relogio comparador conforme ilustrado. Se a folga medida exceder 0 limite de uso especificado abaixo, deter- mine se a valvula ou a guia devem ser substituidas por novas para que a folga atinja as especificayoes. Padrao Limite de uso ADM 0,025 - 0,052 mm 0,35 mm ESC 0,040 - 0,067 mm 0,35 mm
  • 52.
    DESGASTE DA HASTEDA VALVULA Se 0 desgaste da haste da valvula exceder 0 limite de uso, conforme medldo com um micrometro, e a folga exceder as especifica90es indicadas anteriormente, substitua a valvula. Se a haste estiver dentro do limite de uso, substitua a guia. Depois de substituir a guia ou a valvula, verifique a fOlga novamente. 09900-20205: Micrometro (0 - 25 mm) D.E. da haste da valvula Padrao ADM 5,460 - 5,475 mm ESC 5,445 - 5,460 mm CONDICOES OA HASTE OA VALVULA Inspecione a face de extremidade da haste de valvula quanto a desgaste e corrosao. Em caso positiv~, a haste podera ser recondicionada, desde que se comprove que seu comprimento (j) nao sera reduzido a menos de 3,8 mm. Neste caso, a valvula devera ser substituida. Depois de instalar uma valvula cuja haste tenha sido recondicionada, certifique-se de que a face ~) da extre- midade da haste da valvula fique acima das chavetas @' INSTALACAO OA GUIA OA VALVULA • Retifique os oriHcios das guias das valvulas no cabe90te com 0 alargador de 11,3 mm (j) e 0 cabo (2). 09916-34561: Alargador da guia da valvula (11,3 mm) 09916-34541: Cabo do alargador • Encaixe um anel em cada guia. Certifique de usar aneis e guias novas. Os aneis e guias removidos devem ser descartados. MOTOR 3-17
  • 53.
    3-20 MOTOR 1£ CUIDADO Retiresomente 0 minimo necessario da sede para obter um angulo de contato adequado da valvula e para evitar que a haste fique muito proxima do balancim. Se a area de contato estiver muito baixa ou muito estreita, use a fresa de 4S0 para eleva-Ia e alarga-Ia. Se a area de contato estiver muito alta ou muito lar- ga, use a fresa de 1S0 para abaixa-Ia e estreita-Ia. 4. Oepois de obter a largura e posic;ao adequadas, use a fresa de 4S0 suavemente para limpar quais- quer rebarbas causadas pelas operac;oes ante- riores. NAO UTILIZE compostos de polimento de- pois da operac;ao final. A sede da valvula reacabada deve ter um acabamento suave e aveludado e nao um polimento muito forte ou bri- Ihante. Isto ira proporcionar uma superficie ma- cia para 0 assentamento final da valvula, 0 que ira ocorrer durante os primeiros segundos de fun- cionamento do motor. MOLAS DAS VP.LVULAS Verifique as molas das valvulas quanto it tensao c~rreta, medindo seus comprimentos livres e verifi- que tambem a forc;a necessaria para comprimi-Ias. Se 0 comprimento da mola estiver abaixo do limite de uso, ou se a forc;a necessaria para comprimi-la nao estiver dentro das especificac;oes, substitua as molas interna e externa em conjunto. Comprimento livre da mola da valvula Mola Limite de uso INTERNA 3S,1 mm EXTERNA 39,8 mm Tensao da mola da valvula Mola Padrao INTERNA 7,1 - 8,3 kg/32,S mm EXTERNA 17,0 - 20,3 kg/36 mm S. Limpe e monte os componentes do cabec;ote e da valvula. Abastec;a os orificios de admissao e escapamento com gasolina para verificar se ha vazamentos. Se houver vazamento, inspecione a sede e a face da valvula quanto a rebarbas ou outras causas que poderiam impedir sua vedac;ao. £ ADVERTENCIA Tenha sempre muito cuidado ao manusear a gasolina. NOTA Certifique-se de ajustar a folga das vci/vu/as de- pois de montar 0 motor.
  • 54.
    VALVULA E MOLA Insiraas valvulas com suas hastes revestidas com PASTA DE MOLlBDENIO MOLYKOTE "PASTA G-n" em toda sua volta e extensao. sem qualquer inter- rupgao. Aplique 61eo no labio do vedador da haste de modo similar. IA CUIDADO Quando inserir a valvula, tome cuidado para nao danificar 0 labio do vedador da haste. • Instale as molas das valvulas, certificando-se de que os elos mais pr6ximos CD de cada mola fiquem virados para 0 cabeyote. A distancia entre os elos das molas interna e externa varia: a distancia di- minui da parte superior em direyao a parte inferi- or, conforme mostrado na ilustragao. • Instale 0 retentor da mola da valvula, comprima a mola com 0 compressor e insira as chavetas. MOTOR 3-21 Dire~aodo cabe~ote
  • 55.
    3-22 MOTOR EMPENAMENTO DOCILlNDRO Verifique a superficie do cilindro quanto a empenamento, usando uma regua e um calibre de laminas. Faga a leitura em varios pontos, como in- dicado. Se a maior leitura em qualquer ponto exce- der 0 limite de uso, substitua 0 cilindro. Limite de uso: 0,05 mm DIAMETRO INTERNO DO CILINDRO Meya 0 diametro interno do cilindro em seis pon- tos. Se alguma das medidas exceder 0 limite de uso, desmonte~o cilindro e substitua 0 pistao por um sobremedida, o.u substitua 0 cilindro. 09900-20508: Conjunto de calibradores do cilindro Limite de uso: 57,085 mm
  • 56.
    DIAMETRO DO PISTAO Usandoum micrometro, me9a 0 diametro externo do cilindro a 15 mm da extremidade da saia, con- forme mostrado na ilustra9ao. Se a medida for me- nor que 0 limite de usc, substitua 0 pistao. 09900-20203: Micrometro (50 - 75 mm) Limite de uso: 56,880 mm Pistao sobremedida: 0,5, 1,0 mm NOTA Usando um raspador flexfveI, descarbonize a cabe9a do pistao. Limpe as canaletas dos aneis de forma similar. FOLGA ENTRE 0 CILINDRO E 0 PISTAO Se na medi9ao aeima a folga entre 0 pistao e 0 ci- lindro exceder 0 limite de uso indicado na tabela abaixo, desmonte 0 cilindro e use um pistao sobremedida, ou substitua 0 pistao e 0 eilindro. Limite de uso: 0,120 mm FOLGA ENTRE 0 ANEL DO PISTA.O EACANALETA Usando um calibre de laminas, meya a folga lateral do 1Q e 22 aneis. Se alguma destas tolgas exceder o limite de usc, substitua 0 pistao e os aneis. 09900-20803: Calibre de laminas Folga entre 0 anel do pistao e a canaleta Anel do pisUio Limite de uso 0,180 mm 0,150 mm MOTOR 3-23
  • 57.
    3-24 MOTOR Largura dacanaleta do anel do pistao Anel do pistao Padrao 1Q 1,21 - 1,23 mm 2Q 1,21 - 1,23 mm 61eo 2,51 - 2,53 mm FOLGA ENTRE AS EXTREMIDADES DOSANEIS Antes de instalar os aneis do pistao, meya a folga das extremidades livres de cada anel, usando um paquimetro. Em seguida, encaixe 0 anel no cilindro e meya a tolga entre suas extremidades com urn calibre de laminas. Se qualquer anel representar folga excessiva entre suas extremidades. substitua 0 anel. Foiga das extremidades livres do anel do pistao R: (RIKEN) Anel do pistao Limite de uso 1Q R 5,6mm 22 R 6,Omm 09900-20101: Paqulmetro Foiga das extremidades do anel do pistao Anel do pistao Limite de uso 0,70 mm 09900-20803: Cembre de laminas Espessura do anel do pistao Anel do pistao Padrao 12 1,175 - 1,190 mm 22 1,170 - 1,190 mm
  • 58.
    ANEIS SOBREMEDIDA • Aneisdo pistao sobremedida as dois tipos de aneis sobremedida a seguir sao utilizados. Estes aneis possuem os seguintes c6digos. Anel do pistao 0,5mm 50 50 1,Omm 100 100 PINO DO PISTAo E CAVIDADE DO PINO Usando um rel6gio comparador, meya 0 diametro interne da cavidade do pino do pistao, e, usando um micrometro, me<;a 0 diametro externo do pino do pistao. Se a diferen<;a entre estas duas medi- Qoes exceder 0 limite de uso, substitua 0 pistao e 0 pino do pistao. 09900-20205: Micrometro (0 - 25 mm) 0.1. da cavidade do pino do pistao Limite de uso: 14,030 mm O.E. do pino do pistao Limite de uso: 13,980 mm 0.1. DA CABECA DA BIELA Usando um rel6gio comparador, me<;a 0 diametro interne da cabe<;a da biela. Limite de uso: 14,040 mm • Se 0 diametro interne da cabe<;a da biela exceder o limite de usc, substitua a biela. MOTOR 3-25 • Aneis de oleo sobremedida as dois tipos de aneis de 61eo sobremedida a se- guir sao utilizados. Estes aneis possuem as seguin- tes marcas de identifica<;ao. 0,5 mm Vermelha 1,0 mm Amarela • Anel lateral sobremedida Me<;a 0 dic~metro externo dos aneis laterais para identifica-Ios, pois estes nao possuem marcas ou > numeros gravados.
  • 59.
    PISTAO Alguns lembretes paraa instala9ao de pistao. • Aplique uma pequena quantidade de PASTA DE MOLlBDENIO MOLYKOTE "PASTA G-n" no pino do pistao. • Coloque um pano limpo sobre a base do cilindro para evitar que 0 anel elastico do pino do pistao caia na carca9a do motor. Em seguida, instale 0 anel elastico com um alicate de ponta. I.... CUIDADO Use sempre um anel elastico novo no pino do pistao para evitar qualquer tipo de falha causada por empenamento. • Ao instalar 0 pistao. vire a seta gravada em sua cabe9a para 0 lado do escapamento. CILINDRO Antes de montar 0 cilindro, aplique 61eo no colo e na cabe9a da biela, e tambem na superficie deslizante do pistao. • Encaixe os pinos guia CD na carca9a do motor e, ern seguida, instale a junta. 1.& CUIDADO Para evitar vazamentos de 6leo, nao reutilize a junta. Use sempre uma junta nova. • Segure os aneis do pistao nas posi90es apropria- das e instale-os no cilindro. Certifique-se de os aneis do pistao sejam instala- dos adequadamente na saia do cilindro. NOTA IDepois de encaixar a corrente de comando (j), durante a montagem do cilindro, mantenha-a esticada. A corrente nao deve ficar presa entre a engrenagem de comando e a carca9a do motor quando a arvore de manive/as for girada. NOTA Existe um suporte para a extremidade inferior da guia da corrente de comando na carca9a do motor. Certifique-se de que a guia seja instalada corre- tamente para evitar que a guia ou a corrente de comando fiquem presas. MOTOR 3-27
  • 60.
    a..28 MOTOR CABE~OTE • Encaixeos pinos guia <D no cabegote e, em se- guida, instale a junta nova. IA. CUIDADO Use uma junta nova para evitar vazamento de 6leo. Nao reutilize as juntas usadas. • Sao utilizadas arruelas de cobre e porcas cegas para fixar 0 cabegote. Estas pegas devem ser ins- taladas nas posig5es corretas. • Com 0 cabegote firmemente assentado no cilin- dro, aperte suas porcas diagonalmente nos valo- res de torque especificados. Torque de aperto das porcas do cabegote: Diam. 8 mm: 15 - 20 N.m (1,5 - 2,0 kg.m) Diam. 6 mm: 7 -11 N.m (0,7 -1,1 kg.m) • Depois de apertar todas as porcas do cabegote, aperte as porcas da base do cilindro <D. Torque de aperto das porcas da base do cilindro: 7 -11 (0,7 - 1,1 kg.m) ESC. ~ © ® ~ ADM. @) Arruela de cobre Arruela de avo
  • 61.
    ARVORE DE COMANDO •Alinhe a marca do rotor do alternador com a mar- ca de referencia da carcaga do motor, mantendo a corrente de comando puxada para cima. IA CUIDADO Se a arvore de manivelas for girada sem que a corrente de comando esteja sendo puxada para cima, a corrente ficara presa entre a car- caya do motor e a engrenagem de comando. NOTA Aplique graxa no pino posicionador da engrena- gem de comando e instale 0 pino na arvore de comando. • Encaixe a corrente na engrenagem de comando com 0 oriffcio do pino posicionador na posigao ime- diatamente posterior it posigao superior. NOTA Nao gire 0 rotor do alternador quando efetuar 0 procedimento anterior. Gire a engrenagem quan- do esta nao estiver corretamente posicionada. Quando insta/ar a arvore de comando na engre- nagem, tome cuidado para nao des/ocar 0 pino posicionador. Caso contrario, 0 pino podera cair na carca9a do motor. • Alinhe as marcas na arvore de comando de modo que fiquem paralelas it superffcie do cabegote. • Instale a arruela de trava de modo que esta cubra o pino posicionador. • Aplique TRAVA QUIMICA THREE BOND 1322 Z nos parafusos e fixe a engrenagem de comando. Torque de aperto: 10 - 13 N.m (1,0 - 1,3 kg.m) MOTOR 3-29
  • 62.
    3-30 MOTOR • Dobrea IingOeta da arruela para travar os parafu- sos. • Aplique PASTA DE MOLlBDENIO MOLYKOTE "PASTA G-n" nos mancais da arvore de comando. BAlANCIM E EIXO DO BALANCIM • Aplique PASTA DE MOLlBDENIO MOLYKOTE "PASTA G-n" nos eixos dos balancins. • Depois de inserir os eixos, aperte os parafusos de fixac,;:ao. NOTA Use os parafusos embutidos para fixar os eixos. 1,& CUIDADO • Use urn anel de vedaC;:80 novo nos eixos dos balancins para evitar vazarnento de 6leo. • Use juntas novas nos parafusos de fixaC;:80 para evitar vazarnento de 6leo.
  • 63.
    TAMPA DO CABEC;OTE •Retire completamente 0 61eo das superfIcies de contato da tampa e do cabegote. • Instale os dois pinos guia no lado do cabegote. • Aplique ADESIVO THREE BOND 1215, uniforme- mente na superffcie do cabegote. NOTA Nao ap/ique ADESIVO THREE BOND 1215 na coberta da extremidade da arvore de comando. • Instale corretamente uma junta no parafuso da tampa do cabegote, conforme mostrado na ilus- tragao. IA CUIDADO Use somente juntas novas para evitar vaza- mento de 6leo. NOTA Ao apertar os parafusos da tampa do cabe90te, 0 pistao devera estar no ponto morto superior da fase de compressao. • Aperte ligeiramente os parafusos da tampa do cabegote de forma diagonal. Se a instalagao esti- ver correta. aperte os parafusos firmemente no torque especificado, usando um torqufmetro: Torque de aperto: 9 - 10 N.m (0,9 - 1,0 kg.m) • Aplique 61eo para motor no eixo da engrenagem movida do tac6metro e, em seguida, insira-o junto com a luva e aperte 0 parafuso de ajuste. MOTOR 3-31
  • 64.
    3-32 MOTOR TENSOR DACORRENTE DE COMANDO Instale 0 tensor da corrente de comando atraves dos procedimentos descritos abaixo. • Oepois de soltar a contraporca CD. solte 0 parafu- so (2) uma volta e insira completamente a haste de acionamento @ no tensor da corrente. Fixe a haste de acionamento @. apertando 0 parafuso de ajuste (2). • Instale 0 tensor da corrente no cilindro. • Ajuste a tensao da corrente. Para os procedimen- tos de ajuste. consulte a pagina 2-6. FOLGA DAS VALVULAS • Oepois de apertar os parafusos da tampa do cabeyote. inspecione e ajuste a folga das valvu- las. Para os procedimentos de ajuste e inspeyao. consulte a pagina 2-7. CD
  • 65.
    DESMONTAGEM DOS COMPONENTES DAEXTREMIDADE INFERIOR DO MOTOR ROTOR DO ALTERNADOR • Remova os parafusos da tampa do alternador e remova a tampa. • Solte e remova os parafusos de fixa~ao do motor de partida. • Retire 0 motor de partida. • Remova a engrenagem intermediaria de partida. • Remova a porea do rotor do alternador. 09930-44511: Fixador do rotor NOTA Nao deixe a corrente de comando ficar presa en- tre a carca9a do motor e a engrenagem de co- mando. MOTOR 3·33
  • 66.
    3-34 MOTOR • Remova0 rotor do alternador e a chaveta. 09930-30180: Acess6rio 09930-30102: Eixo deslizante • Remova a engrenagem da embreagem de partida. • Remova a corrente de comando. • Remova 0 rolete CD, a mola CZ> e a guia ® da em- breagem de partida.
  • 67.
    • Fixe 0rotor em uma morsa, tomando cuidado para nao danifica-Io, e remova os tres parafusos Allen com uma chave sextavada tipo "Tn de 5 mm. 09911-73730: Chave sextavada tipo "T" (5 mm) EMBREAGEM • Remova os parafusos da tampa da embreagem e da tampa do filtro de 6leo. Retire a tampa da em· breagem, usando um martelo plastico. • Remova os parafusos de fixagao da mola da em- breagem diagonalmente enquanto segura a en- grenagem acionada primaria e remova 0 plato da embreagem. 09910-20116: Fixador da biela • Oepois de remover os discos e separadores da embreagem, endireite a arruela de trava e remo- va a porca do cuba da embreagem, usando a fer- ramenta especial. 09920-53710: Fixador do cuba da embreagem • Retire 0 cubo da embreagem juntamente com 0 conjunto da engrenagem acionada primaria. MOTOR 3-35
  • 68.
    RETENTOR DA ARVOREPRIMARIA • Rernova 0 anel elastico do retentor da arvore pri- maria. usando urn alicate para anel elastico. 09900-06107: Alicate para anel elastico INTERRUPTOR DE PONTO MORTO • Remova 0 interruptor de ponto morto. INTERRUPTOR DO INDICADOR DEMARCHAS • Remova 0 interruptor do indicador de marchas. NOTA Quando remover 0 interruptor de ponto morto (ou o interruptor de posi9ao de marchas), nao perea o contato e a mola. PINHAO DE TRANSMISSAO • Endireite a arruela de trava e, em seguida, remo- va a porca do pinhao de transmissao, usando a ferramenta especial. 09930-40113: Fixador do rotor CARCACA DO MOTOR • Remova a tampa do filtro de tela e 0 limitador do came de ponto morto. MOTOR 3-37
  • 69.
    3-38 MOTOR • Remova0 filtro de tela. • Remova os parafusos de fixag<lo da carcaga do motor. • Separe a carcaga do motor em duas parte, direita e esquerda, usando 0 separador de carcaga do motor. 09910-80115: Separador de carcaga do motor • Instale 0 separador da carcaga do motor de modo que sua placa fique paralela aface da extremida- de da carcaga. 1£ CUIDADO OS componentes da arvore de manivelas e da transmissao devem permanecer na meta- de esquerda da carcaga. Isto e necessario, pois 0 posicionador de marchas esta mon- tado no lado esquerdo da carcaga e sera danificado se os componentes da transmis- sao permanecerem no lado direito.
  • 70.
    TRANSMISSAO • Remova amola do posicionador de marchas. • Remova os eixos dos garfos seletores e, em se- guida, retire os garfos. • Retire as engrenagens e 0 tambor seletor. MOTOR 3·39
  • 71.
    340 MOTOR ARVORE DEMANIVELAS • Remova a arvore de manivelas, usando 0 extrator da arvore de manivelas. 09920-13111: Extrator da arvore de manivelas VEDADOR DE 6LEO E ROLAMENTO • Remova os retentores, os vedadores de 61eo -e os rolamentos. 09913-50121: Extrator do vedador de oleo
  • 72.
    INSPECAO E REPARO DOSCOMPONENTES DA EXTREMIDADE INFERIOR DO MOTOR DEFLEXAO DA BIELA E FOLGA AXIAL DO COLO DA BIELA o desgaste no colo da biela pode ser estimado, ins- pecionando-se 0 movimento da cabec;:a da biela. Este metodo pode verificar tambem a extensao do des- gaste das pec;:as do colo da biela. Limite de uso: 3,0 mm 09900-20701: Suporte magnetico 09900-20606: Relogio comparador (1/100 mm) 09900-21304: Conjunto de blocos em "V" (100 mm) 09900-20803: Calibre de laminas Empurre 0 colo da biela para 0 lado e mec;:a sua folga axial com 0 calibre da laminas. Padrao Limite de uso 0,10-0,45 mm 1,00 mm Se a folga exceder 0 limite de uso, substitua 0 con- junto da arvore de manivelas ou reduza a deflexao e a folga axial para os valores especificados, subs- tituindo as pec;:as desgastadas - biela, roiamento do colo da biela, mancal da arvore de manivelas e ar- ruela de encosto, etc. (consulte 0 capitulo INFORMAC;6ES DE SERVIC;O). EMPENAMENTO DA ARVORE DE MANIVELAS Ap6ie a arvore de manivelas em blocos em "V", conforme mostrado, com os mancais das extremi- dades apoiados nos blocos. Posicione 0 rel6gio comparador, como mostrado, e gire a arvore lenta- mente para fazer a leitura do empenamento. Repare ou substitua a arvore de manivelas se 0 empenamento exceder 0 limite de uso. Limite de uso: 0,05 mm MOTOR 3-41
  • 73.
    342 MOTOR rnSCOSDAEMBREAGEM Mega aespessura e a largura das linguetas de cada disco da embreagem, usando um paqufmetro. Subs- titua os discos que estejam desgastados alem do limite de uso. 09900-20101: Paquimetro Item Padrao limite de uso Espessura 2,9 - 3,1 mm 2,6mm Largura da lingueta 11,8 - 12,0 mm 11,0 mm SEPARADORESDAEMBREAGEM Mega empenamento dos separadores da embrea- gem com um calibre de laminas. Substitua os separadores que excederem 0 limite de uso. 09900-20803: Calibre de laminas Limite de uso: 0,1 mm COMPRIMENTO LlVREDA MOLA DA EMBREAGEM Mega 0 comprimento livre de cada mola da em- breagem com um paqufmetro e determine sua for- ga de tensao. Se aJguma das molas exceder 0 limite de usc, subs- titua todas as molas em conjunto. 09900-20101: Paquimetro Limite de uso: 29,5 mm Inspegiio da espessura Inspe<;:iio da largura da IingOeta Inspe<;:iio do empenamento
  • 74.
    ROLAMENTO DE ACIONAMENTO DAEMBREAGEM Inspecione 0 rolamento de acionamento da em- breagem especialmente quanto a trincas para de- terminar se este pode ser reutilizado ou se deve ser substitufdo. o engate e desengate suaves da embreagem de- pendem em grande parte deste rolamento. GARFO SELETOR E ENGRENAGEM Usando urn calibre de laminas, verifique a folga do garfo seletor no entalhe de sua engrenagem. Se a tolga de alguma das tres engrenagens exceder 0 limite de usc, determine se a engrenagem ou 0 gar- fo seletor deve ser substituido, medindo a espessu- ra do garfo e a largura do entalhe. 09900-20803: Calibre de laminas 09900-20101: Paquimetro I Item Padrao Limite de uso , Foiga entre 0 garfo seletor e 0 entalhe 0,10 -0,30 mm 0,50 mm Largura do entalhe do garfo seletor 5,0 - 5,1 mm Padrao ~----------+---------------------~ 5,5 - 5,6 mm Espessura do garfo seletor 4,8 - 4,9 mm Padrao ~----------+---------------------~ 5,3 - 5,4 mm MOTOR 3-43 Verifica9aa da falga Verifica9aa da largura do entalhe Verifica9ao da espessura
  • 75.
    3-44 MOTOR ENGRENAGEM ACIONADAPRIMARIA A engrenagem acionada primaria e composta pe- los seguintes itens: CD Engrenagem acionada primaria (g) Coxim @Placa ® Rebite @ Alojamento da embreagem 5e houver urn desgaste interno do coxim. a folga estara geralmente entre a engrenagem e 0 aloja- mento, causando ruldos anormais. 5e houver uma tOlga excessiva. substitua 0 conjunto de engrena- gem acionada primaria por urn novo. COMPRIMENTO DE 20 PASSOS DA CORRENTEDECOMANDO Estique a corrente para eliminar a fOlga. Em segui- da. mec;a 0 comprimento de 20 passos (21 pinos) da corrente, usando um paqufmetro. 5e a medida exceder 0 limite de usa, substitua a corrente de comando. Limite de uso: 129,9 mm ROLAMENTO DA CARCACA DO MOTOR Inspecione manualmente a folga da pista interna do rolamento da carcac;a do motor com 0 mesmo instalado na carcac;a. Gire a pista interna com os dedos para verificar se existe algum rUldo anormal e uma rotac;8.o suave. 5ubstitua 0 rolamento se for encontrada alguma anormalidade. ROLAMENTO DA EMBREAGEM DE PARTIDA Inspecione 0 rolamento quanto a qualquer anorma- lidade, especialmente trincas, para determinar se este pode ser reutilizado ou se devera ser substi- tUldo por urn novo. (i) ®-~- (;D (~) ---""-""0 @ Folga -r-- ~t-.
  • 76.
    INSTALACAO DOS COMPONENTESDA EXTREMIDADE INFERIOR DE MOTOR ARVORE DE MANIVELAS • Determine a largura entre os contrapesos, consultando a tabela abaixo, quando montar a arvore de manivelas. Largura entre os contrapesos Padrao: 53,0 ± 0,1 mm ~ ~ 53.0 ± 0.1 mm (2.09± 0.004 in) MOTOR 3-45 • Quando instalar a arvore de manivelas na carca9a do motor, sera necessario puxar sua extremidade _esquerda para dentro da carca9a. 09910-32812: Instalador da arvore de manivelas 09910-20116: Fixador da biela
  • 77.
    3-46 MOTOR I.. CUIDADO Nuncainstale a arvore de manivelas na car- caya do motor, batendo em sua extremida- de com um martelo plastico. Use sempre a ferramenta especial. Caso contrario, nao ha- vera um alinhamento preciso da arvore de manivelas. TRANSMISSAO I.. CUIDADO • Nunca reutilize 0 anel elastico. Depois de removido de uma arvore, 0 anel elastico devera ser descartado e um novo anel devera ser instalado. • Ao instalar 0 novo anel elastico, deve-se tomar cuidado para nao expandir a fOlga de sua extremidade mais do que 0 necessario para desliza-Io sobre a arvore. • Depois de instalar 0 anel elastico, certifique-se sempre de que esteja completamente assenta- do em seu entalhe e firmemente encaixado.
  • 78.
    NOTA f(~® rvJ O@QQQQQ~@ MOTOR 3-47 Espessura dasarruelas e aneis elasticos A 1.2 mm (O.05in) '8 1.0 mm (0.04 in) C 1.0 mm (0.04 in) (0: 1.0 mm (0.04 in) 'E' 0.5 mm (0.02 in) Quando instalar 0 retentor do ro/amento, ap/ique uma pequena quantidade de TRAVA QUfMICA THREE BAND 1342 nas roscas dos parafusos dos retentores. Quando montar a transmissao, deve-se prestar aten9iio na iocaliza9iio e pOSir;80 das arrue/as e aneis elasticos. A vista em corte apresentada aqui servira como referencia para instalar corretamente as engrenagens, as arruelas e os aneis eiasticos. ARVORE SECUNOARIA Montagem da engrenagem motora de 2!! • Instale a engrenagem motora de 21l sob pressao na arvore secundaria. Antes de montar a arvore secundaria, aplique THREE BOND 1322Z - TRAVA QUiMICA na face interna da engrenagem motora de 21l e instale-a na arvore de forma que seu comprimento seja como mostrado na ilustra9ao. Comprimento da arvore secundaria: (Baixa para 2i!!) ® 88,O~.2 mm NOTA Este procedimento podera ser efetuado somente duas vezes antes que seja necessaria a substi- tuir;80 da arvore. --------ceJ------~1
  • 79.
    3-48 MOTOR TAMBOR SELETORE GARFOS SELETORES • Instale 0 tambor seletor na carca9a do motor. Posicione 0 tambor como mostrado na ilustra9ao para que 0 gaFfo seletor possa ser instalado facil- mente.
  • 80.
    NOTA Sao utilizados doistipos de garfos se/etores, (j) e CZl. Estes garfos sao muito semelhantes na apa- rencia extema e em suas configurat;oes. Examine cuidadosamente a iJustrat;ao para instala-Ios nas posit;oes e diret;oes corretas. • Depois de instalar 0 posicionador e os garfos seletores, enganche a mola do posicionador na carca~a do motor. CARCAc;A DO MOTOR Quando montar a carca~a do motor, preste aten~ao nos seguintes pontos. • Aplique GRAXA SHELL ALVANIA R 3 no labio do vedador de 6leo. • Remova 0 vedador da superffcie de contato das metades esquerda e direita da carca~a e retire completamente todos os residuos de 6leo. • Instale os pinos guia na metade esquerda da car- ca~a. • Aplique 61eo para motor no colo da biela e em to- das as pe~as das engrenagens da transmissao. • ApJique ADESIVO THREE BAND 1215 uniforme- mente na superficie de contato da metade esquer- da da carcaya e, depois de esperar alguns minu- tos, encaixe a metade direita na metade esquerda. MOTOR 3-49
  • 81.
    J.50 MOTOR • Depoisde apertar os parafusos da carca9a do motor, verifique se as arvores primaria e secun- daria apresentam uma rota9ao suave. • 5e houver uma grande resistencia a rota9ao, ten- te liberar as arvores, batendo em suas extremi- dades com um martelo plastico, conforme mos- trado na ilustra9ao. EXCENTRICO DO SELETOR DEMARCHAS Quando instalar as linglietas no excentrico, 0 res- saito mais largo ® da linglieta devera ficar virado para fora, como mostrado na ilustra9ao. • Em seguida, instale a guia e a placa posicionadora. Aplique uma pequena quantidade de TRAVA QUI- MICA THREE BOND 1342 nas roscas dos parafu- sos de fixa9ao. EIXO DE MUDANCA DE MARCHAS • Instale 0 eixo de mudan9a de marchas. Alinhe 0 dente central da engrenagem do eixo com 0 den- te central do excentrico, conforme mostrado na i1ustra9ao.
  • 82.
    NOTA Depois de instalar0 excentrico, a guia, 0 eixo de mudan9a de marchas e 0 came de ponto morto, certifique-se de que a mudan9a de marchas es- teja normal, enquanto gira as arvores primaria e secundaria. Se nao for possivel efetuar a mudan- 9a de marchas, isto significa que a instala9ao do conjunto de engrenagens ou a instala9ao dos garfos seletores foi incorreta. Neste caso, des- monte 0 conjunto e corrija 0 problema. ENGRENAGEM DE ACIONAMENTO PRIMARIA E BOMBA DE OLEO • Instale a chaveta na ranhura da a.rvore de mani- vetas e instate a engrenagem de acionamento primaria. • Antes de montar a bomba de 6leo, aplique 61eo para motor na superffcie deslizante da carcac;a, nos rotores externo e interno, e no eixo. • Aplique uma pequena quantidade de TRAVA QUI- MICA THREE BOND 1322 nas roscas dos parafu- sos de fixa98.0 da bomba de 6leo. • Aperte os parafusos de fixa98.0 da bomba de 6leo. NOTA Oepois de montar a bomba de 61eo na carca9a do motor, gire a engrenagem da bomba com a mao para verificar se esta gira suavemente. MOTOR 3-51
  • 83.
    3-52 MOTOR • Depoisde inspecionar a bomba de 6leo, instale a engrenagem de acionamento da bomba de 6leo, a arruela de trava e a porca. Aperte a porca no torque especificado, usando um torquimetro, e dobre a arruela. 09910-20116: Fixador da biela NOTA Esta porea tem a rosea invertida. (Esquerda) Torque de aperto: 40 - 60 N.m (4,0 - 6,0 kg.m) RETENTOR DA ARVORE PRIMARIA • Instale a arruela e 0 anel elastico 09900-06107: Alicate para anel elastico EMBREAGEM
  • 84.
    • Instate 0came da embreagem, posicionando sua face virada para a direita. • Instate 0 vedador de 6leo, usando a chave soquete de 17 mm. • Aperte 0 parafuso do retentor do vedador de 6leo. Monte a embreagem na ordem inversa da desmontagem. Preste atengao nos seguintes pontos. • Quando inserir 0 espagador na arvore secundaria, aplique uma pequena quantidade de 61eo para motor nos lados interne e externo do espagador. • Aperte a porca do cubo da embreagem no torque especificado, usando a ferramenta especial. 09920-53710: Fixador do cuba da embreagem Torque de aperto: 30 - 50 N.m (3,0 - 5,0 kg.m) • Certifique-se de travar a porca, dobrando firme- mente a IingOeta da arruela de trava. MOTOR 3-53
  • 85.
    3-54 MOTOR • Instaleos discos e separadores no cubo de em- breagem. • Insira a haste de acionamento na arvore secun- daria. • Aperte os parafusos da mola da embreagem diagonalmente. Ajuste do parafuso de acionamento da embreagem • Solte a contraporca e gire 0 parafuso de acionamento ate sentir uma alta resistencia a ro- tag80. • Nesta pOSig80, gire 0 parafuso de acionamento %- Y2 volta para fora e aperte a contraporca. • Quando montar a tampa da embreagem, instate a junta na posig80 correta, como mostrado na ilus- tragao. .& CUIDADO Nao reutilize a junta usada para evitar vaza- mento de 6leo. Ladodocame Maislongo ~9 La~ia Mais curto
  • 86.
    FILTRO DE TELA •Lave 0 filtro de tela com urn solvente de limpeza e, em seguida, aplique ar sob pressao para secar 0 solvente. • Depois de montar 0 filtro de tela, instate a tampa e aperte-a. CORRENTE DE COMANDO • Encaixe a corrente na engrenagem. EMBREAGEM DE PARTIDA • Instale 0 calgo CD na posigao correta. MOTOR 3-55
  • 87.
    3-56 MOTOR • ApliqueSUPER TRAVA QUIMICA THREE BOND 1322Z nos parafusos Allen e aperte-os no torque especificado. 09911-73730: Chave sextavada tipo "T" (5 mm) Torque de aperto: 15 - 20 N.m (1,5 - 2,0 kg.m) ROTOR DO ALTERNADOR • Encaixe a chaveta na ranhura da arvore de mani- velas. • Instale 0 rotor do alternador. • Aplique uma pequena quantidade de SUPER TRA- VA QUIMICATHREE BOND 13222 nas partes com roscas da arvore de manivelas. • Aperte a porca do rotor do alternador no torque especificado. 09930-44511: Fixador do rotor Torque de aperto: 30 - 40 (3,0 - 4,0 kg.m) MOTOR DE PARTIDA E ENGRENAGEM INTERMEDIARIA DE PARTIDA • Instate a engrenagem intermediaria de partida. • Instale 0 motor de partida,
  • 88.
    VEDADOR DE OLEODA ARVORE PRIMARIA E PINHAO DE TRANSMISSAO 1.6. CUIDADO • Depois de desmontar a arvore primaria, substitua 0 vedador de oleo por um novo para evitar vazamento de oleo. Aplique gra- xa no labio do vedador. Para instalay8o, con- suite a ilustray80 ao lado quanto a pOSiy80 e direy80 corretas. • Substitua 0 anel de Veday80 por um novo sempre que desmontar a arvore. NOTA ! Depois de montaros COMPONENTES DA EXTRE- IMIDADE INFERIOR DO MOTOR, instate 0 ane/ I de veda9fio e 0 espa9ador. • Aperte a porea do pinhao de transmissao no torque especifieado e dobre a lingOeta da arruela. 09930-40113: Fixador do rotor e do pinh80 de transmiss8o. Torque de aperto: 80 - 100 N.m (8,0 - 10,0 kg.m) INTERRUPTOR DE PONTO MORTO • Instale 0 interruptor de ponto morto. INTERRUPTOR DO INDICADOR OEMARCHAS • Instale 0 interruptor do indieador de marehas. MOTOR 3-57
  • 89.
    SISTEMA DE COMBUSTivELE LUBRIFICA9AO /NDICE REGISTRO DE COMBUST/VEL ......................•...••••.•......•..•••...•.•••.••. 4 - 1 CARBURADOR.............................................•........•.............•.....•••.... 4 - 2 SISTEMA DE LUBRIFICA9AO ......................................................... 4 - 9
  • 90.
    REGISTRO DE COMBUSTivEL DESMONTAGEM •Coloque 0 registro de combustivel na posi9aO "OFP' e desconecte a mangueira de combustive!. • Coloque urn recipiente limpo sob 0 conjunto do registro de combustlvel, ajuste 0 registro na posi- 9ao "ON" e drene 0 combustive!. • Solte os parafusos de fixa9aO e retire 0 conjunto do registro de combustfve!. '!,.j.W#;"3USU A gasolina e altamente explosiva. Oeve-se tomar extremo cuidado. SISTEMADECOMBUSTIVEL ELUBRIFICACAO 4-1 LlMPEZA A ferrugem no tanque de combustivel tende a se formar tambem no filtro de combustfve!. Se 0 filtro for negligenciado por muito tempo, esta ferrugem pode interromper 0 ffuxo de combustive!. Remova a ferrugem do fHtro, usando ar comprimido. ITroque 0 elemento filtrante a cada 5.000 km. I Junta ,AADVERTENCIA A junta deve ser substitufda por uma nova para evitar vazamento de combustivel. 4.
  • 91.
    4-2 SISTEMADECOMBUSTIvELELUBRIFICAyAO CARBURADOR ." ITEM ESPECIFICA10 ITEM ESPECIFICA Carburador MIKUNI8826 Difusor C P-2 Diametro interne 26,0 mm Gicle de Mistura D nQ 37,5 Numero de Identifica9ao H5330 Deriva9ao 0,8 mm Rota90es de marcha lenta 1,450 ± 50 rpm 8afda da mistura 0,9 mm Nfvel Combustivel 4,0 ± 0,5 mm Assento da Valvula 2,Omm Altura da Soia 21,4 ± 1,0 mm Gicle de partida nQ 25 Gicle A nQ 107,5 Parafuso da Mistura 2 a 3 voltas Gicle Principal de Ar 1,6 mm Gicle de Ar E nQ 180 Agulha S 4DZ35 - 2< Foiga do Cabo do Acelerador 0,5 - 1,0 mm
  • 92.
    SISTEMADECOMBUSTIVELELUBRIFlCACAO 4-3 SISTEMA DEMARCHA LENTA Este sistema fornece combustive! para 0 funcionamento do motor quando a borboleta esta fechada ou um pouquinho aberta. o combustive) na cuba, primeiramente passa atraves do gicle principal e e dosado pelo gicle de mistura, onde e misturado com 0 ar por este. A mistura. enriquecida com 0 combustlvel, vai entao para 0 parafuso de regulagem atraves dos dutos internos de passagem. Parte da mistura e descarregada na entrada principal atraves de um orificio de passagem direta. A parte remanescente e dosada pelo parafuso de regulagem e pulverizada no venturi atraves do oriffcio de saida. ------ :~I I ~t---------Dt(~ ~~~W'l;~ ;U ~-~~i:1------:--5::-"-'----- --- ~ : r- -- ---- -r------ ---------V-~", ...1 'I Q•. ..J Ar "'t.j :: t,4 Mistura Ar/Combustivel _ Combustivel
  • 93.
    44 SISTEMADECOMBUSTivELELUBRIFICAyAO SISTEMA PRINCIPAL Com0 acelerador aberto, a velocidade do motor se eleva, elevando assim 0 vacuo no venturi. ConseqOentemente movendo a valvula do pistao para cima. Enquanto isso, 0 combustivel na cuba e dosado pelo gicle principal, e essa dose entra no difusor onde se mistura com 0 ar admitido atraves do gicle principal de ar para formar uma emulsao. o combustlvel, agora emulsionado com 0 ar, passa agora pela passagem gerada entre a saida do difusor e a agulha do pistao, sendo descarregado diretamente no venturi, onde encontra 0 fluxo principal de ar que esta sendo admitido pelo motor. A proporgao da mistura e proporcionada pela agulha do pistao; a passagem que a emulsao atravessa pode ser maior ou menor, dependendo somente da posigao do acelerador. _ Combustivel
  • 94.
    SISTEMA DE PARTIDA Apertandoa alavanca do afogador, a valvula de par- tida permite vazao de combustfvel no circuito da partida, indo da cuba ao gicle de partida, que dosa o combustivel e flui atraves do duto de partida e se mistura ao ar que vem da cuba. A mistura, rica em combustivel disposto, alcan9a a valvula de partida e mistura de novo com 0 ar proveniente da exten- sao da passagem de tras do diafragma. As duas misturas sucessivas de combustfvel com 0 ar acabam produzindo uma mistura ar/combustfvel pr6pria a ajudar a partida quando esta e pulveriza- da fora, atraves do duto de saida. SISTEMA DA BOlA A b6ia e a valvula de agulha sao partes do mesmo mecanismo, entao, quando a b6ia se movimenta para cima e para baixo, a agulha da valvula repete o movimento. Quando 0 nivel do combustivel sobe na cuba, a b6ia sobe e a agulha da valvula permanece pressionan- do sua sede. Nessa condi9ao, 0 combustivel nao entra na cuba. . Quando 0 nfvel desce na camara, a b6ia abaixo, liberando a pressao sobre a agulha da valvula, per- mitindo assim que combustfvel entre na cuba. Oes- sa maneira, a valvula de agulha abre e fecha alternadamente para manter um nfvel de combusti- vel constante dentro da cuba. SISTEMADE COMBUSrivELELUBRIFlCA~Ao 4-5 ~Ar «!:::::::l Mistura Ar/Combustivel ~ Combustivei
  • 95.
    4-6 SISTEMADECOMBUSTIVELELUBRIFICAyAO REMOC;AO EDESMONTAGEM • Remova 0 carburador. (Veja a pagina 3-4) • Remova a tampa superior do carburador soltan- do os parafusos de fixagao. • Remova 0 pistonete e a mota. • Remova a cuba do carburador. • Puxe 0 pino e remova a b6ia da cuba do carburador.
  • 96.
    • Remova aplaca da sede de valvula e a valvula de agulha. • Remova 0 gicle de alta. • Remova 0 gicle de baixa e 0 difusor. • Remova 0 gicle principal de ar. SISTEMADE COMBUSTIVELELUBRIFICACAO 4-7
  • 97.
    4-8 SISTEMADECOMBUSTIVELELUBRIFICACAO INSPECAo DAVALVULA DE AGULHA Se houver algum material estranho entre a sede da valvula e a agulha, a gasolina continuara fluin- do, causando transbordamento de combustfve!. Se a agulha e a sede estiverem com um desgaste ex- cessivo, podera ocorrer urn problema similar. Por outro lado, se a agulha ficar presa, a gasolina nao fluira para a cuba da b6ia. Limpe a cuba e as pegas da b6ia com gasolina. Se a agulha apresentar urn desgaste como mostrado na figura, substitua-a junto com a sede da valvula. Limpe a passagem da ca- mara de mistura com ar comprimido. AJUSTE DO NivEL DA S61A Para verificar 0 nivel da b6ia, inverta a carcaga do carburador, segurando 0 pino do brago da b6ia para que 0 pino nao salte para fora. Com 0 brago da b6ia livre, mega 0 nfvel ® com um paquimetro, enquanto 0 brago estiver em contato com a valvula de agulha. Dobre a IingOeta (1), conforme necessario, para fa- zer com que 0 nivel ® atinja a especificagao abai- xo. INfvel da b6ia ®: 21,4 ± 1,0 mm NOTA Certifique-se de remover a junta quando medir 0 nivel da baja. MONTAGEM Monte 0 carburador na ordem inversa de desmontagem e remogao. Alem disso, siga os pas- sos descritos a seguir. Passos: • Posicione a aba (1) ao diafragma no corpo do car- burador apropriadamente.
  • 98.
    INSTALACAO Instale 0 carburadorna ordem inversa da desmontagem. Depois de instalar 0 carburador, serao necessarios os seguintes ajustes e inspeyoes. Folga do cabo do acelerador (Consulte a pagina 2-11) Ajuste da marcha lenta (Consulte a pagina 2-11) Inspey30 do nivel de combustivel • Remova 0 bujao de drenagem do carburador e instale 0 medidor de nfvel de combustive!. 09913-14511: Medidor do nivel de combustivel • Mantenha 0 motor funcionando em marcha lenta (1400 - 1500 rpm) e meya a distancia ® com a linha central do medidor alinhada com a superffcie de contato da cuba da b6ia. como mostrado na ilustrayao. A distancia ® devera estar dentro da especificayao. Distancia ®: 4,0 ± 0,5 mm SISTEMADECOMBUSrivELELUBRIFICACAo 4-9
  • 99.
    4-10 SlSlEMADECOMBUSnVELELUBRIACA2AO SISTEMA DELUBRIFICA<;AO EIXODO BALANCIM ROLAMENTO DA ARVORE SECUNDARIA ,,, II • , I' U ICABEQA DA BIELA L '---.- - ' I,,,,.,, PAREDE DO CILINDRO .,,,.,, ROLAMENTO DO COLO DA BIELA ---------CARTER---------
  • 100.
  • 101.
    iNDICE SISTEMA DE IGNIt;:A0.................................................................... SISTEMA DE CARGA ...................................................................... SISTEMA DE PARTIDA .........~.......................................................... PAINEL DE INSTRUMENTOS.......................................................... LAMPADAS....................................................................................... INTERRUPTOR•.•..•.•...•.•.••........••••••....•.......•.•••.•.•........•.,.••.....••...••... BATERIA ........................................................................................... 5- 1 5- 7 5-10 5-13 5-14 5-15 5-18
  • 102.
    SISTEMA ELETRICO 5-1 SISTEMADE IGNI9AO OEseRICAO No sistema de ignigao totalmente transistorizado, a energia eletrica da bobina captadora gerada pela ponta do rotor do alternador, flui para 0 circuito de controle do ponto de ignigaoltransistor. Esta energia e Jiberada em urn unico impulso no ponto de ignigao especificado, e a corrente flui atraves do lado primario da bobina de ignigao. Uma alta voltagem e produzida nos enrolamentos secundarios da bobina de igni- gao, resultando em uma forte falsca entre a folga dos eletrodos da vela de ignigao. ALTERNADDR Bobina Captadora ROTOR Interruptorde Igni'Yao OIW~O<f""'o-Rl~ Inlerruptorde o Emerg€mcia I I ~ II Vela de Igni'Yao T W :---J -!..... Salena Boblna de Igniyao ~ TAlternador '------BIW~ Modulo de Ignlyao CODIGO DE CORES G----Verde BI----Azul R ----- Vermelho W ---Branco BfW-- Preto com trayo branco ONV --- Laranja com trayo branco MODULO DE IGNI(;AO BOBINA E VELA DE IGNI(;AO
  • 103.
    5·2 SISTEMA ELETRICO INSPE9AO ALTERNADOR Usandoum multfmetro digital na unidade de resis- tencia na escala 200 Q me9a a resistencia entre todos os fios amarelos entre si, depois na escala de continuidade inspecione se existe continuidade entre os fios amarelos e a carcaga do motor, usan- do a unidade de 2 KQ mega a resistencia entre os dois fios da bobina captadora. Consultando a tabe- la abaixo. Sobina captadora ISobina de carga I I NOTA SI- G Aprox. i50-300Q y-y Aprox. 0,5-2,OQ Y - Carca9a Oesiigado Quando instalar 0 estator na tampa do a/temador ap/ique uma pequena quantidade de TRAVA QuiMICA "1342" nas roscas dos parafusos. Trava quimica three bond 1342 MODULO DE IGNlvAO Usando um multimetro na escala de resistencia (unidade de 200 KQ no multlmetro digital ou Xi KQ no multimetro anal6gico) mega a resistencia entre os terminais conforme a tabela: ~ ponta de prova ® ~ 1 2 3 4 5 CD 1 ~ 2.00-3.3 ON1.55-2.60 CD co > ~0 2 2,00-3,30 3,36-6.00 2.00-3,30 CD Ci Q) ~"0 3 1,55-2.60 3.36-6,00 2.00-3,30 CD co 'E 4 G0 ON 2.00-3.3 1,55-2.60 CD 0.. 5 CD CD CD CD G ~ ESCALA:200KQ/X1KQ CODIGO DE CORES 81 Azul G Verde R Verme!ho W 8ranco Y Amarelo 8/R Preto com Irayo verme!ho 8!IR Azul com travo Vermelho RIG Verme!ho com trayo Verde WIG 8ranco com travo Verde WfR Branco com trayo Vermelho
  • 104.
    UNIDADE DO M6DULODE IGNICAO Remova a vela de igniyao do cabeyote. Instale 0 supressor de ruido e coloque a vela sobre 0 cabeyote. Remova 0 assento e 0 tanque de combustiveI, e desconecte a fiayao da bobina captadora. Ligue 0 interruptor de igniyao. A unidade do transistor estara em boas condiyoes se for observado 0 seguinte: Conecte a ponta de prova (f) do multfmetro em uma escala de resistencia no fio verde no lado do m6dulo de igniyao e a ponta de prova - no fio azul. Em seguida, conecte a ponta de prova + no fio azul no lado do m6dulo de igniyao e a ponta de prova no fio verde. No instante em que as pontas de pro- va forem conectadas, a vela de igniyao deve produ- zir fafsca. NOTA INeste teste, pressupoe-se que a bobina de igni- 980 utilizada esteja em boas condi90es. VELA DE IGNICAO Limpe a vela com uma escova de ayo ou uma ferra- menta pontiaguda. Use a ferramenta para remover o carvao, tendo cuidado para nao danificar a porce- lana. • Inspecione a folga do eletrodo com um calibre de laminas. 09900-20804: Calibre de laminas Folga do eletrodo da vela de igni~ao: 0,6 - 0,7 mm SISTEMA ELETRICO 5-3 0.6 - 0.7 mm
  • 105.
    5-4 SISTEMA ELETRICO BOBINADE IGNICAO Para se medir a bobina de igniyao voce devera pro- ceder da seguinte forma: • Teste a bobina de igniyao utilizando um multfmetro digital em uma escala de resistencia. • Para a bobina primaria utilize a escala de 200n ou2Kn • Para a bobina secundaria e terminal supressivo utilize a escala de 200 Kn As leituras deverao estar compreendidas entre as medidas descritas na tabela abaixo: Resistencia da bobina de igniyao primaria 2,00-5,00 n secundaria 12,00-25,00 K n term. Supressivo 3,70-6,30 K n
  • 106.
    SISTEMA DE CARGA DESCRICAO SISTEMAELETRICO 5-5 o circuito de sistema de carga, indicado na figura abaixo, e composto pelo alternador, regulador/retifica- dor e bateria. A corrente CA gerada no alternador e convertida pelo retificador em corrente CC e, em seguida, carrega a bateria. lnterruptor de ilumina9iio ~ Alternador FUNCAO DO REGULADOR r--~~---------~-' ~~-----------~----~Regulador I Retilicador -J lnterruptor deigni9ao : Bateria I . Enquanto a rotagao do motor estiver baixa e a voltagem gerada no alternador estiver mais baixa do que a voltagem ajustada no regulador, 0 regulador nao entra em funcionamento. ConseqOentemente. a cor- rente gerada carrega diretamente a bateria. -+- Alternador Interruptor de ilumina9ao r----~----------, It Interruptor de igni9iio ,. ~ I ~----~------------~Regulador I Retificador I I Bateria I I / /
  • 107.
    5-6 SISTEMA ELETRICO Com0 aumento das rota90es do motor, a voltagem gerada no alternador tambem aumenta e a voltagem entre os pontos ® e @ do regulador se torna proporcionalmente mais alta. Quando esta atinge a volta- gem ajustada da unidade de controle, ligando-a, sera enviado urn sinal para a ponta de prova do gate do SCR (tirfstor) e 0 SCR sera ligado. A seguir, 0 SCR se torna condutivo na dire9ao do ponto ® para 0 ponto ©. Neste momento, a corrente gerada no alternador passa atraves do SCR sem carregar a bateria e retorna para 0 alternador novamen- teo Ao final deste estagio, uma vez que a corrente CA gerada no alternador flui para 0 ponto @, a corrente reversa tende a fluir para 0 SCA. Entao, 0 circuito do SCR e desligado e come9a a carregar a bateria novamente. Assim, estas repeti90es mantem a voltagem de carga para a bateria constante, alem protege-Ia contra sobrecargas. L-----.....-----;;,J Alternador r-~-------------' I I I : t.• .,J • © (§'; ~--------~---~--~-~Regufador/ Retificador -I Interruptor de igniyao : Bateria I I /' /
  • 108.
    INSPECAO Inspeyso de saidade carga Acione 0 motor e mantenha-o a 5000 rpm. utilizando um multimetro, me9a a tensao CC entre os terminais (±) e e da bateria. Se a leitura do multimetro estiver abaixo de 12.8 V e acima de 16.3 V verifique 0 rendimento sem car- ga do alternador e 0 regulador/retificador. NOTA Quando efetuar este teste, cettifique-se de que a bateria esteja compJetamente carregada. Saida de carga - V :-.:-:: INTRUDER 125 12,8 - 16,3 V Rendimento sem carga do alternador. Desconecte 0 terminal do alternador. Acione 0 motor e mantenha-o funcionando a 5000 rpm utilizando urn multimetro me9a a tensao CA entre os tres fios. Se a leitura do multimetro estiver abaixo de 70 V, 0 alternador estara defeituoso. Rendimento sem carga - V - ~ I-------.--------i INTRUDER 125 Acima de 70V (CA) a 5000 rpm I Reguladorl Retificador I , , Bateri~ SISTEMA ELETAICO 5-7 Interruptor de Igni~o
  • 109.
    5-8 SISTEMA ELETRICO REGULADORI RETIFICADOR Para se testar 0 regulador / retificador voce devera proceder da seguinte maneira:: 12 Coloque seu multfmetro digital na escala 200 Kn e medir a resistencia entre os terminais dos fios vermelho e branco/preto. Esta medida devera es- tar compreendida entre 25 a 40Kn 22 Coloque seu multimetro digital na escala 200 Kn ou na escala de teste de continuidade .») me9a to- das as posi90es possiveis entre os tres fios pretos. Ambas as medidas deverao marcar descon- tinuidade. NOTA Verifique se niio existe nenhum mal contato, tio interrompido, ou oxida<;iio nos terminais de co- nexiio. Antes de condenar 0 reguladorlretifica- dor. ~ ponta de prova (±) ~ R Q) R ~C'CS >0 BIW..... 0.. <D "'0 B C'CS ...... c:: B0 0.. B N/A: naoaplicado DESL.: descontinuidade 25-40 NJA NJA NJA BIW B B B 25-40 NJA DESL. DESL. ~ NJA DESL. DESL. NJA ~ DESL DESL. NJA DESL. ~ DESL. NJA DESL. DESL. ~ ~ ESCALA: 200 K!2
  • 110.
    SISTEMA DE PARTIDA OEseRICAO SISTEMAELETRICO 5-9 o sistema de partida, mostrado no diagrama abaixo, e composto pelo motor de partida, rele, interruptor de emergencia, interruptor de ignigao, interruptor de partida e bateria. Quando 0 interruptor de partida (no guidao direito) e pressionado, 0 rele e energizado, fazendo com que os pontos de contato se fechem, conectando 0 motor de partida com a bateria. 0 motor de partida necessita de cerca de 80 amperes para acionar 0 motor. Rele de partida Interruptor de partida Interruptor de igniyao LlGADO Interruptorde emergencia na posi«ao RUN REMOCAO E DESMONTAGEM DO MOTOR DE PARTIDA Remova 0 motor de partida (consulte a pagina .3-33) Desmonte 0 motor de partida como se segue. -I I I I I I I -J....- l
  • 111.
    5-10 SISTEMA ELETRICO INSPECAODO MOTOR DE PARTIDA ESCOVAS Quando as escovas estiverem desgastadas, 0 mo- tor de partida sera incapaz de produzir torque sufi~ ciente, tornando diffcil 0 acionamento do motor. Para evitar que isto ocorra, meQa periodicamente 0 com~ primento das escovas. Substitua~as se estiverem muito curtas ou desgastadas. COMUTADOR Se a superficie do comutador estiver suja, 0 de~ sempenho de partida sera afetado adversamente. Quando 0 comutador estiver sujo, lixe-o com uma lixa nQ 400 ou similar e limpe-o com um pano seco e limpo. Inspecione 0 rebaixo do comutador CD. BOBINA DO INDUZIDO Usando um multrmetro inspecione a bobina quanto a circuito aberto ou aterramento. colocando as pon~ tas de prova em cada barra do comutador e no nucleo no rotor (para verificar 0 aterramento). e em duas barras quaisquer em varios pontos (para ve- rificar quanto a circuito aberto), com as escovas levantadas da superficie do comutador. Se forem encontrados circuitos abertos ou aterramentos, substitua 0 induzido. 0 uso contfnuo do induzido defeituoso ira causar falhas subitas no motor de partida.
  • 112.
    MONTAGEM DO MOTORDE PARTIDA PORTA-ESCOVAS E TAMPA TRASEIRA Quando instalar 0 porta-escovas na carca9a do mo- tor de partida, alinhe 0 ressaito CD da carca9a do motor de partida com 0 entalhe ~ do porta-escovas. Quando instalar a tampa traseira, encaixe 0 ressal- to @ da carca9a do motor de partida com 0 entalhe @ da tampa. PARAFUSOS DE FIXACAO Aplique Trava Qufmica "1342" nos parafusos de fi- xa9ao do motor de partida. Trava Quimica Three Bond 1342 INSPE9AO DO RELE DE PARTIDA Desconecte a fia9ao do motor de partida no rete de partida. Ugue 0 interruptor de igni9ao e inspecione a conti- nuidade entre os terminais negativo e positiv~, pres- sionando 0 interruptor de partida. Se 0 rele de partida estiver em boas condi90es, ha- vera continuidade. SISTEMA ELETRICO 5-11
  • 113.
    5-12 SISTEMA ELETRICO Inspecionea bobina do rele quanto a"circuito aber- to", "aterramento" e resistemcia. A bobina estara em boas condiyoes se a resistencia estiver dentro das seguintes especificayoes. Resistencia - Padrao: Aprox. 3 - 6 n PAINEL DE INSTRUMENTOS Remova 0 painel de instrumentos (consulte a pagi- na 6-18). Desmonte 0 painel de instrumentos como se segue. INSPEc;AO Usando 0 multfmetro verifique a continuidade en- tre a fiayao, consultando 0 diagrama a seguir. Se a continuidade medida estiver incorreta, substi- tua a peya correspondente. NOTA Nao enecessario remover 0 painel de instrumen- tos para efetuar este teste. I I L .._..t---I-+--+-++- 1 iT CODIGO DE CORES Y Amarelo Gr Cinza o laranja B Branco fYW BrancoNermelho Lg Verde claro BI Azul
  • 114.
    LAMPADAS FAROL LUZ DO FREIO/LANTERNATRASEIRA SISTEMA ELETRICO 5-13 SINALEIRA
  • 115.
    5-14 SISTEMA ELETRICO INTERRUPTORES Inspecionetodos os interruptores quanto a conti- nuidade, usando 0 mulHmetro e consultando a ta- bela correspondente. Se for encontrada alguma anormalidade, substitua 0 respectiv~ conjunto do interruptor por um novo. INTERRUPTOR DE IGNICAO ! R 0 Br Gr DESLIGADO I LlGADO I 0 I 0 n. 0 P (Estacionamento) i n. I 0, COMUTADOR DO FAROL I y/W Y W ALTO i 0I -v BAIXO i 0 I 0 INTERRUPTOR DA SINALEIRA I B Lbl Lg Direita I 0 -0 '- I. ! Esquerda I 0 ~ , '-'
  • 116.
    INTERRUPTOR DE EMERGENCIACD OIW P DESLIGADO RUN INTERRUPTOR DE PARTIDA ~ OIW Y/G DESLIGADO LlGADO (Pressionado) INTERRUPTORDA 8UZINA DESLIGADO lIGADO (Pressionado) G 8IW SISTEMA ELETRICO 5-15
  • 117.
    5-16 SISTEMA ELETRICO INTERRUPTORDA LUZ DO FREIO DIANTEIRO B B DESLIGADO LlGADO 0 -0 INTERRUPTOR DA LUZ DO FREIO TRASEIRO 0 W DESLIGADO LlGADO , ~ INTERRUPTOR DO INDICADOR DE MARCHAS WIY Bf RIB G/BI Y/BI i Baixa v Ponto -'-' Morto 29 39 '-' I 49 IJ Alta I I COOlGO DE CORES B BI Br G Gr Lbl Lg o R W Y BNV BIY Br/R G/Bi Preto Azul Marrom Verde Cinza Azul claro Verde claro Laranja Vermeiho Branco Amarelo Preto com tra<,;;o branco Preto com tra<,;;o amarelo Marrom com tra<,;;o vermelho Verde com tra<,;;o azul Br/R Terra ..r.. 0 0 ..r.. 0 0-rO GIW OIR OIW RIB RIW WIG W/R WIY Y/BI Y/G Y/R YIW P Verde com tra<,;;o branco Laranja com tra<,;;o vermelho Laranja com tra<,;;o branco Vermelho com tra<,;;o preto Vermelho com tra<,;;o branco Branco com tra<,;;o verde Branco com tra<,;;o vermelho Branco com tra<,;;o amarelo Amarelo com tra<,;;o azul Amarelo com tra<,;;o verde Amarelo com tra<,;;o vermelho Amarelo com tra<,;;o branco Rosa
  • 118.
    BATERIA ESPECIFICACOES Tipo Capacidade Densidade especlfica padrao doeletr6lito YB7-A 28,8kC(8Ah)/10HR 1,28 at 202C (68Q F) Ao instalar a bateria na motocicleta, conecte 0 tuba de respiro no respiro da bateria. CARGA INICIAL ADICAO DE ELETROLITO Tube de respire I I Remova 0 tubo vedado curto antes de adicionar 0 I eletr6lito. Abaste9a a bateria com eletr61ito (solU9ao ® diluida de acido sulfurico com concentra9ao de 35,0% de acido por peso e densidade especffica de 1,28 a 20°C (68°F) ate atingir a marca UPPER LEVEL (nfvel superior). 0 eletr6lito deve ser resfriado abai- xo de 30°C (86°F) antes de ser colocado na bateria. A bateria deve permanecer 30 minutos em descan- so depois de adicionar 0 eletr6lito. Adicione mais eletr6lito se necessario. Carregue a bateria de acor- do com as especificayoes abaixo. Corrente maxima de carga Tempo de carga 0,8A o tempo de carga de uma bateria e determinado pelo numero de meses transcorridos ap6s a data de fabricayao. Confirmagao da data de fabricagao A data de fabricayao e indicada por um numero com- posto por tres partes CD, como mostrado na ilustra- ,(ao, que indicam mes, dia e ano, respectivamente. Um pouco antes de terminar 0 perfodo de carga, ajuste a densidade espedfica do eletr6lito no valor especificado. Oepois da carga, ajuste 0 nivel do eletrolito ate atingir a marca UPPER LEVEL (nfvel superior) com AGUA DESTILADA. Meses ap6s a fabricaQao IAte 6 Homs neces- I sarias de carga i 20 SISTEMA ELETRICO 5-17 Acima Ate 9 Ate 12 0012 30 40 60
  • 119.
    5-18 SISTEMA ELETRICO Manuten~ao Inspecionevisualmente a superffcie da carca9a da bateria. Se existem sinais de trincas ou vazamento de eletr6lito, substitua a bateria por uma nova. Se os terminais da bateria estiverem cobertos com fer- rugem ou uma substfmcia branca acida, limpe-os com uma lixa. Verifique 0 nrvel do eletr6lito e adicione agua deslilata, conforme necessario, ate atingir 0 nrvel superior de cada celula. Verifique se a carga da bateria esta correta. fazen- do a leitura da densidade especffica do eletr6lito. Se a leitura for de 1.22 ou menos a 20°C (68°F). isto significa que a bateria ainda esta descarregada. NOTA Remova primeiro 0 cabo e da bateria. OPERACAO DE CARGA BASEADA NA LEITURA DA DENSIDADE ESPECIFICA Consulte a tabela a seguir para efetuar uma leitura c~rreta da densidade especffica do eletr61ito a 20°C (68°F). Para fazer a leitura da densidade especffica do eletr6lito, utilize um denslmetro e fa9a a leitura da gradua9ao na borda da escala da boia {parte curva da superffcie do eletrolito}. conforme ilustrado na figura. Verifique a leitura (corrigida a 20°C) de acordo com a tabela para determinar 0 tempo de carga atraves de uma corrente constante de 0,8 amperes (1/10 da capacidade da bateria). Tenha cuidado para que a temperatura do eletrolito nao exceda 45°C (113°F) em nenhum momenta da opera9ao de carga. Interrompa a opera9ao. con- forme necessario para resfriar 0 eletrolito. Carre- gue a bateria de acordo com a especifica9ao. Densidade especifica do eletr6lito da bateria: 1,28 a 20°C (68°F) 2'0 0> g. 0> ~ '"~c: '"Cl , 30 119 ,,8 11] , ,6 'n, , ]4 I ]J 'n 121 'c 0 10 15 20 15 30 35 40 of 32 ., so 59 68 n 86 9S 104 Temperatura
  • 120.
    IA CUIDADO Nao erecomendada a aplica~ao de carga com voltagem constante, tambem chamada de "carga rapida", pois esta pode diminuir a vida util da bateria. 09900-28403: Denslmetro VIDA UTIL DA BATERIA o 6xido de chumbo aplicado nas placas solta-se gradativamente durante 0 usa da bateria. Quando a base da carcaya da bateria apresentar sedimen- tos. a bateria nao podera ser mais utilizada. Se a bateria nso for carregada por longos periodos, ocor- rera a formayao de sulfato de chumbo na superficie das placas e isto ira prejudicar 0 desempenho (sulfatayso). Neste caso, substitua a bateria por uma nova. Quando a motocicleta nso for utilizada por um lon- go perfodo, a bateria estara sujeita a sulfatayao. Quando a motocicleta nso for utilizada por mais de um mes (especialmente durante 0 inverno), recarregue a bateria pelo menos uma vez por meso • Antes de carregar a bateria, remova a tam- pa de veda~ao de todas as celulas. • Mantenha chamas e falscas afastadas da bateria durante a carga. • Ao remover a bateria da motocicleta, certifiquese de remover primeiro 0 cabo 8. (,) 0 N ro .~ ~ ~ .g ro "0 .~ '"0 SISTEMA ELETRICO 5-19 Densimetro - - 1.28 1.24 1.20 1.16 1.12 1.08 1618 Tempode carga (horas)
  • 121.
    iNDICE RODA DIANTEIRA ...........................................................................6- 1 GARFO DIANTEIRO......................................................................... 6- 7 COLUNA DE DIRE(:AO ................................................................... 6-16 FREIO DIANTEIRO........................................................................... 6-23 RODA E FREIO TRASEIROS ........................................................... 6-31 BALAN(:A TRASEIRA ..................................................................... 6-39
  • 122.
    CHASSI 6-1 RODA DIANTEIRA Torquede aperto Item N.m kg.m ® 36-52 3,6-5,2 @ 15-25 1,5-2,5 REMOCAO E DESMONTAGEM • Ap6ie a motocicleta no cavalete central e em um macaco ou bloco. -
  • 123.
    6-2 CHASSI • Remova0 eixo e retire aroda dianteira. NOTA Nao acione a alavanca do freio dianteiro enquanto desmonta aroda dianteira. • Endireite as arruelas de trava e remova os quatro parafusos. • Separe 0 disco do freio da roda. I.. CUIDADO Nao reutilize as arruelas de trava.
  • 124.
    • Usando urnPUn98.0 apropriado, remova os rola- mentos da roda. INSPECAO ROLAMENTO DA RODA Inspecione manualmente as pistas internas dos ro- lamentos da roda quanto a tOlga enquanto estes estiverem instalados no cubo. Gire a pista interna com os dedos para verificar se existem rurdos anormais ou rota98.0 suave. Substitua 0 rolamento se for encontrada alguma anormalidade. EIXODARODA Usando as ferramentas especiais, inspecione 0 empenamento do eixo da rocta. Substitua 0 eixo se o empenamento exceder 0 limite cte uso. 09900-20606: Rel6gio eomparador (1/100 mm) 09900-20701: Suporte magnetieo 09900-21304: Conjunto de bloeos em "V" (100 mm) Limite de uso: 0,25 mm CHASSI 6-3 Folga k~:F=* Foiga
  • 125.
    6-4 CHASSI ARODARODA Certifique-se deque a excentricidade do aro da roda nao excede 0 limite de uso quando inspecio- nado como mostrado. Uma excentricidade exces- siva e causada normalmente aro torto. NOTA Rolamentos desgastados ou soltos devem ser substituidos antes de reparar 0 aro da roda. 09900-20606: Relogio comparador (1/100 mm) 09900-20701: Suporte magnetico Limite de uso (Axial e Radial): 2,0 mm PNEU (Consulte a pagina 2-16) VEDADOR DE 6LEO inspecione 0 iabio do vedador de 61eo quanto a danos.
  • 126.
    INSTAlACAO Monte e instalearoda dianteira na ordem inversa da desmontagem e rem09ao. Etetue tambem os se- gUintes procedimentos: ROLAMENTO DA RODA • Aplique graxa nos rolamentos antes de instala-Ios. Graxa Shell Alvania R3 • Instale os rolamentos da roda, usando a ferramen- ta especial. 09913-75820: lnstalador de rolamento DISCO DO FREIO • Certifique-se de que 0 disco do freio esteja limpo e sem residuos de graxa. Instale 0 disco do freio e certifique-se de apertar seus paratusos de fixa9ao no torque especificado. Torque de aperto: 15 - 25 N.m (1,5 - 2,5 kg.m) NOTA Utilize sempre arrue/as de trava novas. • Dobre as arruelas nos parafusos. CHASSI 6-5
  • 127.
    6-6 CHASSI CAIXA DEENGRENAGENS DO VELOciMETRO Aplique graxa na caixa de engrenagens do veloci- metro antes de instala-Ia e alinhe os rebaixos <2> do cubo da roda com as duas lingOetas CD da caixa de engrenagens. Shell Alvania R3 GARFO DIANTEIRO CHASSI 6-7
  • 128.
    GARFO DIANTEIRO REMOCAo EDESMONTAGEM • Remova aroda dianteira (consulte a pagina 6-1) • Remova os dois parafusos e retire 0 caliper dian- teiro Item ® @ CHASSI 6-7 Torque de aperto N.m kg.m 15-30 1,5-3,0 20-26 2,0-2,6
  • 129.
    6-8 CHASSI • Removaos quatro parafusos e retire 0 para-lama dianteiro. • Remova os parafusos.
  • 130.
    REMOCAO • Remova arodadianteira (Veja a pagina 6-1). • Retire a pinQa de freio e desconecte 0 guia do cabo do velocimetro. • Remova os parafusos dos lados direito e esquer- do do para-lama dianteiro. • Solte os parafusos superiores do garfo dianteiro. • Puxe para baixo os garfos direito e esquerdo. CHASSI 6-9
  • 131.
    6-10 CHASSI , • Retirea porca e a mola do garfo. • Inverta 0 garfo e bombeie-o varias vezes para re- mover 0 6leo. • Mantenha 0 garfo invertido por alguns minutos. • Remova 0 parafuso da haste do amortecedor, usando a ferramenta especial e uma chave sextavada de 8 mm. 09940-34520: Cabo em "T" 09940-34561: Acess6rio "0"
  • 132.
    • Remova 0vedador de 61eo e a haste do amorte- cedor juntamente com a mola de retorno. • Separe 0 cilindro interno do cilindro externo usan- do as ferramentas especiais e uma chave allen Smm Cabo em uT" 09940-34520 Acessorio "D" 09940-34561 • Remova 0 anel de retengao do vedador de 6leo. • Remova 0 vedador de 6leo, usando a ferramenta especial. 09913-50121: Extrator do vedador de 61eo 1£ CUIDADO o vedador de 61eo removido devera ser subs- titufdo por um novo. / CHASSI 6·11 .. ~"". <
  • 133.
    6-12 CHASSI INSPE<;AO ANEL DAHASTE DO AMORTECEDOR Inspecione 0 anel da haste do amortecedor quanto a desgaste e danos. CILINDROS INTERNO E EXTERNO Inspecione as superficies deslizantes dos cilindros interne e externo quanto a desgaste ou riscos. MOLA DO GARFO MeQa 0 comprimento livre da mola do garfo e, se este estiver abaixo do limite de uso, substitua a mola. Limite de uso: 386 mm ~". '_d____~ J ! ! $i'llli»1}ytl'l1mj)))i_iJl))))~)Dj.IlJIIJlljM.llti1ll}.
  • 134.
    INSTALACAO Monte e instale0 garfo dianteiro na ordem inversa da desmontagem e remo<;ao. Efetue tambem os se- guintes procedimentos: PARAFUSO DA HASTE DO AMORTECEDOR Aplique adesivo Three Bond 1215 e trava qUlmica no parafuso da haste do amortecedor e aperte-o no torque especificado, usando uma chave sextavada de 8 mm e as ferrarnentas especiais. 09940-34520: Cabo em HT" 09940-34561: Acessorio "0" Torque de aperto: 20 - 26 N.m (2,0 - 2,6 kg.m) VEDADOR DE 6LEO Instale 0 vedador de 61eo no cilindro externo, usan- do a ferramenta especial como mostrado. 09940-50112: tnstalador do vedador de oleo do garfo dianteiro OLEO DO AMORTECEDOR • Certifique de usar urn 61eo para amortecedor que atenda as especifica<;oes abaixo. Tipo do oleo: OLEO PARA AMORTECEOOR N21 0 Capacidade (cada amortecedor): 174 ml Shell Advance Fork CHASSI 6·13 (~:lI TraVaqUimic! IThreeBond1215
  • 135.
    6-14 CHASSI • Segure0 garto na posi~ao vertical e ajuste 0 nlvel do 61eo com a ferramenta especial. NOTA Ao ajustar 0 n[vel do 6leo, remova a mola e com- prima completamente 0 cilindro interno. 09943-74111: Medidor de nivel de 61eo do amorte- cedor Nivel do 6leo: 166 Quantidade de 61eo em cada amortecedor: 174 ml MOlA DO GARFO Quando instalar a mota do garto, a extremidade com os elos mais pr6ximos devera ficar virada para cima. PORCA Aperte a porea, usando a ferramenta especial, como mostrado abaixo: 09941-03610: Chave sextavada combinada 8 x 10mm. MONTAGEM • Aperte os parafusos superiores do garto no torque especificado. Torque de aperto: Mesa Superior: 20 N.m - 30 N.m 2.0 kg.m - 3.0 kg.m Mesa Inferior: 25 N.m - 35 N.m 2.5 kg.m - 3.5 kg.m NOTA Sempre utilize um ane/ de veda980 novo. Paracima t
  • 136.
    • Aperte osparafusos da mesa inferior no torque especificado. Torque de aperto: 25 - 35 N.m (2,5 - 3,5 kg.m) • Ajuste 0 guid6es, alinhando sua marcas gravadas com a superficie de contato do suporte. • Fixe os suportes dos guid6es de tal forma que as tolgas ® nas partes dianteira e traseira dos gui- does fiquem equalizadas. • Aperte os parafusos dos suportes dos guidoes no torque especiticado. Torque de aperto: 12 - 20 N.m (1,2 - 2,0 kg.m). CHASSI 6·15 ; (A:+*==i.
  • 137.
    6-16 CHASSI COLUNA DEDIRECAO REMOCAO E DESMONTAGEM • Remova aroda dianteira (consulte a pagina 6-1). • Remova 0 garfo dianteiro (consulte a pagina 6-7). • Remova as tampas laterais (consulte a pagina 3-2). • Remova 0 assento (consulte a pagina 3-2). • Remova 0 tanque de combustivel (consulte a pa- gina 3-2). • Remova os dois parafusos e retire~0 faro!. Torque de aperto Item N.m kg.m A l 35-55 3.5-5.5 B 12-20 1.2-2.0 C 20-30 2.0-3.0 D 25-35 2.5-3.5
  • 138.
    • Desconecte osadaptadores e a fia98.0, e remova os fios do alojamento do faro!. • Remova os dois parafusos e retire 0 alojamento do faro!. • Remova as duas porcas e retire as sinaleiras es- querda e direita. • Remova a tampa da chave de ignig8.o. CHASSI 6·17
  • 139.
    6-18 CHASSt • Removaos dois parafusos e retire 0 painel de instrumentos. • Remova 0 parafuso da presilha da fiayao. • Remova 0 parafuso da brayadeira da mangueira do freio.
  • 140.
    • Deseoneete 0eabo interno da embreagem da ala- vanea da embreagem. • Remova a porea superior da eoluna de dire9ao e retire a mesa superior. NOTA Segure os suportes esquerdo e direito do farol com a mao para evitar que caiam. • Remova a porea da coluna de dire9ao e retire a coJuna. NOTA Segure a co/una de diret;8.o com a mao para evi- tar que esta caia. • Remova as esferas inferior e superior do rolamento. Numero de esferas Superior 22 pe9as Inferior 18 pe9as CHASSI 6-19
  • 141.
    6-20 CHASSI • Removaa pista externa instalada na coluna de direy8.o. Para esta operay8.o, use uma talhadeira. • Retire as duas pistas internas instaladas nas ex- tremidades inferior e superior do tubo da coluna. INSPECAO Inspecione e verifique as peyas removidas quanto as seguintes anormalidades: • Empenamento dos guid6es. • Desgaste dos suportes dos guid6es. • Pistas engripadas ou desgastadas. • Esferas desgastadas ou danificadas. • Empenamento da coluna de direy8.o. , " """" ~
  • 142.
    MONTAGEM Monte e instalea cotuna de dire<;8.o na ordem inver- sa da desmontagem e remoy8.o. Efetue tambem os seguintes procedimentos: PISTAS INTERNAS Instale as pistas internas superior e inferior, usando a ferramenta especial. 09941-34513: Instalador da pista externa do ro- lamento da direy80 ESFERAS ApJique graxa nas pistas internas inferior e superior quando instalar as esferas. Shell Alvania R3 Numero de esferas Superior 22 peyas Inferior 18 peyas PISTA EXTERNA Instale a pista externa na cotuna de dire98.0, usan- do a ferramenta especial. 09941-74910: Instaiador do rolamento da direy8o. PORCA DA COLUNA DE DIRE9AO • Aperte a porca da coluna de direy8.o no torque de 40 • 50 N.m (4,0 - 5,0 kg.m), usando a ferramenta especial. 09940-14911: Chave da porca da coluna de direy80 CHASSI 6·21
  • 143.
    6-22 CHASSI • Girea coluna de direy80 para a esquerda e para a direita, de urn extremo a outro, cinco ou seis ve- zes para assentar os rolarnentos de esferas. • Solte a porca da coluna de direy80 cerca de 1/4 - Y2 volta. NOTA Este ajuste ira variar de motocic/eta para motoci- cleta • Aperte 0 parafuso superior da coluna de direy80 no torque especificado. Torque de aperto: 35 - 55 N.m (3,5 - 5,5 ~g.m) 1.& CUIDADO I ~ Oepois de efetuar 0 ajuste e instalar a mesa superior da coluna de direyao, "mova" 0 conjunto da roda dianteira para frente e para I tras para certificar-se de que nao existe fol- - ga e que 0 procedimento de instalayao foi efetuado corretamente. Por ultimo, certifi- que-se de que a coluna de direyao move-se livremente da esquerda para direita com seu proprio peso. Se houver atguma folga ou se a cotuna estiver com um aperto excessivo, ajuste novamente a porca da coluna de di- reyao.
  • 144.
  • 145.
    6-24 CHASSI SUBSTITUICAo DASPASTILHAS DO FREIO • Remova os parafusos de fixayao do caliper e reti- re a pinya. liL CUIDADO Nao acione a alavanca do freio quando des- montar a pin~a. • Empurre completamente 0 suporte da pinya e 0 pistao na pinya quando remover as pastilhas. • Remova as pastilhas. liL cUIDADO I JSubstitua as pastilhas do freio em conjun- to. Caso contrario, 0 desempenho de I frenagem sera afetado adversamente. ' • Aplique graxa Lumobras Lunomoly PT/4 no su- porte da pinya. • Empurre 0 pistao e seu suporte completamente na pinya quando instalar a pinya. • Aperte os parafusos de fixayao do caliper no torque especificado. Torque de aperto: 15 - 25 N.m (1,5 - 2,5 kg.m)
  • 146.
    REMOCAO E DESMONTAGEM DAPINCA • Solte 0 parafuso e rernova a coberta da pinga. • Desconecte a rnangueira do freio da pinga e cole- te 0 fluido em urn recipiente apropriado. 1£ CUIDADO Nunca reutilze restos de fluido de freio de outros serviyos ou que tenha ficado arrnaze- nado por muito tempo. • Remova os parafusos de fixagao da pinga e retire a pinga.· • Retire as pastilhas. CHASSI 6·25
  • 147.
    6-26 CHASSI • Remova0 suporte da pinya. • Coloque um pano sobre 0 pistao para evitar que este salte para fora. Retire 0 pistao com uma pisto- la de ar. IA CUIOAOO Nao use ar sob alta pressao para evitar da- nos no pistao. • Remova 0 pistao, 0 protetor de borracha e 0 selo do pistao. INSPECAO CILlNDRO DA PINCA Verifique se as paredes do cilindro da pinya apre- sentam riscos, marcas ou outros danos.
  • 148.
    PISTAO Inspecione a superffciedo pisUio quanto a riscos ou outros danos. PECAS DE BORRACHA Inspecione as pec;as de borracha quanto a danos e desgaste. DISCO DO FREIO • Meya a espessura do disco, usando um micr6rnetro. 09900-20205: Micr6metro (0 -25 mm) Limite de uso: 3,0 mm • Com 0 disco instalado na roda, verifique 0 empenamento de sua face, usando um rel6gio comparador, conforme mostrado. 09900-20606: Rel6gio comparador (1/100 mm) Limite de uso: 0,3 mm CHASSI 6-27 00
  • 149.
    6·28 CHASSI PASTILHAS 00FREIO A extensao do desgaste das pastilhas do freio pode ser avaliada, observando-se as marcas de limite vermelhas gravadas na pastilha. Quando 0 desgaste exeeder a marea de limite ver- melha, substitua as pastilhas por novas. IA CUIDADO Substitua as pastilhas do freio em conjun- to. Caso contnirio, 0 desem penho de frenagem sera afetado adversamente. MONTAGEM DA PINC;A Monte e instale a pinya na ordem inversa da remo- yao e desmontagem. Efetue tambem os seguintes proeedimentos; !A CUIDADO Lave os componentes da pinya com fluido de freio novo antes de instala-Ios. Nunca utilize solventes de limpeza ou gasolina para lava-los. Aplique fluido de freio na cavidade da pinya em todas as peyas internas antes de inseri-Ias na cavidade. • Aplique graxa Lumobras Lumomoly PT/4 no su- porte da pinc;a. 99000-25100: Graxa de silicone Suzuki TORQUE DE APERTO Item N.m kg.m A 5-8 0,5-0,8 B 20-25 2,0-2,5 C 15-25 1,5-2,5 !i1'~'lain!~lan Sangre 0 ar do circuito do freio depois de montar a pinya (consulte a pagina 2-15).
  • 150.
    I ,I REMOCAO E DESMONTAGEM DOCILINDRO MESTRE • Coloque um pano sob 0 parafuso de uniao do cilin- dro mestre para coletar os respingos de fluido de freio. Solte 0 parafuso de uniao e desconecte a mangueira do freio da conexao do cilindro mestre. I.A CUIDADO Retire imediata e completamente os respin- gos de fluido de freio que entrarem em con- tato com qualquer pega da motocicleta. 0 ffuido reage quimicamente com pintura, phis- tico, materiais de borracha, etc., e poderia danifica-Ios seriamente. • Remova os dois parafusos do suporte e retire 0 cilindro mestre. • Retire os dois parafusos de fixac;ao e separe a tam- pa e 0 diafragma: • Drene 0 fluido de freio. • Remova 0 protetor de borracha do retentor de po. • Remova 0 anel elastico, usando a ferramenta es- pecial. 09900-06108: Alicate para anel elastico • Remova 0 pistao, 0 retentor primario e a mola. CHASSI 6·29
  • 151.
    6·30 CHASSI INSPECAO • Inspecionea cavidade do cilindro mestre quanto a riscos ou outros danos. • Inspecione a superffcie do pistao e do retentor primario quanto a riscos ou outros danos. • Inspecione 0 protetor de borracha do retentor de p6 quanto a desgaste ou outros danos. INSTALACAO Monte e instale 0 cilindro mestre na ordem inversa da remogao e desmontagem. Efetue tambem os seguintes procedimentos: I..... CUIDADO Lave os componentes do cilindro mestre com fluido de freio novo antes de instala- los. Nunca utilize solventes de limpeza ou gasolina para lava-los. Aplique fluido de freio na cavidade do cilin- dro mestre e em todas as pegas internas antes de inseri-Ias-na cavidade. • Quando instalar 0 cilindro mestre nos guid6es, aperte primeiro 0 parafuso superior do suporte, conforme mostrado. Torque de aperto: 5 - 8 N.m (0,5 - 0,8 kg.m) Sangre 0 ar do sistema de freio depois de montar 0 cilindro mestre (consulte a pagina 2-14). 1Para cima --lLFolga
  • 152.
    RODA E FREIOTRASEIROS ! Torque de aperto Item N.m kg.m if. 50-80 5,0-8,0 B 5-8 0,5-0,8 C 4-5 0,4-0,5 I 0 18-28 1,8-2,8 I REMOCAO E DESMONTAGEM • Apoie a motocicleta no cavalete central. • Remova a porca do ajustador do freio traseiro e solte a vareta do freio. • Retire a cupilha e, em seguida, remova a porca e o parafuso do braQo de articulaQao. CHASSI 6-31
  • 153.
    6-32 CHASSf • Retirea cupilha e remova a porca do eixo traseiro. • Solte as contraporcas e os parafusos direito e es- querdo dos ajustadores da corrente. • Retire 0 eixo traseiro e remova a corrente da co- roa de transmissao. • Retire aroda traseira. • Separe 0 espelho do freio da roda. • Endireite as arruelas e remova as quatro porcas. • Retire a coroa de transmissao e 0 flange-
  • 154.
    • Remova 0vedador de 6leo, usando a ferramenta especial. 09913-50121: Extrator do vedador de oleo • Remova 0 rolamento junto com 0 retentor do flange. • Remova as borrachas amortecedoras da roda. • Remova os rolamentos esquerdo e direito da roda. NOTA Remova primeira 0 ralamenta do lada esquerda para faciJitar 0 traba/ha. CHASSI 6-33
  • 155.
    6-34 CHASSI • Retireas sapatas do freio. • Retire a porea e 0 parafuso do bravo de acionamento do freio. • Retire 0 came do freio, a arruela, 0 anel de vedayao e 0 bravo de acionamento. INSPECAO ROLAMENTOS DA RODA Inspecione manualmente os rolamentos da roda quanto a folga. Gire a pista interna com os dedos para verificar se existe algum rufdo anorma( e se a rotayao e suave. Substitua 0 roJamento se for encontrada alguma anormalidade. Folga
  • 156.
    EIXO DA RODA Usandoas ferramentas especiais, verifique 0 eixo da roda quanto a empenamento. Substitua 0 eixo se 0 empenamento exceder 0 limite de uso. 09900-20606: Rel6gio eomparador (1/100 mm) 09900-20701: Suporte magnetieo 09900-21304: Conjunto de bloeos em "V" (100 mm) Limite de usa: 0,25 mm ARODARODA Certifique-se de que a excentricidade do aro da roda nao excede 0 limite de uso quando verificada con- forme mostrado. Caso encontre uma excentricidade excessiva subs- titua 0 aro da roda. NOTA Os ro/amentos soltos ou desgastados devem ser substitufdos antes de reparar 0 aro da roda. Limite de uso (Axial e Radial): 2,0 mm CHASSI 6-35
  • 157.
    6-36 CHASSI PNEU (CONSULTEA pAGINA 2-16) COROA Inspecione os dentes da coroa quanto a desgaste. Se estiverem desgastados como ilustrado, substi- tua a coroa e a corrente de transmissao. TAMBOR DO FREIO TRASEIRO Mega 0 D.1. do tambor do freio traseiro para deter- minar a extensao do desgaste. Se 0 desgaste ex- ceder 0 limite de usc, substitua 0 tambor. 0 limite de uso esta indicado na parte interna do tambor. Limite de uso: 130.7 mm SAPATAS DO FREIO Inspecione as sapatas do freio e determine se de- vern ou nao ser substituidas, medindo a espessura das lonas. Limite de uso: 1,5 mm IA CUIDADO Substitua as sapatas do freio em conjunto. Caso contrario, 0 desempenho de frenagem sera afetado adversamente. Desgaste Normal Desgaste Excessivo
  • 158.
    1 ,, BORRACHASAMORTECEDORAS Inspecione as borrachasamortecedoras da roda quanto a desgaste e danos. INSTALACAO Monte e instale aroda e 0 freio traseiro na ordem inversa da desmontagem e remoyao. Efetue tam- bem os seguintes procedimentos: ROLAMENTOS DA RODA • ApJique graxa nos rolamentos antes de instala-Ios. Graxa Shell Alvania R3. • Instale os rolamentos na roda, usando a ferramenta especial. NOTA Instale primeiro 0 rolamento do lado direito. 09913.80112: Instalador de rolamento FLANGE • Insira 0 rolamento com 0 retentor, usando a ferra- menta especial. 09940-53311: Instalador de rolamento CHASSI 6·37
  • 159.
    6-38 CHASSI COROA Depois deapertar as quatro porcas no torque es- pecificado, dobra as lingOetas das arruelas de tra- va. Torque de aperto: 18 - 28 N.m (1,8 - 2,8 kg.m) CAME DO FREIO Aplique graxa no came do freio. 99000-25010: Super graxa Suzuki "A" riY.N@d'3d3f.1 Tenha cuidado para nao aplicar muita graxa no came. Se a graxa entrar em contato com a lona, 0 desempenho de frenagem sera di- minuido. BRAC;O DE ACIONAMENTO DO FREIO . Instale 0 braQo de acionamento do freio e aperte B.- porca no torque especificado. Torque de aperto: 5 - 8 N.m (0,5 - 0,8 kg.m) • Aplique graxa no flange, conforme mostrado. Graxa Shell Alvania R3
  • 160.
    1 ,i BAlANCA TRASEIRA @ 1 I~ REMOCAOE DESMONTAGEM • Remova aroda traseira (consulte as paginas 6-31) • Remova os dois parafusos e retire a capa da cor- rente. CHASSI 6·39 Torque de aperto Item N.m kg.m A 50-80 5,0-8,0 B 10-15 1,0-1,5
  • 161.
    6-40 CHASSI • Removaas poreas do amorteeedor traseiro e re- tire as unidades do amorteeedor. • Remova a porea de artieulac;;ao da balanc;;a e reti- re 0 eixo. • Remova a balanc;;a. • Retire a eupilha e, em seguida, remova a porea e o parafuso. • Remova 0 brac;;o de artieulac;;ao. • Remova as tampas dos retentores de po e retire os espac;;adores.
  • 162.
    1 , • Retirea bucha, usando as ferramentas especiais. 09923-73210: Extrator de rolamento 09930-30102: Eixo deslizante do extrator do rotor INSPEC;Ao BUCHAS Inspecione a bucha quanto a desgaste e danos. EIXO DE ARTICULACAO DO BRACO OSCILANTE Usando as ferramentas especiais. inspecione 0 eixo de articulayao quanto a empenamento. Substitua 0 eixo se 0 empenamento exceder 0 limite de uso. 09900-20606: Relogio comparador (1/100 mm) 09900-20701: Suporte magnetico 09900-21304: Conjunto de blocos em "V" (100 mm) Limite de uso: 0.6 mm CHASSI 6-41
  • 163.
    6-42 CHASSI INSTALACAO Monte einstale a balanya na ordem inversa da re- moyao e desmontagem. Efetue tambem os seguin- tes procedimentos: BUCHA DA BALANCA Instale a bucha sob pressao na balanya usando a ferramenta especial. 09924-84510: Conjunto do instaiador de rolamento TAMPA DO RETENTOR DE PO E ESPACADOR Aplique graxa no espayador e na tampa do retentor de po ao instaia-Ios. Graxa Shelf Alvania R3
  • 164.
    1 , INF.ORMA~OESDESERV/~O iNDICE DIAGNOSE DEDEFEITOS .............................................................. 7- 1 FERRAMENTAS ESPECIAIS .......................................................... 7- 8 TORQUE DE APERTO •.....•••.•••.••..••...••.•.•..•••.....••.....•.•••........•.•••.•••. 7-14 INFORMACOES DE SERVICO ........................................................ 7-16 PASSAGEM DA FIACAO E DOS CABOS ....................................... 7-26 DIAGRAMA ELETRICO •..........••••.•..........•.•.•......•.......••.••.........••.•••.• 7-30
  • 165.
    1 1 DIAGNOSE DEDEFEITOS MOTOR Problema Sintoma e causas possiveis Motor nao funciona Compressao muito baixa ou funciona 1. Foiga das valvulas fora da especifica9ao com dificuldade. 2. Guia das valvulas desgastadas ou valvulas assentadas de forma incorreta 3. Valvulas fora de sincronizayao 4. Aneis do pistao excessivamente desgastados 5. Cavidade do cilindro desgastada 6. Motor de partida funciona muito lentamente 7. Aperto incorreto das velas de igniyao Velas nao produzem faiscas 1. Velas de igniyao sujas 2. Velas de igniyao umidas 3. Bobina de igniyao defeituosa 4. M6dulo de igniyao ou unidade COl defeituosa 5. Bobina captadora defeituosa 6. Cabos de alta tensao com circuito o combustivel nao chega aos carburadores 1. Oriflcio da tampa do tanque de combustivel obstruido 2. Registro de combustiveI obstruido ou defeituoso 3. Valvula de agulha do carburador defeituosa 4. Mangueira de combustiveI obstruido Motormorre 1. Velas de ignigao sujas com facllidade. 2. Bobina captadora defeituosa 3. Modulo de ignigao defeituoso 4. Mangueira de combustivel obstruida 5. Gicles do carburador obstruidos 6. Foiga das valvulas fora da especifica9ao Motor com ruido. Trepidayao excessiva das vidvulas 1. Foiga excessiva das valvulas 2. Molas das valvulas fracas ou quebradas 3. Balancins ou eixos dos balancins desgastados Ruido aparenta ser no pisUio 1. Pistao ou cilindro desgastado 2. Camara de combustao suja com carvao 3. Pinos ou cavidades dos pinos dos pist5es desgastados 4. Aneis ou canaletas dos aneis dos pist5es desgastados Ruido aparenta ser na corrente de comando 1. Corrente muito esticada 2. Engrenagem de comando desgastada 3. Ajustador da tensao nao funciona Ruido aparenta ser na embreagem 1. Estrias da arvore secundaria OU cuba desgastado 2. LingOetas dos discos da embreagem desgastados 3. Discos e separadores da embreagem empenados 4. Coxins da embreagem fracos INFORMAC;OESDESERVlC;O 7-1 Soluc;ao Ajustar Reparar ou substituir Ajustar Substituir Substituir ou retificar Consultar "Diagnose de defeitos eletricos" Reapertar Limpar ou substituir Limpar e Secar Substituir Substituir Substituir Substituir Limpar Limpar ou substituir Substituir Limpar ou substituir Umpar Substituir Substituir Umpar Limpar Ajustar Ajustar Substituir Substituir Substituir Umpar Substituir Substituir Substituir Substituir Reparar ou Substituir Substituir Substituir Substituir Substituir
  • 166.
    7-2 INFORMAyOESDESERVU?O ~1; Problema Sintomae causas possiveis Soluyao ,~ Motor com ruido Ruido aparenta ser na arvore de manivelas 1, Mancais desgastados au queimados Substituir 2, Rolamentos do colo da biela desgastados au fundidos Substituir 3. Foiga axial muito grande Substituir Ruido aparenta ser na transmissao 1. Engrenagens desgastadas ou com fricgao Substituir 2. Estrias com desgaste excessive Substituir 3. Engrenagens primarias desgastadas ou com fricyao Substituir 4. Rolamento com desgaste excessivo Substituir Embreagem patinando 1. Desajustada au nao ha taiga no controle da embreagem Ajustar 2. Molas da embreagem fracas Substituir I 3. Plato desgastado au empenado Substituir 4. Discos e separadores da embreagem empenados Substituir Embreagem agarrando 1. Desajustada ou com folga excessiva Ajustar 2. Algumas molas da embreagem fracas Substituir I 3. Plato au discos e separadores da embreagem empenados Substituir Nao efetua mudanQa na 1. Tambor seletor de marchas quebrado Substituir transmissao 2. Garfos seletores empenados Substituir 3. Garra de mudanc;:a desgastada Substituir Transmissao nao efetua 1. Mala de retorno do eixo de mlldangas quebrada Substituir mudanga descendente 2. Eixo de mudanyas com fricc;:ao ou engripado Reparar 3. Garfos seletores empenados ou desgastados SlIbstituir Transmissao nao retem a 1. Engrenagens de mudanc;:a das arvores primaria ou marcha secundaria desgastadas Substituir 2. Gartos seletores desgastados ou empenados Substituir 3. Mola timitadora de mudanc;:as fraca Substituir 4. Garra de mudanya desgastada Substituir Motor com marcha lenta 1. Foiga das valvulas fora da especificac;:13.o I Ajustar irregular 2. Assentamento inadequado das valvulas Substituir 3. Guia da valvula defeituosa Substituir 4. Salancim ou eixo do balancim desgastado I Substituir 5. Foiga da vela de igni913.o muito grande I Ajustar ou substituir 6. Sobina de ignic;:13.o defeituosa resultando em uma faisca fraca Substituir 7. M6dulo de igni913.o defeituoso Substituir 8. Nivel de combustivel na cuba da b6ia do carburador incorreto Ajustar 9. Gich~s do carburador obstruidos Limpar 10. Sobina captadora defeituosa Substituir Motor funciona 1. Mola das valvulas fracas Substituir irregularmente em 2. Ressaltos ou balancins desgastados Substituir altas rota~oes 3. Sincronizac;:ao das valvulas incorreta Ajustar 4. Foiga muito pequena da vela de igniyao Ajustar 5. Sobina de igni9ao defeituosa Substituir 6. M6dulo de igni913.o ou bobina captadora defeituosa Substituir 7. Nivel de combustivel muito baixo na cuba da boia Ajustar 8. Elemento do filtro de ar obstruido Limpar 9. Mangueira de combustivel obstruida resultando em suprimento inadequado de combustivel para 0 carburador Limpar
  • 167.
    INFORMACOESDESERVICO 7-3 Problema Sintomae causas possiveis Solu980 Fuma9a de escapamento 1. Excesso de 61eo no motor Verificar a janela de com sujeira ou densa inspe<;ao e drenar o excesso de 61eo 2. Cilindro ou aneis do pistao desgastados Substituir 3. Guia da valvula desgastada Substituir 4. Paredes do cilindro riscadas ou escoriadas Substituir 5. Hastes das valvulas desgastadas Substituir 6. Vedador da haste defeituoso Substituir 7. Aneis laterals desgastados Substituir Falta de potencia 1. Foiga das valvulas muito pequena Ajustar no motor 2. Molas das valvulas fracas Substituir 3. Sincroniza<;ao das valvulas fora da especifica<;ao Ajustar 4. Cilindro ou aneis do pistao desgastados Substituir 5. Assentamento irregular das viilvulas Reparar I 6. Velas de igni<;ao sujas Limpar ou substituir 7. Foiga da vela de igni<;ao incorreta Ajustar ou substituir 8. Gicles do carburador obstruidos Limpar 9. Nivel de combustivel incorreto na cuba da boia Ajustar 10. Elemento do filtro de ar obstruido Limpar 11. Balancins ou eixos dos balancins desgastados Substituir 12. Entrada talsa de ar Reapertar ou substituir 13. Excesso de oleo no motor Drenar 0 excesso de 61eo Motor com 1. Deposito de carvao excessivo na cabe<;a do pistao Limpar superaquecimento 2. Nao hi! quantidade suficiente de 61eo no motor Completar 0 nivel 3. Bomba de 61eo defeituosa ou circuito de 61eo obstruido Reparar ou limpar I 4. Nivel de combustivel muito baixo na cuba da boia Ajustar 5. Entrada falsa de ar Reapertar ou substituir 6. Oleo do motor incorreto Trocar CARBURADOR Problema Sintoma e causas possiveis SolU9ao Problema na partida 1. Gicle de partida obstruido Limpar 2. Tubo do motor de partida obstruido I Limpar 3. Vazamento de ar pela junta entre a carca<;a do motor de partida e a carburador Inspeeionar a carcaya do I motor de partida e a carbu- ! rador quanta ao aperto cor- reto. Ajustar e substituir a junta 4. Batao de partida nao opera corretamente Verificar e ajustar Problemas em marcha 1. Gicle de mistura e gicle de mistura de ar obstruidos au soltos Verifiear e limpar lenta ou baixa rotayao 2. Safda do gicle de mistura au deriva<;:ao obstrufda Verificar e limpar 3. Batao de partida nao esta totafmente fechado Verificar e ajustar Problema em media 1. Gicle principal ou gicle principal de ar obstruido Verifiear e limpar ou alta rota9ao 2. Gicle de agulhas obstruido Verifiear e limpar 3. Valvula de aeelerayao (borboleta) funcionando incorretamente Verificar 0 funeionamento da valvula de acelera<;ao (borboleta) 4. Filtro de combustivel obstruido Verificar e limpar Fluxo excessivo ou 1. Valvula de agulha desgastada ou danifieada I Substituir oscilayao do nlvel de 2. Mala da valvula de agulha quebrada Substituir combustivel 3. B6ia nao funciona eorretamente Verifiear e ajustar 4. Material estranho na valvula de agulha Limpar 5. Nivel de combustivel muito alto ou muito baixo Ajustar a nivel da b6ia
  • 168.
    7-4 INFORMAyOESDESERVlyO SISTEMA ELETRICO ProblemaSintoma e causas possiveis Nao ha faisca ou 1. Sobina de igniyao defeituosa faisca insuficiente. 2. Vela de igniyao defeituosa 3. Modulo de igniyao defeituoso 4. Sobina captadora defeituosa 5. Unidade COl defeituosa Vela de ignitrao fica 1. Mistura ar/combustivel muito rica rapidamente suja 2. Marcha lenta muito acelerada comcarvao 3. Tipo incorreto de gasolina 4. Elemento do filtro de ar sujo 5. Vela de igniyao muito tria Velas de igniQao 1. Aneis do pistao desgastados ficam logo sujas 2. Cilindro ou pistao desgastado 3. Foiga excessiva na haste/guia da valvula 4. Vedador de 61eo desgastado Eletrodos das velas 1 . Motor superaquecido superaquecidos ou 2. Vela de igniyao solta queimados 3. Mistura ar/combustivel muito pobre 4. Vela de igniyao muito quente Alternador nao carrega 1. Fios com circuito aberto, em curto ou conexoes soltas 2. Sabina do alternador aterrada, em curto ou com circuito aberto 3. Reguladorlretificador em curto ou danificado Alternador carrega, 1. Fios tendem a ficar em curto, com circuito aberto ou mas a carga esta soltos nos terminais abaixo da especificayao 2. Sobina do estator do alternador aterrada ou com circuito aberto 3. Regulador/retificador defeituoso 4. Quantidade insuficiente de eletrolito na bateria 5. Piacas das celulas da bateria defeituosas Sobrecarga do alternador 1. Curto-circuito interno na bateria 2. Elemento do resistor do regulador defeituoso ou danificado 3. Aterramento incorreto do regulador Carga instavel 1. Isolamento do fio desfiado devido avibrayao, resultando em curto intermitente 2. Alternador com curto Interne 3. Regulador/retificador defeituoso Interruptor de partida 1. Sateria descarregada nao funciona 2. Contato do interruptor defeltuoso I 3. Escovas nao estao corretamente assentadas no comutador do motor de partida 4. Rele de partida defeituoso Solutrao Substituir Substituir Substituir Substituir Substituir Ajustar 0 carburador Ajustar Trocar Limpar Substituir por um tipo maisquente Substituir Substituir Substituir Substituir Afinar Reapertar Ajustar 0 carburador Substituir por um tipo maisfrio Reparar, substituir ou reapertar Substituir Substituir Reparar ou reapertar Substituir Substituir Adicionar agua destilada Substituir a bateria Substituir a bateria Substituir Limpar e apertar a conexao do fio terra Reparar ou substituir Substituir Substituir Reparar au Substituir Substituir Reparar ou substituir Substituir ":,,,;"1 ;'ft::, ",,~
  • 169.
    INFORMA~OESDE SERVI~O 7-5 BATERIA Problema5intoma e causas possivels 50lu98O "5ulfata980", substancia 1. Quantidade insuficiente de eletr61ito Adicionar agua destilada e branca acida ou manchas carregar a bateria. Se a ba- nas superficies das placas teria nao aparentar estar dascelulas danificada, a "sulfata~ao» nao tera avan9ado multo. 2. Carca9a da bateria trincada Substituir a bateria 3. Bateria permaneceu descarregada durante muito tempo Substituir a bateria 4. Contamina9ao do eletrolito (Materiais estranhos entraram Se parecerque a sulfata9ao na bateria e se misturaram com 0 eletr6lito) nao avan90u muito, tente restaurar a bateria, abastecendo-a com eletr61ito novo e carregando-a totalmente. Bateria descarrega 1. Metoda de carga incorreto Verificar 0 alternador, regu- rapidamente lador/retificador e conexoes do circuito e fazer os ajus- tes necessarios para obter i a carga especiticada. I 2. Placas das celulas perdem muito de seu material ativo Substituir a bateria e corrigir como resultado de sobrecarga o metodo de carga. 3. Existe curto dentro da bateria como resultado do acumulo excessivo de sedimentos. causado por eletr6lito com alta densidade especifica Substituir a bateria. 4. Densidade especifica do eletr61ito muito baixa Carregara bateriatotalmente na carga especificada. 5. Eletr6lito contaminado Substituir 0 eletr6lito e carregar a bateria. 6. Bateria muito velha Substituir a bateria Inversao na polaridade Batefia conectada incorretamente no sistema, 0 que faz com que seja Substituir a bateria e da bateria carregada na diret;:ao contraria certificar-se de que seja conectada adequadamente. "5ulfata9ao" da bateria 1. Carga muito alta ou muito baixa (quando nao estiverem sendo usa- j das, as baterias devem ser carregadas no minimo uma vez por mes para evitar sulfatat;:ao) Substituir a bateria 2. Nivel incorreto de eletr6lito na bateria ou densidade especifica do eletr6lito muito alta ou muito baixa Manter 0 eletr61ito no nlvel especificado ou ajustar a densidade especifica, con- sultando as instruyoes do fabricante da bateria. 3. Bateria permaneceu inativa durante muito tempo em clima frio Substituir a bateria, se esti- ver muito sulfatada. Bateria descarrega muito 1. Partes superiores e laterais da carca~a muito sujas Limpar rapidamente 2.lmpureza no eletr6lito ou densidade especifica do eletr6lito muitoalta Trocar 0 eletr6lito, consul- I tando as instruyoes do fa- bricante da bateria.
  • 170.
    ~,.' "_7~__IN_F~OR_M_A.C_6E_S_D_E_SE_R_V~IC_O______________________________________________________c~ CHASSI Problema Sintomae causas possiveis Solu98O Direyao Pesada 1, Porca da coluna de direyao com aperto excessivo Ajustar 2. Rolamento da coluna de direyao quebrado Substituir 3. Coluna de direyao empenada Substituir 4. Pneus com pressao insuficiente Ajustar Guidao com vibra9ao 1. Falta de equilibrio entre os garfos dianteiros direito e esquerdo Substituir 2. Garfo dianteiro empenado Substituir ou reparar 3. Eixo dianteiro empenado ou pneu defeituoso Substituir Roda dianteira 1. Aro da roda empenado Substituir com vibra9so 2. Rolamentos da roda dianteira desgastados Substituir 3. Pneu defeituoso ou incorreto Substituir 4. Eixo dianteiro solto Reapertar Suspensso dianteira 1 . Molas fracas Substituir muitomacia 2. Quantidade insuficiente de 61eo no amortecedor Completar Suspensao dianteira 1. Oleo do amortecedor muito viscoso Trocar muitodura 2. Muito 61eo no amortecedor Drenar 0 excesso de 61eo Suspensao dianteira 1. Quantidade insuficiente de 61eo no amortecedor Completar com muito ruido 2. Porcas da Suspensao soltas Reapertar Roda traseira com 1. Aro da roda empenado Substituir vibrayao 2. Rolamentos da roda traseira desgastados Substituir 3. Pneu incorreto ou defeituoso Substituir. 4. Porea do eixo solta Reapertar ! 5. Buehas do bravo oscilante desgastadas Substituir 6. Porcas do amortecedor traseiro soltas Reapertar Suspensao tr'aseira 1. Mola do amortecedor traseiro traea Substituir muitomacia 2. Ajuste incorreto da Suspensao traseira· Ajustar Suspensao traseira 1. Ajuste incorreto da Suspensao traseira Ajustar muito dura 2. Buchas do brayO oscilante desgastadas I Substituir Suspensao traseira 1. Porcas da Suspensao traseira soltas I Reapertar com muito ruido I 2. Buchas do bravo oscilante desgastadas Substituir
  • 171.
    , ~ INFORMACOESDESERVICO7·7 FREIOS Problema Sintoma e causas possiveis Solugao Frenagem Insuficiente 1. Quantidade insuficiente de fluido de freio no reservatorio Completar ate atingir 0 nivel (Dianteiro e Traseiro) 2. Presenya de ar no circuito do fluido de freio Sangraroar 3. Pastilha desgastadas Substituir 4. Folga excessiva no pedal ou na alavanca do freio Ajustar 5. Lonas desgastadas Substituir Forga de frenagem 1. Vazamento de fluido de freio Reparar ou substituir insuficiente 2. Pastilhas desgastadas Substituir 3. Aderencia de oleo na superficie da pastilha Limpar 0 disco e as pastilhas 4. Disco desgastado Substituir 5. Ar no sistema hidraulico Sangraroar Freio rangendo 1. Aderemcia de carvao na superffcie Lixar a superficie 2. Pastilhas instaladas incorretamente Modificar 0 encaixe das pastilhas 3. Rolamento da roda danificado Substituir 4. Eixo da roda traseira ou da roda dianteira solto Apertar notorque especificado 5. Pastilhas desgastadas Substituir 6. Fluido de freio contaminado Trocar 0 fluido de freio 7. Orificio de retorno do cilindro mestre obstruido Desmontar e limpar 0 cilindro mestre Curso excessivo da 1. Ar no sistema hidraulico Sangraroar alavanca do freio 2. Quantidade insuficiente de fluido de freio Completar 0 nivel; sangrar oar 3. Qualidade incorreta de fluido de freio Trocar 4. Bra90 de acionamento do freio desgastado Substituir Vazamento de fluido de 1. Aperto incorreto das juntas de conexao Reapertar freio 2. Mangueira trincada Substituir 3. Pistao e/ou retentor desgastado Substituir 0 pistao e/ou retentor
  • 172.
    7_~__IN_FO_R_M_AC~O_E_S_DE_S_E_R~_C~O____________________~~__________________________~'~ 1 / .,'FERRAMENTASESPECIAIS ITEM COOIGO OA PEyA NOME 1 09900-06107 Alicate para anel elastico (tipo aberto) 2 09900-06108 Alicate para anel elastico (tipo fechado) 3 09900-09003 Conjunto de ferramentas de impacto 4 09900-20101 Paquimetro (150 mm) 09900-20202 Micrometro (25 - 50 mm) , 5 09900-20203 Micrometro (50 -75 mm) 09900-20205 Micrometro (0 - 25 mm) 6 09900-20508 Conjunto de calibradores do cilindro 7 09900-20606 Relogio comparador (1/100 mm) 8 09900-20701 Suporte magnetico 09900-20803 Calibre de laminas 9 09900-20804 Calibre de laminas 10 09900-21304 Conjunto de blocos em "V" (100 mm) 11 09900-22301 ,Plastigauge 12 09900-25002 Multitester 13 09900-28106 Testador eletrico 14 09900-28403 Densimetro 15 09910-20116 Fixador da biela 16 09910-32812 Instalador da arvore de manivelas 17 09910-34510 Extrator do pino do pistao 18 09910-80115 Separador da carca<;:a do motor 09911-73730 Chave sextavada tipo "T" (5 mm) 19 09914-25811 Chave sextavada tipo "T" (6 mm) 20 09913-14511 Medidor do nivel de combustivel 21 09913-50121 Extrator do vedador de oleo 22 09913-75820 Instalador de rolamento - 23 09913-80112 Instalador de rolamento 24 09915-63210 Adaptador do medidor de compressao 25 09915-64510 Medidor de compressao 26 09915-74510 Manometro de oleo 27 09916-14510 Compressor da valvula 28 09916-21110 Conjunto de fresas da sede da valvula 29 09916-24480 Guia (N-140-5.5) 30 09916-24910 Fresa da sede da valvula 15° x 75°(N-212) 31 09916-34541 Cabo do alargador 32 09916-34550 Alargador da guia da valvula (5,5 mm) 33 09916-34561 I Alargador da guia da valvula (11,3 mm) 34 08916-44910 Extrator/instalador da guia da valvula 35 09916-44920 Acessorio 36 09916-84510 Pin<;:a 37 09920-13111 Separador da carcaga do motor/extrator da arvore de manivelas 38 09920-53710 Fixador do cubo da embreagem 39 09923-73210 Extrator de rolamento 40 09924-84510 Conjunto do instalador de rolamento
  • 173.
    INFORMA~6ES DESERVI~O 7-9 ITEMCOOIGO OA PECA NOME 41 09930-30102 Eixo deslizante do extrator do rotor 42 09930-30161 Acessorio / 43 09930-30180 Acessorio ::5;0:1 C~ (/J _.:7 /./ /e,.. 44 09930-40113 Fixador do rotor e do pinhao de transmissao 45 09930-44511 Fixador do rotor 46 09940-14911 Chave da porea da cotuna de dires;ao 47 09940-34520 Cabo em "I' 48 09940-34561 Acessorio "0" 49 09940-50112 Instalador do vedador de oleo do garfo 50 09940-53311 Instalador de rolamento 51 09940-60113 Chave de raio 52 09941-03610 I Chave sextavada combinada 8 x 10 mm 53 09941-34513 Instalador da pista externa do rolamento da dires;ao 54 09941-74910 Instalador do rolamento da dires;ao 55 09943-74111 Medidor do nivel de oleo do amortecedor @ ® ® ® ®
  • 174.
    7·10 INFORMAyOES DESERVICO r-------------,II I I I I I I I J I l, I I I I I I I I I I I I I I '-__-----------.1
  • 175.
    .-~ 7·12 INFORMACOESDES ER V l C O " ' * ~~~~--------------------- @ 09930 -30180 @
  • 176.
  • 177.
    7~4 INFORMACOESDESER~CO TORQUE DEAPERTO MOTOR ITEM Parafuso da tampa do eabe90te Parafuso da engrenagem de eomando Porea do eabe~ote - Diametro 8 mm Porea do eabeyote - Diametro 6 mm Porea da base do eilindro Porea do rotor do alternador Porea da engrenagem de aeionamento primarialengrenagem de aeionamento da bomba de 61eo Porea do eubo da embreagem Bujao de drenagem de 61eo do motor Porea do pinhao de transmissao Parafuso de fixayao do motor - Diametro 8 mm (@eomprimento 80 mm) Parafuso de fixayao do motor - Di8metro 8 mm (@ outros parafusos) Porea da bra9adeira do tubo de escapamento Parafuso da brayadeira do silencioso Paratuso da embreagem de partida / I i I I N.m kg.m 9-10 0,9-1,0 10-13 1,0-1,3 15-20 1.5-2,0 7-11 0,7-1,1 7-11 0,7-1,1 30-40 3,0-4,0 40-60 4,0-6,0 30-50 3,0-5,0 18-20 1,8-2,0 80-100 8.0-10,0 37-45 3,7-4,5 28-34 2,8- 3,4 9-12 I 0,9-1,2 9-12 0,9-1,2 15-20 1,5-2,0
  • 178.
    INFORMACOESDESERVlCO 7·15 CHASSI ITEM N.mkg.m Porea do eixo dianteiro 36-52 3,6-5,2 Parafuso da haste do amorteeedor dianteiro 15-30 2,0-2,6 Parafuso da mesa inferior do garfo dianteiro 25-35 2,5-3,5 Parafuso da mesa superior do garfo dianteiro 20-30 3,5-5,5 Parafuso superior da coluna de direyao 35-55 3,5-5,5 Parafuso do suporte dos guid6es 12-20 1,2-2,0 Parafuso do bravo de acionamento do freio dianteiro 5-8 0,5-0,8 Porea de artieulayao do bra90 oscilante 50-80 5,0-8,0 Parafuso do pedal de apoio dianteiro 36-52 3,6-5,2 Porea do bravo de artieulayao (Dianteira e Traseira) 10-15 1,0-1,5 Porea de fixayao do amortecedor traseiro (superior e inferior) 20-30 2,0-3,0 Porea do eixo traseiro 50-80 5,0-8,0 Porca da eoroa de transmissao 18-28 1,8-2,8 Parafuso do bra90 de aeionamento do freio traseiro 5-8 0,5-0,8 Raios 4-5 0,4-0,5 Parafuso de fixayao do caliper do freio dianteiro 15-25 1,5-2,5 Parafuso do disco do freio 15-25 1,5-2,5 Parafuso de fixayao do cilindro mestre do freio dianteiro 5-8 0,5-0,8 Parafuso de uniao da mangueira do freio 20-25 2,0-2,5 Parafuso de sangria do caliper 6-9 0,6-0,9 TABELA DE TORQUE DE APERTO Para outros parafusos e porcas cujos torques nao estao indieados, consulte esta tabela. Diametro do Convencional ou parafuso marcado "4" Parafuso marcado "7" parafuso (mm) N.m kg.m N.m kg.m 4 1,0 - 2,0 0,1-0,2 1,5 - 3,0 0,15 - 0,3 5 2,0- 4,0 0,2 - 0,4 3,0 - 6,0 0,3-0,6 6 4,0- 7,0 0,4 - 0,7 I 8,0 - 12,0 0,8 - 1,2 8 10,0-16,0 1,0-1,6 18,0 - 28,0 1,8 - 2,8 10 22,0 - 35,0 2,2- 3,5 40,0 - 60,0 4,0-6,0 12 35,0·55,0 3,5 - 5,5 70,0 - 100,0 7,0-10,0 14 50,0- 80,0 5,0 - 8,0 110,0-160,0 11,0 - 16,0 16 80,0 - 130,0 8,0 - 13,0 170,0 - 250,0 17,0 - 25,0 18 130,0 . 190,0 13,0-19,0 200,0·280,0 20.0-28,0 Parafuso convencional Parafuso marcado "4" Parafuso marcado "7"
  • 179.
    7-16 INFORMACOESOESERVlyO INFORMACOES DESERVICO VALVULA + GUIA ITEM Diametro da valvula ADM. ESC. Curso da valvula ADM. ESC. Foiga das valvulas ADM.eESC. (com 0 motor frio) Folga entre a guia ADM. e a haste da valvula ESC. D.I. daguiada valvula ADM. e ESC. D.E. da haste da valvula ADM. ESC. Empenamento da haste ADM.eESC. davalvula Espessura da cabe9a ADM.eESC. davalvula Comprimento da extremioade ADM.eESC. da haste da valvula Largura da sede da valvula ADM.eESC. Empenamento radial da ADM.eESC. cabe9a da valvula Comprimento livre da mola INTERNA da valvula (ADM. e ESC.) EXTERNA INTERNA Tensao da mola da valvula (ADM. e ESC.) EXTERNA Unidade: mm PADRAO LIMITE DE USO 30,0 · 26,0 - 7,5 · 6,5 · 0,08-0,13 - 0.025 - 0,052 0,35 0,040 - 0,067 0,35 5,500 - 5,512 - 5,460 - 5,475 - 5,445 - 5,460 - - 0,05 I - 0,5 I - 3,8 0,9 - 1,1 - - 0,03 - 35,1 . 39,8 7,1-8.3kg - I no comprimento de 32,5 mm I 17,0 - 20,3 kg - no comprimento de 36,0 mm
  • 180.
    INFORMACOESDESERVICO 7·17 ARVORE DECOMANDO + CABECOTE Unidade: mm ITEM PADRAO LIMITE DE usa Altura do ressalto ADM. 33,830 - 33,870 33,530 ESC. 32,990 - 33,030 32,690 Foiga de 61eo do mancal da ADM. e ESC. 0,032 - 0,066 0,150 arvore de comando 0.1. do suporte do mancal ADM. e ESC. 22,012-22,025 - da arvore de comando D.E. do mancal da arvore ADM. e ESC. 21,959 - 21 ,980 - decomando Empenamento da arvore ADM. e ESC. - 0,10 decomando Comprimento de 20 passos - 129,9 da corrente de comando 0.1. do balancim ADM. e ESC. 12,000 -12,018 - D.E. do eixo do balancim ADM. e ESC. 11.966 - 11,984 - Empenamento do cabevote - 0,05 Empenamento da tampa - 0,05 docabeyote CILINDRO + PISTAo + ANEL DO PISTAo Unidade: mm ITEM PADRAO LIMITE DE usa Pressao de compressao. 10-14 kg/cm2 10 kg/cm2 Foiga entre 0 pistao e 0 cilindro 0,045 - 0,055 0,120 Diametro do cilindro 57,000 - 57,015 57,085 56,950 - 56,965 Diametro do pistao Medido a 15 mm a partir 56,880 da extremidade da saia Empenamento do cilindro - 0,05 Foiga das extremidades livres do anel do pistao 12 I R Aprox.7,O 5,6 21 I R Aprox.7,5 6,0 Folga das extremidades do anel do pistao 12 0,10-0,25 0,70 21 0,10-0,25 0,70 Foiga entre 0 anel clo pistao e a canaleta 12 - 0,180 21 - 0,150 1Q 1 1,21 - 1,23 - Largura da canaleta do anel do pistao 21 1,21-1,23 - Oleo 2,51 - 2,53 -
  • 181.
    7-18 INFORMAyOESDESERVlyO ITEM PADRAOLIMITE DE usa Espessura do anel do pistao 12 I 1,175-1 ,190 - 22 I 1,170-1 .190 - Cavidade do pino do pistao 14.002 - 14,008 14,030 D.E. do pino do pistao 13.994 -14,002 13,980 BIELA + ARVORE DE MANIVELAS Unidade: mm ITEM PADRAO LIMITE DE usa D.L da cabe~ da biela 14,004 -14.012 14,040 Deftexao da biela - 3,0 Foiga lateral do colo da biela 0,10-0,45 1,00 largura do colo da biela 15,95 - 16,00 - largura entre os contrapesos da 53,0 +/- 0,1 - arvore de manivelas Empenamento da arvore de manivelas - 0,05 BOMBA DE OLEO ITEM PADRAO I LIMITE DE usa Redu9ao da bomba de 61eo 2,000 (30/15) - Acima de 0,1 kg/cm2 Pressao do 61eo (a 60Q C, 1402 F) Abaixo de 0,3 kg/cm2 a 3.000 rpm I - EMBREAGEM Unidade: mm ITEM PADRA.O LIMITE DE usa Foiga do cabo da embreagem 4 - Parafuso de acionamento da embreagem , 1/4 - 1/2 volta - Espessura do disco 2,9 - 3,1 2,6 Largura das lingOetas do disco 11,8-12.0 11,0 Espessura dos separadores 1,60 +/- 0,05 Empenamento do separador 0,10 Comprimento livre da mota da embreagem 29,5
  • 182.
    7-20 INFORMACOESDE SERVICO SISTEMAELETRICO Unidade: mm ITEM ESPECIFICA<;AO NOTA Ponto de jgni~o 13° A.P.M.S. a 1.950 +/- 100 rpm e 38° A.P.M.S. Acima de 3.800 +/- 100 rpm Tipo NGK Vela de igni~o DR8EA Folga 0,6 - 0,7 Rendimento da vela Acima de 8 mm a 1 atm Primaria W-O/W Aprox. 2 - 5 Q Resistemcia da bobina de igniyao ISecundaria Supressor de ruido - Terra Aprox. 12-25 kQ Captadora SI-G Resistencia da bobina do alternador 150-300 Q Carga y.y Aprox. 0.5 - 2.0 Q Rendimento sem carga do alternador Acima de 70 V (CA) a 5.000 rpm Voltagem regulada I 12.8 a 16.3V 5.000 rpm ITEM I ESPECIFICA<;AO NOTA Resistencia do rele de partida 3-6Q Tipo YS7-A I Capacidade 12 V 28.8 kC (8Ah)/10HR Sateria I Densidade especifica I Padrao do eletr6lito 1.280 a 20!!C (68!!F) Capacidade do fusivel I Secundario 10AI i Principal I 15AI
  • 183.
    INFORMACOESDE SERVICO 7-21 FREIO+RODA Unidade:mm ITEM PADRAo LIMITE DE usa Oistancia da alavanca do freio dianteiro 20-30 - Curso livre do pedal do freio traseiro 20-30 - Altura do pedal do freio traseiro 10 - 0.1. do tambor do freio Traseiro - 130,7 Espessura da lona do freio - 1,5 Espessura do disco do freio Oianteiro 4,0+/-0,2 3,0 Empenamento do disco do freio Oianteiro - 0,30 Oiametro interne do cilindro mestre Oianteiro 12,700 -12,743 - Oiametro do pistao do Oianteiro 12,657 -12,684 - cilindro mestre Oiametro do cilindro do Oianteiro 33.960 - 34,036 - caliper do freio Oiametro do pistao do Oianteiro 33.884 - 33,934 - caliper do freio Empenamento do aro da roda Axial 2,0 Radial 2,0 Empenamento do eixo da roda Oianteiro - 0,25 Traseiro - 0,25 Medida do pneu Oianteiro 2,75-1842P - Traseiro 3,25 - 1655P - Profundidade dos sulcos da banda de rodagem Oianteiro - 1,Omm TWIPirelli Traseiro - l,Omm SUSPENSAO Unidade: mm ITEM PADRAo LIMITE DE usa NOTA Curso da Suspensao dianteira 130 - Comprimento livre da mola do garfo dianteiro - 386 Nivel do 61eo do garfo dianteiro 166 - I Curso da suspensao traseira 91 - Empenamento do eixo da articulayao - 0,6 do bravo oscilante
  • 184.
    = 7·22 INFORMACOESDE SERVICO PRESSAODOS PNEUS CONDU<;:AO NORMAL PRESSAO DOS PNEUS FRIOS SOMENTE PILOTO PILOTO E PASSAGEIRO KPa kg/cm2 psi kPa kg/cm2 psi DIANTEIRO 175 1 ,75 25 175 1,75 25 TRASEIRO 200 2,00 29 225 2,25 33 SISTEMA DE ILUMINA9AO Unidade: W ITEM ESPECJFICA<;:AO NOTA Lampada do farol Alto 35W Baixo 35W I Lampada da luz de posj~ao 3W ou de estacionamento Lampada da lanterna traseiralluz do freio 21/5W Lampada da sinaleira 21 W Lampada do ve!ocimetro 3W Lampada do tac6metro 3W Lampada indicadora da sinaleira 21W Lampada indicadora do farol alto 3W Lampada indicadora de ponto morto 3W COMBUSTIVEL + OLEO ITEM ESPECIFICACAO NOTA Tipo de combustive! IA ga,olina u,ada deve de 85-95 octanas ou mais_ Recomenda-se 0 uso de gasolina sem chumbo ou com baixo teor de chumbo. Tanque de combustive!, incluindo a reserva 10,31 I Reserva 2,01 51=" 0< s.(:., Vjl-I" -:PG '} ({l t', , ( rt: Tipo de 61eo do motor SAE 20W50, API~u SF J'fS 0 MA L):=-lCf,L"TCH5 Troca 850ml Capacidade de 61eo do motor Troca de 61eo e filtro 950ml Ap6s a desmontagem do motor 1,31 Tipo de 61eo do amortecedor dianteiro Oleo para amortecedor nQ 10 Capacidade de 61eo do amortecedor dianteiro 174ml (cada amortecedor) Tipo de fluido de frejo SAE J1703, DOT 3 ou DOT 4
  • 185.
    INFORMACOESDESERVICO 7·23 PASSAGEM DOSCABOS Cabo da embreagem Cabo do acelerador Cabo do acelerador Mangueira do freio Cabo do acelerador Presilha Cabo do velocimetro UP Presilhas velocimetro
  • 186.
    7·24 INFORMACOESDESERVICO PASSAGEM DAFIACAO E DOS CASOS Abracadeira Rele de partida Lanterna Cabo do motor de partida Fio do indicador do neutro Sinaleiras traseiras Fios do alternador Abra<;adeira Abracadeira Chicote Abra<;adeira Espacador da sinaleira Fio da sinaleira Chicote principal Fio da buzina Cabo do tacometro Abra<;adeira rinci al Fio do indicador Abracadeira Abracadeira Chicote principal Cabo do motor de partida Fio do indicador do neutro Chicote principal Fios do alternador Abra<;adeira Abracadeira Fio terra Chicote principal Fio do indicador do neutro Chicote principal Buzina Cabo da embreagem Cabo do motor de partida Fusivel Passe 0 fio terra e da bateria e 0 fio do interruptor do freio traseiro entre 0 retificadorl regulador e 0 suporte da bateria. Abracadeira Motor de partida
  • 187.
    PASSAGEM DO CHICOTEELETRICO Fio do indicador de marchas Terra da Sateria Regulador / Retificador Fio terra Presilha INFORMA~()ES DE SERVI~O 7-25 Presilha Terra do motor Cabo da embreagem Cabo do
  • 188.
    Ajuste a posiy8odo cabo do tacometro, evitando que ele trabalhe torto ou foryando a base do tacometro Passe entre a mesa inferior e 0 acabamento CABO TACOMETRO Ajuste a POSiy80 do cabo do velocimetro, evitando que ele trabalhe torto ou foryando a base do velocimetro CABO VELOCIMETRO O<l> ~ ~~s: :;;00 0 - 0 Z c: ~-,~ 6 ::oS:" l> mmm c (I);;S: 0 nlo;z ~mg z-I:D ~l>:D :DO m c:o)~ S:S:C ~mo -1;;(1) 000 y> l> "Om 00 0(1) mo S:m Passe entre a mesa inferior e 0 acabamento ~ en en »Q m :: c o en (") »OJ oen ":'I ~ o
  • 189.
    Carca~a esquerda do motor Abra~adeira Mangueira derespiro -rJ. Suporte I ~ VISAODE@ Mangueira do dreno do filtro de ar Mangueira de respiro ;g en en »G) m s: ~en s: »z G) c: m jj l;; z a:::t'I is: .l; o· OJ ~ (J) m :::t'I SY(") o ...... N ......
  • 190.
  • 191.
    DESCANSO LATERAL Ap6s apertara porca, trave com uma batida de pun9ao na rosca Aplique Graxa Shell Alvania R3 no eixo INFORMACOES DESERVICO 7-29 Aplique Graxa Shell Alvania R3 nos encaixes das molas
  • 192.
    VELOC!HETRO TACOII[lRO !NTEWTrnINTERRuPTOR !N1ERRuPTrn I)( OC ~lU.O II( IGNlean REGlA.ADOR I RElIrlCADrn DE PARINACaO EHERGtNCIA PARTIDA BOB!HA ~DE !NT(WTOR RELt ~~~I.ILI:~j 1l~IJ2tSJtNl(WTrn !GNlean 00 DA00 ~ fREIO lRASEIRO StNALEIRA fREIO DIAN1ElRO m --=!____ , VEL~ ~ 0) S;;: ..... ...J..... 0.. OC ... ~ ... ~ IGNC;! -, ~I~I~I~I;;; _JI~ -"" ",M"'"'~~fmm~rlmlltltll ~I II IIIII~II U- II II" ~~ ~~:r."I. tj~l~hL -"Itbl'"l~ ::; 10 >I~ co151~ C61l1Gn Il£ CQR(S ez CINZA PIB PRETO COM TR4CO BRANCO VC VERI)( CLARO AM AHARELO AZ AltA. L LARANJA BIAII BRANCO COM TRACO AHAR(LO vElP VERI)( COM TRACO PRETD VIAl VERI)( COM TRACO AZUL AM/AZ AHARELO COM TRN;O AZUL HIVE HARROM COM TRACO VERHELHO LIB LARANJA COM TRACO BRANCO R ROSA ANN AIIARELO COM TRACO VERI)( V VERIIE B BRANCO VE VERHELIIl Aze AltA. CLARO H HARROH AIIIB AltARELO COM TRACO BRANCO SIP BRANCO COM TRACO PR(TO r---- .- I I I I :+--+--+-- ~1"'ltjIX INTERRtJ>lrn OC IGNIC30 L - - ~I."j ~>I~I~I:tI<>' dr~'COHUTAOOR !NTERRUPTrn~DO fARm. DA BUZIHA INTERRuPtOR DA SINAlEIRA ---------------------INTERRUPTORES DO GUlDoO (SQU(RDO NI~I:I';tINIW'« ........ w ..... « :> (Q > > ~ :z: "'I :111:1 ~I~I~<~~~ , ...... '"a. f)e >um~'1 "'I"'J I4ltOR OC ~ f "0 PARTIDA ii!8 1 BAIERIA ~ ~ ~~~. "'" t ""'''.0..,..,,, :r:; r DO HIlIOR DO CHASSIS BOBIHA INTERRUPTOR CO CAPTAOORA ALTERNAOOR INDICADOR OC HARCHAS ~ k o ,...-,-'1 w L.rv- ... >1 fU$iV(L > lOA rUSIVEl ISA LlIHI'ADA DA SINA(.EIRA TRASEIRA [SIl((RDA c j; G) :0 l> g l> m r m, -I :0 (; o i" ~ o