48 
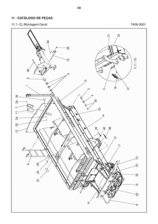
11 - CATÁLOGO DE PEÇAS 
11.1 - Cj. Montagem Geral 7408-3001
49 
11.1 - Cj. Montagem Geral 7408-3001
50 
11.2 - Cj. Proteção 7406-3013
51 
11.3 - Cj. Escada 7406-3024
52 
11.4 - Cj. Distribuição para Adubo 7408-3048
53 
11.4 - Cj. Distribuição para Adubo 7408-3048
54 
- 46 - 
11.5 - Cj. Disco 24-36 Completo 7313-3021
55 
11.6 - Cj. Disco 24-36 Direito 7313-3019 
Cj. Disco 24-36 Esquerdo 7313-3020
56 
11.7 - Cj. Disco 24-36 Direito 7406-3018
57 
11.8 - Cj. Disco 24-36 Esquerdo 7406-3019
58 
11.9 - Cj. Disco 18-24 com Palheta10-18 Completo 7313-3052
59 
11.10 - Cj. Disco 18-24 Completo 7313-3028
60 
11.11 - Cj. Defletor para Adubo 7410-3030
61 
11.12 - Cj. Apoio Regulagem Defletor 7410-3037
62 
11.13 - Cj. Separador para Ladeira 7415-3046
63 
11.14 - Cj. Distribuição para Calcário 7408-3053
64 
11.15 - Cj. Disco Palheta para Calcário 7406-3017
65 
11.16 - Cj. Correntes 7410-3012
66 
11.17 - Cj. Redutor de Carga 7410-3025
67 
11.18 - Cj. Esteira 7408-3049
68 
11.18 - Cj. Esteira 7408-3049
69 
11.19 - Estrutura Esteira 7408-3050
70 
11.20 - Estrutura Centralizadora Esteira 7408-3051
71 
11.20 - Estrutura Centralizadora Esteira 7408-3051
72 
11.21 - Rolo Esticador Esteira 7406-3020
73 
11.22 - Rolo Guia Centralizador Esteira 7406-3021
74 
11.23 - Rolete Apoio de Carga 7406-3022
75 
11.24 - Caixa Transmissão Câmbio Esteira BPN 7410-4287
76 
11.24 - Caixa Transmissão Câmbio Esteira BPN 7410-4287
77 
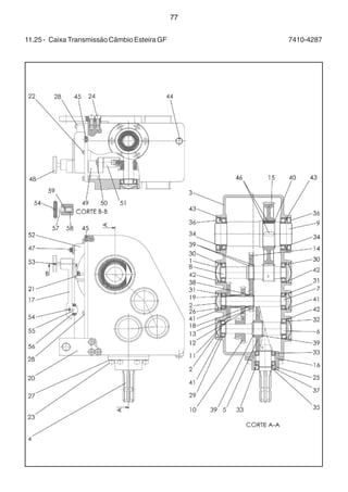
11.25 - Caixa Transmissão Câmbio Esteira GF 7410-4287
78 
11.25 - Caixa Transmissão Câmbio Esteira GF 7410-4287
79 
11.26 - Cj. Mangueira 1/4x7000 Curvo / Reto 7410-3009
80 
11.27 - Cj. Vedação 7410-3023
81 
11.28 - Cj. Travessa 7410-3038
82 
11.29 - Cj. Defletor Menor 7406-3077
83 
11.30 - Cj. Comporta 7415-3028
84 
11.31 - Cj. Distribuição 7415-3032
85 
11.32 - Cj. Parafuso / Borboleta 7313-3029
86 
11.33 - Caixa Transmissão Tripla BPN 7410-4288
87 
11.33 - Caixa Transmissão Tripla BPN 7410-4288
88 
11.34 - Caixa Transmissão Tripla GF 7410-4288
89 
11.34 - Caixa Transmissão Tripla GF 7410-4288
90 
11.35 - Cj. Fixação Esteira 7408-3204 
Cj. Fixação Esteira 7415-3034
91 
11.35 - Cj. Fixação Esteira 7408-3204 
Cj. Fixação Esteira 7415-3034
92 
11.36 - Cj. Pé de Apoio 7408-3018
93 
11.37 - Cj. Cabeçalho Fixo 7313-3004
94 
11.38 - Cj. Trava Levante Hidráulico 7408-3020
95 
11.39 - Cj. Cabeçalho Fixo 7408-3092
96 
11.40 - Cj. Engate 7408-3097
97 
11.41 - Cj. Engate Cabeçalho para Tanden 7408-3091
98 
11.42 - Cj. Cabeçalho Dirigível 7408-3009
99 
11.42 - Cj. Cabeçalho Dirigível 7408-3009
100 
11.43 - Cj. Transmissão para Cabeçalho Fixo (Taxa Fixa) 7408-3052
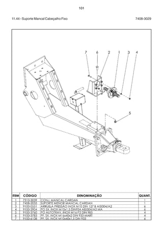
101 
11.44 - Suporte Mancal Cabeçalho Fixo 7408-3029
102 
11.45 - Cj. Mancal Cardan 7310-3039
103 
11.46 - Cj. Transmissão Cabeçalho Dirigível 7408-3066
104 
11.47 - Sistema Hidráulico Acionamento Discos (Taxa Fixa) 7408-3022
105 
11.47 - Sistema Hidráulico Acionamento Discos (Taxa Fixa) 7408-3022
106 
11.48 - Cj. Sistema Hidráulico Taxa Variável Master Hércules 7000 7406-3045 
Cj. Sistema Hidráulico Taxa Variável Master Hércules 10000 7408-3067
107 
11.48 - Cj. Sistema Hidráulico Taxa Variável Master Hércules 7000 7406-3045 
Cj. Sistema Hidráulico Taxa Variável Master Hércules 10000 7408-3067
108 
11.48 - Cj. Sistema Hidráulico Taxa Variável Master Hércules 7000 7406-3045 
Cj. Sistema Hidráulico Taxa Variável Master Hércules 10000 7408-3067
109 
11.48 - Cj. Sistema Hidráulico Taxa Variável Master Hércules 7000 7406-3045 
Cj. Sistema Hidráulico Taxa Variável Master Hércules 10000 7408-3067
110 
11.49 - Cj. SHS Taxa Variável Plus Hércules 7000 7406-3047 
Cj. SHS Taxa Variável Plus Hércules 10000 7408-3075
111 
11.49 - Cj. SHS Taxa Variável Plus Hércules 7000 7406-3047 
Cj. SHS Taxa Variável Plus Hércules 10000 7408-3075
112 
11.49 - Cj. SHS Taxa Variável Plus Hércules 7000 7406-3047 
Cj. SHS Taxa Variável Plus Hércules 10000 7408-3075
11.50 - Cj. Sistema Hidráulico para 
Taxa Variável Standard 
H.7000 / 7406-3049 H.10000 / 7408-3077 
H.15000 / 7410-3075 H.24000 / 7415-3086 
113
11.50 - Cj. Sistema Hidráulico para 
Taxa Variável Standard 
H.7000 / 7406-3049 H.10000 / 7408-3077 
H.15000 / 7410-3075 H.24000 / 7415-3086 
114
11.50 - Cj. Sistema Hidráulico para 
Taxa Variável Standard 
H.7000 / 7406-3049 H.10000 / 7408-3077 
H.15000 / 7410-3075 H.24000 / 7415-3086 
115
116 
11.51 - Cj. Fixação Bomba Cabeçalho 7408-3358
117 
11.52 - Cj. Suporte Bomba Taxa Variável 7408-3103
118 
11.53 - Cj. Braço / Rodado Cross 7408-3056
119 
11.54 - Cj. Rodado Regulável 2,10 - 2,70m 7408-3010
120 
11.55 - Cj. Braço / Rodado Regulável 7408-3061
121 
11.56 - Cj. Rodado Regulável 1,80 - 2,40m 7408-3042
122 
11.57 - Cj. Eixo c/ Flange p/ Tanden 12.4x24 7408-3186
123 
11.58 - Cj. Cubo Traseiro 7408-3004
124 
11.59 - Cj. Braço Acionamento Esteira 7408-3008
125 
11.60 - Cj. Molas Cilindro 7410-3024
126 
11.61 - Cj. Acionamento R. Tandem 12,4” x 24” 7408-3058
127 
11.62 - Cj. Tandem 12.4” x 24” 7408-3045
128 
11.63 - Cj. Cubo / Ponteira 7408-3047
129 
11.64 - Cj. Acionamento / R. Tandem 14.9” x 26” 7408-3063
130 
11.65 - Cj. Tandem - 14.9” x 26” 7408-3043
131 
11.66 - Cj. Cubo Tanden Fixo 7408-3040
132 
11.67 - Cj. Acionamento Esteira para Tanden 7406-3011
133 
11.68 - Cj. Acionamento Hidráulico Esteira H.10000 7408-3132
134 
11.68 - Cj. Acionamento Hidráulico Esteira H.10000 7408-3132
135 
11.69 - Cj. Molas Cilindro 7406-3015
136 
11.70 - Caixa de Transmissão Rodado BPN 7410-4289
137 
11.71 - Caixa de Transmissão Rodado GF 7410-4289
138 
11.72 - Cj. Tanden Reg. 1.8-2.7 Pneu 12.4x24 7408-3189
139 
11.73 - Cj. Rodado Tandem Reg. 12.4x24 7408-3185
140 
11.74 - Cj. Prolongador Altura Tanden Regulável 7408-3083
141 
11.75 - Cj. Alongador Cabeçalho 7408-3099
142 
11.76 - Kit Prolongador Altura para Algodão 7408-3039
143 
11.77 - Cj. Prolongador Altura 7408-3011
144 
11.78 - Cj. Segundo Estágio Escada 7408-3014
145 
11.79 - Cj. Kit Opcional (Balde / Tela / Bandeja) 7408-3081
146 
11.80 - Cj. Bandeja 7408-3090
147 
11.81 - Cj. Medidor (Opcional) 7415-3016
148 
11.82 - Cj. Chapéu (Opcional) 7410-3022
149 
11.83 - Cj. Coletor de Amostra (Baldes) (Opcional) 7410-3029
150 
11.84 - Cj. Limpa Trilhos (Opcional) 7408-3037
151 
11.84 - Cj. Limpa Trilhos (Opcional) 7408-3037
152 
11.85 - Cj. Sobrecaixa (Opcional) 7408-3069
153 
11.86 - Cj. Limpa Trilho para Tandem Regulável 7408-3102
154 
11.87 - Cj. Rodado com Freio Pneumático 7408-3124
155 
11.88 - Cj. Cubo Freio Pneumático 7408-3125
156 
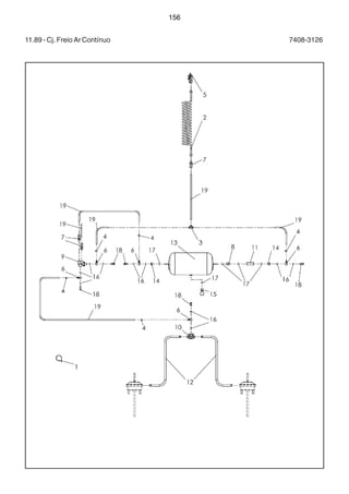
11.89 - Cj. Freio Ar Contínuo 7408-3126
157 
11.89 - Cj. Freio Ar Contínuo 7408-3126
158 
11.90 - Cj. Aro / Pneu 4.5x8 / 18x8-5-8(Acionamento) 7410-3013
159 
11.91 - Cj. Aro / Pneu 13x15.5 / 400 / 60-15.5 Direito 7720-3111 
Cj. Aro / Pneu 13x15.5 / 400 / 60-15.5 Esquerdo 7720-3118
160 
11.92 - Cj. Aro / Pneu W 10x24 8F / 12.4x24 Direito 7408-3046 
Cj. Aro / Pneu W 10x24 8F / 12.4x24 Esquerdo 7408-3106
161 
11.93 - Cj. Aro / Pneu DW 13x26 / 14.9x26 Direito 7410-3031 
Cj. Aro / Pneu DW 13x26 / 14.9x26 Esquerdo 7410-3094
162 
11.94 - Cj. Aro / Pneu DW 20x26 / 23.1x26 Direito 1071-3039 
Cj. Aro / Pneu DW 20x26 / 23.1x26 Esquerdo 1071-3055
163 
11.95 - Cj. Aro / Pneu DW 16x30 / 18.4x30 Direito 1071-3040 
Cj. Aro / Pneu DW 16x30 / 18.4x30 Esquerdo 1071-3056
164 
11.96 - Cj. Aro / Pneu DW 15x34 / 18.4x34 Direito 1071-3041 
Cj. Aro / Pneu DW 15x34 / 18.4x34 Esquerdo 1075-3012
165 
11.97 - Cj. Aro / Pneu DW15x34 / 18.4 / 15x34 para Freio Direito 7408-3127 
Cj. Aro / Pneu DW15x34 / 18.4 / 15x34 para Freio Esquerdo 7408-3138
166 
11.98 - Cj. Aro / Pneu DW 11x38 / 13.6x38 Direito 7408-3054 
Cj. Aro / Pneu DW 11x38 / 13.6x38 Esquerdo 7408-3107
167 
11.99 - Bomba Simples 800 RPM Hidrodinâmica 9100-3697 
Bomba Simples 1900 RPM Hidrodinâmica 9100-3962 
Bomba Simples 1200 RPM Hidrodinâmica 9100-3963
168 
11.99 - Bomba Simples 800 RPM Hidrodinâmica 9100-3697 
Bomba Simples 1900 RPM Hidrodinâmica 9100-3962 
Bomba Simples 1200 RPM Hidrodinâmica 9100-3963
169 
11.100 - Bomba Dupla 800 RPM Hidrodinâmica 9100-4019
170 
11.100 - Bomba Dupla 800 RPM Hidrodinâmica 9100-4019
171 
11.101 - Cj. Tandem Regulável 1.8-2.7 Pneu 400 H.10000 7408-3184
172 
11.102 - Cj. Rodado Tandem Regulável 400 7408-3188
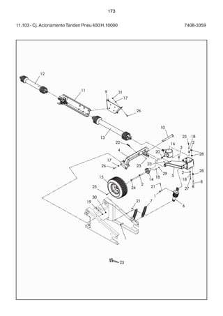
173 
11.103 - Cj. Acionamento Tanden Pneu 400 H.10000 7408-3359
174 
11.103 - Cj. Acionamento Tanden Pneu 400 H.10000 7408-3359
11.104 - Cj. Adesivos Hércules 10000 7408-3012 
9100-4023 - ADESIVO STARA 430X150 (LARANJA/BRANCO) - (4 peças) 
9100-3858 - ADESIVO DIANTEIRO HÉRCULES 10000 - (1 peça) 
9100-3867 - ADESIVO TRASEIRO HÉRCULES 10000 - (1 peça) 
9100-3857 - ADESIVO LATERAL STARA HÉRCULES 10000 - (1 peça) 
9100-4143 - ADESIVO LATERAL HÉRCULES 10000 - (1 peça) 
175
11.105 - Adesivos 
176 
9100-3866 - Adesivo Rodado de Acionamento (1 peça) 
9100-3887 - Adesivo Atenção Sistema Distribuição 82x40mm (1 peça) 
9100-3889 - Adesivo Atenção Cabeçalho Dirigível (1 peça) 
9100-4112 - Adesivo APS 200x250 (2 peças)
Catalogo Hercules 10000 Stara

Catalogo Hercules 10000 Stara

  • 1.
    48 11 -CATÁLOGO DE PEÇAS 11.1 - Cj. Montagem Geral 7408-3001
  • 2.
    49 11.1 -Cj. Montagem Geral 7408-3001
  • 3.
    50 11.2 -Cj. Proteção 7406-3013
  • 4.
    51 11.3 -Cj. Escada 7406-3024
  • 5.
    52 11.4 -Cj. Distribuição para Adubo 7408-3048
  • 6.
    53 11.4 -Cj. Distribuição para Adubo 7408-3048
  • 7.
    54 - 46- 11.5 - Cj. Disco 24-36 Completo 7313-3021
  • 8.
    55 11.6 -Cj. Disco 24-36 Direito 7313-3019 Cj. Disco 24-36 Esquerdo 7313-3020
  • 9.
    56 11.7 -Cj. Disco 24-36 Direito 7406-3018
  • 10.
    57 11.8 -Cj. Disco 24-36 Esquerdo 7406-3019
  • 11.
    58 11.9 -Cj. Disco 18-24 com Palheta10-18 Completo 7313-3052
  • 12.
    59 11.10 -Cj. Disco 18-24 Completo 7313-3028
  • 13.
    60 11.11 -Cj. Defletor para Adubo 7410-3030
  • 14.
    61 11.12 -Cj. Apoio Regulagem Defletor 7410-3037
  • 15.
    62 11.13 -Cj. Separador para Ladeira 7415-3046
  • 16.
    63 11.14 -Cj. Distribuição para Calcário 7408-3053
  • 17.
    64 11.15 -Cj. Disco Palheta para Calcário 7406-3017
  • 18.
    65 11.16 -Cj. Correntes 7410-3012
  • 19.
    66 11.17 -Cj. Redutor de Carga 7410-3025
  • 20.
    67 11.18 -Cj. Esteira 7408-3049
  • 21.
    68 11.18 -Cj. Esteira 7408-3049
  • 22.
    69 11.19 -Estrutura Esteira 7408-3050
  • 23.
    70 11.20 -Estrutura Centralizadora Esteira 7408-3051
  • 24.
    71 11.20 -Estrutura Centralizadora Esteira 7408-3051
  • 25.
    72 11.21 -Rolo Esticador Esteira 7406-3020
  • 26.
    73 11.22 -Rolo Guia Centralizador Esteira 7406-3021
  • 27.
    74 11.23 -Rolete Apoio de Carga 7406-3022
  • 28.
    75 11.24 -Caixa Transmissão Câmbio Esteira BPN 7410-4287
  • 29.
    76 11.24 -Caixa Transmissão Câmbio Esteira BPN 7410-4287
  • 30.
    77 11.25 -Caixa Transmissão Câmbio Esteira GF 7410-4287
  • 31.
    78 11.25 -Caixa Transmissão Câmbio Esteira GF 7410-4287
  • 32.
    79 11.26 -Cj. Mangueira 1/4x7000 Curvo / Reto 7410-3009
  • 33.
    80 11.27 -Cj. Vedação 7410-3023
  • 34.
    81 11.28 -Cj. Travessa 7410-3038
  • 35.
    82 11.29 -Cj. Defletor Menor 7406-3077
  • 36.
    83 11.30 -Cj. Comporta 7415-3028
  • 37.
    84 11.31 -Cj. Distribuição 7415-3032
  • 38.
    85 11.32 -Cj. Parafuso / Borboleta 7313-3029
  • 39.
    86 11.33 -Caixa Transmissão Tripla BPN 7410-4288
  • 40.
    87 11.33 -Caixa Transmissão Tripla BPN 7410-4288
  • 41.
    88 11.34 -Caixa Transmissão Tripla GF 7410-4288
  • 42.
    89 11.34 -Caixa Transmissão Tripla GF 7410-4288
  • 43.
    90 11.35 -Cj. Fixação Esteira 7408-3204 Cj. Fixação Esteira 7415-3034
  • 44.
    91 11.35 -Cj. Fixação Esteira 7408-3204 Cj. Fixação Esteira 7415-3034
  • 45.
    92 11.36 -Cj. Pé de Apoio 7408-3018
  • 46.
    93 11.37 -Cj. Cabeçalho Fixo 7313-3004
  • 47.
    94 11.38 -Cj. Trava Levante Hidráulico 7408-3020
  • 48.
    95 11.39 -Cj. Cabeçalho Fixo 7408-3092
  • 49.
    96 11.40 -Cj. Engate 7408-3097
  • 50.
    97 11.41 -Cj. Engate Cabeçalho para Tanden 7408-3091
  • 51.
    98 11.42 -Cj. Cabeçalho Dirigível 7408-3009
  • 52.
    99 11.42 -Cj. Cabeçalho Dirigível 7408-3009
  • 53.
    100 11.43 -Cj. Transmissão para Cabeçalho Fixo (Taxa Fixa) 7408-3052
  • 54.
    101 11.44 -Suporte Mancal Cabeçalho Fixo 7408-3029
  • 55.
    102 11.45 -Cj. Mancal Cardan 7310-3039
  • 56.
    103 11.46 -Cj. Transmissão Cabeçalho Dirigível 7408-3066
  • 57.
    104 11.47 -Sistema Hidráulico Acionamento Discos (Taxa Fixa) 7408-3022
  • 58.
    105 11.47 -Sistema Hidráulico Acionamento Discos (Taxa Fixa) 7408-3022
  • 59.
    106 11.48 -Cj. Sistema Hidráulico Taxa Variável Master Hércules 7000 7406-3045 Cj. Sistema Hidráulico Taxa Variável Master Hércules 10000 7408-3067
  • 60.
    107 11.48 -Cj. Sistema Hidráulico Taxa Variável Master Hércules 7000 7406-3045 Cj. Sistema Hidráulico Taxa Variável Master Hércules 10000 7408-3067
  • 61.
    108 11.48 -Cj. Sistema Hidráulico Taxa Variável Master Hércules 7000 7406-3045 Cj. Sistema Hidráulico Taxa Variável Master Hércules 10000 7408-3067
  • 62.
    109 11.48 -Cj. Sistema Hidráulico Taxa Variável Master Hércules 7000 7406-3045 Cj. Sistema Hidráulico Taxa Variável Master Hércules 10000 7408-3067
  • 63.
    110 11.49 -Cj. SHS Taxa Variável Plus Hércules 7000 7406-3047 Cj. SHS Taxa Variável Plus Hércules 10000 7408-3075
  • 64.
    111 11.49 -Cj. SHS Taxa Variável Plus Hércules 7000 7406-3047 Cj. SHS Taxa Variável Plus Hércules 10000 7408-3075
  • 65.
    112 11.49 -Cj. SHS Taxa Variável Plus Hércules 7000 7406-3047 Cj. SHS Taxa Variável Plus Hércules 10000 7408-3075
  • 66.
    11.50 - Cj.Sistema Hidráulico para Taxa Variável Standard H.7000 / 7406-3049 H.10000 / 7408-3077 H.15000 / 7410-3075 H.24000 / 7415-3086 113
  • 67.
    11.50 - Cj.Sistema Hidráulico para Taxa Variável Standard H.7000 / 7406-3049 H.10000 / 7408-3077 H.15000 / 7410-3075 H.24000 / 7415-3086 114
  • 68.
    11.50 - Cj.Sistema Hidráulico para Taxa Variável Standard H.7000 / 7406-3049 H.10000 / 7408-3077 H.15000 / 7410-3075 H.24000 / 7415-3086 115
  • 69.
    116 11.51 -Cj. Fixação Bomba Cabeçalho 7408-3358
  • 70.
    117 11.52 -Cj. Suporte Bomba Taxa Variável 7408-3103
  • 71.
    118 11.53 -Cj. Braço / Rodado Cross 7408-3056
  • 72.
    119 11.54 -Cj. Rodado Regulável 2,10 - 2,70m 7408-3010
  • 73.
    120 11.55 -Cj. Braço / Rodado Regulável 7408-3061
  • 74.
    121 11.56 -Cj. Rodado Regulável 1,80 - 2,40m 7408-3042
  • 75.
    122 11.57 -Cj. Eixo c/ Flange p/ Tanden 12.4x24 7408-3186
  • 76.
    123 11.58 -Cj. Cubo Traseiro 7408-3004
  • 77.
    124 11.59 -Cj. Braço Acionamento Esteira 7408-3008
  • 78.
    125 11.60 -Cj. Molas Cilindro 7410-3024
  • 79.
    126 11.61 -Cj. Acionamento R. Tandem 12,4” x 24” 7408-3058
  • 80.
    127 11.62 -Cj. Tandem 12.4” x 24” 7408-3045
  • 81.
    128 11.63 -Cj. Cubo / Ponteira 7408-3047
  • 82.
    129 11.64 -Cj. Acionamento / R. Tandem 14.9” x 26” 7408-3063
  • 83.
    130 11.65 -Cj. Tandem - 14.9” x 26” 7408-3043
  • 84.
    131 11.66 -Cj. Cubo Tanden Fixo 7408-3040
  • 85.
    132 11.67 -Cj. Acionamento Esteira para Tanden 7406-3011
  • 86.
    133 11.68 -Cj. Acionamento Hidráulico Esteira H.10000 7408-3132
  • 87.
    134 11.68 -Cj. Acionamento Hidráulico Esteira H.10000 7408-3132
  • 88.
    135 11.69 -Cj. Molas Cilindro 7406-3015
  • 89.
    136 11.70 -Caixa de Transmissão Rodado BPN 7410-4289
  • 90.
    137 11.71 -Caixa de Transmissão Rodado GF 7410-4289
  • 91.
    138 11.72 -Cj. Tanden Reg. 1.8-2.7 Pneu 12.4x24 7408-3189
  • 92.
    139 11.73 -Cj. Rodado Tandem Reg. 12.4x24 7408-3185
  • 93.
    140 11.74 -Cj. Prolongador Altura Tanden Regulável 7408-3083
  • 94.
    141 11.75 -Cj. Alongador Cabeçalho 7408-3099
  • 95.
    142 11.76 -Kit Prolongador Altura para Algodão 7408-3039
  • 96.
    143 11.77 -Cj. Prolongador Altura 7408-3011
  • 97.
    144 11.78 -Cj. Segundo Estágio Escada 7408-3014
  • 98.
    145 11.79 -Cj. Kit Opcional (Balde / Tela / Bandeja) 7408-3081
  • 99.
    146 11.80 -Cj. Bandeja 7408-3090
  • 100.
    147 11.81 -Cj. Medidor (Opcional) 7415-3016
  • 101.
    148 11.82 -Cj. Chapéu (Opcional) 7410-3022
  • 102.
    149 11.83 -Cj. Coletor de Amostra (Baldes) (Opcional) 7410-3029
  • 103.
    150 11.84 -Cj. Limpa Trilhos (Opcional) 7408-3037
  • 104.
    151 11.84 -Cj. Limpa Trilhos (Opcional) 7408-3037
  • 105.
    152 11.85 -Cj. Sobrecaixa (Opcional) 7408-3069
  • 106.
    153 11.86 -Cj. Limpa Trilho para Tandem Regulável 7408-3102
  • 107.
    154 11.87 -Cj. Rodado com Freio Pneumático 7408-3124
  • 108.
    155 11.88 -Cj. Cubo Freio Pneumático 7408-3125
  • 109.
    156 11.89 -Cj. Freio Ar Contínuo 7408-3126
  • 110.
    157 11.89 -Cj. Freio Ar Contínuo 7408-3126
  • 111.
    158 11.90 -Cj. Aro / Pneu 4.5x8 / 18x8-5-8(Acionamento) 7410-3013
  • 112.
    159 11.91 -Cj. Aro / Pneu 13x15.5 / 400 / 60-15.5 Direito 7720-3111 Cj. Aro / Pneu 13x15.5 / 400 / 60-15.5 Esquerdo 7720-3118
  • 113.
    160 11.92 -Cj. Aro / Pneu W 10x24 8F / 12.4x24 Direito 7408-3046 Cj. Aro / Pneu W 10x24 8F / 12.4x24 Esquerdo 7408-3106
  • 114.
    161 11.93 -Cj. Aro / Pneu DW 13x26 / 14.9x26 Direito 7410-3031 Cj. Aro / Pneu DW 13x26 / 14.9x26 Esquerdo 7410-3094
  • 115.
    162 11.94 -Cj. Aro / Pneu DW 20x26 / 23.1x26 Direito 1071-3039 Cj. Aro / Pneu DW 20x26 / 23.1x26 Esquerdo 1071-3055
  • 116.
    163 11.95 -Cj. Aro / Pneu DW 16x30 / 18.4x30 Direito 1071-3040 Cj. Aro / Pneu DW 16x30 / 18.4x30 Esquerdo 1071-3056
  • 117.
    164 11.96 -Cj. Aro / Pneu DW 15x34 / 18.4x34 Direito 1071-3041 Cj. Aro / Pneu DW 15x34 / 18.4x34 Esquerdo 1075-3012
  • 118.
    165 11.97 -Cj. Aro / Pneu DW15x34 / 18.4 / 15x34 para Freio Direito 7408-3127 Cj. Aro / Pneu DW15x34 / 18.4 / 15x34 para Freio Esquerdo 7408-3138
  • 119.
    166 11.98 -Cj. Aro / Pneu DW 11x38 / 13.6x38 Direito 7408-3054 Cj. Aro / Pneu DW 11x38 / 13.6x38 Esquerdo 7408-3107
  • 120.
    167 11.99 -Bomba Simples 800 RPM Hidrodinâmica 9100-3697 Bomba Simples 1900 RPM Hidrodinâmica 9100-3962 Bomba Simples 1200 RPM Hidrodinâmica 9100-3963
  • 121.
    168 11.99 -Bomba Simples 800 RPM Hidrodinâmica 9100-3697 Bomba Simples 1900 RPM Hidrodinâmica 9100-3962 Bomba Simples 1200 RPM Hidrodinâmica 9100-3963
  • 122.
    169 11.100 -Bomba Dupla 800 RPM Hidrodinâmica 9100-4019
  • 123.
    170 11.100 -Bomba Dupla 800 RPM Hidrodinâmica 9100-4019
  • 124.
    171 11.101 -Cj. Tandem Regulável 1.8-2.7 Pneu 400 H.10000 7408-3184
  • 125.
    172 11.102 -Cj. Rodado Tandem Regulável 400 7408-3188
  • 126.
    173 11.103 -Cj. Acionamento Tanden Pneu 400 H.10000 7408-3359
  • 127.
    174 11.103 -Cj. Acionamento Tanden Pneu 400 H.10000 7408-3359
  • 128.
    11.104 - Cj.Adesivos Hércules 10000 7408-3012 9100-4023 - ADESIVO STARA 430X150 (LARANJA/BRANCO) - (4 peças) 9100-3858 - ADESIVO DIANTEIRO HÉRCULES 10000 - (1 peça) 9100-3867 - ADESIVO TRASEIRO HÉRCULES 10000 - (1 peça) 9100-3857 - ADESIVO LATERAL STARA HÉRCULES 10000 - (1 peça) 9100-4143 - ADESIVO LATERAL HÉRCULES 10000 - (1 peça) 175
  • 129.
    11.105 - Adesivos 176 9100-3866 - Adesivo Rodado de Acionamento (1 peça) 9100-3887 - Adesivo Atenção Sistema Distribuição 82x40mm (1 peça) 9100-3889 - Adesivo Atenção Cabeçalho Dirigível (1 peça) 9100-4112 - Adesivo APS 200x250 (2 peças)