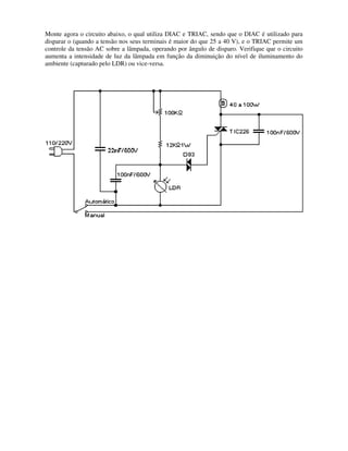
Este documento apresenta dicas sobre componentes eletrônicos e técnicas de soldagem. Ele descreve vários componentes comuns como resistores, capacitores, diodos, LEDs, transistores e circuitos integrados e explica suas polaridades e como identificar seus terminais corretamente. O documento também fornece instruções sobre como soldar esses componentes e manusear circuitos integrados de forma segura.