UNIVERSIDADE FEDERAL DA GRANDE DOURADOS
FAEN - FACULDADE DE ENGENHARIA
Dourados –MS 2010
Acionamentos Elétricos
2
CHAVES DE PARTIDA
1.Introdução
A representação dos circuitos de comando de motores elétricos é feita normalmente
através de dois diagramas :
Diagrama de força: representa a forma de alimentação do motor à fonte de
energia;
Diagrama de comando: representa a lógica de operação do motor.
Em ambos os diagramas são encontrados elementos (dispositivos) responsáveis pelo
comando, proteção, regulação e sinalização do sistema de acionamento.
A seguir estes elementos são abordados de forma simplificada no intuito de fornecer
subsídios mínimos para o entendimento dos sistemas (circuitos) de comandos
eletromagnéticos.
2.Dispositivos de comando
2.1 Contatores:
Função: Comando, seccionamento e controle dos circuitos alimentadores de motores,
iluminação, capacitores e outras cargas. (Fig. 2.1 a)
As principais características destes dispositivos são as seguintes: elevada durabilidade;
elevado número de manobras; possibilita comando à distância e automatismo de circuitos junto
com outros componentes.
Fig. 2.1a
3
Genericamente o contator pode ser conceituado da seguinte forma:
É um dispositivo composto por um conjunto de contatos móveis, adaptados a um eixo
móvel ou âncora, mantido em sua posição de repouso mecanicamente através de molas. Abaixo
deste eixo esta localizada a bobina magnética com seu respectivo núcleo de chapas de ferro
laminada.
Os contatos que compõem o conjunto recebem a denominação de contatos principais ou
de força, que são responsáveis pelo estabelecimento de tensão nos terminais da carga (motor,
barramento de quadro, iluminação, capacitor, etc.), ou seja, as pastilhas destes contatos são
atravessadas pela corrente do circuito para alimentação da carga. Os contatos para circuitos
principais são identificados por números com um único dígito conforme a seguinte numeração
de 1 a 6 (1-2; 3-4; 5-6), significando que para cada terminal marcado com um número ímpar,
corresponde outro terminal marcado com um número par imediatamente subseqüente, ou ainda
por letras e índice numérico (L1-T1; L2-T2; L3-T3), considerando que as referências dos
contatos 1; 3; 5 ou L1; L2; L3 devem ser conectados no lado da fonte (lado da rede de
alimentação) e os contatos 2; 4; 6 ou T1; T2; T3, devem ser conectados no lado da carga (ex.
motor).
Um contator principal possui ainda contatos auxiliares, que tem a função de estabelecer
a alimentação da bobina do contator (selo), sinalização, alarme e intertravamentos. Portanto os
contatos auxiliares são constituídos de pastilhas que são atravessados por correntes de pequenas
intensidades, solicitadas pela bobinas magnéticas dos contatores, relés, pela lâmpada de
sinalização, ou pela bobina de alarmes e sirenes.
Existem também os contatores auxiliares, que diferentes dos contatores principais só
possuem contatos auxiliares, com pastilhas de menor capacidade de condução de corrente e são
empregados nos circuitos de comando, sinalização e intertravamentos, normalmente auxiliando
circuitos mais complexos e que possuam outros contatores.
Um contator principal, deve possuir 3 (três) contatos de força, e um ou mais contatos
auxiliares. Os contatos de força são contatos normalmente abertos (NA), e os contatos auxiliares
podem ser normalmente aberto (NA) ou normalmente fechado (NF). Os contatos auxiliares são
identificados por números com dois dígitos, sendo o 1° ordinal e o 2° funcional, onde os
números compostos por dois algarismos com terminação 1 e 2, são contatos normalmente
fechados (NF) (Ex. 21-22; 31-32;...). Já os contatos auxiliares representados com números de
dois dígitos terminados com 3 e 4, são contatos normalmente abertos (NA) (Ex. 13-14; 43-44
...).
Entende-se por contato normalmente aberto (NA), aqueles que, enquanto a bobina do
contator estiver desenergizada, os mesmos estarão abertos (seccionados) pela ação da mola. No
instante em que se estabelece tensão na bobina, a força magnética desta, vence a força mecânica
da mola, fazendo com que os contatos que estavam abertos, fechem. Cessando a ação da força
magnética, a mola retorna a sua posição normal, fazendo com que os contatos voltem a abrir.
Processo semelhante é realizado de modo inverso, nos contatos NF.
Simbologia : Os elementos de um contator tem as seguintes representações gráficas e
utilizam letras características e números para referencia-los e facilitar o entendimento no
contexto do diagrama elétrico:
• C1 ou K1 = A letra representa o contator, e o índice significa o número referencial entre os
diversos contatores do circuito.
• C1 ou K1 = Contator 1 (um); C2 ou K2 = Contator 2 (dois); C3 ou K3 = Contator 3 (três) e
assim sucessivamente para quantos contatores forem empregados no circuito.
• A1 e A2 = Representam os terminais da bobina do contator.
4
2.2 Relé Bi-metálico de sobrecarga:
Os relés bi-metálicos são dispositivos de proteção contra defeitos provenientes da carga,
sendo conhecidos também como relé térmico, pois são normalmente compostos por elementos
térmicos de contato, ou seja, existe uma lâmina composta por dois metais justapostos na qual é
enrolada algumas espiras de fio tipo filamento de níquel-cromo, cuja função é produzir um
super aquecimento, após a intensidade de corrente atingir um valor superior ao da corrente de
regulagem, que agindo na lâmina bi-metálica provoca o seu deslocamento, e conseqüentemente,
a interrupção do circuito através de um contato auxiliar.
Fig. 2.2
Simbologia: Os elementos de um relé bimetálico têm as seguintes representações gráficas e
utilizam letras características e números para referenciá-los e facilitar o entendimento no
contexto do diagrama elétrico:
5
2.3 Botões de comando:
Função: Acionamento ou desativação do circuito de comando, através de impulso manual
do botão pulsante.
Botão de comando é a designação dada a dispositivos de comando que são acionados ao pulsarmos
o botão ou manopla, retornando a sua posição inicial imediatamente após cessar o impulso
mecânico. Existem botões com elementos de contato individual normalmente aberto (NA) ou
normalmente fechado (NF), e botão de comando duplo ou conjugado, contendo contatos
simultâneos tanto NA como NF.
O botão NF é utilizado para desligar ou desativar o circuito, devendo ter a indicação “0”
em marcação frontal do botão opaco. Deve-se empregar como padrão a cor vermelha para o botão
desliga (NF).
O botão NA deve ter a indicação “ I “ em marcação frontal do botão opaco, e é utilizado
para ligar ou estabelecer o circuito, podendo ser nas cores amarela, preta, verde, branca ou
transparente.
Quando se utilizam os botões de comando agrupados em caixas de material isolante do
tipo termoplástico ou similar, ou em caixas metálicas, pode-se denominar o conjunto de “botoeira
de comando”.
Fig. 2.3
Existem ainda diversos tipos e modelos de botões de comando, que variam de fabricante para
fabricante, e que tem a sua aplicação específica conforme a exigência e complexidade do
circuito, conforme dados e figuras a seguir apresentados:
Botão de comando e sinalização: Botão transparente, com elemento(s) de contato(s) e soquete
para lâmpada, de tal forma que se obtenha, assim como num sinalizador luminoso, uma
indicação óptica dada por uma lâmpada embutida no mesmo..
6
Botão de comando com chave de segurança: Botão com elementos de contato e chave de
segurança, com bloqueio e retirada da chave nas duas posições..
Botão de comando cogumelo: Botão com elemento de contato normalmente fechado (NF) e na
cor vermelha, que devido a sua forma construtiva e anatômica de um cogumelo, é utilizado para
facilitar o seu acionamento para desativação do circuito. Este modelo de botão pode também ser
fornecido com trava, onde o giratório do cogumelo é usado para desbloqueio. Existe ainda a
opção deste botão contendo elementos de contato NF e NA (botão duplo).
Botão de comando cogumelo com trava e chave de segurança: Botão com elemento de contato
normalmente fechado (NF) e na cor vermelha, contendo trava e chave de segurança para
desbloqueio, e chave retirável nas duas posições.
Comutador de comando com manopla: Comutador de comando com elemento(s) de contato(s)
NA ou NF, com ou sem retorno da manopla de acionamento. Este comutador pode ser fornecido
também com chave de segurança retirável.
Comutador de comando por chave de posição: As chaves de posição fim de curso, são
empregadas para o controle e comando de portões automáticos, pontes rolantes, guindastes,
tornos, elevadores de carga, elevadores prediais, elevacar dentre outras aplicações. O
acionamento pode ser do tipo pino, rolete superior, rolete lateral, haste ajustável com rolete, que
dependendo da aplicação e as características do sentido do movimento, se horizontal, se vertical,
pode ser adequadamente escolhido. Possuem elementos de contato NA/NF em câmaras
fechadas, e tipos de acionamento em pino simples, pino reforçado, pino com rolete metálico,
rolete superior, rolete lateral, rolete de posições múltiplas, haste flexível, alavanca ajustável com
rolete e haste rígida.
Simbologia: Os elementos de um botão de comando tem as seguintes representações gráficas e
utilizam letras características e números para referenciá-los e facilitar o entendimento no
contexto do diagrama elétrico:
2.4 Indicadores visuais:
Os indicadores visuais fornecem sinais luminosos indicativos de estado, emergência,
falha etc. São os mais utilizados devido à simplicidade, eficiência (na indicação) e baixo custo.
São fornecidos por lâmpadas ou LEDs. Abaixo tabela com cores das lâmpadas e seus
respectivos significados.
Cor Estado
Vermelho Ligado
Verde Desligado
Amarelo Falha
7
Fig. 2.4
Simbologia: Os elementos de uma lâmpada de sinalização tem a seguinte representação gráfica
e utiliza letra característica e número para referencia-lo e facilitar o entendimento no diagrama
elétrico:
2.5-Fusível NH :
Função: Efetuar a proteção contra curto-circuito, sobretudo de sistemas elétricos
industriais onde estão presentes correntes nominais elevadas e com níveis de curto-circuito de
elevada intensidade. O fusível NH tem a característica construtiva de possuir alta capacidade
de interrupção ( >100 kA) chegando a casos na ordem de 120 kA até 500 VCA, portanto sendo
mais adequado para resistir os esforços eletromecânicos da corrente de curto-circuito.
Fig.2.5
8
Simbologia: Os elementos de um fusível NH tem a seguinte representação gráfica e utiliza letra
característica e número para referenciá-la e facilitar o entendimento no contexto do diagrama
elétrico:
2.6- Fusível Diazed:
Função: Efetuar a proteção dos circuitos parciais contra curto-circuito.
Os fusíveis diazed são elementos limitadores de corrente, para aplicação geral mas que devem
ser usados preferencialmente na proteção dos condutores da instalação, circuitos de iluminação,
circuitos de comando e em circuitos de força de motores de pequeno e médio porte .
Possuem também a característica de ação retardada, para cargas com pico de corrente, ou
atuação rápida no caso de curto-circuito.
Fig.2.6
Simbologia: Os elementos de um fusível diazed tem a seguinte representação gráfica e utiliza
letra característica e número para referenciá-lo e facilitar o entendimento no contexto do
diagrama elétrico:
9
2.7 Chaves de comando
• Chave sem retenção ou impulso
É um dispositivo que só permanece acionado mediante aplicação de uma força externa.
Cessada a força, o dispositivo volta à situação anterior. Este tipo de chave pode ter,
construtivamente, contatos normalmente abertos (NA) ou normalmente fechados (NF),
conforme mostra a figura abaixo.
Chave impulso Desacionado Acionado
NA
NF
• Chave com retenção ou trava
É um dispositivo que uma vez acionado, seu retorno à situação anterior acontece
somente através de um novo acionamento. Construtivamente pode ter contatos normalmente
aberto (NA) ou normalmente fechado (NF).
(NA) (NF)
• Chave seletora
É um dispositivo que possui duas ou mais posições podendo selecionar uma ou várias
funções em um determinado processo. Este tipo de chave apresenta um ponto de contato
10
comum (C) em relação aos demais contatos. A figura abaixo apresenta dois tipos de
chaves seletoras.
Chave impulso: 3 posições Chave trava: 2 posições
2.8 Relé de tempo
Função: Efetua a temporização de todos os processos que envolvem a operação e manobra
de circuitos auxiliares de comando, proteção, regulação e outros componentes dos circuitos.
Dispositivo de comando a distância, cujos contatos auxiliares comandam, perante certas
grandezas elétricas (corrente e tensão), outros dispositivos através de circuitos auxiliares, com
retardamento pré-ajustado pelo elemento temporizado. O pré ajustamento do retardo do
temporizador, é efetuado através de dial montado na parte frontal do relé, cuja escala pode ser
fornecida nas seguintes faixas de ajuste, conforme o fabricante: 0,06 - 0,6 s ; 0,6 - 6 s ; 6 - 60 s
; 0,6 - 6 min ; 6 - 60 min., ou 0 - 5 s ; 0 - 15 s ; 0 - 30 s ; 0 - 60 s.
Uma das principais aplicações do relé temporizado eletrônico, é a sua utilização nos
circuitos das chaves estrela-triângulo automáticas, para garantir que o fechamento do contator
triângulo só ocorra quando o contator estrela já estiver aberto, e o respectivo arco voltaico
extinto.
Os relés de tempo podem ser fornecidos com um comutador em ponto comum (15) com
contato auxiliar normalmente fechado (15-16) e outro normalmente aberto (15-18), ou com dois
comutadores em pontos comuns independentes (15) e (25), contendo um contato NF (15-16) e
um contato NA (15-18), e no outro comutador os contatos NF (25-26) e NA (25-28), conforme
simbologia e os esquemas de ligação apresentados a seguir:
Fig.2.7
11
Simbologia: Os elementos de um relé temporizado tem a seguinte representação gráfica e
utiliza letra característica e números para referenciá-lo e identificar os seus contatos auxiliares,
de maneira a facilitar o entendimento no contexto do diagrama elétrico:
2.9 Disjuntor
O disjuntor é um dispositivo eletromecânico que, além de executar a mesma função do
fusível, age como dispositivo de manobra. Nessas condições, pode substituir as chaves com
fusíveis, protegendo e desligando circuitos.
Seu funcionamento pode ser térmico, magnético ou uma combinação de ambos,
dependendo do tipo. A ação térmica difere da do fusível, sendo análoga à de um termostato. O
calor gerado pela passagem de uma sobrecorrente faz com que um elemento se mova e solte
um mecanismo de travamento, abrindo os contatos e, por conseguinte, o circuito. A ação
magnética exercida por uma bobina de núcleo móvel faz o papel do fusível; com a passagem de
uma elevada corrente, as forças magnéticas agem sobre o núcleo da bobina que, movendo-se,
solta o mecanismo de travamento.
Ambas as ações, térmica e magnética, são tanto mais rápidas quanto maior a corrente
que a originou.
Neste ponto é bom relembrar a diferença entre sobrecarga e curto-circuito:
Sobrecarga: é uma corrente elétrica acima da capacidade de condução dos fios e cabos,
diminuindo a vida útil desses componentes. Uma sobrecarga pode provocar um
aquecimento, danificando a isolação dos fios.
Curto-circuito: é uma corrente elétrica muito superior a capacidade de condução dos
fios e cabos. Se o disjuntor não atuar instantaneamente, coloca em risco pessoas e o
patrimônio, que poderão até mesmo provocar incêndios.
Os disjuntores são caracterizados pela corrente nominal, pela tensão nominal e pela
capacidade de ruptura. Podem ser definidos, de acordo com a sua aplicação, em:
• Disjuntor para manobra e proteção de motores;
• Disjuntor para manobra e proteção de circuitos de distribuição e de entrada industrial,
comercial ou residencial.
Aqueles utilizados para manobra e proteção de motores devem admitir a partida e a
manobra de motores (dependendo do motor e da carga a ser acionada, este valor pode ser de 6 a
8 vezes a corrente nominal durante o tempo de partida), assim como ter a capacidade de ligar e
interromper correntes de sobrecarga e de curto-circuito
12
.
Representação esquemática de um disjuntor tri polar.
Fig 2.8
13
2.9.1 Disjuntor-Motor
O disjuntor-motor oferece a proteção adequada em aplicações industriais onde se
requer um equipamento compacto e de grande desempenho. Ele segue as normas técnicas no
que diz respeito a manobra e proteção de motores.
O disjuntor-motor tem como principais características:
• Sensibilidade contra falta de fase e compensação de temperatura;
• Possibilidade de elevação da capacidade de interrupção através de módulos;
• Admite montagem sobre trilho DIN de 35mm ou fixação por parafusos para
todas as faixas
de ajuste.
Fig 2.9
14
3. Símbolos Literais
Identificação de componentes em esquemas elétricos:
15
4. Chaves de partida
4.1 Partida direta
A partida direta de motor de indução trifásico, a plena tensão, é empregada nos casos
em que a corrente de partida pode atingir valores razoavelmente reduzidos, como no caso de
motores trifásicos de pequena potência (potência fracionada ou potência inteira até 5cv) ou em
situações que seja preciso empregar todo o conjugado no instante da partida, como exemplo de
motores que necessitam partir com plena carga no eixo.
Vantagens da partida direta:
Equipamentos simples e de fácil construção e projeto;
Conjugado de partida elevado;
Partida rápida;
Baixo custo.
Na partida direta, a elevada corrente de partida do motor tem as seguintes desvantagens:
Acentuada queda de tensão no sistema de alimentação da rede, que ocasiona
interferências em equipamentos instalados no sistema.
Os sistemas de acionamento (dispositivos, cabos) devem ser
superdimensionados, elevando os custos do sistema.
Imposição das concessionárias que limitam a queda de tensão na rede.
Esquema de ligação da chave de partida direta
Componentes:
L e N: Fases.
F: Fuzil.
FT1: Relé de sobrecarga (térmico).
S0: Botão de impulso (NF).
S1: Botão de impulso (NA).
K1: Contator.
H1: Lâmpada.
Os números indicam os contatos do
componente.
Diagrama de Comando: Partida direta.
16
Componentes:
L1,L2,L3: Fases.
F1,2,3: Fuzis.
FT1: Contato relé térmico.
M: Motor trifásico.
Diagrama de Força: Partida direta.
17
4.2 Partida direta com reversão no sentido de rotação coordenada com disjuntor.
Destina-se a máquinas que partem em vazio ou com carga e permitindo a inversão do
sentido de rotação.
Partidas normais (< 10 s). Para partidas prolongadas (pesadas) deve-se ajustar as
especificações do contator, relé de sobrecarga, condutores, etc.
Relé de sobrecarga deve ser ajustado para a corrente de serviço (nominal do motor).
Este tipo de partida esta previsto na norma de proteção IEC 60.947-4, que visa a
eliminar os riscos para as pessoas e instalações, ou seja, desligamento seguro da corrente de
curto-circuito. O conjunto estará incapaz de continuar funcionando após o desligamento,
permitindo danos ao contator e o relé de sobrecarga ou outro dispositivo.
Esquema de ligação da chave de partida direta com reversão coordenada com disjuntor
18
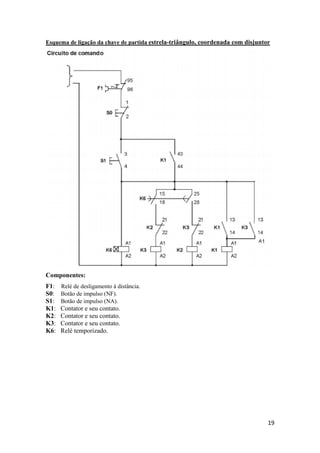
4.4 Partida estrela-triângulo, coordenada com disjuntor:
Destina-se a máquinas que partem em vazio ou com conjugado resistente baixo,
praticamente constante, tais como, máquinas para usinagem de metais ( tornos, fresas,
etc..).
Partidas normais (< 15 s). Para partidas prolongadas (pesadas) deve-se ajustar as
especificações do contator, relé de sobrecarga, condutores, etc.
Motor para duas tensões, com seis terminais acessíveis.
Relé de sobrecarga deve ser ajustado para a 0,58 vezes a corrente de serviço
(nominal do motor).
Relé de tempo deve ser ajustado para um tempo de aceleração à aproximadamente 90%
da rotação nominal.
Freqüência de manobras de 15 manobras por hora.
Este tipo de partida esta previsto na norma de proteção IEC 60.947-4, que visa a
eliminar os riscos para as pessoas e instalações, ou seja, desligamento seguro da
corrente de curto-circuito. O conjunto estará incapaz de continuar funcionando após o
desligamento, permitindo danos ao contator e o relé de sobrecarga ou outro dispositivo.
19
Esquema de ligação da chave de partida estrela-triângulo, coordenada com disjuntor
Componentes:
F1: Relé de desligamento à distância.
S0: Botão de impulso (NF).
S1: Botão de impulso (NA).
K1: Contator e seu contato.
K2: Contator e seu contato.
K3: Contator e seu contato.
K6: Relé temporizado.
20
21
Uso de software para simulação de quadro de comando.
FluidSIM
FluidSIM 4 é um software completo para a criação, simulação, instrução e estudo de
circuitos eletropneumático, electro e digital.
Todas as funções do programa interagir harmoniosamente, combinando diferentes formas de
mídia e fontes de conhecimento em uma forma facilmente acessível. FluidSIM une um esquema
intuitivo editor de circuitos com descrições detalhadas de todos os componentes, componente
fotos, animações em corte e seqüências de vídeo. Como resultado FluidSIM é perfeito não só
para uso em aulas, mas também na sua preparação e como um programa de auto-estudo.
Tutorial FluidSIM
Tela principal do FluidSIM.
1 – Barra de Ferramentas.
2 – Caixa de componentes elétricos.
22
Para começar um novo modelo clique em ‘New’.Logo pode-se adicionar
componentes ao seu modelo clicando em cima do componente e arrastando para a
região do modelo.
Após serem adicionados, os componentes podem ser conectados apenas clicando
na ponta do componente(pequena bolinha no final do desenho do componente)e
arrastando para o próximo componente ou a um fio.
23
Obs: O FluidSIM contem apenas as fases de 0V e 24V,e são usadas na
simulação do circuito, mesmo não correspondendo as fases reais do circuito.
Tendo o circuito pronto, para iniciar a simulação deve-se usar os botões
indicados na figura abaixo.
1 – Cancela a simulação.
2 – Inicia a simulação.
3- Pausa a simulação.
4– Retrocede um passo da simulação.
5- Inicia simulação passo a passo.
6– Antecede um passo da simulação.
Pode-se acionar ou desacionar botões e outros componentes clicando em cima
dos mesmos com a simulação iniciada.
Mais informações no site:
http://www.art-systems.com/fluidsim/index4_e.htm

Apostila acionamentos

  • 1.
    UNIVERSIDADE FEDERAL DAGRANDE DOURADOS FAEN - FACULDADE DE ENGENHARIA Dourados –MS 2010 Acionamentos Elétricos
  • 2.
    2 CHAVES DE PARTIDA 1.Introdução Arepresentação dos circuitos de comando de motores elétricos é feita normalmente através de dois diagramas : Diagrama de força: representa a forma de alimentação do motor à fonte de energia; Diagrama de comando: representa a lógica de operação do motor. Em ambos os diagramas são encontrados elementos (dispositivos) responsáveis pelo comando, proteção, regulação e sinalização do sistema de acionamento. A seguir estes elementos são abordados de forma simplificada no intuito de fornecer subsídios mínimos para o entendimento dos sistemas (circuitos) de comandos eletromagnéticos. 2.Dispositivos de comando 2.1 Contatores: Função: Comando, seccionamento e controle dos circuitos alimentadores de motores, iluminação, capacitores e outras cargas. (Fig. 2.1 a) As principais características destes dispositivos são as seguintes: elevada durabilidade; elevado número de manobras; possibilita comando à distância e automatismo de circuitos junto com outros componentes. Fig. 2.1a
  • 3.
    3 Genericamente o contatorpode ser conceituado da seguinte forma: É um dispositivo composto por um conjunto de contatos móveis, adaptados a um eixo móvel ou âncora, mantido em sua posição de repouso mecanicamente através de molas. Abaixo deste eixo esta localizada a bobina magnética com seu respectivo núcleo de chapas de ferro laminada. Os contatos que compõem o conjunto recebem a denominação de contatos principais ou de força, que são responsáveis pelo estabelecimento de tensão nos terminais da carga (motor, barramento de quadro, iluminação, capacitor, etc.), ou seja, as pastilhas destes contatos são atravessadas pela corrente do circuito para alimentação da carga. Os contatos para circuitos principais são identificados por números com um único dígito conforme a seguinte numeração de 1 a 6 (1-2; 3-4; 5-6), significando que para cada terminal marcado com um número ímpar, corresponde outro terminal marcado com um número par imediatamente subseqüente, ou ainda por letras e índice numérico (L1-T1; L2-T2; L3-T3), considerando que as referências dos contatos 1; 3; 5 ou L1; L2; L3 devem ser conectados no lado da fonte (lado da rede de alimentação) e os contatos 2; 4; 6 ou T1; T2; T3, devem ser conectados no lado da carga (ex. motor). Um contator principal possui ainda contatos auxiliares, que tem a função de estabelecer a alimentação da bobina do contator (selo), sinalização, alarme e intertravamentos. Portanto os contatos auxiliares são constituídos de pastilhas que são atravessados por correntes de pequenas intensidades, solicitadas pela bobinas magnéticas dos contatores, relés, pela lâmpada de sinalização, ou pela bobina de alarmes e sirenes. Existem também os contatores auxiliares, que diferentes dos contatores principais só possuem contatos auxiliares, com pastilhas de menor capacidade de condução de corrente e são empregados nos circuitos de comando, sinalização e intertravamentos, normalmente auxiliando circuitos mais complexos e que possuam outros contatores. Um contator principal, deve possuir 3 (três) contatos de força, e um ou mais contatos auxiliares. Os contatos de força são contatos normalmente abertos (NA), e os contatos auxiliares podem ser normalmente aberto (NA) ou normalmente fechado (NF). Os contatos auxiliares são identificados por números com dois dígitos, sendo o 1° ordinal e o 2° funcional, onde os números compostos por dois algarismos com terminação 1 e 2, são contatos normalmente fechados (NF) (Ex. 21-22; 31-32;...). Já os contatos auxiliares representados com números de dois dígitos terminados com 3 e 4, são contatos normalmente abertos (NA) (Ex. 13-14; 43-44 ...). Entende-se por contato normalmente aberto (NA), aqueles que, enquanto a bobina do contator estiver desenergizada, os mesmos estarão abertos (seccionados) pela ação da mola. No instante em que se estabelece tensão na bobina, a força magnética desta, vence a força mecânica da mola, fazendo com que os contatos que estavam abertos, fechem. Cessando a ação da força magnética, a mola retorna a sua posição normal, fazendo com que os contatos voltem a abrir. Processo semelhante é realizado de modo inverso, nos contatos NF. Simbologia : Os elementos de um contator tem as seguintes representações gráficas e utilizam letras características e números para referencia-los e facilitar o entendimento no contexto do diagrama elétrico: • C1 ou K1 = A letra representa o contator, e o índice significa o número referencial entre os diversos contatores do circuito. • C1 ou K1 = Contator 1 (um); C2 ou K2 = Contator 2 (dois); C3 ou K3 = Contator 3 (três) e assim sucessivamente para quantos contatores forem empregados no circuito. • A1 e A2 = Representam os terminais da bobina do contator.
  • 4.
    4 2.2 Relé Bi-metálicode sobrecarga: Os relés bi-metálicos são dispositivos de proteção contra defeitos provenientes da carga, sendo conhecidos também como relé térmico, pois são normalmente compostos por elementos térmicos de contato, ou seja, existe uma lâmina composta por dois metais justapostos na qual é enrolada algumas espiras de fio tipo filamento de níquel-cromo, cuja função é produzir um super aquecimento, após a intensidade de corrente atingir um valor superior ao da corrente de regulagem, que agindo na lâmina bi-metálica provoca o seu deslocamento, e conseqüentemente, a interrupção do circuito através de um contato auxiliar. Fig. 2.2 Simbologia: Os elementos de um relé bimetálico têm as seguintes representações gráficas e utilizam letras características e números para referenciá-los e facilitar o entendimento no contexto do diagrama elétrico:
  • 5.
    5 2.3 Botões decomando: Função: Acionamento ou desativação do circuito de comando, através de impulso manual do botão pulsante. Botão de comando é a designação dada a dispositivos de comando que são acionados ao pulsarmos o botão ou manopla, retornando a sua posição inicial imediatamente após cessar o impulso mecânico. Existem botões com elementos de contato individual normalmente aberto (NA) ou normalmente fechado (NF), e botão de comando duplo ou conjugado, contendo contatos simultâneos tanto NA como NF. O botão NF é utilizado para desligar ou desativar o circuito, devendo ter a indicação “0” em marcação frontal do botão opaco. Deve-se empregar como padrão a cor vermelha para o botão desliga (NF). O botão NA deve ter a indicação “ I “ em marcação frontal do botão opaco, e é utilizado para ligar ou estabelecer o circuito, podendo ser nas cores amarela, preta, verde, branca ou transparente. Quando se utilizam os botões de comando agrupados em caixas de material isolante do tipo termoplástico ou similar, ou em caixas metálicas, pode-se denominar o conjunto de “botoeira de comando”. Fig. 2.3 Existem ainda diversos tipos e modelos de botões de comando, que variam de fabricante para fabricante, e que tem a sua aplicação específica conforme a exigência e complexidade do circuito, conforme dados e figuras a seguir apresentados: Botão de comando e sinalização: Botão transparente, com elemento(s) de contato(s) e soquete para lâmpada, de tal forma que se obtenha, assim como num sinalizador luminoso, uma indicação óptica dada por uma lâmpada embutida no mesmo..
  • 6.
    6 Botão de comandocom chave de segurança: Botão com elementos de contato e chave de segurança, com bloqueio e retirada da chave nas duas posições.. Botão de comando cogumelo: Botão com elemento de contato normalmente fechado (NF) e na cor vermelha, que devido a sua forma construtiva e anatômica de um cogumelo, é utilizado para facilitar o seu acionamento para desativação do circuito. Este modelo de botão pode também ser fornecido com trava, onde o giratório do cogumelo é usado para desbloqueio. Existe ainda a opção deste botão contendo elementos de contato NF e NA (botão duplo). Botão de comando cogumelo com trava e chave de segurança: Botão com elemento de contato normalmente fechado (NF) e na cor vermelha, contendo trava e chave de segurança para desbloqueio, e chave retirável nas duas posições. Comutador de comando com manopla: Comutador de comando com elemento(s) de contato(s) NA ou NF, com ou sem retorno da manopla de acionamento. Este comutador pode ser fornecido também com chave de segurança retirável. Comutador de comando por chave de posição: As chaves de posição fim de curso, são empregadas para o controle e comando de portões automáticos, pontes rolantes, guindastes, tornos, elevadores de carga, elevadores prediais, elevacar dentre outras aplicações. O acionamento pode ser do tipo pino, rolete superior, rolete lateral, haste ajustável com rolete, que dependendo da aplicação e as características do sentido do movimento, se horizontal, se vertical, pode ser adequadamente escolhido. Possuem elementos de contato NA/NF em câmaras fechadas, e tipos de acionamento em pino simples, pino reforçado, pino com rolete metálico, rolete superior, rolete lateral, rolete de posições múltiplas, haste flexível, alavanca ajustável com rolete e haste rígida. Simbologia: Os elementos de um botão de comando tem as seguintes representações gráficas e utilizam letras características e números para referenciá-los e facilitar o entendimento no contexto do diagrama elétrico: 2.4 Indicadores visuais: Os indicadores visuais fornecem sinais luminosos indicativos de estado, emergência, falha etc. São os mais utilizados devido à simplicidade, eficiência (na indicação) e baixo custo. São fornecidos por lâmpadas ou LEDs. Abaixo tabela com cores das lâmpadas e seus respectivos significados. Cor Estado Vermelho Ligado Verde Desligado Amarelo Falha
  • 7.
    7 Fig. 2.4 Simbologia: Oselementos de uma lâmpada de sinalização tem a seguinte representação gráfica e utiliza letra característica e número para referencia-lo e facilitar o entendimento no diagrama elétrico: 2.5-Fusível NH : Função: Efetuar a proteção contra curto-circuito, sobretudo de sistemas elétricos industriais onde estão presentes correntes nominais elevadas e com níveis de curto-circuito de elevada intensidade. O fusível NH tem a característica construtiva de possuir alta capacidade de interrupção ( >100 kA) chegando a casos na ordem de 120 kA até 500 VCA, portanto sendo mais adequado para resistir os esforços eletromecânicos da corrente de curto-circuito. Fig.2.5
  • 8.
    8 Simbologia: Os elementosde um fusível NH tem a seguinte representação gráfica e utiliza letra característica e número para referenciá-la e facilitar o entendimento no contexto do diagrama elétrico: 2.6- Fusível Diazed: Função: Efetuar a proteção dos circuitos parciais contra curto-circuito. Os fusíveis diazed são elementos limitadores de corrente, para aplicação geral mas que devem ser usados preferencialmente na proteção dos condutores da instalação, circuitos de iluminação, circuitos de comando e em circuitos de força de motores de pequeno e médio porte . Possuem também a característica de ação retardada, para cargas com pico de corrente, ou atuação rápida no caso de curto-circuito. Fig.2.6 Simbologia: Os elementos de um fusível diazed tem a seguinte representação gráfica e utiliza letra característica e número para referenciá-lo e facilitar o entendimento no contexto do diagrama elétrico:
  • 9.
    9 2.7 Chaves decomando • Chave sem retenção ou impulso É um dispositivo que só permanece acionado mediante aplicação de uma força externa. Cessada a força, o dispositivo volta à situação anterior. Este tipo de chave pode ter, construtivamente, contatos normalmente abertos (NA) ou normalmente fechados (NF), conforme mostra a figura abaixo. Chave impulso Desacionado Acionado NA NF • Chave com retenção ou trava É um dispositivo que uma vez acionado, seu retorno à situação anterior acontece somente através de um novo acionamento. Construtivamente pode ter contatos normalmente aberto (NA) ou normalmente fechado (NF). (NA) (NF) • Chave seletora É um dispositivo que possui duas ou mais posições podendo selecionar uma ou várias funções em um determinado processo. Este tipo de chave apresenta um ponto de contato
  • 10.
    10 comum (C) emrelação aos demais contatos. A figura abaixo apresenta dois tipos de chaves seletoras. Chave impulso: 3 posições Chave trava: 2 posições 2.8 Relé de tempo Função: Efetua a temporização de todos os processos que envolvem a operação e manobra de circuitos auxiliares de comando, proteção, regulação e outros componentes dos circuitos. Dispositivo de comando a distância, cujos contatos auxiliares comandam, perante certas grandezas elétricas (corrente e tensão), outros dispositivos através de circuitos auxiliares, com retardamento pré-ajustado pelo elemento temporizado. O pré ajustamento do retardo do temporizador, é efetuado através de dial montado na parte frontal do relé, cuja escala pode ser fornecida nas seguintes faixas de ajuste, conforme o fabricante: 0,06 - 0,6 s ; 0,6 - 6 s ; 6 - 60 s ; 0,6 - 6 min ; 6 - 60 min., ou 0 - 5 s ; 0 - 15 s ; 0 - 30 s ; 0 - 60 s. Uma das principais aplicações do relé temporizado eletrônico, é a sua utilização nos circuitos das chaves estrela-triângulo automáticas, para garantir que o fechamento do contator triângulo só ocorra quando o contator estrela já estiver aberto, e o respectivo arco voltaico extinto. Os relés de tempo podem ser fornecidos com um comutador em ponto comum (15) com contato auxiliar normalmente fechado (15-16) e outro normalmente aberto (15-18), ou com dois comutadores em pontos comuns independentes (15) e (25), contendo um contato NF (15-16) e um contato NA (15-18), e no outro comutador os contatos NF (25-26) e NA (25-28), conforme simbologia e os esquemas de ligação apresentados a seguir: Fig.2.7
  • 11.
    11 Simbologia: Os elementosde um relé temporizado tem a seguinte representação gráfica e utiliza letra característica e números para referenciá-lo e identificar os seus contatos auxiliares, de maneira a facilitar o entendimento no contexto do diagrama elétrico: 2.9 Disjuntor O disjuntor é um dispositivo eletromecânico que, além de executar a mesma função do fusível, age como dispositivo de manobra. Nessas condições, pode substituir as chaves com fusíveis, protegendo e desligando circuitos. Seu funcionamento pode ser térmico, magnético ou uma combinação de ambos, dependendo do tipo. A ação térmica difere da do fusível, sendo análoga à de um termostato. O calor gerado pela passagem de uma sobrecorrente faz com que um elemento se mova e solte um mecanismo de travamento, abrindo os contatos e, por conseguinte, o circuito. A ação magnética exercida por uma bobina de núcleo móvel faz o papel do fusível; com a passagem de uma elevada corrente, as forças magnéticas agem sobre o núcleo da bobina que, movendo-se, solta o mecanismo de travamento. Ambas as ações, térmica e magnética, são tanto mais rápidas quanto maior a corrente que a originou. Neste ponto é bom relembrar a diferença entre sobrecarga e curto-circuito: Sobrecarga: é uma corrente elétrica acima da capacidade de condução dos fios e cabos, diminuindo a vida útil desses componentes. Uma sobrecarga pode provocar um aquecimento, danificando a isolação dos fios. Curto-circuito: é uma corrente elétrica muito superior a capacidade de condução dos fios e cabos. Se o disjuntor não atuar instantaneamente, coloca em risco pessoas e o patrimônio, que poderão até mesmo provocar incêndios. Os disjuntores são caracterizados pela corrente nominal, pela tensão nominal e pela capacidade de ruptura. Podem ser definidos, de acordo com a sua aplicação, em: • Disjuntor para manobra e proteção de motores; • Disjuntor para manobra e proteção de circuitos de distribuição e de entrada industrial, comercial ou residencial. Aqueles utilizados para manobra e proteção de motores devem admitir a partida e a manobra de motores (dependendo do motor e da carga a ser acionada, este valor pode ser de 6 a 8 vezes a corrente nominal durante o tempo de partida), assim como ter a capacidade de ligar e interromper correntes de sobrecarga e de curto-circuito
  • 12.
    12 . Representação esquemática deum disjuntor tri polar. Fig 2.8
  • 13.
    13 2.9.1 Disjuntor-Motor O disjuntor-motoroferece a proteção adequada em aplicações industriais onde se requer um equipamento compacto e de grande desempenho. Ele segue as normas técnicas no que diz respeito a manobra e proteção de motores. O disjuntor-motor tem como principais características: • Sensibilidade contra falta de fase e compensação de temperatura; • Possibilidade de elevação da capacidade de interrupção através de módulos; • Admite montagem sobre trilho DIN de 35mm ou fixação por parafusos para todas as faixas de ajuste. Fig 2.9
  • 14.
    14 3. Símbolos Literais Identificaçãode componentes em esquemas elétricos:
  • 15.
    15 4. Chaves departida 4.1 Partida direta A partida direta de motor de indução trifásico, a plena tensão, é empregada nos casos em que a corrente de partida pode atingir valores razoavelmente reduzidos, como no caso de motores trifásicos de pequena potência (potência fracionada ou potência inteira até 5cv) ou em situações que seja preciso empregar todo o conjugado no instante da partida, como exemplo de motores que necessitam partir com plena carga no eixo. Vantagens da partida direta: Equipamentos simples e de fácil construção e projeto; Conjugado de partida elevado; Partida rápida; Baixo custo. Na partida direta, a elevada corrente de partida do motor tem as seguintes desvantagens: Acentuada queda de tensão no sistema de alimentação da rede, que ocasiona interferências em equipamentos instalados no sistema. Os sistemas de acionamento (dispositivos, cabos) devem ser superdimensionados, elevando os custos do sistema. Imposição das concessionárias que limitam a queda de tensão na rede. Esquema de ligação da chave de partida direta Componentes: L e N: Fases. F: Fuzil. FT1: Relé de sobrecarga (térmico). S0: Botão de impulso (NF). S1: Botão de impulso (NA). K1: Contator. H1: Lâmpada. Os números indicam os contatos do componente. Diagrama de Comando: Partida direta.
  • 16.
    16 Componentes: L1,L2,L3: Fases. F1,2,3: Fuzis. FT1:Contato relé térmico. M: Motor trifásico. Diagrama de Força: Partida direta.
  • 17.
    17 4.2 Partida diretacom reversão no sentido de rotação coordenada com disjuntor. Destina-se a máquinas que partem em vazio ou com carga e permitindo a inversão do sentido de rotação. Partidas normais (< 10 s). Para partidas prolongadas (pesadas) deve-se ajustar as especificações do contator, relé de sobrecarga, condutores, etc. Relé de sobrecarga deve ser ajustado para a corrente de serviço (nominal do motor). Este tipo de partida esta previsto na norma de proteção IEC 60.947-4, que visa a eliminar os riscos para as pessoas e instalações, ou seja, desligamento seguro da corrente de curto-circuito. O conjunto estará incapaz de continuar funcionando após o desligamento, permitindo danos ao contator e o relé de sobrecarga ou outro dispositivo. Esquema de ligação da chave de partida direta com reversão coordenada com disjuntor
  • 18.
    18 4.4 Partida estrela-triângulo,coordenada com disjuntor: Destina-se a máquinas que partem em vazio ou com conjugado resistente baixo, praticamente constante, tais como, máquinas para usinagem de metais ( tornos, fresas, etc..). Partidas normais (< 15 s). Para partidas prolongadas (pesadas) deve-se ajustar as especificações do contator, relé de sobrecarga, condutores, etc. Motor para duas tensões, com seis terminais acessíveis. Relé de sobrecarga deve ser ajustado para a 0,58 vezes a corrente de serviço (nominal do motor). Relé de tempo deve ser ajustado para um tempo de aceleração à aproximadamente 90% da rotação nominal. Freqüência de manobras de 15 manobras por hora. Este tipo de partida esta previsto na norma de proteção IEC 60.947-4, que visa a eliminar os riscos para as pessoas e instalações, ou seja, desligamento seguro da corrente de curto-circuito. O conjunto estará incapaz de continuar funcionando após o desligamento, permitindo danos ao contator e o relé de sobrecarga ou outro dispositivo.
  • 19.
    19 Esquema de ligaçãoda chave de partida estrela-triângulo, coordenada com disjuntor Componentes: F1: Relé de desligamento à distância. S0: Botão de impulso (NF). S1: Botão de impulso (NA). K1: Contator e seu contato. K2: Contator e seu contato. K3: Contator e seu contato. K6: Relé temporizado.
  • 20.
  • 21.
    21 Uso de softwarepara simulação de quadro de comando. FluidSIM FluidSIM 4 é um software completo para a criação, simulação, instrução e estudo de circuitos eletropneumático, electro e digital. Todas as funções do programa interagir harmoniosamente, combinando diferentes formas de mídia e fontes de conhecimento em uma forma facilmente acessível. FluidSIM une um esquema intuitivo editor de circuitos com descrições detalhadas de todos os componentes, componente fotos, animações em corte e seqüências de vídeo. Como resultado FluidSIM é perfeito não só para uso em aulas, mas também na sua preparação e como um programa de auto-estudo. Tutorial FluidSIM Tela principal do FluidSIM. 1 – Barra de Ferramentas. 2 – Caixa de componentes elétricos.
  • 22.
    22 Para começar umnovo modelo clique em ‘New’.Logo pode-se adicionar componentes ao seu modelo clicando em cima do componente e arrastando para a região do modelo. Após serem adicionados, os componentes podem ser conectados apenas clicando na ponta do componente(pequena bolinha no final do desenho do componente)e arrastando para o próximo componente ou a um fio.
  • 23.
    23 Obs: O FluidSIMcontem apenas as fases de 0V e 24V,e são usadas na simulação do circuito, mesmo não correspondendo as fases reais do circuito. Tendo o circuito pronto, para iniciar a simulação deve-se usar os botões indicados na figura abaixo. 1 – Cancela a simulação. 2 – Inicia a simulação. 3- Pausa a simulação. 4– Retrocede um passo da simulação. 5- Inicia simulação passo a passo. 6– Antecede um passo da simulação. Pode-se acionar ou desacionar botões e outros componentes clicando em cima dos mesmos com a simulação iniciada. Mais informações no site: http://www.art-systems.com/fluidsim/index4_e.htm