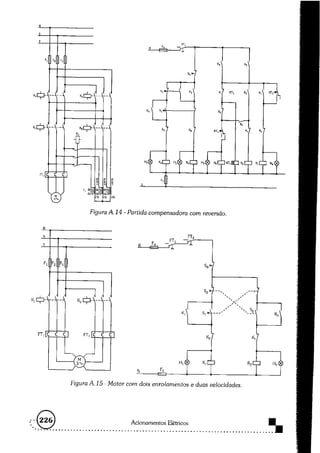
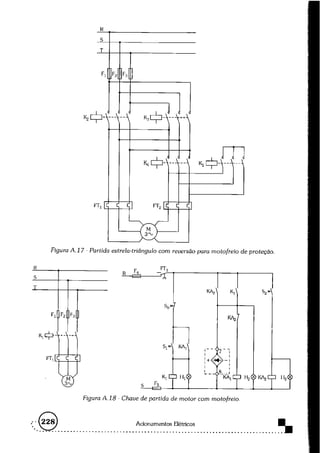
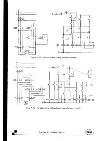
Este documento não continha nenhum conteúdo legível. Portanto, não é possível fornecer um resumo com informações essenciais.