E
     MANUAL DE INSTALACIÓN
PT   MANUAL DO INSTALADOR




               Idrabagno
               13-17 e.s.i.

                              1
E
             El calentador Idrabagno 13-17 e.s.i. es conforme a los requisitos esenciales de las siguientes
             Directivas:

             - Directiva gas 90/396/CEE
             - Directiva Compatibilidad Electromagnética 89/336/CEE
             - Directiva baja tensión 73/23/CEE

                                                                                               0051
             por lo tanto es titular de la marca CE
                                                                                               51AP274




INDICE

1   ADVERTENCIAS Y SEGURIDADES                                                         pag.      4

2   CARACTERISTICAS TECNICAS                                                           pag.      6
    2.1 Datos tecnicos                                                                 pag.      6
    2.2 Dimensiones y pesos                                                            pag.    6/8
    2.3 Elementos funcionales del aparato                                              pag.      8

3   INSTALACION                                                                        pag.      9
    3. 1   Normativas                                                                  pag.      9
    3. 2   Fijación a la pared                                                         pag       9
    3. 3   Evacuación de los productos de la combustión                                pag.     10
    3. 4   Ventilación de los locales                                                  pag.     12
    3. 5   Conexión eléctrica                                                          pag.     12
    3. 6   Conexión del gas                                                            pag.     13
    3. 7   Conexión del agua                                                           pag.     13
    3. 8   Transformación del gas                                                      pag.     14
    3. 9   Circuito hidráulico                                                         pag.     17
    3.10   Esquema eléctrico funcional                                                 pag.     18
    3.11   Esquema eléctrico multifilare                                               pag.     19

4   PUESTA EN MARCHA                                                                   pag.     20
    4. 1 Principio de funcionamiento                                                   pag.     20
    4. 2 Operaciones preliminares                                                      pag.     21

5   MANTENIMIENTO                                                                      pag.     24
    5. 1 Para quitar la capa y abrir el tablero de mandos                              pag.     24
    5. 2 Anomalias: causas y soluciones                                                pag.     25


ATENCIÓN
Este manual contiene datos e informaciones destinadas tanto al usuario como al instalador.
Concretamente, se advierte que los capítulos: ADVERTENCIAS Y SEGURIDADES, Puesta en marcha y Mantenimiento
se refieren al usuario.



            En algunes partes del manual se utilizan los símbolos:
                  ATENCIÓN = para acciones que requieren particular cautela y una adecuada preparación


                  PROHIBIDO = para acciones que NO SE TIENEN QUE efectuar absolutamente nunca
PT
              Os esquentadores Idrabagno 13-17 e.s.i. estão conforme com os requisitos essenciais das
              Directivas a seguir:

              - Directiva gás 90/396/CEE
              - Directiva Compatibilidade Electromagnética 89/336/CEE
              - Directiva baixa tensão 73/23/CEE

                                                                                            0051
              portanto é titular de marca CE                                                51AP274




ÍNDICE

1    ADVERTÊNCIAS E SEGURANÇAS                                                     pag.     5

2    CARACTERÍSTICAS TÉCNICAS                                                      pag.     7
     2.1 Dados técnicos                                                            pag.     7
     2.2 Dimensões e pesos                                                         pag.   7/8
     2.3 Componentes principais do aparelho                                        pag.     8

3    INSTALAÇÃO                                                                    pag.     9
     3. 1   Normas                                                                 pag.     9
     3. 2   Fixação na parede                                                      pag      9
     3. 3   Eliminação dos produtos da combustão                                   pag.    10
     3. 4   Ventilação dos locais                                                  pag.    12
     3. 5   Ligação eléctrica                                                      pag.    12            3
     3. 6   Conexão gás                                                            pag.    13
     3. 7   Conexão água                                                           pag.    13
     3. 8   Transformação gás                                                      pag.    14
     3. 9   Circuito hidráulico                                                    pag.    17
     3.10   Diagrama eléctrico funcional                                           pag.    18
     3.11   Diagrama eléctrico multifilar                                          pag.    19

4    COLOCAÇÃO EM SERVIÇO                                                          pag.    20
     4. 1 Funcionamento                                                            pag.    20
     4. 2 Uso do aparelho                                                          pag.    21

5    MANUTENÇÃO                                                                    pag.    24
     5. 1 Desmontagem do revestimento                                              pag.    24
     5. 2 Anomalias: causas e remédios                                             pag.    25


ADVERTÊNCIA
Este livrete abrange dados e informações destinados quer ao usuário quer ao instalador.
Designadamente avisa-se que os capítulos: ADVERTÊNCIAS E SEGURANÇAS, Colocação em Serviço y Manutenção
se referem ao usuário.




             Em algumas partes do manual são empregados os símbolos:
                   ATENÇÃO = para acções que exigem particular cuidado e uma preparação adequada


                   PROIBIDO = para acções que NÃO SE DEVEM efectuar absolutamente
E


1 ADVERTENCIAS Y SEGURIDADES
      El presente manual de instrucciones, junto con el del                no toque el aparato si se está con los pies descalzos y
      usuario, constituye una parte integrante del producto:               con partes del cuerpo mojadas o húmedas;
      compruebe que forme parte del equipamiento del aparato,              antes de efectuar operaciones de limpieza, desconecte
      incluso en el caso de cesión a otro propietario o usuario            el calentador de la red de alimentación eléctrica colocando
      o bien de traslado a otra instalación. En el caso de que             el interruptor bipolar de la instalación y el principal del
      se dañe o se pierda, solicite otro ejemplar al Servicio              panel de mando en “OFF”;
      Técnico de Asistencia de la zona.
                                                                           está prohibido modificar los dispositivos de seguridad o
      La instalación del aparato y cualquier otra intervención             de regulación sin la autorización o las indicaciones del
      de asistencia y de mantenimiento tienen que ser realizadas           constructor;
      por personal cualificado según las indicaciones vigentes
                                                                           no tire, separe o tuerza los cables eléctricos que
      UNI-CIG 7129 y 7131 y ley del 05.03.90 n. 46.
                                                                           sobresalgan del calentador incluso si está desconectada
      Esto aparato se tiene que destinar al uso para el cual ha            de la red de alimentación eléctrica;
      sido específicamente realizada. Se excluye cualquier                 evite tapar o reducir las dimensiones de las aberturas de
      responsabilidad contractual y extra-contractual del                  aireación del local de instalación. Las aberturas de
      constructor por daños causados a personas, animales o                aireación son indispensables para una correcta
      cosas, a causa de errores de instalación, regulación,                combustión;
      mantenimiento y de usos impropios.                                   no deje contenedores y sustancias inflamables en el local
      Después de haber quitado el embalaje, compruebe la                   donde está instalado el aparato;
      integridad y la totalidad del contenido. En el caso de que           no deje los elementos del embalaje al alcance de los niños.
      no corresponda, diríjase al vendedor donde ha comprado
      el aparato.

      Es necesario, durante la instalación, informar al usuario
      de que:

      - en el caso de pérdidas de agua hay que cerrar la
        alimentación de agua y avisar inmediatamente al
        Servicio Técnico de Asistencia
      - en el caso de no utilizar el calentador durante un largo
        periodo, se aconseja la intervención del Servicio Técnico
        de Asistencia para efectuar al menos las siguientes
        operaciones:
      ●   colocar el interruptor principal del aparato y el general
          de la instalación en “apagado”
      ●   cerrar los grifos del combustible y del agua, tanto de
          la instalación de calefacción como sanitaria
      ●   vaciar la instalación de calefacción y sanitaria si existe
          el riesgo de hielo
      - el mantenimiento del aparato se tiene que realizar al
        menos una vez al año, programándola con anticipo con
        el Servicio Técnico de Asistencia.

Para la seguridad hay que recordar que:
      se desaconseja el uso del calentador por parte de niños
      o de personas inhábiles no asistidas;
      es peligroso accionar dispositivos o aparatos eléctricos,
      como interruptores, electrodomésticos, etc. si se advierte
      olor de combustible o de combustión. En el caso de
      pérdidas de gas, airee el local, abriendo puertas y
      ventanas; cierre el grifo general del gas; mande intervenir
      inmediatamente al personal profesionalmente cualificado
      del Servicio Técnico de Asistencia;
PT


1 ADVERTÊNCIAS E SEGURANÇAS
     O presente manual de instruções, juntamente com o do             antes de efectuar operações de limpeza, desligue o
     usuário, é parte integrante do produto: assegure-se de           esquentador da rede de alimentação eléctrica
     que acompanhe sempre o aparelho, até em caso de                  posicionando o interruptor bipolar da instalação e o
     cessão a outro proprietário ou usuário ou de transferência       principal do painel de comando na posição “OFF”;
     para outra instalação. Se o manual referido se estragar          é proibido modificar os dispositivos de segurança ou de
     ou se perder, peça outro exemplar ao Serviço Técnico             regulação sem a autorização ou as indicações do
     de Assistência de zona.                                          fabricante;
     A instalação do esquentador e qualquer outra intervenção         não puxe, arranque, torça os cabos eléctricos que saem
     de assistência e de manutenção têm de ser executadas             do aparelho, embora este esteja desligado da rede de
     por pessoal qualificado, segundo as normas em vigor              alimentação eléctrica;
     UNI-CIG 7129 y 7131 y ley del 05.03.90 n. 46.
                                                                      deve evitar de tapar ou reduzir as dimensões das
     Este esquentador destina-se ao uso para que foi                  aberturas de aeração do local de instalação. As aberturas
     expressamente realizado. Exclui-se toda e qualquer               de aeração são indispensáveis para uma correcta
     responsabilidade contratual e extracontratual do fabricante      combustão;
     por prejuízos causados a pessoas, animais ou coisas,             não deixe contentores e substâncias inflamáveis no local
     por erros de instalação, regulação, manutenção e por             onde está instalado o aparelho;
     usos impróprios.                                                 não deixe os elementos da embalagem ao alcance das
     Após ter tirado a embalagem, assegure-se de que o                crianças.
     conteúdo esteja íntegro e completo. Caso contrário, dirija-
     se ao revendedor onde foi adquirido o aparelho.

     E’ necessário informar o usuário que, durante a instalação:

     - em caso de perdas de água, deve fechar a alimentação
       hídrica e avisar rapidamente o Serviço Técnico de                                                                          5
       Assistência
     - Caso não se utilize o esquentador por um longo período
       de tempo, sugere-se a intervenção do Serviço Técnico
       de Assistência para efectuar, pelo menos, as seguintes
       operações:
      ●   posicionar o interruptor principal do aparelho e o geral
          da instalação na posição “desligado”
      ●   fechar as torneiras do combustível e da água quer da
          instalação térmica quer da sanitária
      ●   esvaziar a instalação térmica e sanitária se houver
          risco de gelo
     - a manutenção do esquentador tem de ser executada
       pelo menos uma vez por ano, programando-a, a tem
       po, com o Serviço Técnico de Assistência.

No consoante a segurança é bom lembrar que:
     o esquentador não deve ser usado por crianças ou
     pessoas inábeis não assistidas;
     é perigoso accionar dispositivos ou aparelhos eléctricos
     como interruptores, electrodomésticos, etc., se advertir
     cheiro a combustível ou a combustão. Caso houver perdas
     de gás, areje o local, abrindo portas e janelas de par em
     par; feche a torneira geral do gás; peça com solicitude a
     intervenção do pessoal profissionalmente habilitado do
     Serviço Técnico de Assistência;
     não toque no esquentador se estiver de pés descalços e
     com partes do corpo molhadas ou húmidas;
E


2 CARACTERISTICAS TECNICAS


2.1 Datos tecnicos
                                                     Idrabagno 13 e.s.i.           Idrabagno 17 e.s.i.

                                                     kW               kcal/h       kW              kcal/h
  Potencia útile nominale                            22,5             19.350       28,8           24.768
  Caudal tèrmico nominal                             24,5             21.070        32            27.520
  Potencia útile mìnimo                               8,4              7.224       9,8              8.430
  Caudal tèrmico mìnimo                              10,0              8.600       11,5             9.890
  Categoría                                                  II2H3+                         II2H3+



  TIPO DE GAS                                      GAS        GAS LIQUIDO         GAS          GAS LIQUIDO
                                                  NATURAL      G30      G31      NATURAL       G30         G31

  P.C.I. (15° C 1013 mbar)           MJ/m3         34,02     116,09        88     34,02       116,09       88
  WI (15° C 1013 mbar)               MJ/m3         45,67      80,58      70,69    45,67       80,58       70,69
  Presión                            mbar            20      28-30         37      20         28-30        37
  Consumo                            m3/h           2,59       0,76       1,00     3,5         1,01       1,33
                                     kg/h                     1,93       1,90                  2,52       2,48
  Presión quemador nominal           mbar          10,8        27,8       35,5      12         28,5        36
  Presión quemador mìnimo            mbar           1,6         4,7        6,3      1,5         3          3
  Ø tobera quemador principal        mm             1,2        0,71       0,71     1,30        0,77       0,77
  Toberas                            N.                         13                               15
  Ø unión gas                                                                 3/4”
  Caudal masica de humos             gr/s          18,54      18,91      19,21     17,50      18,30      18,30
  ∆T humos                           °C             125        125        127                  155




 AGUA                                                Idrabagno 13 e.s.i.             Idrabagno 17 e.s.i.

 Caudal                              l /min                 da 2 a 8                        da 2 a 11
 Elevación de temperatura del agua   °C                    da 40 a 60                      da 40 a 58
 Presión mìnima                      bar                      0,15                            0,15
 Presión normale                     bar                        2                               2
 Presión máxima                      bar                       10                              10
 Ø unión agua                        mm                        1/2                             1/2
 Ø conducto especial                 mm                      100/60                          100/60
 Potencia absorbida                  W                         70                              85
 Fusible                             A                          2                               2
 Tension de alimentación             V/Hz                    230/50                          230/50




2.2 Dimensiones y pesos
                                                  Calentador         Embalaje      Calentador           Embalaje
 Altura                              mm              640                700             640               700
 Anchura                             mm              400                455             400               455
 Profundidad                         mm              246                285             246               285
 Peso                                kg              18,5                22              20               23,5
PT


2 CARACTERÍSTICAS TÉCNICAS


2.1 Dados técnicos

                                                      Idrabagno 13 e.s.i.              Idrabagno 17 e.s.i.

                                                      kW                kcal/h          kW               kcal/h

  Potência útil nominal                               22,5              19.350         28,8              24.768
  Capacidade térmica nominal                          24,5              21.070          32               27.520
  Potência útil mínima                                8,4                7.224          9,8               8.430
  Capacidade térmica mínima                           10,0               8.600         11,5               9.890

  TIPO DE GÁS                                       GÁS       GÁS LIQUEFEITO          GÁS         GÁS LIQUEFEITO
                                                METANO         G30       G31         METANO       G30         G31

  P.C.I. (15° C 1013 mbar)            MJ/m3         34,02      116,09          88     34,02     116,09        88
  Índice de Wobbe (15° C 1013 mbar)   MJ/m3         45,67       80,58        70,69    45,67      80,58       70,69
  Pressão nominal de alimentação      mbar           20        28-30           37      20          30         37
  Consumo                             m3/h          2,59        0,76         1,00      3,5       1,01        1,33
                                      kg/h                      1,93         1,90                2,52        2,48
  Pressão combustor nominal           mbar          10,8         27,8         35,5      12        28,5        36
  Pressão combustor mínima            mbar           1,6         4,7           6,3      1,5         3          3
  Ø bocal combustor principal
  Bocais
                                      mm
                                      N.
                                                    1,2         0,71
                                                                  13
                                                                             0,71      1,30      0,77
                                                                                                     15
                                                                                                             0,77    7
  Ø acoplamento gás                                                               3/4”
  Capacidade da massa dos fumos       gr/s          18,54      18,91         19,21     17,50     18,30       18,30
  ∆T fumos                            °C                        125                               155




  ÁGUA                                                Idrabagno 13 e.s.i.                Idrabagno 17 e.s.i.

  Campo da água procurada             l /min                 da 2 a 8                           da 2 a 11
  Temperatura da água fornecida       °C                    da 40 a 60                         da 40 a 58
  Pressão mínima                      bar                      0,15                               0,15
  Pressão normal                      bar                        2                                  2
  Pressão máxima                      bar                       10                                 10
  Ø acoplamentos água                 mm                        1/2                                1/2
  Ø conduto especiall                 mm                      100/60                             100/60
  Potência absorvida                  W                         70                                 85
  Fusível                             A                          2                                  2
  Tensão de alimentação               V/Hz                    230/50                             230/50




2.2 Dimensões e pesos
                                                    Aparehlo    Embalagem             Aparehlo           Embalagem

  Altura                              mm               640             700              640                 700
  Largura                             mm               400             455              400                 455
  Profundidade                        mm               246             285              246                 285
  Peso                                kg               18,5             22               20                 23,5
E                                                 PT

Dimensiones                                       Dimensões




 fig.1

2.3 Elementos funcionales del aparato             2.3 Componentes principais do aparelho
                Idrabagno 13 e.s.i.                             Idrabagno 17 e.s.i.
     7                                             7
                                             8
    6
                                                   6                                  8

    5                                              5

                                             9


    4
                                                   4                                  9



    3
                                             10    3
                                                                                      10


    2
                                                   2
                                             11
                                                                                      11
                                                   1
     1

         Leyenda:                                      Legenda:
         1 Válvula gas                                 1 Válvula gás
         2 Termostato límite                           2 Termôstato limite
         3 Bujía encendido/detección llama             3 Eléctrodo ignição/detecção
         4 Sonda NTC                                   4 Sonda NTC
         5 Presostato diferencial                      5 Comutador de pressão do ar
         6 Tubo toma presión                           6 Pressão
         7 Tubo toma depresión                         7 Vácuo
         8 Ventilador                                  8 Ventilador
         9 Intercambiador                              9 Permutador
         10 Quemador principal                         10 Combustor
         11 Flusostato                                 11 Fluxômetro água
 fig.2
E                                                                            PT

3 INSTALACION                                                                 3 INSTALAÇÃO
3. 1 Normativas                                                               3. 1 Normas
El uso de los aparatos a gas está sometido a una reglamentación               O uso das aparelhagens de gás deve responder a uma precisa
concreta. Por lo tanto, es indispensable cumplir con las                      regulamentação. Portanto é indispensável observar as normas
normativas vigentes UNI-CIG 7129 y 7131.                                      em vigor UNI-CIG 7129 y 7131.
Para los gases de petróleo licuefactos (G.P.L.), la instalación tendrá        No que diz respeito aos gases de petróleo liquefeito (G.L.P.), a
que ajustarse a las prescripciones de las empresas de distribución            instalação terá de estar conforme com as prescrições das
y cumplir con los requisitos de las normativas anteriormente citadas.         sociedade de distribuição e de responder aos requisitos das
El aparato se vende sin el dispositivo de descarga y aspiración               normas acima mencionadas.
porque éstos se dan en función del tipo de instalación, véanse                O aparelho é vendido sem o dispositivo de descarga e aspiração
las prescripciones siguientes, pudiéndose solicitarse los                     porque, segundo a tipologia a instalar, podem ser requeridos
dispositivos necesarios.                                                      dispositivos diferentes.



3. 2 Fijación a la pared                                                                               3. 2 Fixação na parede
- Los aparatos se instalarán en una                                                                    -  O aparelho deve ser instalado numa
  pared adecuada;                                                                                         parede adequada;
- el calentador no se encerrará nunca                                                                  - o aparelho nunca deve estar fechado
  en un mueble o empotrándola en la                                                                       num móvel ou num nicho. È necessário
  pared, sino que ha de respetarse una                                                                    prever uma distância mínima das
  distancia mínima desde las paredes                                                                      paredes laterais de pelo menos 20 mm
  laterales de 20 mm (fig.6) por lo                                                                       (fig. 6), de maneira a facilitar as
  menos, para facilitar las operaciones                                                                   operações de manutenção;
  de mantenimiento;                                                                                    - depois de ter estabelecido a
- antes de fijar el aparato, realizar dos
  orificios Ø 6 a la distancia de 320 mm
                                                    fig.3                                                 posição do aparelho, efectue 2 furos
                                                                                                          de Ø 6 à distância de 320 mm, para
                                                                                                                                                    9
  (fig.3).                                                                                                a aplicação do gabarito de suporte
A continuación se describe el tipo de                                                                     adequado (utilize o mesmo gabarito
descarga trasera y horizontal más habitual:                                                               para traçar os furos) (fig. 3), fixe o
- antes de fijar el aparato, realizar un orificio                                                         mesmo com as espigas entregues.
  en la pared para que pase el conducto                                                                A seguir descreve-se a tipologia de
  especial. Efectuar un orificio de 105 mm                                                             descarga posterior e horizontal que é a
  en la pared a la altura del enlace con la                                                            mais comum:
  curva concéntrica. Para facilitar esta                                                               - introduza as fendas postas no
  operación, se suministra una plantilla de                                                               gabarito de papel nas aletas do
  perforación en la que se indican en la                                                                  gabarito na parede;
  posición exacta el orificio destinado al          fig.4                                              - trace o centro do furo do conduto;
  conducto especial y los orificios para fijar                                                         - efectue um furo de Ø 105 mm segundo
  el aparato a la pared (fig.4).                                                                          indicado no gabarito de papel (fig. 4);
                                                                                                       - prepare os tubos cortando-os do
  Preparar los tubos cortándolos con la
                                                                                                          comprimento adequado à
  longitud apropiada al espesor de la
                                                                                                          espessura da parede. Se tiver
  pared. Si la operación se realiza
                                                                                                          efectuado correctamente a
  correctamente, el saliente del tubo de
                                                                                                          operação, a saliência do tubo dos
  humos 60 mm respecto al tubo 100
                                                                                                          fumos de Ø 60 mm no que diz
  mm será 7,5 mm inferior;
                                                                                                          respeito ao tubo do ar de Ø 100 mm
- introducir en el orificio de la pared el
                                                                                                          resultará ser de 7,5 mm;
  conducto especial, compuesto por
                                                                                                       - introduza no furo da parede o
  dos tubos concéntricos;
                                                                                                          conduto especial, constituído por
- precintar con mortero de cemento el
                                                                                                          dois tubos concêntricos;
  intersticio que se encuentra en el tubo           A = conducto humos        A = conduto fumos        - sele com argamassa cimenteira o
  de 100 mm y el orificio de la pared               B = conducto aspiración   B = conduto aspiração
                                                    C = rosetón de goma       C = gaxeta de borracha      espaço oco entre o tubo Ø 100 e o
  interponiendo una hoja de papel de                D = terminal              D = terminal                furo na parede, interpondo uma
  manera que el tubo no permanezca                  E = sede para rosetón     E = sede para gaxeta
                                                                                                          folha de papel de maneira que o
  fijado a la pared para facilitar el
                                                    fig.5                                                 tubo não fique pegado na própria
  desmontaje en caso de necesidad.
                                                                                                          parede; para facilitar montagens
E                                                                    PT
  Colocar el calentador en el punto                                                                   sucessivas. Posicione o aparelho no
  elegido, tomando como referencia las                                                                ponto escolhido, com referência às
  cotas indicadas en la fig. 6 de este                                                                cotas indicadas neste livrete de
  manual de instrucciones;                                                                            instruções na fig. 6;
- fijar el calentador a la pared y unir el                                                        -   engate o aparelho no gabarito de
  conducto especial a la curva                                                                        supor te e conecte o conduto
  concéntrica         utilizando      las                                                             especial à curva concêntrica
  abrazaderas oportunas, como se in-                                                                  utilizando as faixas de fixação
  dica en la fig. 7;                                                                                  adequadas;
- la curva puede orientarse en la                                                                 -   a curva pode ser orientada para a
  dirección deseada, (ángulo de                                                                       direcção desejada; (ângulo de
  rotación de 360°). De ser necesario,                                                                rotação de 360°). Se for necessário
  anclar los tubos a la pared con                                                                     fixe os tubos mediante suportes.
  sujeciones.                                                                                     -   as paredes sensíveis ao calor (por
- las paredes sensibles al calor (por                                                                 exemplo as de madeira) têm que ser
  ejemplo las de madera) deben estar         fig.6                                                    protegidas mediante um isolamento
  protegidas con el aislamiento                                                                       adequado.
  adecuado.

Ubicación                                                             Posição
El calentador se instalará en una pared adecuada y para poder         O aparelho tem de ser instalado numa parede adequada
efectuar las operaciones de mantenimiento es indispensable            e p a r a c o n s e n t i r a s o p e r a ç õ e s d e m a nu t e n ç ã o é
dejar alrededor del mismo las distancias mínimas que se indican       indispensável deixar ao seu redor as distâncias mínimas
en la fig. 6.                                                         indicadas na figura 6.
El calentador no se colocará por encima de una cocina u otro          O aparelho não deve ser posto acima de um fogão ou outro
aparato de cocción para evitar que se deposite la grasa de los        aparelho para cozinhar a fim de evitar o depósito de graxa dos
vapores de la cocina y por consiguiente                                                      vapores da cozinha e, por conseguinte,
que     se    produzca       un    mal                                                       um mau funcionamento.
funcionamiento.

3. 3 Evacuación de los                                                                            3. 3   Eliminação dos
productos de la combustión                                                                        produtos da combustão
Para evacuar los productos de la                                                                  Para a eliminação dos produtos
combustión consultar las normativas                                                               combustos faça referência as normas
vigentes. Consultar también el presente                                                           em vigor e respectivas actualizações.
manual de instrucciones en el párrafo 3.                                                          E’ importante lembrar que o aparelho
Se recuerda que el aparato ha de estar                                                            deve ser obrigatoriamente conectado ao
racordado obligatoriamente al conducto                                                            conduto especial de eliminação dos
especial de evacuación de los productos      fig. 7                                               produtos combustos e de aspiração do
de la combustión y de aspiración del aire                                                         ar comburente fornecido pelo fabricante.
comburente suministrado por el                                                                    Importante:
fabricante.                                                                                       não se admite o uso de nenhum outro
Importante:                                                                                       conduto especial diferente do fornecido
no se admite el uso de ningún otro                                                                pelo fabricante. Até realizando uma
conducto especial distinto al                                                                     descarga separada ou dividida,
suministrado por el fabricante. En la                                                             conforme descrito anteriormente, é
realización de una descarga separada                                                              necessário que peça ao fabricante os
o doblada, como se ha escrito anterior-                                                           dispositivos de descarga adequados.
mente, también es necesario pedir al                                                              Incline o conduto de descarga de
fabricante los dispositivos de descarga                                                           maneira a afastar a condensação
apropiados.                                                                                       eventual do aparelho.
DESCARGAS COAXIALES                          fig. 8                                               DESCARGAS COAXIAIS HORIZONTAIS
El aparato se suministra predispuesta                                                         O esquentador é fornecido predisposto
para ser conectada con conductos de descarga/aspiración               para ser conectado aos condutos de descarga/aspiração
coaxiales, con la brida humos instalada.                              coaxial, com o flange dos fumos instalado.
Las salidas coaxiales pueden orientarse con la dirección más          As descargas coaxiais podem ser dirigidas para a direcção mais
adecuada según las exigencias del local, respetando las               adequada às exigências do lugar, respeitando as modalidades e os
modalidades y las longitudes indicadas en la tabla.                   comprimentos apresentados na tabela.
En la figura 7 se indican las cotas de referencia para la ejecución   Na figura 7, são indicadas as cotas de referência para traçar o
del agujero que atraviesa el muro respecto a la placa de soporte      furo de cruzamento da parede relativamente à placa de suporte
del calentador.                                                       do esquentador (veja tabela).
E                                                                    PT

  Longitud conductos        Brida humos       Pérdidas de carga           Comprimento           Flange fumos         Perdas de carga
       (metros)                                de cada curva             Condutos/metros                              de cada curva
    mod.13 mod.17             Ø 48 mm                                    mod.13 mod.17             Ø 48 mm
                                                45°        90°                                                        45°        90°
hasta 1,75 hasta 1,20        instalada                                 até 1,75    até 1,20        instalada

  de 1,75      de 1,20                         0,5 m                    de 1,75     de 1,20                         0,5 m
                            no instalada                 0,85 m                                  não instalada                 0,85 m
   a 3,5        a 2,4                                                    a 3,5       a 2,4



EVACUACIONES COAXIALES VERTICALES                                     DESCARGAS COAXIAIS VERTICAIS
El conducto es de 1,3 metros y no se puede acortar.                   O conduto é de 1,3 metros e não se pode encurtar.
Se puede conectar el cable de prolungación respetando la              É possível inserir-se através da extensão respeitando o
longitud máxima como se indica en la tabla.                           comprimento máximo conforme a tabela.

  Longitud conductos        Brida humos      Pérdidas de carga            Comprimento           Flange fumos        Perdas de carga
       (metros)                               de cada curva              Condutos/metros                             de cada curva
    mod.13 mod.17             Ø 48 mm                                    mod.13 mod.17            Ø 48 mm
                                                45°       90°                                                        45°         90°
hasta 1,25 hasta 0,55        instalada                                 até 1,25    até 0,55        instalada

  de 1,25      de 0,55                         0,5 m                    de 1,25     de 0,55     não instalada       0,5 m      0,85 m
                            no instalada                 0,85 m
   a 3,8        a 3,8                                                    a 3,8       a 3,8




SALIDA DOBLE                                                                                  DESCARGAS SEPARADAS
Las salidas dobles se pueden orientar                                                         As descargas separadas podem ser
con la dirección más adecuada según                                                           orientados para a direcção mais                11
las exigencias del local.                                                                     adequada às exigências do lugar.
El conducto de descarga de los                                                                O conduto de descarga dos produtos
productos de la combustión se indica en                                                       da combustão é indicado na figura 8.
la figura 8.                                                                                  O flange dos fumos - fig. 8 - quando for
La brida humos - figuras 8 - cuando sea                                                       necessário, deve-se retirar levantando-
necesario, se tiene que quitar haciendo                                                       o por meio de uma chave de parafusos.
palanca con un destornillador.
                                                                                              Na figura 9 é apresentada a vista do alto do
En la figura 9 se indican las cotas de                                                        esquentador com as cotas de referência re-
referencia para la ejecución de los                                                           lativamente à distância entre eixos de
                                            fig. 9
agujeros que atraviesan el muro                                                               descarga dos fumos e ao ingresso do ar
respecto a la placa de soporte del                                                            comburente, no que diz respeito à placa de
aparato.                                                                                      suporte do esquentador.




La tabla indica las longitudes rectilíneas admitidas.                 A tabela apresenta os comprimentos rectilíneos admitidos.

 Longitud conductos        Brida humos       Pérdidas de carga           Comprimento           Flange fumos         Perdas de carga
      (metros)                                de cada curva            Condutos / metros                             de cada curva
                              Ø 48 mm                                                              Ø 48 mm
                                                45°        90°                                                       45°          90°
      hasta 4+4              instalada                                       até 4+4             instalada
                                               0,6 m      1,5 m                                                     0,6 m       1,5 m
     de 4+4 a 8+8          no instalada                                    de 4+4 a 8+8        não instalada


Nota: En el caso de conductos con longitudes diferentes, la suma      Nota: No caso de condutos com comprimentos diferentes, a
tiene que ser en el primer caso inferior a 8 metros y en el segundo   soma deve ser, no primeiro caso, inferior a 8 metros e, no
caso inferior a 16 metros.                                            segundo, inferior a 16 metros.
E                                                                 PT

POSIBLES CONFIGURACIONES                                                                       CONFIGURAÇÕES DE
DE EVACUACIÓN:                                                                                 DESCARGA POSSÍVEIS:
C12,C12x-C22-C32,C32x-                                                                         C12,C12x-C22-C32,C32x-
C42,C42x-C52,C52x-C82,C82x                                                                     C42,C42x-C52,C52x-C82,C82x

C12 Descarga concéntrica a pared.                                                              C12 Descarga concêntrica de
Los conductos pueden salir del                                                                 parede. Os tubos podem partir da
                                                 C52    C32          C42
calentador independientes, pero la                                                             caldeira independentes, mas as
salida tiene que ser concéntrica o                                                             saídas devem ser concêntricas ou
de no serlo estar bastante cercanas
                                                                                               ficar bastante perto para estar
para estar sometidas a condiciones
de viento similares.                                                                           sujeitas a condições de vento.

C32 Descarga concéntrica a techo.                                                              C32 Descarga concêntrica no tecto.
                                                 C82                 C12                       Saídas como C12.
Salidas como C12.
C42 Descarga y aspiración en                                                                   C42 Descarga e aspiração em
chimeneas comunes separados,                                                                   fumeiros comuns separados, mas
pero sometidos a similares                                                                     sujeitas a condições de vento
condiciones de viento.                                                                         semelhantes.
C52 Descarga y aspiración                        C52                 C12                       C52 Descarga e aspiração
separadas a pared o a techo, en
                                                                                               separadas de parede ou no tecto
zonas con presiones diferentes.
                                                                                               e, de qualquer maneira, em zona
C82 Descarga en chimenea individual
                                                                                               com pressões diferentes.
o común y aspiración de pared.
                                       fig. 10                                                 C82 Descarga em fumeiro único ou
                                                                                               comum ou aspiração de parede.



3. 4 Ventilación de los locales                                    3. 4 Ventilação dos locais
La instala del calentador ha de cumplir con todas las              A instalação do aparelho deve responder a todas as prescrições
prescripciones contenidas en las normativas vigentes.              incluídas as normas en vigor e respectivas actualizações.
El calentador está libre de todas las limitaciones que derivan     Este aparelho, sendo do tipo C, estanque, é isento da maioria
de la ventilación de los locales y puede instalarse también en     das limitações derivantes da ventilação dos locais e pode ser
locales estrechos sin problema de volumen.                         instalado até em locais apertados sem vínculos de volumetria.

3. 5 Conexión eléctrica                                            3. 5 Ligação eléctrica
Conectar el cable de dotación a la línea, respetando la fase, el   Ligue à linha o cabo entregue, respeitando a fase, o neutro e
neutro y la tierra.                                                a terra.
En caso de sustituir el cable de alimentación, que deberá ser
                                                                   Se tiver de substituir o cabo de alimentação, operação que , de
realizado siempre por un técnico cualificado, enlazar el
calentador con un cable tipo H05 VVF 3x0,75 mm2 con máx. 7         qualquer forma, deve ser efectuada por um técnico qualificado,
mm como el que se da de dotación; asimismo el cable de tierra      ligue o aparelho com um cabo do tipo H05 V VF 3 x 0,75mm 2
ha de ser 30 mm más largo que los cables de alimentación.          com Ø máx de 7 mm como o que foi entregue, além disso o
Alimentar el calentador con un interruptor omnipolar con aper-     cabo de terra deve ser de 30 mm mais comprido do que os
tura entre los contactos de 3 mm por lo menos.                     cabos de alimentação. Alimente o aparelho através de um
Para las operaciones de mantenimiento quitar la tensión            interruptor omnipolar com abertura entre os contactos de pelo
manipulando el interruptor onmipolar.                              menos 3 mm. Relativamente às operações de manutenção,
Nota: se declina cualquier responsabilidad por daños a             desligue a tensão agindo no interruptor omnipolar.
personas, animales o cosas que deriven del no poner a tierra
                                                                   N.B. Exclui-se toda e qualquer responsabilidade por prejuízos
el calentador y de realizar una instalación eléctrica que no
se ajuste a las normas vigentes.                                   causados a pessoas, animais ou coisas, devidos à falta de
                                                                   ligação à terra do aparelho e à realização de uma instalação
Comprobar que personal cualificado compruebe que la                eléctrica não conforme as normas em vigor.
instalación eléctrica es adecuada a la potencia máxima
absorbida por el aparato, indicada en la placa, comprobando        Faça verificar pelo pessoal profissionalmente qualificado que a
especialmente que la sección de los cables de la instalación es    instalação eléctrica seja adequada à máxima potência absorvida
idónea a la potencia absorbida por el aparato.                     pelo aparelho indicada na placa, verificando, designadamente,
Para la alimentación general del aparato desde la red eléctrica,   que a secção dos cabos da instalação seja adequada à potência
no se autoriza el uso de adaptadores, enchufes múltiples y/o
                                                                   absorvida pelo aparelho.
alargos.
                                                                   Para a alimentação geral do aparelho da rede eléctrica, não é
El uso de cualquier componente que utiliza energía eléctrica
supone el cumplimiento de algunas reglas básicas como:             consentido o uso de adaptadores, tomadas múltiplas e / ou
E                                                                     PT

- no tocar el aparato con partes del cuerpo mojadas o húmedas          O uso de qualquer componente que utiliza energia eléctrica
   y/o con pies desnudos;                                              comporta a observância de algumas regras fundamentais, como:
- no tirar de los cables eléctricos;                                   - não toque no aparelho com as partes do corpo molhadas ou
- no dejar expuesto el aparato a agentes atmosféricos (lluvia,            húmidas e/ou pés descalços;
   sol, etc.);                                                         - não puxe os cabos eléctricos;
- no permitir que el aparato sea usado por niños o por personas        - não deixe o aparelho exposto aos agentes atmosféricos
   inexpertas.                                                            (chuva, sol, etc.);
El cable de alimentación del aparato no será sustituido por el         - não deixe que crianças ou pessoas inexperientes usem o
usuario.                                                                  aparelho.
En caso de que se dañe el cable, apagar el aparato y, para             O usuário não deve substituir o cabo de alimentação do aparelho
sustituirlo, dirigirse exclusivamente a personal cualificado           Caso o cabo se estragar, desligue o aparelho e, para a sua
profesionalmente.                                                      substituição, dirija-se exclusivamente a pessoal
De decidir no utilizar el calentador por un cierto tiempo, convie-     profissionalmente habilitado.
ne apagar el interruptor eléctrico de alimentación a todos los         Quando decidir não utilizar o aparelho por certo período, é
componentes de la instalación que utilizan energía eléctrica.          oportuno que desligue o interruptor eléctrico de alimentação a
                                                                       todos os componentes da instalação que utilizam energia
3. 6 Conexión del gas                                                  eléctrica.

Determinar el diámetro del tubo según las normativas vigentes
Antes de instalar el aparato conviene soplar en el conducto del
                                                                       3. 6 Conexão gás
gas para eliminar posibles residuos de mecanizado.                     Determine o diâmetro do tubo segundo as normas vigentes. Antes
Conectar el calentador al tubo del gas de la instalación               de efectuar a instalação do aparelho é oportuno soprar no conduto
interior y introducir antes del aparato un grifo para interceptar      do gás para eliminar os resíduos de laboração.
y abrir el gas.                                                        Conecte o aparelho ao tubo do gás da instalação interna e
Los calentadores que funcionan con G.P.L. y que van                    introduza, a montante do aparelho, uma torneira para a
alimentados con bombonas dotadas de dispositivos de                    intercepção e a abertura do gás.
interceptación y regulación se enlazarán garantizando                  Os aparelhos que funcionam com G.L.P. e são alimentados por
condiciones de seguridad para las personas y el entorno.               garrafas provistas de dispositivos de intercepção e regulação,
Cumplir con las prescripciones vigentes.                               devem ser conectados de maneira a garantir condições de
Para el primer encendido del aparato, hacer que perso-                 segurança para as pessoas e o ambiente circunstante.
nal cualificado profesionalmente efectúe los controles                 Observe as prescrições das normas.
siguientes:                                                            Para a primeira colocação em serviço do aparelho, faça              13
- la estanqueidad interior y exterior del sistema de suministro        efectuar pelo pessoal profissionalmente qualificado as
  del gas;                                                             seguintes verificações:
- la regulación del caudal del gas según la potencia necesitada        - controlo da vedação interna e externa da instalação de adução
  por el aparato;                                                         do combustível;
- que el aparato está alimentado con el tipo de gas para el que        - controlo da circulação do combustível segundo a potência
  está preparado;                                                         que o aparelho exigir;
- que la presión de alimentación del gas está comprendida en           - que o aparelho seja alimentado pelo tipo de combustível para
  los valores que se indican en la placa;                                 que é predisposto;
- que el sistema de alimentación del gas está dimensionado             - que a pressão de alimentação do combustível seja incluída
  para el caudal necesario al aparato y que va dotado de todos            nos valores indicados na placa;
  los dispositivos de seguridad y control prescritos por las           - que a instalação de alimentação do combustível seja
  normativas vigentes.                                                    dimensionada para a capacidade necessária ao aparelho e
En caso de larga ausencia del usuario del aparato, cerrar el              que seja provisto de todos os dispositivos de segurança e
grifo principal de llegada del gas al aparato.                            controlo previstos nas normas em vigor.
No utilizar los tubos del gas como puesta a tierra de aparatos         Em caso de ausência prolongada do usuário do aparelho, è
eléctricos.                                                            preciso fechar a torneira principal de adução do gás do aparelho.
                                                                       Não utilize os tubos do gás como ligação à terra de aparelhos
3. 7 Conexión del agua                                                 eléctricos.

Empalmar el calentador a la red hídrica y montar un grifo de           3. 7 Conexão água
interceptación del agua antes del aparato (sumistrado
opcionalmente).                                                        Conecte o aparelho à rede hídrica e introduza uma torneira de
Mirando el aparato, la entrada de agua fría está a la derecha y        intercepção da água a montante do aparelho, (disponível a
la salida de agua caliente está a la izquierda.                        pedido).
Comprobar que los tubos de su instalación hídrica no se han            Olhando o aparelho, a entrada da água fria está à direita, a
usado como tomas de tierra de su instalación eléctrica o telefónica.   saída da água quente está à esquerda. Assegure-se de que os
No se adaptan en absoluto a este uso. Podrían producirse en            tubos da sua instalação hídrica não sejam usadas como
poco tiempo graves daños a los tubos y al aparato.                     tomadas de terra da sua instalação eléctrica ou telefónica.
                                                                       Não são absolutamente idóneas para este uso. Dentro em
                                                                       breve poder-se-iam estragar gravemente os tubos e o aparelho.
E                                                                    PT

3.8 Transformación del gas                                            3.8 Conversão gás
La operación de transformación del aparato de un gas de una           A operação de conversão do aparelho de um gás de uma família
familia a un gas de otra familia se puede realizar fácilmente,        para um gás de outra família, pode-se efectuar facilmente até
incluso con el aparato instalado.                                     tendo o aparelho instalado.
Se recuerda que la operación de transformación tiene que ser          Cabe lembrar que a operação de conversão deve ser efectuada
efectuada por personal habilitado y capacitado en conformidad         por pessoal habilitado e qualificado nos termos da lei n° 46 de
a la ley n° 46 del 5 de MARZO de 1990, además de respetar las         5 de março de 1990, mas é preciso respeitar também as
disposiciones contenidas en las normas UNI CIG7129 y 7131.            disposições incluídas nas normas UNI CIG129 e 7131.
Antes de llevar a cabo las operaciones de transformación del          Antes de se proceder às operações de conversão do gás, é
gas hay que desconectar la alimentación eléctrica del calentador      necessário desligar a alimentação eléctrica ao esquentador e
y cerrar el grifo del gas.                                            fechar a torneira do gás.

TRANSFORMACIÓN DE FUNCIONAMIENTO CON CONVERSÃO DE FUNCIONAMENTO A GÁS ME-
GAS METANO A GAS GPL                 TANO PARA GÁS GPL
La transformación se articula en las siguientes operaciones:          A conversão divide-se nas operações a seguir:
I - sustitución del inyector del quemador                             I – substituição dos injectores do queimador
II – montaje del puente de conexión en la tarjeta                     II – introdução da ligação em shunt na placa
III – puesta fuera de servicio del regulador de presión y             III – colocação fora de serviço do regulador de pressão e
regulación de la válvula de gas                                       regulação da válvula do gás

I - SUSTITUCIÓN DEL INYECTOR DEL QUEMADOR                             I – SUBSTITUIÇÃO DOS INJECTORES DO QUEIMADOR
a: destornillar los tornillos (1) de la cámara estanca (fig. 11)      a: desaparafuse os parafusos (1) da câmara estanque (fig. 11)
b: Para Idrabagno 13: desmontar el frontal de la cámara de            b: Para Idrabagno 13: desmonte a parte dianteira da câmara
     combustión destornillando los tornillos (2) (fig. 12)                de combustão desaparafusando os parafusos (2) (fig. 12)
b: Para Idrabagno 17: destornillar los tornillos de fijación          b: Para Idrabagno 17: desaparafuse os parafusos de fixação
     laterales del panel anterior y desengancharlo de la pared            laterais da faixa anterior e desengate-a da parede dianteira
     frontal de la cámara de combustión (fig. 12a)                        da câmara de combustão (fig. 12a)
c: destornillar los tornillos (3) que mantienen en posición la        c: desaparafuse os parafusos (3) que mantêm a vela na posição de
     bujía de encendido / detección y separarla de la rampa por-          ignição / detecção e afastá-la do tubo do injector (fig. 13-13a)
     ta inyector (fig. 13-13a)                                        d: desaparafuse a porca do tubo do gás
d: destornillar la tuerca de la rampa gas                             e: desaparafuse a contra-porca do queimador (fig. 14)
e: destornillar la contratuerca del quemador (fig. 14)                f. levante e retire o queimador
f: levantar y desmontar el quemador                                   Para Idrabagno 13:
Para Idrabagno 13:                                                    g: desaparafuse os parafusos que prendem o queimador no colector
g: destornillar los tornillos que fijan el quemador al colector       h: desaparafuse os injectores e substitua-os com os que se
h: destornillar los inyectores y sustituirlos con los suministrados       encontram no kit de conversão utilizando também as arruelas
     en el kit de transformación, utilizando también las arandelas        (presentes no kit)
     (presentes en el kit)                                            i: volte a montar o colector, o queimador, a câmara de combustão
i: volver a montar el colector, el quemador, la cámara de                 e a câmara estanque procedendo no sentido contrário
     combustión y la cámara estanca, actuando en sentido inverso      Para Idrabagno 17:
Para Idrabagno 17:                                                    l: desaparafuse os parafusos que prendem o queimador no
l: destornillar los tornillos que fijan el quemador al colector           colector
m: destornillar los inyectores y las arandelas y sustituirlos con     m: desaparafuse os injectores e as arruelas e substitua-os com
     los suministrados en el kit de transformación                        os que se encontram no kit de conversão
n: volver a montar el colector, el quemador, la cámara de             n: volte a montar o colector, o queimador, a câmara de combustão
     combustión y la cámara estanca, actuando en sentido inverso          e a câmara estanque procedendo no sentido contrário

II – MONTAJE DEL PUENTE DE CONEXIÓN EN LA TARJETA                     II – INTRODUÇÃO DO SHUNT NA PLACA
Para acceder a la tarjeta electrónica hay que abrir la carcasa y      Para chegar à placa electrónica, é preciso abrir o revestimento e
el panel de mandos siguiendo las indicaciones expuestas en el         o painel dos comandos seguindo as indicações do parágrafo 5.1
apartado 5.1                                                          a: introduza o shunt na posição GPL (JP1 fig. 15)
a: montar el puente de conexión en la posición GPL (JP1 fig. 15)      b: volte a fechar procedendo no sentido inverso
b: cerrar actuando en sentido inverso
                                                                      III – COLOCAÇÃO FORA DE SERVIÇO DO REGULADOR DE
III – PUESTA FUERA DE SERVICIO DEL REGULADOR DE                       PRESSÃO E REGULAÇÃO DA VÁLVULA DO GÁS
PRESIÓN Y REGULACIÓN DE LA VÁLVULA DE GAS                             a: introduza a tomada do manómetro na tomada de pressão
a: montar la toma del manómetro en la toma de presión (1) de               (1) da válvula do gás desapertando o parafuso (1, fig. 16)
     la válvula gas aflojando el tornillo (1, fig. 16)                b: retire a capa protectora (2, fig. 16)
b: quitar el capuchón de protección (2, fig. 16)                      c: abra uma torneira da água quente à máxima circulação, leve
c: abrir un grifo del agua caliente con la máxima presión,                 ao máximo valor o seleccionador de temperatura da água
     coloque el selector de temperatura de sanitario en el valor           do circuito sanitário, alimente electricamente a esquentador
     máximo, alimente eléctricamente l’aparato                        Regulação para o máximo:
Regulación para el máximo:                                            d: aparafuse a porca até ao fundo (3, fig. 17), até obter o valor
d: atornillar a fondo la tuerca (3, fig. 17) hasta obtener el valor        de pressão do gás indicado na tabela
     de presión del gas indicado en la tabla                          Regulação para o mínimo:
Regulación para el mínimo:                                            e: desligue um dos dois cabos eléctricos da bobina
e: desconectar uno de los dos cables eléctricos de la bobina          f: aparafuse e /ou desaparafuse o parafuso vermelho de
f: atornillar y/o destornillar el tornillo rojo de regulación del          regulação do mínimo (4, fig. 17) até obter o valor de pressão
     mínimo (4, fig. 17) hasta obtener el valor de presión del gas         do gás indicado na tabela
     indicado en la tabla                                             g: volte a montar a capa protectora (2, fig. 16)
g: volver a montar el capuchón de protección (2, fig. 16)             h: feche o parafuso da tomada de pressão da válvula do gás
h: cerrar el tornillo de la toma de presión de la válvula de gas           (1, fig. 16)
     (1, fig. 16)
E                                                                           PT

                     Idrabagno 13              Idrabagno 17                                  Idrabagno 13            Idrabagno 17
                 GPL G30/G31                  GPL G30/G31                                   GPL G30/G31             GPL G30/G31
presión                                                                      Pressão
máxima                27,8/35,5                  28,5/36                     máxima            27,8/35,5                   28,5/36
en el quemador        (283/362)                 (291/367)                    ao queimador      (283/362)                  (291/367)
mbar (mmCA)                                                                  mbar (mmCA)


                  Idrabagno 13                 Idrabagno 13                                  Idrabagno 13           Idrabagno 13
                 GPL G30/G31                  GPL G30/G31                                   GPL G30/G31            GPL G30/G31
presión                                                                      Pressão
                       4,7/6,3                       3                       mínima            4,7/6,3                        3
mínima
en el quemador         (48/64)                     (31)                      ao queimador      (48/64)                      (31)
mbar (mmCA)                                                                  mbar (mmCA)


                                                Idrabagno 13                        Idrabagno 17                         Idrabagno 13




                                                   2



           1                                                                                                                            3


 fig. 11                          fig. 12                                fig. 12a                              fig. 13


       Idrabagno 17
                                                                                                                                            15




 fig. 13a                           fig. 14                        fig. 15




                 1                                                                                         3
                                                               2




                                                                                                           4
                                                                              fig. 17




  fig. 16

N.B.: Se recuerda que para el funcionamiento con GPL hay                     N.B.: Cabe lembrar que, para o funcionamento com GPL, é
      que prever un regulador de presión del gas en la                             necessário prever um regulador de pressão do gás à
      alimentación del aparato, regulado con la presión de 28-                     alimentação do aparelho, regulado à pressão máxima
      30 mbar para el funcionamiento con gas butano y 37                           de 28-30 mbar para o funcionamento a gás butano e
      mbar para el funcionamiento con gas propano.                                 de 37 mbar para o funcionamento a gás propano.
E                                                                   PT

TRANSFORMACIÓN DE FUNCIONAMIENTO CON                                 CONVERSÃO DE FUNCIONAMENTO A GÁS GPL
GAS GPL A GAS METANO                                                 PARA GÁS METANO
La transformación se articula en las siguientes                      A conversão divide-se nas operações a seguir:
operaciones:                                                         I – substituição dos injectores do queimador
I - sustitución del inyector del quemador                            II – remoção do shunt da placa
II - desmontaje del puente de conexión de la tarjeta                 III – regulação da válvula do gás
III - regulación de la válvula de gas
                                                                     E’ necessário executar as mesmas operações que se podem
Se tienen que realizar las mismas operaciones descritas en los       encontrar nos pontos I e II descritas anteriormente
anteriores puntos I y II.
                                                                     III – REGULAÇÃO DA VÁLVULA DO GÁS
III -REGULACIÓN DE LA VÁLVULA DE GAS                                 a: introduza a tomada do manómetro na tomada de pressão
a: montar la toma del manómetro en la toma de presión (1) de              (1) da válvula do gás desapertando o parafuso (fig. 16)
     la válvula de gas aflojando el tornillo (fig. 16)               b: retire a capa protectora (2, fig. 16)
b: quitar el capuchón de protección (2, fig. 16)                     c: abra uma torneira da água quente à máxima circulação, leve
c: abrir un grifo del agua caliente con la máxima presión,                ao máximo valor o seleccionador de temperatura da água
     coloque el selector de temperatura de sanitario en el valor          do circuito sanitário, alimente electricamente a esquentador
     máximo, alimente eléctricamente l’aparato
                                                                     Regulação para o máximo:
Regulación para el máximo:                                           d: desaparafuse a porca (3, fig. 17) até obter o valor de pressão
d: destornillar la tuerca (3, fig. 17) hasta obtener el valor de        do gás indicado na tabela
   presión del gas indicado en la tabla.
                                                                     Regulação para o mínimo:
Regulación para el mínimo:                                           e: desligue um dos dois cabos eléctricos da bobina
e: desconectar uno de los dos cables eléctricos de la bobina         f: aparafuse e /ou desaparafuse o parafuso vermelho de
f: atornillar y/o destornillar el tornillo rojo de regulación del       regulação do mínimo (4, fig. 17) até obter o valor de pressão
   mínimo (4, fig. 17) hasta obtener el valor de presión del gas        do gás indicado na tabela
   indicado en la tabla                                              g: volte a montar a capa protectora (2, fig. 16)
g: volver a montar el capuchón de protección (2, fig. 16)            h: feche o parafuso da tomada de pressão da válvula do gás
h: cerrar el tornillo de la toma de presión de la válvula de gas        (1, fig. 16)
   (1, fig. 16)

      Después de cada intervención efectuada en el órgano de                Depois de ter efectuado qualquer intervenção no órgão
      regulación de la válvula de gas, hay que sellarlo con lacre.          de regulação da válvula do gás, volte a selar o mesmo
                                                                            com laca.

                       Idrabagno 13          Idrabagno 17                                 Idrabagno 13          Idrabagno 17
                          MTN                    MTN                                          MTN                   MTN
     presión                                                             Pressão
     máxima                 10,8                   12                    máxima                 10,8                 12
     en el quemador        (110)                 (122)                   ao queimador          (110)                (122)
     mbar (mmCA)                                                         mbar (mmCA)



                      Idrabagno 13          Idrabagno 17                                  Idrabagno 13          Idrabagno 17
                          MTN                   MTN                                           MTN                   MTN
     presión                                                            Pressão
     mínima                 1,6                   1,5                   mínima                  1,6                   1,5
     en el quemador        (16)                  (15)                   ao queimador           (16)                  (15)
     mbar (mmCA)                                                        mbar (mmCA)


Después de efectuar la puesta en funcionamiento del                  Após ter efectuado a entrada em funcionamentoi do
aparato, hay que controlar con una solución jabonosa la              aparelho, é preciso verificar com uma solução saponácea
perfecta estanqueidad de las partes de gas desmontadas.              a vedação perfeita das partes gás desmontadas.

ATENCIÓN - IMPORTANTE                                                ATENÇÃO - IMPORTANTE
En la etiqueta adhesiva de “Aparato transformado” hay que            Deve-se escrever na placa adesiva entregue: “Aparelho
escribir la fecha de la efectiva transformación, el nombre y la      convertido”, a data em que ocorreu a conversão, o nome e a
firma de quien ha efectuado la operación, pegándola cerca de         assinatura de quem tiver efectuado a operação, e colar a mesma
la placa ya existente.                                               perto da placa preexistente.
También hay que pegar la etiqueta adhesiva de “Transformado          Além disso cole a etiqueta adesiva “Convertido para gás...”
a gas...” superponiéndola a la que ya está.                          colocando-a em cima daquela preexistente.
E                                               PT

3.9 Circuito hidráulico                         3.9 Circuito hidráulico

Leyenda:                                        Legenda:
1   Termostato límite                           1    Termóstato limite
2   Sonda NTC                                   2    Sonda NTC
3   Presostato diferencial                      3    Comutador de pressão ar
4   Ventilador                                  4    Ventilador
5   Intercambiador                              5    Permutador
6   Quemador principal                          6    Combustor
7   Limitador                                   7    Limitador
8   Gas                                         8    Gás
9   Flusostato                                  9    Fluxômetro
10 Entrada agua fria                            10 Entrada água fria
11 Salida agua caliente                         11 Saída água quente




                                       3




                             2
                                                                         4
                                                                               17
                                                                         5


                                                                         6


                             1                                           7

                                                                         8



                                                                         9




                                           11           10

                             fig. 18
E                                                   PT

3.10 Esquema eléctrico funcional                     3.10 Diagrama eléctrico funcional

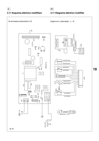
    Se aconseja la polarización L-N                  Sugere-se a polarização L – N




     fig. 19



Leyenda:                                             Legenda:
TR1            Potenciometro selección temperatura   TR1        Potenciômetro selecção temperatura
TR2            Selector apagado/reset-ON             TR2        Seleccionador desliga/liga (OFF-ON)
JP 1           Puente selección MTN -GPL             JP 1       Ponte selecção MTN -GPL
P.F.           Presostato humos                      P.F.       Comutador de pressão fumos
T.L.           Termostato limíte                     T.L.       Termóstato limite
SAN            Flusostato sanitario                  SAN        Fluxômetro circuito sanitário
F1             Fusible                               F1         Fusível
E.A.R.         Electrodo encendido/detección         E.A.R.     Eléctrodo ignição/detecção
RL1            Relé mando ventilador                 RL1        Relé ventilador
RL2            Relé consentimiento encendido         RL2        Relé comando ignição
MOD            Modulador                             MOD        Modulador
V              Ventilador                            V          Ventilador
IWHO1X         Tarjeta electrónica                   IWHO1X     Cartão de comando
T1             Transformador                         T1         Transformador
OPE            Operador                              OPE        Operador válvula do gás
CN1-CN7 Conectores                                   CN1-CN7 Conectores de conexão
T2             Transformador de encendido            T2         Transformador de ignição
fig. 20
                                             marr—n/castanha
                                                azul/azul
                                            violeta/roxo
                                            violeta/roxo
                                            rojo/vermelho
                                            rojo/vermelho
                                                      gris/cinzento
                                                      gris/cinzento
19                                            negro/preto
                                              negro/preto
                                            blanco/branco
                                            blanco/branco




                                azul/azul
             marr—n/castanha
                               rosa/rosa
                                Sugere-se a polarização L – N                       Se aconseja la polarización L-N
     3.11 Diagrama eléctrico multifilar                                    3.11 Esquema eléctrico multifilare
                                                                      PT                                              E
E                                                                                                                                          PT

4 PUESTA EN MARCHA 4 COLOCAÇÃO EM
                   SERVIÇO
A = interruptor alimentación eléctrica                                                                                                                                            C                         A = interruptor de alimentação eléctrica
B = selector de temperatura                                                                                                                                                                                 B = regulação da temperatura da água
C = led verde                                                                                                                                                                                               C = led verde
D = led rojo                                                                                                                                                                                                D = led vermelho

Este es un aparato de tipo C cuyo cir-                                                                                                                                                                      O aparelho é do tipo C, isto significa que
cuito de combustión es estanco                                                                                                                                                                              o circuito de combustão é estanque no
respecto al local donde se instala. Lleva                                                                                                                                                                   que diz respeito ao aparelho é provisto
un ventilador situado inmediatamente                                                                                                                                                                        de um ventilador posto logo a jusante
                                                                                            A                                                                                     B
después de la cámara de combustión.                                                                                                                                                                         da câmara de combustão.
                                                                                                                                            D
                                             fig. 21

IMPORTANTE:                                                                                                                                                                                                 IMPORTANTE:
                                                                                       Diagrama IDRABAGNO 13 e.s.i.
En el caso de extracción de agua muy                                          75
                                                                                                                                                                                                            Em caso de procuras de água muito
                                               temperatura/temperatura (°C)




bajas, en el orden de los 2-2,5 l/min. y/o                                    70
                                                                                                                                                                                                            baixas, cerca de 2-2,5 l/min. e /ou em
en condiciones de baja presión del agua                                       65                                                                                                                            condições de baixa pressão da água de
de red y con el potenciómetro                                                 60                                                                                                                            rede e, tendo o potenciômetro seleccionado
seleccionado a la temperatura máxima,                                         55
                                                                                                                                                                                                            na máxima temperatura a modulação já
la modulación no está en condiciones                                          50
                                                                                                                                                                                                            não é capaz de controlar optimamente a
de controlar la temperatura en modo                                           45
                                                                                                                                                                                                            temperatura, pode portanto verificar-se uma
                                                                              40

óptimo; puede verificarse entonces un                                                                                                                                                                       ignição e um apagamento repetidos do
                                                                              35

encendido y apagado repetido del                                                   0        1       2       3       4       5       6       7        8        9        10    11        12        13    14
                                                                                                                                                                                                            combustor com variações oscilantes da
quemador con variaciones oscilantes de                                                                              caudal/circulação l/min                                                                 temperatura.
la temperatura.                                                                                                                                                                                             Sugere-se reduzir de alguns graus a
                                                                                       Diagrama IDRABAGNO 17 e.s.i.
Se aconseja reducir unos grados la tem-                                                                                                                                                                     temperatura exigida, virando o manípulo
                                                                              75

peratura requerida girando la manopla                                                                                                                                                                       B no sentido contrário ao do ponteiro
                                              temperatura/temperatura (°C)




                                                                              70


del potenciómetro B hacia la izquierda.                                       65
                                                                                                                                                                                                            do relógio.
                                                                              60




4. 1 Principio de                                                                                                                                                                                           4. 1 Funcionamento
                                                                              55


                                                                              50



funcionamiento                                                                45
                                                                                                 E’ um aparelho com variação
                                                                              40


Los calentadores son aparatos con                                                                automática de potência do tipo
                                                                              35



variación automática de potencia de tipo                                      30
                                                                                                 “TERMOSTÁTICA”, isto é capaz de
"TERMOSTATICA", es decir capaces de
                                                                                   0    1       2
                                                                                                 adequar o consumo do gás à
                                                                                                        3   4   5       6       7       8   9   10       11       12   13   14    15        16    17   18



                                                              caudal/circulação l/min            quantidade de água exigida.
adaptar el consumo de gas (llama mo-
                                            fig. 22                                              A temperatura da água procurada va-
dulante) a la extracción de agua
necesaria en cada caso.                                                                          ria de 58°C a 40°C, isto segundo a
La temperatura del agua varía de 58°C a 40°C, en función de la           posição do potenciômetro de selecção da temperatura.
posición del selector de temperatura.                                    Este aparelho, diferentemente dos aparelhos tradicionais de
Este calentador, a diferencia de los calentadores tradicionales de chama fixa, é provisto de uma válvula moduladora, que melhora
llama fija, lleva una válvula moduladora, que optimiza las as suas prestações, visto que consente o funcionamento do
prestaciones del calentador, ya que permite que el aparato funcione aparelho com uma pressão da água e uma circulação menores,
con menos presión de agua y menos caudal modulando la llama modulando a chama segundo a quantidade da água procurada,
en relación a la cantidad de agua tomada, para mantener con- de forma a manter a temperatura constante (veja o diagrama).
stante la temperatura del agua suministrada (véase el diagrama). Estes aparelhos com modulação de chama são particularmente
Estos aparatos de llama modulante son muy adecuados para usarlos adequados para ser empregados com torneiras modernas como
con grifos modernos, como mezcladores mecánicos y termostáticos. misturadores mecânicos e / ou termostáticos.
El aparato está equipado con un dispositivo de encendido O aparelho é provisto com uma ignição automática mediante
automático de ionización de llama. Cada vez que de pide agua, ionização de chama. Cada vez que se verificar a procura de
la llama del quemador se enciende automáticamente y água, a chama do combustor acende-se automaticamente e fica
permanece así durante el funcionamiento.                                 acendida durante o funcionamento.
E                                                                         PT

Diagrama campo de toma                                                     Diagrama do campo de procura
Los diagramas que se muestran a continuación indican el                    Os diagramas mencionados de seguida indicam o campo de
campo de trabajo de la modulación electrónica con que está                 trabalho da modulação electrónica que constitui o equipamento
equipado el aparato. Utilizando el mando de selección de la                do aparelho. Agindo no manípulo de selecção da temperatura
temperatura (B) se puede seleccionar la temperatura del agua               (B) é possível seleccionar a temperatura da água quente
caliente requerida entre un mínimo de 40° y un máximo de                   pretendida, entre um mínimo de 40° e um máximo de 58°C.
58°. Colocando el mando (B) en una posición intermedia, se                 Virando o manípulo (B) para uma posição intermédia, é possível
puede obtener una temperatura del agua suministrada                        obter uma temperatura da água fornecida incluída entre os
incluida entre los valores de mínimo y de máximo que se                    valores de mínimo e de máximo seleccionáveis.
pueden seleccionar. Las curvas extremas de los diagramas                   As curvas extremas dos diagramas referem-se às temperaturas
se refieren a las temperaturas obtenidas dependiendo del                   obtidas em função da circulação da água com manípulo (B) na
caudal de agua, con el mando (B) en la posición de mínimo                  posição de mínimo (40°C) ou de máximo (58°C). As temperaturas
(40°) o de máximo (58°). Las temperaturas indicadas se                     indicadas referem-se à condição de regime estável com a tem-
refieren a la condición de régimen estable con una tempera-                peratura da água fria de alimentação de 15 ± 1 °C, com tolerância
tura del agua fría de alimentación de 15 ± 1°C, con una                    de ± 0,5 l/min da circulação da água fornecida e de ± 2°C da
tolerancia de ± 0,5 l/min del caudal de agua suministrada y                temperatura da água quente obtida. Os valores de temperatura
de ± 2°C de la temperatura del agua caliente obtenida. Los                 indicados nos diagramas são levantados na conexão de saída
valores de la temperatura indicados en los diagramas se                    da água quente do esquentador.A presença do limitador de
miden en el racor de salida del agua caliente del calentador.              circulação consente manter constantemente regulável, dentro
La presencia del limitador de caudal permite mantener                      dos limites indicados, a temperatura de regulação da água
constantemente regulable, en los límites indicados, la tem-                quente fornecida.
peratura de regulación del agua caliente suministrada.                     Por conseguinte o campo de trabalho consentido (com
Por tanto el campo de trabajo permitido (con limitador activado)           limitador inserido) é o delimitado pelas curvas e pela
es el delimitado por las curvas y por la vertical trazada en               vertical traçada em correspondência do valor do limitador
correspondencia al valor del limitador del caudal de agua.                 de circulação da água.

4.2 Operaciones preliminares                                               4.2 Uso do aparelho
- Comprobar que la llave del gas y todos los grifos del uso del            - Assegure-se de que a torneira do gás e todas as torneiras de         21
  agua está cerrados;                                                        utilização da água estejam fechadas;
- abrir la llave del contador del gas o de la bombona del gas de           - abra a torneira do contador do gás ou da garrafa de petróleo
  petróleo licuefacto (G.P.L.);                                              liquefeito (G.L.P.);
- abrir el grifo situado inmediatamente antes del calentador en            - abra a torneira, posta imediatamente antes do aparelho no
  el tubo de llegada del gas;                                                tubo de entrada do gás;
- comprobar que el aparato está bajo tensión eléctrica (controlar          - assegure-se de que o aparelho esteja sob tensão eléctrica
  fase, neutro, y tierra);                                                   (controle fase, neutro e terra);
- cuando el aparato está alimentado eléctricamente, el led verde           - quando o aparelho estiver alimentado o led verde lampeja com
  centellea con una frecuencia de 1 seg. encendido 5 seg. apagado,           frequência de 1 seg. ligado, 5 seg. desligado, vire o manípulo (A)
  coloque el mando (A) en la posición (I), el led verde centellea con la     para posição (I) o led verde lampeja com a mesma frequência. Ao
  misma frecuencia. Cuando se abre el grifo del agua caliente, la            abrir a torneira de preocura da água quente, o cartão electrónico
  tarjeta electrónica inicia la secuencia de encendido después de haber      começa a sequência de ignição depois da chama ter sido detectada;
  detectado la llama; el led verde de centelleante pasa a fijo. Al final     o led verde de lampejante torna-se fixo. Quando o pedido de procu-
  de la demanda de toma, el aparato se pone en posición de stand-            ra tiver acabado, o aparelho põe-se na posição de stand-by [em
  by, el led verde centellea para señalar que el aparato se encuentra        espera] o led verde lampeja para sinalar que o aparelho está
  disponible para otras tomas;                                               disponível para as procuras sucessivos;
- en el caso de que no se enciende el quemador en un tiempo                - ese, depois de máximo 10 segundos, não houver a ignição do
  máximo de 10 segundos, el led rojo se ilumina. Para restablecer            combustor, o led vermelho ilumina-se.
  el funcionamiento del aparato hay que intervenir manualmen-                Para restabelecer o funcionamento do aparelho é necessário que
  te girando la lámpara (A) hacia la posición (O) y luego hacia              intervenha manualmente virando a lâmpada (A) para a posição (O)
  la posición (I). Si persiste la intervención del indicador lumino-         e depois para a posição (I). Se a intervenção do indicador
  so, se aconseja requerir la intervención de un técnico                     luminoso persistir, sugere-se pedir a intervenção de um técnico
  especializado de nuestro servicio de asistencia técnica. En el             especializado do nosso serviço de assistência técnica. Caso
  caso de apagado accidental del quemador principal durante                  o combustor principal se apagar acidentalmente durante o
  el normal funcionamiento, se prevé un intento para volver a                funcionamento normal, é prevista uma tentativa de re-ignição.
  encender. Si en el plazo de 10 segundos el aparato no se                   Se, dentro de 10 segundos, o aparelho não voltar a funcionar, o
  vuelve a poner en funcionamiento, el led rojo se iluminará.                led vermelho ilumina-se.
- en caso de que falte accidentalmente energía eléctrica, las              - caso faltasse acidentalmente a energia eléctrica, as válvulas
  electroválvulas interceptan el caudal del gas; al volver la                de solenóide interceptam o fluxo do gás; quando a energia
  energía eléctrica se repite la secuencia de encendido;                     eléctrica voltar, repete-se a sequência de ignição;
E                                                                         PT

- el presostato de aire vigila la evacuación correcta de                  - a presença do comutador de pressão do ar vigia a correcta
  los productos de la combustión y la aspiración del aire                   eliminação dos produtos da combustão e a aspiração do ar
  comburente;                                                               comburente;
- ante la eventualidad de anomalías en los conductos de                   - na eventualidade de anomalias nos condutos de descarga e
  descarga y aspiración, el presóstato detiene el flujo del gas             aspiração, o comutador de pressão impede o afluxo do gás
  hacia quemador principal. La anomalía desaparece, el aparato              ao combustor principal. Quando a anomalia desaparecer, o
  retoma su funcionamiento normal.                                          aparelho volta a funcionar.

Uso del potenciómetro de regulación                                                              Uso do potenciômetro de regulação
de la temperatura del agua (fig. 23)                                                C            da temperatura da água (fig. 23)
Girando la manopla B es posible                                                                  Virando o manípulo B é possível
seleccionar la temperatura del agua                                                              seleccionar a temperatura da agua
caliente requerida. La temperatura                                                               quente exigida.
requerida puede ser suministrada                                                                 A temperatura pretendida pode ser
con una tolerancia de +/–2 °C                                                                    fornecida com uma tolerância de ± 2°C
respecto al valor indicado en el                                                                 no que diz respeito ao valor indicado no
diagrama (fig. 22).                                                                              diagrama (fig. 22).
                                                     A                               B
DISPOSITIVO PARA EL CONTROL DE                                        D                          DISPOSITIVO PARA O CONTROLO
LA SOBRETEMPERATURA DEL fig.23                                                                   DA SOBRETEMPERATURA DEL
AGUA                                                                                             ÁGUA
El aparato está equipado con un dispositivo que controla la tem-          O Aparelho é provisto de um dispositivo que controla a tempe-
peratura del agua inmediatamente a la salida del cambiador de             ratura da água logo na saída do permutador de calor. O dispo-
calor. El dispositivo está constituido por un termostato de               sitivo é constituído por um termóstato de segurança que inter-
seguridad que interrumpe el funcionamiento del aparato                    rompe o funcionamento do aparelho, interceptando o fluxo do
interceptando el flujo del gas hacia el quemador principal, cuando        gás ao combustor principal, quando a água que corre no seu
el agua que corre en su interior supera un valor de temperatura           interior superar o valor de temperatura preestabelecido. Na
prefijado. Ante la eventualidad de la intervención del dispositivo,       eventualidade do dispositivo intervir, o aparelho não funciona
el aparato no funciona pero el led rojo centellea con una                 mas o indicador luminoso vermelho acende-se lampejando com
frecuencia de 0,5 seg.                                                    uma frequência de 0,5 segundos.
Para reactivar el funcionamiento del aparato, es preciso inter-           Para restabelecer o funcionamento do aparelho é necessário
venir manualmente colocando el mando A en la posición O y                 que intervenha manualmente virando o manípulo A para O e
leugo en la posición I. Si se verificara una constante repetición         depois para a posição I.
de la intervención del dispositivo, será necesario solicitar la           Se a intervenção do dispositivo se repetir continuamente, é
intervención de un técnico cualificado que forme parte de nuestro         necessário que peça a intervenção de um técnico qualificado
servicio de asistencia técnica. Para la puesta fuera de servicio          pertencente ao nosso serviço de assistência técnica.
del aparato, interrumpir la alimentación eléctrica, (interruptor
A) e interceptar el gas.                                                  Se permanecerem as probabilidades que no ambiente onde
                                                                          estiver instalado o aparelho a temperatura possa descer abaixo
Si existe la probabilidad de que en el ambiente donde se ha               do zero, é necessário esvazia-lo de toda a água contida.
instalado el aparato, la temperatura pueda disminuir por debajo           Para o efeito, feche a torneira de alimentação da água fria e
del cero, hay que vaciarlo de toda el agua contenida.                     abra as torneiras do uso água quente e fria.
Para ello hay que cerrar el grifo de alimentación de agua fría y
abrir los grifos de suministro de agua caliente y fría.
E

Para entender mejor las señalizaciones luminosas del led, hay que hacer referencia a la seguiente tabla:
 ESTADO                    LED VERDE               LED ROJO            SELECTOR            NOTA

 OFF                       Centelleante            Apagado             OFF/RESET
                           ON 1 seg
                           OFF 5 seg

 ON                        Centelleante            Apagado             ON             la diferencia entre OFF y
 con presencia de llama    ON 1 seg                                                   ON es indicada por la
 sin anomalías             OFF 5 seg                                                  posición del selector

 ON                        Encendido               Apagado             ON
 con presencia de llama
 sin anomalías

 ON                        Apagado                 Encendido           ON
 anomalía:
 bloqueo llama

 ON                                                Apagado             Centelleante   ON
 anomalía:                 ON 0,5 seg
 Termostato límite         OFF 0,5 seg

 ON                                                Centelleante        Apagado        ON
 anomalía:                 ON 0,5 seg
 Presión aire              OFF 0,5 seg

 ON                        Centelleante            Centelleante        ON             encendido de los led
 anomalía:                 ON 0,5 seg              ON 0,5 seg                         en sincronía
 Sonda temperatura         OFF 0,5 seg             OFF 0,5 seg


                                                                                                                  23
PT

Para compreender melhor as sinalizações luminosas dos leds, faça referência à tabela a seguir:
 ESTADO                    LED VERDE            LED VERMELHO      SELECCIONADOR            NOTA

 OFF                       Lampejante           Desligado         OFF/RESET
                           ON 1 seg
                           OFF 5 seg

 ON                        Lampejante           Desligado         ON                  a diferenciação OFF e ON
 sem presença de chama     ON 1 seg                                                   é indicada na posição do
 sem anomalias             OFF 5 seg                                                  seleccionador

 ON                        Ligado               Desligado         ON
 com presença de chama
 sem anomalias

 ON                        Desligado            Ligado            ON
 anomalía:
 bloqueio chama

 ON                                             Desligado         Lampejante          ON
 anomalía:                 ON 0,5 seg
 termóstato limite         OFF 0,5 seg

 ON                                             Lampejante        Desligado           ON
 anomalía:                 ON 0,5 seg
 pressão ar                OFF 0,5 seg

 ON                        Lampejante           Lampejante        ON                  ignição dos leds em
 anomalía:                 ON 0,5 seg           ON 0,5 seg                            sincronia
 sonda temperatura         OFF 0,5 seg          OFF 0,5 seg
E                                                                    PT

5 MANTENIMIENTO                                                      5 MANUTENÇÃO
Para usar correctamente el aparato hacerlo controlar por perso-      Para um uso correcto no decorrer do tempo, faça executar um controlo
nal cualificado al menos una vez al año.                             do aparelho pelo pessoal qualificado pelo menos uma vez por ano.
Antes de efectuar cualquier limpieza, mantenimiento, apertura        Antes de efectuar qualquer operação de limpeza, manutenção,
o desmontaje de los paneles del calentador, apagar el aparato        abertura ou desmontagem dos painéis do aparelho, desligue o
con el interruptor omnipolar situado en la línea de alimentación     aparelho agindo no interruptor omnipolar previsto na linha de
eléctrica (véase párrafo 3.2) y cerrar el grifo del gas.             alimentação eléctrica (veja o parágrafo 3.2) e feche a torneira do gás.
En especial controlar el quemador                                                               Designadamente controle o combustor
principal y la llama piloto, los electrodos                                                     principal, o eléctrodo de ignição e detecção,
de encendido y de medición, la válvula                                                          a válvula de segurança e a vedação do cir-
de seguridad y la estanqueidad del cir-                                                         cuito do gás. Verifique as secções de
cuito de gas. Controlar las secciones de                                                        passagem dos fumos do permutador, o
paso de los humos del intercambiador.                                                           funcionamento correcto do ventilador, o
Para limpiar los paneles exteriores                                                             funcionamento do comutador de pressão
utilizar un paño empapado en agua y                              A                              do ar e o conduto especial.
jabón. No utilizar disolventes, polvos o                                                        Para efectuar a limpeza dos painéis
esponjas abrasivas.                                     A                                       externos, utilize um pano embebido em
No limpiar el aparato y/o sus partes                                                            água e sabão. Não utilize produtos
con       sustancias           fácilmente fig.24                                                solventes, pós e esponjas abrasivas.
inflamables (ejemplo: gasolina,                                                                 Não efectue a limpeza do aparelho e/ou
alcoholes, nafta, etc.).                                                                        das suas partes com substâncias fa-
                                                                                                cilmente inflamáveis ( por exemplo:
                                                                                                gasolina, álcool, gasóleo, etc.).
5. 1 Para quitar la capa
y abrir el tablero de                                                    B
                                                                                                5. 1 Desmontagem do
mandos
                                                              B                                 revestimento
Para desmontar la tapa, hay que proce-
der como sigue:                                                                                 Para desmontar o revestimento proce-
- quitar la energía eléctrica con el                                                            da segundo referido de seguida:
  interruptor omnipolar                                                                         -   desligue a energia eléctrica agindo
- quitar los dos tornillos A (fig. 24)                                                              no interruptor omnipolar
- desplazar hacia adelante la carcasa                                                           -   retire os dois parafusos A (fig. 24)
                                            fig. 25                                             -   desloque o revestimento para
  (fig. 24)
- mover hacia arriba la carcasa para                                                                frente (fig. 24)
  soltar los ganchos superiores de la                                                           -   desloque o revestimento para o
  misma (fig. 24)                                                                                   alto, soltando-os dos ganchos
                                                                                                    superiores (fig. 24)
Para abrir el tablero de mandos proce-
der como sigue:                                                                                 Para abrir o painel de comandos pro-
- quitar los tornillos B (fig. 25)                                                              ceda segundo descrito de seguida:
- hacer desplazar el tablero de mandos                                                          -    retire os parafusos B (fig. 25)
  hacia el exterior y hacerlo girar hasta                                                       -    deixe deslizar o painel de
  la posición de detención (fig. 25)                                                            comandos para o exterior fazendolo
                                                                                                virar até à posição de parada (fig. 25)
Acceso a la tarjeta electrónica y de
modulación                                                                                      Acesso ao cartão electrónico e de
                                                                                                modulação
IMPORTANTE:
                                            fig. 26
antes de actuar en el calentador,
desconectar la alimentación eléctrica con el interruptor omnipolar   IMPORTANTE:
montado en la línea eléctrica de alimentación del calentador.        antes de intervir no aparelho, desligue a alimentação eléctrica
Para acceder al equipo electrónico, quitar la capa y abrir el        através do interruptor omnipolar previsto na linha eléctrica de
tablero de mandos como indicado en el párrafo 5.1.                   alimentação.
Abrir el tablero de mandos como descrito en el párrafo 5.1, quitar   Para chegar à aparelhagem eléctrica, retire o revestimento e
la tapa indicada en la fig. 26 y acceder entonces a la placa.        abra o painel de comandos segundo indicado no parágrafo 5.1.
                                                                     Retire a tampa indicada na fig. 26 chegando, portanto, ao cartão.
E                                                                      PT

5. 2 Anomalias: causas y remedios                                      5. 2 Anomalias: causas e remédios
Para que el calentador funcione correctamente y para alargar           Para um bom funcionamento do aparelho, para prolongar a sua
su duración y para que funcione siempre en unas condiciones            duração e para que funcione sempre nas melhores condições
de seguridad perfectas, al menos una vez al año conviene hacer         de segurança, é oportuno, pelo menos uma vez por ano, que
inspeccionar el aparato por personal cualificado. Se tratará de        faça inspeccionar o aparelho pelo pessoal qualificado. Normal-
efectuar las operaciones siguientes:                                   mente tratar-se-á de efectuar as seguintes operações:
- eliminación de posible oxidación de los quemadores;                  - remoção de eventuais oxidações dos combustores;
- extracción de posibles incrustaciones del electrodo;                 - remoção de eventuais incrustações do eléctrodo;
- limpieza de la cámara de combustión;                                 - limpeza da câmara de combustão;
- control del encendido, apagado y funcionamiento del aparato;         - controlo da ignição, apagamento e funcionamento do aparelho;
- control del funcionamiento correcto del ventilador;                  - controlo do funcionamento correcto do ventilador;
- control del presostato del aire;                                     - controlo do comutador de pressão do ar;
- control de los conductos de descarga de los humos y                  - controlo dos condutos de descarga dos fumos,
  aspiración agua.                                                       aspiração ar.
Atención: las indicaciones siguientes se dirigen exclusivamente        Atenção: as indicações a seguir são dirigidas unicamente aos
a técnicos cualificados y autorizados para intervenir en el aparato.   técnicos qualificados e autorizados a intervir no aparelho.




 E

   ANOMALIAS                                      CAUSAS                                   REMEDIOS

   no se enciende el                              - falta alimentación                    - conectar a la red
   calentador                                       eléctrica
                                                  - falta alimentación gas                - abrir gas
                                                  - aire en la tubería del gas
                                                  - led verde apagado
                                                                                          - evacuar
                                                                                          - llamar al centro de Asistencia
                                                                                                                                        25
   no hay chispa pero el ventilador               - presostato averiado                   - sustituir
   funciona                                       - tubo de presostato                    - comprobar - acoplar -
                                                    no conectado o cortado                  sustituir
                                                  - electrodo de encendido/detección      - sustituir
                                                    averiado
                                                  - cable de electrodo                    - sustituir - conectar
                                                    interrumpido o mal conectado
                                                  - tubos de aspiración y descarga        - comprobar y arreglar
                                                    mal acoplados
                                                  - tubos de aspiración y descarga        - comprobar y arreglar
                                                    parcialmente ostruidos

   no se enciende el quemador                     - electrodo de encendido/detección      - comprobar - sustituir
                                                    averiado
                                                  - cable de electrodo                    - comprobar - sustituir
                                                    interrumpido o mal conectado
                                                  - tarjeta electrica no detecta          - comprobar los contactos de los
                                                    la llama                                conectores y de ser necesario
                                                                                            sustituir la tarjeta
                                                  - electroválvula principal              - controlar y de ser necesario
                                                    no abre                                 sustituir

   no se apaga el quemador                        - en la versión de GPL                  - regular y de ser necesario
   al cerrar el agua                                controlar la presión                    sustituir el regulador de
                                                    di alimentación del gas                 presión de la bombona
                                                  - flusostato averiado                   - sustituir
   intentos repetidos de encendido                - tubos del conducto                    - controlar y ajustar
                                                    especial de descarga/aspi-
                                                    ración mal acoplados

   llama del quemador irregular                   - conducto de descarga/aspiración       - controlar la estanqueidad del
   y el aparato luego se bloquea                    mal acoplados                           conducto
PT

 ANOMALIAS                           CAUSAS                                 REMÉDIOS

 O esquentador não se acende         - falta a alimentação eléctrica        - ligue à rede
                                     - falta a alimentação do gás           - abra o gás
                                     - ar nos tubos do gás                  - abra o respiradouro
                                     - luz verde apagada                    - chame o centro de assistência

 Não há presença de centelha mas o   - comutador de pressão estragado       - substitua
 ventilador funciona                 - pequeno tubo do comutador de         - verifique - introduza -
                                       pressão não conectado ou cortado       substitua
                                     - eléctrodo de ignição/detecção        - substitua
                                       partido
                                     - cabo do eléctrodo interrompido       - substitua - conecte
                                       ou mal conectado
                                     - tubo de aspiração e descarga         - verifique e ajuste
                                       mal conectados
                                     - tubos de aspiração ou descarga       - verifique e ajuste
                                       parcialmente obstruídos

 O combustor não se acende           - eléctrodo de ignição/detecção        - verifique - substitua
                                       partido
                                     - cabo eléctrodo interrompido          - verifique - substitua
                                       ou mal conectado
                                     - cartão electrónico não detecta       - verifique os contactos dos conectores
                                       a chama                                e, se for necessário, substitua o cartão
                                     - válvula de solenóide principal       - controle e, se for necessário, substitua
                                       não abre

 O combustor não se apaga quando     - na versão GLP, controle a pressão    - regule e, se for o caso, substitua o
 se fechar a água                      de alimentação do gás                  regulador de pressão da garrafa
                                     - fluxômetro avariado                  - substitua

 Tentativas de ignição repetidas     - tubos do conduto especial de         - controle e repare
                                       descarga / aspiração mal inseridos

 Chama do combustor irregular e o    - conduto de descarga / aspiração      - controle a vedação do conduto
 aparelho sucessivamente apaga-se      não instalado correctamente
Codice 10028489 - Ed. 1




                        DOMOTERMIA, S.L. c/ Acer, 30-32, Edificio SERTRAM, 08038 BARCELONA,
                                   Teléfono 93.223.39.88* - Telefax 93.223.34.83
                        El Teléfono de Atención al Cliente en España es 902 446 446

 La firma Beretta en su constante mejora del producto, se reserva la posibilidad de modificar los datos de esta documentación
en cualquier momento, sin previo aviso. La presente documentación solo tiene carácter informativo y no puede ser considerado
                                          como contrato, ni confrontación a terceros.


                                 GALECIA - Produtos para a Indústria a Construção, Lda.
                         Rua dos Combatentes, 681 - Fajozes - 4485 - 093 Vila Do Conde - Portugal
                                     Tel. (351) 252 662790 - Fax (351) 252 662795

Beretta reserva-se, em qualquer momento e sem aviso prévio, alterar as características e os dados no presente opúsculo a fim
      de melhorar os seus produtos. Este opúsculo, portanto, não pode ser considerado um contracto para com terceiros.

13 esi 17esi

  • 1.
    E MANUAL DE INSTALACIÓN PT MANUAL DO INSTALADOR Idrabagno 13-17 e.s.i. 1
  • 2.
    E El calentador Idrabagno 13-17 e.s.i. es conforme a los requisitos esenciales de las siguientes Directivas: - Directiva gas 90/396/CEE - Directiva Compatibilidad Electromagnética 89/336/CEE - Directiva baja tensión 73/23/CEE 0051 por lo tanto es titular de la marca CE 51AP274 INDICE 1 ADVERTENCIAS Y SEGURIDADES pag. 4 2 CARACTERISTICAS TECNICAS pag. 6 2.1 Datos tecnicos pag. 6 2.2 Dimensiones y pesos pag. 6/8 2.3 Elementos funcionales del aparato pag. 8 3 INSTALACION pag. 9 3. 1 Normativas pag. 9 3. 2 Fijación a la pared pag 9 3. 3 Evacuación de los productos de la combustión pag. 10 3. 4 Ventilación de los locales pag. 12 3. 5 Conexión eléctrica pag. 12 3. 6 Conexión del gas pag. 13 3. 7 Conexión del agua pag. 13 3. 8 Transformación del gas pag. 14 3. 9 Circuito hidráulico pag. 17 3.10 Esquema eléctrico funcional pag. 18 3.11 Esquema eléctrico multifilare pag. 19 4 PUESTA EN MARCHA pag. 20 4. 1 Principio de funcionamiento pag. 20 4. 2 Operaciones preliminares pag. 21 5 MANTENIMIENTO pag. 24 5. 1 Para quitar la capa y abrir el tablero de mandos pag. 24 5. 2 Anomalias: causas y soluciones pag. 25 ATENCIÓN Este manual contiene datos e informaciones destinadas tanto al usuario como al instalador. Concretamente, se advierte que los capítulos: ADVERTENCIAS Y SEGURIDADES, Puesta en marcha y Mantenimiento se refieren al usuario. En algunes partes del manual se utilizan los símbolos: ATENCIÓN = para acciones que requieren particular cautela y una adecuada preparación PROHIBIDO = para acciones que NO SE TIENEN QUE efectuar absolutamente nunca
  • 3.
    PT Os esquentadores Idrabagno 13-17 e.s.i. estão conforme com os requisitos essenciais das Directivas a seguir: - Directiva gás 90/396/CEE - Directiva Compatibilidade Electromagnética 89/336/CEE - Directiva baixa tensão 73/23/CEE 0051 portanto é titular de marca CE 51AP274 ÍNDICE 1 ADVERTÊNCIAS E SEGURANÇAS pag. 5 2 CARACTERÍSTICAS TÉCNICAS pag. 7 2.1 Dados técnicos pag. 7 2.2 Dimensões e pesos pag. 7/8 2.3 Componentes principais do aparelho pag. 8 3 INSTALAÇÃO pag. 9 3. 1 Normas pag. 9 3. 2 Fixação na parede pag 9 3. 3 Eliminação dos produtos da combustão pag. 10 3. 4 Ventilação dos locais pag. 12 3. 5 Ligação eléctrica pag. 12 3 3. 6 Conexão gás pag. 13 3. 7 Conexão água pag. 13 3. 8 Transformação gás pag. 14 3. 9 Circuito hidráulico pag. 17 3.10 Diagrama eléctrico funcional pag. 18 3.11 Diagrama eléctrico multifilar pag. 19 4 COLOCAÇÃO EM SERVIÇO pag. 20 4. 1 Funcionamento pag. 20 4. 2 Uso do aparelho pag. 21 5 MANUTENÇÃO pag. 24 5. 1 Desmontagem do revestimento pag. 24 5. 2 Anomalias: causas e remédios pag. 25 ADVERTÊNCIA Este livrete abrange dados e informações destinados quer ao usuário quer ao instalador. Designadamente avisa-se que os capítulos: ADVERTÊNCIAS E SEGURANÇAS, Colocação em Serviço y Manutenção se referem ao usuário. Em algumas partes do manual são empregados os símbolos: ATENÇÃO = para acções que exigem particular cuidado e uma preparação adequada PROIBIDO = para acções que NÃO SE DEVEM efectuar absolutamente
  • 4.
    E 1 ADVERTENCIAS YSEGURIDADES El presente manual de instrucciones, junto con el del no toque el aparato si se está con los pies descalzos y usuario, constituye una parte integrante del producto: con partes del cuerpo mojadas o húmedas; compruebe que forme parte del equipamiento del aparato, antes de efectuar operaciones de limpieza, desconecte incluso en el caso de cesión a otro propietario o usuario el calentador de la red de alimentación eléctrica colocando o bien de traslado a otra instalación. En el caso de que el interruptor bipolar de la instalación y el principal del se dañe o se pierda, solicite otro ejemplar al Servicio panel de mando en “OFF”; Técnico de Asistencia de la zona. está prohibido modificar los dispositivos de seguridad o La instalación del aparato y cualquier otra intervención de regulación sin la autorización o las indicaciones del de asistencia y de mantenimiento tienen que ser realizadas constructor; por personal cualificado según las indicaciones vigentes no tire, separe o tuerza los cables eléctricos que UNI-CIG 7129 y 7131 y ley del 05.03.90 n. 46. sobresalgan del calentador incluso si está desconectada Esto aparato se tiene que destinar al uso para el cual ha de la red de alimentación eléctrica; sido específicamente realizada. Se excluye cualquier evite tapar o reducir las dimensiones de las aberturas de responsabilidad contractual y extra-contractual del aireación del local de instalación. Las aberturas de constructor por daños causados a personas, animales o aireación son indispensables para una correcta cosas, a causa de errores de instalación, regulación, combustión; mantenimiento y de usos impropios. no deje contenedores y sustancias inflamables en el local Después de haber quitado el embalaje, compruebe la donde está instalado el aparato; integridad y la totalidad del contenido. En el caso de que no deje los elementos del embalaje al alcance de los niños. no corresponda, diríjase al vendedor donde ha comprado el aparato. Es necesario, durante la instalación, informar al usuario de que: - en el caso de pérdidas de agua hay que cerrar la alimentación de agua y avisar inmediatamente al Servicio Técnico de Asistencia - en el caso de no utilizar el calentador durante un largo periodo, se aconseja la intervención del Servicio Técnico de Asistencia para efectuar al menos las siguientes operaciones: ● colocar el interruptor principal del aparato y el general de la instalación en “apagado” ● cerrar los grifos del combustible y del agua, tanto de la instalación de calefacción como sanitaria ● vaciar la instalación de calefacción y sanitaria si existe el riesgo de hielo - el mantenimiento del aparato se tiene que realizar al menos una vez al año, programándola con anticipo con el Servicio Técnico de Asistencia. Para la seguridad hay que recordar que: se desaconseja el uso del calentador por parte de niños o de personas inhábiles no asistidas; es peligroso accionar dispositivos o aparatos eléctricos, como interruptores, electrodomésticos, etc. si se advierte olor de combustible o de combustión. En el caso de pérdidas de gas, airee el local, abriendo puertas y ventanas; cierre el grifo general del gas; mande intervenir inmediatamente al personal profesionalmente cualificado del Servicio Técnico de Asistencia;
  • 5.
    PT 1 ADVERTÊNCIAS ESEGURANÇAS O presente manual de instruções, juntamente com o do antes de efectuar operações de limpeza, desligue o usuário, é parte integrante do produto: assegure-se de esquentador da rede de alimentação eléctrica que acompanhe sempre o aparelho, até em caso de posicionando o interruptor bipolar da instalação e o cessão a outro proprietário ou usuário ou de transferência principal do painel de comando na posição “OFF”; para outra instalação. Se o manual referido se estragar é proibido modificar os dispositivos de segurança ou de ou se perder, peça outro exemplar ao Serviço Técnico regulação sem a autorização ou as indicações do de Assistência de zona. fabricante; A instalação do esquentador e qualquer outra intervenção não puxe, arranque, torça os cabos eléctricos que saem de assistência e de manutenção têm de ser executadas do aparelho, embora este esteja desligado da rede de por pessoal qualificado, segundo as normas em vigor alimentação eléctrica; UNI-CIG 7129 y 7131 y ley del 05.03.90 n. 46. deve evitar de tapar ou reduzir as dimensões das Este esquentador destina-se ao uso para que foi aberturas de aeração do local de instalação. As aberturas expressamente realizado. Exclui-se toda e qualquer de aeração são indispensáveis para uma correcta responsabilidade contratual e extracontratual do fabricante combustão; por prejuízos causados a pessoas, animais ou coisas, não deixe contentores e substâncias inflamáveis no local por erros de instalação, regulação, manutenção e por onde está instalado o aparelho; usos impróprios. não deixe os elementos da embalagem ao alcance das Após ter tirado a embalagem, assegure-se de que o crianças. conteúdo esteja íntegro e completo. Caso contrário, dirija- se ao revendedor onde foi adquirido o aparelho. E’ necessário informar o usuário que, durante a instalação: - em caso de perdas de água, deve fechar a alimentação hídrica e avisar rapidamente o Serviço Técnico de 5 Assistência - Caso não se utilize o esquentador por um longo período de tempo, sugere-se a intervenção do Serviço Técnico de Assistência para efectuar, pelo menos, as seguintes operações: ● posicionar o interruptor principal do aparelho e o geral da instalação na posição “desligado” ● fechar as torneiras do combustível e da água quer da instalação térmica quer da sanitária ● esvaziar a instalação térmica e sanitária se houver risco de gelo - a manutenção do esquentador tem de ser executada pelo menos uma vez por ano, programando-a, a tem po, com o Serviço Técnico de Assistência. No consoante a segurança é bom lembrar que: o esquentador não deve ser usado por crianças ou pessoas inábeis não assistidas; é perigoso accionar dispositivos ou aparelhos eléctricos como interruptores, electrodomésticos, etc., se advertir cheiro a combustível ou a combustão. Caso houver perdas de gás, areje o local, abrindo portas e janelas de par em par; feche a torneira geral do gás; peça com solicitude a intervenção do pessoal profissionalmente habilitado do Serviço Técnico de Assistência; não toque no esquentador se estiver de pés descalços e com partes do corpo molhadas ou húmidas;
  • 6.
    E 2 CARACTERISTICAS TECNICAS 2.1Datos tecnicos Idrabagno 13 e.s.i. Idrabagno 17 e.s.i. kW kcal/h kW kcal/h Potencia útile nominale 22,5 19.350 28,8 24.768 Caudal tèrmico nominal 24,5 21.070 32 27.520 Potencia útile mìnimo 8,4 7.224 9,8 8.430 Caudal tèrmico mìnimo 10,0 8.600 11,5 9.890 Categoría II2H3+ II2H3+ TIPO DE GAS GAS GAS LIQUIDO GAS GAS LIQUIDO NATURAL G30 G31 NATURAL G30 G31 P.C.I. (15° C 1013 mbar) MJ/m3 34,02 116,09 88 34,02 116,09 88 WI (15° C 1013 mbar) MJ/m3 45,67 80,58 70,69 45,67 80,58 70,69 Presión mbar 20 28-30 37 20 28-30 37 Consumo m3/h 2,59 0,76 1,00 3,5 1,01 1,33 kg/h 1,93 1,90 2,52 2,48 Presión quemador nominal mbar 10,8 27,8 35,5 12 28,5 36 Presión quemador mìnimo mbar 1,6 4,7 6,3 1,5 3 3 Ø tobera quemador principal mm 1,2 0,71 0,71 1,30 0,77 0,77 Toberas N. 13 15 Ø unión gas 3/4” Caudal masica de humos gr/s 18,54 18,91 19,21 17,50 18,30 18,30 ∆T humos °C 125 125 127 155 AGUA Idrabagno 13 e.s.i. Idrabagno 17 e.s.i. Caudal l /min da 2 a 8 da 2 a 11 Elevación de temperatura del agua °C da 40 a 60 da 40 a 58 Presión mìnima bar 0,15 0,15 Presión normale bar 2 2 Presión máxima bar 10 10 Ø unión agua mm 1/2 1/2 Ø conducto especial mm 100/60 100/60 Potencia absorbida W 70 85 Fusible A 2 2 Tension de alimentación V/Hz 230/50 230/50 2.2 Dimensiones y pesos Calentador Embalaje Calentador Embalaje Altura mm 640 700 640 700 Anchura mm 400 455 400 455 Profundidad mm 246 285 246 285 Peso kg 18,5 22 20 23,5
  • 7.
    PT 2 CARACTERÍSTICAS TÉCNICAS 2.1Dados técnicos Idrabagno 13 e.s.i. Idrabagno 17 e.s.i. kW kcal/h kW kcal/h Potência útil nominal 22,5 19.350 28,8 24.768 Capacidade térmica nominal 24,5 21.070 32 27.520 Potência útil mínima 8,4 7.224 9,8 8.430 Capacidade térmica mínima 10,0 8.600 11,5 9.890 TIPO DE GÁS GÁS GÁS LIQUEFEITO GÁS GÁS LIQUEFEITO METANO G30 G31 METANO G30 G31 P.C.I. (15° C 1013 mbar) MJ/m3 34,02 116,09 88 34,02 116,09 88 Índice de Wobbe (15° C 1013 mbar) MJ/m3 45,67 80,58 70,69 45,67 80,58 70,69 Pressão nominal de alimentação mbar 20 28-30 37 20 30 37 Consumo m3/h 2,59 0,76 1,00 3,5 1,01 1,33 kg/h 1,93 1,90 2,52 2,48 Pressão combustor nominal mbar 10,8 27,8 35,5 12 28,5 36 Pressão combustor mínima mbar 1,6 4,7 6,3 1,5 3 3 Ø bocal combustor principal Bocais mm N. 1,2 0,71 13 0,71 1,30 0,77 15 0,77 7 Ø acoplamento gás 3/4” Capacidade da massa dos fumos gr/s 18,54 18,91 19,21 17,50 18,30 18,30 ∆T fumos °C 125 155 ÁGUA Idrabagno 13 e.s.i. Idrabagno 17 e.s.i. Campo da água procurada l /min da 2 a 8 da 2 a 11 Temperatura da água fornecida °C da 40 a 60 da 40 a 58 Pressão mínima bar 0,15 0,15 Pressão normal bar 2 2 Pressão máxima bar 10 10 Ø acoplamentos água mm 1/2 1/2 Ø conduto especiall mm 100/60 100/60 Potência absorvida W 70 85 Fusível A 2 2 Tensão de alimentação V/Hz 230/50 230/50 2.2 Dimensões e pesos Aparehlo Embalagem Aparehlo Embalagem Altura mm 640 700 640 700 Largura mm 400 455 400 455 Profundidade mm 246 285 246 285 Peso kg 18,5 22 20 23,5
  • 8.
    E PT Dimensiones Dimensões fig.1 2.3 Elementos funcionales del aparato 2.3 Componentes principais do aparelho Idrabagno 13 e.s.i. Idrabagno 17 e.s.i. 7 7 8 6 6 8 5 5 9 4 4 9 3 10 3 10 2 2 11 11 1 1 Leyenda: Legenda: 1 Válvula gas 1 Válvula gás 2 Termostato límite 2 Termôstato limite 3 Bujía encendido/detección llama 3 Eléctrodo ignição/detecção 4 Sonda NTC 4 Sonda NTC 5 Presostato diferencial 5 Comutador de pressão do ar 6 Tubo toma presión 6 Pressão 7 Tubo toma depresión 7 Vácuo 8 Ventilador 8 Ventilador 9 Intercambiador 9 Permutador 10 Quemador principal 10 Combustor 11 Flusostato 11 Fluxômetro água fig.2
  • 9.
    E PT 3 INSTALACION 3 INSTALAÇÃO 3. 1 Normativas 3. 1 Normas El uso de los aparatos a gas está sometido a una reglamentación O uso das aparelhagens de gás deve responder a uma precisa concreta. Por lo tanto, es indispensable cumplir con las regulamentação. Portanto é indispensável observar as normas normativas vigentes UNI-CIG 7129 y 7131. em vigor UNI-CIG 7129 y 7131. Para los gases de petróleo licuefactos (G.P.L.), la instalación tendrá No que diz respeito aos gases de petróleo liquefeito (G.L.P.), a que ajustarse a las prescripciones de las empresas de distribución instalação terá de estar conforme com as prescrições das y cumplir con los requisitos de las normativas anteriormente citadas. sociedade de distribuição e de responder aos requisitos das El aparato se vende sin el dispositivo de descarga y aspiración normas acima mencionadas. porque éstos se dan en función del tipo de instalación, véanse O aparelho é vendido sem o dispositivo de descarga e aspiração las prescripciones siguientes, pudiéndose solicitarse los porque, segundo a tipologia a instalar, podem ser requeridos dispositivos necesarios. dispositivos diferentes. 3. 2 Fijación a la pared 3. 2 Fixação na parede - Los aparatos se instalarán en una - O aparelho deve ser instalado numa pared adecuada; parede adequada; - el calentador no se encerrará nunca - o aparelho nunca deve estar fechado en un mueble o empotrándola en la num móvel ou num nicho. È necessário pared, sino que ha de respetarse una prever uma distância mínima das distancia mínima desde las paredes paredes laterais de pelo menos 20 mm laterales de 20 mm (fig.6) por lo (fig. 6), de maneira a facilitar as menos, para facilitar las operaciones operações de manutenção; de mantenimiento; - depois de ter estabelecido a - antes de fijar el aparato, realizar dos orificios Ø 6 a la distancia de 320 mm fig.3 posição do aparelho, efectue 2 furos de Ø 6 à distância de 320 mm, para 9 (fig.3). a aplicação do gabarito de suporte A continuación se describe el tipo de adequado (utilize o mesmo gabarito descarga trasera y horizontal más habitual: para traçar os furos) (fig. 3), fixe o - antes de fijar el aparato, realizar un orificio mesmo com as espigas entregues. en la pared para que pase el conducto A seguir descreve-se a tipologia de especial. Efectuar un orificio de 105 mm descarga posterior e horizontal que é a en la pared a la altura del enlace con la mais comum: curva concéntrica. Para facilitar esta - introduza as fendas postas no operación, se suministra una plantilla de gabarito de papel nas aletas do perforación en la que se indican en la gabarito na parede; posición exacta el orificio destinado al fig.4 - trace o centro do furo do conduto; conducto especial y los orificios para fijar - efectue um furo de Ø 105 mm segundo el aparato a la pared (fig.4). indicado no gabarito de papel (fig. 4); - prepare os tubos cortando-os do Preparar los tubos cortándolos con la comprimento adequado à longitud apropiada al espesor de la espessura da parede. Se tiver pared. Si la operación se realiza efectuado correctamente a correctamente, el saliente del tubo de operação, a saliência do tubo dos humos 60 mm respecto al tubo 100 fumos de Ø 60 mm no que diz mm será 7,5 mm inferior; respeito ao tubo do ar de Ø 100 mm - introducir en el orificio de la pared el resultará ser de 7,5 mm; conducto especial, compuesto por - introduza no furo da parede o dos tubos concéntricos; conduto especial, constituído por - precintar con mortero de cemento el dois tubos concêntricos; intersticio que se encuentra en el tubo A = conducto humos A = conduto fumos - sele com argamassa cimenteira o de 100 mm y el orificio de la pared B = conducto aspiración B = conduto aspiração C = rosetón de goma C = gaxeta de borracha espaço oco entre o tubo Ø 100 e o interponiendo una hoja de papel de D = terminal D = terminal furo na parede, interpondo uma manera que el tubo no permanezca E = sede para rosetón E = sede para gaxeta folha de papel de maneira que o fijado a la pared para facilitar el fig.5 tubo não fique pegado na própria desmontaje en caso de necesidad. parede; para facilitar montagens
  • 10.
    E PT Colocar el calentador en el punto sucessivas. Posicione o aparelho no elegido, tomando como referencia las ponto escolhido, com referência às cotas indicadas en la fig. 6 de este cotas indicadas neste livrete de manual de instrucciones; instruções na fig. 6; - fijar el calentador a la pared y unir el - engate o aparelho no gabarito de conducto especial a la curva supor te e conecte o conduto concéntrica utilizando las especial à curva concêntrica abrazaderas oportunas, como se in- utilizando as faixas de fixação dica en la fig. 7; adequadas; - la curva puede orientarse en la - a curva pode ser orientada para a dirección deseada, (ángulo de direcção desejada; (ângulo de rotación de 360°). De ser necesario, rotação de 360°). Se for necessário anclar los tubos a la pared con fixe os tubos mediante suportes. sujeciones. - as paredes sensíveis ao calor (por - las paredes sensibles al calor (por exemplo as de madeira) têm que ser ejemplo las de madera) deben estar fig.6 protegidas mediante um isolamento protegidas con el aislamiento adequado. adecuado. Ubicación Posição El calentador se instalará en una pared adecuada y para poder O aparelho tem de ser instalado numa parede adequada efectuar las operaciones de mantenimiento es indispensable e p a r a c o n s e n t i r a s o p e r a ç õ e s d e m a nu t e n ç ã o é dejar alrededor del mismo las distancias mínimas que se indican indispensável deixar ao seu redor as distâncias mínimas en la fig. 6. indicadas na figura 6. El calentador no se colocará por encima de una cocina u otro O aparelho não deve ser posto acima de um fogão ou outro aparato de cocción para evitar que se deposite la grasa de los aparelho para cozinhar a fim de evitar o depósito de graxa dos vapores de la cocina y por consiguiente vapores da cozinha e, por conseguinte, que se produzca un mal um mau funcionamento. funcionamiento. 3. 3 Evacuación de los 3. 3 Eliminação dos productos de la combustión produtos da combustão Para evacuar los productos de la Para a eliminação dos produtos combustión consultar las normativas combustos faça referência as normas vigentes. Consultar también el presente em vigor e respectivas actualizações. manual de instrucciones en el párrafo 3. E’ importante lembrar que o aparelho Se recuerda que el aparato ha de estar deve ser obrigatoriamente conectado ao racordado obligatoriamente al conducto conduto especial de eliminação dos especial de evacuación de los productos fig. 7 produtos combustos e de aspiração do de la combustión y de aspiración del aire ar comburente fornecido pelo fabricante. comburente suministrado por el Importante: fabricante. não se admite o uso de nenhum outro Importante: conduto especial diferente do fornecido no se admite el uso de ningún otro pelo fabricante. Até realizando uma conducto especial distinto al descarga separada ou dividida, suministrado por el fabricante. En la conforme descrito anteriormente, é realización de una descarga separada necessário que peça ao fabricante os o doblada, como se ha escrito anterior- dispositivos de descarga adequados. mente, también es necesario pedir al Incline o conduto de descarga de fabricante los dispositivos de descarga maneira a afastar a condensação apropiados. eventual do aparelho. DESCARGAS COAXIALES fig. 8 DESCARGAS COAXIAIS HORIZONTAIS El aparato se suministra predispuesta O esquentador é fornecido predisposto para ser conectada con conductos de descarga/aspiración para ser conectado aos condutos de descarga/aspiração coaxiales, con la brida humos instalada. coaxial, com o flange dos fumos instalado. Las salidas coaxiales pueden orientarse con la dirección más As descargas coaxiais podem ser dirigidas para a direcção mais adecuada según las exigencias del local, respetando las adequada às exigências do lugar, respeitando as modalidades e os modalidades y las longitudes indicadas en la tabla. comprimentos apresentados na tabela. En la figura 7 se indican las cotas de referencia para la ejecución Na figura 7, são indicadas as cotas de referência para traçar o del agujero que atraviesa el muro respecto a la placa de soporte furo de cruzamento da parede relativamente à placa de suporte del calentador. do esquentador (veja tabela).
  • 11.
    E PT Longitud conductos Brida humos Pérdidas de carga Comprimento Flange fumos Perdas de carga (metros) de cada curva Condutos/metros de cada curva mod.13 mod.17 Ø 48 mm mod.13 mod.17 Ø 48 mm 45° 90° 45° 90° hasta 1,75 hasta 1,20 instalada até 1,75 até 1,20 instalada de 1,75 de 1,20 0,5 m de 1,75 de 1,20 0,5 m no instalada 0,85 m não instalada 0,85 m a 3,5 a 2,4 a 3,5 a 2,4 EVACUACIONES COAXIALES VERTICALES DESCARGAS COAXIAIS VERTICAIS El conducto es de 1,3 metros y no se puede acortar. O conduto é de 1,3 metros e não se pode encurtar. Se puede conectar el cable de prolungación respetando la É possível inserir-se através da extensão respeitando o longitud máxima como se indica en la tabla. comprimento máximo conforme a tabela. Longitud conductos Brida humos Pérdidas de carga Comprimento Flange fumos Perdas de carga (metros) de cada curva Condutos/metros de cada curva mod.13 mod.17 Ø 48 mm mod.13 mod.17 Ø 48 mm 45° 90° 45° 90° hasta 1,25 hasta 0,55 instalada até 1,25 até 0,55 instalada de 1,25 de 0,55 0,5 m de 1,25 de 0,55 não instalada 0,5 m 0,85 m no instalada 0,85 m a 3,8 a 3,8 a 3,8 a 3,8 SALIDA DOBLE DESCARGAS SEPARADAS Las salidas dobles se pueden orientar As descargas separadas podem ser con la dirección más adecuada según orientados para a direcção mais 11 las exigencias del local. adequada às exigências do lugar. El conducto de descarga de los O conduto de descarga dos produtos productos de la combustión se indica en da combustão é indicado na figura 8. la figura 8. O flange dos fumos - fig. 8 - quando for La brida humos - figuras 8 - cuando sea necessário, deve-se retirar levantando- necesario, se tiene que quitar haciendo o por meio de uma chave de parafusos. palanca con un destornillador. Na figura 9 é apresentada a vista do alto do En la figura 9 se indican las cotas de esquentador com as cotas de referência re- referencia para la ejecución de los lativamente à distância entre eixos de fig. 9 agujeros que atraviesan el muro descarga dos fumos e ao ingresso do ar respecto a la placa de soporte del comburente, no que diz respeito à placa de aparato. suporte do esquentador. La tabla indica las longitudes rectilíneas admitidas. A tabela apresenta os comprimentos rectilíneos admitidos. Longitud conductos Brida humos Pérdidas de carga Comprimento Flange fumos Perdas de carga (metros) de cada curva Condutos / metros de cada curva Ø 48 mm Ø 48 mm 45° 90° 45° 90° hasta 4+4 instalada até 4+4 instalada 0,6 m 1,5 m 0,6 m 1,5 m de 4+4 a 8+8 no instalada de 4+4 a 8+8 não instalada Nota: En el caso de conductos con longitudes diferentes, la suma Nota: No caso de condutos com comprimentos diferentes, a tiene que ser en el primer caso inferior a 8 metros y en el segundo soma deve ser, no primeiro caso, inferior a 8 metros e, no caso inferior a 16 metros. segundo, inferior a 16 metros.
  • 12.
    E PT POSIBLES CONFIGURACIONES CONFIGURAÇÕES DE DE EVACUACIÓN: DESCARGA POSSÍVEIS: C12,C12x-C22-C32,C32x- C12,C12x-C22-C32,C32x- C42,C42x-C52,C52x-C82,C82x C42,C42x-C52,C52x-C82,C82x C12 Descarga concéntrica a pared. C12 Descarga concêntrica de Los conductos pueden salir del parede. Os tubos podem partir da C52 C32 C42 calentador independientes, pero la caldeira independentes, mas as salida tiene que ser concéntrica o saídas devem ser concêntricas ou de no serlo estar bastante cercanas ficar bastante perto para estar para estar sometidas a condiciones de viento similares. sujeitas a condições de vento. C32 Descarga concéntrica a techo. C32 Descarga concêntrica no tecto. C82 C12 Saídas como C12. Salidas como C12. C42 Descarga y aspiración en C42 Descarga e aspiração em chimeneas comunes separados, fumeiros comuns separados, mas pero sometidos a similares sujeitas a condições de vento condiciones de viento. semelhantes. C52 Descarga y aspiración C52 C12 C52 Descarga e aspiração separadas a pared o a techo, en separadas de parede ou no tecto zonas con presiones diferentes. e, de qualquer maneira, em zona C82 Descarga en chimenea individual com pressões diferentes. o común y aspiración de pared. fig. 10 C82 Descarga em fumeiro único ou comum ou aspiração de parede. 3. 4 Ventilación de los locales 3. 4 Ventilação dos locais La instala del calentador ha de cumplir con todas las A instalação do aparelho deve responder a todas as prescrições prescripciones contenidas en las normativas vigentes. incluídas as normas en vigor e respectivas actualizações. El calentador está libre de todas las limitaciones que derivan Este aparelho, sendo do tipo C, estanque, é isento da maioria de la ventilación de los locales y puede instalarse también en das limitações derivantes da ventilação dos locais e pode ser locales estrechos sin problema de volumen. instalado até em locais apertados sem vínculos de volumetria. 3. 5 Conexión eléctrica 3. 5 Ligação eléctrica Conectar el cable de dotación a la línea, respetando la fase, el Ligue à linha o cabo entregue, respeitando a fase, o neutro e neutro y la tierra. a terra. En caso de sustituir el cable de alimentación, que deberá ser Se tiver de substituir o cabo de alimentação, operação que , de realizado siempre por un técnico cualificado, enlazar el calentador con un cable tipo H05 VVF 3x0,75 mm2 con máx. 7 qualquer forma, deve ser efectuada por um técnico qualificado, mm como el que se da de dotación; asimismo el cable de tierra ligue o aparelho com um cabo do tipo H05 V VF 3 x 0,75mm 2 ha de ser 30 mm más largo que los cables de alimentación. com Ø máx de 7 mm como o que foi entregue, além disso o Alimentar el calentador con un interruptor omnipolar con aper- cabo de terra deve ser de 30 mm mais comprido do que os tura entre los contactos de 3 mm por lo menos. cabos de alimentação. Alimente o aparelho através de um Para las operaciones de mantenimiento quitar la tensión interruptor omnipolar com abertura entre os contactos de pelo manipulando el interruptor onmipolar. menos 3 mm. Relativamente às operações de manutenção, Nota: se declina cualquier responsabilidad por daños a desligue a tensão agindo no interruptor omnipolar. personas, animales o cosas que deriven del no poner a tierra N.B. Exclui-se toda e qualquer responsabilidade por prejuízos el calentador y de realizar una instalación eléctrica que no se ajuste a las normas vigentes. causados a pessoas, animais ou coisas, devidos à falta de ligação à terra do aparelho e à realização de uma instalação Comprobar que personal cualificado compruebe que la eléctrica não conforme as normas em vigor. instalación eléctrica es adecuada a la potencia máxima absorbida por el aparato, indicada en la placa, comprobando Faça verificar pelo pessoal profissionalmente qualificado que a especialmente que la sección de los cables de la instalación es instalação eléctrica seja adequada à máxima potência absorvida idónea a la potencia absorbida por el aparato. pelo aparelho indicada na placa, verificando, designadamente, Para la alimentación general del aparato desde la red eléctrica, que a secção dos cabos da instalação seja adequada à potência no se autoriza el uso de adaptadores, enchufes múltiples y/o absorvida pelo aparelho. alargos. Para a alimentação geral do aparelho da rede eléctrica, não é El uso de cualquier componente que utiliza energía eléctrica supone el cumplimiento de algunas reglas básicas como: consentido o uso de adaptadores, tomadas múltiplas e / ou
  • 13.
    E PT - no tocar el aparato con partes del cuerpo mojadas o húmedas O uso de qualquer componente que utiliza energia eléctrica y/o con pies desnudos; comporta a observância de algumas regras fundamentais, como: - no tirar de los cables eléctricos; - não toque no aparelho com as partes do corpo molhadas ou - no dejar expuesto el aparato a agentes atmosféricos (lluvia, húmidas e/ou pés descalços; sol, etc.); - não puxe os cabos eléctricos; - no permitir que el aparato sea usado por niños o por personas - não deixe o aparelho exposto aos agentes atmosféricos inexpertas. (chuva, sol, etc.); El cable de alimentación del aparato no será sustituido por el - não deixe que crianças ou pessoas inexperientes usem o usuario. aparelho. En caso de que se dañe el cable, apagar el aparato y, para O usuário não deve substituir o cabo de alimentação do aparelho sustituirlo, dirigirse exclusivamente a personal cualificado Caso o cabo se estragar, desligue o aparelho e, para a sua profesionalmente. substituição, dirija-se exclusivamente a pessoal De decidir no utilizar el calentador por un cierto tiempo, convie- profissionalmente habilitado. ne apagar el interruptor eléctrico de alimentación a todos los Quando decidir não utilizar o aparelho por certo período, é componentes de la instalación que utilizan energía eléctrica. oportuno que desligue o interruptor eléctrico de alimentação a todos os componentes da instalação que utilizam energia 3. 6 Conexión del gas eléctrica. Determinar el diámetro del tubo según las normativas vigentes Antes de instalar el aparato conviene soplar en el conducto del 3. 6 Conexão gás gas para eliminar posibles residuos de mecanizado. Determine o diâmetro do tubo segundo as normas vigentes. Antes Conectar el calentador al tubo del gas de la instalación de efectuar a instalação do aparelho é oportuno soprar no conduto interior y introducir antes del aparato un grifo para interceptar do gás para eliminar os resíduos de laboração. y abrir el gas. Conecte o aparelho ao tubo do gás da instalação interna e Los calentadores que funcionan con G.P.L. y que van introduza, a montante do aparelho, uma torneira para a alimentados con bombonas dotadas de dispositivos de intercepção e a abertura do gás. interceptación y regulación se enlazarán garantizando Os aparelhos que funcionam com G.L.P. e são alimentados por condiciones de seguridad para las personas y el entorno. garrafas provistas de dispositivos de intercepção e regulação, Cumplir con las prescripciones vigentes. devem ser conectados de maneira a garantir condições de Para el primer encendido del aparato, hacer que perso- segurança para as pessoas e o ambiente circunstante. nal cualificado profesionalmente efectúe los controles Observe as prescrições das normas. siguientes: Para a primeira colocação em serviço do aparelho, faça 13 - la estanqueidad interior y exterior del sistema de suministro efectuar pelo pessoal profissionalmente qualificado as del gas; seguintes verificações: - la regulación del caudal del gas según la potencia necesitada - controlo da vedação interna e externa da instalação de adução por el aparato; do combustível; - que el aparato está alimentado con el tipo de gas para el que - controlo da circulação do combustível segundo a potência está preparado; que o aparelho exigir; - que la presión de alimentación del gas está comprendida en - que o aparelho seja alimentado pelo tipo de combustível para los valores que se indican en la placa; que é predisposto; - que el sistema de alimentación del gas está dimensionado - que a pressão de alimentação do combustível seja incluída para el caudal necesario al aparato y que va dotado de todos nos valores indicados na placa; los dispositivos de seguridad y control prescritos por las - que a instalação de alimentação do combustível seja normativas vigentes. dimensionada para a capacidade necessária ao aparelho e En caso de larga ausencia del usuario del aparato, cerrar el que seja provisto de todos os dispositivos de segurança e grifo principal de llegada del gas al aparato. controlo previstos nas normas em vigor. No utilizar los tubos del gas como puesta a tierra de aparatos Em caso de ausência prolongada do usuário do aparelho, è eléctricos. preciso fechar a torneira principal de adução do gás do aparelho. Não utilize os tubos do gás como ligação à terra de aparelhos 3. 7 Conexión del agua eléctricos. Empalmar el calentador a la red hídrica y montar un grifo de 3. 7 Conexão água interceptación del agua antes del aparato (sumistrado opcionalmente). Conecte o aparelho à rede hídrica e introduza uma torneira de Mirando el aparato, la entrada de agua fría está a la derecha y intercepção da água a montante do aparelho, (disponível a la salida de agua caliente está a la izquierda. pedido). Comprobar que los tubos de su instalación hídrica no se han Olhando o aparelho, a entrada da água fria está à direita, a usado como tomas de tierra de su instalación eléctrica o telefónica. saída da água quente está à esquerda. Assegure-se de que os No se adaptan en absoluto a este uso. Podrían producirse en tubos da sua instalação hídrica não sejam usadas como poco tiempo graves daños a los tubos y al aparato. tomadas de terra da sua instalação eléctrica ou telefónica. Não são absolutamente idóneas para este uso. Dentro em breve poder-se-iam estragar gravemente os tubos e o aparelho.
  • 14.
    E PT 3.8 Transformación del gas 3.8 Conversão gás La operación de transformación del aparato de un gas de una A operação de conversão do aparelho de um gás de uma família familia a un gas de otra familia se puede realizar fácilmente, para um gás de outra família, pode-se efectuar facilmente até incluso con el aparato instalado. tendo o aparelho instalado. Se recuerda que la operación de transformación tiene que ser Cabe lembrar que a operação de conversão deve ser efectuada efectuada por personal habilitado y capacitado en conformidad por pessoal habilitado e qualificado nos termos da lei n° 46 de a la ley n° 46 del 5 de MARZO de 1990, además de respetar las 5 de março de 1990, mas é preciso respeitar também as disposiciones contenidas en las normas UNI CIG7129 y 7131. disposições incluídas nas normas UNI CIG129 e 7131. Antes de llevar a cabo las operaciones de transformación del Antes de se proceder às operações de conversão do gás, é gas hay que desconectar la alimentación eléctrica del calentador necessário desligar a alimentação eléctrica ao esquentador e y cerrar el grifo del gas. fechar a torneira do gás. TRANSFORMACIÓN DE FUNCIONAMIENTO CON CONVERSÃO DE FUNCIONAMENTO A GÁS ME- GAS METANO A GAS GPL TANO PARA GÁS GPL La transformación se articula en las siguientes operaciones: A conversão divide-se nas operações a seguir: I - sustitución del inyector del quemador I – substituição dos injectores do queimador II – montaje del puente de conexión en la tarjeta II – introdução da ligação em shunt na placa III – puesta fuera de servicio del regulador de presión y III – colocação fora de serviço do regulador de pressão e regulación de la válvula de gas regulação da válvula do gás I - SUSTITUCIÓN DEL INYECTOR DEL QUEMADOR I – SUBSTITUIÇÃO DOS INJECTORES DO QUEIMADOR a: destornillar los tornillos (1) de la cámara estanca (fig. 11) a: desaparafuse os parafusos (1) da câmara estanque (fig. 11) b: Para Idrabagno 13: desmontar el frontal de la cámara de b: Para Idrabagno 13: desmonte a parte dianteira da câmara combustión destornillando los tornillos (2) (fig. 12) de combustão desaparafusando os parafusos (2) (fig. 12) b: Para Idrabagno 17: destornillar los tornillos de fijación b: Para Idrabagno 17: desaparafuse os parafusos de fixação laterales del panel anterior y desengancharlo de la pared laterais da faixa anterior e desengate-a da parede dianteira frontal de la cámara de combustión (fig. 12a) da câmara de combustão (fig. 12a) c: destornillar los tornillos (3) que mantienen en posición la c: desaparafuse os parafusos (3) que mantêm a vela na posição de bujía de encendido / detección y separarla de la rampa por- ignição / detecção e afastá-la do tubo do injector (fig. 13-13a) ta inyector (fig. 13-13a) d: desaparafuse a porca do tubo do gás d: destornillar la tuerca de la rampa gas e: desaparafuse a contra-porca do queimador (fig. 14) e: destornillar la contratuerca del quemador (fig. 14) f. levante e retire o queimador f: levantar y desmontar el quemador Para Idrabagno 13: Para Idrabagno 13: g: desaparafuse os parafusos que prendem o queimador no colector g: destornillar los tornillos que fijan el quemador al colector h: desaparafuse os injectores e substitua-os com os que se h: destornillar los inyectores y sustituirlos con los suministrados encontram no kit de conversão utilizando também as arruelas en el kit de transformación, utilizando también las arandelas (presentes no kit) (presentes en el kit) i: volte a montar o colector, o queimador, a câmara de combustão i: volver a montar el colector, el quemador, la cámara de e a câmara estanque procedendo no sentido contrário combustión y la cámara estanca, actuando en sentido inverso Para Idrabagno 17: Para Idrabagno 17: l: desaparafuse os parafusos que prendem o queimador no l: destornillar los tornillos que fijan el quemador al colector colector m: destornillar los inyectores y las arandelas y sustituirlos con m: desaparafuse os injectores e as arruelas e substitua-os com los suministrados en el kit de transformación os que se encontram no kit de conversão n: volver a montar el colector, el quemador, la cámara de n: volte a montar o colector, o queimador, a câmara de combustão combustión y la cámara estanca, actuando en sentido inverso e a câmara estanque procedendo no sentido contrário II – MONTAJE DEL PUENTE DE CONEXIÓN EN LA TARJETA II – INTRODUÇÃO DO SHUNT NA PLACA Para acceder a la tarjeta electrónica hay que abrir la carcasa y Para chegar à placa electrónica, é preciso abrir o revestimento e el panel de mandos siguiendo las indicaciones expuestas en el o painel dos comandos seguindo as indicações do parágrafo 5.1 apartado 5.1 a: introduza o shunt na posição GPL (JP1 fig. 15) a: montar el puente de conexión en la posición GPL (JP1 fig. 15) b: volte a fechar procedendo no sentido inverso b: cerrar actuando en sentido inverso III – COLOCAÇÃO FORA DE SERVIÇO DO REGULADOR DE III – PUESTA FUERA DE SERVICIO DEL REGULADOR DE PRESSÃO E REGULAÇÃO DA VÁLVULA DO GÁS PRESIÓN Y REGULACIÓN DE LA VÁLVULA DE GAS a: introduza a tomada do manómetro na tomada de pressão a: montar la toma del manómetro en la toma de presión (1) de (1) da válvula do gás desapertando o parafuso (1, fig. 16) la válvula gas aflojando el tornillo (1, fig. 16) b: retire a capa protectora (2, fig. 16) b: quitar el capuchón de protección (2, fig. 16) c: abra uma torneira da água quente à máxima circulação, leve c: abrir un grifo del agua caliente con la máxima presión, ao máximo valor o seleccionador de temperatura da água coloque el selector de temperatura de sanitario en el valor do circuito sanitário, alimente electricamente a esquentador máximo, alimente eléctricamente l’aparato Regulação para o máximo: Regulación para el máximo: d: aparafuse a porca até ao fundo (3, fig. 17), até obter o valor d: atornillar a fondo la tuerca (3, fig. 17) hasta obtener el valor de pressão do gás indicado na tabela de presión del gas indicado en la tabla Regulação para o mínimo: Regulación para el mínimo: e: desligue um dos dois cabos eléctricos da bobina e: desconectar uno de los dos cables eléctricos de la bobina f: aparafuse e /ou desaparafuse o parafuso vermelho de f: atornillar y/o destornillar el tornillo rojo de regulación del regulação do mínimo (4, fig. 17) até obter o valor de pressão mínimo (4, fig. 17) hasta obtener el valor de presión del gas do gás indicado na tabela indicado en la tabla g: volte a montar a capa protectora (2, fig. 16) g: volver a montar el capuchón de protección (2, fig. 16) h: feche o parafuso da tomada de pressão da válvula do gás h: cerrar el tornillo de la toma de presión de la válvula de gas (1, fig. 16) (1, fig. 16)
  • 15.
    E PT Idrabagno 13 Idrabagno 17 Idrabagno 13 Idrabagno 17 GPL G30/G31 GPL G30/G31 GPL G30/G31 GPL G30/G31 presión Pressão máxima 27,8/35,5 28,5/36 máxima 27,8/35,5 28,5/36 en el quemador (283/362) (291/367) ao queimador (283/362) (291/367) mbar (mmCA) mbar (mmCA) Idrabagno 13 Idrabagno 13 Idrabagno 13 Idrabagno 13 GPL G30/G31 GPL G30/G31 GPL G30/G31 GPL G30/G31 presión Pressão 4,7/6,3 3 mínima 4,7/6,3 3 mínima en el quemador (48/64) (31) ao queimador (48/64) (31) mbar (mmCA) mbar (mmCA) Idrabagno 13 Idrabagno 17 Idrabagno 13 2 1 3 fig. 11 fig. 12 fig. 12a fig. 13 Idrabagno 17 15 fig. 13a fig. 14 fig. 15 1 3 2 4 fig. 17 fig. 16 N.B.: Se recuerda que para el funcionamiento con GPL hay N.B.: Cabe lembrar que, para o funcionamento com GPL, é que prever un regulador de presión del gas en la necessário prever um regulador de pressão do gás à alimentación del aparato, regulado con la presión de 28- alimentação do aparelho, regulado à pressão máxima 30 mbar para el funcionamiento con gas butano y 37 de 28-30 mbar para o funcionamento a gás butano e mbar para el funcionamiento con gas propano. de 37 mbar para o funcionamento a gás propano.
  • 16.
    E PT TRANSFORMACIÓN DE FUNCIONAMIENTO CON CONVERSÃO DE FUNCIONAMENTO A GÁS GPL GAS GPL A GAS METANO PARA GÁS METANO La transformación se articula en las siguientes A conversão divide-se nas operações a seguir: operaciones: I – substituição dos injectores do queimador I - sustitución del inyector del quemador II – remoção do shunt da placa II - desmontaje del puente de conexión de la tarjeta III – regulação da válvula do gás III - regulación de la válvula de gas E’ necessário executar as mesmas operações que se podem Se tienen que realizar las mismas operaciones descritas en los encontrar nos pontos I e II descritas anteriormente anteriores puntos I y II. III – REGULAÇÃO DA VÁLVULA DO GÁS III -REGULACIÓN DE LA VÁLVULA DE GAS a: introduza a tomada do manómetro na tomada de pressão a: montar la toma del manómetro en la toma de presión (1) de (1) da válvula do gás desapertando o parafuso (fig. 16) la válvula de gas aflojando el tornillo (fig. 16) b: retire a capa protectora (2, fig. 16) b: quitar el capuchón de protección (2, fig. 16) c: abra uma torneira da água quente à máxima circulação, leve c: abrir un grifo del agua caliente con la máxima presión, ao máximo valor o seleccionador de temperatura da água coloque el selector de temperatura de sanitario en el valor do circuito sanitário, alimente electricamente a esquentador máximo, alimente eléctricamente l’aparato Regulação para o máximo: Regulación para el máximo: d: desaparafuse a porca (3, fig. 17) até obter o valor de pressão d: destornillar la tuerca (3, fig. 17) hasta obtener el valor de do gás indicado na tabela presión del gas indicado en la tabla. Regulação para o mínimo: Regulación para el mínimo: e: desligue um dos dois cabos eléctricos da bobina e: desconectar uno de los dos cables eléctricos de la bobina f: aparafuse e /ou desaparafuse o parafuso vermelho de f: atornillar y/o destornillar el tornillo rojo de regulación del regulação do mínimo (4, fig. 17) até obter o valor de pressão mínimo (4, fig. 17) hasta obtener el valor de presión del gas do gás indicado na tabela indicado en la tabla g: volte a montar a capa protectora (2, fig. 16) g: volver a montar el capuchón de protección (2, fig. 16) h: feche o parafuso da tomada de pressão da válvula do gás h: cerrar el tornillo de la toma de presión de la válvula de gas (1, fig. 16) (1, fig. 16) Después de cada intervención efectuada en el órgano de Depois de ter efectuado qualquer intervenção no órgão regulación de la válvula de gas, hay que sellarlo con lacre. de regulação da válvula do gás, volte a selar o mesmo com laca. Idrabagno 13 Idrabagno 17 Idrabagno 13 Idrabagno 17 MTN MTN MTN MTN presión Pressão máxima 10,8 12 máxima 10,8 12 en el quemador (110) (122) ao queimador (110) (122) mbar (mmCA) mbar (mmCA) Idrabagno 13 Idrabagno 17 Idrabagno 13 Idrabagno 17 MTN MTN MTN MTN presión Pressão mínima 1,6 1,5 mínima 1,6 1,5 en el quemador (16) (15) ao queimador (16) (15) mbar (mmCA) mbar (mmCA) Después de efectuar la puesta en funcionamiento del Após ter efectuado a entrada em funcionamentoi do aparato, hay que controlar con una solución jabonosa la aparelho, é preciso verificar com uma solução saponácea perfecta estanqueidad de las partes de gas desmontadas. a vedação perfeita das partes gás desmontadas. ATENCIÓN - IMPORTANTE ATENÇÃO - IMPORTANTE En la etiqueta adhesiva de “Aparato transformado” hay que Deve-se escrever na placa adesiva entregue: “Aparelho escribir la fecha de la efectiva transformación, el nombre y la convertido”, a data em que ocorreu a conversão, o nome e a firma de quien ha efectuado la operación, pegándola cerca de assinatura de quem tiver efectuado a operação, e colar a mesma la placa ya existente. perto da placa preexistente. También hay que pegar la etiqueta adhesiva de “Transformado Além disso cole a etiqueta adesiva “Convertido para gás...” a gas...” superponiéndola a la que ya está. colocando-a em cima daquela preexistente.
  • 17.
    E PT 3.9 Circuito hidráulico 3.9 Circuito hidráulico Leyenda: Legenda: 1 Termostato límite 1 Termóstato limite 2 Sonda NTC 2 Sonda NTC 3 Presostato diferencial 3 Comutador de pressão ar 4 Ventilador 4 Ventilador 5 Intercambiador 5 Permutador 6 Quemador principal 6 Combustor 7 Limitador 7 Limitador 8 Gas 8 Gás 9 Flusostato 9 Fluxômetro 10 Entrada agua fria 10 Entrada água fria 11 Salida agua caliente 11 Saída água quente 3 2 4 17 5 6 1 7 8 9 11 10 fig. 18
  • 18.
    E PT 3.10 Esquema eléctrico funcional 3.10 Diagrama eléctrico funcional Se aconseja la polarización L-N Sugere-se a polarização L – N fig. 19 Leyenda: Legenda: TR1 Potenciometro selección temperatura TR1 Potenciômetro selecção temperatura TR2 Selector apagado/reset-ON TR2 Seleccionador desliga/liga (OFF-ON) JP 1 Puente selección MTN -GPL JP 1 Ponte selecção MTN -GPL P.F. Presostato humos P.F. Comutador de pressão fumos T.L. Termostato limíte T.L. Termóstato limite SAN Flusostato sanitario SAN Fluxômetro circuito sanitário F1 Fusible F1 Fusível E.A.R. Electrodo encendido/detección E.A.R. Eléctrodo ignição/detecção RL1 Relé mando ventilador RL1 Relé ventilador RL2 Relé consentimiento encendido RL2 Relé comando ignição MOD Modulador MOD Modulador V Ventilador V Ventilador IWHO1X Tarjeta electrónica IWHO1X Cartão de comando T1 Transformador T1 Transformador OPE Operador OPE Operador válvula do gás CN1-CN7 Conectores CN1-CN7 Conectores de conexão T2 Transformador de encendido T2 Transformador de ignição
  • 19.
    fig. 20 marr—n/castanha azul/azul violeta/roxo violeta/roxo rojo/vermelho rojo/vermelho gris/cinzento gris/cinzento 19 negro/preto negro/preto blanco/branco blanco/branco azul/azul marr—n/castanha rosa/rosa Sugere-se a polarização L – N Se aconseja la polarización L-N 3.11 Diagrama eléctrico multifilar 3.11 Esquema eléctrico multifilare PT E
  • 20.
    E PT 4 PUESTA EN MARCHA 4 COLOCAÇÃO EM SERVIÇO A = interruptor alimentación eléctrica C A = interruptor de alimentação eléctrica B = selector de temperatura B = regulação da temperatura da água C = led verde C = led verde D = led rojo D = led vermelho Este es un aparato de tipo C cuyo cir- O aparelho é do tipo C, isto significa que cuito de combustión es estanco o circuito de combustão é estanque no respecto al local donde se instala. Lleva que diz respeito ao aparelho é provisto un ventilador situado inmediatamente de um ventilador posto logo a jusante A B después de la cámara de combustión. da câmara de combustão. D fig. 21 IMPORTANTE: IMPORTANTE: Diagrama IDRABAGNO 13 e.s.i. En el caso de extracción de agua muy 75 Em caso de procuras de água muito temperatura/temperatura (°C) bajas, en el orden de los 2-2,5 l/min. y/o 70 baixas, cerca de 2-2,5 l/min. e /ou em en condiciones de baja presión del agua 65 condições de baixa pressão da água de de red y con el potenciómetro 60 rede e, tendo o potenciômetro seleccionado seleccionado a la temperatura máxima, 55 na máxima temperatura a modulação já la modulación no está en condiciones 50 não é capaz de controlar optimamente a de controlar la temperatura en modo 45 temperatura, pode portanto verificar-se uma 40 óptimo; puede verificarse entonces un ignição e um apagamento repetidos do 35 encendido y apagado repetido del 0 1 2 3 4 5 6 7 8 9 10 11 12 13 14 combustor com variações oscilantes da quemador con variaciones oscilantes de caudal/circulação l/min temperatura. la temperatura. Sugere-se reduzir de alguns graus a Diagrama IDRABAGNO 17 e.s.i. Se aconseja reducir unos grados la tem- temperatura exigida, virando o manípulo 75 peratura requerida girando la manopla B no sentido contrário ao do ponteiro temperatura/temperatura (°C) 70 del potenciómetro B hacia la izquierda. 65 do relógio. 60 4. 1 Principio de 4. 1 Funcionamento 55 50 funcionamiento 45 E’ um aparelho com variação 40 Los calentadores son aparatos con automática de potência do tipo 35 variación automática de potencia de tipo 30 “TERMOSTÁTICA”, isto é capaz de "TERMOSTATICA", es decir capaces de 0 1 2 adequar o consumo do gás à 3 4 5 6 7 8 9 10 11 12 13 14 15 16 17 18 caudal/circulação l/min quantidade de água exigida. adaptar el consumo de gas (llama mo- fig. 22 A temperatura da água procurada va- dulante) a la extracción de agua necesaria en cada caso. ria de 58°C a 40°C, isto segundo a La temperatura del agua varía de 58°C a 40°C, en función de la posição do potenciômetro de selecção da temperatura. posición del selector de temperatura. Este aparelho, diferentemente dos aparelhos tradicionais de Este calentador, a diferencia de los calentadores tradicionales de chama fixa, é provisto de uma válvula moduladora, que melhora llama fija, lleva una válvula moduladora, que optimiza las as suas prestações, visto que consente o funcionamento do prestaciones del calentador, ya que permite que el aparato funcione aparelho com uma pressão da água e uma circulação menores, con menos presión de agua y menos caudal modulando la llama modulando a chama segundo a quantidade da água procurada, en relación a la cantidad de agua tomada, para mantener con- de forma a manter a temperatura constante (veja o diagrama). stante la temperatura del agua suministrada (véase el diagrama). Estes aparelhos com modulação de chama são particularmente Estos aparatos de llama modulante son muy adecuados para usarlos adequados para ser empregados com torneiras modernas como con grifos modernos, como mezcladores mecánicos y termostáticos. misturadores mecânicos e / ou termostáticos. El aparato está equipado con un dispositivo de encendido O aparelho é provisto com uma ignição automática mediante automático de ionización de llama. Cada vez que de pide agua, ionização de chama. Cada vez que se verificar a procura de la llama del quemador se enciende automáticamente y água, a chama do combustor acende-se automaticamente e fica permanece así durante el funcionamiento. acendida durante o funcionamento.
  • 21.
    E PT Diagrama campo de toma Diagrama do campo de procura Los diagramas que se muestran a continuación indican el Os diagramas mencionados de seguida indicam o campo de campo de trabajo de la modulación electrónica con que está trabalho da modulação electrónica que constitui o equipamento equipado el aparato. Utilizando el mando de selección de la do aparelho. Agindo no manípulo de selecção da temperatura temperatura (B) se puede seleccionar la temperatura del agua (B) é possível seleccionar a temperatura da água quente caliente requerida entre un mínimo de 40° y un máximo de pretendida, entre um mínimo de 40° e um máximo de 58°C. 58°. Colocando el mando (B) en una posición intermedia, se Virando o manípulo (B) para uma posição intermédia, é possível puede obtener una temperatura del agua suministrada obter uma temperatura da água fornecida incluída entre os incluida entre los valores de mínimo y de máximo que se valores de mínimo e de máximo seleccionáveis. pueden seleccionar. Las curvas extremas de los diagramas As curvas extremas dos diagramas referem-se às temperaturas se refieren a las temperaturas obtenidas dependiendo del obtidas em função da circulação da água com manípulo (B) na caudal de agua, con el mando (B) en la posición de mínimo posição de mínimo (40°C) ou de máximo (58°C). As temperaturas (40°) o de máximo (58°). Las temperaturas indicadas se indicadas referem-se à condição de regime estável com a tem- refieren a la condición de régimen estable con una tempera- peratura da água fria de alimentação de 15 ± 1 °C, com tolerância tura del agua fría de alimentación de 15 ± 1°C, con una de ± 0,5 l/min da circulação da água fornecida e de ± 2°C da tolerancia de ± 0,5 l/min del caudal de agua suministrada y temperatura da água quente obtida. Os valores de temperatura de ± 2°C de la temperatura del agua caliente obtenida. Los indicados nos diagramas são levantados na conexão de saída valores de la temperatura indicados en los diagramas se da água quente do esquentador.A presença do limitador de miden en el racor de salida del agua caliente del calentador. circulação consente manter constantemente regulável, dentro La presencia del limitador de caudal permite mantener dos limites indicados, a temperatura de regulação da água constantemente regulable, en los límites indicados, la tem- quente fornecida. peratura de regulación del agua caliente suministrada. Por conseguinte o campo de trabalho consentido (com Por tanto el campo de trabajo permitido (con limitador activado) limitador inserido) é o delimitado pelas curvas e pela es el delimitado por las curvas y por la vertical trazada en vertical traçada em correspondência do valor do limitador correspondencia al valor del limitador del caudal de agua. de circulação da água. 4.2 Operaciones preliminares 4.2 Uso do aparelho - Comprobar que la llave del gas y todos los grifos del uso del - Assegure-se de que a torneira do gás e todas as torneiras de 21 agua está cerrados; utilização da água estejam fechadas; - abrir la llave del contador del gas o de la bombona del gas de - abra a torneira do contador do gás ou da garrafa de petróleo petróleo licuefacto (G.P.L.); liquefeito (G.L.P.); - abrir el grifo situado inmediatamente antes del calentador en - abra a torneira, posta imediatamente antes do aparelho no el tubo de llegada del gas; tubo de entrada do gás; - comprobar que el aparato está bajo tensión eléctrica (controlar - assegure-se de que o aparelho esteja sob tensão eléctrica fase, neutro, y tierra); (controle fase, neutro e terra); - cuando el aparato está alimentado eléctricamente, el led verde - quando o aparelho estiver alimentado o led verde lampeja com centellea con una frecuencia de 1 seg. encendido 5 seg. apagado, frequência de 1 seg. ligado, 5 seg. desligado, vire o manípulo (A) coloque el mando (A) en la posición (I), el led verde centellea con la para posição (I) o led verde lampeja com a mesma frequência. Ao misma frecuencia. Cuando se abre el grifo del agua caliente, la abrir a torneira de preocura da água quente, o cartão electrónico tarjeta electrónica inicia la secuencia de encendido después de haber começa a sequência de ignição depois da chama ter sido detectada; detectado la llama; el led verde de centelleante pasa a fijo. Al final o led verde de lampejante torna-se fixo. Quando o pedido de procu- de la demanda de toma, el aparato se pone en posición de stand- ra tiver acabado, o aparelho põe-se na posição de stand-by [em by, el led verde centellea para señalar que el aparato se encuentra espera] o led verde lampeja para sinalar que o aparelho está disponible para otras tomas; disponível para as procuras sucessivos; - en el caso de que no se enciende el quemador en un tiempo - ese, depois de máximo 10 segundos, não houver a ignição do máximo de 10 segundos, el led rojo se ilumina. Para restablecer combustor, o led vermelho ilumina-se. el funcionamiento del aparato hay que intervenir manualmen- Para restabelecer o funcionamento do aparelho é necessário que te girando la lámpara (A) hacia la posición (O) y luego hacia intervenha manualmente virando a lâmpada (A) para a posição (O) la posición (I). Si persiste la intervención del indicador lumino- e depois para a posição (I). Se a intervenção do indicador so, se aconseja requerir la intervención de un técnico luminoso persistir, sugere-se pedir a intervenção de um técnico especializado de nuestro servicio de asistencia técnica. En el especializado do nosso serviço de assistência técnica. Caso caso de apagado accidental del quemador principal durante o combustor principal se apagar acidentalmente durante o el normal funcionamiento, se prevé un intento para volver a funcionamento normal, é prevista uma tentativa de re-ignição. encender. Si en el plazo de 10 segundos el aparato no se Se, dentro de 10 segundos, o aparelho não voltar a funcionar, o vuelve a poner en funcionamiento, el led rojo se iluminará. led vermelho ilumina-se. - en caso de que falte accidentalmente energía eléctrica, las - caso faltasse acidentalmente a energia eléctrica, as válvulas electroválvulas interceptan el caudal del gas; al volver la de solenóide interceptam o fluxo do gás; quando a energia energía eléctrica se repite la secuencia de encendido; eléctrica voltar, repete-se a sequência de ignição;
  • 22.
    E PT - el presostato de aire vigila la evacuación correcta de - a presença do comutador de pressão do ar vigia a correcta los productos de la combustión y la aspiración del aire eliminação dos produtos da combustão e a aspiração do ar comburente; comburente; - ante la eventualidad de anomalías en los conductos de - na eventualidade de anomalias nos condutos de descarga e descarga y aspiración, el presóstato detiene el flujo del gas aspiração, o comutador de pressão impede o afluxo do gás hacia quemador principal. La anomalía desaparece, el aparato ao combustor principal. Quando a anomalia desaparecer, o retoma su funcionamiento normal. aparelho volta a funcionar. Uso del potenciómetro de regulación Uso do potenciômetro de regulação de la temperatura del agua (fig. 23) C da temperatura da água (fig. 23) Girando la manopla B es posible Virando o manípulo B é possível seleccionar la temperatura del agua seleccionar a temperatura da agua caliente requerida. La temperatura quente exigida. requerida puede ser suministrada A temperatura pretendida pode ser con una tolerancia de +/–2 °C fornecida com uma tolerância de ± 2°C respecto al valor indicado en el no que diz respeito ao valor indicado no diagrama (fig. 22). diagrama (fig. 22). A B DISPOSITIVO PARA EL CONTROL DE D DISPOSITIVO PARA O CONTROLO LA SOBRETEMPERATURA DEL fig.23 DA SOBRETEMPERATURA DEL AGUA ÁGUA El aparato está equipado con un dispositivo que controla la tem- O Aparelho é provisto de um dispositivo que controla a tempe- peratura del agua inmediatamente a la salida del cambiador de ratura da água logo na saída do permutador de calor. O dispo- calor. El dispositivo está constituido por un termostato de sitivo é constituído por um termóstato de segurança que inter- seguridad que interrumpe el funcionamiento del aparato rompe o funcionamento do aparelho, interceptando o fluxo do interceptando el flujo del gas hacia el quemador principal, cuando gás ao combustor principal, quando a água que corre no seu el agua que corre en su interior supera un valor de temperatura interior superar o valor de temperatura preestabelecido. Na prefijado. Ante la eventualidad de la intervención del dispositivo, eventualidade do dispositivo intervir, o aparelho não funciona el aparato no funciona pero el led rojo centellea con una mas o indicador luminoso vermelho acende-se lampejando com frecuencia de 0,5 seg. uma frequência de 0,5 segundos. Para reactivar el funcionamiento del aparato, es preciso inter- Para restabelecer o funcionamento do aparelho é necessário venir manualmente colocando el mando A en la posición O y que intervenha manualmente virando o manípulo A para O e leugo en la posición I. Si se verificara una constante repetición depois para a posição I. de la intervención del dispositivo, será necesario solicitar la Se a intervenção do dispositivo se repetir continuamente, é intervención de un técnico cualificado que forme parte de nuestro necessário que peça a intervenção de um técnico qualificado servicio de asistencia técnica. Para la puesta fuera de servicio pertencente ao nosso serviço de assistência técnica. del aparato, interrumpir la alimentación eléctrica, (interruptor A) e interceptar el gas. Se permanecerem as probabilidades que no ambiente onde estiver instalado o aparelho a temperatura possa descer abaixo Si existe la probabilidad de que en el ambiente donde se ha do zero, é necessário esvazia-lo de toda a água contida. instalado el aparato, la temperatura pueda disminuir por debajo Para o efeito, feche a torneira de alimentação da água fria e del cero, hay que vaciarlo de toda el agua contenida. abra as torneiras do uso água quente e fria. Para ello hay que cerrar el grifo de alimentación de agua fría y abrir los grifos de suministro de agua caliente y fría.
  • 23.
    E Para entender mejorlas señalizaciones luminosas del led, hay que hacer referencia a la seguiente tabla: ESTADO LED VERDE LED ROJO SELECTOR NOTA OFF Centelleante Apagado OFF/RESET ON 1 seg OFF 5 seg ON Centelleante Apagado ON la diferencia entre OFF y con presencia de llama ON 1 seg ON es indicada por la sin anomalías OFF 5 seg posición del selector ON Encendido Apagado ON con presencia de llama sin anomalías ON Apagado Encendido ON anomalía: bloqueo llama ON Apagado Centelleante ON anomalía: ON 0,5 seg Termostato límite OFF 0,5 seg ON Centelleante Apagado ON anomalía: ON 0,5 seg Presión aire OFF 0,5 seg ON Centelleante Centelleante ON encendido de los led anomalía: ON 0,5 seg ON 0,5 seg en sincronía Sonda temperatura OFF 0,5 seg OFF 0,5 seg 23 PT Para compreender melhor as sinalizações luminosas dos leds, faça referência à tabela a seguir: ESTADO LED VERDE LED VERMELHO SELECCIONADOR NOTA OFF Lampejante Desligado OFF/RESET ON 1 seg OFF 5 seg ON Lampejante Desligado ON a diferenciação OFF e ON sem presença de chama ON 1 seg é indicada na posição do sem anomalias OFF 5 seg seleccionador ON Ligado Desligado ON com presença de chama sem anomalias ON Desligado Ligado ON anomalía: bloqueio chama ON Desligado Lampejante ON anomalía: ON 0,5 seg termóstato limite OFF 0,5 seg ON Lampejante Desligado ON anomalía: ON 0,5 seg pressão ar OFF 0,5 seg ON Lampejante Lampejante ON ignição dos leds em anomalía: ON 0,5 seg ON 0,5 seg sincronia sonda temperatura OFF 0,5 seg OFF 0,5 seg
  • 24.
    E PT 5 MANTENIMIENTO 5 MANUTENÇÃO Para usar correctamente el aparato hacerlo controlar por perso- Para um uso correcto no decorrer do tempo, faça executar um controlo nal cualificado al menos una vez al año. do aparelho pelo pessoal qualificado pelo menos uma vez por ano. Antes de efectuar cualquier limpieza, mantenimiento, apertura Antes de efectuar qualquer operação de limpeza, manutenção, o desmontaje de los paneles del calentador, apagar el aparato abertura ou desmontagem dos painéis do aparelho, desligue o con el interruptor omnipolar situado en la línea de alimentación aparelho agindo no interruptor omnipolar previsto na linha de eléctrica (véase párrafo 3.2) y cerrar el grifo del gas. alimentação eléctrica (veja o parágrafo 3.2) e feche a torneira do gás. En especial controlar el quemador Designadamente controle o combustor principal y la llama piloto, los electrodos principal, o eléctrodo de ignição e detecção, de encendido y de medición, la válvula a válvula de segurança e a vedação do cir- de seguridad y la estanqueidad del cir- cuito do gás. Verifique as secções de cuito de gas. Controlar las secciones de passagem dos fumos do permutador, o paso de los humos del intercambiador. funcionamento correcto do ventilador, o Para limpiar los paneles exteriores funcionamento do comutador de pressão utilizar un paño empapado en agua y A do ar e o conduto especial. jabón. No utilizar disolventes, polvos o Para efectuar a limpeza dos painéis esponjas abrasivas. A externos, utilize um pano embebido em No limpiar el aparato y/o sus partes água e sabão. Não utilize produtos con sustancias fácilmente fig.24 solventes, pós e esponjas abrasivas. inflamables (ejemplo: gasolina, Não efectue a limpeza do aparelho e/ou alcoholes, nafta, etc.). das suas partes com substâncias fa- cilmente inflamáveis ( por exemplo: gasolina, álcool, gasóleo, etc.). 5. 1 Para quitar la capa y abrir el tablero de B 5. 1 Desmontagem do mandos B revestimento Para desmontar la tapa, hay que proce- der como sigue: Para desmontar o revestimento proce- - quitar la energía eléctrica con el da segundo referido de seguida: interruptor omnipolar - desligue a energia eléctrica agindo - quitar los dos tornillos A (fig. 24) no interruptor omnipolar - desplazar hacia adelante la carcasa - retire os dois parafusos A (fig. 24) fig. 25 - desloque o revestimento para (fig. 24) - mover hacia arriba la carcasa para frente (fig. 24) soltar los ganchos superiores de la - desloque o revestimento para o misma (fig. 24) alto, soltando-os dos ganchos superiores (fig. 24) Para abrir el tablero de mandos proce- der como sigue: Para abrir o painel de comandos pro- - quitar los tornillos B (fig. 25) ceda segundo descrito de seguida: - hacer desplazar el tablero de mandos - retire os parafusos B (fig. 25) hacia el exterior y hacerlo girar hasta - deixe deslizar o painel de la posición de detención (fig. 25) comandos para o exterior fazendolo virar até à posição de parada (fig. 25) Acceso a la tarjeta electrónica y de modulación Acesso ao cartão electrónico e de modulação IMPORTANTE: fig. 26 antes de actuar en el calentador, desconectar la alimentación eléctrica con el interruptor omnipolar IMPORTANTE: montado en la línea eléctrica de alimentación del calentador. antes de intervir no aparelho, desligue a alimentação eléctrica Para acceder al equipo electrónico, quitar la capa y abrir el através do interruptor omnipolar previsto na linha eléctrica de tablero de mandos como indicado en el párrafo 5.1. alimentação. Abrir el tablero de mandos como descrito en el párrafo 5.1, quitar Para chegar à aparelhagem eléctrica, retire o revestimento e la tapa indicada en la fig. 26 y acceder entonces a la placa. abra o painel de comandos segundo indicado no parágrafo 5.1. Retire a tampa indicada na fig. 26 chegando, portanto, ao cartão.
  • 25.
    E PT 5. 2 Anomalias: causas y remedios 5. 2 Anomalias: causas e remédios Para que el calentador funcione correctamente y para alargar Para um bom funcionamento do aparelho, para prolongar a sua su duración y para que funcione siempre en unas condiciones duração e para que funcione sempre nas melhores condições de seguridad perfectas, al menos una vez al año conviene hacer de segurança, é oportuno, pelo menos uma vez por ano, que inspeccionar el aparato por personal cualificado. Se tratará de faça inspeccionar o aparelho pelo pessoal qualificado. Normal- efectuar las operaciones siguientes: mente tratar-se-á de efectuar as seguintes operações: - eliminación de posible oxidación de los quemadores; - remoção de eventuais oxidações dos combustores; - extracción de posibles incrustaciones del electrodo; - remoção de eventuais incrustações do eléctrodo; - limpieza de la cámara de combustión; - limpeza da câmara de combustão; - control del encendido, apagado y funcionamiento del aparato; - controlo da ignição, apagamento e funcionamento do aparelho; - control del funcionamiento correcto del ventilador; - controlo do funcionamento correcto do ventilador; - control del presostato del aire; - controlo do comutador de pressão do ar; - control de los conductos de descarga de los humos y - controlo dos condutos de descarga dos fumos, aspiración agua. aspiração ar. Atención: las indicaciones siguientes se dirigen exclusivamente Atenção: as indicações a seguir são dirigidas unicamente aos a técnicos cualificados y autorizados para intervenir en el aparato. técnicos qualificados e autorizados a intervir no aparelho. E ANOMALIAS CAUSAS REMEDIOS no se enciende el - falta alimentación - conectar a la red calentador eléctrica - falta alimentación gas - abrir gas - aire en la tubería del gas - led verde apagado - evacuar - llamar al centro de Asistencia 25 no hay chispa pero el ventilador - presostato averiado - sustituir funciona - tubo de presostato - comprobar - acoplar - no conectado o cortado sustituir - electrodo de encendido/detección - sustituir averiado - cable de electrodo - sustituir - conectar interrumpido o mal conectado - tubos de aspiración y descarga - comprobar y arreglar mal acoplados - tubos de aspiración y descarga - comprobar y arreglar parcialmente ostruidos no se enciende el quemador - electrodo de encendido/detección - comprobar - sustituir averiado - cable de electrodo - comprobar - sustituir interrumpido o mal conectado - tarjeta electrica no detecta - comprobar los contactos de los la llama conectores y de ser necesario sustituir la tarjeta - electroválvula principal - controlar y de ser necesario no abre sustituir no se apaga el quemador - en la versión de GPL - regular y de ser necesario al cerrar el agua controlar la presión sustituir el regulador de di alimentación del gas presión de la bombona - flusostato averiado - sustituir intentos repetidos de encendido - tubos del conducto - controlar y ajustar especial de descarga/aspi- ración mal acoplados llama del quemador irregular - conducto de descarga/aspiración - controlar la estanqueidad del y el aparato luego se bloquea mal acoplados conducto
  • 26.
    PT ANOMALIAS CAUSAS REMÉDIOS O esquentador não se acende - falta a alimentação eléctrica - ligue à rede - falta a alimentação do gás - abra o gás - ar nos tubos do gás - abra o respiradouro - luz verde apagada - chame o centro de assistência Não há presença de centelha mas o - comutador de pressão estragado - substitua ventilador funciona - pequeno tubo do comutador de - verifique - introduza - pressão não conectado ou cortado substitua - eléctrodo de ignição/detecção - substitua partido - cabo do eléctrodo interrompido - substitua - conecte ou mal conectado - tubo de aspiração e descarga - verifique e ajuste mal conectados - tubos de aspiração ou descarga - verifique e ajuste parcialmente obstruídos O combustor não se acende - eléctrodo de ignição/detecção - verifique - substitua partido - cabo eléctrodo interrompido - verifique - substitua ou mal conectado - cartão electrónico não detecta - verifique os contactos dos conectores a chama e, se for necessário, substitua o cartão - válvula de solenóide principal - controle e, se for necessário, substitua não abre O combustor não se apaga quando - na versão GLP, controle a pressão - regule e, se for o caso, substitua o se fechar a água de alimentação do gás regulador de pressão da garrafa - fluxômetro avariado - substitua Tentativas de ignição repetidas - tubos do conduto especial de - controle e repare descarga / aspiração mal inseridos Chama do combustor irregular e o - conduto de descarga / aspiração - controle a vedação do conduto aparelho sucessivamente apaga-se não instalado correctamente
  • 28.
    Codice 10028489 -Ed. 1 DOMOTERMIA, S.L. c/ Acer, 30-32, Edificio SERTRAM, 08038 BARCELONA, Teléfono 93.223.39.88* - Telefax 93.223.34.83 El Teléfono de Atención al Cliente en España es 902 446 446 La firma Beretta en su constante mejora del producto, se reserva la posibilidad de modificar los datos de esta documentación en cualquier momento, sin previo aviso. La presente documentación solo tiene carácter informativo y no puede ser considerado como contrato, ni confrontación a terceros. GALECIA - Produtos para a Indústria a Construção, Lda. Rua dos Combatentes, 681 - Fajozes - 4485 - 093 Vila Do Conde - Portugal Tel. (351) 252 662790 - Fax (351) 252 662795 Beretta reserva-se, em qualquer momento e sem aviso prévio, alterar as características e os dados no presente opúsculo a fim de melhorar os seus produtos. Este opúsculo, portanto, não pode ser considerado um contracto para com terceiros.